Π Π΅ΠΌΠΎΠ½Ρ Π³Π΅Π½Π΅ΡΠ°ΡΠΎΡΠ° ΡΠ°Π· ΠΏΠ°ΡΡΠΈΠΎΡ ΡΠ²ΠΎΠΈΠΌΠΈ ΡΡΠΊΠ°ΠΌΠΈ
ΠΡ ΠΏΠΎΡΡΠ°ΡΠ°Π΅ΠΌΡΡ ΠΎΡΠ²Π΅ΡΠΈΡΡ Π½Π° Π²ΠΎΠΏΡΠΎΡ: ΡΠ΅ΠΌΠΎΠ½Ρ Π³Π΅Π½Π΅ΡΠ°ΡΠΎΡΠ° ΡΠ°Π· ΠΏΠ°ΡΡΠΈΠΎΡ ΡΠ²ΠΎΠΈΠΌΠΈ ΡΡΠΊΠ°ΠΌΠΈ ΠΏΠΎ ΡΠ΅ΠΊΠΎΠΌΠ΅Π½Π΄Π°ΡΠΈΡΠΌ ΠΏΠΎΠ΄Π»ΠΈΠ½Π½ΠΎΠ³ΠΎ ΠΌΠ°ΡΡΠ΅ΡΠ° Ρ ΠΌΠ°ΠΊΡΠΈΠΌΠ°Π»ΡΠ½ΠΎ ΠΏΠΎΠ΄ΡΠΎΠ±Π½ΡΠΌ ΠΎΠΏΠΈΡΠ°Π½ΠΈΠ΅ΠΌ.
ΠΠ° Π°Π²ΡΠΎΠΌΠΎΠ±ΠΈΠ»Π΅ ΡΡΡΠ°Π½Π°Π²Π»ΠΈΠ²Π°Π΅ΡΡΡ Π³Π΅Π½Π΅ΡΠ°ΡΠΎΡ ΡΠΈΡΠΌΡ BOSCH ΠΈΠ»ΠΈ ISKRA.
ΠΠ°ΠΆΠ΅ ΠΊΡΠ°ΡΠΊΠΎΠ²ΡΠ΅ΠΌΠ΅Π½Π½Π°Ρ ΡΠ°Π±ΠΎΡΠ° Π΄Π²ΠΈΠ³Π°ΡΠ΅Π»Ρ ΠΏΡΠΈ ΠΎΡΠΊΠ»ΡΡΠ΅Π½Π½ΠΎΠΌ Π°ΠΊΠΊΡΠΌΡΠ»ΡΡΠΎΡΠ΅ ΠΌΠΎΠΆΠ΅Ρ Π²ΡΠ·Π²Π°ΡΡ ΠΏΠΎΠ²ΡΠ΅ΠΆΠ΄Π΅Π½ΠΈΠ΅ Π΄ΠΈΠΎΠ΄ΠΎΠ² Π³Π΅Π½Π΅ΡΠ°ΡΠΎΡΠ°
Π‘Π½ΡΡΠΈΠ΅ Π³Π΅Π½Π΅ΡΠ°ΡΠΎΡΠ° Ρ Π°Π²ΡΠΎΠΌΠΎΠ±ΠΈΠ»Ρ Π±ΡΠ»ΠΎ ΡΠ°ΡΡΠΌΠΎΡΡΠ΅Π½ΠΎ Π² ΡΡΠ°ΡΡΠ΅ ΠΠ°ΠΊ Π·Π°ΠΌΠ΅Π½ΠΈΡΡ Π³Π΅Π½Π΅ΡΠ°ΡΠΎΡ Π£ΠΠ ΠΠ°ΡΡΠΈΠΎΡ
Π Π΅ΠΌΠΎΠ½Ρ Π³Π΅Π½Π΅ΡΠ°ΡΠΎΡΠ°
ΠΠ»Ρ ΡΡΠΎΠ³ΠΎ Π½ΡΠΆΠ½ΠΎ: Π½Π°ΠΊΠΈΠ΄Π½ΡΠ΅ ΠΊΠ»ΡΡΠΈ Β«Π½Π° 8Β», Β«Π½Π° 10Β», Β«Π½Π° 24Β», ΡΠ΅ΡΡΠΈΠ³ΡΠ°Π½Π½ΠΈΠΊ Β«Π½Π° 8Β», ΠΎΡΠ²Π΅ΡΡΠΊΠΈ Ρ ΠΏΠ»ΠΎΡΠΊΠΈΠΌ ΠΈ ΠΊΡΠ΅ΡΡΠΎΠΎΠ±ΡΠ°Π·Π½ΡΠΌ Π»Π΅Π·Π²ΠΈΡΠΌΠΈ, ΠΌΠΎΠ»ΠΎΡΠΎΠΊ, ΠΏΠ°ΡΡΠ°ΡΠΈΠΆΠΈ.
ΠΡΠΈΡΡΠΈΡΠ΅ Π³Π΅Π½Π΅ΡΠ°ΡΠΎΡ ΠΎΡ ΠΏΡΠ»ΠΈ ΠΈ Π³ΡΡΠ·ΠΈ.
1. ΠΠ»ΡΡΠΎΠΌ Π½Π° 10 ΠΎΡΠ²ΠΎΡΠ°ΡΠΈΠ²Π°Π΅ΠΌ Π³Π°ΠΉΠΊΡ ΠΊΡΠ΅ΠΏΠ»Π΅Π½ΠΈΡ ΠΏΡΠΎΠ²ΠΎΠ΄Π°.
2. ΠΠ»ΡΡΠΎΠΌ Π½Π° 8 ΠΎΡΠ²ΠΎΡΠ°ΡΠΈΠ²Π°Π΅ΠΌ Π³Π°ΠΉΠΊΡ ΠΊΡΠ΅ΠΏΠ»Π΅Π½ΠΈΡ ΠΊΠΎΠ½Π΄Π΅Π½ΡΠ°ΡΠΎΡΠ° ΠΈ ΡΠ½ΠΈΠΌΠ°Π΅ΠΌ Π΅Π³ΠΎ.
3. ΠΠΎΠ»ΠΎΠ²ΠΊΠΎΠΉ Π½Π° 8 ΠΎΡΠ²ΠΎΡΠ°ΡΠΈΠ²Π°Π΅ΠΌ Π΄Π²Π΅ Π³Π°ΠΉΠΊΠΈ
ΠΠ΅Ρ ΡΠ΅ΠΌΠ°ΡΠΈΡΠ΅ΡΠΊΠΎΠ³ΠΎ Π²ΠΈΠ΄Π΅ΠΎ Π΄Π»Ρ ΡΡΠΎΠΉ ΡΡΠ°ΡΡΠΈ.
ΠΠΈΠ΄Π΅ΠΎ (ΠΊΠ»ΠΈΠΊΠ½ΠΈΡΠ΅ Π΄Π»Ρ Π²ΠΎΡΠΏΡΠΎΠΈΠ·Π²Π΅Π΄Π΅Π½ΠΈΡ).![]() |
4. ΠΠΎΠ΄Π΄Π΅Π² ΠΎΡΠ²Π΅ΡΡΠΊΠΎΠΉ, ΡΠ½ΠΈΠΌΠ°Π΅ΠΌ ΠΏΠ»Π°ΡΡΠΌΠ°ΡΡΠΎΠ²ΡΠΉ ΠΊΠΎΠΆΡΡ Π³Π΅Π½Π΅ΡΠ°ΡΠΎΡΠ°.
5. ΠΡΡΠΎΠ΅Π΄ΠΈΠ½ΡΠ΅ΠΌ ΡΠ°Π·ΡΠ΅ΠΌ ΠΎΡ ΡΠ΅Π³ΡΠ»ΡΡΠΎΡΠ° Π½Π°ΠΏΡΡΠΆΠ΅Π½ΠΈΡ.
6. ΠΡΠ²ΠΎΡΠ°ΡΠΈΠ²Π°Π΅ΠΌ Π΄Π²Π° Π²ΠΈΠ½ΡΠ° ΠΊΡΠ΅ΠΏΠ»Π΅Π½ΠΈΡ ΡΠ΅Π³ΡΠ»ΡΡΠΎΡΠ° Π½Π°ΠΏΡΡΠΆΠ΅Π½ΠΈΡ
7. Π‘Π½ΠΈΠΌΠ°Π΅ΠΌ ΡΠ΅Π³ΡΠ»ΡΡΠΎΡ Π½Π°ΠΏΡΡΠΆΠ΅Π½ΠΈΡ
8. ΠΠ»ΡΡΠΎΠΌ Π½Π° 8 ΠΎΡΠ²ΠΎΡΠ°ΡΠΈΠ²Π°Π΅ΠΌ Π³Π°ΠΉΠΊΠΈ Π±ΠΎΠ»ΡΠΎΠ², ΡΡΡΠ³ΠΈΠ²Π°ΡΡΠΈΡ ΠΊΡΡΡΠΊΠΈ.
9. ΠΡΠΏΠ°ΠΈΠ²Π°Π΅ΠΌ ΡΡΠΈ Π²ΡΠ²ΠΎΠ΄Π° ΠΎΠ±ΠΌΠΎΡΠΊΠΈ ΡΡΠ°ΡΠΎΡΠ° ΠΎΡ Π²ΡΠΏΡΡΠΌΠΈΡΠ΅Π»ΡΠ½ΠΎΠ³ΠΎ Π±Π»ΠΎΠΊΠ°
10. ΠΠ»ΡΡΠΎΠΌ Π½Π° 8 ΠΎΡΠ²ΠΎΡΠ°ΡΠΈΠ²Π°Π΅ΠΌ ΡΡΠΈ Π³Π°ΠΉΠΊΠΈ ΠΊΡΠ΅ΠΏΠ»Π΅Π½ΠΈΡ Π²ΡΠΏΡΡΠΌΠΈΡΠ΅Π»ΡΠ½ΠΎΠ³ΠΎ Π±Π»ΠΎΠΊΠ°
ΠΠ΅Π½Π΅ΡΠ°ΡΠΎΡ β ΡΡΠΎ ΡΠ»Π΅ΠΊΡΡΠΈΡΠ΅ΡΠΊΠΎΠ΅ ΡΡΡΡΠΎΠΉΡΡΠ²ΠΎ, Ρ ΠΏΠΎΠΌΠΎΡΡΡ ΠΊΠΎΡΠΎΡΠΎΠ³ΠΎ ΠΎΡΡΡΠ΅ΡΡΠ²Π»ΡΠ΅ΡΡΡ ΠΏΡΠ΅ΠΎΠ±ΡΠ°Π·ΠΎΠ²Π°Π½ΠΈΠ΅ ΠΌΠ΅Ρ Π°Π½ΠΈΡΠ΅ΡΠΊΠΎΠΉ ΡΠ½Π΅ΡΠ³ΠΈΠΈ, ΡΠ½ΠΈΠΌΠ°Π΅ΠΌΠΎΠΉ Ρ ΡΠ°ΡΠΏΡΠ΅Π΄Π΅Π»ΠΈΡΠ΅Π»ΡΠ½ΠΎΠ³ΠΎ Π²Π°Π»Π° Π°Π²ΡΠΎΠΌΠΎΠ±ΠΈΠ»Ρ, Π² ΡΠ»Π΅ΠΊΡΡΠΈΡΠ΅ΡΠΊΡΡ. ΠΡΠ° ΡΠ»Π΅ΠΊΡΡΠΈΡΠ΅ΡΠΊΠ°Ρ ΡΠ½Π΅ΡΠ³ΠΈΡ ΠΈΠ΄Π΅Ρ Π½Π° ΠΏΠΈΡΠ°Π½ΠΈΠ΅ ΡΠ»Π΅ΠΊΡΡΠΎΠΏΡΠΈΠ±ΠΎΡΠΎΠ² ΠΈ ΠΎΠ±ΠΎΡΡΠ΄ΠΎΠ²Π°Π½ΠΈΡ. ΠΠ΅Π· ΡΠ»Π΅ΠΊΡΡΠΎΡΠ½Π΅ΡΠ³ΠΈΠΈ Π½Π΅ Π±ΡΠ΄Π΅Ρ ΡΠ°Π±ΠΎΡΠ°ΡΡ ΠΠΠ‘, ΡΠ°ΠΊ, ΠΊΠ°ΠΊ ΠΈΠ·Π²Π΅ΡΡΠ½ΠΎ, ΡΡΠΎ ΠΏΠΎΠ΄ΠΆΠΈΠ³Π°Π½ΠΈΠ΅ Π³ΠΎΡΡΡΠ΅ΠΉ ΡΠΌΠ΅ΡΠΈ ΠΎΡΡΡΠ΅ΡΡΠ²Π»ΡΠ΅ΡΡΡ Π·Π° ΡΡΠ΅Ρ ΡΠ»Π΅ΠΊΡΡΠΈΡΠ΅ΡΠΊΠΈΡ ΡΠ²Π΅ΡΠ΅ΠΉ Π·Π°ΠΆΠΈΠ³Π°Π½ΠΈΡ. Π‘Π΅Π³ΠΎΠ΄Π½Ρ ΠΆΠ΅ ΠΌΡ ΡΠ°ΡΡΠΌΠΎΡΡΠΈΠΌ ΠΎΡΠ½ΠΎΠ²Π½ΡΠ΅ Ρ Π°ΡΠ°ΠΊΡΠ΅ΡΠΈΡΡΠΈΠΊΠΈ Π³Π΅Π½Π΅ΡΠ°ΡΠΎΡΠ° Π½Π° Π£ΠΠ ΠΠ°ΡΡΠΈΠΎΡ, Π° ΡΠ°ΠΊΠΆΠ΅ Π΅Π³ΠΎ ΠΎΡΠ½ΠΎΠ²Π½ΡΠ΅ ΠΎΡΠΎΠ±Π΅Π½Π½ΠΎΡΡΠΈ.
ΠΠ²ΡΠΎΠΌΠΎΠ±ΠΈΠ»ΠΈ Π£ΠΠ ΠΠ°ΡΡΠΈΠΎΡ Π² Π½Π°ΡΡΠΎΡΡΠ΅Π΅ Π²ΡΠ΅ΠΌΡ ΠΎΡΠ½Π°ΡΠ°ΡΡΡΡ Π³Π΅Π½Π΅ΡΠ°ΡΠΎΡΠ°ΠΌΠΈ ΡΠΈΠΏΠ° ΠΡΠΊΡΠ° 120Π.
Π Π΄Π°Π½Π½ΠΎΠ΅ ΡΡΡΡΠΎΠΉΡΡΠ²ΠΎ Π²ΠΌΠΎΠ½ΡΠΈΡΠΎΠ²Π°Π½ ΠΊΡΠ΅ΠΌΠ½ΠΈΠ΅Π²ΡΠΉ Π²ΡΠΏΡΡΠΌΠΈΡΠ΅Π»Ρ ΠΈ ΡΠ΅Π»Π΅ Π½Π°ΠΏΡΡΠΆΠ΅Π½ΠΈΡ. ΠΠ»Π°Π³ΠΎΠ΄Π°ΡΡ Π½Π°Π»ΠΈΡΠΈΡ Π²ΡΠΏΡΡΠΌΠΈΡΠ΅Π»Ρ, ΠΈΠΌΠ΅Π΅ΡΡΡ Π²ΠΎΠ·ΠΌΠΎΠΆΠ½ΠΎΡΡΡ ΠΏΠΎΠ΄Π΄Π΅ΡΠΆΠΈΠ²Π°ΡΡ Π½Π°ΠΏΡΡΠΆΠ΅Π½ΠΈΠ΅ Π² Π½Π΅ΠΎΠ±Ρ
ΠΎΠ΄ΠΈΠΌΡΡ
Π·Π½Π°ΡΠ΅Π½ΠΈΡΡ
. ΠΡΠΈΠ²ΠΎΠ΄ΠΈΡΡΡ Π² Π΄Π²ΠΈΠΆΠ΅Π½ΠΈΠ΅ Π²Π°Π» (ΡΠΎΡΠΎΡ) Π³Π΅Π½Π΅ΡΠ°ΡΠΎΡΠ° Ρ ΠΏΠΎΠΌΠΎΡΡΡ ΡΠ΅ΠΌΠ΅Π½Π½ΠΎΠΉ ΠΏΠ΅ΡΠ΅Π΄Π°ΡΠΈ. Π ΠΊΠΎΠ½ΡΡΡΡΠΊΡΠΈΠΈ ΡΡΡΡΠΎΠΉΡΡΠ²Π° ΠΈΠΌΠ΅Π΅ΡΡΡ Π΄ΠΈΠΎΠ΄Π½ΡΠΉ ΠΌΠΎΡΡ. Π§ΡΠΎ ΡΡΠΎ ΡΠ°ΠΊΠΎΠ΅, ΡΠ°ΡΡΠΌΠΎΡΡΠΈΠΌ Π΄Π°Π»Π΅Π΅.
ΠΡΠ΅Π΄Π½Π°Π·Π½Π°ΡΠ΅Π½ Π΄ΠΈΠΎΠ΄Π½ΡΠΉ ΠΌΠΎΡΡ Π΄Π»Ρ ΠΏΡΠ΅ΠΎΠ±ΡΠ°Π·ΠΎΠ²Π°Π½ΠΈΡ ΠΏΠ΅ΡΠ΅ΠΌΠ΅Π½Π½ΠΎΠ³ΠΎ ΡΠΎΠΊΠ° Π² ΠΏΠΎΡΡΠΎΡΠ½Π½ΡΠΉ, ΠΏΠΎΡΡΡΠΏΠ°ΡΡΠΈΠΉ ΠΊ Π²ΡΡ ΠΎΠ΄Ρ Π³Π΅Π½Π΅ΡΠ°ΡΠΎΡΠ½ΠΎΠΉ ΡΡΡΠ°Π½ΠΎΠ²ΠΊΠΈ. ΠΠΈΠΎΠ΄Π½ΡΠΉ ΠΌΠΎΡΡ ΡΠΎΡΡΠΎΠΈΡ ΠΈΠ· Π²ΡΠΏΡΡΠΌΠΈΡΠ΅Π»ΡΠ½ΡΡ Π΄ΠΈΠΎΠ΄ΠΎΠ², ΠΊΠΎΡΠΎΡΡΠ΅ ΠΏΠΎΠ·Π²ΠΎΠ»ΡΡΡ ΠΏΡΠΎΠΏΡΡΠΊΠ°ΡΡ ΡΠΎΠΊ ΡΠΎΠ»ΡΠΊΠΎ Π² ΠΎΠ΄Π½ΠΎΠΌ Π½Π°ΠΏΡΠ°Π²Π»Π΅Π½ΠΈΠΈ. ΠΠΈΠΎΠ΄Π½ΡΠΉ ΠΌΠΎΡΡ Π½Π°Ρ ΠΎΠ΄ΠΈΡΡΡ Π² Π³Π΅ΡΠΌΠ΅ΡΠΈΡΠ½ΠΎΠΉ ΠΊΠΎΠ½ΡΡΡΡΠΊΡΠΈΠΈ, ΡΡΠΎ ΠΏΠΎΠ·Π²ΠΎΠ»ΡΠ΅Ρ ΠΏΡΠ΅Π΄ΠΎΡΠ²ΡΠ°ΡΠ°ΡΡ ΡΠ°ΠΊΠΈΠ΅ Π½Π΅Π³Π°ΡΠΈΠ²Π½ΡΠ΅ ΠΏΠΎΡΠ»Π΅Π΄ΡΡΠ²ΠΈΡ, ΠΊΠ°ΠΊ ΠΏΠΎΠΏΠ°Π΄Π°Π½ΠΈΠ΅ Π³ΡΡΠ·ΠΈ, ΠΏΡΠ»ΠΈ ΠΈ Π²ΠΎΠ΄Ρ.
Π ΠΊΠΎΠ½ΡΡΡΡΠΊΡΠΈΠΈ Π³Π΅Π½Π΅ΡΠ°ΡΠΎΡΠ° Π°Π²ΡΠΎΠΌΠΎΠ±ΠΈΠ»Ρ Π£ΠΠ ΠΠ°ΡΡΠΈΠΎΡ Π΄ΠΈΠΎΠ΄Π½ΡΠΉ ΠΌΠΎΡΡ ΠΏΡΠ΅Π΄ΡΡΠ°Π²Π»ΡΠ΅Ρ ΡΠΎΠ±ΠΎΠΉ ΡΠ΅Π»ΡΠ½ΡΡ ΠΊΠΎΠ½ΡΡΡΡΠΊΡΠΈΡ. Π’Π°ΠΊΠΎΠΉ Π²Π°ΡΠΈΠ°Π½Ρ ΠΈΡΠΏΠΎΠ»Π½Π΅Π½ΠΈΡ ΡΠ²Π»ΡΠ΅ΡΡΡ Π±ΠΎΠ»Π΅Π΅ Π½Π°Π΄Π΅ΠΆΠ½ΡΠΌ ΠΏΠΎ ΠΏΡΠΈΡΠΈΠ½Π΅ ΠΏΡΠΎΡΡΠΎΡΡ ΠΊΠΎΠ½ΡΡΡΡΠΊΡΠΈΠΈ ΠΈ ΡΡΡΠ°Π½ΠΎΠ²ΠΊΠΈ.
ΠΠΈΠΎΠ΄Π½ΡΠΉ ΠΌΠΎΡΡ Π²ΡΠΏΡΡΠΌΠ»ΡΠ΅Ρ ΠΏΠ΅ΡΠ΅ΠΌΠ΅Π½Π½ΡΠΉ ΡΠΎΠΊ Π² ΠΏΠΎΡΡΠΎΡΠ½Π½ΡΠΉ, ΠΊΠΎΡΠΎΡΡΠΉ ΠΈΠ΄Π΅Ρ Π² ΠΏΠ΅ΡΠ²ΡΡ ΠΎΡΠ΅ΡΠ΅Π΄Ρ Π½Π° ΠΏΠΎΠ΄Π·Π°ΡΡΠ΄ΠΊΡ Π°ΠΊΠΊΡΠΌΡΠ»ΡΡΠΎΡΠ° ΠΈ ΡΠ°Π±ΠΎΡΡ Π²ΡΠ΅Π³ΠΎ ΡΠ»Π΅ΠΊΡΡΠΎΠΎΠ±ΠΎΡΡΠ΄ΠΎΠ²Π°Π½ΠΈΡ Π²Π½Π΅Π΄ΠΎΡΠΎΠΆΠ½ΠΈΠΊΠ°.
ΠΠ΅Π½Π΅ΡΠ°ΡΠΎΡ ΠΏΡΠΈ ΡΡΠΎΠΌ Π΄ΠΎΠ»ΠΆΠ΅Π½ Π²ΡΡΠ°Π±Π°ΡΡΠ²Π°ΡΡ ΡΠΎΠΊ Π΄ΠΎ 120 ΠΠΌΠΏΠ΅Ρ, Π΅ΡΠ»ΠΈ ΡΡΠΎ ΠΡΠΊΡΠ° 120Π. ΠΠΎ ΠΌΠ½ΠΎΠ³ΠΈΠ΅ Π²Π»Π°Π΄Π΅Π»ΡΡΡ Π²Π½Π΅Π΄ΠΎΡΠΎΠΆΠ½ΠΈΠΊΠ° Π½Π°ΡΠ»ΡΡΠ°Π½Ρ ΠΎ ΠΏΡΠΎΠ±Π»Π΅ΠΌΠ΅ Π½Π΅Π΄ΠΎΠ·Π°ΡΡΠ΄ΠΊΠΈ Π°ΠΊΠΊΡΠΌΡΠ»ΡΡΠΎΡΠ°. ΠΠΌΠ΅ΡΡΠΎ ΡΡΠ΅Π±ΡΠ΅ΠΌΡΡ
14,2 Π Π½Π°ΠΏΡΡΠΆΠ΅Π½ΠΈΡ Π΄Π»Ρ Π°ΠΊΠΊΡΠΌΡΠ»ΡΡΠΎΡΠ°, Π³Π΅Π½Π΅ΡΠ°ΡΠΎΡ Π²ΡΠ΄Π°Π΅Ρ Ρ ΡΡΡΠ΄ΠΎΠΌ ΡΠΎΠ»ΡΠΊΠΎ 13 ΠΠΎΠ»ΡΡ, Π° ΡΠΎ ΠΈ ΠΌΠ΅Π½ΡΡΠ΅. ΠΡΠΏΡΠ°Π²ΠΈΡΡ ΠΏΡΠΎΠ±Π»Π΅ΠΌΡ ΠΌΠΎΠΆΠ½ΠΎ ΡΠ»Π΅Π΄ΡΡΡΠΈΠΌΠΈ ΡΠΏΠΎΡΠΎΠ±Π°ΠΌΠΈ:
- Π·Π°ΠΌΠ΅Π½ΠΈΡΡ Π³Π΅Π½Π΅ΡΠ°ΡΠΎΡ;
- Π·Π°ΠΌΠ΅Π½ΠΈΡΡ Π΄ΠΈΠΎΠ΄Π½ΡΠΉ ΠΌΠΎΡΡ;
- ΠΏΡΠΎΠ²Π΅ΡΠΈΡΡ Π²ΡΠ΅ ΠΊΠΎΠ½ΡΠ°ΠΊΡΡ ΠΏΠΈΡΠ°Π½ΠΈΡ;
- ΡΡΡΠ°Π½ΠΎΠ²ΠΈΡΡ ΡΡΠ΅Ρ ΡΡΠΎΠ²Π½Π΅Π²ΡΠΉ ΡΠ΅Π³ΡΠ»ΡΡΠΎΡ.
Π‘ ΠΏΠ΅ΡΠ²ΡΠΌΠΈ Π΄Π²ΡΠΌΡ Π²Π°ΡΠΈΠ°Π½ΡΠ°ΠΌΠΈ Π²ΡΠ΅ ΠΏΠΎΠ½ΡΡΠ½ΠΎ, Π° Π²ΠΎΡ ΡΠ΅ΡΠ²Π΅ΡΡΡΠΉ ΡΠ²Π»ΡΠ΅ΡΡΡ Π½Π°ΠΈΠ±ΠΎΠ»Π΅Π΅ ΠΏΡΠΎΠ΄ΡΠΊΡΠΈΠ²Π½ΡΠΌ, Π½Π΅ Π΄ΠΎΡΠΎΠ³ΠΎΡΡΠΎΡΡΠΈΠΌ, Π°, Π³Π»Π°Π²Π½ΠΎΠ΅, ΡΡΡΠ΅ΠΊΡΠΈΠ²Π½ΡΠΌ. ΠΠ»Ρ ΡΡΠΎΠ³ΠΎ ΠΏΡΠΈΠΎΠ±ΡΠ΅ΡΠ°Π΅ΡΡΡ ΡΠΏΠ΅ΡΠΈΠ°Π»ΡΠ½ΡΠΉ ΡΡΠ΅Ρ ΡΡΠΎΠ²Π½Π΅Π²ΡΠΉ ΡΠ΅Π³ΡΠ»ΡΡΠΎΡ, ΠΊΠΎΡΠΎΡΡΠΉ ΠΈΠΌΠ΅Π΅Ρ ΠΎΠ΄Π½Ρ ΠΎΡΠΎΠ±Π΅Π½Π½ΠΎΡΡΡ: ΡΠ΅Π³ΡΠ»ΠΈΡΠΎΠ²Π°Π½ΠΈΠ΅ Π½Π°ΠΏΡΡΠΆΠ΅Π½ΠΈΡ, ΠΈΡΡ ΠΎΠ΄ΡΡΠ΅Π³ΠΎ ΠΎΡ Π³Π΅Π½Π΅ΡΠ°ΡΠΎΡΠ° Π² Π·Π°Π²ΠΈΡΠΈΠΌΠΎΡΡΠΈ ΠΎΡ ΡΠ΅ΠΌΠΏΠ΅ΡΠ°ΡΡΡΡ ΠΎΠΊΡΡΠΆΠ°ΡΡΠ΅ΠΉ ΡΡΠ΅Π΄Ρ.
ΠΠ° ΡΠΎΡΠΎ Π½ΠΈΠΆΠ΅ ΠΏΡΠ΅Π΄ΡΡΠ°Π²Π»Π΅Π½ ΡΡΠ΅Ρ ΡΡΠΎΠ²Π½Π΅Π²ΡΠΉ ΡΠ΅Π³ΡΠ»ΡΡΠΎΡ Π½Π°ΠΏΡΡΠΆΠ΅Π½ΠΈΡ, ΡΡΡΠ°Π½ΠΎΠ²Π»Π΅Π½Π½ΡΠΉ Π² ΠΏΠΎΠΌΠΎΡΡ Π³Π΅Π½Π΅ΡΠ°ΡΠΎΡΡ Π΄Π»Ρ ΡΠΎΠ³ΠΎ, ΡΡΠΎΠ±Ρ ΠΎΠ±Π΅ΡΠΏΠ΅ΡΠΈΡΡ ΡΡΠ΅Π±ΡΠ΅ΠΌΡΠΉ Π·Π°ΡΡΠ΄ Π΄Π»Ρ ΠΠΠ.
ΠΠ»Ρ ΡΡΡΠ°Π½ΠΎΠ²ΠΊΠΈ ΠΈ ΠΏΠΎΠ΄ΠΊΠ»ΡΡΠ΅Π½ΠΈΡ ΡΠ΅Π³ΡΠ»ΡΡΠΎΡΠ° Π½Π°ΠΏΡΡΠΆΠ΅Π½ΠΈΡ Π½Π΅ΠΎΠ±Ρ
ΠΎΠ΄ΠΈΠΌΠΎ ΡΠ½ΡΡΡ Π³Π΅Π½Π΅ΡΠ°ΡΠΎΡ.
Π Π°ΡΡΠΌΠΎΡΡΠΈΠΌ ΠΏΡΠΎΡΠ΅ΡΡ ΡΠ½ΡΡΠΈΡ.
| ΠΠΈΠ΄Π΅ΠΎ (ΠΊΠ»ΠΈΠΊΠ½ΠΈΡΠ΅ Π΄Π»Ρ Π²ΠΎΡΠΏΡΠΎΠΈΠ·Π²Π΅Π΄Π΅Π½ΠΈΡ). |
Π‘Π½ΡΡΠΈΠ΅ Π³Π΅Π½Π΅ΡΠ°ΡΠΎΡΠ° ΠΎΡΡΡΠ΅ΡΡΠ²Π»ΡΠ΅ΡΡΡ Π² ΡΠ»ΡΡΠ°Π΅, ΠΊΠΎΠ³Π΄Π° ΡΡΠ΅Π±ΡΠ΅ΡΡΡ ΡΠ΅ΠΌΠΎΠ½Ρ Π΅Π³ΠΎ ΡΠΎΡΡΠ°Π²Π½ΡΡ ΡΠ°ΡΡΠ΅ΠΉ ΠΈΠ»ΠΈ ΠΆΠ΅ Π·Π°ΠΌΠ΅Π½Π° ΠΈΠ·Π΄Π΅Π»ΠΈΡ. Π’Π°ΠΊΠΆΠ΅ Π΅Π³ΠΎ ΡΠ»Π΅Π΄ΡΠ΅Ρ ΡΠ½ΡΡΡ, ΡΡΠΎΠ±Ρ ΡΡΡΠ°Π½ΠΎΠ²ΠΈΡΡ ΡΠ΅Π³ΡΠ»ΡΡΠΎΡ Π½Π°ΠΏΡΡΠΆΠ΅Π½ΠΈΡ. ΠΠ»Ρ ΡΠ½ΡΡΠΈΡ Π³Π΅Π½Π΅ΡΠ°ΡΠΎΡΠ° ΠΡΠΊΡΠ° 120Π ΡΠ»Π΅Π΄ΡΠ΅Ρ Π²ΡΠΏΠΎΠ»Π½ΠΈΡΡ ΡΠ°ΠΊΠΈΠ΅ Π΄Π΅ΠΉΡΡΠ²ΠΈΡ:
- Π‘Π½ΡΡΡ ΠΊΠ»Π΅ΠΌΠΌΡ Β«ΠΌΠΈΠ½ΡΡΒ» Ρ Π°ΠΊΠΊΡΠΌΡΠ»ΡΡΠΎΡΠ°.
- ΠΡΠΊΠ»ΡΡΠ°Π΅ΡΡΡ ΠΊΠΎΠ»ΠΎΠ΄ΠΊΠ° Ρ ΠΏΡΠΎΠ²ΠΎΠ΄Π°ΠΌΠΈ ΠΎΡ ΠΈΠ·Π΄Π΅Π»ΠΈΡ.
- ΠΡΠΊΡΡΡΠΈΠ²Π°Π΅ΡΡΡ Π³Π°ΠΉΠΊΠ° Ρ ΠΊΠ»Π΅ΠΌΠΌΡ Β«ΠΌΠΈΠ½ΡΡΒ» ΡΡΡΡΠΎΠΉΡΡΠ²Π° ΠΈ ΠΈΠ·Π²Π»Π΅ΠΊΠ°Π΅ΡΡΡ ΠΊΠ°Π±Π΅Π»Ρ.
- Π‘Π½ΠΈΠΌΠ°Π΅ΡΡΡ ΡΠ΅ΠΌΠ΅Π½Ρ ΠΏΡΠΈΠ²ΠΎΠ΄Π° ΡΡΡΡΠΎΠΉΡΡΠ²Π°.
- ΠΠ°ΡΠ΅ΠΌ ΠΎΡΠ»Π°Π±Π»ΡΠ΅ΡΡΡ Π½Π°ΡΡΠΆΠ΅Π½ΠΈΠ΅ ΠΊΠΎΠ½ΡΡΠΈΡΡΡΡΠ΅Π³ΠΎ Π±ΠΎΠ»ΡΠ°, Π° ΡΠ°ΠΊΠΆΠ΅ Π³Π°Π΅ΠΊ Π²Π΅ΡΡ Π½Π΅Π³ΠΎ ΠΊΡΠ΅ΠΏΠ»Π΅Π½ΠΈΡ.
- ΠΡΠ²ΠΈΠ½ΡΠΈΠ²Π°Π΅ΡΡΡ Π±ΠΎΠ»Ρ ΠΊΡΠ΅ΠΏΠ»Π΅Π½ΠΈΡ Π³Π΅Π½Π΅ΡΠ°ΡΠΎΡΠ°, ΡΠ°ΡΠΏΠΎΠ»Π°Π³Π°ΡΡΠΈΠΉΡΡ ΡΠ½ΠΈΠ·Ρ.
- ΠΡΠ²ΠΈΠ½ΡΠΈΠ²Π°ΡΡΡΡ Π΄Π²Π° Π±ΠΎΠ»ΡΠ° ΠΊΡΠ΅ΠΏΠ»Π΅Π½ΠΈΡ Π²Π΅ΡΡ Π½Π΅Π³ΠΎ ΠΊΡΠΎΠ½ΡΡΠ΅ΠΉΠ½Π° ΠΊ Π³ΠΎΠ»ΠΎΠ²ΠΊΠ΅ Π±Π»ΠΎΠΊΠ° ΡΠΈΠ»ΠΈΠ½Π΄ΡΠΎΠ².
- ΠΠ·Π²Π»Π΅ΠΊΠ°Π΅ΡΡΡ Π³Π΅Π½Π΅ΡΠ°ΡΠΎΡ ΠΡΠΊΡΠ° 120Π ΠΈ ΠΎΡΡΡΠ΅ΡΡΠ²Π»ΡΠ΅ΡΡΡ Π΅Π³ΠΎ Π½Π΅ΠΎΠ±Ρ ΠΎΠ΄ΠΈΠΌΡΠΉ ΡΠ΅ΠΌΠΎΠ½Ρ.
Π£ΡΡΠ°Π½ΠΎΠ²ΠΊΠ° ΠΎΡΡΡΠ΅ΡΡΠ²Π»ΡΠ΅ΡΡΡ Π² ΠΏΠΎΡΡΠ΄ΠΊΠ΅ ΠΎΠ±ΡΠ°ΡΠ½ΠΎΠΌ ΡΠ½ΡΡΠΈΡ.
Π’Π΅ΠΏΠ΅ΡΡ Π΄Π»Ρ ΡΠΎΠ³ΠΎ, ΡΡΠΎΠ±Ρ ΡΡΡΠ°Π½ΠΎΠ²ΠΈΡΡ ΡΠ΅Π³ΡΠ»ΡΡΠΎΡ Π½Π°ΠΏΡΡΠΆΠ΅Π½ΠΈΡ, ΡΠ»Π΅Π΄ΡΠ΅Ρ Π²ΠΌΠ΅ΡΡΠΎ ΡΡΠ°ΡΠ½ΠΎΠ³ΠΎ ΡΠ΅Π»Π΅, ΡΡΡΠ°Π½ΠΎΠ²ΠΈΡΡ ΡΡΠ΅Ρ ΡΡΠΎΠ²Π½Π΅Π²ΡΠΉ ΡΠ΅Π³ΡΠ»ΡΡΠΎΡ. ΠΠ°ΠΊ ΡΡΠΎ ΡΠ΄Π΅Π»Π°ΡΡ? Π Π°ΡΡΠΌΠΎΡΡΠΈΠΌ ΠΏΠΎΠ΄ΡΠΎΠ±Π½Π΅Π΅.
- ΠΠ»Ρ Π½Π°ΡΠ°Π»Π° ΡΠ»Π΅Π΄ΡΠ΅Ρ ΡΠ΄Π°Π»ΠΈΡΡ Π·Π°Π΄Π½ΡΡ ΠΊΡΡΡΠΊΡ Π³Π΅Π½Π΅ΡΠ°ΡΠΎΡΠ°.
- ΠΠΎΡΠ»Π΅ ΡΠ½ΡΡΠΈΡ ΠΊΡΡΡΠΊΡ ΠΏΠΎΠ»ΡΡΠ°Π΅ΠΌ ΡΠ»Π΅Π΄ΡΡΡΡΡ ΠΊΠ°ΡΡΠΈΠ½Ρ. ΠΠ° ΡΠΎΡΠΎ Π²ΠΈΠ΄Π½ΠΎ, ΠΊΠ°ΠΊ ΡΠ΅ΡΠΊΠΈ ΡΠΎΠΏΡΠΈΠΊΠ°ΡΠ°ΡΡΡΡ Ρ Π²Π°Π»ΠΎΠΌ, ΠΏΠΎΡΡΠ΅Π΄ΡΡΠ²ΠΎΠΌ ΡΠ΅Π³ΠΎ ΠΏΡΠΎΠΈΡΡ ΠΎΠ΄ΠΈΡ ΡΠ½ΡΡΠΈΠ΅ Π½Π°ΠΏΡΡΠΆΠ΅Π½ΠΈΡ. ΠΠ°ΡΠ΅ΠΌ ΡΠΎΠΊ ΠΏΠΎΡΡΡΠΏΠ°Π΅Ρ Π½Π° ΡΠ΅Π»Π΅, Π° Ρ Π½Π΅Π³ΠΎ Π½Π° Π΄ΠΈΠΎΠ΄Π½ΡΠΉ ΠΌΠΎΡΡ ΠΏΠΎΡΡΠ΅Π΄ΡΡΠ²ΠΎΠΌ Π²ΠΈΠ½ΡΠΎΠ²ΠΎΠ³ΠΎ ΡΠΎΡΠ»Π΅Π½Π΅Π½ΠΈΡ.
- ΠΠ΅ΠΎΠ±Ρ ΠΎΠ΄ΠΈΠΌΠΎ ΡΠ΄Π°Π»ΠΈΡΡ ΡΡΠ°ΡΠ½ΠΎΠ΅ ΡΠ΅Π»Π΅ ΠΈ ΡΠ΅ΡΠΊΠΈ, ΡΡΠΎΠ±Ρ Π·Π°ΠΌΠ΅Π½ΠΈΡΡ ΠΈΡ ΡΠ΅ΡΠΊΠ°ΠΌΠΈ ΠΈΠ· ΠΊΠΎΠΌΠΏΠ»Π΅ΠΊΡΠ° ΡΡΠ΅Ρ ΡΡΠΎΠ²Π½Π΅Π²ΠΎΠ³ΠΎ ΡΡΡΡΠΎΠΉΡΡΠ²Π°. ΠΠ»Ρ ΡΠ½ΡΡΠΈΡ Π½Π΅ΠΎΠ±Ρ ΠΎΠ΄ΠΈΠΌΠΎ Π²ΡΠΊΡΡΡΠΈΡΡ Π΄Π²Π΅ Π³Π°ΠΉΠΊΠΈ ΠΈ ΠΎΠ΄ΠΈΠ½ ΡΠΎΠ΅Π΄ΠΈΠ½ΠΈΡΠ΅Π»ΡΠ½ΡΠΉ Π²ΠΈΠ½Ρ.
- Π’Π΅ΠΏΠ΅ΡΡ ΠΌΠΎΠΆΠ½ΠΎ ΡΡΡΠ°Π½ΠΎΠ²ΠΈΡΡ Π½ΠΎΠ²ΡΠΉ ΡΠ΅Π³ΡΠ»ΡΡΠΎΡ, ΠΏΡΠΈΠΊΡΡΡΠΈΠ² Π΅Π³ΠΎ ΡΡΠ°ΡΠ½ΡΠΌΠΈ Π³Π°ΠΉΠΊΠ°ΠΌΠΈ ΠΈ ΡΠΎΠ΅Π΄ΠΈΠ½ΠΈΠ² Ρ Π΄ΠΈΠΎΠ΄Π½ΡΠΌ ΠΌΠΎΡΡΠΎΠΌ Ρ ΠΏΠΎΠΌΠΎΡΡΡ Π²ΠΈΠ½ΡΠ°. Π©Π΅ΡΠΊΠΈ Π²ΡΡΡΠΎΠ΅Π½Ρ Π½Π° ΡΠ΅Π³ΡΠ»ΡΡΠΎΡΠ΅.
- Π Π°Π·ΠΌΠ΅ΡΠ°Π΅ΠΌ ΠΊΠΎΡΠΎΠ±ΠΎΡΠΊΡ ΡΠ΅Π³ΡΠ»ΡΡΠΎΡΠ° Π² ΡΠ΄ΠΎΠ±Π½ΠΎΠΌ ΠΌΠ΅ΡΡΠ΅ ΠΏΠΎΠ΄ ΠΊΠ°ΠΏΠΎΡΠΎΠΌ, ΠΏΡΠΈΠΊΡΡΡΠΈΠ² Π΅Π΅ ΠΊ ΠΊΡΠ·ΠΎΠ²Ρ.
- ΠΡΠΈΠΊΡΡΡΠΈΠ²Π°Π΅ΡΡΡ ΠΌΠ°ΡΡΠ° ΡΠ΅Π³ΡΠ»ΡΡΠΎΡΠ° Π½Π° ΠΊΠΎΡΠΏΡΡ Π°Π²ΡΠΎΠΌΠΎΠ±ΠΈΠ»Ρ Π΄Π»Ρ Π»ΡΡΡΠ΅Π³ΠΎ ΠΊΠΎΠ½ΡΠ°ΠΊΡΠ° ΠΈ ΠΎΡ
Π»Π°ΠΆΠ΄Π΅Π½ΠΈΡ.

ΠΠΎΡ ΡΠ°ΠΊΠΎΠΉ Π½Π΅Π·Π½Π°ΡΠΈΡΠ΅Π»ΡΠ½ΡΠΉ ΡΠ΅ΠΌΠΎΠ½Ρ ΠΏΠΎΠ·Π²ΠΎΠ»ΡΠ΅Ρ ΠΏΡΠΎΠ΄Π»ΠΈΡΡ ΠΆΠΈΠ·Π½Ρ Π°ΠΊΠΊΡΠΌΡΠ»ΡΡΠΎΡΡ.
ΠΠ»Ρ ΡΠΎΠ³ΠΎ ΡΡΠΎΠ±Ρ ΡΠ·Π½Π°ΡΡ ΠΏΡΠΈΠ½ΡΠΈΠΏ ΡΠ°Π±ΠΎΡΡ ΡΡΡΡΠΎΠΉΡΡΠ²Π°, Π° ΡΠ°ΠΊΠΆΠ΅ Π²ΡΡΠ²ΠΈΡΡ Π½Π΅ΠΈΡΠΏΡΠ°Π²Π½ΡΡ Π΄Π΅ΡΠ°Π»Ρ, ΡΠ»Π΅Π΄ΡΠ΅Ρ Π²ΡΡΡΠ½ΠΈΡΡ, ΠΊΠ°ΠΊ ΠΎΡΡΡΠ΅ΡΡΠ²Π»ΡΠ΅ΡΡΡ ΠΏΠΎΠ΄ΠΊΠ»ΡΡΠ΅Π½ΠΈΠ΅. ΠΠ»Ρ ΡΡΠΎΠ³ΠΎ ΠΈΠΌΠ΅Π΅ΡΡΡ ΡΡ Π΅ΠΌΠ° ΠΏΠΎΠ΄ΠΊΠ»ΡΡΠ΅Π½ΠΈΡ Π³Π΅Π½Π΅ΡΠ°ΡΠΎΡΠ°, ΠΊΠΎΡΠΎΡΠ°Ρ ΠΏΡΠΈΠ³ΠΎΠ΄ΠΈΡΡΡ, ΠΊΠΎΠ³Π΄Π° ΠΏΠΎΡΡΠ΅Π±ΡΠ΅ΡΡΡ ΡΠ΅ΠΌΠΎΠ½Ρ.
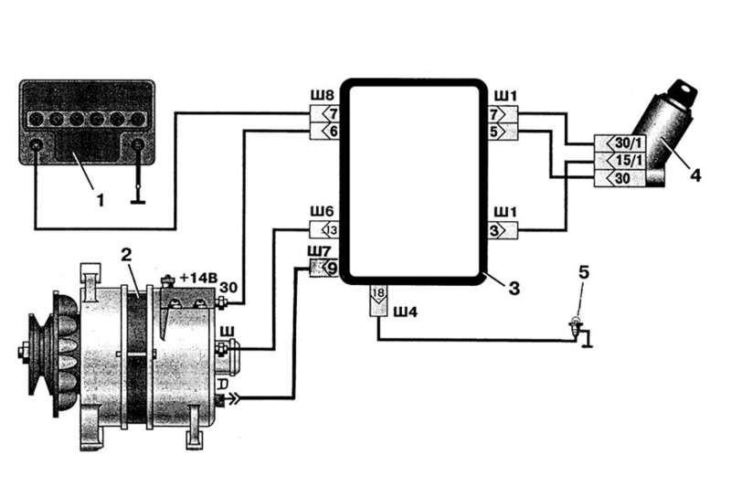
Π‘Ρ Π΅ΠΌΠ° ΠΏΠΎΠ΄ΠΊΠ»ΡΡΠ΅Π½ΠΈΡ ΡΠΎΡΡΠΎΠΈΡ ΠΈΠ· ΠΎΡΠ½ΠΎΠ²Π½ΡΡ ΡΠ»Π΅ΠΌΠ΅Π½ΡΠΎΠ², ΡΡΠ°ΡΡΠ²ΡΡΡΠΈΡ Π² ΠΏΡΠΎΡΠ΅ΡΡΠ΅ ΡΠ°Π±ΠΎΡΡ Π°Π³ΡΠ΅Π³Π°ΡΠ°. ΠΠ° ΡΠΎΡΠΎ Π½ΠΈΠΆΠ΅ ΠΏΡΠ΅Π΄ΡΡΠ°Π²Π»Π΅Π½Π° ΡΠ°ΠΊΠ°Ρ ΡΡ Π΅ΠΌΠ° ΠΏΠΎΠ΄ΠΊΠ»ΡΡΠ΅Π½ΠΈΡ Π³Π΅Π½Π΅ΡΠ°ΡΠΎΡΠ° Ρ ΡΡΠ΅Ρ ΡΡΠΎΠ²Π½Π΅Π²ΡΠΌ ΡΠ΅Π»Π΅ Π½Π° Π£ΠΠ ΠΠ°ΡΡΠΈΠΎΡ.
ΠΠ°Π½Π½Π°Ρ ΡΡ Π΅ΠΌΠ° ΠΎΡΠΎΠ±ΡΠ°ΠΆΠ°Π΅Ρ ΠΎΡΠ½ΠΎΠ²Π½ΡΠ΅ ΡΠ·Π»Ρ, Π² ΠΊΠΎΡΠΎΡΡΠ΅ Π²Ρ ΠΎΠ΄ΡΡ:
- Π³Π΅Π½Π΅ΡΠ°ΡΠΎΡ;
- ΠΊΠΎΠ½ΡΡΠΎΠ»ΡΠ½Π°Ρ Π»Π°ΠΌΠΏΠ°;
- ΡΠ΅Π·ΠΈΡΡΠΎΡ ΡΡΠ½ΡΠΈΡΡΡΡΠΈΠΉ;
- ΡΠ΅Π³ΡΠ»ΡΡΠΎΡ Π½Π°ΠΏΡΡΠΆΠ΅Π½ΠΈΡ;
- ΠΎΠ±ΠΌΠΎΡΠΊΠ° Π²ΠΎΠ·Π±ΡΠΆΠ΄Π΅Π½ΠΈΡ;
- Π·Π°ΠΌΠΎΠΊ Π·Π°ΠΆΠΈΠ³Π°Π½ΠΈΡ;
- ΠΎΠ±ΠΌΠΎΡΠΊΠ° ΡΡΠ°ΡΠΎΡΠ°;
- Π²ΡΠΏΡΡΠΌΠΈΡΠ΅Π»Ρ;
- ΠΊΠΎΠ½Π΄Π΅Π½ΡΠ°ΡΠΎΡ;
- ΠΠΠ.
ΠΠΎΠ΄ΡΠΈΠΏΠ½ΠΈΠΊ Π³Π΅Π½Π΅ΡΠ°ΡΠΎΡΠ° ΠΏΡΠ΅Π΄Π½Π°Π·Π½Π°ΡΠ°Π΅ΡΡΡ Π΄Π»Ρ ΡΠΎΠ³ΠΎ, ΡΡΠΎΠ±Ρ ΡΠΎΡΠΎΡ ΡΡΡΡΠΎΠΉΡΡΠ²Π° ΠΈΠΌΠ΅Π» Π²ΠΎΠ·ΠΌΠΎΠΆΠ½ΠΎΡΡΡ Π²ΡΠ°ΡΠ΅Π½ΠΈΡ. ΠΡΠ»ΠΈ ΠΏΠΎΠ΄ΡΠΈΠΏΠ½ΠΈΠΊ Π²ΡΡ
ΠΎΠ΄ΠΈΡ ΠΈΠ· ΡΡΡΠΎΡ, ΡΠΎ Π΅Π³ΠΎ ΡΠ»Π΅Π΄ΡΠ΅Ρ Π½Π΅Π·Π°ΠΌΠ΅Π΄Π»ΠΈΡΠ΅Π»ΡΠ½ΠΎ Π·Π°ΠΌΠ΅Π½ΠΈΡΡ, ΡΠ°ΠΊ ΠΊΠ°ΠΊ Π½Π΅ΠΈΡΠΏΡΠ°Π²Π½Π°Ρ Π΅Π³ΠΎ ΡΠ°Π±ΠΎΡΠ° ΠΌΠΎΠΆΠ΅Ρ ΠΏΡΠΈΠ²Π΅ΡΡΠΈ ΠΊ ΠΏΠΎΠ»ΠΎΠΌΠΊΠ΅ Π³Π΅Π½Π΅ΡΠ°ΡΠΎΡΠ°.
Π ΠΊΠΎΠ½ΡΡΡΡΠΊΡΠΈΠΈ Π³Π΅Π½Π΅ΡΠ°ΡΠΎΡΠ° ΠΈΠΌΠ΅Π΅ΡΡΡ Π΄Π²Π° ΠΏΠΎΠ΄ΡΠΈΠΏΠ½ΠΈΠΊΠ°, Π½ΠΎ ΠΌΡ ΡΠ΄Π΅Π»ΠΈΠΌ Π²Π½ΠΈΠΌΠ°Π½ΠΈΠ΅ Π·Π°Π΄Π½Π΅ΠΌΡ, ΠΊΠΎΡΠΎΡΡΠΉ ΡΠ°ΡΠΏΠΎΠ»ΠΎΠΆΠ΅Π½ Π½Π° ΠΊΡΡΡΠΊΠ΅. Π§ΡΠΎΠ±Ρ ΡΠ±Π΅Π΄ΠΈΡΡΡΡ, ΡΡΠΎ ΠΏΠΎΠ΄ΡΠΈΠΏΠ½ΠΈΠΊ ΡΠ°Π±ΠΎΡΠ°Π΅Ρ ΠΈΡΠΏΡΠ°Π²Π½ΠΎ, ΡΠ»Π΅Π΄ΡΠ΅Ρ ΠΏΡΠΎΠ²Π΅ΡΡΠΈ ΡΡΠ΄ ΡΠ»Π΅Π΄ΡΡΡΠΈΡ ΠΌΠ°Π½ΠΈΠΏΡΠ»ΡΡΠΈΠΉ:
- ΠΡΠΎΠ²Π΅ΡΡΠΈ ΠΏΡΠΎΠ²Π΅ΡΠΊΡ ΡΠΊΠΎΡΠΎΡΡΠΈ Π²ΡΠ°ΡΠ΅Π½ΠΈΡ ΠΈΠ·Π΄Π΅Π»ΠΈΡ.
- ΠΡΠΎΠ²Π΅ΡΡΠΈ ΠΏΠΎΠΊΠ°ΡΠΈΠ²Π°Π½ΠΈΠ΅ Π½Π°ΡΡΠΆΠ½ΠΎΠ³ΠΎ ΠΊΠΎΠ»ΡΡΠ° ΠΈΠ· ΡΡΠΎΡΠΎΠ½Ρ Π² ΡΡΠΎΡΠΎΠ½Ρ.
- Π Π΅Π·ΠΊΠΈΠΌΠΈ Π΄Π²ΠΈΠΆΠ΅Π½ΠΈΡΠΌΠΈ ΠΏΠΎΠΊΡΡΡΠΈΡΡ ΠΏΠΎΠ΄ΡΠΈΠΏΠ½ΠΈΠΊ ΠΏΠΎ ΡΠ°ΡΠΎΠ²ΠΎΠΉ ΡΡΡΠ΅Π»ΠΊΠ΅.
ΠΠ΅ΡΠ΅Π΄Π½ΠΈΠΉ ΠΈ Π·Π°Π΄Π½ΠΈΠΉ ΠΏΠΎΠ΄ΡΠΈΠΏΠ½ΠΈΠΊΠΈ
ΠΡΠ»ΠΈ ΠΏΡΠΈ Π²ΡΠΏΠΎΠ»Π½Π΅Π½ΠΈΠΈ Π΄Π°Π½Π½ΡΡ ΠΌΠ°Π½ΠΈΠΏΡΠ»ΡΡΠΈΠΉ ΠΎΠ±Π½Π°ΡΡΠΆΠΈΠ²Π°ΡΡΡΡ Π·Π°Π΅Π΄Π°Π½ΠΈΡ, ΡΡΠ΅ΡΠΊΠΈ ΠΈΠ»ΠΈ ΠΊΠΎΠ»Π΅Π±Π°Π½ΠΈΡ, ΡΠΎ ΠΏΠΎΠ΄ΡΠΈΠΏΠ½ΠΈΠΊ Π½Π΅ΠΏΡΠΈΠ³ΠΎΠ΄Π΅Π½ ΠΊ Π΄Π°Π»ΡΠ½Π΅ΠΉΡΠ΅ΠΉ ΡΠΊΡΠΏΠ»ΡΠ°ΡΠ°ΡΠΈΠΈ.
ΠΡΠ»ΠΈ ΠΏΡΠΈ Π·Π°Π²Π΅Π΄Π΅Π½Π½ΠΎΠΌ Π΄Π²ΠΈΠ³Π°ΡΠ΅Π»Π΅, ΡΠΎ ΡΡΠΎΡΠΎΠ½Ρ Π³Π΅Π½Π΅ΡΠ°ΡΠΎΡΠ° ΡΠ»ΡΡΠΈΡΡΡ Ρ Π°ΡΠ°ΠΊΡΠ΅ΡΠ½ΡΠΉ ΡΠ²ΠΈΡΡ, ΡΠΊΡΠΈΠΏ, ΠΌΠΎΠΆΠ½ΠΎ ΠΎΡΡΠ°Π½ΠΎΠ²ΠΈΡΡ Π΄Π²ΠΈΠ³Π°ΡΠ΅Π»Ρ, ΡΠ½ΡΡΡ Ρ Π½Π΅Π³ΠΎ ΡΠ΅ΠΌΠ΅Π½Ρ ΠΏΡΠΈΠ²ΠΎΠ΄Π° ΠΈ ΠΏΠΎΠΊΡΡΡΠΈΡΡ ΡΠΊΠΈΠ² ΡΡΠΊΠΎΠΉ. ΠΠ½ΠΎΠ³Π΄Π° ΡΡΠΎΠ³ΠΎ Π΄ΠΎΡΡΠ°ΡΠΎΡΠ½ΠΎ ΡΡΠΎΠ±Ρ ΠΎΠ±Π½Π°ΡΡΠΆΠΈΡΡ Π½Π΅ΠΈΡΠΏΡΠ°Π²Π½ΠΎΡΡΡ ΠΏΠΎΠ΄ΡΠΈΠΏΠ½ΠΈΠΊΠΎΠ².
ΠΠΎΠ΄ΡΠΈΠΏΠ½ΠΈΠΊ Π·Π°ΡΠ°ΡΡΡΡ ΠΌΠ΅Π½ΡΠ΅ΡΡΡ Π²ΠΌΠ΅ΡΡΠ΅ Ρ ΠΊΡΡΡΠΊΠΎΠΉ Π³Π΅Π½Π΅ΡΠ°ΡΠΎΡΠ°, Π½ΠΎ ΠΏΠΎΡΠ»Π΅Π΄Π½Π΅Π΅ ΠΈΠ·Π΄Π΅Π»ΠΈΠ΅ ΡΠ²Π»ΡΠ΅ΡΡΡ Π΄ΠΎΡΠΎΠ³ΠΎΡΡΠΎΡΡΠΈΠΌ ΠΈ ΠΏΠΎΡΡΠΎΠΌΡ ΠΌΠ½ΠΎΠ³ΠΈΠ΅ ΡΠΌΠ΅Π»ΡΡΡ ΠΏΡΠΈΠ±Π΅Π³Π°ΡΡ ΠΊ ΠΈΠ·Π²Π»Π΅ΡΠ΅Π½ΠΈΡ ΡΡΡΡΠΎΠΉΡΡΠ²Π° ΡΠ°ΠΌΠΎΡΡΠΎΡΡΠ΅Π»ΡΠ½ΠΎ.
ΠΠ° ΡΡΠΎΠΌ ΡΡΠ°ΠΏΠ΅ ΠΌΠΎΠΆΠ½ΠΎ ΠΏΠΎΠ΄Π²Π΅ΡΡΠΈ ΠΈΡΠΎΠ³ ΠΈ ΠΎΡΠΌΠ΅ΡΠΈΡΡ, ΡΡΠΎ Π½Π΅ΠΎΠ±Ρ ΠΎΠ΄ΠΈΠΌΠΎ ΠΊΠΎΠ½ΡΡΠΎΠ»ΠΈΡΠΎΠ²Π°ΡΡ ΡΠΎΠΊ Π·Π°ΡΡΠ΄ΠΊΠΈ ΠΠΠ, ΠΊΠΎΡΠΎΡΡΠΉ Π²ΡΠ΄Π°Π΅Ρ Π³Π΅Π½Π΅ΡΠ°ΡΠΎΡ. ΠΡΠΈ Π½Π΅Π΄ΠΎΠ·Π°ΡΡΠ΄ΠΊΠ΅ ΠΠΠ Π²ΠΎΠ·Π½ΠΈΠΊΠ°Π΅Ρ ΡΠΈΡΠΊ Π²ΡΡ ΠΎΠ΄Π° ΠΈΠ· ΡΡΡΠΎΡ ΡΠ»Π΅ΠΊΡΡΠΎΠΎΠ±ΠΎΡΡΠ΄ΠΎΠ²Π°Π½ΠΈΡ Π°Π²ΡΠΎΠΌΠΎΠ±ΠΈΠ»Ρ.
ΠΠ°ΠΌ Π²ΡΠ΅ Π΅ΡΠ΅ ΠΊΠ°ΠΆΠ΅ΡΡΡ ΡΡΠΎ Π΄ΠΈΠ°Π³Π½ΠΎΡΡΠΈΠΊΠ° Π°Π²ΡΠΎ ΡΡΠΎ ΡΠ»ΠΎΠΆΠ½ΠΎ?
ΠΡΠ»ΠΈ Π²Ρ ΡΠΈΡΠ°Π΅ΡΠ΅ ΡΡΠΈ ΡΡΡΠΎΠΊΠΈ, Π·Π½Π°ΡΠΈΡ Ρ Π²Π°Ρ Π΅ΡΡΡ ΠΈΠ½ΡΠ΅ΡΠ΅Ρ ΡΠ΄Π΅Π»Π°ΡΡ ΡΡΠΎ-ΡΠΎ ΡΠ°ΠΌΠΎΠΌΡ Π² ΠΌΠ°ΡΠΈΠ½Π΅ ΠΈ ΡΠ΅Π°Π»ΡΠ½ΠΎ ΡΡΠΊΠΎΠ½ΠΎΠΌΠΈΡΡ, ΠΏΠΎΡΠΎΠΌΡ ΡΡΠΎ Π²Π°ΠΌ ΡΠΆΠ΅ Π·Π½Π°ΠΊΠΎΠΌΠΎ ΡΡΠΎ:
- Π‘Π’Π Π»ΠΎΠΌΡΡ Π±ΠΎΠ»ΡΡΠΈΠ΅ Π΄Π΅Π½ΡΠ³ΠΈ Π·Π° ΠΏΡΠΎΡΡΡΡ ΠΊΠΎΠΌΠΏΡΡΡΠ΅ΡΠ½ΡΡ Π΄ΠΈΠ°Π³Π½ΠΎΡΡΠΈΠΊΡ
- Π§ΡΠΎΠ±Ρ ΡΠ·Π½Π°ΡΡ ΠΎΡΠΈΠ±ΠΊΡ Π½Π°Π΄ΠΎ Π΅Ρ Π°ΡΡ ΠΊ ΡΠΏΠ΅ΡΠΈΠ°Π»ΠΈΡΡΠ°ΠΌ
- Π ΡΠ΅ΡΠ²ΠΈΡΠ°Ρ ΡΠ°Π±ΠΎΡΠ°ΡΡ ΠΏΡΠΎΡΡΡΠ΅ Π³Π°ΠΉΠΊΠΎΠ²Π΅ΡΡΡ, Π° Ρ ΠΎΡΠΎΡΠ΅Π³ΠΎ ΡΠΏΠ΅ΡΠ° Π½Π΅ Π½Π°ΠΉΡΠΈ
Π Π²Ρ ΠΊΠΎΠ½Π΅ΡΠ½ΠΎ ΡΡΡΠ°Π»ΠΈ Π²ΡΠ±ΡΠ°ΡΡΠ²Π°ΡΡ Π΄Π΅Π½ΡΠ³ΠΈ Π½Π° Π²Π΅ΡΠ΅Ρ, Π° ΠΎ ΡΠΎΠΌ ΡΡΠΎΠ±Ρ ΠΊΠ°ΡΠ°ΡΡΡΡ ΠΏΠΎ Π‘Π’Π ΠΏΠΎΡΡΠΎΡΠ½Π½ΠΎ Π½Π΅ ΠΌΠΎΠΆΠ΅Ρ Π±ΡΡΡ ΠΈ ΡΠ΅ΡΠΈ, ΡΠΎΠ³Π΄Π° Π²Π°ΠΌ Π½ΡΠΆΠ΅Π½ ΠΏΡΠΎΡΡΠΎΠΉ ΠΠΠ’ΠΠ‘ΠΠΠΠΠ ELM327, ΠΊΠΎΡΠΎΡΡΠΉ ΠΏΠΎΠ΄ΠΊΠ»ΡΡΠ°Π΅ΡΡΡ ΠΊ Π»ΡΠ±ΠΎΠΌΡ Π°Π²ΡΠΎ ΠΈ ΡΠ΅ΡΠ΅Π· ΠΎΠ±ΡΡΠ½ΡΠΉ ΡΠΌΠ°ΡΡΡΠΎΠ½ Π²Ρ Π²ΡΠ΅Π³Π΄Π° Π½Π°ΠΉΠ΄Π΅ΡΠ΅ ΠΏΡΠΎΠ±Π»Π΅ΠΌΡ, ΠΏΠΎΠ³Π°ΡΠΈΡΠ΅ CHECK ΠΈ Π½Π΅ΠΏΠ»ΠΎΡ ΠΎ ΡΡΠΊΠΎΠ½ΠΎΠΌΠΈΡΠ΅.
ΠΡ ΡΠ°ΠΌΠΈ ΠΏΡΠΎΡΠ΅ΡΡΠΈΡΠΎΠ²Π°Π»ΠΈ ΡΡΠΎΡ ΡΠΊΠ°Π½Π΅Ρ Π½Π° ΡΠ°Π·Π½ΡΡ ΠΌΠ°ΡΠΈΠ½Π°Ρ ΠΈ ΠΎΠ½ ΠΏΠΎΠΊΠ°Π·Π°Π» ΠΎΡΠ»ΠΈΡΠ½ΡΠ΅ ΡΠ΅Π·ΡΠ»ΡΡΠ°ΡΡ,
ΡΠ΅ΠΏΠ΅ΡΡ ΠΌΡ Π΅Π³ΠΎ ΡΠ΅ΠΊΠΎΠΌΠ΅Π½Π΄ΡΠ΅ΠΌ ΠΠ‘ΠΠ! Π§ΡΠΎΠ±Ρ Π²Ρ Π½Π΅ ΠΏΠΎΠΏΠ°Π»ΠΈΡΡ Π½Π° ΠΊΠΈΡΠ°ΠΉΡΠΊΡΡ ΠΏΠΎΠ΄Π΄Π΅Π»ΠΊΡ, ΠΌΡ ΠΏΡΠ±Π»ΠΈΠΊΡΠ΅ΠΌ ΡΡΡ ΡΡΡΠ»ΠΊΡ Π½Π° ΠΎΡΠΈΡΠΈΠ°Π»ΡΠ½ΡΠΉ ΡΠ°ΠΉΡ ΠΠ²ΡΠΎΡΠΊΠ°Π½Π΅ΡΠ°.
ΠΠ΅Π½Π΅ΡΠ°ΡΠΎΡ β ΡΠ»Π΅ΠΊΡΡΠΈΡΠ΅ΡΠΊΠΎΠ΅ ΡΡΡΡΠΎΠΉΡΡΠ²ΠΎ, ΠΏΡΠΈ ΠΏΠΎΠΌΠΎΡΠΈ ΠΊΠΎΡΠΎΡΠΎΠ³ΠΎ ΠΏΡΠΎΠΈΡΡ ΠΎΠ΄ΠΈΡ ΠΏΡΠ΅ΠΎΠ±ΡΠ°Π·ΠΎΠ²Π°Π½ΠΈΠ΅ ΠΌΠ΅Ρ Π°Π½ΠΈΡΠ΅ΡΠΊΠΎΠΉ ΡΠ½Π΅ΡΠ³ΠΈΠΈ Π΄Π²ΠΈΠ³Π°ΡΠ΅Π»Ρ Π² ΡΠ»Π΅ΠΊΡΡΠΈΡΠ΅ΡΠΊΡΡ. ΠΡΠ° ΡΠ»Π΅ΠΊΡΡΠΎΡΠ½Π΅ΡΠ³ΠΈΡ ΡΠ°ΡΡ ΠΎΠ΄ΡΠ΅ΡΡΡ Π½Π° ΡΠ°Π±ΠΎΡΡ ΡΠ»Π΅ΠΊΡΡΠΎΠΏΡΠΈΠ±ΠΎΡΠΎΠ² ΠΈ ΠΎΠ±ΠΎΡΡΠ΄ΠΎΠ²Π°Π½ΠΈΡ Π² ΡΠ°Π»ΠΎΠ½Π΅ Π°Π²ΡΠΎΠΌΠΎΠ±ΠΈΠ»Ρ. Π ΡΠΎΠΌΡ ΠΆΠ΅, Π±Π΅Π· ΡΠ»Π΅ΠΊΡΡΠΎΡΠ½Π΅ΡΠ³ΠΈΠΈ Π½Π΅ Π±ΡΠ΄Π΅Ρ ΡΠ°Π±ΠΎΡΠ°ΡΡ ΠΠΠ‘ (Π΄Π²ΠΈΠ³Π°ΡΠ΅Π»Ρ Π²Π½ΡΡΡΠ΅Π½Π½Π΅Π³ΠΎ ΡΠ³ΠΎΡΠ°Π½ΠΈΡ), ΠΏΠΎΡΠΊΠΎΠ»ΡΠΊΡ Π΅ΠΌΡ Π΄Π»Ρ ΡΠ°Π±ΠΎΡΡ ΠΆΠΈΠ·Π½Π΅Π½Π½ΠΎ Π½Π΅ΠΎΠ±Ρ ΠΎΠ΄ΠΈΠΌΡ ΡΠ²Π΅ΡΠΈ Π·Π°ΠΆΠΈΠ³Π°Π½ΠΈΡ (Π΅ΡΠ»ΠΈ ΡΠΎΠ»ΡΠΊΠΎ ΡΠ΅ΡΡ Π½Π΅ ΠΈΠ΄Π΅Ρ ΠΎ Π΄ΠΈΠ·Π΅Π»ΡΠ½ΡΡ Π΄Π²ΠΈΠ³Π°ΡΠ΅Π»ΡΡ ).
Π‘Π°ΠΌ Π³Π΅Π½Π΅ΡΠ°ΡΠΎΡ ΡΠ°Π· ΠΠ°ΡΡΠΈΠΎΡ ΡΠΎΡΡΠΎΠΈΡ ΠΈΠ· Π½Π΅ΡΠΊΠΎΠ»ΡΠΊΠΈΡ ΡΠ°ΡΡΠ΅ΠΉ, ΠΊΠΎΡΠΎΡΡΠ΅ ΠΏΡΠΈ Π²ΡΡ ΠΎΠ΄Π΅ ΠΈΠ· ΡΡΡΠΎΡ ΠΌΠΎΠΆΠ½ΠΎ Π·Π°ΠΌΠ΅Π½ΠΈΡΡ Π½Π° Π½ΠΎΠ²ΡΠ΅, ΠΊΡΠΏΠ»Π΅Π½Π½ΡΠ΅ Π² ΠΌΠ°Π³Π°Π·ΠΈΠ½Π΅. Π’Π°ΠΊ ΡΡΠΎ Π½Π΅ ΡΠΏΠ΅ΡΠΈΡΠ΅ ΠΏΠΎΠΊΡΠΏΠ°ΡΡ Π½ΠΎΠ²ΡΠΉ, Π΅ΡΠ»ΠΈ ΡΠΎ ΡΡΠ°ΡΡΠΌ ΡΡΠΎ-ΡΠΎ Π½Π΅ ΡΠ°ΠΊ. ΠΠΎΠ·ΠΌΠΎΠΆΠ½ΠΎ ΠΏΠΎΠ»ΡΡΠΈΡΡΡ ΠΎΠ±ΠΎΠΉΡΠΈΡΡ Β«ΠΌΠ°Π»ΠΎΠΉ ΠΊΡΠΎΠ²ΡΡΒ», Π·Π°ΠΌΠ΅Π½ΠΈΠ² ΠΊΠ°ΠΊΡΡ-ΡΠΎ ΠΎΠ΄Π½Ρ Π΄Π΅ΡΠ°Π»Ρ Π² Π½Π΅ΠΌ. Π ΡΠ»ΠΎΠ²Ρ, Π² Π£Π°Π· ΠΠ°ΡΡΠΈΠΎΡ ΡΡΡΠ°Π½ΠΎΠ²Π»Π΅Π½Π° ΠΌΠΎΠ΄Π΅Π»Ρ β Β«ΠΡΠΊΡΠ°Β» Π½Π° 120Π. ΠΡΠ»ΠΈ ΡΠ°Π·ΠΎΠ±ΡΠ°ΡΡ Π΅Π³ΠΎ, ΡΠΎ ΠΌΠΎΠΆΠ½ΠΎ ΡΠ²ΠΈΠ΄Π΅ΡΡ Π½Π΅ΡΠΊΠΎΠ»ΡΠΊΠΎ ΠΎΡΠ½ΠΎΠ²Π½ΡΡ ΡΠ°ΡΡΠ΅ΠΉ:
- ΠΊΡΠ΅ΠΌΠ½ΠΈΠ΅Π²ΡΠΉ Π²ΡΠΏΡΡΠΌΠΈΡΠ΅Π»Ρ
- ΡΠ΅Π»Π΅ Π½Π°ΠΏΡΡΠΆΠ΅Π½ΠΈΡ
- Π΄ΠΈΠΎΠ΄Π½ΡΠΉ ΠΌΠΎΡΡ
ΠΠ½ΡΡΡΠΈ ΡΠ°ΠΊΠΆΠ΅ Π΅ΡΡΡ Π²Π°Π», ΠΊ ΠΊΠΎΡΠΎΡΠΎΠΌΡ ΡΠ½Π°ΡΡΠΆΠΈ ΠΊΠΎΡΠΏΡΡΠ° ΠΏΡΠΈΠΊΡΠ΅ΠΏΠ»Π΅Π½ ΡΠΊΠΈΠ², Π° ΡΠΊΠΈΠ², Π² ΡΠ²ΠΎΡ ΠΎΡΠ΅ΡΠ΅Π΄Ρ, ΠΏΡΠΈΠ²ΠΎΠ΄ΠΈΡΡΡ Π² Π΄Π²ΠΈΠΆΠ΅Π½ΠΈΠ΅ ΡΠ΅ΠΌΠ΅Π½Π½ΠΎΠΉ ΠΏΠ΅ΡΠ΅Π΄Π°ΡΠ΅ΠΉ ΠΎΡ ΠΊΠΎΠ»Π΅Π½ΡΠ°ΡΠΎΠ³ΠΎ Π²Π°Π»Π° Π΄Π²ΠΈΠ³Π°ΡΠ΅Π»Ρ.
ΠΠΎ Π±ΡΠ²Π°Π΅Ρ ΡΠ°ΠΊ, ΡΡΠΎ Π³Π΅Π½Π΅ΡΠ°ΡΠΎΡ Π²Π΄ΡΡΠ³ ΠΏΠ΅ΡΠ΅ΡΡΠ°Π΅Ρ Π²ΡΡΠ°Π±Π°ΡΡΠ²Π°ΡΡ Π½Π΅ΠΎΠ±Ρ
ΠΎΠ΄ΠΈΠΌΠΎΠ΅ Π½Π°ΠΏΡΡΠΆΠ΅Π½ΠΈΠ΅, Π»ΠΈΠ±ΠΎ ΠΏΠ΅ΡΠ΅ΡΡΠ°Π΅Ρ ΡΠ°Π±ΠΎΡΠ°ΡΡ Π²ΠΎΠΎΠ±ΡΠ΅. Π ΡΠ°ΡΡΠ½ΠΎΡΡΠΈ, Π½Π΅ΠΊΠΎΡΠΎΡΡΠ΅ Π²Π»Π°Π΄Π΅Π»ΡΡΡ ΡΠ°Π· ΠΠ°ΡΡΠΈΠΎΡ ΠΆΠ°Π»ΡΡΡΡΡ Π½Π° ΠΏΠΎΡΡΠΎΡΠ½Π½ΡΠΉ Π½Π΅Π΄ΠΎΠ·Π°ΡΡΠ΄ ΠΠΠ, Π° Π²ΡΠ΅ Π΄Π΅Π»ΠΎ Π² ΡΠΎΠΌ, ΡΡΠΎ ΡΡΡΡΠΎΠΉΡΡΠ²ΠΎ Π²ΠΌΠ΅ΡΡΠΎ ΠΏΠΎΠ»ΠΎΠΆΠ΅Π½Π½ΡΡ
14 Π²ΠΎΠ»ΡΡ β Ρ ΡΡΡΠ΄ΠΎΠΌ Π²ΡΠ΄Π°Π΅Ρ 13. Π ΡΠ°ΠΊ, Π² ΠΊΠ°ΠΊΠΎΠΌ ΠΆΠ΅ ΡΠ»ΡΡΠ°Π΅ ΠΏΡΠΈΠ΄Π΅ΡΡΡ ΠΏΡΠΈΠ±Π΅Π³Π½ΡΡΡ ΠΊ Π΄Π΅ΠΌΠΎΠ½ΡΠ°ΠΆΡ Π³Π΅Π½Π΅ΡΠ°ΡΠΎΡΠ°:
β ΠΏΡΠΈ Π·Π°ΠΌΠ΅Π½Π΅ ΡΠ΅Π»Π΅ Π½Π°ΠΏΡΡΠΆΠ΅Π½ΠΈΡ (ΡΠ΅ΡΠΎΠΊ)
β ΠΏΡΠΈ ΡΠ΅ΠΌΠΎΠ½ΡΠ΅ ΠΈΠ»ΠΈ Π·Π°ΠΌΠ΅Π½Π΅ Π΄ΠΈΠΎΠ΄Π½ΠΎΠ³ΠΎ ΠΌΠΎΡΡΠ°
ΠΡ ΠΏΡΠΎΡΠ°Π΄ΠΎΠΊ Π½Π°ΠΏΡΡΠΆΠ΅Π½ΠΈΡ, Π° ΡΠ°ΠΊΠΆΠ΅ Π΄Π»Ρ ΠΈΠ·Π±Π°Π²Π»Π΅Π½ΠΈΡ ΠΎΡ ΠΏΡΠΎΠ±Π»Π΅ΠΌΡ ΠΏΠΎΡΡΠΎΡΠ½Π½ΠΎΠ³ΠΎ Π½Π΅Π΄ΠΎΠ·Π°ΡΡΠ΄Π° ΠΠΠ β ΡΠ΅ΠΊΠΎΠΌΠ΅Π½Π΄ΡΠ΅ΡΡΡ ΡΡΡΠ°Π½ΠΎΠ²ΠΈΡΡ Π²ΠΌΠ΅ΡΡΠΎ ΡΡΠ°ΡΠ½ΠΎΠ³ΠΎ ΡΠ΅Π³ΡΠ»ΡΡΠΎΡΠ° (ΠΈΠ΄ΡΡΠ΅Π³ΠΎ Ρ Π·Π°Π²ΠΎΠ΄Π° Π½Π° ΡΠ°Π· ΠΠ°ΡΡΠΈΠΎΡ) Π΄ΡΡΠ³ΠΎΠΉ β ΡΡΠ΅Ρ ΡΡΠΎΠ²Π½Π΅Π²ΡΠΉ. Π’Π°ΠΊΠΎΠΉ ΡΠ΅Π³ΡΠ»ΡΡΠΎΡ ΠΏΠΎΠ·Π²ΠΎΠ»ΡΠ΅Ρ Π²Π°ΡΡΠΈΡΠΎΠ²Π°ΡΡ Π²ΡΠ΄Π°Π²Π°Π΅ΠΌΠΎΠ΅ Π³Π΅Π½Π΅ΡΠ°ΡΠΎΡΠΎΠΌ Π½Π°ΠΏΡΡΠΆΠ΅Π½ΠΈΠ΅ Π½Π° Π²ΡΡ ΠΎΠ΄Π΅ Π² Π½Π΅ΠΊΠΎΡΠΎΡΡΡ ΠΏΡΠ΅Π΄Π΅Π»Π°Ρ , Π² Π·Π°Π²ΠΈΡΠΈΠΌΠΎΡΡΠΈ ΠΎΡ ΡΠ΅ΠΌΠΏΠ΅ΡΠ°ΡΡΡΡ ΠΎΠΊΡΡΠΆΠ°ΡΡΠ΅Π³ΠΎ Π²ΠΎΠ·Π΄ΡΡ Π°. ΠΠ°ΠΏΡΠΈΠΌΠ΅Ρ, Π² Π·ΠΈΠΌΠ½Π΅Π΅ Π²ΡΠ΅ΠΌΡ Π³ΠΎΠ΄Π° ΠΠΠ Π΄Π»Ρ Π½ΠΎΡΠΌΠ°Π»ΡΠ½ΠΎΠΉ ΠΏΠΎΠ΄Π·Π°ΡΡΠ΄ΠΊΠΈ ΡΡΠ΅Π±ΡΠ΅ΡΡΡ ΠΏΠΎΠ²ΡΡΠ΅Π½Π½ΠΎΠ΅ Π½Π°ΠΏΡΡΠΆΠ΅Π½ΠΈΠ΅ β Π΄Π»Ρ ΡΠ΅Π³ΠΎ Π½Π° ΡΠ°ΠΌΠΎΠΌ ΡΠ΅Π³ΡΠ»ΡΡΠΎΡΠ΅ Π²ΠΌΠΎΠ½ΡΠΈΡΠΎΠ²Π°Π½ ΡΡΠ΅Ρ ΠΏΠΎΠ·ΠΈΡΠΈΠΎΠ½Π½ΡΠΉ ΠΏΠ΅ΡΠ΅ΠΊΠ»ΡΡΠ°ΡΠ΅Π»Ρ.
Π‘Π°ΠΌ ΡΠ΅Π³ΡΠ»ΡΡΠΎΡ Π»ΡΡΡΠ΅ Π²ΡΠ΅Π³ΠΎ Π·Π°ΠΊΡΠ΅ΠΏΠΈΡΡ Π½Π° Β«ΠΌΠ°ΡΡΡΒ» Π² ΡΠ΄ΠΎΠ±Π½ΠΎΠΌ ΠΌΠ΅ΡΡΠ΅ ΠΏΠΎΠ΄ ΠΊΠ°ΠΏΠΎΡΠΎΠΌ ΡΠ°Π· ΠΠ°ΡΡΠΈΠΎΡ, ΠΏΡΠ΅Π΄Π²Π°ΡΠΈΡΠ΅Π»ΡΠ½ΠΎ ΠΏΠΎΡΠΈΡΡΠΈΠ² ΠΌΠ΅ΡΡΠΎ ΠΊΡΠ΅ΠΏΠ»Π΅Π½ΠΈΡ ΠΎΡ Π³ΡΡΠ·ΠΈ.
ΠΡΠΎΠΌΠ΅ ΡΠΎΠ³ΠΎ, ΡΠ°ΠΊ ΠΎΠ½ Π±ΡΠ΄Π΅Ρ Π»ΡΡΡΠ΅ ΠΎΡ
Π»Π°ΠΆΠ΄Π°ΡΡΡΡ, Π²Π΅Π΄Ρ Π² ΠΏΡΠΎΡΠ΅ΡΡΠ΅ ΡΠ°Π±ΠΎΡΡ ΡΠ΅Π³ΡΠ»ΡΡΠΎΡ Π΄ΠΎΡΡΠ°ΡΠΎΡΠ½ΠΎ ΠΎΡΡΡΠΈΠΌΠΎ Π½Π°Π³ΡΠ΅Π²Π°Π΅ΡΡΡ.
ΠΡΠΈ ΡΠΌΠ΅Π½Π΅ ΠΈΠ»ΠΈ ΡΠ΅ΠΌΠΎΠ½ΡΠ΅ Π΄ΠΈΠΎΠ΄Π½ΠΎΠ³ΠΎ ΠΌΠΎΡΡΠ° ΡΠ°ΠΊΠΆΠ΅ Π½Π΅ΠΎΠ±Ρ ΠΎΠ΄ΠΈΠΌΠΎ ΡΠ½ΠΈΠΌΠ°ΡΡ Π³Π΅Π½Π΅ΡΠ°ΡΠΎΡ Ρ Π°Π²ΡΠΎΠΌΠΎΠ±ΠΈΠ»Ρ, ΡΠ΄Π΅Π»Π°ΡΡ ΡΠ°Π±ΠΎΡΡ Π½Π° ΠΌΠ΅ΡΡΠ΅ Π½Π΅ ΠΏΡΠ΅Π΄ΡΡΠ°Π²Π»ΡΠ΅ΡΡΡ Π²ΠΎΠ·ΠΌΠΎΠΆΠ½ΡΠΌ. ΠΠΎΠΎΠ±ΡΠ΅, Π΄ΠΈΠΎΠ΄Π½ΡΠΉ ΠΌΠΎΡΡ ΠΏΡΠ΅Π΄Π½Π°Π·Π½Π°ΡΠ΅Π½ Π΄Π»Ρ Π²ΡΠΏΡΡΠΌΠ»Π΅Π½ΠΈΡ ΡΠΎΠΊΠ° ΠΈΠ· ΠΏΠ΅ΡΠ΅ΠΌΠ΅Π½Π½ΠΎΠ³ΠΎ Π² ΠΏΠΎΡΡΠΎΡΠ½Π½ΡΠΉ, Π·Π° ΡΡΠ΅Ρ Π΄ΠΈΠΎΠ΄ΠΎΠ² β ΠΊΠΎΡΠΎΡΡΠ΅ ΠΏΡΠΎΠΏΡΡΠΊΠ°ΡΡ ΡΠΎΠΊ ΡΠΎΠ»ΡΠΊΠΎ Π² ΠΎΠ΄Π½ΠΎΠΌ Π½Π°ΠΏΡΠ°Π²Π»Π΅Π½ΠΈΠΈ. ΠΠΈΠΎΠ΄Π½ΡΠΉ ΠΌΠΎΡΡ Ρ ΠΎΡΠΎΡΠΎ Π·Π°ΡΠΈΡΠ΅Π½ ΠΎΡ ΠΏΠΎΠΏΠ°Π΄Π°Π½ΠΈΡ ΠΏΡΠ»ΠΈ ΠΈ Π³ΡΡΠ·ΠΈ ΠΈ Π΄ΠΎΡΡΠ°ΡΠΎΡΠ½ΠΎ ΠΏΡΠΎΡΡΠΎ ΠΌΠ΅Π½ΡΠ΅ΡΡΡ.
ΠΠ»Ρ ΡΠ½ΡΡΠΈΡ ΠΡΠΊΡΠ° 120Π Π½Π° Π£ΠΠ ΠΠ°ΡΡΠΈΠΎΡ Π½Π΅ΠΎΠ±Ρ ΠΎΠ΄ΠΈΠΌΠΎ Π²ΡΠΏΠΎΠ»Π½ΠΈΡΡ ΡΠ»Π΅Π΄ΡΡΡΠΈΠ΅ Π΄Π΅ΠΉΡΡΠ²ΠΈΡ:
- ΠΠΎ Π½Π°ΡΠ°Π»Π° ΠΏΡΠΎΠΈΠ·Π²ΠΎΠ΄ΠΈΠΌΡΡ Π΄Π΅ΠΉΡΡΠ²ΠΈΠΉ Π½Π΅ΠΎΠ±Ρ ΠΎΠ΄ΠΈΠΌΠΎ ΠΎΠ±Π΅ΡΡΠΎΡΠΈΡΡ Π°Π²ΡΠΎΠΌΠΎΠ±ΠΈΠ»Ρ, ΠΏΡΡΠ΅ΠΌ ΡΠ½ΡΡΠΈΡ ΠΌΠΈΠ½ΡΡΠΎΠ²ΠΎΠΉ ΠΊΠ»Π΅ΠΌΠΌΡ Ρ Π°ΠΊΠΊΡΠΌΡΠ»ΡΡΠΎΡΠ°.
- ΠΠ°Π»Π΅Π΅, Π½Π΅ΠΎΠ±Ρ ΠΎΠ΄ΠΈΠΌΠΎ ΠΎΡΡΠΎΠ΅Π΄ΠΈΠ½ΠΈΡΡ Π²ΡΠ΅ ΠΊΠΎΠ»ΠΎΠ΄ΠΊΠΈ Ρ ΠΏΡΠΎΠ²ΠΎΠ΄Π°ΠΌΠΈ, ΠΊΠΎΡΠΎΡΡΠ΅ ΠΈΠ΄ΡΡ ΠΊ Π½Π°ΡΠ΅ΠΌΡ ΡΡΡΡΠΎΠΉΡΡΠ²Ρ.
- Π§ΡΠΎΠ±Ρ ΡΠ½ΡΡΡ ΠΌΠΈΠ½ΡΡ Π³Π΅Π½Π΅ΡΠ°ΡΠΎΡΠ° Π½Π΅ΠΎΠ±Ρ ΠΎΠ΄ΠΈΠΌΠΎ ΡΠ½Π°ΡΠ°Π»Π° ΠΎΡΠΊΡΡΡΠΈΡΡ ΡΠΈΠΊΡΠΈΡΡΡΡΡΡ Π³Π°ΠΉΠΊΡ.
- ΠΠΎΡΠ»Π΅ ΡΡΠΎΠ³ΠΎ ΠΌΠΎΠΆΠ½ΠΎ ΠΏΡΠΈΡΡΡΠΏΠ°ΡΡ ΠΊ ΡΠ½ΡΡΠΈΡ ΠΏΡΠΈΠ²ΠΎΠ΄Π½ΠΎΠ³ΠΎ ΡΠ΅ΠΌΠ½Ρ.
- ΠΡΠ»Π°Π±ΡΡΠ΅ Π²Π΅ΡΡ
Π½ΠΈΠ΅ Π±ΠΎΠ»ΡΡ ΠΊΡΠ΅ΠΏΠ»Π΅Π½ΠΈΡ, Π° Π·Π°ΡΠ΅ΠΌ Π½ΠΈΠΆΠ½ΠΈΠ΅.

- ΠΡΠ²Π΅ΡΠ½ΠΈΡΠ΅ Π΄Π²Π° Π±ΠΎΠ»ΡΠ° ΠΊΡΠ΅ΠΏΠ»Π΅Π½ΠΈΡ Π²Π΅ΡΡ Π½Π΅Π³ΠΎ ΠΊΡΠΎΠ½ΡΡΠ΅ΠΉΠ½Π° ΠΊ Π²Π΅ΡΡ Π½Π΅ΠΉ ΡΠ°ΡΡΠΈ Π±Π»ΠΎΠΊΠ° ΡΠΈΠ»ΠΈΠ½Π΄ΡΠΎΠ² ΠΈ ΡΠ½ΠΈΠΌΠΈΡΠ΅ ΡΡΡΡΠΎΠΉΡΡΠ²ΠΎ.
Π£ΡΡΠ°Π½ΠΎΠ²ΠΊΠ° ΠΏΡΠΎΠΈΠ·Π²ΠΎΠ΄ΠΈΡΡΡ Π² ΠΏΠΎΡΡΠ΄ΠΊΠ΅, ΠΎΠ±ΡΠ°ΡΠ½ΠΎΠΌ ΡΠ½ΡΡΠΈΡ.
ΠΠΈ Π΄Π»Ρ ΠΊΠΎΠ³ΠΎ Π½Π΅ ΡΠ΅ΠΊΡΠ΅Ρ, ΡΡΠΎ Π³Π΅Π½Π΅ΡΠ°ΡΠΎΡΠ½ΠΎΠ΅ ΡΡΡΡΠΎΠΉΡΡΠ²ΠΎ β ΡΡΠΎ Π²Π°ΠΆΠ½ΡΠΉ ΡΠ·Π΅Π» Π² Π»ΡΠ±ΠΎΠΌ Π°Π²ΡΠΎΠΌΠΎΠ±ΠΈΠ»Π΅, ΠΈ ΠΎΡΠ΅ΡΠ΅ΡΡΠ²Π΅Π½Π½ΡΠ΅ Π²Π½Π΅Π΄ΠΎΡΠΎΠΆΠ½ΠΈΠΊΠΈ β Π½Π΅ ΠΈΡΠΊΠ»ΡΡΠ΅Π½ΠΈΠ΅. ΠΡΡ ΠΎΠ΄ ΠΈΠ· ΡΡΡΠΎΡ ΡΠ·Π»Π° ΠΏΡΠΈΠ½Π΅ΡΠ΅Ρ ΡΠ΅ΡΡΠ΅Π·Π½ΡΠ΅ Π½Π΅ΠΏΡΠΈΡΡΠ½ΠΎΡΡΠΈ Π°Π²ΡΠΎΠ²Π»Π°Π΄Π΅Π»ΡΡΡ, ΠΏΠΎΡΡΠΎΠΌΡ ΠΏΠΎΠ½ΠΈΠΌΠ°ΡΡ, ΠΊΠ°ΠΊ ΡΠ°Π·ΠΎΠ±ΡΠ°ΡΡ ΠΈ ΠΏΠΎΠ΄ΠΊΠ»ΡΡΠΈΡΡ Π³Π΅Π½Π΅ΡΠ°ΡΠΎΡ Π½Π° Π°Π²ΡΠΎΠΌΠΎΠ±ΠΈΠ»Π΅ Π£ΠΠ ΠΠ°ΡΡΠΈΠΎΡ, Π΄ΠΎΠ»ΠΆΠ΅Π½ ΠΊΠ°ΠΆΠ΄ΡΠΉ Π°Π²ΡΠΎΠ»ΡΠ±ΠΈΡΠ΅Π»Ρ.
ΠΠ²ΠΈΠ³Π°ΡΠ΅Π»ΠΈ 409 Ρ ΠΊΠΎΠ½Π΄ΠΈΡΠΈΠΎΠ½Π΅ΡΠΎΠΌ ΠΈΠ»ΠΈ Π±Π΅Π· Π½Π΅Π³ΠΎ ΠΎΠ±ΠΎΡΡΠ΄ΡΡΡΡΡ Π³Π΅Π½Π΅ΡΠ°ΡΠΎΡΠ½ΡΠΌ ΡΡΡΡΠΎΠΉΡΡΠ²ΠΎΠΌ ΠΏΠ΅ΡΠ΅ΠΌΠ΅Π½Π½ΠΎΠ³ΠΎ ΡΠΎΠΊΠ°. ΠΡΠ΅Π΄Π½Π°Π·Π½Π°ΡΠ΅Π½ΠΈΠ΅ ΡΡΠΎΠ³ΠΎ ΡΠ·Π»Π° Π·Π°ΠΊΠ»ΡΡΠ°Π΅ΡΡΡ Π² ΠΎΠ±Π΅ΡΠΏΠ΅ΡΠ΅Π½ΠΈΠΈ ΠΏΠΈΡΠ°Π½ΠΈΡ ΡΡΠ°Π½ΡΠΏΠΎΡΡΠ½ΠΎΠ³ΠΎ ΡΡΠ΅Π΄ΡΡΠ²Π° ΡΠ»Π΅ΠΊΡΡΠΎΡΠ½Π΅ΡΠ³ΠΈΠ΅ΠΉ ΠΈ ΠΏΠΎΠ΄Π·Π°ΡΡΠ΄ΠΊΠ΅ ΠΠΠ. Π‘Π°ΠΌΠΎ ΡΡΡΡΠΎΠΉΡΡΠ²ΠΎ ΡΡΠ½ΠΊΡΠΈΠΎΠ½ΠΈΡΡΠ΅Ρ ΠΏΡΠΈ Π½Π°Π»ΠΈΡΠΈΠΈ Π±Π°ΡΠ°ΡΠ΅ΠΈ ΠΈ ΡΠ΅Π³ΡΠ»ΡΡΠΎΡΠ° Π½Π°ΠΏΡΡΠΆΠ΅Π½ΠΈΡ. Π§ΡΠΎ ΠΊΠ°ΡΠ°Π΅ΡΡΡ ΡΡ Π΅ΠΌΡ ΠΏΠΎΠ΄ΠΊΠ»ΡΡΠ΅Π½ΠΈΡ Π³Π΅Π½Π΅ΡΠ°ΡΠΎΡΠ°, ΡΠΎ ΠΎΠ½Π° ΡΠ²Π»ΡΠ΅ΡΡΡ ΠΎΠ΄Π½ΠΎΠΏΡΠΎΠ²ΠΎΠ΄Π½ΠΎΠΉ.
ΠΠΎΠ΄ΡΠΈΠΏΠ½ΠΈΠΊΠΈ Π΄Π»Ρ Π³Π΅Π½Π΅ΡΠ°ΡΠΎΡΠ½ΠΎΠ³ΠΎ ΡΡΡΡΠΎΠΉΡΡΠ²Π° Π£ΠΠ
Π§ΡΠΎΠ±Ρ Π³Π΅Π½Π΅ΡΠ°ΡΠΎΡ 90 Π°ΠΌΠΏΠ΅Ρ Π²ΡΠ΅Π³Π΄Π° ΡΠ°Π±ΠΎΡΠ°Π» Π΄ΠΎΠ»ΠΆΠ½ΡΠΌ ΠΎΠ±ΡΠ°Π·ΠΎΠΌ, Π΅Π³ΠΎ Π½Π΅ΠΎΠ±Ρ
ΠΎΠ΄ΠΈΠΌΠΎ ΠΏΠ΅ΡΠΈΠΎΠ΄ΠΈΡΠ΅ΡΠΊΠΈ ΠΏΡΠΎΠ²Π΅ΡΡΡΡ ΠΈ ΠΎΡΡΡΠ΅ΡΡΠ²Π»ΡΡΡ Π΅Π³ΠΎ ΠΎΠ±ΡΠ»ΡΠΆΠΈΠ²Π°Π½ΠΈΠ΅.
Π ΠΏΠ΅ΡΠ²ΡΡ ΠΎΡΠ΅ΡΠ΅Π΄Ρ, Π³Π΅Π½Π΅ΡΠ°ΡΠΎΡ Π½Π° Π£ΠΠ Π²ΡΠ΅Π³Π΄Π° Π΄ΠΎΠ»ΠΆΠ΅Π½ ΡΠΎΠ΄Π΅ΡΠΆΠ°ΡΡΡΡ Π² ΡΠΈΡΡΠΎΡΠ΅, Π° ΠΏΠ΅ΡΠ΅Π΄ ΠΊΠ°ΠΆΠ΄ΠΎΠΉ ΠΏΠΎΠ΅Π·Π΄ΠΊΠΎΠΉ Π²ΠΎΠ΄ΠΈΡΠ΅Π»Ρ Π΄ΠΎΠ»ΠΆΠ΅Π½ ΠΏΡΠΎΠΈΠ·Π²ΠΎΠ΄ΠΈΡΡ Π΄ΠΈΠ°Π³Π½ΠΎΡΡΠΈΠΊΡ ΡΠ°Π±ΠΎΡΠΈΡ
ΠΏΠ°ΡΠ°ΠΌΠ΅ΡΡΠΎΠ² ΠΌΠ΅Ρ
Π°Π½ΠΈΠ·ΠΌΠ°. ΠΠ»Ρ ΡΡΠΎΠ³ΠΎ ΠΈΡΠΏΠΎΠ»ΡΠ·ΡΠ΅ΡΡΡ Π°ΠΌΠΏΠ΅ΡΠΌΠ΅ΡΡ.
Π Ρ ΠΎΠ΄Π΅ ΡΠ΅Ρ Π½ΠΈΡΠ΅ΡΠΊΠΎΠ³ΠΎ ΠΎΠ±ΡΠ»ΡΠΆΠΈΠ²Π°Π½ΠΈΡ Π½Π΅ΠΎΠ±Ρ ΠΎΠ΄ΠΈΠΌΠΎ ΡΠ΄ΠΎΡΡΠΎΠ²Π΅ΡΠΈΡΡΡΡ Π² ΡΠΎΠΌ, ΡΡΠΎ Π³Π΅Π½Π΅ΡΠ°ΡΠΎΡΠ½ΠΎΠ΅ ΡΡΡΡΠΎΠΉΡΡΠ²ΠΎ 120Π° ΠΈΠ»ΠΈ Π»ΡΠ±ΠΎΠ΅ Π΄ΡΡΠ³ΠΎΠ΅ Π½Π° Π΄Π²ΠΈΠ³Π°ΡΠ΅Π»Π΅ 402 Π½Π°Π΄Π΅ΠΆΠ½ΠΎ ΡΡΡΠ°Π½ΠΎΠ²Π»Π΅Π½ΠΎ. Π ΡΠ°ΡΡΠ½ΠΎΡΡΠΈ, ΡΠ΅ΡΡ ΠΈΠ΄Π΅Ρ ΠΎ Π΅Π³ΠΎ ΠΊΡΠ΅ΠΏΠ»Π΅Π½ΠΈΡΡ , Π½Π΅ Π»ΠΈΡΠ½ΠΈΠΌ Π±ΡΠ΄Π΅Ρ ΠΏΡΠΎΠ²Π΅ΡΠΈΡΡ ΠΈ Π½Π°ΡΡΠΆΠΊΡ ΡΠ΅ΠΌΠ΅ΡΠΊΠ°. ΠΠ°ΠΆΠ΄ΠΎΠΉ Π²Π΅ΡΠ½ΠΎΠΉ ΠΈ ΠΎΡΠ΅Π½ΡΡ Π½Π΅ΠΎΠ±Ρ ΠΎΠ΄ΠΈΠΌΠΎ Π΄Π΅ΠΌΠΎΠ½ΡΠΈΡΠΎΠ²Π°ΡΡ ΡΠ·Π΅Π» Π΄Π»Ρ Π΅Π³ΠΎ ΠΎΡΠΈΡΡΠΊΠΈ ΠΎΡ Π³ΡΡΠ·ΠΈ ΠΈ ΠΏΡΠ»ΠΈ, Π΅ΡΠ»ΠΈ Π² Ρ ΠΎΠ΄Π΅ ΠΏΡΠΎΠ²Π΅ΡΠΊΠΈ Π²Ρ Π·Π°ΠΌΠ΅ΡΠΈΠ»ΠΈ, ΡΡΠΎ ΠΊΠΎΠΌΠΏΠ»Π΅ΠΊΡΡΡΡΠΈΠ΅ ΡΠ»Π΅ΠΌΠ΅Π½ΡΡ ΠΈΠ·Π½ΠΎΡΠΈΠ»ΠΈΡΡ, ΡΠΎ ΠΈΡ Π½Π΅ΠΎΠ±Ρ ΠΎΠ΄ΠΈΠΌΠΎ Π·Π°ΠΌΠ΅Π½ΠΈΡΡ.
ΠΡΠ»ΠΈ ΠΏΡΠΈ ΡΠ°Π±ΠΎΡΠ΅ ΠΏΡΠΈΠ±ΠΎΡΠ° ΡΠ»ΡΡΠ΅Π½ ΡΡΠΌ ΠΈΠ»ΠΈ ΡΠ°ΠΌ ΠΏΠΎ ΡΠ΅Π±Π΅ ΡΠ·Π΅Π» ΡΡΠ½ΠΊΡΠΈΠΎΠ½ΠΈΡΡΠ΅Ρ Π½Π΅ΡΡΠ°Π±ΠΈΠ»ΡΠ½ΠΎ, Π²Π΅ΡΠΎΡΡΠ½Π΅Π΅ Π²ΡΠ΅Π³ΠΎ, Π΅Π³ΠΎ ΠΏΡΠΈΠ΄Π΅ΡΡΡ ΠΌΠ΅Π½ΡΡΡ. ΠΠ½ΠΎΠ³Π΄Π° ΡΡΠ΅Π±ΡΠ΅ΡΡΡ Π·Π°ΠΌΠ΅Π½Π° Π±Π»ΠΎΠΊΠ° ΠΏΡΠ΅Π΄ΠΎΡ ΡΠ°Π½ΠΈΡΠ΅Π»Π΅ΠΉ, Π½ΠΎ ΡΡΠΎ Π±ΡΠ²Π°Π΅Ρ ΡΠ΅Π΄ΠΊΠΎ. ΠΡΠ»ΠΈ Π²Ρ ΠΎΡΡΡΠ΅ΡΡΠ²Π»ΡΠ΅ΡΠ΅ ΡΠ°Π·Π±ΠΎΡ ΡΡΡΡΠΎΠΉΡΡΠ²Π°, ΡΠΎ ΠΎΡΠΊΠ»ΡΡΠ°Ρ ΠΏΡΠΎΠ²ΠΎΠ΄ΠΊΡ, Π½ΡΠΆΠ½ΠΎ ΠΏΡΠΎΠΈΠ·Π²Π΅ΡΡΠΈ Π΄Π΅ΠΌΠΎΠ½ΡΠ°ΠΆ ΠΈ ΡΠ°ΠΌΠΎΠΉ ΠΊΠΎΠ»ΠΎΠ΄ΠΊΠΈ. ΠΠΎ Π·Π° ΠΏΡΠΎΠ²ΠΎΠ΄Π° ΡΡΠ½ΡΡΡ Π½Π΅Π»ΡΠ·Ρ, ΡΡΠΎ ΡΡΠ΅Π²Π°ΡΠΎ ΠΏΠΎΡΠ»Π΅Π΄ΡΡΠ²ΠΈΡΠΌΠΈ.
Π§ΡΠΎ ΠΊΠ°ΡΠ°Π΅ΡΡΡ ΡΠ°Π±ΠΎΡΡ Π²ΡΠΏΡΡΠΌΠΈΡΠ΅Π»ΡΠ½ΠΎΠ³ΠΎ Π±Π»ΠΎΠΊΠ°, ΡΠΎ Π΅Π³ΠΎ Π΄ΠΈΠ°Π³Π½ΠΎΡΡΠΈΠΊΠ° ΠΎΡΡΡΠ΅ΡΡΠ²Π»ΡΠ΅ΡΡΡ ΡΠΎΠ»ΡΠΊΠΎ Π² Π½Π΅ΠΊΠΎΡΠΎΡΡΡ
ΡΠ»ΡΡΠ°ΡΡ
.
Π ΠΏΡΠΈΠΌΠ΅ΡΡ, Π΅ΡΠ»ΠΈ ΠΏΡΠΈΠ±ΠΎΡ ΠΏΠΎΡΡΠΎΡΠ½Π½ΠΎΠ³ΠΎ ΡΠΎΠΊΠ° Π²ΡΠ΄Π°Π΅Ρ Π½Π°ΠΏΡΡΠΆΠ΅Π½ΠΈΠ΅ 12 Π²ΠΎΠ»ΡΡ. Π§ΡΠΎ ΠΊΠ°ΡΠ°Π΅ΡΡΡ ΠΏΡΠΈΠ±ΠΎΡΠΎΠ² ΠΏΠ΅ΡΠ΅ΠΌΠ΅Π½Π½ΠΎΠ³ΠΎ ΡΠΎΠΊΠ°, ΡΠΎ ΠΈΡ
ΠΏΡΠΈΠΌΠ΅Π½ΡΡΡ Π½Π΅ ΡΡΠΎΠΈΡ. ΠΡΠΈ Π΄ΠΈΠ°Π³Π½ΠΎΡΡΠΈΠΊΠ΅ ΡΡΡΡΠΎΠΉΡΡΠ²Π° ΠΎΠ±ΡΠ·Π°ΡΠ΅Π»ΡΠ½ΠΎ Π΄ΠΎΠ»ΠΆΠ½Π° ΠΈΡΠΏΠΎΠ»ΡΠ·ΠΎΠ²Π°ΡΡΡΡ ΠΊΠΎΠ½ΡΡΠΎΠ»ΡΠ½Π°Ρ Π»Π°ΠΌΠΏΠΎΡΠΊΠ°. ΠΠ΅Π½ΡΡΡ ΡΠΌΠ°Π·ΠΊΡ Π½Π° 120 ΠΈΠ»ΠΈ Π»ΡΠ±ΠΎΠΌ Π΄ΡΡΠ³ΠΎΠΉ ΡΠ·Π»Π΅ ΡΠ°ΠΊΠΆΠ΅ Π½Π΅ Π½ΡΠΆΠ½ΠΎ, ΠΏΠΎΡΠΊΠΎΠ»ΡΠΊΡ ΠΎΠ½Π° ΡΠ°ΡΡΡΠΈΡΠ°Π½Π° Π½Π° Π²Π΅ΡΡ ΡΠ΅ΡΡΡΡ ΡΠΊΡΠΏΠ»ΡΠ°ΡΠ°ΡΠΈΠΈ ΡΠ·Π»Π°.
Π Π°Π·Π±ΠΎΡΠΊΠ° Π£ΠΠΠΎΠ²ΡΠΊΠΎΠ³ΠΎ Π³Π΅Π½Π΅ΡΠ°ΡΠΎΡΠ°
ΠΠ° Π»ΡΠ±ΠΎΠΌ Π£ΠΠΠ΅, Π±ΡΠ΄Ρ ΡΠΎ Β«Π±ΡΡ Π°Π½ΠΊΠ°Β» ΠΈΠ»ΠΈ Π£ΠΠ 469 ΠΎΠ΄Π½ΠΈΠΌ ΠΈΠ· ΠΎΡΠ½ΠΎΠ²Π½ΡΡ ΡΠ»Π΅ΠΌΠ΅Π½ΡΠΎΠ² ΡΠ²Π»ΡΠ΅ΡΡΡ ΡΠ΅ΠΌΠ΅Π½Ρ Π³Π΅Π½Π΅ΡΠ°ΡΠΎΡΠ°. ΠΡΠ»ΠΈ Π²Ρ Π²ΠΈΠ΄ΠΈΡΠ΅, ΡΡΠΎ ΠΎΠ½ ΠΈΠ·Π½ΠΎΡΠΈΠ»ΡΡ, ΡΠΎ Π²Π΅ΡΠΎΡΡΠ½Π΅Π΅ Π²ΡΠ΅Π³ΠΎ, Π²Π°ΠΌ ΠΏΡΠΈΠ΄Π΅ΡΡΡ Π΅Π³ΠΎ ΠΏΠΎΠΌΠ΅Π½ΡΡΡ. ΠΠ° ΠΎΡΠ΅ΡΠ΅ΡΡΠ²Π΅Π½Π½ΡΡ Π£ΠΠΠ°Ρ ΠΎΠ±ΡΡΠ½ΠΎ ΠΈΡΠΏΠΎΠ»ΡΠ·ΡΠ΅ΡΡΡ ΡΠ΅ΠΌΠ΅ΡΠΎΠΊ 6Π Π1275 Ρ ΡΠΎΠΎΡΠ²Π΅ΡΡΡΠ²ΡΡΡΠΈΠΌ ΡΠ°Π·ΠΌΠ΅ΡΠΎΠΌ. ΠΠ°ΠΊ ΠΎΡΡΡΠ΅ΡΡΠ²Π»ΡΠ΅ΡΡΡ ΠΏΠΎΠ΄ΠΊΠ»ΡΡΠ΅Π½ΠΈΠ΅ Π³Π΅Π½Π΅ΡΠ°ΡΠΎΡΠ° Π½Π° Π°Π²ΡΠΎΠΌΠΎΠ±ΠΈΠ»ΡΡ ΡΡΠΎΠΉ ΠΌΠ°ΡΠΊΠΈ?
Π ΡΠ΅Π»ΠΎΠΌ, Π² ΡΡΠΎΠΌ Π½Π΅Ρ Π½ΠΈΡΠ΅Π³ΠΎ ΡΠ»ΠΎΠΆΠ½ΠΎΠ³ΠΎ, Π΄Π»Ρ ΡΠΎΠ³ΠΎ, ΡΡΠΎΠ±Ρ ΠΏΡΠΎΠΈΠ·Π²Π΅ΡΡΠΈ Π²ΠΊΠ»ΡΡΠ΅Π½ΠΈΠ΅ ΡΡΡΡΠΎΠΉΡΡΠ²Π°, Π²ΡΠΏΠΎΠ»Π½ΠΈΡΠ΅ ΡΠ»Π΅Π΄ΡΡΡΠΈΠ΅ ΡΠ°Π³ΠΈ:
- ΠΠ»Ρ Π½Π°ΡΠ°Π»Π° ΠΎΠ±Π΅ΡΡΠΎΡΡΡΠ΅ Π±ΠΎΡΡΠΎΠ²ΡΡ ΡΠ΅ΠΏΡ Π°Π²ΡΠΎΠΌΠΎΠ±ΠΈΠ»Ρ, Π΄Π»Ρ ΡΡΠΎΠ³ΠΎ ΠΎΡΠΊΠ»ΡΡΠΈΡΠ΅ Π°ΠΊΠΊΡΠΌΡΠ»ΡΡΠΎΡ.
- ΠΠ°Π»Π΅Π΅, Π½Π΅ΠΎΠ±Ρ ΠΎΠ΄ΠΈΠΌΠΎ Π°ΠΊΡΠΈΠ²ΠΈΡΠΎΠ²Π°ΡΡ ΠΈ ΠΏΡΠΎΠ³ΡΠ΅ΡΡ Π±Π΅Π½Π·ΠΎΠ³Π΅Π½Π΅ΡΠ°ΡΠΎΡ.
- ΠΠΎΡΠ»Π΅ ΡΡΠΎΠ³ΠΎ ΡΠ·Π΅Π» Π½ΡΠΆΠ½ΠΎ ΠΏΠΎΠ΄ΠΊΠ»ΡΡΠΈΡΡ ΠΊ ΡΠ΅ΠΏΠΈ.

- Π‘Π»Π΅Π΄ΡΡΡΠΈΠΌ ΡΠ°Π³ΠΎΠΌ Π±ΡΠ΄Π΅Ρ ΠΎΡΠΊΠ»ΡΡΠ΅Π½ΠΈΠ΅ ΠΌΠ΅Ρ Π°Π½ΠΈΠ·ΠΌΠ° ΠΎΡ ΡΠ΅Π·Π΅ΡΠ²Π½ΠΎΠΉ ΡΠ΅ΡΠΈ, Π΅Π³ΠΎ Π½Π΅ΠΎΠ±Ρ ΠΎΠ΄ΠΈΠΌΠΎ Π·Π°Π³Π»ΡΡΠΈΡΡ. ΠΡΠ»ΠΈ Π½Π° ΡΡΠΎΠΌ ΡΡΠ°ΠΏΠ΅ Π²Ρ Π΄ΠΎΠΏΡΡΡΠΈΡΠ΅ ΠΎΡΠΈΠ±ΠΊΠΈ, ΡΡΠΎ ΠΌΠΎΠΆΠ΅Ρ ΠΏΡΠΈΠ²Π΅ΡΡΠΈ ΠΊ ΡΠΎΠΌΡ, ΡΡΠΎ Π³Π΅Π½Π΅ΡΠ°ΡΠΎΡ Π£ΠΠ ΠΠ°ΡΡΠΈΠΎΡ Π²ΡΠΉΠ΄Π΅Ρ ΠΈΠ· ΡΡΡΠΎΡ.
- ΠΠ°ΡΠ΅ΠΌ ΠΎΡΡΠ°Π΅ΡΡΡ ΡΠΎΠ»ΡΠΊΠΎ ΠΏΠΎΠ΄ΠΊΠ»ΡΡΠΈΡΡ Π°ΠΊΠΊΡΠΌΡΠ»ΡΡΠΎΡ ΠΈ ΠΏΡΠΎΠ²Π΅ΡΠΈΡΡ ΡΠ°Π±ΠΎΡΠΎΡΠΏΠΎΡΠΎΠ±Π½ΠΎΡΡΡ ΡΠ·Π»Π° (Π°Π²ΡΠΎΡ Π²ΠΈΠ΄Π΅ΠΎ β Frol3102).
ΠΡΠ»ΠΈ Π²Ρ Π½Π΅ Π·Π½Π°Π΅ΡΠ΅, ΠΊΠ°ΠΊ ΠΏΡΠΎΠΈΠ·Π²ΠΎΠ΄ΠΈΡΡΡ ΠΎΡΠΊΠ»ΡΡΠ΅Π½ΠΈΠ΅ Π³Π΅Π½Π΅ΡΠ°ΡΠΎΡΠ½ΠΎΠ³ΠΎ ΡΠ·Π»Π° Π½Π° Π£ΠΠ ΠΠ°ΡΡΠΈΠΎΡ , Π±ΡΠ΄Ρ ΡΠΎ ΡΡΡΡΠΎΠΉΡΡΠ²ΠΎ 120Π° ΠΈΠ»ΠΈ Π»ΡΠ±ΠΎΠ΅ Π΄ΡΡΠ³ΠΎΠ΅, Π½ΠΈΠΆΠ΅ ΠΏΡΠ΅Π΄ΡΡΠ°Π²Π»Π΅Π½Π° ΠΏΠΎΠ΄ΡΠΎΠ±Π½Π°Ρ ΠΈΠ½ΡΡΡΡΠΊΡΠΈΡ. ΠΠ΅ΡΠ΅Π΄ ΡΠ΅ΠΌ, ΠΊΠ°ΠΊ ΡΠ°Π·ΠΎΠ±ΡΠ°ΡΡ ΡΠ·Π΅Π», Π½Π΅ΠΎΠ±Ρ ΠΎΠ΄ΠΈΠΌΠΎ ΠΏΡΠΎΠΈΠ·Π²Π΅ΡΡΠΈ ΠΎΡΠΈΡΡΠΊΡ ΡΡΡΡΠΎΠΉΡΡΠ²Π° ΠΎΡ Π³ΡΡΠ·ΠΈ. Π‘ΡΠ°Π·Ρ ΠΆΠ΅ Π½ΡΠΆΠ½ΠΎ ΠΎΡΠΌΠ΅ΡΠΈΡΡ, ΡΡΠΎ ΠΏΡΠΎΡΠ΅Π΄ΡΡΠ° ΡΠ°Π·Π±ΠΎΡΠ° Π΄ΠΎΠ»ΠΆΠ½Π° ΠΎΡΡΡΠ΅ΡΡΠ²Π»ΡΡΡΡΡ ΠΏΠΎΠ΄ ΠΊΠΎΠ½ΡΡΠΎΠ»Π΅ΠΌ ΠΌΠ΅Ρ Π°Π½ΠΈΠΊΠ°. ΠΡΠ»ΠΈ Ρ Π²Π°Ρ Π½Π΅Ρ ΠΎΠΏΡΡΠ° Π² ΠΏΡΠΎΠ²Π΅Π΄Π΅Π½ΠΈΠΈ ΠΏΠΎΠ΄ΠΎΠ±Π½ΡΡ ΡΠ°Π±ΠΎΡ, ΡΠ°Π·Π±ΠΎΡ ΡΡΡΡΠΎΠΉΡΡΠ²Π° ΠΌΠΎΠΆΠ΅Ρ ΠΏΡΠΈΠ²Π΅ΡΡΠΈ ΠΊ ΡΠ°ΡΠ°Π»ΡΠ½ΡΠΌ ΠΏΠΎΡΠ»Π΅Π΄ΡΡΠ²ΠΈΡΠΌ, ΡΠΎ Π΅ΡΡΡ Π΅Π³ΠΎ ΠΏΠΎΠ»Π½ΠΎΠΌΡ Π²ΡΡ ΠΎΠ΄Ρ ΠΈΠ· ΡΡΡΠΎΡ.
ΠΠ»Ρ ΡΠ°Π·Π±ΠΎΡΠΊΠΈ Π²ΡΠΏΠΎΠ»Π½ΡΡΡΡΡ ΡΠ°ΠΊΠΈΠ΅ ΡΠ°Π³ΠΈ:
ΠΠ°ΠΊ ΡΠ²ΠΎΠΈΠΌΠΈ ΡΡΠΊΠ°ΠΌΠΈ ΡΠ°Π·ΠΎΠ±ΡΠ°ΡΡ Π³Π΅Π½Π΅ΡΠ°ΡΠΎΡΠ½ΡΠΉ ΡΠ·Π΅Π» β ΡΠΌΠΎΡΡΠΈΡΠ΅ Π½Π° Π²ΠΈΠ΄Π΅ΠΎ Π½ΠΈΠΆΠ΅ (Π°Π²ΡΠΎΡ ΡΠΎΠ»ΠΈΠΊΠ° β ΠΠ²Π°Π½ΠΎΠ² ΠΠ²Π°Π½).
Π£ Π²Π½Π΅Π΄ΠΎΡΠΎΠΆΠ½ΠΈΠΊΠ° UAZ Patriot Π΅ΡΡΡ ΡΠ»Π΅ΠΊΡΡΠΈΡΠ΅ΡΠΊΠΎΠ΅ ΡΡΡΡΠΎΠΉΡΡΠ²ΠΎ, ΠΊΠΎΡΠΎΡΠΎΠ΅ ΡΠ½ΠΈΠΌΠ°Π΅Ρ Ρ ΡΠ°ΡΠΏΡΠ΅Π΄Π΅Π»ΠΈΡΠ΅Π»ΡΠ½ΠΎΠ³ΠΎ Π²Π°Π»Π° ΠΌΠ΅Ρ Π°Π½ΠΈΡΠ΅ΡΠΊΡΡ ΡΠ½Π΅ΡΠ³ΠΈΡ ΠΈ ΠΏΡΠ΅ΠΎΠ±ΡΠ°Π·ΡΠ΅Ρ Π΅Π΅ Π² ΡΠ»Π΅ΠΊΡΡΠΈΡΠ΅ΡΠΊΡΡ.
ΠΠ»Π°Π³ΠΎΠ΄Π°ΡΡ ΡΡΠΎΠΉ ΡΠ»Π΅ΠΊΡΡΠΈΡΠ΅ΡΠΊΠΎΠΉ ΡΠ½Π΅ΡΠ³ΠΈΠΈ ΠΏΡΠΎΠΈΡΡ
ΠΎΠ΄ΠΈΡ ΠΏΠΈΡΠ°Π½ΠΈΠ΅ ΠΎΠ±ΠΎΡΡΠ΄ΠΎΠ²Π°Π½ΠΈΡ ΠΈ ΡΠ»Π΅ΠΊΡΡΠΎΠΏΡΠΈΠ±ΠΎΡΠΎΠ². ΠΠ±ΡΠ°Π·ΠΎΠ²Π°Π²ΡΠ°Ρ ΡΠ½Π΅ΡΠ³ΠΈΡ ΡΠ°ΠΊ ΠΆΠ΅ ΠΏΠΈΡΠ°Π΅Ρ ΡΠ»Π΅ΠΊΡΡΠΈΡΠ΅ΡΠΊΠΈΠ΅ ΡΠ²Π΅ΡΠΈ Π·Π°ΠΆΠΈΠ³Π°Π½ΠΈΡ ΠΎΠ±ΡΠ°Π·ΡΡ ΠΈΡΠΊΡΡ, ΠΊΠΎΡΠΎΡΠ°Ρ ΠΏΠΎΠ΄ΠΆΠΈΠ³Π°Π΅Ρ ΡΠΎΠΏΠ»ΠΈΠ²ΠΎ, Π±Π»Π°Π³ΠΎΠ΄Π°ΡΡ ΡΡΠΎΠΌΡ Π΄Π²ΠΈΠ³Π°ΡΠ΅Π»Ρ Π½Π°ΡΠΈΠ½Π°Π΅Ρ ΡΠ°Π±ΠΎΡΠ°ΡΡ. Π ΡΡΠΎΠΉ ΡΡΠ°ΡΡΠ΅ Π±ΡΠ΄Π΅Ρ ΠΏΠΎΠ΄ΡΠΎΠ±Π½ΠΎ ΡΠ°ΡΡΠΌΠΎΡΡΠ΅Π½ Π³Π΅Π½Π΅ΡΠ°ΡΠΎΡ Π£ΠΠ ΠΠ°ΡΡΠΈΠΎΡ, Π΅Π³ΠΎ Ρ
Π°ΡΠ°ΠΊΡΠ΅ΡΠΈΡΡΠΈΠΊΠΈ ΠΈ ΠΎΡΠΎΠ±Π΅Π½Π½ΠΎΡΡΠΈ.Π‘ΠΎΠ²ΡΠ΅ΠΌΠ΅Π½Π½ΡΠΉ Π£ΠΠ ΠΠ°ΡΡΠΈΠΎΡ ΠΎΡΠ½Π°ΡΠ΅Π½ Π³Π΅Π½Π΅ΡΠ°ΡΠΎΡΠΎΠΌ ΡΠΈΠΏΠ° ΠΡΠΊΡΠ° 120Π, ΠΊΠΎΡΠΎΡΡΠΉ ΠΈΠΌΠ΅Π΅Ρ ΡΠ΅Π»Π΅ Π½Π°ΠΏΡΡΠΆΠ΅Π½ΠΈΡ ΠΈ ΠΊΡΠ΅ΠΌΠ½ΠΈΠ΅Π²ΡΠΉ Π²ΡΠΏΡΡΠΌΠΈΡΠ΅Π»Ρ Π±Π»Π°Π³ΠΎΠ΄Π°ΡΡ ΠΊΠΎΡΠΎΡΠΎΠΌΡ ΠΏΠΎΠ΄Π΄Π΅ΡΠΆΠΈΠ²Π°Π΅ΡΡΡ Π½Π΅ΠΎΠ±Ρ ΠΎΠ΄ΠΈΠΌΠΎΠ΅ Π½Π°ΠΏΡΡΠΆΠ΅Π½ΠΈΠ΅. ΠΡΠΈ ΠΏΠΎΠΌΠΎΡΠΈ ΡΠ΅ΠΌΠ΅Π½Π½ΠΎΠΉ ΠΏΠ΅ΡΠ΅Π΄Π°ΡΠΈ Π ΠΎΡΠΎΡ (Π²Π°Π») Π³Π΅Π½Π΅ΡΠ°ΡΠΎΡΠ° ΠΏΡΠΈΠ²ΠΎΠ΄ΠΈΡΡΡ Π² Π΄Π²ΠΈΠΆΠ΅Π½ΠΈΠ΅. Π’Π°ΠΊ ΠΆΠ΅ Π² ΠΊΠΎΠ½ΡΡΡΡΠΊΡΠΈΡ ΡΡΡΡΠΎΠΉΡΡΠ²Π° Π²Ρ ΠΎΠ΄ΠΈΡ Π΄ΠΈΠΎΠ΄Π½ΡΠΉ ΠΌΠΎΡΡ ΠΊΠΎΡΠΎΡΡΠΉ ΠΏΡΠ΅ΠΎΠ±ΡΠ°Π·ΡΠ΅Ρ ΠΏΠ΅ΡΠ΅ΠΌΠ΅Π½Π½ΡΠΉ ΡΠΎΠΊ Π² ΠΏΠΎΡΡΠΎΡΠ½Π½ΡΠΉ. ΠΠ° ΡΡΠ΅Ρ ΡΠΎΠ³ΠΎ ΡΡΠΎ ΠΎΠ½ ΡΠΎΡΡΠΎΠΈΡ ΠΈΠ· Π΄ΠΈΠΎΠ΄Π½ΡΡ Π²ΡΠΏΡΡΠΌΠΈΡΠ΅Π»Π΅ΠΉ ΡΠΎΠΊ ΠΏΠΎΡΡΡΠΏΠ°Π΅Ρ Π² ΠΎΠ΄Π½ΠΎΠΌ Π½Π°ΠΏΡΠ°Π²Π»Π΅Π½ΠΈΠΈ. ΠΡΠΎ ΡΡΡΡΠΎΠΉΡΡΠ²ΠΎ ΠΈΠΌΠ΅Π΅Ρ ΡΠ΅Π»ΡΠ½ΡΡ Π³Π΅ΡΠΌΠ΅ΡΠΈΡΠ½ΡΡ ΠΊΠΎΠ½ΡΡΡΡΠΊΡΠΈΡ, ΡΡΠΎ ΡΠ΄Π΅Π»Π°Π½ΠΎ ΡΠΏΠ΅ΡΠΈΠ°Π»ΡΠ½ΠΎ Π΄Π»Ρ ΡΠΎΠ³ΠΎ, ΡΡΠΎΠ±Ρ Π² Π½Π΅Π΅ Π½Π΅ ΠΏΠΎΠΏΠ°Π΄Π°Π»Π°, Π³ΡΡΠ·Ρ, ΠΏΡΠ»Ρ ΠΈΠ»ΠΈ Π²Π»Π°Π³Π°, Π° ΡΠ°ΠΊΠΆΠ΅ ΡΠ°ΠΊΠ°Ρ ΠΊΠΎΠ½ΡΡΡΡΠΊΡΠΈΡ ΡΠ²Π»ΡΠ΅ΡΡΡ Π±ΠΎΠ»Π΅Π΅ Π½Π°Π΄Π΅ΠΆΠ½ΠΎΠΉ.
ΠΠΎΠ»ΡΡΠ°Π΅ΠΌΡΠΉ ΡΠΎΠΊ ΠΊΠΎΡΠΎΡΡΠΉ Π·Π° ΡΡΠ΅Ρ Π΄ΠΈΠΎΠ΄Π½ΠΎΠ³ΠΎ ΠΌΠΎΡΡΠ° ΠΈΠ· ΠΏΠ΅ΡΠ΅ΠΌΠ΅Π½Π½ΠΎΠ³ΠΎ ΠΏΡΠ΅ΠΎΠ±ΡΠ°Π·ΡΠ΅ΡΡΡ Π² ΠΏΠΎΡΡΠΎΡΠ½Π½ΡΠΉ ΠΏΠΈΡΠ°Π΅Ρ Π²ΡΠ΅ ΠΈΠΌΠ΅ΡΡΠΈΠ΅ΡΡ Π² ΠΌΠ°ΡΠΈΠ½Π΅ ΡΠ»Π΅ΠΊΡΡΠΎΠΏΡΠΈΠ±ΠΎΡΡ, Π° ΡΠ°ΠΊΠΆΠ΅ Π±Π»Π°Π³ΠΎΠ΄Π°ΡΡ Π΅ΠΌΡ ΠΏΡΠΎΠΈΡΡ
ΠΎΠ΄ΠΈΡ ΠΏΠΎΠ΄Π·Π°ΡΡΠ΄ΠΊΠ° Π°ΠΊΠΊΡΠΌΡΠ»ΡΡΠΎΡΠ°.
ΠΠ²ΡΠΎΠ²Π»Π°Π΄Π΅Π»ΡΡΡ ΡΡΠΎΠ³ΠΎ Π²Π½Π΅Π΄ΠΎΡΠΎΠΆΠ½ΠΈΠΊΠ° ΠΌΠΎΠ³ΡΡ ΡΡΠΎΠ»ΠΊΠ½ΡΡΡΡ Ρ ΡΠ΅ΠΌ ΡΡΠΎ Π΄Π»Ρ Π·Π°ΡΡΠ΄ΠΊΠΈ Π°ΠΊΠΊΡΠΌΡΠ»ΡΡΠΎΡΠ° Π½Π΅ Ρ Π²Π°ΡΠ°Π΅Ρ Π½Π°ΠΏΡΡΠΆΠ΅Π½ΠΈΡ, ΠΈ Π²ΠΌΠ΅ΡΡΠΎ ΡΡΠ΅Π±ΡΠ΅ΠΌΡΡ 14,2 ΠΠΎΠ»ΡΡ ΠΏΠΎΡΡΡΠΏΠ°Π΅Ρ Π³ΠΎΡΠ°Π·Π΄ΠΎ ΠΌΠ΅Π½ΡΡΠ΅. ΠΡΠ° ΠΏΡΠΎΠ±Π»Π΅ΠΌΠ° ΡΠ΅ΡΠ°Π΅ΡΡΡ ΡΠ»Π΅Π΄ΡΡΡΠΈΠΌ ΡΠΏΠΎΡΠΎΠ±ΠΎΠΌ:
- ΠΠ΅Π½ΡΠ΅ΡΡΡ Π³Π΅Π½Π΅ΡΠ°ΡΠΎΡ;
- ΠΠ΅Π½ΡΠ΅ΡΡΡ Π΄ΠΈΠΎΠ΄Π½ΡΠΉ ΠΌΠΎΡΡ;
- ΠΡΠΎΠ²Π΅ΡΡΡΡΡΡ ΠΊΠΎΠ½ΡΠ°ΠΊΡΡ ΠΊΠΎΡΠΎΡΡΠ΅ ΠΏΠΈΡΠ°ΡΡ ΡΡΡΡΠΎΠΉΡΡΠ²ΠΎ;
- Π£ΡΡΠ°Π½Π°Π²Π»ΠΈΠ²Π°Π΅ΡΡΡ ΡΡΠ΅Ρ ΡΡΠΎΠ²Π½Π΅Π²ΡΠΉ ΡΠ΅Π³ΡΠ»ΡΡΠΎΡ.
Π£ΡΡΠ°Π½ΠΎΠ²ΠΊΠ° ΡΡΡΡ ΡΡΠΎΠ²Π½Π΅Π²ΠΎΠ³ΠΎ Π³Π΅Π½Π΅ΡΠ°ΡΠΎΡΠ° ΡΠ²Π»ΡΠ΅ΡΡΡ Π±ΠΎΠ»Π΅Π΅ ΡΡΡΠ΅ΠΊΡΠΈΠ²Π½ΡΠΌ ΠΈ Π½Π΅ Π΄ΠΎΡΠΎΠ³ΠΎΡΡΠΎΡΡΠΈΠΌ Π²Π°ΡΠΈΠ°Π½ΡΠΎΠΌ.
Π£ ΡΡΠΎΠ³ΠΎ ΡΡΡΡΠΎΠΉΡΡΠ²Π° Π΅ΡΡΡ ΠΎΠ΄Π½Π° ΠΎΡΠΎΠ±Π΅Π½Π½ΠΎΡΡΡ, Π½Π°ΠΏΡΡΠΆΠ΅Π½ΠΈΠ΅ ΠΊΠΎΡΠΎΡΠΎΠ΅ ΠΈΡΡ ΠΎΠ΄ΠΈΡ ΠΎΡ Π½Π΅Π³ΠΎ ΡΠ΅Π³ΡΠ»ΠΈΡΡΠ΅ΡΡΡ Π² Π·Π°Π²ΠΈΡΠΈΠΌΠΎΡΡΠΈ ΠΎΡ ΡΠΎΠ³ΠΎ, ΠΊΠ°ΠΊΡΡ ΡΠ΅ΠΌΠΏΠ΅ΡΠ°ΡΡΡΡ ΠΈΠΌΠ΅Π΅Ρ ΠΎΠΊΡΡΠΆΠ°ΡΡΠ°Ρ ΡΡΠ΅Π΄Π°.
Π ΡΠ»ΡΡΠ°Π΅ Π²ΡΡ ΠΎΠ΄Π° ΠΈΠ· ΡΡΡΠΎΡ ΠΈΠ»ΠΈ Π·Π°ΠΌΠ΅Π½Ρ Π³Π΅Π½Π΅ΡΠ°ΡΠΎΡΠ° Π΅Π³ΠΎ ΡΡΠ΅Π±ΡΠ΅ΡΡΡ ΡΠ½ΡΡΡ, Π΄Π»Ρ ΡΡΠΎΠ³ΠΎ Π½ΡΠΆΠ½ΠΎ ΠΏΡΠΎΠ΄Π΅Π»Π°ΡΡ ΡΠ»Π΅Π΄ΡΡΠΈΠ΅ Π΄Π΅ΠΉΡΡΠ²ΠΈΡ:
- ΠΡ Π°ΠΊΠΊΡΠΌΡΠ»ΡΡΠΎΡΠ° ΠΎΡΠΊΠ»ΡΡΠ°Π΅ΡΡΡ ΠΌΠΈΠ½ΡΡΠΎΠ²Π°Ρ ΠΊΠ»Π΅ΠΌΠΌΠ°;
- ΠΡ ΠΈΠ·Π΄Π΅Π»ΠΈΡ ΠΎΡΠΊΠ»ΡΡΠ°Π΅ΡΡΡ ΠΊΠΎΠ»ΠΎΠ΄ΠΊΠ° Ρ ΠΏΡΠΎΠ²ΠΎΠ΄Π°ΠΌΠΈ;
- Π£ ΡΡΡΡΠΎΠΉΡΡΠ²Π° ΠΎΡΠΊΡΡΡΠΈΠ²Π°Π΅ΡΡΡ Π³Π°ΠΉΠΊΠ° ΠΌΠΈΠ½ΡΡΠΎΠ²ΠΎΠΉ ΠΊΠ»Π΅ΠΌΠΌΡ ΠΈ ΠΎΡΡΠΎΠ΅Π΄ΠΈΠ½ΡΠ΅ΡΡΡ ΠΊΠ°Π±Π΅Π»Ρ;
- Π£ ΠΏΡΠΈΠ²ΠΎΠ΄Π° ΡΡΡΡΠΎΠΉΡΡΠ²Π° ΡΠ½ΠΈΠΌΠ°Π΅ΡΡΡ ΡΠ΅ΠΌΠ΅Π½Ρ;
- Π£ Π³Π°Π΅ΠΊ Π²Π΅ΡΡ Π½Π΅Π³ΠΎ ΠΊΡΠ΅ΠΏΠ»Π΅Π½ΠΈΡ ΠΈ Ρ ΠΊΠΎΠ½ΡΡΠΈΡΡΡΡΠ΅Π³ΠΎ Π±ΠΎΠ»ΡΠ° ΠΎΡΠ»Π°Π±Π»ΡΠ΅ΡΡΡ Π½Π°ΡΡΠΆΠ΅Π½ΠΈΠ΅;
- Π‘Π½ΠΈΠ·Ρ Ρ Π³Π΅Π½Π΅ΡΠ°ΡΠΎΡΠ° ΠΎΡΠΊΡΡΡΠΈΠ²Π°Π΅ΡΡΡ Π±ΠΎΠ»Ρ ΠΊΡΠ΅ΠΏΠ»Π΅Π½ΠΈΡ;
- ΠΡΠΊΡΡΡΠΈΠ²Π°Π΅ΡΡΡ ΠΏΠ°ΡΠ° Π±ΠΎΠ»ΡΠΎΠ² ΠΊΠΎΡΠΎΡΡΠ΅ ΠΊΡΠ΅ΠΏΡΡ Π²Π΅ΡΡ Π½ΠΈΠΉ ΠΊΡΠΎΠ½ΡΡΠ΅ΠΉΠ½ ΠΈ ΠΠΠ¦;
- Π‘Π½ΠΈΠΌΠ΅ΡΡΡ Π³Π΅Π½Π΅ΡΠ°ΡΠΎΡ.

ΠΠΎΡΠ»Π΅ ΡΠ½ΡΡΠΈΡ ΠΌΠΎΠΆΠ½ΠΎ ΠΏΡΠΎΠ²ΠΎΠ΄ΠΈΡΡ Π½Π΅ΠΎΠ±Ρ ΠΎΠ΄ΠΈΠΌΡΠΉ ΡΠ΅ΠΌΠΎΠ½Ρ ΠΈΠ»ΠΈ Π·Π°ΠΌΠ΅Π½Ρ. Π£ΡΡΠ°Π½Π°Π²Π»ΠΈΠ²Π°Π΅ΡΡΡ Π²ΡΠ΅ Π² ΠΎΠ±ΡΠ°ΡΠ½ΠΎΠΌ ΠΏΠΎΡΡΠ΄ΠΊΠ΅.
Π ΡΠ»ΡΡΠ°Π΅ Π΅ΡΠ»ΠΈ ΡΡΠ΅Π±ΡΠ΅ΡΡΡ ΡΡΡΠ°Π½ΠΎΠ²ΠΈΡΡ Π² ΠΌΠ΅ΡΡΠΎ ΡΡΠ°ΡΠ½ΠΎΠ³ΠΎ ΡΠ΅Π»Π΅ ΡΡΠ΅Ρ ΡΡΠΎΠ²Π½Π΅Π²ΡΠΉ ΡΠ΅Π³ΡΠ»ΡΡΠΎΡ Π½ΡΠΆΠ½ΠΎ ΠΏΡΠΎΠ΄Π΅Π»Π°ΡΡ ΡΠ»Π΅Π΄ΡΡΡΠΈΠ΅ Π΄Π΅ΠΉΡΡΠ²ΠΈΡ:
- Π£ Π³Π΅Π½Π΅ΡΠ°ΡΠΎΡΠ° ΡΠ½ΠΈΠΌΠ°Π΅ΡΡΡ Π·Π°Π΄Π½ΡΡ ΠΊΡΡΡΠΊΠ°;
- Π‘Π½ΠΈΠΌΠ°ΡΡΡΡ ΡΠ΅ΡΠΊΠΈ ΠΈ ΡΡΠ°ΡΠ½ΠΎΠ΅ ΡΠ΅Π»Π΅, Π΄Π»Ρ ΡΡΠΎΠ³ΠΎ Π²ΡΠΊΡΡΡΠΈΠ²Π°Π΅ΡΡΡ ΠΏΠ°ΡΠ° Π³Π°Π΅ΠΊ ΠΈ ΠΎΠ΄ΠΈΠ½ ΡΠΎΠ΅Π΄ΠΈΠ½ΠΈΡΠ΅Π»ΡΠ½ΡΠΉ Π²ΠΈΠ½Ρ;
- Π£ΡΡΠ°Π½Π°Π²Π»ΠΈΠ²Π°Π΅ΡΡΡ Π½ΠΎΠ²ΡΠΉ ΡΠ΅Π³ΡΠ»ΡΡΠΎΡ, ΠΎΠ½ ΠΏΡΠΈΠΊΡΡΡΠΈΠ²Π°Π΅ΡΡΡ ΡΡΠ°Π½Π½ΡΠΌΠΈ Π³Π°ΠΉΠΊΠ°ΠΌΠΈ ΠΈ Ρ ΠΏΠΎΠΌΠΎΡΡΡ Π²ΠΈΠ½ΡΠ° ΡΠΎΠ΅Π΄ΠΈΠ½ΡΠ΅ΡΡΡ Ρ Π΄ΠΈΠΎΠ΄Π½ΡΠΌ ΠΌΠΎΡΡΠΎΠΌ;
- Π ΠΊΡΠ·ΠΎΠ²Ρ Π°Π²ΡΠΎΠΌΠΎΠ±ΠΈΠ»Ρ Π² ΡΠ΄ΠΎΠ±Π½ΠΎΠΌ ΠΌΠ΅ΡΡΠ΅ ΠΏΡΠΈΠΊΡΡΡΠΈΠ²Π°Π΅ΡΡΡ ΠΊΠΎΡΠΎΠ±ΠΎΡΠΊΠ° Ρ ΡΠ΅Π³ΡΠ»ΡΡΠΎΡΠΎΠΌ;
- ΠΠ°ΡΡΠ° ΠΊΡΠ΅ΠΏΠΈΡΡΡ ΠΊ ΠΊΡΠ·ΠΎΠ²Ρ.
ΠΡΠΎ ΡΡΡΡΠΎΠΉΡΡΠ²ΠΎ ΠΏΠΎΠΌΠΎΠΆΠ΅Ρ ΠΏΡΠΎΠ΄Π»ΠΈΡΡ ΡΡΠΎΠΊ ΡΠ»ΡΠΆΠ±Ρ ΠΠΠ.
ΠΠ»Ρ ΠΏΠΎΠ΄ΠΊΠ»ΡΡΠ΅Π½ΠΈΡ ΡΡΡΡΠΎΠΉΡΡΠ²Π° ΡΡΡΠ΅ΡΡΠ²ΡΠ΅Ρ ΡΠΏΠ΅ΡΠΈΠ°Π»ΡΠ½Π°Ρ ΡΡ Π΅ΠΌΠ°, ΠΊΠΎΡΠΎΡΠ°Ρ Π²ΡΠ³Π»ΡΠ΄ΠΈΡ ΡΠ»Π΅Π΄ΡΡΡΠΈΠΌ ΠΎΠ±ΡΠ°Π·ΠΎΠΌ, ΡΡΠ° ΡΡ Π΅ΠΌΠ° Π²ΠΊΠ»ΡΡΠ°Π΅Ρ Π² ΡΠ΅Π±Ρ ΡΠ»Π΅Π΄ΡΡΡΠΈΠ΅ ΠΎΡΠ½ΠΎΠ²Π½ΡΠ΅ ΡΠ·Π»Ρ:
ΠΠ»Ρ ΡΠΎΠ³ΠΎ ΡΡΠΎΠ±Ρ ΡΡΡΡΠΎΠΉΡΡΠ²ΠΎ Π²ΡΠ°ΡΠ°Π»ΠΎΡΡ, Π² ΠΊΠΎΠ½ΡΡΡΡΠΊΡΠΈΠΈ ΠΈΠΌΠ΅Π΅ΡΡΡ ΠΏΠΎΠ΄ΡΠΈΠΏΠ½ΠΈΠΊ Π³Π΅Π½Π΅ΡΠ°ΡΠΎΡΠ°, ΠΈ Π΅ΡΠ»ΠΈ ΠΎΠ½ Π²ΡΡ
ΠΎΠ΄ΠΈΡ ΠΈΠ· ΡΡΡΠΎΡ Π΅Π³ΠΎ Π½ΡΠΆΠ½ΠΎ ΠΌΠ΅Π½ΡΡΡ, ΠΈΠ½Π°ΡΠ΅ Π³Π΅Π½Π΅ΡΠ°ΡΠΎΡ ΠΌΠΎΠΆΠ΅Ρ ΠΏΠ΅ΡΠ΅ΡΡΠ°ΡΡ ΡΠ°Π±ΠΎΡΠ°ΡΡ.
Π£ΡΡΡΠΎΠΉΡΡΠ²ΠΎ ΠΈΠΌΠ΅Π΅Ρ Π΄Π²Π° ΠΏΠΎΠ΄ΡΠΈΠΏΠ½ΠΈΠΊΠ°, Π½ΠΎ ΠΎΡΠΎΠ±ΠΎΠ΅ Π²Π½ΠΈΠΌΠ°Π½ΠΈΠ΅ ΡΠ»Π΅Π΄ΡΠ΅Ρ ΡΠ΄Π΅Π»ΠΈΡΡ Π·Π°Π΄Π½Π΅ΠΌΡ. ΠΠΎΠ½ΡΡΡ Π² ΠΊΠ°ΠΊΠΎΠΌ ΡΠΎΡΡΠΎΡΠ½ΠΈΠΈ Π½Π°Ρ
ΠΎΠ΄ΠΈΡΡΡ ΠΏΠΎΠ΄ΡΠΈΠΏΠ½ΠΈΠΊ ΠΌΠΎΠΆΠ½ΠΎ ΡΠ»Π΅Π΄ΡΡΡΠΈΠΌ ΠΎΠ±ΡΠ°Π·ΠΎΠΌ:
- ΠΡΠΎΠ²Π΅ΡΠΈΡΡ ΡΠΊΠΎΡΠΎΡΡΡ Π²ΡΠ°ΡΠ΅Π½ΠΈΡ;
- ΠΠΎΠΊΠ°ΡΠΈΠ²Π°ΡΡ ΠΈΠ· ΡΡΠΎΡΠΎΠ½Ρ Π² ΡΡΠΎΡΠΎΠ½Ρ Π½Π°ΡΡΠΆΠ½ΠΎΠ΅ ΠΊΠΎΠ»ΡΡΠΎ ;
- Π Π΅Π·ΠΊΠΎ ΠΏΡΠΎΠ²Π΅ΡΠ½ΡΡΡ ΠΈΠ·Π΄Π΅Π»ΠΈΠ΅ ΠΏΠΎ ΡΠ°ΡΠΎΠ²ΠΎΠΉ ΡΡΡΠ΅Π»ΠΊΠΈ.
ΠΡΠ»ΠΈ Π²ΠΎ Π²ΡΠ΅ΠΌΡ ΠΏΡΠΎΠ²Π΅ΡΠΊΠΈ ΠΏΡΠΎΠΈΡΡ ΠΎΠ΄ΠΈΡ Π·Π°Π΅Π΄Π°Π½ΠΈΠ΅, ΡΠ»ΡΡΠ΅Π½ ΡΡΠ΅ΡΠΊ ΠΈΠ»ΠΈ ΠΈΠΌΠ΅ΡΡΡΡ ΠΊΠΎΠ»Π΅Π±Π°Π½ΠΈΡ, ΡΠΎ ΡΡΠΎ Π³ΠΎΠ²ΠΎΡΠΈΡ ΠΎ ΡΠΎΠΌ ΡΡΠΎ Π΄Π΅ΡΠ°Π»Ρ Π½ΡΠΆΠ½ΠΎ ΠΌΠ΅Π½ΡΡΡ. Π’Π°ΠΊ ΠΆΠ΅ Π²ΠΎ Π²ΡΠ΅ΠΌΡ ΡΠ°Π±ΠΎΡΡ Π΄Π²ΠΈΠ³Π°ΡΠ΅Π»Ρ ΠΌΠΎΠΆΠ΅Ρ Π΄ΠΎΠ½ΠΎΡΠΈΡΡΡ ΠΏΠΎΡΡΠΎΡΠΎΠ½Π½ΠΈΠΉ ΡΠΊΡΠΈΠΏ ΠΈΠ»ΠΈ ΡΠ²ΠΈΡΡ, Π² ΡΡΠΎΠΌ ΡΠ»ΡΡΠ°Π΅ Π½ΡΠΆΠ½ΠΎ Π·Π°Π³Π»ΡΡΠΈΡΡ ΠΌΠΎΡΠΎΡ, ΡΠ½ΡΡΡ ΡΠ΅ΠΌΠ΅Π½Ρ Π³Π΅Π½Π΅ΡΠ°ΡΠΎΡΠ° Π£ΠΠ ΠΠ°ΡΡΠΈΠΎΡ ΠΈ ΡΡΠΊΠΎΠΉ ΠΏΠΎΠΊΡΡΡΠΈΡΡ ΡΠΊΠΈΠ², ΡΠ°ΠΊΠΈΠΌ ΠΎΠ±ΡΠ°Π·ΠΎΠΌ ΠΌΠΎΠΆΠ½ΠΎ ΠΏΠΎΠ½ΡΡΡ ΠΈΡΠΏΡΠ°Π²Π½Π° Π΄Π΅ΡΠ°Π»Ρ ΠΈΠ»ΠΈ Π½Π΅Ρ. ΠΠ°ΠΌΠ΅Π½Π° ΠΏΠΎΠ΄ΡΠΈΠΏΠ½ΠΈΠΊΠ° ΠΊΠ°ΠΊ ΠΏΡΠ°Π²ΠΈΠ»ΠΎ ΠΏΡΠΎΠΈΡΡ ΠΎΠ΄ΠΈΡ Π²ΠΌΠ΅ΡΡΠ΅ Ρ ΠΊΡΡΡΠΊΠΎΠΉ Π³Π΅Π½Π΅ΡΠ°ΡΠΎΡΠ°, Π½ΠΎ ΠΌΠ½ΠΎΠ³ΠΈΠ΅ ΡΠΌΠ΅Π»ΡΡΡ Π΄Π΅Π»Π°ΡΡ ΡΡΠΎ ΠΏΠΎ ΠΎΡΠ΄Π΅Π»ΡΠ½ΠΎΡΡΠΈ.
ΠΠΎ Π²ΡΠ΅ΠΌΡ ΡΠΊΡΠΏΠ»ΡΠ°ΡΠ°ΡΠΈΠΈ Π² Π°Π²ΡΠΎΠΌΠΎΠ±ΠΈΠ»Π΅ ΡΠ°Π½ΠΎ ΠΈΠ»ΠΈ ΠΏΠΎΠ·Π΄Π½ΠΎ ΠΌΠΎΠΆΠ΅Ρ ΠΏΠΎΡΡΠ΅Π±ΠΎΠ²Π°ΡΡΡΡ Π·Π°ΠΌΠ΅Π½Π° ΡΠ΅ΠΌΠ½Ρ. Π§ΡΠΎΠ±Ρ ΠΏΠΎΠΌΠ΅Π½ΡΡΡ ΠΏΡΠΈΠ²ΠΎΠ΄Π½ΠΎΠΉ ΡΠ΅ΠΌΠ΅Π½Ρ Π½ΡΠΆΠ½ΠΎ ΠΏΠΎΠ΄Π³ΠΎΡΠΎΠ²ΠΈΡΡ ΠΏΠ°ΡΡ ΠΊΠ»ΡΡΠ΅ΠΉ Π½Π° 10 ΠΈ 12 Π·Π°ΡΠ΅ΠΌ:
- Π‘Π½ΠΈΠΌΠ°Π΅ΡΡΡ ΠΏΡΠΈΠ²ΠΎΠ΄Π½ΠΎΠΉ ΡΠ΅ΠΌΠ΅Π½Ρ Π½Π°ΡΠΎΡΠ° ΠΠ£Π Π ΡΡΠ»Ρ, Π° ΡΠ°ΠΊΠΆΠ΅ ΡΠΊΠΈΠ² Π²Π΅Π½ΡΠΈΠ»ΡΡΠΎΡΠ° ΠΈ ΠΊΠΎΠ»Π΅Π½ΡΠ°ΡΠΎΠ³ΠΎ Π²Π°Π»Π°;
- Π£ Π½Π°ΡΡΠΆΠ½ΠΎΠ³ΠΎ ΡΠΎΠ»ΠΈΠΊΠ° ΠΎΡΠ»Π°Π±Π»ΡΡΡΡΡ Π±ΠΎΠ»ΡΡ ΠΊΡΠ΅ΠΏΠ»Π΅Π½ΠΈΡ;
- Π Π΅Π³ΡΠ»ΠΈΡΠΎΠ²ΠΎΡΠ½ΡΠΉ Π±ΠΎΠ»Ρ Π²ΡΠΊΡΡΡΠΈΠ²Π°Π΅ΡΡΡ, ΠΎΡΠ»Π°Π±Π»ΡΠ΅ΡΡΡ ΠΈ ΡΠ½ΠΈΠΌΠ΅ΡΡΡ ΡΠ΅ΠΌΠ΅Π½Ρ ΠΏΠΎΠΌΠΏΡ ΠΈ Π³Π΅Π½Π΅ΡΠ°ΡΠΎΡΠ°;
- Π£ΡΡΠ°Π½Π°Π²Π»ΠΈΠ²Π°Π΅ΡΡΡ Π½ΠΎΠ²ΡΠΉ ΡΠ΅ΠΌΠ΅Π½Ρ, Π΄Π»Ρ ΡΡΠΎΠ³ΠΎ Π²ΠΊΡΡΡΠΈΠ²Π°Π΅ΡΡΡ Π±ΠΎΠ»Ρ ΡΠ΅Π³ΡΠ»ΠΈΡΠΎΠ²ΠΊΠΈ ΡΠΎΠ»ΠΈΠΊΠ°, ΡΠ΅ΠΌΠ΅Π½Ρ Π½Π°ΡΡΠ³ΠΈΠ²Π°Π΅ΡΡΡ ΠΏΠΎΠ΄ ΠΏΡΠΎΠ³ΠΈΠ±ΠΎΠΌ 15 ΠΌΠΌ, ΠΈ Ρ Π½Π°ΡΡΠΆΠ½ΠΎΠ³ΠΎ ΡΠΎΠ»ΠΈΠΊΠ° Π·Π°ΠΊΡΡΡΠΈΠ²Π°Π΅ΡΡΡ Π±ΠΎΠ»Ρ ΠΊΡΠ΅ΠΏΠ»Π΅Π½ΠΈΡ.

ΠΠ° ΡΡΠΎΠΌ Π·Π°ΠΌΠ΅Π½Π° ΡΠ΅ΠΌΠ½Ρ Π³Π΅Π½Π΅ΡΠ°ΡΠΎΡΠ° Π£ΠΠ ΠΠ°ΡΡΠΈΠΎΡ Π·Π°ΠΊΠΎΠ½ΡΠ΅Π½Π°.
Π Π΅ΠΊΠΎΠΌΠ΅Π½Π΄ΡΠ΅ΠΌ ΠΎΠ·Π½Π°ΠΊΠΎΠΌΠΈΡΡΡ Ρ Π²ΠΈΠ΄Π΅ΠΎ:
ΠΠΎΠ΄Π²ΠΎΠ΄Ρ ΠΈΡΠΎΠ³ ΠΌΠΎΠΆΠ½ΠΎ ΡΠ΄Π΅Π»Π°ΡΡ Π²ΡΠ²ΠΎΠ΄, ΡΡΠΎ Π΅ΡΠ»ΠΈ Π½Π΅ ΡΠ»Π΅ΡΠ°ΡΡ Π·Π° ΠΈΡΠΏΡΠ°Π²Π½ΠΎΡΡΡΡ Π³Π΅Π½Π΅ΡΠ°ΡΠΎΡΠ°, ΡΠΎ Π²ΠΎΠ·Π½ΠΈΠΊΠ°Π΅Ρ Π±ΠΎΠ»ΡΡΠ°Ρ Π²Π΅ΡΠΎΡΡΠ½ΠΎΡΡΡ ΡΠΎΠ³ΠΎ ΡΡΠΎ ΡΠ»Π΅ΠΊΡΡΠΎΠΎΠ±ΠΎΡΡΠ΄ΠΎΠ²Π°Π½ΠΈΠ΅ Π² Π°Π²ΡΠΎΠΌΠΎΠ±ΠΈΠ»Π΅ ΠΌΠΎΠΆΠ΅Ρ Π²ΡΠΉΡΠΈ ΠΈΠ· ΡΡΡΠΎΡ, ΠΏΠΎΡΡΠΎΠΌΡ Π² ΡΠ»ΡΡΠ°Π΅ ΠΎΠ±Π½Π°ΡΡΠΆΠ΅Π½ΠΈΡ Π½Π΅ΠΈΡΠΏΡΠ°Π²Π½ΠΎΡΡΠΈ, Π΄Π΅ΡΠ°Π»Ρ Π½ΡΠΆΠ½ΠΎ ΠΊΠ°ΠΊ ΠΌΠΎΠΆΠ½ΠΎ ΡΠΊΠΎΡΠ΅ΠΉ Π·Π°ΠΌΠ΅Π½ΠΈΡΡ.
ΠΠΈ Π΄Π»Ρ ΠΊΠΎΠ³ΠΎ Π½Π΅ ΡΠ΅ΠΊΡΠ΅Ρ, ΡΡΠΎ Π³Π΅Π½Π΅ΡΠ°ΡΠΎΡΠ½ΠΎΠ΅ ΡΡΡΡΠΎΠΉΡΡΠ²ΠΎ β ΡΡΠΎ Π²Π°ΠΆΠ½ΡΠΉ ΡΠ·Π΅Π» Π² Π»ΡΠ±ΠΎΠΌ Π°Π²ΡΠΎΠΌΠΎΠ±ΠΈΠ»Π΅, ΠΈ ΠΎΡΠ΅ΡΠ΅ΡΡΠ²Π΅Π½Π½ΡΠ΅ Π²Π½Π΅Π΄ΠΎΡΠΎΠΆΠ½ΠΈΠΊΠΈ β Π½Π΅ ΠΈΡΠΊΠ»ΡΡΠ΅Π½ΠΈΠ΅. ΠΡΡ ΠΎΠ΄ ΠΈΠ· ΡΡΡΠΎΡ ΡΠ·Π»Π° ΠΏΡΠΈΠ½Π΅ΡΠ΅Ρ ΡΠ΅ΡΡΠ΅Π·Π½ΡΠ΅ Π½Π΅ΠΏΡΠΈΡΡΠ½ΠΎΡΡΠΈ Π°Π²ΡΠΎΠ²Π»Π°Π΄Π΅Π»ΡΡΡ, ΠΏΠΎΡΡΠΎΠΌΡ ΠΏΠΎΠ½ΠΈΠΌΠ°ΡΡ, ΠΊΠ°ΠΊ ΡΠ°Π·ΠΎΠ±ΡΠ°ΡΡ ΠΈ ΠΏΠΎΠ΄ΠΊΠ»ΡΡΠΈΡΡ Π³Π΅Π½Π΅ΡΠ°ΡΠΎΡ Π½Π° Π°Π²ΡΠΎΠΌΠΎΠ±ΠΈΠ»Π΅ Π£ΠΠ ΠΠ°ΡΡΠΈΠΎΡ, Π΄ΠΎΠ»ΠΆΠ΅Π½ ΠΊΠ°ΠΆΠ΄ΡΠΉ Π°Π²ΡΠΎΠ»ΡΠ±ΠΈΡΠ΅Π»Ρ.
ΠΠ²ΠΈΠ³Π°ΡΠ΅Π»ΠΈ 409 Ρ ΠΊΠΎΠ½Π΄ΠΈΡΠΈΠΎΠ½Π΅ΡΠΎΠΌ ΠΈΠ»ΠΈ Π±Π΅Π· Π½Π΅Π³ΠΎ ΠΎΠ±ΠΎΡΡΠ΄ΡΡΡΡΡ Π³Π΅Π½Π΅ΡΠ°ΡΠΎΡΠ½ΡΠΌ ΡΡΡΡΠΎΠΉΡΡΠ²ΠΎΠΌ ΠΏΠ΅ΡΠ΅ΠΌΠ΅Π½Π½ΠΎΠ³ΠΎ ΡΠΎΠΊΠ°. ΠΡΠ΅Π΄Π½Π°Π·Π½Π°ΡΠ΅Π½ΠΈΠ΅ ΡΡΠΎΠ³ΠΎ ΡΠ·Π»Π° Π·Π°ΠΊΠ»ΡΡΠ°Π΅ΡΡΡ Π² ΠΎΠ±Π΅ΡΠΏΠ΅ΡΠ΅Π½ΠΈΠΈ ΠΏΠΈΡΠ°Π½ΠΈΡ ΡΡΠ°Π½ΡΠΏΠΎΡΡΠ½ΠΎΠ³ΠΎ ΡΡΠ΅Π΄ΡΡΠ²Π° ΡΠ»Π΅ΠΊΡΡΠΎΡΠ½Π΅ΡΠ³ΠΈΠ΅ΠΉ ΠΈ ΠΏΠΎΠ΄Π·Π°ΡΡΠ΄ΠΊΠ΅ ΠΠΠ.
Π‘Π°ΠΌΠΎ ΡΡΡΡΠΎΠΉΡΡΠ²ΠΎ ΡΡΠ½ΠΊΡΠΈΠΎΠ½ΠΈΡΡΠ΅Ρ ΠΏΡΠΈ Π½Π°Π»ΠΈΡΠΈΠΈ Π±Π°ΡΠ°ΡΠ΅ΠΈ ΠΈ ΡΠ΅Π³ΡΠ»ΡΡΠΎΡΠ° Π½Π°ΠΏΡΡΠΆΠ΅Π½ΠΈΡ. Π§ΡΠΎ ΠΊΠ°ΡΠ°Π΅ΡΡΡ ΡΡ
Π΅ΠΌΡ ΠΏΠΎΠ΄ΠΊΠ»ΡΡΠ΅Π½ΠΈΡ Π³Π΅Π½Π΅ΡΠ°ΡΠΎΡΠ°, ΡΠΎ ΠΎΠ½Π° ΡΠ²Π»ΡΠ΅ΡΡΡ ΠΎΠ΄Π½ΠΎΠΏΡΠΎΠ²ΠΎΠ΄Π½ΠΎΠΉ.
ΠΠΎΠ΄ΡΠΈΠΏΠ½ΠΈΠΊΠΈ Π΄Π»Ρ Π³Π΅Π½Π΅ΡΠ°ΡΠΎΡΠ½ΠΎΠ³ΠΎ ΡΡΡΡΠΎΠΉΡΡΠ²Π° Π£ΠΠ
Π§ΡΠΎΠ±Ρ Π³Π΅Π½Π΅ΡΠ°ΡΠΎΡ 90 Π°ΠΌΠΏΠ΅Ρ Π²ΡΠ΅Π³Π΄Π° ΡΠ°Π±ΠΎΡΠ°Π» Π΄ΠΎΠ»ΠΆΠ½ΡΠΌ ΠΎΠ±ΡΠ°Π·ΠΎΠΌ, Π΅Π³ΠΎ Π½Π΅ΠΎΠ±Ρ ΠΎΠ΄ΠΈΠΌΠΎ ΠΏΠ΅ΡΠΈΠΎΠ΄ΠΈΡΠ΅ΡΠΊΠΈ ΠΏΡΠΎΠ²Π΅ΡΡΡΡ ΠΈ ΠΎΡΡΡΠ΅ΡΡΠ²Π»ΡΡΡ Π΅Π³ΠΎ ΠΎΠ±ΡΠ»ΡΠΆΠΈΠ²Π°Π½ΠΈΠ΅. Π ΠΏΠ΅ΡΠ²ΡΡ ΠΎΡΠ΅ΡΠ΅Π΄Ρ, Π³Π΅Π½Π΅ΡΠ°ΡΠΎΡ Π½Π° Π£ΠΠ Π²ΡΠ΅Π³Π΄Π° Π΄ΠΎΠ»ΠΆΠ΅Π½ ΡΠΎΠ΄Π΅ΡΠΆΠ°ΡΡΡΡ Π² ΡΠΈΡΡΠΎΡΠ΅, Π° ΠΏΠ΅ΡΠ΅Π΄ ΠΊΠ°ΠΆΠ΄ΠΎΠΉ ΠΏΠΎΠ΅Π·Π΄ΠΊΠΎΠΉ Π²ΠΎΠ΄ΠΈΡΠ΅Π»Ρ Π΄ΠΎΠ»ΠΆΠ΅Π½ ΠΏΡΠΎΠΈΠ·Π²ΠΎΠ΄ΠΈΡΡ Π΄ΠΈΠ°Π³Π½ΠΎΡΡΠΈΠΊΡ ΡΠ°Π±ΠΎΡΠΈΡ ΠΏΠ°ΡΠ°ΠΌΠ΅ΡΡΠΎΠ² ΠΌΠ΅Ρ Π°Π½ΠΈΠ·ΠΌΠ°. ΠΠ»Ρ ΡΡΠΎΠ³ΠΎ ΠΈΡΠΏΠΎΠ»ΡΠ·ΡΠ΅ΡΡΡ Π°ΠΌΠΏΠ΅ΡΠΌΠ΅ΡΡ.
Π Ρ ΠΎΠ΄Π΅ ΡΠ΅Ρ Π½ΠΈΡΠ΅ΡΠΊΠΎΠ³ΠΎ ΠΎΠ±ΡΠ»ΡΠΆΠΈΠ²Π°Π½ΠΈΡ Π½Π΅ΠΎΠ±Ρ ΠΎΠ΄ΠΈΠΌΠΎ ΡΠ΄ΠΎΡΡΠΎΠ²Π΅ΡΠΈΡΡΡΡ Π² ΡΠΎΠΌ, ΡΡΠΎ Π³Π΅Π½Π΅ΡΠ°ΡΠΎΡΠ½ΠΎΠ΅ ΡΡΡΡΠΎΠΉΡΡΠ²ΠΎ 120Π° ΠΈΠ»ΠΈ Π»ΡΠ±ΠΎΠ΅ Π΄ΡΡΠ³ΠΎΠ΅ Π½Π° Π΄Π²ΠΈΠ³Π°ΡΠ΅Π»Π΅ 402 Π½Π°Π΄Π΅ΠΆΠ½ΠΎ ΡΡΡΠ°Π½ΠΎΠ²Π»Π΅Π½ΠΎ. Π ΡΠ°ΡΡΠ½ΠΎΡΡΠΈ, ΡΠ΅ΡΡ ΠΈΠ΄Π΅Ρ ΠΎ Π΅Π³ΠΎ ΠΊΡΠ΅ΠΏΠ»Π΅Π½ΠΈΡΡ , Π½Π΅ Π»ΠΈΡΠ½ΠΈΠΌ Π±ΡΠ΄Π΅Ρ ΠΏΡΠΎΠ²Π΅ΡΠΈΡΡ ΠΈ Π½Π°ΡΡΠΆΠΊΡ ΡΠ΅ΠΌΠ΅ΡΠΊΠ°. ΠΠ°ΠΆΠ΄ΠΎΠΉ Π²Π΅ΡΠ½ΠΎΠΉ ΠΈ ΠΎΡΠ΅Π½ΡΡ Π½Π΅ΠΎΠ±Ρ ΠΎΠ΄ΠΈΠΌΠΎ Π΄Π΅ΠΌΠΎΠ½ΡΠΈΡΠΎΠ²Π°ΡΡ ΡΠ·Π΅Π» Π΄Π»Ρ Π΅Π³ΠΎ ΠΎΡΠΈΡΡΠΊΠΈ ΠΎΡ Π³ΡΡΠ·ΠΈ ΠΈ ΠΏΡΠ»ΠΈ, Π΅ΡΠ»ΠΈ Π² Ρ ΠΎΠ΄Π΅ ΠΏΡΠΎΠ²Π΅ΡΠΊΠΈ Π²Ρ Π·Π°ΠΌΠ΅ΡΠΈΠ»ΠΈ, ΡΡΠΎ ΠΊΠΎΠΌΠΏΠ»Π΅ΠΊΡΡΡΡΠΈΠ΅ ΡΠ»Π΅ΠΌΠ΅Π½ΡΡ ΠΈΠ·Π½ΠΎΡΠΈΠ»ΠΈΡΡ, ΡΠΎ ΠΈΡ Π½Π΅ΠΎΠ±Ρ ΠΎΠ΄ΠΈΠΌΠΎ Π·Π°ΠΌΠ΅Π½ΠΈΡΡ.
ΠΡΠ»ΠΈ ΠΏΡΠΈ ΡΠ°Π±ΠΎΡΠ΅ ΠΏΡΠΈΠ±ΠΎΡΠ° ΡΠ»ΡΡΠ΅Π½ ΡΡΠΌ ΠΈΠ»ΠΈ ΡΠ°ΠΌ ΠΏΠΎ ΡΠ΅Π±Π΅ ΡΠ·Π΅Π» ΡΡΠ½ΠΊΡΠΈΠΎΠ½ΠΈΡΡΠ΅Ρ Π½Π΅ΡΡΠ°Π±ΠΈΠ»ΡΠ½ΠΎ, Π²Π΅ΡΠΎΡΡΠ½Π΅Π΅ Π²ΡΠ΅Π³ΠΎ, Π΅Π³ΠΎ ΠΏΡΠΈΠ΄Π΅ΡΡΡ ΠΌΠ΅Π½ΡΡΡ.
ΠΠ½ΠΎΠ³Π΄Π° ΡΡΠ΅Π±ΡΠ΅ΡΡΡ Π·Π°ΠΌΠ΅Π½Π° Π±Π»ΠΎΠΊΠ° ΠΏΡΠ΅Π΄ΠΎΡ
ΡΠ°Π½ΠΈΡΠ΅Π»Π΅ΠΉ, Π½ΠΎ ΡΡΠΎ Π±ΡΠ²Π°Π΅Ρ ΡΠ΅Π΄ΠΊΠΎ. ΠΡΠ»ΠΈ Π²Ρ ΠΎΡΡΡΠ΅ΡΡΠ²Π»ΡΠ΅ΡΠ΅ ΡΠ°Π·Π±ΠΎΡ ΡΡΡΡΠΎΠΉΡΡΠ²Π°, ΡΠΎ ΠΎΡΠΊΠ»ΡΡΠ°Ρ ΠΏΡΠΎΠ²ΠΎΠ΄ΠΊΡ, Π½ΡΠΆΠ½ΠΎ ΠΏΡΠΎΠΈΠ·Π²Π΅ΡΡΠΈ Π΄Π΅ΠΌΠΎΠ½ΡΠ°ΠΆ ΠΈ ΡΠ°ΠΌΠΎΠΉ ΠΊΠΎΠ»ΠΎΠ΄ΠΊΠΈ. ΠΠΎ Π·Π° ΠΏΡΠΎΠ²ΠΎΠ΄Π° ΡΡΠ½ΡΡΡ Π½Π΅Π»ΡΠ·Ρ, ΡΡΠΎ ΡΡΠ΅Π²Π°ΡΠΎ ΠΏΠΎΡΠ»Π΅Π΄ΡΡΠ²ΠΈΡΠΌΠΈ.
Π§ΡΠΎ ΠΊΠ°ΡΠ°Π΅ΡΡΡ ΡΠ°Π±ΠΎΡΡ Π²ΡΠΏΡΡΠΌΠΈΡΠ΅Π»ΡΠ½ΠΎΠ³ΠΎ Π±Π»ΠΎΠΊΠ°, ΡΠΎ Π΅Π³ΠΎ Π΄ΠΈΠ°Π³Π½ΠΎΡΡΠΈΠΊΠ° ΠΎΡΡΡΠ΅ΡΡΠ²Π»ΡΠ΅ΡΡΡ ΡΠΎΠ»ΡΠΊΠΎ Π² Π½Π΅ΠΊΠΎΡΠΎΡΡΡ ΡΠ»ΡΡΠ°ΡΡ . Π ΠΏΡΠΈΠΌΠ΅ΡΡ, Π΅ΡΠ»ΠΈ ΠΏΡΠΈΠ±ΠΎΡ ΠΏΠΎΡΡΠΎΡΠ½Π½ΠΎΠ³ΠΎ ΡΠΎΠΊΠ° Π²ΡΠ΄Π°Π΅Ρ Π½Π°ΠΏΡΡΠΆΠ΅Π½ΠΈΠ΅ 12 Π²ΠΎΠ»ΡΡ. Π§ΡΠΎ ΠΊΠ°ΡΠ°Π΅ΡΡΡ ΠΏΡΠΈΠ±ΠΎΡΠΎΠ² ΠΏΠ΅ΡΠ΅ΠΌΠ΅Π½Π½ΠΎΠ³ΠΎ ΡΠΎΠΊΠ°, ΡΠΎ ΠΈΡ ΠΏΡΠΈΠΌΠ΅Π½ΡΡΡ Π½Π΅ ΡΡΠΎΠΈΡ. ΠΡΠΈ Π΄ΠΈΠ°Π³Π½ΠΎΡΡΠΈΠΊΠ΅ ΡΡΡΡΠΎΠΉΡΡΠ²Π° ΠΎΠ±ΡΠ·Π°ΡΠ΅Π»ΡΠ½ΠΎ Π΄ΠΎΠ»ΠΆΠ½Π° ΠΈΡΠΏΠΎΠ»ΡΠ·ΠΎΠ²Π°ΡΡΡΡ ΠΊΠΎΠ½ΡΡΠΎΠ»ΡΠ½Π°Ρ Π»Π°ΠΌΠΏΠΎΡΠΊΠ°. ΠΠ΅Π½ΡΡΡ ΡΠΌΠ°Π·ΠΊΡ Π½Π° 120 ΠΈΠ»ΠΈ Π»ΡΠ±ΠΎΠΌ Π΄ΡΡΠ³ΠΎΠΉ ΡΠ·Π»Π΅ ΡΠ°ΠΊΠΆΠ΅ Π½Π΅ Π½ΡΠΆΠ½ΠΎ, ΠΏΠΎΡΠΊΠΎΠ»ΡΠΊΡ ΠΎΠ½Π° ΡΠ°ΡΡΡΠΈΡΠ°Π½Π° Π½Π° Π²Π΅ΡΡ ΡΠ΅ΡΡΡΡ ΡΠΊΡΠΏΠ»ΡΠ°ΡΠ°ΡΠΈΠΈ ΡΠ·Π»Π°.
Π Π°Π·Π±ΠΎΡΠΊΠ° Π£ΠΠΠΎΠ²ΡΠΊΠΎΠ³ΠΎ Π³Π΅Π½Π΅ΡΠ°ΡΠΎΡΠ°
ΠΠ° Π»ΡΠ±ΠΎΠΌ Π£ΠΠΠ΅, Π±ΡΠ΄Ρ ΡΠΎ Β«Π±ΡΡ Π°Π½ΠΊΠ°Β» ΠΈΠ»ΠΈ Π£ΠΠ 469 ΠΎΠ΄Π½ΠΈΠΌ ΠΈΠ· ΠΎΡΠ½ΠΎΠ²Π½ΡΡ ΡΠ»Π΅ΠΌΠ΅Π½ΡΠΎΠ² ΡΠ²Π»ΡΠ΅ΡΡΡ ΡΠ΅ΠΌΠ΅Π½Ρ Π³Π΅Π½Π΅ΡΠ°ΡΠΎΡΠ°. ΠΡΠ»ΠΈ Π²Ρ Π²ΠΈΠ΄ΠΈΡΠ΅, ΡΡΠΎ ΠΎΠ½ ΠΈΠ·Π½ΠΎΡΠΈΠ»ΡΡ, ΡΠΎ Π²Π΅ΡΠΎΡΡΠ½Π΅Π΅ Π²ΡΠ΅Π³ΠΎ, Π²Π°ΠΌ ΠΏΡΠΈΠ΄Π΅ΡΡΡ Π΅Π³ΠΎ ΠΏΠΎΠΌΠ΅Π½ΡΡΡ. ΠΠ° ΠΎΡΠ΅ΡΠ΅ΡΡΠ²Π΅Π½Π½ΡΡ Π£ΠΠΠ°Ρ ΠΎΠ±ΡΡΠ½ΠΎ ΠΈΡΠΏΠΎΠ»ΡΠ·ΡΠ΅ΡΡΡ ΡΠ΅ΠΌΠ΅ΡΠΎΠΊ 6Π Π1275 Ρ ΡΠΎΠΎΡΠ²Π΅ΡΡΡΠ²ΡΡΡΠΈΠΌ ΡΠ°Π·ΠΌΠ΅ΡΠΎΠΌ. ΠΠ°ΠΊ ΠΎΡΡΡΠ΅ΡΡΠ²Π»ΡΠ΅ΡΡΡ ΠΏΠΎΠ΄ΠΊΠ»ΡΡΠ΅Π½ΠΈΠ΅ Π³Π΅Π½Π΅ΡΠ°ΡΠΎΡΠ° Π½Π° Π°Π²ΡΠΎΠΌΠΎΠ±ΠΈΠ»ΡΡ ΡΡΠΎΠΉ ΠΌΠ°ΡΠΊΠΈ?
Π ΡΠ΅Π»ΠΎΠΌ, Π² ΡΡΠΎΠΌ Π½Π΅Ρ Π½ΠΈΡΠ΅Π³ΠΎ ΡΠ»ΠΎΠΆΠ½ΠΎΠ³ΠΎ, Π΄Π»Ρ ΡΠΎΠ³ΠΎ, ΡΡΠΎΠ±Ρ ΠΏΡΠΎΠΈΠ·Π²Π΅ΡΡΠΈ Π²ΠΊΠ»ΡΡΠ΅Π½ΠΈΠ΅ ΡΡΡΡΠΎΠΉΡΡΠ²Π°, Π²ΡΠΏΠΎΠ»Π½ΠΈΡΠ΅ ΡΠ»Π΅Π΄ΡΡΡΠΈΠ΅ ΡΠ°Π³ΠΈ:
- ΠΠ»Ρ Π½Π°ΡΠ°Π»Π° ΠΎΠ±Π΅ΡΡΠΎΡΡΡΠ΅ Π±ΠΎΡΡΠΎΠ²ΡΡ ΡΠ΅ΠΏΡ Π°Π²ΡΠΎΠΌΠΎΠ±ΠΈΠ»Ρ, Π΄Π»Ρ ΡΡΠΎΠ³ΠΎ ΠΎΡΠΊΠ»ΡΡΠΈΡΠ΅ Π°ΠΊΠΊΡΠΌΡΠ»ΡΡΠΎΡ.
- ΠΠ°Π»Π΅Π΅, Π½Π΅ΠΎΠ±Ρ ΠΎΠ΄ΠΈΠΌΠΎ Π°ΠΊΡΠΈΠ²ΠΈΡΠΎΠ²Π°ΡΡ ΠΈ ΠΏΡΠΎΠ³ΡΠ΅ΡΡ Π±Π΅Π½Π·ΠΎΠ³Π΅Π½Π΅ΡΠ°ΡΠΎΡ.
- ΠΠΎΡΠ»Π΅ ΡΡΠΎΠ³ΠΎ ΡΠ·Π΅Π» Π½ΡΠΆΠ½ΠΎ ΠΏΠΎΠ΄ΠΊΠ»ΡΡΠΈΡΡ ΠΊ ΡΠ΅ΠΏΠΈ.
- Π‘Π»Π΅Π΄ΡΡΡΠΈΠΌ ΡΠ°Π³ΠΎΠΌ Π±ΡΠ΄Π΅Ρ ΠΎΡΠΊΠ»ΡΡΠ΅Π½ΠΈΠ΅ ΠΌΠ΅Ρ Π°Π½ΠΈΠ·ΠΌΠ° ΠΎΡ ΡΠ΅Π·Π΅ΡΠ²Π½ΠΎΠΉ ΡΠ΅ΡΠΈ, Π΅Π³ΠΎ Π½Π΅ΠΎΠ±Ρ ΠΎΠ΄ΠΈΠΌΠΎ Π·Π°Π³Π»ΡΡΠΈΡΡ. ΠΡΠ»ΠΈ Π½Π° ΡΡΠΎΠΌ ΡΡΠ°ΠΏΠ΅ Π²Ρ Π΄ΠΎΠΏΡΡΡΠΈΡΠ΅ ΠΎΡΠΈΠ±ΠΊΠΈ, ΡΡΠΎ ΠΌΠΎΠΆΠ΅Ρ ΠΏΡΠΈΠ²Π΅ΡΡΠΈ ΠΊ ΡΠΎΠΌΡ, ΡΡΠΎ Π³Π΅Π½Π΅ΡΠ°ΡΠΎΡ Π£ΠΠ ΠΠ°ΡΡΠΈΠΎΡ Π²ΡΠΉΠ΄Π΅Ρ ΠΈΠ· ΡΡΡΠΎΡ.
- ΠΠ°ΡΠ΅ΠΌ ΠΎΡΡΠ°Π΅ΡΡΡ ΡΠΎΠ»ΡΠΊΠΎ ΠΏΠΎΠ΄ΠΊΠ»ΡΡΠΈΡΡ Π°ΠΊΠΊΡΠΌΡΠ»ΡΡΠΎΡ ΠΈ ΠΏΡΠΎΠ²Π΅ΡΠΈΡΡ ΡΠ°Π±ΠΎΡΠΎΡΠΏΠΎΡΠΎΠ±Π½ΠΎΡΡΡ ΡΠ·Π»Π° (Π°Π²ΡΠΎΡ Π²ΠΈΠ΄Π΅ΠΎ β Frol3102).
ΠΡΠ»ΠΈ Π²Ρ Π½Π΅ Π·Π½Π°Π΅ΡΠ΅, ΠΊΠ°ΠΊ ΠΏΡΠΎΠΈΠ·Π²ΠΎΠ΄ΠΈΡΡΡ ΠΎΡΠΊΠ»ΡΡΠ΅Π½ΠΈΠ΅ Π³Π΅Π½Π΅ΡΠ°ΡΠΎΡΠ½ΠΎΠ³ΠΎ ΡΠ·Π»Π° Π½Π° Π£ΠΠ ΠΠ°ΡΡΠΈΠΎΡ , Π±ΡΠ΄Ρ ΡΠΎ ΡΡΡΡΠΎΠΉΡΡΠ²ΠΎ 120Π° ΠΈΠ»ΠΈ Π»ΡΠ±ΠΎΠ΅ Π΄ΡΡΠ³ΠΎΠ΅, Π½ΠΈΠΆΠ΅ ΠΏΡΠ΅Π΄ΡΡΠ°Π²Π»Π΅Π½Π° ΠΏΠΎΠ΄ΡΠΎΠ±Π½Π°Ρ ΠΈΠ½ΡΡΡΡΠΊΡΠΈΡ. ΠΠ΅ΡΠ΅Π΄ ΡΠ΅ΠΌ, ΠΊΠ°ΠΊ ΡΠ°Π·ΠΎΠ±ΡΠ°ΡΡ ΡΠ·Π΅Π», Π½Π΅ΠΎΠ±Ρ ΠΎΠ΄ΠΈΠΌΠΎ ΠΏΡΠΎΠΈΠ·Π²Π΅ΡΡΠΈ ΠΎΡΠΈΡΡΠΊΡ ΡΡΡΡΠΎΠΉΡΡΠ²Π° ΠΎΡ Π³ΡΡΠ·ΠΈ. Π‘ΡΠ°Π·Ρ ΠΆΠ΅ Π½ΡΠΆΠ½ΠΎ ΠΎΡΠΌΠ΅ΡΠΈΡΡ, ΡΡΠΎ ΠΏΡΠΎΡΠ΅Π΄ΡΡΠ° ΡΠ°Π·Π±ΠΎΡΠ° Π΄ΠΎΠ»ΠΆΠ½Π° ΠΎΡΡΡΠ΅ΡΡΠ²Π»ΡΡΡΡΡ ΠΏΠΎΠ΄ ΠΊΠΎΠ½ΡΡΠΎΠ»Π΅ΠΌ ΠΌΠ΅Ρ Π°Π½ΠΈΠΊΠ°. ΠΡΠ»ΠΈ Ρ Π²Π°Ρ Π½Π΅Ρ ΠΎΠΏΡΡΠ° Π² ΠΏΡΠΎΠ²Π΅Π΄Π΅Π½ΠΈΠΈ ΠΏΠΎΠ΄ΠΎΠ±Π½ΡΡ ΡΠ°Π±ΠΎΡ, ΡΠ°Π·Π±ΠΎΡ ΡΡΡΡΠΎΠΉΡΡΠ²Π° ΠΌΠΎΠΆΠ΅Ρ ΠΏΡΠΈΠ²Π΅ΡΡΠΈ ΠΊ ΡΠ°ΡΠ°Π»ΡΠ½ΡΠΌ ΠΏΠΎΡΠ»Π΅Π΄ΡΡΠ²ΠΈΡΠΌ, ΡΠΎ Π΅ΡΡΡ Π΅Π³ΠΎ ΠΏΠΎΠ»Π½ΠΎΠΌΡ Π²ΡΡ ΠΎΠ΄Ρ ΠΈΠ· ΡΡΡΠΎΡ.
ΠΠ»Ρ ΡΠ°Π·Π±ΠΎΡΠΊΠΈ Π²ΡΠΏΠΎΠ»Π½ΡΡΡΡΡ ΡΠ°ΠΊΠΈΠ΅ ΡΠ°Π³ΠΈ:
ΠΠ°ΠΊ ΡΠ²ΠΎΠΈΠΌΠΈ ΡΡΠΊΠ°ΠΌΠΈ ΡΠ°Π·ΠΎΠ±ΡΠ°ΡΡ Π³Π΅Π½Π΅ΡΠ°ΡΠΎΡΠ½ΡΠΉ ΡΠ·Π΅Π» β ΡΠΌΠΎΡΡΠΈΡΠ΅ Π½Π° Π²ΠΈΠ΄Π΅ΠΎ Π½ΠΈΠΆΠ΅ (Π°Π²ΡΠΎΡ ΡΠΎΠ»ΠΈΠΊΠ° β ΠΠ²Π°Π½ΠΎΠ² ΠΠ²Π°Π½).
ΡΡΠΎΡ ΠΏΠ°ΡΡΠΈΠΎΡ ΠΠΠΠ Π° Π½Π΅ ΠΌΠ°ΡΠΈΠ½Π°. ΠΊΡΠΏΠΈΠ» Π½ΠΎΠ²ΡΠΉ.
Π€ΡΠ΄ΠΎΡ (Basanti) ΠΠ° Π»Π°Π΄Π½ΠΎ. ΠΠ΅ Π½ΡΠ°Π²ΠΈΡΡΡ β ΠΏΡΠΎΠ΄Π°ΠΉ! Π’Ρ ΠΊΡΠΏΠΈ ΠΊΠ°Π»Π΄ΠΈΠ½Ρ, ΠΊΠΎΠ³Π΄Π° Π΅ΠΉ Π±ΡΠ»ΠΎ ΡΠΆΠ΅ 12 Π»Π΅Ρ. Π’Π°ΠΌ ΡΠΆΠ΅ Π²ΡΡ Π½Π° ΡΡΠΎ ΡΡΠ΄ΠΎΠ² Π±ΡΠ»ΠΎ ΠΏΠΎΠΌΠ΅Π½ΡΠ½ΠΎ ΠΈ ΠΏΠ΅ΡΠ΅Π±ΡΠ°Π½ΠΎ. Π’Ρ ΡΠ΅ΠΉΡΠ°Ρ ΠΊΡΠΏΠΈ Π½ΠΎΠ²ΡΡ ΠΊΠΌΡΠΈ ΠΈ ΡΠ°ΡΡΠΊΠ°ΠΆΠΈ Π½Π°ΠΌ ΠΏΠΎΡΠΎΠΌ ΠΊΠ°ΠΊ Π² Π½Π΅ΠΉ Π²ΡΡ βΠ²Π΅Π»ΠΈΠΊΠΎΠ»Π΅ΠΏΠ½ΠΎβ. Π ΡΡΡ Π½ΠΎΠ²ΡΠΉ Π£ΠΠ ΠΈ ΠΌΠ΅Π»ΠΊΠΈΠ΅ Π·Π°Π²ΠΎΠ΄ΡΠΊΠΈΠ΅ Π½Π΅Π΄ΠΎΡΠ°Π±ΠΎΡΠΊΠΈ.
Π‘Π΅ΡΠ³Π΅ΠΉ (Brigette) ΠΠ΅Π· ΠΏΠ°Π½ΠΈΠΊΠΈ.Π·Π°Π½ΠΈΠΌΠ°ΠΉΡΡ ΠΌΠ°ΡΠΈΠ½ΠΎΠΉ .ΡΠΎ ΠΎΠ½ ΡΠ΅Π±Ρ ΠΏΡΠΎΠ²Π΅ΡΡΠ΅Ρ Π΄ΡΡΠ³ ΡΡ Π΅ΠΌΡ ΠΈΠ»ΠΈ Π½Π΅Ρ.
ΠΠ»Π΅ΠΊΡΠ°Π½Π΄Ρ (Aniteja) Ρ Π½Π°Π΄Π΅ΡΡΡ. Ρ ΠΎΡΡ, Π³ΠΎΠ²ΠΎΡΡΡ, Π½Π° ΠΏΠ°ΡΡΠΈΠΎΡΠ°Ρ ΡΠ°ΡΡΠΎ ΡΠ²ΡΡΡΡ ΡΠ΅ΠΏΠΈ Π³ΡΠΌ. ΡΡΠΎ ΠΆΠΎΠΏΠ°.
Π‘Π΅ΡΠ³Π΅ΠΉ (Brigette) Π‘ΡΠ°Π» Π΄ΡΡ ΡΡΠ΄Π½ΡΡ ΠΈ ΡΡΠ°ΡΡΡΠ΅ ΠΏΡΠΈΠ΄Π΅Ρ.
ΠΠ»Π΅ΠΊΡΠ°Π½Π΄Ρ (Aniteja) Ρ ΡΠΎΠΆΠ΅ Π΄ΡΠΌΠ°Ρ Π΄Π²ΡΡ ΡΡΠ΄Π½ΡΡ ΠΏΠΎΡΡΠ°Π²ΠΈΡΡ Π½Π° Π±Π»ΠΈΠΆΠ°ΠΉΡΠ΅ΠΌ Π’Π. Π½Π΅ΡΡΠ½ΠΎ ΡΠΎΠ»ΡΠΊΠΎ, ΠΏΠΎΡΠ΅ΠΌΡ Π½Π° Π·Π°Π²ΠΎΠ΄Π΅ Π΅Π΅ Π½Π΅ ΡΡΠ°Π²ΡΡ? (
ΠΠΈΡΠ°Π»ΠΈΠΉ (Egil) ΠΡ Π½Π΅ ΠΏΠΎΠ²Π΅Π·Π»ΠΎ Ρ Π°Π²ΡΠΎ
Π€ΡΠ΄ΠΎΡ (Basanti) Π’Ρ Π½Π΅ ΠΏΠ΅ΡΠ΅ΠΆΠΈΠ²Π°ΠΉ. Π£ Π½Π° ΠΌΠΎΡΠΌ ΠΠ°ΡΡΠΈΠΊΠ΅ ΡΠ΅Π»Ρ Π·Π°Π³ΡΠ΅ΠΌΠ΅Π»Π° ΠΏΡΠΈΠΌΠ΅ΡΠ½ΠΎ Π½Π° 55 ΡΡΡ. ΠΏΡΠΎΠ±Π΅Π³Π°, Π·Π°ΠΌΠ΅Π½ΠΈΠ» ΡΠ΅ΠΏΡ Π½Π° 70 ΡΡΡ. Π ΠΈΠ½ΡΠ΅ΡΠ½Π΅ΡΠ΅ ΡΠΈΡΠ°Π», ΡΡΠΎ ΡΠ²ΡΡ ΠΈΠ½ΠΎΠ³Π΄Π°, Π½ΠΎ ΡΡΠ΅Π΄ΠΈ Π·Π½Π°ΠΊΠΎΠΌΡΡ Π½ΠΈ Ρ ΠΊΠΎΠ³ΠΎ ΡΠ°ΠΊΠΎΠ³ΠΎ Π½Π΅ Π±ΡΠ»ΠΎ. ΠΡΠ΅Π΄Π²Π΅ΡΡΠ½ΠΈΠΊΠΈ ΠΏΠΎΡΠ²Π»ΡΡΡΡΡ Π·Π°Π΄ΠΎΠ»Π³ΠΎ Π΄ΠΎ ΡΠΎΠ³ΠΎ. ΠΠΈ Ρ ΡΠΎΠ³ΠΎ Π½ΠΈ Ρ ΡΠ΅Π³ΠΎ Π²ΡΡΠ΄ Π»ΠΈ.
Π‘Π΅ΡΠ³Π΅ΠΉ (Brigette) ΠΠΊΠΎΠ½ΠΎΠΌΡΡ ΠΏΡΠΈΡΠ΅ΠΌ Π½Π° Π²ΡΠ΅ΠΌ.Π²ΠΊΠ»ΡΡΠ°ΡΡ ΡΠΌΠ°Π·ΠΊΡ ΠΈ Ρ Π΄.
ΠΠ»Π΅ΠΊΡΠ°Π½Π΄Ρ (Aniteja) ΠΡΠΏΠΈΡΠ΅ΡΡΡ. ΠΊΠΎΠ³Π΄Π° ΠΏΡΠΎΠΉΠ΄ΡΡΡ Π½Π° Π½ΡΠΌ Ρ ΠΎΡΡ Π±Ρ 150 ΡΡΡ
ΠΠ»Π΅ΠΊΡΠ°Π½Π΄Ρ (Aniteja) 2007 Π³ΠΎΠ΄Π°, ΠΏΡΠΎΠ±Π΅Π³ 160 ΡΡΡ. ΠΏΠΎΠ»ΠΎΠΌΠΊΠΈ Π²Π΅Π·Π΄Π΅ ΠΈ ΡΡΠΎ ΠΏΡΠΈ ΡΡΠ»ΠΎΠ²ΠΈΠΈ Π΅Π·Π΄Ρ ΠΏΠΎ Π½ΠΎΡΠΌΠ°Π»ΡΠ½ΠΎΠΉ Π΄ΠΎΡΠΎΠ³Π΅.
ΠΠ»Π΅ΠΊΡΠ°Π½Π΄Ρ (Aniteja) ΠΠ° ΠΌΠ΅Π»ΠΎΡΠΈ Π²ΡΡ ΡΡΠΎ, Π½Π΅ Π½Π°Π΄ΠΎ ΠΏΠ΅ΡΠ°Π»ΠΈΡΡΡΡ!
Π€ΡΠ΄ΠΎΡ (Basanti) Π£ΠΆΠ΅ ΠΏΡΠΎΡΡΠ», Π½Π΅ ΠΏΠ΅ΡΠ΅ΠΆΠΈΠ²Π°ΠΉ. Π ΠΎΠ»ΠΈΠΊΠΈ ΠΏΡΠΈΠ²ΠΎΠ΄Π½ΠΎΠ³ΠΎ ΡΠ΅ΠΌΠ½Ρ Π·Π°Π΄ΠΎΠ»Π±Π°Π»ΠΈ ΠΏΠΎΡΠ»Π΅Π΄Π½ΠΈΠ΅ ΠΏΠΎΠ»Π³ΠΎΠ΄Π° β ΠΎΠ΄Π½ΠΎ Π³. Π΄ΠΎ ΡΡΠΎΠ³ΠΎ Ρ ΠΎΡΠΎΡΠΈΠ΅ ΠΏΠΎΠΏΠ°Π΄Π°Π»ΠΈΡΡ. ΠΡ ΠΎΠ΄ΠΈΠ½ ΡΠ°Π· ΡΠ΅ΡΠΌΠΎΡΡΠ°Ρ ΠΊΠ»ΠΈΠ½ΠΈΠ»ΠΎ Π½Π° ΠΌΠ°Π»ΠΎΠΌ ΠΊΡΡΠ³Π΅ Π² ΠΆΠ°ΡΡ, ΠΊΡΠ΅ΡΡΠΎΠ²ΠΈΠ½Π° ΠΊΠ°ΡΠ΄Π°Π½Π°, ΠΏΠΎΠ΄ΡΠΈΠΏΠ½ΠΈΠΊΠΈ Π³Π΅Π½Π΅ΡΠ°ΡΠΎΡΠ° ΠΏΠ°ΡΡ ΡΠ°Π· ΠΌΠ΅Π½Ρ, Π΅ΡΡ ΠΊΠ°ΠΊΠΈΠ΅-ΡΠΎ ΠΌΠ΅Π»ΠΎΡΠΈ, Π½ΠΎ ΠΏΠΎ ΠΊΡΡΠΏΠ½ΠΎΠΌΡ Π½ΠΈΡΠ΅Π³ΠΎ. ΠΠΎ Π£ΠΠΠ° Π±ΡΠ» Π¨Π΅Π²ΠΈΠΊ, Π½Π° Π½Π΅ΠΌ Π·Π° Π΄Π²Π° ΠΌΠ΅ΡΡΡΠ° (Π½Π° ΠΏΡΠΎΠ±Π΅Π³Π΅ 90 ΡΡΡ.) ΡΠ°Π·Π΄Π°ΡΠΊΠ°, Π ΠΠ, ΡΡΠ΅ΠΏΠ»Π΅Π½ΠΈΠ΅, ΡΠ°Π΄ΠΈΠ°ΡΠΎΡ β ΠΏΡΠΎΠ΄Π°Π» ΠΈ ΠΏΠ΅ΡΠ΅ΠΊΡΠ΅ΡΡΠΈΠ»ΡΡ. Π£ΠΠ ΠΊΠ°ΡΠ΅ΡΡΠ²Π΅Π½Π½Π΅Π΅
ΠΠ»Π΅ΠΊΡΠ°Π½Π΄Ρ (Aniteja) βΠ’ΠΎΠ³Π΄Π° ΡΠ΅ΡΡΠ½ΠΎ ΡΠ°ΡΡΠΊΠ°ΠΆΠΈ, Π½Π΅ ΠΏΠΎΠ²Π΅ΡΡ, ΡΡΠΎ Π½ΠΈΡΠ΅Π³ΠΎ Π½Π΅ Π»ΠΎΠΌΠ°Π»ΠΎΡΡ.
ΠΠ»Π΅ΠΊΡΠ°Π½Π΄Ρ (Aniteja) βΠ‘ΡΠΎΡΠ»Π° ΠΈ ΡΡΠΎΠΈΡ Π΄Π²ΡΡ ΡΡΠ΄Π½Π°Ρ, ΠΏΡΠΎΡΡΠ» 360 ΠΊΠΌ ΡΠΎ βΡΡΠ΅Π΄Π΅Π½Π½ΡΠΌΠΈβ Π·ΡΠ±ΡΡΠΌΠΈ Π½Π°ΡΡΠΆΠ½ΠΎΠΉ ΡΠ΅ΡΡΠ΅ΡΡΠ½ΠΊΠΈ, ΡΠΊΠΎΡΠΎΡΡΡ 100-120 ΠΊΠΌ, ΡΠ²ΠΎΠΈΠΌ Ρ ΠΎΠ΄ΠΎΠΌ Π² ΡΠ΅ΠΌΠΎΠ½Ρ.
ΠΠΌΠΈΡΡΠΈΠΉ (Lilija) Π ΠΎΠ΄Π½ΠΎΡΡΠ΄ΠΊΠ° Π½ΠΎΠ²Π°Ρ ΠΏΠ»Π°ΡΡΠΈΠ½ΡΠ°ΡΠ°Ρ Ρ ΠΎΠ΄ΠΈΡ Π΄ΠΎΠ»Π³ΠΎ, Ρ Π΄ΡΡΠ³Π°Π½Π° ΠΏΡΠΎΠ±Π΅Π³ Π½Π° Π½Π΅ΠΉ 105 ΡΡΡΡΡ. ΠΠΎ ΡΡΠ°Π·Ρ Π½Π°Π΄ΠΎ Π½Π°ΡΡΠΆΠΈΡΠ΅Π»ΠΈ ΡΠΎΠ΄Π½ΡΠ΅ Π²ΡΠΊΠΈΠ΄ΡΠ²Π°ΡΡ Π² Π½ΠΈΡ Π²ΡΡ ΠΏΡΠΈΡΠΈΠ½Π° ΠΏΠΎΠ»ΠΎΠΌΠΊΠΈ, ΡΡΠ°Π²ΠΈΡΡ ISAI ΠΈ Π½Π΅ Π½Π°Π΄ΠΎ Π³Π»ΡΠ±ΠΎΠΊΠΎ Π»Π΅Π·ΡΡ.
ΠΠΌΠΈΡΡΠΈΠΉ (Lilija) Π£ΠΠ ΡΡΠΎ Π½Π΅ ΠΆΠΎΠΏΠ°, ΡΡΠΎ Π»ΡΡΡΠΈΠΉ Π΄ΡΡΠ³, Ρ ΠΊΠΎΡΠΎΡΡΠΌ Π½Π΅ ΡΠΎΡΠΊΡΡΠΈΡΡΡΡ. ΠΠΎΠ»ΡΠ±ΠΈ Π΅Π³ΠΎ ΠΈ ΠΎΠ½ ΠΏΠΎΠ²Π΅ΡΠ½Π΅ΡΡΡ ΠΊ ΡΠ΅Π±Π΅ Π»ΠΈΡΠΎΠΌ Π° Π½Π΅ ΠΆΠΎΠΏΠΎΠΉ! ΠΠ΅Π»Π°ΠΉ Π²ΡΠ΅ ΡΠ²ΠΎΠΈΠΌΠΈ ΡΡΠΊΠ°ΠΌΠΈ!
ΠΠΠΠΠ (Aelianus) ΠΠ³ΠΎ Π»ΡΠ±ΠΈΡΡ Π½Π°Π΄ΠΎ ΠΊΠ°ΠΊ ΡΠ΅Π±Π΅Π½ΠΊΠ°) ΠΈ ΡΡ Π°ΠΆΠΈΠ²Π°ΡΡ Π·Π° Π½ΠΈΠΌ) ΠΈ ΡΠΎΠ³Π΄Π° ΠΎΠ½ Π±ΡΠ΄Π΅Ρ Π»ΡΡΡΠΈΠΌ Π΄ΡΡΠ³ΠΎΠΌ) ΠΌΠ΅Π½Ρ ΠΌΠΎΠΉ ΠΏΠ΅ΡΠ²ΠΎΠ΅ Π²ΡΠ΅ΠΌΡ ΡΠΎΠΆΠ΅ ΠΏΡΠΎΠ²Π΅ΡΡΠ» ΠΏΠΎ Π²ΡΡΠΊΠΎΠΌΡ.Π½ΠΎ Ρ Π²ΡΠ΄Π΅ΡΠΆΠ°Π»Π°.ΠΈ Π»ΡΠ±ΠΎΠ²Ρ Ρ Π½Π°Ρ ΡΠ΅ΠΏΠ΅ΡΡ Π²Π·Π°ΠΈΠΌΠ½Π°Ρ
ΠΠ»Π°Π΄ΠΈΠΌΠΈΡ (Sangita) ΠΡΠΆΠΈΠΊΠΈ Π½Π΅Π½Π°Π΄ΠΎ ΡΠΏΠΎΡΠΈΡΡ, Π²ΠΎΡ Ρ Ρ Π°ΡΡ ΠΊΡΠΏΠΈΡΡ ΠΏΠ°ΡΡΠΈΠΊΠ° ΠΈ Π½Π΅Π±Π°ΡΡΡ ΠΊΠ°ΠΊΠΈΡ ΡΠΎ ΠΌΠ΅Π»ΠΎΡΠ΅ΠΉ, ΠΏΠΎΡΠ°ΠΌΡΡΡΠΎ Ρ Π»ΡΠ±Π»Ρ ΠΌΠ°ΡΠΈΠ½Ρ ΠΊΠ°ΠΊ ΠΆΠ΅Π½ΡΠΈΠ½Ρ ΠΈ ΡΠ΅ΠΌΠ°Π½ΡΠΈΡΠΎΠ²Π°ΡΡ ΠΈ Π΅Π·Π΄ΠΈΡΡ Π½Π° Π½Π΅ΠΉ, Π΅ΡΠ»ΠΈ Π½Π°ΡΠ΅Π½Π°ΡΡ ΠΏΠ»Π°ΠΊΠ°ΡΡΡΡ ΠΈΠ· Π·Π° ΡΠ°ΠΊΠΈΡ ΠΌΠ΅Π»ΠΎΡΠ΅ΠΉ ΡΠΎ Π·Π½Π°ΡΠΈΡ ΡΠ΅Π»ΠΎΠ²Π΅ΠΊ Π½Π΅Π±ΡΠ» Π² ΡΠ΅ΠΌΠΎΠ½ΡΠ΅ Ρ ΠΌΠ°ΡΠΈΠ½ΠΎΠΉ Π³Π΄Π΅Π½ΠΈΠ±ΡΠ΄Ρ Π½Π° Π·ΠΈΠΌΠ½ΠΈΠΊΠ΅ Π³Π΄Π΅ -30-35ΠΈ Π½Π΅ΡΡ Π½Π΅ ΡΠ²ΡΠ·ΠΈ ΠΈ ΡΠΎΠ»ΡΠΊΠΎ ΡΠ°ΠΌ ΡΡ ΠΈ ΠΌΠ°ΡΠΈΠ½Π°.Π― ΡΠ°ΠΌ ΡΠ°Π±ΠΎΡΠ°Ρ Π½Π° ΡΡΠ°Π»Π΅ Π½Π° Π¦Π-320 ΠΈ ΠΏΠΎΠ²Π΅ΡΡΡΠ΅ ΡΠ΅ ΠΌΠ΅Π»ΠΎΡΠΈ ΡΡΠΎ Π²Ρ ΠΎΠΏΠΈΡΠ°Π»ΠΈ ΡΡΠΎ ΡΠ΅ΠΏΡΡ Π°.ΠΠ΅ΠΆΠ΄Ρ ΠΌΠ°ΡΠΈΠ½ΠΎΠΉ ΠΈ Π²ΠΎΠ΄ΠΈΡΠ΅Π»Π΅ΠΌ Π΅ΡΡΡ ΠΎΠ΄Π½ΠΎ ΠΏΠΎΠ½ΠΈΠΌΠ°Π½ΠΈΠ΅, ΠΊΠ°ΠΊ ΡΡ ΠΊ Π½Π΅ΠΉ ΡΠ°ΠΊ ΠΈ ΠΎΠ½Π° ΠΊ ΡΠ΅Π±Π΅.ΠΠΎΠ²Π΅ΡΡΡΠ΅ ΠΏΡΠΎΠ²Π΅ΡΠ΅Π½ΠΎ Π½Π° ΡΠΎΠ±ΡΡΠ²Π΅Π½Π½ΠΎΠΌ ΠΎΠΏΡΡΠ΅.Π ΠΊΡΡΠ°ΡΠ΅ Π²ΡΠ΅ΠΌ Π₯ΡΠΈΡΡΠΎΡ ΠΠΎΡΠΊΡΠ΅Ρ.
ΠΠ°ΠΉΠ²Π΅ΡΡ (Rhette) ΠΠ½ΠΎΠ³ΠΎΠ΅ ΠΈΠ· ΡΠΊΠ°Π·Π°Π½ΠΎΠ³ΠΎ ΠΈ Π½Π°ΠΏΠΈΡΠ°Π½ΠΎΠ³ΠΎ ΠΏΡΠ°Π²Π΄Π°. ΠΠΎ! ΠΠ΅ Π·Π°Π±ΡΠ²Π°ΠΉΡΠ΅, ΡΡΠΎ ΡΡΠΎ Π ΠΎΡΡΠΈΠΉΡΠΊΠΈΠΉ Π°Π²ΡΠΎΠΌΠΎΠ±ΠΈΠ»Ρ, ΡΡΠΎ Π·Π½Π°ΡΠΈΡ ΡΡΠΎ ΠΎΠ½ Π½Π΅ Π΄Π»Ρ ΡΡΠΊΠΎΠΆΠΎΠΏΡΡ ! Π Π²ΡΠ΅Π»ΠΎΠΌ ΠΌΠ°ΡΠΈΠ½Π° Ρ ΠΎΡΠΎΡΠ°Ρ, Ρ Π΅ΠΉ Π΄ΠΎΠ²ΠΎΠ»Π΅Π½!
ΠΠ΅ΡΠΊΠΈ: ΠΠ°ΠΊ ΡΠ½ΡΡΡ Π³Π΅Π½Π΅ΡΠ°ΡΠΎΡ Π£ΠΠ ΠΏΠ°ΡΡΠΈΠΎΡ Ρ ΠΊΠΎΠ½Π΄ΠΈΡΠΈΠΎΠ½Π΅ΡΠΎΠΌ
27 ΠΈΡΠ½ 2013 β 49 ΡΠ΅ΠΊ. β ΠΠΎΠ±Π°Π²Π»Π΅Π½ΠΎ ΠΏΠΎΠ»ΡΠ·ΠΎΠ²Π°ΡΠ΅Π»Π΅ΠΌ Frol3102ΠΠ°ΠΊ ΡΠ½ΡΡΡ ΠΈ ΠΎΠ΄Π΅ΡΡ ΡΠ΅ΠΌΠ΅Π½Ρ Π£ΠΠ ΠΠ°ΡΡΠΈΠΎΡ. Frol3102 . ΠΠ°ΠΌΠ΅Π½Π° ΡΠΎΠ»ΠΈΠΊΠΎΠ² Π΄Π²ΠΈΠ³Π°ΡΠ΅Π»Ρ ΠΠΠ Π£ΠΠ ΠΠ°ΡΡΠΈΠΎΡ Ρ ΠΊΠΎΠ½Π΄ΠΈΡΠΈΠΎΠ½Π΅ΡΠΎΠΌ β Duration: 14:19.
Π Π΅Π±ΡΡΠ°, Π½Π΅Π·Π½Π°Ρ ΡΡΠΎ Π΄Π΅Π»Π°ΡΡ. ΠΡΠ΅ΠΌΠ΅Π½Π°ΠΌΠΈ ΠΏΡΡΠ³Π°Π΅Ρ Π½Π°ΠΏΡΡΠΆΠ΅Π½ΠΈΠ΅ Π±ΠΎΡΡ ΡΠ΅ΡΠΈ Ρ13.5 Π΄ΠΎ 18.8.Π£ΠΆΠ΅ ΡΠΏΠ°Π»ΠΈΠ» Π½Π΅ΡΠΊΠΎΠ»ΡΠΊΠΎ ΠΊΠΎΠΌΠΏΠ»Π΅ΠΊΡΠΎΠ² Π»Π°ΠΌΠΏ Π±Π»ΠΈΠΆΠ½Π΅Π³ΠΎ ΡΠ²Π΅ΡΠ°. ΠΠΎΠ·Π½ΠΈΠΊΠ°Π΅Ρ ΠΏΠ΅ΡΠΈΠΎΠ΄ΠΈΡΠ΅ΡΠΊΠΈ Π½ΠΎ Π½Π΅ΠΏΠΎΡΡΠΎΡΠ½Π½ΠΎ, Π΅Π΄Ρ Π²ΡΡ Π² Π½ΠΎΡΠΌΠ΅ Π²Π΄ΡΡΠ³ ΡΠ°Π·, ΠΏΠ°Π½Π΅Π»Ρ ΡΠ²Π΅ΡΠΈΡ ΡΡΠΊΠΎ ΡΠ°Π±Π»ΠΎ ΠΏΠΎΠΊΠ°Π·ΡΠ²Π°Π΅Ρ ΠΎΡ 15.0 Π΄ΠΎ 18, 9, Π΄Π»ΠΈΡΡΡ Π½Π΅ΡΠΊΠΎΠ»ΡΠΊΠΎ ΡΠ΅ΠΊΡΠ½Π΄ ΠΏΠΎΡΠΎΠΌ Π²ΡΡ ΠΏΡΠΈΡ ΠΎΠ΄ΠΈΡ Π² Π½ΠΎΡΠΌΡ. ΠΠΎΠ³Ρ ΠΏΡΠΎΠ΅Ρ Π°ΡΡ Π² Π½ΠΎΡΠΌΠ°Π»ΡΠ½ΠΎΠΌ ΡΠΎΡΡΠΎΡΠ½ΠΈΠΈ Π½Π΅ΡΠΊΠΎΠ»ΡΠΊΠΎ ΡΠΎΡ ΠΊΠΈΠ»ΠΎΠΌΠ΅ΡΡΠΎΠ², Π° Π±ΡΠ²Π°Π΅Ρ ΠΌΠΎΠ·Π³ΠΈ ΠΏΠ°ΡΠΈΡ ΠΊΠ°ΠΆΠ΄ΡΠ΅ Π΄Π²Π΅ ΠΌΠΈΠ½ΡΡΡ. Π£ΠΠ 2017 Π³.Π±Π΅Π½Π·ΠΈΠ½ ΠΏΡΠΎΠ±Π΅Π³ 45000ΠΊΠΌ.
Andrey (Corte) ΠΡΠΎΠ²Π΅ΡΡ ΠΌΠ°ΡΡΡ Π½Π° ΠΊΡΡΠ»Π΅ Π²ΠΎΠ·Π»Π΅ Π°ΠΊΠΊΡΠΌΡΠ»ΡΡΠΎΡΠ°!
Katyushka (Avgusta) ΠΏΠ°ΡΡΠΈΠΎΡΠΈΡΠ΅ΡΠΊΠΈΠΉ ΠΊΠ»ΠΈΠΏ ΠΎ ΡΠΎΠ±ΡΡΠΈΡΡ Π½Π° ΠΌΠ°ΠΉΠ΄Π°Π½Π΅)ΠΈ ΠΏΠ΅ΡΠ½Ρ ΠΊΡΡΡΠ°Ρ)
Maxim (Fidelis) ΠΠΈΡΠΈΠ»Π», ΡΡΠΎ ΡΠΎΠΊΠΎΠ»Π°Π΄ΠΊΠ° Π² Π³Π΅Π½Π΅ΡΠ°ΡΠΎΡΠ΅ ΠΏΠΎΠΌΠ΅Π½ΡΠΉ ΠΈ Π²ΡΠ΅ ΠΏΡΠΎΠΉΠ΄Π΅Ρ! Π― ΠΌΠ΅ΡΡΡ Π½Π°Π·Π°Π΄ Π½Π° ΡΡΠ°ΡΠΎΠΌ ΡΠ²ΠΎΠ΅ΠΌ ΠΌΠ΅Π½ΡΠ» Π²ΡΠ΅ Π½ΠΎΡΠΌ ΡΡΠ°Π»ΠΎ! 99, 9%
Dmitry (Dipak) ΠΠΈΡΠΈΠ»Π», ΠΎΠ±Π° ΠΎΡΠ²Π΅ΡΠ° ΠΏΡΠ°Π²ΠΈΠ»ΡΠ½ΡΠ΅
Sergey (Jardena) ΠΠΈΡΠΈΠ»Π», Π·Π°ΠΌΠ΅Π½ΠΈ ΡΠ΅Π»Π΅-ΡΠ΅Π³ΡΠ»ΡΡΠΎΡ, Π»ΠΈΠ±ΠΎ Π½Π° Π³Π°ΡΠ°Π½ΡΠΈΡ Π³Π΅Π½Π΅ΡΠ°ΡΠΎΡ ΠΌΠ΅Π½ΡΡΡ, Ρ ΡΠ΅Π±Ρ Π°Π²ΡΠΎ Ρ ΠΊΠ°Π½Π΄Π΅Π΅ΠΌ Π½Π°Π²Π΅ΡΠ½ΠΎ, Ρ Π½ΠΈΡ Π΅ΡΡΡ ΡΠ°ΠΊΠ°Ρ Π±Π΅Π΄Π°
Kirill (Elwyn) ΡΠ΅Π±ΡΡΠ°, Π° Π² Π΄ΠΈΠΎΠ΄Π½ΠΎΠΌ ΠΌΠΎΡΡΡ ΠΌΠΎΠΆΠ΅Ρ Π±ΡΡΡ ΠΏΡΠΈΡΠΈΠ½Π° ΠΈ Π²ΠΎΠ·ΠΌΠΎΠΆΠ½ΠΎ Π»ΠΈ ΠΏΠΎΠΌΠ΅Π½ΡΡΡ ΡΠ΅Π³ΡΠ»ΡΡΠΎΡ Π½Π°ΠΏΡΡΠΆΠ΅Π½ΠΈΡ Π½Π΅ΡΠ½ΠΈΠΌΠ°Ρ Π³Π΅Π½Ρ?
Dmitry (Dipak) ΠΠΈΡΠΈΠ»Π», ΠΌΠΎΠΆΠ½ΠΎ Π½ΠΎ ΠΎΡΠ΅Π½Ρ Π½Π΅ ΡΠ΄ΠΎΠ±Π½ΠΎ, ΠΏΡΠΎΡΠ΅ ΡΠ½ΡΡΡ ΡΡΠΎ Π½Π΅ ΠΏΡΠΎΠ±Π»Π΅ΠΌΠ°
Evgeny (Mabli) ΠΠΈΡΠΈΠ»Π», Π·Π°ΠΌΠ΅Π½ΠΈ ΡΠ΅Π³ΡΠ»ΡΡΠΎΡ Π½Π°ΠΏΡΡΠΆΠ΅Π½ΠΈΡ Π½Π° Π³Π΅Π½Π΅ΡΠ°ΡΠΎΡΠ΅ ΠΈ Π²ΡΠ΅ Π±ΡΠ΄Π΅Ρ ΡΠ°Π±ΠΎΡΠ°ΡΡ ΠΊΠ°ΠΊ ΡΠ°Π½ΡΡΠ΅.
Kirill (Elwyn) Π²ΡΠ΅ΠΌ ΡΠΏΠ°ΡΠΈΠ±ΠΎ Π² ΡΡΠ±Π±ΠΎΡΡ Π·Π°ΠΉΠΌΡΡΡ, ΠΆΠ°Π»Ρ ΡΠΎΠ»ΡΠΊΠΎ ΠΈΠ· Π·Π° ΡΡΠΎΠ³ΠΎ ΠΊΠΎΡΡΠΊΠ° Ρ ΡΡΠ±Π°Π»ΠΊΠΎΠΉ ΠΎΠ±Π»ΠΎΠΌΠ°Π»ΡΡ!
Kirill (Elwyn) ΠΡΡ ΡΠ°Π· Π²ΡΠ΅ΠΌ ΡΠΏΠ°ΡΠΈΠ±ΠΎ, ΠΏΠΎΠΌΠ΅Π½ΡΠ» ΡΠ΅Π³ΡΠ»ΡΡΠΎΡ, ΠΏΡΠ°Π²Π΄Π° Π·Π°ΠΊΠΎΠ»ΠΈΠ±Π°Π»ΡΡ ΡΠ΅ΠΌΠ΅Π½Ρ ΠΏΡΠΈΠ²ΠΎΠ΄Π° ΡΡΠΎΠ±Ρ ΡΠ½ΡΡΡ Π³Π΅Π½Ρ ΡΠ½ΠΈΠΌΠ°ΡΡ ΠΈ ΠΎΠ΄Π΅Π²Π°Ρ. ΠΡΠΎΠ΄Π΅ Π²ΡΡ ΠΎΠΊΠ΅ΠΉ. Π΅ΡΠ»ΠΈ ΠΊΡΠΎ ΡΡΠ°Π»ΠΊΠ½ΡΡΡΡ Ρ ΡΡΠΎΠΉ ΠΏΡΠΎΠ±Π»Π΅ΠΌΠΎΠΉ Π»ΡΡΡΠ΅ Π²Π½Π°ΡΠ°Π»Π΅ ΡΠ½ΡΡΡ Π³Π΅Π½Π΅ΡΠ°ΡΠΎΡ ΠΈ Π²ΡΡΠ°ΡΠΈΡΡ ΠΈΠ· Π½Π΅Π³ΠΎ ΡΠ΅Π³ΡΠ»ΡΡΠΎΡ Π½Π°ΠΏΡΡΠΆΠ΅Π½ΠΈΡ, Π° ΡΠΎΠ»ΡΠΊΠΎ ΠΏΠΎΡΠΎΠΌ Π΅Ρ Π°ΡΡ Ρ ΡΠ΅Π³ΡΠ»ΡΡΠΎΡΠΎΠΌ Π² ΠΌΠ°Π³Π°Π·ΠΈΠ½, ΠΈΡ ΡΠ°ΠΌ Π½Π΅ΡΠΊΠΎΠ»ΠΊΠΎ Π²ΠΈΠ΄ΠΎΠ². ΠΠ½Π΅ Π²Π½Π°ΡΠ°Π»Π΅ ΠΏΡΠΎΠ΄Π°Π»ΠΈ Π½Π΅ ΡΠΎΡ, ΠΏΡΠΈΡΠ»ΠΎΡΡ Π΅Ρ Π°ΡΡ Π²ΠΎΠ·Π²ΡΠ°ΡΠ°ΡΡ, Π² ΠΠΠΠ’ΠΠΠΠ Π½ΡΠΆΠ½ΠΎΠ³ΠΎ Π½Π΅Π±ΡΠ»ΠΎ.ΠΡΠΏΠΈΠ» Π² ΠΊΡΡΠ³Π»ΠΎΡΡΡΠΎΡΠ½ΠΎΠΌ Π½Π° ΠΠΠ Π¨ΠΠΠ ΠΠΠΠΠ ΠΠΠ ΡΠ°ΠΌ Π΅ΡΡΡ ΠΎΡΠ΄Π΅Π» ΠΏΠΎ Π£ΠΠΠ°ΠΌ.ΠΠ΅ ΡΠ΅ΠΊΠ»Π°ΠΌΠ° Π½ΠΎ ΠΎΡΠ΅Π½Ρ Ρ ΠΎΡΠΎΡΠΈΠΉ ΠΌΠ°Π³Π°Π·ΠΈΠ½, ΡΠΆΠ΅ Π½Π΅ ΠΏΠ΅ΡΠ²ΡΠΉ ΡΠ°Π· ΠΏΠΎΠΊΡΠΏΠ°Ρ Π½Π° ΡΠ°Π·Π½ΡΠ΅ ΠΌΠ°ΡΠΈΠ½Ρ Π·Π°ΠΏΡΠ°ΡΡΠΈ ΠΊΠΎΡΠΎΡΡΠ΅ Π² Π΄ΡΡΠ³ΠΈΡ ΠΌΠ°Π³Π°Π·ΠΈΠ½Π°Ρ Π½Π΅Π½Π°ΡΠΎΠ». ΠΡΠ΅ΠΌ ΡΠ΄Π°ΡΠΈ! ΠΡΡΠ°ΡΠΈ ΠΏΠΎΡΠΌΠΎΡΡΠ΅Π» ΡΠΎΠ»ΡΠΊΠΎ ΡΡΠΎ Π½Π° ΡΠ°ΠΉΡΠ΅ ΠΠ ΠΠΠ ΠΠΠ― Π£ΠΠΠ° Ρ Π½ΠΈΡ ΡΠΎΠΆΠ΅ ΡΡΠΎΠ³ΠΎ ΡΠ΅Π³ΡΠ»ΡΡΠΎΡΠ° Π½Π΅Π½Π°ΡΠΎΠ». -(
Alexey-Albert (Cyryl) ΠΠΎΠ»Π΅Π·Π½Π°Ρ ΠΈΠ½ΡΠ°. Π‘ΠΏΠ°ΡΠΈΠ±ΠΎ. Π’Π΅ΠΏΠ΅ΡΡ Ρ ΠΎΡΡ Π·Π½Π°Ρ Π³Π΄Π΅ ΠΊΠΎΠΏΠ°ΡΡ ΠΏΡΠΎΠ±Π»Π΅ΠΌΠΌΠ° ΡΠ°ΠΆΠ΅. ΠΡΠ΅ΡΠ° ΠΊΡΠΏΠ»Π΅Π½ΡΡ Π»Π°ΠΌΠΏΡ ΡΠΆΠ΅ ΡΠΏΠ°Π»ΠΈΠ» (( ΠΡΠ΄Π΅ΠΌ ΠΌΠ΅Π½ΡΡΡ ΡΠ°Π±Π»Π΅ΡΠΊΡ.
Ivan (Yakar) ΠΌΠ΅Π½ΡΠ» ΡΠ΅Π³ΡΠ»ΡΡΠΎΡ Π½Π°ΠΏΡΡΠΆΠ΅Π½ΠΈΡ Π½Π° Π³Π΅Π½Π΅ΡΠ°ΡΠΎΡΠ΅ ΠΈ Π²ΡΠ΅ Π±ΡΠ΄Π΅Ρ ΠΏΠΎΠ²ΡΠΎΡΡΡΡΡΡ ΡΠ΅ΡΠ΅Π· Π½Π΅ΠΊΠΎΡΠΎΡΠΎΠ΅ Π²ΡΠ΅ΠΌΡ. Ρ ΠΌΠ΅Π½Ρ ΡΠ°ΠΊΠ°Ρ Π΅ΠΆΠ΅ ΠΏΡΠΎΠ±Π»Π΅ΠΌΠ°, Π½ΠΎ Π½Π΅ ΠΏΡΠΎΠ²Π΅ΡΡΠ» ΠΌΠ°ΡΡΡ ΠΏΡΠΎΠ²Π΅ΡΡ ΡΠΎΠΎΠ±ΡΡ
Π‘Π½ΡΡΠΈΠ΅ Π³Π΅Π½Π΅ΡΠ°ΡΠΎΡΠ° ΠΎΡΡΡΠ΅ΡΡΠ²Π»ΡΠ΅ΡΡΡ Π² ΡΠ»ΡΡΠ°Π΅, ΠΊΠΎΠ³Π΄Π° ΡΡΠ΅Π±ΡΠ΅ΡΡΡ ΡΠ΅ΠΌΠΎΠ½Ρ Π΅Π³ΠΎ ΡΠΎΡΡΠ°Π²Π½ΡΡ ΡΠ°ΡΡΠ΅ΠΉ ΠΈΠ»ΠΈ ΠΆΠ΅ Π·Π°ΠΌΠ΅Π½Π° .
ΠΠ° Π°Π²ΡΠΎΠΌΠΎΠ±ΠΈΠ»ΡΡ Π£Π°Π· ΠΠ°ΡΡΠΈΠΎΡ, Π£Π°Π· ΠΠΈΠΊΠ°ΠΏ ΠΈ Π£Π°Π· Π₯Π°Π½ΡΠ΅Ρ Ρ Π΄Π²ΠΈΠ³Π°ΡΠ΅Π»Π΅ΠΌ ΠΠΠ-40906 ΠΌΠΎΠ³ΡΡ ΡΡΡΠ°Π½Π°Π²Π»ΠΈΠ²Π°ΡΡΡΡ Π³Π΅Π½Π΅ΡΠ°ΡΠΎΡΡ Iskra ΠΠΠ 5730, 14 V 80 Π, 11.203.640 (4052.3701000-01), ΠΠΠ’Π 3212.3771000-10, ΠΡΠ°ΠΌΠΎ ΠΠ»Π΅ΠΊΡΡΠΎ 5122.3771 14 Π 80 Π (5122.3771000). ΠΠ° Π°Π²ΡΠΎΠΌΠΎΠ±ΠΈΠ»ΠΈ Ρ ΠΊΠΎΠ½Π΄ΠΈΡΠΈΠΎΠ½Π΅ΡΠΎΠΌ ΡΡΡΠ°Π½Π°Π²Π»ΠΈΠ²Π°ΡΡΡΡ Π³Π΅Π½Π΅ΡΠ°ΡΠΎΡ ΠΡΠ°ΠΌΠΎ ΠΠ»Π΅ΠΊΡΡΠΎ 5122.3771000-30 ΠΈΠ»ΠΈ Π³Π΅Π½Π΅ΡΠ°ΡΠΎΡ ΠΠΠ’Π 32112.3771000.
ΠΠ΅Π½Π΅ΡΠ°ΡΠΎΡ Π½Π° Π£Π°Π· ΠΠ°ΡΡΠΈΠΎΡ, Π£Π°Π· ΠΠΈΠΊΠ°ΠΏ ΠΈ Π£Π°Π· Π₯Π°Π½ΡΠ΅Ρ Ρ Π΄Π²ΠΈΠ³Π°ΡΠ΅Π»Π΅ΠΌ ΠΠΠ-40906, ΡΠΎΠΊ ΠΎΡΠ΄Π°ΡΠΈ, ΡΠ»Π΅ΠΊΡΡΠΈΡΠ΅ΡΠΊΠ°Ρ ΡΡ Π΅ΠΌΠ°, Π²ΠΎΠ·ΠΌΠΎΠΆΠ½ΡΠ΅ Π½Π΅ΠΈΡΠΏΡΠ°Π²Π½ΠΎΡΡΠΈ.
ΠΠ΅Π½Π΅ΡΠ°ΡΠΎΡ Π½Π° Π°Π²ΡΠΎΠΌΠΎΠ±ΠΈΠ»ΡΡ Π£Π°Π· ΠΠ°ΡΡΠΈΠΎΡ, Π£Π°Π· ΠΠΈΠΊΠ°ΠΏ ΠΈ Π£Π°Π· Π₯Π°Π½ΡΠ΅Ρ Ρ Π΄Π²ΠΈΠ³Π°ΡΠ΅Π»Π΅ΠΌ ΠΠΠ-40906 ΠΏΡΠ΅Π΄Π½Π°Π·Π½Π°ΡΠ΅Π½ Π΄Π»Ρ ΡΠ°Π±ΠΎΡΡ Π² ΠΊΠ°ΡΠ΅ΡΡΠ²Π΅ ΠΈΡΡΠΎΡΠ½ΠΈΠΊΠ° ΡΠ»Π΅ΠΊΡΡΠΈΡΠ΅ΡΠΊΠΎΠΉ ΡΠ½Π΅ΡΠ³ΠΈΠΈ ΠΏΠ°ΡΠ°Π»Π»Π΅Π»ΡΠ½ΠΎ Ρ Π°ΠΊΠΊΡΠΌΡΠ»ΡΡΠΎΡΠ½ΠΎΠΉ Π±Π°ΡΠ°ΡΠ΅Π΅ΠΉ Π² ΡΠΈΡΡΠ΅ΠΌΠ΅ ΡΠ»Π΅ΠΊΡΡΠΎΠΎΠ±ΠΎΡΡΠ΄ΠΎΠ²Π°Π½ΠΈΡ Π°Π²ΡΠΎΠΌΠΎΠ±ΠΈΠ»Ρ. ΠΠ΅Π½Π΅ΡΠ°ΡΠΎΡ ΠΏΠ΅ΡΠ΅ΠΌΠ΅Π½Π½ΠΎΠ³ΠΎ ΡΠΎΠΊΠ° Ρ ΡΠ»Π΅ΠΊΡΡΠΎΠΌΠ°Π³Π½ΠΈΡΠ½ΡΠΌ Π²ΠΎΠ·Π±ΡΠΆΠ΄Π΅Π½ΠΈΠ΅ΠΌ ΡΠΎ Π²ΡΡΡΠΎΠ΅Π½Π½ΡΠΌ ΡΠ΅Π³ΡΠ»ΡΡΠΎΡΠΎΠΌ Π½Π°ΠΏΡΡΠΆΠ΅Π½ΠΈΡ ΠΈ Π²ΡΠΏΡΡΠΌΠΈΡΠ΅Π»ΡΠ½ΡΠΌ Π±Π»ΠΎΠΊΠΎΠΌ. ΠΡΠΈΠ²ΠΎΠ΄ Π³Π΅Π½Π΅ΡΠ°ΡΠΎΡΠ° ΠΎΡΡΡΠ΅ΡΡΠ²Π»ΡΠ΅ΡΡΡ ΠΎΡ ΡΠΊΠΈΠ²Π° ΠΊΠΎΠ»Π΅Π½ΡΠ°ΡΠΎΠ³ΠΎ Π²Π°Π»Π° ΠΏΠΎΠ»ΠΈΠΊΠ»ΠΈΠ½ΠΎΠ²ΡΠΌ ΡΠ΅ΠΌΠ½Π΅ΠΌ Ρ ΠΏΠ΅ΡΠ΅Π΄Π°ΡΠΎΡΠ½ΡΠΌ ΠΎΡΠ½ΠΎΡΠ΅Π½ΠΈΠ΅ΠΌ 2,4.
β ΠΠ°ΠΏΡΠ°Π²Π»Π΅Π½ΠΈΠ΅ Π²ΡΠ°ΡΠ΅Π½ΠΈΡ (ΡΠΎ ΡΡΠΎΡΠΎΠ½Ρ ΡΠΊΠΈΠ²Π°) : ΠΏΡΠ°Π²ΠΎΠ΅
β ΠΠΎΠΌΠΈΠ½Π°Π»ΡΠ½ΠΎΠ΅ Π½Π°ΠΏΡΡΠΆΠ΅Π½ΠΈΠ΅, Π : 14
β ΠΠ°ΠΊΡΠΈΠΌΠ°Π»ΡΠ½ΡΠΉ ΡΠΎΠΊ, Π :
4052.3701000-01 β 80
3212.3771000-10 β 90
5122.3771000 β 80
5122.3771000-30 β 120
32112.3771000 β 110
Π’ΠΎΠΊ ΠΎΡΠ΄Π°ΡΠΈ Π³Π΅Π½Π΅ΡΠ°ΡΠΎΡΠΎΠ² Π½Π° Π£Π°Π· ΠΏΡΠΈ Π½Π°ΠΏΡΡΠΆΠ΅Π½ΠΈΠΈ 13 ΠΠΎΠ»ΡΡ, ΡΠ΅ΠΌΠΏΠ΅ΡΠ°ΡΡΡΠ΅ Π²ΠΎΠ·Π΄ΡΡ Π° 25+-10 Π³ΡΠ°Π΄ΡΡΠΎΠ², ΠΏΡΠΈ Π΄Π»ΠΈΡΠ΅Π»ΡΠ½ΠΎΠΌ ΡΠ΅ΠΆΠΈΠΌΠ΅ ΡΠ°Π±ΠΎΡΡ ΠΈ ΡΠ°ΡΡΠΎΡΠ΅ Π²ΡΠ°ΡΠ΅Π½ΠΈΡ ΡΠΎΡΠΎΡΠ° Π³Π΅Π½Π΅ΡΠ°ΡΠΎΡΠ°, ΠΎΠ±/ΠΌΠΈΠ½.
ΠΠ°Π±Π°ΡΠΈΡΠ½ΡΠ΅ ΡΠ°Π·ΠΌΠ΅ΡΡ, ΡΠΎΠΊΠΎΡΠΊΠΎΡΠΎΡΡΠ½Π°Ρ Ρ Π°ΡΠ°ΠΊΡΠ΅ΡΠΈΡΡΠΈΠΊΠ°, Π½Π°ΠΏΡΡΠΆΠ΅Π½ΠΈΠ΅ Π½Π°ΡΡΡΠΎΠΉΠΊΠΈ ΡΠ΅Π³ΡΠ»ΡΡΠΎΡΠ° Π½Π°ΠΏΡΡΠΆΠ΅Π½ΠΈΡ, ΡΠ»Π΅ΠΊΡΡΠΈΡΠ΅ΡΠΊΠ°Ρ ΡΡ Π΅ΠΌΠ° Π³Π΅Π½Π΅ΡΠ°ΡΠΎΡΠ° ΠΡΠ°ΠΌΠΎ-ΠΠ»Π΅ΠΊΡΡΠΎ 5122.3771000-30 Π½Π° 120 ΠΠΌΠΏΠ΅Ρ.
ΠΠ°Π±Π°ΡΠΈΡΠ½ΡΠ΅ ΡΠ°Π·ΠΌΠ΅ΡΡ, ΡΠΎΠΊΠΎΡΠΊΠΎΡΠΎΡΡΠ½Π°Ρ Ρ Π°ΡΠ°ΠΊΡΠ΅ΡΠΈΡΡΠΈΠΊΠ°, Ρ Π°ΡΠ°ΠΊΡΠ΅ΡΠΈΡΡΠΈΠΊΠΈ ΡΠ΅Π³ΡΠ»ΡΡΠΎΡΠ° Π½Π°ΠΏΡΡΠΆΠ΅Π½ΠΈΡ, ΡΠ»Π΅ΠΊΡΡΠΈΡΠ΅ΡΠΊΠ°Ρ ΡΡ Π΅ΠΌΠ° Π³Π΅Π½Π΅ΡΠ°ΡΠΎΡΠΎΠ² ΠΡΠ°ΠΌΠΎ-ΠΡΠΊΡΠ° 4052.3701000-01 ΠΈ ΠΡΠ°ΠΌΠΎ-ΠΠ»Π΅ΠΊΡΡΠΎ 5122.3771000 Π½Π° 80 ΠΠΌΠΏΠ΅Ρ.
ΠΡΠΈ ΡΠΊΡΠΏΠ»ΡΠ°ΡΠ°ΡΠΈΠΈ Π³Π΅Π½Π΅ΡΠ°ΡΠΎΡΠ° Π½Π΅Π΄ΠΎΠΏΡΡΡΠΈΠΌΠΎ ΠΏΡΠΎΠ²Π΅ΡΡΡΡ ΡΠ°Π±ΠΎΡΠΎΡΠΏΠΎΡΠΎΠ±Π½ΠΎΡΡΡ Π³Π΅Π½Π΅ΡΠ°ΡΠΎΡΠ° Π·Π°ΠΌΡΠΊΠ°Π½ΠΈΠ΅ΠΌ Π΅Π³ΠΎ Π²ΡΠ²ΠΎΠ΄ΠΎΠ² Π½Π° Β«ΠΌΠ°ΡΡΡΒ» ΠΈ ΠΌΠ΅ΠΆΠ΄Ρ ΡΠΎΠ±ΠΎΠΉ, Π° ΡΠ°ΠΊΠΆΠ΅ ΠΏΠΎΠΏΠ°Π΄Π°Π½ΠΈΠ΅ Π½Π° Π³Π΅Π½Π΅ΡΠ°ΡΠΎΡ ΡΠ»Π΅ΠΊΡΡΠΎΠ»ΠΈΡΠ°, Π°Π½ΡΠΈΡΡΠΈΠ·Π° ΠΈ Ρ.Π΄. ΠΠ΅ΠΎΠ±Ρ ΠΎΠ΄ΠΈΠΌΠΎ ΠΏΡΠΈ ΡΠΊΡΠΏΠ»ΡΠ°ΡΠ°ΡΠΈΠΈ ΡΠ»Π΅Π΄ΠΈΡΡ :
β ΠΠ° ΡΠΎΡΡΠΎΡΠ½ΠΈΠ΅ΠΌ ΡΠ»Π΅ΠΊΡΡΠΎΠΏΡΠΎΠ²ΠΎΠ΄ΠΊΠΈ, ΠΎΡΠΎΠ±Π΅Π½Π½ΠΎ Π·Π° ΡΠΈΡΡΠΎΡΠΎΠΉ ΠΈ Π½Π°Π΄Π΅ΠΆΠ½ΠΎΡΡΡΡ ΡΠΎΠ΅Π΄ΠΈΠ½Π΅Π½ΠΈΠΉ ΠΊΠΎΠ½ΡΠ°ΠΊΡΠΎΠ² ΠΏΡΠΎΠ²ΠΎΠ΄ΠΎΠ², ΠΏΠΎΠ΄Ρ
ΠΎΠ΄ΡΡΠΈΡ
ΠΊ Π³Π΅Π½Π΅ΡΠ°ΡΠΎΡΡ. ΠΡΠΈ ΠΏΠ»ΠΎΡ
ΠΈΡ
ΠΊΠΎΠ½ΡΠ°ΠΊΡΠ°Ρ
Π±ΠΎΡΡΠΎΠ²ΠΎΠ΅ Π½Π°ΠΏΡΡΠΆΠ΅Π½ΠΈΠ΅ ΠΌΠΎΠΆΠ΅Ρ Π²ΡΠΉΡΠΈ Π·Π° Π΄ΠΎΠΏΡΡΡΠΈΠΌΡΠ΅ ΠΏΡΠ΅Π΄Π΅Π»Ρ.
β ΠΠ° ΠΏΡΠ°Π²ΠΈΠ»ΡΠ½ΡΠΌ Π½Π°ΡΡΠΆΠ΅Π½ΠΈΠ΅ΠΌ ΡΠ΅ΠΌΠ½Ρ ΠΏΡΠΈΠ²ΠΎΠ΄Π° Π³Π΅Π½Π΅ΡΠ°ΡΠΎΡΠ°. Π‘Π»Π°Π±ΠΎ Π½Π°ΡΡΠ½ΡΡΡΠΉ ΡΠ΅ΠΌΠ΅Π½Ρ Π½Π΅ ΠΎΠ±Π΅ΡΠΏΠ΅ΡΠΈΠ²Π°Π΅Ρ ΡΡΡΠ΅ΠΊΡΠΈΠ²Π½ΡΡ ΡΠ°Π±ΠΎΡΡ Π³Π΅Π½Π΅ΡΠ°ΡΠΎΡΠ°, Π° Π½Π°ΡΡΠ½ΡΡΡΠΉ ΡΠ»ΠΈΡΠΊΠΎΠΌ ΡΠΈΠ»ΡΠ½ΠΎ ΠΏΡΠΈΠ²ΠΎΠ΄ΠΈΡ ΠΊ ΡΠ°Π·ΡΡΡΠ΅Π½ΠΈΡ Π΅Π³ΠΎ ΠΏΠΎΠ΄ΡΠΈΠΏΠ½ΠΈΠΊΠΎΠ².
Π’Π΅Ρ Π½ΠΈΡΠ΅ΡΠΊΠΎΠ΅ ΠΎΠ±ΡΠ»ΡΠΆΠΈΠ²Π°Π½ΠΈΠ΅ Π³Π΅Π½Π΅ΡΠ°ΡΠΎΡΠ° Π½Π° Π°Π²ΡΠΎΠΌΠΎΠ±ΠΈΠ»ΡΡ Π£Π°Π· ΠΠ°ΡΡΠΈΠΎΡ, Π£Π°Π· ΠΠΈΠΊΠ°ΠΏ ΠΈ Π£Π°Π· Π₯Π°Π½ΡΠ΅Ρ Ρ Π΄Π²ΠΈΠ³Π°ΡΠ΅Π»Π΅ΠΌ ΠΠΠ-40906.
Π Π°Π±ΠΎΡΠΎΡΠΏΠΎΡΠΎΠ±Π½ΠΎΡΡΡ Π³Π΅Π½Π΅ΡΠ°ΡΠΎΡΠ° ΠΊΠΎΠ½ΡΡΠΎΠ»ΠΈΡΡΡΡ ΠΏΠΎ ΡΠΈΠ³Π½Π°Π»ΠΈΠ·Π°ΡΠΎΡΡ Π½Π΅ΠΈΡΠΏΡΠ°Π²Π½ΠΎΡΡΠΈ Π³Π΅Π½Π΅ΡΠ°ΡΠΎΡΠ° (ΠΊΠΎΠ½ΡΡΠΎΠ»Ρ Π·Π°ΡΡΠ΄Π° Π°ΠΊΠΊΡΠΌΡΠ»ΡΡΠΎΡΠ½ΠΎΠΉ Π±Π°ΡΠ°ΡΠ΅ΠΈ) ΠΈ ΡΠΊΠ°Π·Π°ΡΠ΅Π»Ρ Π½Π°ΠΏΡΡΠΆΠ΅Π½ΠΈΡ, ΡΠ°ΡΠΏΠΎΠ»ΠΎΠΆΠ΅Π½Π½ΡΠΌ Π½Π° ΠΊΠΎΠΌΠ±ΠΈΠ½Π°ΡΠΈΠΈ ΠΏΡΠΈΠ±ΠΎΡΠΎΠ². ΠΡΠΈ Π½ΠΎΡΠΌΠ°Π»ΡΠ½ΠΎ ΡΠ°Π±ΠΎΡΠ°ΡΡΠ΅ΠΌ Π³Π΅Π½Π΅ΡΠ°ΡΠΎΡΠ΅ ΡΠΈΠ³Π½Π°Π»ΠΈΠ·Π°ΡΠΎΡ Π½Π΅ Π³ΠΎΡΠΈΡ, Π° Π½Π°ΠΏΡΡΠΆΠ΅Π½ΠΈΠ΅ Π±ΠΎΡΡΠΎΠ²ΠΎΠΉ ΡΠ΅ΡΠΈ Π½Π°Ρ ΠΎΠ΄ΠΈΡΡΡ Π² Π½ΠΎΡΠΌΠ΅. Π ΡΠ»ΡΡΠ°Π΅ Π½Π΅ΠΈΡΠΏΡΠ°Π²Π½ΠΎΡΡΠΈ ΡΠ°Π±ΠΎΡΠΎΡΠΏΠΎΡΠΎΠ±Π½ΠΎΡΡΡ Π³Π΅Π½Π΅ΡΠ°ΡΠΎΡΠ° Π½Π°Π΄ΠΎ ΠΏΡΠΎΠ²Π΅ΡΠΈΡΡ Π½Π° ΡΡΠ΅Π½Π΄Π΅. ΠΠ΅ΡΠΈΠΎΠ΄ΠΈΡΠ΅ΡΠΊΠΈ Π½Π΅ΠΎΠ±Ρ ΠΎΠ΄ΠΈΠΌΠΎ ΠΎΡΠΈΡΠ°ΡΡ Π³Π΅Π½Π΅ΡΠ°ΡΠΎΡ ΠΎΡ Π³ΡΡΠ·ΠΈ, ΠΏΡΠΎΠ²Π΅ΡΡΡΡ Π½Π°Π΄Π΅ΠΆΠ½ΠΎΡΡΡ Π΅Π³ΠΎ ΠΊΡΠ΅ΠΏΠ»Π΅Π½ΠΈΡ ΠΊ Π΄Π²ΠΈΠ³Π°ΡΠ΅Π»Ρ ΠΈ Π½Π°Π΄Π΅ΠΆΠ½ΠΎΡΡΡ ΡΠΎΠ΅Π΄ΠΈΠ½Π΅Π½ΠΈΠΉ ΠΏΡΠΎΠ²ΠΎΠ΄ΠΎΠ² Ρ Π²ΡΠ²ΠΎΠ΄Π°ΠΌΠΈ Π³Π΅Π½Π΅ΡΠ°ΡΠΎΡΠ°.
ΠΠΎΠ·ΠΌΠΎΠΆΠ½ΡΠ΅ Π½Π΅ΠΈΡΠΏΡΠ°Π²Π½ΠΎΡΡΠΈ Π³Π΅Π½Π΅ΡΠ°ΡΠΎΡΠ° Π½Π° Π°Π²ΡΠΎΠΌΠΎΠ±ΠΈΠ»ΡΡ Π£Π°Π· ΠΠ°ΡΡΠΈΠΎΡ, Π£Π°Π· ΠΠΈΠΊΠ°ΠΏ ΠΈ Π£Π°Π· Π₯Π°Π½ΡΠ΅Ρ Ρ Π΄Π²ΠΈΠ³Π°ΡΠ΅Π»Π΅ΠΌ ΠΠΠ-40906.
β ΠΡΠΎΡΠΊΠ°Π»ΡΠ·ΡΠ²Π°Π΅Ρ ΡΠ΅ΠΌΠ΅Π½Ρ ΠΏΡΠΈΠ²ΠΎΠ΄Π° Π³Π΅Π½Π΅ΡΠ°ΡΠΎΡΠ°.
β ΠΠ΅ΠΈΡΠΏΡΠ°Π²Π΅Π½ ΡΠ΅Π³ΡΠ»ΡΡΠΎΡ Π½Π°ΠΏΡΡΠΆΠ΅Π½ΠΈΡ.
β ΠΠΎΡΠΎΡΠΊΠΎΠ΅ Π·Π°ΠΌΡΠΊΠ°Π½ΠΈΠ΅ ΠΎΠ±ΠΌΠΎΡΠΊΠΈ Π²ΠΎΠ·Π±ΡΠΆΠ΄Π΅Π½ΠΈΡ Π³Π΅Π½Π΅ΡΠ°ΡΠΎΡΠ°
β ΠΠ±ΡΡΠ² ΠΈΠ»ΠΈ ΠΊΠΎΡΠΎΡΠΊΠΎΠ΅ Π·Π°ΠΌΡΠΊΠ°Π½ΠΈΠ΅ Π΄ΠΈΠΎΠ΄ΠΎΠ² Π²ΡΠΏΡΡΠΌΠΈΡΠ΅Π»ΡΠ½ΠΎΠ³ΠΎ Π±Π»ΠΎΠΊΠ°.
β ΠΠ΅ΠΈΡΠΏΡΠ°Π²Π΅Π½ ΡΠ΅Π³ΡΠ»ΡΡΠΎΡ Π½Π°ΠΏΡΡΠΆΠ΅Π½ΠΈΡ.
β ΠΠ·Π½ΠΎΡΠ΅Π½Ρ ΡΠ΅ΡΠΊΠΈ Π³Π΅Π½Π΅ΡΠ°ΡΠΎΡΠ°.
β ΠΠ°Π²ΠΈΡΠ»ΠΈ ΡΠ΅ΡΠΊΠΈ Π³Π΅Π½Π΅ΡΠ°ΡΠΎΡΠ°, ΠΎΠΊΠΈΡΠ»Π΅Π½Ρ ΠΊΠΎΠ½ΡΠ°ΠΊΡΠ½ΡΠ΅ ΠΊΠΎΠ»ΡΡΠ°.
β ΠΠ±ΡΡΠ² ΠΎΠ±ΠΌΠΎΡΠΊΠΈ Π²ΠΎΠ·Π±ΡΠΆΠ΄Π΅Π½ΠΈΡ Π³Π΅Π½Π΅ΡΠ°ΡΠΎΡΠ°.
ΠΡΠΈ ΡΠ°Π±ΠΎΡΠ΅ Π΄Π²ΠΈΠ³Π°ΡΠ΅Π»Ρ ΠΠΠ-40906 Π·Π°Π³ΠΎΡΠ°Π΅ΡΡΡ ΡΠΈΠ³Π½Π°Π»ΠΈΠ·Π°ΡΠΎΡ ΡΠ°Π·ΡΡΠ΄Π° Π°ΠΊΠΊΡΠΌΡΠ»ΡΡΠΎΡΠ½ΠΎΠΉ Π±Π°ΡΠ°ΡΠ΅ΠΈ (ΡΡΡΠ΅Π»ΠΊΠ° ΡΠΊΠ°Π·Π°ΡΠ΅Π»Ρ Π½Π°ΠΏΡΡΠΆΠ΅Π½ΠΈΡ Π½Π° Π£Π°Π· Π₯Π°Π½ΡΠ΅Ρ Π½Π°Ρ ΠΎΠ΄ΠΈΡΡΡ Π² Π»Π΅Π²ΠΎΠΉ ΠΊΡΠ°ΡΠ½ΠΎΠΉ Π·ΠΎΠ½Π΅) ΠΈΠ»ΠΈ Π·Π°Π³ΠΎΡΠ°Π΅ΡΡΡ ΡΠΈΠ³Π½Π°Π»ΠΈΠ·Π°ΡΠΎΡ Π½Π΅ΠΈΡΠΏΡΠ°Π²Π½ΠΎΡΡΠΈ ΠΈ ΡΠΈΡΡΠ΅ΠΌΠ° Π²ΡΠ΄Π°Π΅Ρ ΠΊΠΎΠ΄ ΠΎΡΠΈΠ±ΠΊΠΈ 0560 ΠΈΠ»ΠΈ 0562.
-ΠΡΠΎΡΠΊΠ°Π»ΡΠ·ΡΠ²Π°Π΅Ρ ΡΠ΅ΠΌΠ΅Π½Ρ ΠΏΡΠΈΠ²ΠΎΠ΄Π° Π³Π΅Π½Π΅ΡΠ°ΡΠΎΡΠ° ΠΈ Π²ΠΎΠ΄ΡΠ½ΠΎΠ³ΠΎ Π½Π°ΡΠΎΡΠ° Π½Π° Π±ΠΎΠ»ΡΡΠΈΡ
ΠΎΠ±ΠΎΡΠΎΡΠ°Ρ
.
-ΠΡΠ»Π°Π±Π»Π΅Π½ΠΎ ΠΊΡΠ΅ΠΏΠ»Π΅Π½ΠΈΠ΅ Π½Π°ΠΊΠΎΠ½Π΅ΡΠ½ΠΈΠΊΠΎΠ² ΠΏΡΠΎΠ²ΠΎΠ΄ΠΎΠ² Π½Π° Π³Π΅Π½Π΅ΡΠ°ΡΠΎΡΠ΅ ΠΈ Π°ΠΊΠΊΡΠΌΡΠ»ΡΡΠΎΡΠ΅, ΠΏΠΎΠ²ΡΠ΅ΠΆΠ΄Π΅Π½ ΠΏΡΠΎΠ²ΠΎΠ΄.
-ΠΠ΅ΠΈΡΠΏΡΠ°Π²Π΅Π½ Π°ΠΊΠΊΡΠΌΡΠ»ΡΡΠΎΡ.
-ΠΠ΅ΠΈΡΠΏΡΠ°Π²Π΅Π½ ΡΠ΅Π³ΡΠ»ΡΡΠΎΡ Π½Π°ΠΏΡΡΠΆΠ΅Π½ΠΈΡ.
ΠΡΠΈ ΡΠ°Π±ΠΎΡΠ΅ Π΄Π²ΠΈΠ³Π°ΡΠ΅Π»Ρ ΠΠΠ-40906 ΡΡΡΠ΅Π»ΠΊΠ° ΡΠΊΠ°Π·Π°ΡΠ΅Π»Ρ Π½Π°ΠΏΡΡΠΆΠ΅Π½ΠΈΡ Π½Π° Π£Π°Π· Π₯Π°Π½ΡΠ΅Ρ Π½Π°Ρ ΠΎΠ΄ΠΈΡΡΡ Π² ΠΏΡΠ°Π²ΠΎΠΉ ΠΊΡΠ°ΡΠ½ΠΎΠΉ Π·ΠΎΠ½Π΅ ΠΈΠ»ΠΈ Π·Π°Π³ΠΎΡΠ°Π΅ΡΡΡ ΡΠΈΠ³Π½Π°Π»ΠΈΠ·Π°ΡΠΎΡ Π½Π΅ΠΈΡΠΏΡΠ°Π²Π½ΠΎΡΡΠΈ Ρ ΠΊΠΎΠ΄ΠΎΠΌ ΠΎΡΠΈΠ±ΠΊΠΈ 0563.
β ΠΠ΅ΠΈΡΠΏΡΠ°Π²Π΅Π½ ΡΠ΅Π³ΡΠ»ΡΡΠΎΡ Π½Π°ΠΏΡΡΠΆΠ΅Π½ΠΈΡ.
β ΠΠ·Π½ΠΎΡΠ΅Π½Ρ ΠΏΠΎΠ΄ΡΠΈΠΏΠ½ΠΈΠΊΠΈ.
β Π ΠΎΡΠΎΡ Π·Π°Π΄Π΅Π²Π°Π΅Ρ Π·Π° ΠΏΠΎΠ»ΡΡΡ ΡΡΠ°ΡΠΎΡΠ°.
ΠΠΎΠΌΠΏΠ°Π½ΠΈΡ KIA Motors Rus ΡΠ΅Π°Π»ΠΈΠ·ΠΎΠ²Π°Π»Π° Π² Π ΠΎΡΡΠΈΠΈ 1 ΠΌΠ»Π½ Π°Π²ΡΠΎΠΌΠΎΠ±ΠΈΠ»Π΅ΠΉ Ρ ΠΌΠΎΠΌΠ΅Π½ΡΠ° ΡΠ²ΠΎΠ΅Π³ΠΎ ΠΎΡΠ½ΠΎΠ²Π°Π½ΠΈΡ Π² 2009 Π³ΠΎΠ΄Ρ
Π ΠΎΡΡΠΈΠΉΡΠΊΠΈΠ΅ Π΄ΠΈΠ»Π΅ΡΡ Hyundai Π² Π°Π²Π³ΡΡΡΠ΅ ΡΠ΅Π°Π»ΠΈΠ·ΠΎΠ²Π°Π»ΠΈ 12584 Π°Π²ΡΠΎΠΌΠΎΠ±ΠΈΠ»Ρ β Π½Π° 6,2% ΠΌΠ΅Π½ΡΡΠ΅, ΡΠ΅ΠΌ Π³ΠΎΠ΄ΠΎΠΌ ΡΠ°Π½Π΅Π΅
ΠΠ΅ΡΠΌΠΎΡΡΡ Π½Π° ΠΏΠ°Π΄Π΅Π½ΠΈΠ΅ ΠΏΡΠΎΠ΄Π°ΠΆ Π½Π° ΡΠΎΡΡΠΈΠΉΡΠΊΠΎΠΌ ΡΡΠ½ΠΊΠ΅, ΠΊΠΎΡΠ΅ΠΉΡΠΊΠΈΠΉ Π°Π²ΡΠΎΠΊΠΎΠ½ΡΠ΅ΡΠ½ Hyundai-Kia ΠΈΠ·ΡΡΠ°Π΅Ρ Π²ΠΎΠ·ΠΌΠΎΠΆΠ½ΠΎΡΡΡ Π·Π°ΠΏΡΡΠΊΠ° Π½ΠΎΠ²ΡΡ ΠΏΡΠΎΠΈΠ·Π²ΠΎΠ΄ΡΡΠ²Π΅Π½Π½ΡΡ ΠΏΠ»ΠΎΡΠ°Π΄ΠΎΠΊ
ΠΠ²ΡΠΎΡ ΡΡΠ°ΡΡΠΈ: ΠΡΡΠ΅ΠΌ ΠΠΎΠ½Π΄ΡΠ°ΡΡΠ΅Π²
ΠΠΎΠ±ΡΡΠΉ Π΄Π΅Π½Ρ! Π― ΠΡΡΠ΅ΠΌ. Π§ΡΡΡ ΠΌΠ΅Π½ΡΡΠ΅ 9 Π»Π΅Ρ ΡΠ°Π±ΠΎΡΠ°Ρ ΡΠ»Π΅ΡΠ°ΡΠ΅ΠΌ ΠΈ ΠΌΠ½Π΅ Π½ΡΠ°Π²ΠΈΡΡΡΡ ΡΠ°Π±ΠΎΡΠ°ΡΡ ΡΡΠΊΠ°ΠΌΠΈ. ΠΠΎΠ³Π΄Π° ΡΠΎΠ·Π΄Π°Π΅ΡΡ Π½ΠΎΠ²ΡΠ΅ ΠΏΠΎΠ»Π΅Π·Π½ΡΠ΅ Π²Π΅ΡΠΈ ΠΈΠ»ΠΈ Π²ΠΎΠ·Π²ΡΠ°ΡΠ°Π΅ΡΡ ΠΊ ΠΆΠΈΠ·Π½ΠΈ ΡΠ»ΠΎΠΌΠ°Π½Π½ΡΠ΅ ΠΏΡΠ΅Π΄ΠΌΠ΅ΡΡ. Π Π°Π·Π²Π΅ ΡΡΠΎ Π½Π΅ ΠΏΡΠ΅ΠΊΡΠ°ΡΠ½ΠΎ? Π Π΅ΠΊΠΎΠΌΠ΅Π½Π΄ΡΡ, ΠΏΠ΅ΡΠ΅Π΄ ΡΠ΅Π°Π»ΠΈΠ·Π°ΡΠΈΠ΅ΠΉ ΠΈΠ΄Π΅ΠΉ Ρ ΠΌΠΎΠ΅Π³ΠΎ ΡΠ°ΠΉΡΠ°, ΠΏΡΠΎΠΊΠΎΠ½ΡΡΠ»ΡΡΠΈΡΠΎΠ²Π°ΡΡΡΡ ΡΠΎ ΡΠΏΠ΅ΡΠΈΠ°Π»ΠΈΡΡΠ°ΠΌΠΈ. Π£Π΄Π°ΡΠ½ΠΎΠ³ΠΎ ΡΠ°Π±ΠΎΡΠ΅Π³ΠΎ Π΄Π½Ρ!
β ΠΠ±ΠΎ ΠΌΠ½Π΅ β ΠΠ±ΡΠ°ΡΠ½Π°Ρ ΡΠ²ΡΠ·Ρ ΠΡΠ΅Π½ΠΈΡΠ΅ ΡΡΠ°ΡΡΡ: ΠΡΠ΅Π½ΠΊΠ° 1.5 ΠΏΡΠΎΠ³ΠΎΠ»ΠΎΡΠΎΠ²Π°Π²ΡΠΈΡ : 47ΠΠ΅Π½Π΅ΡΠ°ΡΠΎΡ Π£ΠΠΠ°: ΠΏΠΎΠ΄ΠΊΠ»ΡΡΠ΅Π½ΠΈΠ΅ ΠΈ Π·Π°ΠΌΠ΅Π½Π°
ΠΠ²ΡΠΎΠΌΠΎΠ±ΠΈΠ»ΠΈ Π£ΠΠ β ΡΡΠΎ, ΠΏΠΎΠΆΠ°Π»ΡΠΉ, ΡΠ°ΠΌΡΠ΅ ΡΠ°ΡΠΏΡΠΎΡΡΡΠ°Π½Π΅Π½Π½ΡΠ΅ Π²Π½Π΅Π΄ΠΎΡΠΎΠΆΠ½ΠΈΠΊΠΈ Π² Π½Π°ΡΠ΅ΠΉ ΡΡΡΠ°Π½Π΅. ΠΡΡΠΎΡΠ°ΠΉΡΠ°Ρ ΡΠ΅ΠΌΠΎΠ½ΡΠΎΠΏΡΠΈΠ³ΠΎΠ΄Π½ΠΎΡΡΡ, ΠΏΡΠΎΡΡΠΎΡΠ° ΠΊΠΎΠ½ΡΡΡΡΠΊΡΠΈΠΈ, Π½Π°Π΄Π΅ΠΆΠ½ΠΎΡΡΡ β Π²ΡΠ΅ ΡΡΠΎ ΡΠ°ΠΊΡΠΎΡΡ, ΡΠΏΠΎΡΠΎΠ±ΡΡΠ²ΡΡΡΠΈΠ΅ ΠΈΡ ΠΏΠΎΠΏΡΠ»ΡΡΠ½ΠΎΡΡΠΈ ΡΠΆΠ΅ ΠΌΠ½ΠΎΠ³ΠΈΠ΅ Π΄Π΅ΡΡΡΠΈΠ»Π΅ΡΠΈΡ. Π ΡΠΎΠΆΠ°Π»Π΅Π½ΠΈΡ, ΠΌΠ΅Ρ Π°Π½ΠΈΠΊΠ°, ΠΊΠ°ΠΊΠΎΠΉ Π±Ρ Π½Π°Π΄Π΅ΠΆΠ½ΠΎΠΉ ΠΎΠ½Π° Π½ΠΈ Π±ΡΠ»Π°, Π²ΡΠ΅ ΠΆΠ΅ Π½Π΅ Π²Π΅ΡΠ½Π°. Π ΡΠΎΠΌ ΡΠΈΡΠ»Π΅ ΠΈ ΠΏΡΠΈΠ±ΠΎΡΡ ΡΠ»Π΅ΠΊΡΡΠΎΠΎΠ±ΠΎΡΡΠ΄ΠΎΠ²Π°Π½ΠΈΡ. ΠΡΠΊΠ°Π·ΠΎΠ² Π² ΠΈΡ ΡΠ°Π±ΠΎΡΠ΅ ΠΌΠ½ΠΎΠΆΠ΅ΡΡΠ²ΠΎ, Π½ΠΎ ΡΠ°ΠΌΡΠΉ ΠΎΡΠ²Π΅ΡΡΡΠ²Π΅Π½Π½ΡΠΉ ΡΠ»Π΅ΠΌΠ΅Π½Ρ β Π³Π΅Π½Π΅ΡΠ°ΡΠΎΡ ΡΠ»Π΅ΠΊΡΡΠΈΡΠ΅ΡΠΊΠΎΠ³ΠΎ ΡΠΎΠΊΠ°. Π Π½Π΅ΠΌ ΠΈ ΠΏΠΎΠΉΠ΄Π΅Ρ ΡΠ΅Π³ΠΎΠ΄Π½Ρ ΡΠ΅ΡΡ.
Π§ΡΠΎ ΡΠ°ΠΊΠΎΠ΅ Π³Π΅Π½Π΅ΡΠ°ΡΠΎΡ
ΠΡΠΎ ΡΡΡΡΠΎΠΉΡΡΠ²ΠΎ Π΄Π»Ρ ΠΏΡΠ΅ΠΎΠ±ΡΠ°Π·ΠΎΠ²Π°Π½ΠΈΡ Π²ΡΠ°ΡΠ΅Π½ΠΈΡ ΠΊΠΎΠ»Π΅Π½ΡΠ°ΡΠΎΠ³ΠΎ Π²Π°Π»Π° Π² ΡΠ»Π΅ΠΊΡΡΠΈΡΠ΅ΡΠΊΠΈΠΉ ΡΠΎΠΊ. ΠΠ΅Π½Π΅ΡΠ°ΡΠΎΡ Π²Ρ ΠΎΠ΄ΠΈΡ Π² ΡΠΎΡΡΠ°Π² Π±ΠΎΡΡΠΎΠ²ΠΎΠΉ ΡΠ»Π΅ΠΊΡΡΠΎΡΠ΅ΡΠΈ Π°Π²ΡΠΎΠΌΠΎΠ±ΠΈΠ»Ρ. ΠΡΠΈ ΡΠ°Π±ΠΎΡΠ΅ Π΄Π²ΠΈΠ³Π°ΡΠ΅Π»Ρ ΡΠ·Π΅Π» ΠΏΠΎΠ΄Π·Π°ΡΡΠΆΠ°Π΅Ρ Π°ΠΊΠΊΡΠΌΡΠ»ΡΡΠΎΡΠ½ΡΡ Π±Π°ΡΠ°ΡΠ΅Ρ ΠΈ ΠΎΠ±Π΅ΡΠΏΠ΅ΡΠΈΠ²Π°Π΅Ρ ΡΠΈΡΡΠ΅ΠΌΡ Π·Π°ΠΆΠΈΠ³Π°Π½ΠΈΡ, ΠΎΠ±ΡΠ»ΡΠΆΠΈΠ²Π°ΡΡΠΈΠ΅ ΡΠΈΡΡΠ΅ΠΌΡ ΠΈ ΡΠ°ΠΌ Π°Π²ΡΠΎΠΌΠΎΠ±ΠΈΠ»Ρ ΡΠ»Π΅ΠΊΡΡΠΈΡΠ΅ΡΠΊΠΈΠΌ ΡΠΎΠΊΠΎΠΌ. ΠΠ΅ΠΏΠΎΠ»Π°Π΄ΠΎΠΊ Π² Π΅Π³ΠΎ ΡΠ°Π±ΠΎΡΠ΅ Π½Π΅ ΡΠ°ΠΊ ΠΌΠ½ΠΎΠ³ΠΎ. ΠΠΎ ΡΡΠΎΠ±Ρ ΠΏΠΎΠ½ΡΡΡ ΠΈΡ ΠΏΡΠΈΡΠΈΠ½Ρ, ΡΠ»Π΅Π΄ΡΠ΅Ρ Π±ΠΎΠ»Π΅Π΅ ΠΏΠΎΠ΄ΡΠΎΠ±Π½ΠΎ Π²ΡΡΡΠ½ΠΈΡΡ ΠΏΡΠΈΠ½ΡΠΈΠΏ ΡΠ°Π±ΠΎΡΡ ΡΡΠΎΠ³ΠΎ ΡΡΡΡΠΎΠΉΡΡΠ²Π°.
ΠΠ°ΠΊ ΡΠ°Π±ΠΎΡΠ°Π΅Ρ Π³Π΅Π½Π΅ΡΠ°ΡΠΎΡ
ΠΠΎΠ½ΡΡΡΡΠΊΡΠΈΠ²Π½ΠΎ ΡΡΡΡΠΎΠΉΡΡΠ²ΠΎ ΠΏΠΎΠ²ΡΠΎΡΡΠ΅Ρ ΠΎΠ±ΡΡΠ½ΡΠΉ ΡΠ»Π΅ΠΊΡΡΠΎΠ΄Π²ΠΈΠ³Π°ΡΠ΅Π»Ρ Ρ ΡΠΎΠΉ ΡΠ°Π·Π½ΠΈΡΠ΅ΠΉ, ΡΡΠΎ ΡΠΎΡΠΎΡ ΠΏΡΠΈΠ²ΠΎΠ΄ΠΈΡΡΡ Π² Π΄Π²ΠΈΠΆΠ΅Π½ΠΈΠ΅ ΠΏΡΠΈ ΠΏΠΎΠΌΠΎΡΠΈ ΡΠ΅ΠΌΠ΅Π½Π½ΠΎΠΉ ΠΏΠ΅ΡΠ΅Π΄Π°ΡΠΈ ΠΎΡ ΡΠΊΠΈΠ²Π° ΠΊΠΎΠ»Π΅Π½Π²Π°Π»Π° ΠΈ ΡΠ²ΠΎΠΈΠΌ Π²ΡΠ°ΡΠ΅Π½ΠΈΠ΅ΠΌ Π°ΠΊΡΠΈΠ²ΠΈΠ·ΠΈΡΡΠ΅Ρ Π² ΠΎΠ±ΠΌΠΎΡΠΊΠ΅ ΠΏΠ΅ΡΠ΅ΠΌΠ΅Π½Π½ΡΠΉ ΡΠΎΠΊ, ΠΊΠΎΡΠΎΡΡΠΉ ΠΏΡΠΈ ΠΏΠΎΠΌΠΎΡΠΈ Π²ΡΠΏΡΡΠΌΠΈΡΠ΅Π»ΡΠ½ΠΎΠ³ΠΎ Π±Π»ΠΎΠΊΠ° ΠΏΡΠ΅ΠΎΠ±ΡΠ°Π·ΡΠ΅ΡΡΡ Π² ΠΏΠΎΡΡΠΎΡΠ½Π½ΡΠΉ.
ΠΠΎ Π²Π΅Π»ΠΈΡΠΈΠ½Π° ΡΡΠΎΠ³ΠΎ ΡΠΎΠΊΠ° Π·Π°Π²ΠΈΡΠΈΡ ΠΎΡ ΡΠ°ΡΡΠΎΡΡ Π²ΡΠ°ΡΠ΅Π½ΠΈΡ ΡΠΎΡΠΎΡΠ° ΠΈ, ΡΠΎΠΎΡΠ²Π΅ΡΡΡΠ²Π΅Π½Π½ΠΎ, ΠΎΠ±ΠΎΡΠΎΡΠΎΠ² Π΄Π²ΠΈΠ³Π°ΡΠ΅Π»Ρ. ΠΠΎΡΡΠΎΠΌΡ Π³Π΅Π½Π΅ΡΠ°ΡΠΎΡ ΡΠ½Π°Π±ΠΆΠ°Π΅ΡΡΡ ΡΠ΅Π³ΡΠ»ΡΡΠΎΡΠΎΠΌ Π²ΡΡ ΠΎΠ΄Π½ΠΎΠ³ΠΎ Π½Π°ΠΏΡΡΠΆΠ΅Π½ΠΈΡ, ΠΊΠΎΡΠΎΡΡΠΉ Π΅Π³ΠΎ ΡΡΠ°Π±ΠΈΠ»ΠΈΠ·ΠΈΡΡΠ΅Ρ. ΠΠ΅Ρ Π°Π½ΠΈΠ·ΠΌ ΡΠ°Π±ΠΎΡΠ°Π΅Ρ Π½Π΅Π·Π°Π²ΠΈΡΠΈΠΌΠΎ ΠΎΡ ΡΠ°ΡΡΠΎΡΡ Π²ΡΠ°ΡΠ΅Π½ΠΈΡ ΡΠΎΡΠΎΡΠ°.
ΠΠ°ΠΊΠΈΠ΅ Ρ Π°ΡΠ°ΠΊΡΠ΅ΡΠΈΡΡΠΈΠΊΠΈ ΠΈΠΌΠ΅Π΅Ρ Π³Π΅Π½Π΅ΡΠ°ΡΠΎΡ
Π£ΠΠ Π² Π·Π°Π²ΠΎΠ΄ΡΠΊΠΎΠΌ ΠΈΡΠΏΠΎΠ»Π½Π΅Π½ΠΈΠΈ β Π΄ΠΎΠ²ΠΎΠ»ΡΠ½ΠΎ ΠΌΠ°Π»ΠΎΠΌΠΎΡΠ½ΡΠΉ Π°Π²ΡΠΎΠΌΠΎΠ±ΠΈΠ»Ρ. ΠΠ° ΡΠ°Π½Π½ΠΈΡ Π²ΡΠΏΡΡΠΊΠ°Ρ ΡΠΎΠΊ ΠΎΡΠ΄Π°ΡΠΈ Π΅Π³ΠΎ Π³Π΅Π½Π΅ΡΠ°ΡΠΎΡΠ° ΡΠΎΡΡΠ°Π²Π»ΡΠ» Π²ΡΠ΅Π³ΠΎ 40Π. ΠΠΏΠΎΡΠ»Π΅Π΄ΡΡΠ²ΠΈΠΈ ΠΏΠ°ΡΠ°ΠΌΠ΅ΡΡ ΡΠ²Π΅Π»ΠΈΡΠΈΠ»ΡΡ Π΄ΠΎ 60Π. ΠΠ·ΠΌΠ΅Π½ΠΈΠ»Π°ΡΡ ΠΊΠΎΠ½ΡΡΡΡΠΊΡΠΈΡ Π²ΡΠΏΡΡΠΌΠΈΡΠ΅Π»ΡΠ½ΠΎΠ³ΠΎ Π±Π»ΠΎΠΊΠ° ΠΈ ΡΠ΅Π³ΡΠ»ΡΡΠΎΡΠ° Π½Π°ΠΏΡΡΠΆΠ΅Π½ΠΈΡ. ΠΠ°ΠΊΠΎΠΉ ΠΈΠΌΠ΅Π» ΡΡΠ°ΡΠ½ΡΠΉ Π³Π΅Π½Π΅ΡΠ°ΡΠΎΡ Π£ΠΠ Β«ΠΡΡ Π°Π½ΠΊΠ°Β»? ΠΠΎΠ΄Π΅Π»Ρ 452 β Π²Π΅ΡΡΠΌΠ° Π½Π΅Π½Π°Π΄Π΅ΠΆΠ½ΡΠΉ Π°Π³ΡΠ΅Π³Π°Ρ. Π Π΅Π³ΠΎ ΠΏΡΠΎΠ±Π»Π΅ΠΌΠ°Ρ , ΠΊ ΡΡΠ°ΡΡΡΡ, ΠΌΠΎΠΆΠ½ΠΎ Ρ Π»Π΅Π³ΠΊΠΎΡΡΡΡ ΡΠ·Π½Π°ΡΡ ΠΏΠΎ Π²ΡΡΡΠΎΠ΅Π½Π½ΠΎΠΌΡ Π² ΠΏΡΠΈΠ±ΠΎΡΠ½ΡΡ ΠΏΠ°Π½Π΅Π»Ρ Π°ΠΌΠΏΠ΅ΡΠΌΠ΅ΡΡΡ. ΠΡΠ΅ ΠΎΠ΄Π½ΠΎΠΉ ΠΎΡΠΎΠ±Π΅Π½Π½ΠΎΡΡΡΡ ΡΡΠ°ΡΠΎΠ³ΠΎ Π³Π΅Π½Π΅ΡΠ°ΡΠΎΡΠ° ΡΠ²Π»ΡΠ΅ΡΡΡ ΡΠ΅Π³ΡΠ»ΡΡΠΎΡ Π½Π°ΠΏΡΡΠΆΠ΅Π½ΠΈΡ, Π²ΡΠΏΠΎΠ»Π½Π΅Π½Π½ΡΠΉ Π² Π²ΠΈΠ΄Π΅ ΠΎΡΠ΄Π΅Π»ΡΠ½ΠΎΠ³ΠΎ Π±Π»ΠΎΠΊΠ°. ΠΡΠΈ Π΅Π³ΠΎ Π½Π΅ΠΈΡΠΏΡΠ°Π²Π½ΠΎΡΡΠΈ, Π²Π²ΠΈΠ΄Ρ ΡΠ°ΠΌΠΎΠ²ΠΎΠ·Π±ΡΠΆΠ΄Π΅Π½ΠΈΡ ΠΎΠ±ΠΌΠΎΡΠΊΠΈ, Π΄Π²ΠΈΠ³Π°ΡΠ΅Π»Ρ ΠΏΡΠΈ Π²ΡΠΊΠ»ΡΡΠ΅Π½ΠΈΠΈ Π·Π°ΠΆΠΈΠ³Π°Π½ΠΈΡ ΠΎΡΠΊΠ°Π·ΡΠ²Π°Π»ΡΡ Π³Π»ΠΎΡ Π½ΡΡΡ.
ΠΠΎΠ²ΡΠ΅ Π³Π΅Π½Π΅ΡΠ°ΡΠΎΡΡ ΠΈΠΌΠ΅ΡΡ Π΄ΡΡΠ³ΡΡ ΠΊΠΎΠ½ΡΡΡΡΠΊΡΠΈΡ ΠΈ, ΡΠΎΠΎΡΠ²Π΅ΡΡΡΠ²Π΅Π½Π½ΠΎ, ΠΈΠ½ΡΡ ΡΡ Π΅ΠΌΡ ΠΏΠΎΠ΄ΠΊΠ»ΡΡΠ΅Π½ΠΈΡ. ΠΠ΄Π΅ΡΡ ΡΠ΅Π³ΡΠ»ΡΡΠΎΡ Π½Π°ΠΏΡΡΠΆΠ΅Π½ΠΈΡ Π²ΡΡΡΠΎΠ΅Π½ Π² ΡΠ΅ΡΠΊΠΎΠ΄Π΅ΡΠΆΠ°ΡΠ΅Π»Ρ ΠΈ Π²ΡΠΏΠΎΠ»Π½Π΅Π½ Π΅Π΄ΠΈΠ½ΡΠΌ Π±Π»ΠΎΠΊΠΎΠΌ. ΠΡΠ»ΠΈΡΠΈΡ ΠΊΠ°ΡΠ°ΡΡΡΡ ΠΈ ΠΏΡΠΈΠ²ΠΎΠ΄Π½ΠΎΠ³ΠΎ ΡΠ΅ΠΌΠ½Ρ. Π‘ΡΠ°ΡΡΠ΅ ΡΡΡΡΠΎΠΉΡΡΠ²Π° ΠΏΡΠΈΠ²ΠΎΠ΄ΠΈΠ»ΠΈΡΡ ΡΠ·ΠΊΠΈΠΌ ΡΠ΅ΠΌΠ½Π΅ΠΌ, Π½ΠΎΠ²ΡΠ΅ β Π±ΠΎΠ»Π΅Π΅ ΡΠΈΡΠΎΠΊΠΈΠΌ, ΠΏΠΎΠ»ΠΈΠΊΠ»ΠΈΠ½ΠΎΠ²ΡΠΌ. ΠΠ΅Π½Π΅ΡΠ°ΡΠΎΡ Π£ΠΠ Β«ΠΠ°ΡΡΠΈΠΎΡΒ» ΠΈΠΌΠ΅Π΅Ρ Π±ΠΎΠ»Π΅Π΅ ΠΌΠΎΡΠ½ΡΠΉ, Ρ Π²ΡΡ ΠΎΠ΄Π½ΡΠΌ ΡΠΎΠΊΠΎΠΌ Π΄ΠΎ 120Π, ΠΏΠΎΡΠΊΠΎΠ»ΡΠΊΡ Π½Π° ΡΡΠΎΠΌ Π°Π²ΡΠΎΠΌΠΎΠ±ΠΈΠ»Π΅ ΡΡΡΠ°Π½ΠΎΠ²Π»Π΅Π½ΠΎ ΠΌΠ½ΠΎΠΆΠ΅ΡΡΠ²ΠΎ ΡΠ»Π΅ΠΊΡΡΠΈΡΠ΅ΡΠΊΠΈΡ ΠΏΠΎΡΡΠ΅Π±ΠΈΡΠ΅Π»Π΅ΠΉ, ΡΠ΅Π³ΠΎ Π½Π΅Ρ Π² ΠΏΡΠ΅Π΄ΡΠ΄ΡΡΠΈΡ ΠΌΠΎΠ΄Π΅Π»ΡΡ .
ΠΡΠΎΠ±Π΅Π½Π½ΠΎΡΡΠΈ ΠΏΠΎΠ΄ΠΊΠ»ΡΡΠ΅Π½ΠΈΡ
Π‘ΠΏΠΎΡΠΎΠ±ΠΎΠ² ΠΏΠΎΠ΄ΠΊΠ»ΡΡΠ΅Π½ΠΈΡ ΡΡΡΡΠΎΠΉΡΡΠ²Π° Π΄ΠΎΠ²ΠΎΠ»ΡΠ½ΠΎ ΠΌΠ½ΠΎΠ³ΠΎ. ΠΠ΅Π»ΠΎ Π² ΡΠΎΠΌ, ΡΡΠΎ Π² Π·Π°Π²ΠΈΡΠΈΠΌΠΎΡΡΠΈ ΠΎΡ ΡΠΈΠΏΠ° Π³Π΅Π½Π΅ΡΠ°ΡΠΎΡΠ° (Ρ Π²Π½Π΅ΡΠ½ΠΈΠΌ ΡΠ΅Π³ΡΠ»ΡΡΠΎΡΠΎΠΌ Π½Π°ΠΏΡΡΠΆΠ΅Π½ΠΈΡ ΠΈΠ»ΠΈ Π²ΡΡΡΠΎΠ΅Π½Π½ΡΠΌ) Π²ΠΎΠ·ΠΌΠΎΠΆΠ½ΠΎ ΡΠ°Π·Π½ΠΎΠΎΠ±ΡΠ°Π·Π½ΠΎΠ΅ ΠΏΠΎΠ΄ΠΊΠ»ΡΡΠ΅Π½ΠΈΠ΅. ΠΠΎ Π²ΡΠ΅Ρ ΡΠ»ΡΡΠ°ΡΡ ΠΏΠΎΠ΄ΠΊΠ»ΡΡΠ΅Π½ΠΈΠ΅ Π³Π΅Π½Π΅ΡΠ°ΡΠΎΡΠ° Π£ΠΠΠ° ΠΏΡΠΎΠΈΠ·Π²ΠΎΠ΄ΠΈΡΡΡ ΠΏΡΠΈ ΠΏΠΎΠΌΠΎΡΠΈ ΡΡΠ΅Ρ ΠΏΡΠΎΠ²ΠΎΠ΄ΠΎΠ². ΠΡΠΎ ΠΎΠ±ΡΠΈΠΉ ΠΏΠ»ΡΡ Π½Π° Π°ΠΊΠΊΡΠΌΡΠ»ΡΡΠΎΡ, ΠΊ Π·Π°ΠΌΠΊΡ Π·Π°ΠΆΠΈΠ³Π°Π½ΠΈΡ, ΠΊΠΎΠ½ΡΡΠΎΠ»ΡΠ½ΠΎΠΉ Π»Π°ΠΌΠΏΠ΅ ΠΈ Π²ΠΎΠ»ΡΡΠΌΠ΅ΡΡΡ Π½Π° ΠΏΡΠΈΠ±ΠΎΡΠ½ΠΎΠΉ ΠΏΠ°Π½Π΅Π»ΠΈ. ΠΠ°ΡΠΈΠ°Π½ΡΠΎΠ² ΠΌΠΎΠ΄Π΅ΡΠ½ΠΈΠ·Π°ΡΠΈΠΈ ΠΏΠΎΠ΄ΠΊΠ»ΡΡΠ΅Π½ΠΈΡ Π΄ΠΎΠ²ΠΎΠ»ΡΠ½ΠΎ ΠΌΠ½ΠΎΠ³ΠΎ. Π Π²ΡΠ΅ ΠΎΠ½ΠΈ ΡΡΠ΅Π±ΡΡΡ Π΄ΠΎΠ²ΠΎΠ»ΡΠ½ΠΎ ΡΠ΅ΡΡΠ΅Π·Π½ΠΎΠ³ΠΎ Π·Π½Π°Π½ΠΈΡ ΠΏΡΠΈΠ½ΡΠΈΠΏΠΎΠ² ΡΠ°Π±ΠΎΡΡ Π°Π²ΡΠΎΠΌΠΎΠ±ΠΈΠ»ΡΠ½ΠΎΠΉ ΡΠ»Π΅ΠΊΡΡΠΈΠΊΠΈ. Π ΠΏΡΠΎΡΠΈΠ²Π½ΠΎΠΌ ΡΠ»ΡΡΠ°Π΅ Π²ΠΎΠ·ΠΌΠΎΠΆΠ½ΠΎ ΠΊΠ°ΠΊ ΠΌΠΈΠ½ΠΈΠΌΡΠΌ ΠΊΠΎΡΠΎΡΠΊΠΎΠ΅ Π·Π°ΠΌΡΠΊΠ°Π½ΠΈΠ΅ Π² Π²ΡΠΏΡΡΠΌΠΈΡΠ΅Π»ΡΠ½ΠΎΠΌ Π±Π»ΠΎΠΊΠ΅.
Π Π΅ΠΌΠ½ΠΈ ΠΏΡΠΈΠ²ΠΎΠ΄Π°
ΠΠ°ΠΊ ΡΠΆΠ΅ Π³ΠΎΠ²ΠΎΡΠΈΠ»ΠΎΡΡ, ΡΡΡΠ΅ΡΡΠ²ΡΠ΅Ρ ΠΌΠ½ΠΎΠΆΠ΅ΡΡΠ²ΠΎ ΠΌΠΎΠ΄ΠΈΡΠΈΠΊΠ°ΡΠΈΠΉ Π³Π΅Π½Π΅ΡΠ°ΡΠΎΡΠΎΠ² Π½Π° Π£ΠΠ. ΠΠ½ΠΎΠ³ΠΈΠ΅ ΠΈΠ· Π½ΠΈΡ ΡΡΡΠ°Π½Π°Π²Π»ΠΈΠ²Π°ΡΡΡΡ ΡΠΎΠ»ΡΠΊΠΎ Π½Π° ΠΊΠΎΠ½ΠΊΡΠ΅ΡΠ½ΡΠ΅ Π΄Π²ΠΈΠ³Π°ΡΠ΅Π»ΠΈ, Π² ΡΠΎΠΌ ΡΠΈΡΠ»Π΅ ΠΈ Π½Π° Π£ΠΠ. ΠΠΎ ΠΏΡΠΈΡΠΈΠ½Π΅ ΡΠΎΠ³ΠΎ, ΡΡΠΎ ΠΏΡΠΈΠ²ΠΎΠ΄ ΠΠ Π Π½Π° ΡΡΠΈΡ Π΄Π²ΠΈΠ³Π°ΡΠ΅Π»ΡΡ ΡΠ΅ΠΏΠ½ΠΎΠΉ, ΡΠΊΠΈΠ² Π³Π΅Π½Π΅ΡΠ°ΡΠΎΡΠ° ΡΠΎΠ²ΠΌΠ΅ΡΠ΅Π½ Ρ Π½Π°ΡΠΎΡΠΎΠΌ ΠΎΡ Π»Π°ΠΆΠ΄Π°ΡΡΠ΅ΠΉ ΠΆΠΈΠ΄ΠΊΠΎΡΡΠΈ ΠΈ ΠΊΡΡΠ»ΡΡΠ°ΡΠΊΠΎΠΉ ΡΠ°Π΄ΠΈΠ°ΡΠΎΡΠ°. ΠΠΌΠ΅Π΅Ρ Π΄ΠΎΠ²ΠΎΠ»ΡΠ½ΠΎ Π±ΠΎΠ»ΡΡΠΎΠΉ ΡΠ°Π·ΠΌΠ΅Ρ ΡΠ΅ΠΌΠ½Ρ Π³Π΅Π½Π΅ΡΠ°ΡΠΎΡΠ° Π£ΠΠ. ΠΠ½ ΡΠΎΡΡΠ°Π²Π»ΡΠ΅Ρ ΠΎΡ 1030 Π΄ΠΎ 1238 ΠΌΠΌ Π² Π΄Π»ΠΈΠ½Ρ.
ΠΡΠ½ΠΎΠ²Π½Π°Ρ ΠΌΠΎΠ΄Π΅Π»Ρ β 6Π Π1220.ΠΡΠΎΠΌΠ΅ ΡΠΎΠ³ΠΎ, Π΅ΡΡΡ ΠΌΠΎΠ΄ΠΈΡΠΈΠΊΠ°ΡΠΈΠΈ Ρ Π³ΠΈΠ΄ΡΠΎΡΡΠΈΠ»ΠΈΡΠ΅Π»Π΅ΠΌ ΡΡΠ»Ρ. ΠΠ»Ρ Π΅Π³ΠΎ Π½Π°ΡΠΎΡΠ° ΡΡΠ°Π²ΠΈΡΡΡ ΠΎΡΠ΄Π΅Π»ΡΠ½ΡΠΉ ΠΏΡΠΈΠ²ΠΎΠ΄Π½ΠΎΠΉ ΡΠ΅ΠΌΠ΅Π½Ρ ΠΌΠ΅Π½ΡΡΠ΅ΠΉ Π΄Π»ΠΈΠ½Ρ. ΠΠ° Π°Π²ΡΠΎΠΌΠΎΠ±ΠΈΠ»Π΅ Π£ΠΠ Β«ΠΠ°ΡΡΠΈΠΎΡΒ» ΠΏΡΠΈΠ²ΠΎΠ΄ ΠΠ Π β ΡΠ΅ΠΌΠ΅Π½Π½ΡΠΉ. ΠΠ°ΠΊΠΈΠ΅ ΠΌΠΎΠ΄ΠΈΡΠΈΠΊΠ°ΡΠΈΠΈ ΠΈΠΌΠ΅Π΅Ρ ΡΠ΅ΠΌΠ΅Π½Ρ Π³Π΅Π½Π΅ΡΠ°ΡΠΎΡΠ°? Π£ΠΠ Β«ΠΠ°ΡΡΠΈΠΎΡΒ» Π΄ΠΈΠ·Π΅Π»ΡΠ½ΠΎΠ³ΠΎ ΡΠΈΠΏΠ° ΠΌΠΎΠΆΠ΅Ρ ΠΎΠ±ΠΎΡΡΠ΄ΠΎΠ²Π°ΡΡΡΡ ΡΠ°Π·Π»ΠΈΡΠ½ΡΠΌΠΈ ΡΠ°ΠΊΠΈΠΌΠΈ ΡΠ»Π΅ΠΌΠ΅Π½ΡΠ°ΠΌΠΈ. ΠΠ° Π°Π²ΡΠΎΠΌΠΎΠ±ΠΈΠ»ΡΡ Π΄ΠΎ 2012 Π³ΠΎΠ΄Π° β ΡΡΠΎ 6Π Π 2100 (ΠΎΠ΄ΠΈΠ½ ΡΠ΅ΠΌΠ΅Π½Ρ), ΠΏΠΎΡΠ»Π΅ 2012-Π³ΠΎ β Ρ Π΄Π²ΡΠΌΡ ΡΠ΅ΠΌΠ½ΡΠΌΠΈ 6Π Π 1220. ΠΡΠ±ΠΈΡΠ°Ρ ΠΏΠΎΠ΄Ρ ΠΎΠ΄ΡΡΠΈΠΉ ΡΠ»Π΅ΠΌΠ΅Π½Ρ, Π½Π°Π΄ΠΎ ΡΡΠΊΠΎΠ²ΠΎΠ΄ΡΡΠ²ΠΎΠ²Π°ΡΡΡΡ ΠΈΠ½ΡΡΡΡΠΊΡΠΈΠ΅ΠΉ ΠΏΠΎ ΡΠΊΡΠΏΠ»ΡΠ°ΡΠ°ΡΠΈΠΈ, Π° ΡΠ°ΠΊΠΆΠ΅ ΠΊΠ°ΡΠ°Π»ΠΎΠ³ΠΎΠΌ Π΄Π΅ΡΠ°Π»Π΅ΠΉ ΠΊΠΎΠ½ΠΊΡΠ΅ΡΠ½ΠΎΠ³ΠΎ Π΄Π²ΠΈΠ³Π°ΡΠ΅Π»Ρ.
ΠΠ΅ΠΌΠΎΠ½ΡΠ°ΠΆ ΡΡΡΡΠΎΠΉΡΡΠ²Π°
ΠΠ°ΠΊ ΠΏΡΠΎΠ²ΠΎΠ΄ΠΈΡΡΡ ΡΠ½ΡΡΠΈΠ΅ ΠΈΠ»ΠΈ Π·Π°ΠΌΠ΅Π½Π° Π³Π΅Π½Π΅ΡΠ°ΡΠΎΡΠ°? Π£ΠΠ Β«ΠΡΡ Π°Π½ΠΊΠ°Β», ΠΊΠ°ΠΊ ΠΈ Π»ΡΠ±ΠΎΠΉ Π΄ΡΡΠ³ΠΎΠΉ Π°Π²ΡΠΎΠΌΠΎΠ±ΠΈΠ»Ρ, Π²ΡΠ΅ΠΌΡ ΠΎΡ Π²ΡΠ΅ΠΌΠ΅Π½ΠΈ ΡΠΎΠΆΠ΅ ΡΡΠ΅Π±ΡΠ΅Ρ ΡΠ΅Ρ Π½ΠΈΡΠ΅ΡΠΊΠΎΠ³ΠΎ ΠΎΠ±ΡΠ»ΡΠΆΠΈΠ²Π°Π½ΠΈΡ ΠΈΠ»ΠΈ ΡΠ΅ΠΌΠΎΠ½ΡΠ°. Π‘Π»Π΅Π΄ΡΠ΅Ρ ΠΎΡΠΌΠ΅ΡΠΈΡΡ, ΡΡΠΎ ΠΏΡΠΎΡΠ΅ΡΡ Π΄Π΅ΠΌΠΎΠ½ΡΠ°ΠΆΠ° ΡΡΡΡΠΎΠΉΡΡΠ²Π° Π½Π΅ΡΠΊΠΎΠ»ΡΠΊΠΎ ΠΎΡΠ»ΠΈΡΠ°Π΅ΡΡΡ ΠΎΡ ΡΠ°ΠΊΠΎΠ²ΠΎΠ³ΠΎ Π½Π° Π²Π°Π·ΠΎΠ²ΡΠΊΠΈΡ ΠΌΠΎΠ΄Π΅Π»ΡΡ β Π±ΠΎΠ»Π΅Π΅ Π΄Π»ΠΈΠ½Π½ΡΠΉ ΡΠ΅ΠΌΠ΅Π½Ρ, Π° ΡΠΎ ΠΈ Π΄Π²Π°, Π° ΡΠ°ΠΊΠΆΠ΅ ΠΏΡΠΈΠ²ΠΎΠ΄ΡΡΠΈΠ΅ Π²ΡΠΏΠΎΠΌΠΎΠ³Π°ΡΠ΅Π»ΡΠ½ΡΠ΅ Π°Π³ΡΠ΅Π³Π°ΡΡ, ΠΊΠΎΡΠΎΡΡΠ΅ ΡΡΠ»ΠΎΠΆΠ½ΡΡΡ ΡΠ°Π±ΠΎΡΡ. ΠΠ΅ΡΠ΅Π΄ Π½Π°ΡΠ°Π»ΠΎΠΌ ΠΎΠΏΠ΅ΡΠ°ΡΠΈΠΈ ΠΎΠ±ΡΠ·Π°ΡΠ΅Π»ΡΠ½ΠΎ ΡΠ½ΠΈΠΌΠ°Π΅ΡΡΡ ΠΌΠΈΠ½ΡΡΠΎΠ²Π°Ρ ΠΊΠ»Π΅ΠΌΠΌΠ° Π°ΠΊΠΊΡΠΌΡΠ»ΡΡΠΎΡΠ°. ΠΠ°Π»Π΅Π΅ ΠΎΡΡΠΎΠ΅Π΄ΠΈΠ½ΡΡΡΡΡ Π²ΡΠ΅ ΠΏΡΠΎΠ²ΠΎΠ΄Π° ΠΈ ΠΊΠ»Π΅ΠΌΠΌΡ ΠΎΡ ΡΠ°ΠΌΠΎΠ³ΠΎ ΡΡΡΡΠΎΠΉΡΡΠ²Π°, ΡΡΠΎ Π²ΡΡΠ°Π±Π°ΡΡΠ²Π°Π΅Ρ ΡΠΎΠΊ.
Π§ΡΠΎΠ±Ρ ΠΈΠ·Π²Π»Π΅ΡΡ Π³Π΅Π½Π΅ΡΠ°ΡΠΎΡ Π£ΠΠΠ°, ΡΡΠ΅Π±ΡΠ΅ΡΡΡ Π΄ΠΎΡΡΠ°ΡΡ ΡΠ΅ΠΌΠ΅Π½Ρ ΠΠ£Π (Π΅ΡΠ»ΠΈ ΠΎΠ½ Π΅ΡΡΡ), ΠΎΡΠ»Π°Π±ΠΈΡΡ Π½Π°ΡΡΠΆΠ½ΡΡ ΠΏΠ»Π°Π½ΠΊΡ Π³Π΅Π½Π΅ΡΠ°ΡΠΎΡΠ° ΠΈ ΡΠ½ΡΡΡ ΡΠ΅ΠΌΠ΅Π½Ρ ΡΠΎΠ²ΡΠ΅ΠΌ. ΠΡΠΊΡΡΡΠΈΠ²Π°ΡΡΡΡ Π΄Π²Π° Π±ΠΎΠ»ΡΠ°, Π΄Π΅ΡΠΆΠ°ΡΠΈΠ΅ Π²Π΅ΡΡ Π½ΡΡ ΠΏΠ»Π°Π½ΠΊΡ ΠΊΡΠ΅ΠΏΠ»Π΅Π½ΠΈΡ. ΠΠ°Π»Π΅Π΅ ΠΎΡΠ²ΠΎΡΠ°ΡΠΈΠ²Π°Π΅ΡΡΡ Π΄Π»ΠΈΠ½Π½ΡΠΉ Π±ΠΎΠ»Ρ, ΠΊΡΠ΅ΠΏΡΡΠΈΠΉ Π³Π΅Π½Π΅ΡΠ°ΡΠΎΡ ΠΊ Π±Π»ΠΎΠΊΡ ΡΠΈΠ»ΠΈΠ½Π΄ΡΠΎΠ² ΡΠ½ΠΈΠ·Ρ. ΠΠΎΡΠ»Π΅ ΡΡΠΎΠ³ΠΎ Ρ Π°Π²ΡΠΎΠΌΠΎΠ±ΠΈΠ»Ρ ΡΡΠΏΠ΅ΡΠ½ΠΎ ΡΠ½ΠΈΠΌΠ°Π΅ΡΡΡ Π³Π΅Π½Π΅ΡΠ°ΡΠΎΡ. Π£ΠΠ Β«ΠΠ°ΡΡΠΈΠΎΡΒ» ΠΈΠΌΠ΅Π΅Ρ Π½Π΅ΠΊΠΎΡΠΎΡΡΡ ΠΎΡΠΎΠ±Π΅Π½Π½ΠΎΡΡΡ β Π² Π½Π΅ΠΌ Π½Π΅ Π½ΡΠΆΠ½ΠΎ ΠΈΠ·Π²Π»Π΅ΠΊΠ°ΡΡ Π²ΡΠΎΡΠΎΠΉ ΡΠ΅ΠΌΠ΅Π½Ρ, Π° Π½Π°ΡΡΠΆΠ΅Π½ΠΈΠ΅ ΡΠ΅Π³ΡΠ»ΠΈΡΡΠ΅ΡΡΡ ΡΠΏΠ΅ΡΠΈΠ°Π»ΡΠ½ΡΠΌ ΡΠΎΠ»ΠΈΠΊΠΎΠΌ. Π£ΡΡΠ°Π½ΠΎΠ²ΠΊΠ° ΡΡΡΡΠΎΠΉΡΡΠ²Π° ΠΏΡΠΎΠ²ΠΎΠ΄ΠΈΡΡΡ Π² ΠΎΠ±ΡΠ°ΡΠ½ΠΎΠΌ ΠΏΠΎΡΡΠ΄ΠΊΠ΅.
ΠΠΎΠ·ΠΌΠΎΠΆΠ½ΡΠ΅ ΡΡΠΎΠ²Π΅ΡΡΠ΅Π½ΡΡΠ²ΠΎΠ²Π°Π½ΠΈΡ ΠΌΠ΅Ρ Π°Π½ΠΈΠ·ΠΌΠ°
Π Π°Π±ΠΎΡΠ° Π³Π΅Π½Π΅ΡΠ°ΡΠΎΡΠ° Π½Π° Π°Π²ΡΠΎΠΌΠΎΠ±ΠΈΠ»ΡΡ Π£ΠΠ Π²ΡΠ·ΡΠ²Π°Π΅Ρ ΠΌΠ½ΠΎΠΆΠ΅ΡΡΠ²ΠΎ Π²ΠΎΠΏΡΠΎΡΠΎΠ² ΠΈ ΠΏΡΠΎΠ±Π»Π΅ΠΌ. Π ΠΏΠ΅ΡΠ²ΡΡ ΠΎΡΠ΅ΡΠ΅Π΄Ρ ΡΡΠΎ ΠΊΠ°ΡΠ°Π΅ΡΡΡ ΡΡΠ°ΡΡΡ ΠΊΠΎΠ½ΡΡΡΡΠΊΡΠΈΠΉ ΠΈ ΠΏΠΎΠ΄ΠΊΠ»ΡΡΠ΅Π½ΠΈΠΉ. ΠΠ°ΡΠ΄ΠΈΠ½Π°Π»ΡΠ½ΡΠΉ ΡΠΏΠΎΡΠΎΠ± β ΠΏΠΎΠ»Π½Π°Ρ Π·Π°ΠΌΠ΅Π½Π° Π³Π΅Π½Π΅ΡΠ°ΡΠΎΡΠ° Ρ ΡΡΡΠ°Π½ΠΎΠ²ΠΊΠΎΠΉ Π½Π° ΠΏΠΎΠ΄Ρ ΠΎΠ΄ΡΡΠΈΠΉ ΡΠΊΠΈΠ², ΡΠ½ΡΡΡΠΉ ΡΠΎ ΡΡΠ°ΡΠΎΠ³ΠΎ ΡΡΡΡΠΎΠΉΡΡΠ²Π°, ΠΈΠ»ΠΈ ΠΏΠΎΠ΄Π±ΠΎΡΠΊΠ° Π½ΠΎΠ²ΠΎΠ³ΠΎ. ΠΠ²ΠΈΠ΄Ρ ΡΠΎΠ³ΠΎ, ΡΡΠΎ Π² Π½Π°ΡΠ΅ Π²ΡΠ΅ΠΌΡ Π£ΠΠΡ ΠΈΡΠΏΠΎΠ»ΡΠ·ΡΡΡ ΠΊΠ°ΠΊ Π²Π½Π΅Π΄ΠΎΡΠΎΠΆΠ½ΡΠ΅ ΠΌΠ°ΡΠΈΠ½Ρ Π΄Π»Ρ ΠΎΡ ΠΎΡΡ, ΡΡΠ±Π°Π»ΠΊΠΈ ΠΈΠ»ΠΈ ΡΠΊΡΡΡΠ΅ΠΌΠ°Π»ΡΠ½ΡΡ Π²ΠΈΠ΄ΠΎΠ² ΡΠΏΠΎΡΡΠ°, Π½Π° Π½ΠΈΡ ΡΡΡΠ°Π½Π°Π²Π»ΠΈΠ²Π°Π΅ΡΡΡ Π±ΠΎΠ»ΡΡΠΎΠ΅ ΠΊΠΎΠ»ΠΈΡΠ΅ΡΡΠ²ΠΎ Π΄ΠΎΠΏΠΎΠ»Π½ΠΈΡΠ΅Π»ΡΠ½ΠΎΠ³ΠΎ ΡΠ»Π΅ΠΊΡΡΠΎΠΎΠ±ΠΎΡΡΠ΄ΠΎΠ²Π°Π½ΠΈΡ.
Π¨ΡΠ°ΡΠ½ΡΠΉ Π³Π΅Π½Π΅ΡΠ°ΡΠΎΡ Π£ΠΠΠ° Π½Π΅ ΡΠΏΡΠ°Π²Π»ΡΠ΅ΡΡΡ Ρ Π²ΠΎΠ·ΡΠΎΡΡΠ΅ΠΉ Π½Π°Π³ΡΡΠ·ΠΊΠΎΠΉ ΠΈ ΡΡΠ΅Π±ΡΠ΅Ρ Π·Π°ΠΌΠ΅Π½Ρ ΠΎΡΠ΄Π΅Π»ΡΠ½ΡΡ ΡΠ°ΡΡΠ΅ΠΉ ΠΈΠ»ΠΈ Π²ΡΠ΅Π³ΠΎ ΡΡΡΡΠΎΠΉΡΡΠ²Π° Π² ΡΠ»ΡΡΠ°Π΅, Π½Π°ΠΏΡΠΈΠΌΠ΅Ρ, ΠΊΠΎΡΠΎΡΠΊΠΎΠ³ΠΎ Π·Π°ΠΌΡΠΊΠ°Π½ΠΈΡ ΡΡΠ°ΡΠΎΡΠ°. ΠΠΎ ΠΌΠΎΠΆΠ½ΠΎ Π΄ΠΎΡΠ°Π±ΠΎΡΠ°ΡΡ ΠΈ ΡΡΠ°ΡΡΠΉ ΠΌΠ΅Ρ Π°Π½ΠΈΠ·ΠΌ ΡΡΡΠ°Π½ΠΎΠ²ΠΊΠΎΠΉ Π΄ΠΎΠΏΠΎΠ»Π½ΠΈΡΠ΅Π»ΡΠ½ΡΡ Π΄ΠΈΠΎΠ΄ΠΎΠ² Π² Π²ΡΠΏΡΡΠΌΠΈΡΠ΅Π»ΡΠ½ΡΠΉ Π±Π»ΠΎΠΊ. ΠΠ²ΡΠΎΠΌΠΎΠ±ΠΈΠ»ΠΈΡΡΡ ΠΌΠΎΠ΄ΠΈΡΠΈΡΠΈΡΡΡΡ ΡΠ΅Π³ΡΠ»ΡΡΠΎΡ Π½Π°ΠΏΡΡΠΆΠ΅Π½ΠΈΡ. Π Π΅ΡΠ»ΠΈ ΠΎΠ½ Π½ΠΎΠ²ΠΎΠ³ΠΎ ΠΎΠ±ΡΠ°Π·ΡΠ°, ΡΠΎ ΡΡΡΠ°Π½Π°Π²Π»ΠΈΠ²Π°ΡΡ ΡΡΠ΅Ρ ΡΡΠΎΠ²Π½Π΅Π²ΡΠΉ ΡΠ»Π΅ΠΌΠ΅Π½Ρ Ρ Π²ΡΠ½ΠΎΡΠ½ΡΠΌ ΡΠΏΡΠ°Π²Π»ΡΡΡΠΈΠΌ Π±Π»ΠΎΠΊΠΎΠΌ. ΠΠ°ΠΈΠ»ΡΡΡΠΈΠ΅ ΡΠ΅Π·ΡΠ»ΡΡΠ°ΡΡ, ΠΊΠΎΠ½Π΅ΡΠ½ΠΎ, Π΄Π°Π΅Ρ Π·Π°ΠΌΠ΅Π½Π° Π½Π° ΠΈΠ½ΠΎΡΡΡΠ°Π½Π½ΡΠΉ Π³Π΅Π½Π΅ΡΠ°ΡΠΎΡ (ΠΊ ΠΏΡΠΈΠΌΠ΅ΡΡ, ΠΎΡ Β«Π’ΠΎΠΉΠΎΡΡΒ», Π½Π° 120Π). ΠΠΎΡΠ°Π±ΠΎΡΠΊΠ° ΡΠ²ΠΎΠ΄ΠΈΡΡΡ ΡΠΎΠ»ΡΠΊΠΎ ΠΊ Π·Π°ΠΌΠ΅Π½Π΅ ΡΠΊΠΈΠ²Π° ΠΊΠΎΠ»Π΅Π½ΡΠ°ΡΠΎΠ³ΠΎ Π²Π°Π»Π°.
ΠΡΠ½ΠΎΠ²Π½ΡΠ΅ Π½Π΅ΠΈΡΠΏΡΠ°Π²Π½ΠΎΡΡΠΈ
Π‘Π°ΠΌΠ°Ρ ΡΠ°ΡΡΠ°Ρ ΠΏΠΎΠ»ΠΎΠΌΠΊΠ° β ΠΏΡΠΎΠ±ΠΎΠΉ Π΄ΠΈΠΎΠ΄ΠΎΠ² Π² Π²ΡΠΏΡΡΠΌΠΈΡΠ΅Π»ΡΠ½ΠΎΠΌ Π±Π»ΠΎΠΊΠ΅ (Ρ.Π½. Β«ΠΏΠΎΠ΄ΠΊΠΎΠ²Π΅Β»). ΠΠ°ΠΌΠ΅Π½Π΅ Π² ΡΠ°ΠΊΠΎΠΌ ΡΠ»ΡΡΠ°Π΅ ΠΏΠΎΠ΄Π»Π΅ΠΆΠΈΡ Π²Π΅ΡΡ Π±Π»ΠΎΠΊ. Π’Π°ΠΊΠΆΠ΅ Π³Π΅Π½Π΅ΡΠ°ΡΠΎΡ Π£ΠΠΠ° Π΄Π°Π΅Ρ ΡΠ±ΠΎΠΉ ΠΈΠ·-Π·Π° Π²ΡΡ ΠΎΠ΄Π° ΠΈΠ· ΡΡΡΠΎΡ ΡΠ΅Π³ΡΠ»ΡΡΠΎΡΠ° Π½Π°ΠΏΡΡΠΆΠ΅Π½ΠΈΡ. ΠΠ·-Π·Π° ΡΡΠΎΠ³ΠΎ ΠΏΠ°Π΄Π°Π΅Ρ Π½Π°ΠΏΡΡΠΆΠ΅Π½ΠΈΠ΅ Π² Π±ΠΎΡΡΡΠ΅ΡΠΈ ΠΏΡΠΈ ΡΠ°Π±ΠΎΡΠ°ΡΡΠ΅ΠΌ Π΄Π²ΠΈΠ³Π°ΡΠ΅Π»Π΅. ΠΡΠΎΠΈΡΡ ΠΎΠ΄ΠΈΡ Π½Π΅Π΄ΠΎΠ·Π°ΡΡΠ΄ΠΊΠ° Π°ΠΊΠΊΡΠΌΡΠ»ΡΡΠΎΡΠ½ΠΎΠΉ Π±Π°ΡΠ°ΡΠ΅ΠΈ. Π’Π°ΠΊΠΆΠ΅ Π² ΡΠ΅ΡΠ΅Π½ΠΈΠ΅ ΡΠΊΡΠΏΠ»ΡΠ°ΡΠ°ΡΠΈΠΈ ΡΡΠΈΡΠ°ΡΡΡΡ ΡΠ΅ΡΠΊΠΈ Π² ΡΠ΅ΡΠΎΡΠ½ΠΎΠΌ ΡΠ·Π»Π΅. ΠΠ΄Π΅ΡΡ ΡΠΎΠΆΠ΅ ΠΏΠ°Π΄Π°Π΅Ρ Π½Π°ΠΏΡΡΠΆΠ΅Π½ΠΈΠ΅ Π² Π±ΠΎΡΡΡΠ΅ΡΠΈ ΠΏΠΎΠ΄ Π½Π°Π³ΡΡΠ·ΠΊΠΎΠΉ. ΠΠ·-Π·Π° Π΅ΡΡΠ΅ΡΡΠ²Π΅Π½Π½ΠΎΠ³ΠΎ ΠΈΠ·Π½ΠΎΡΠ° ΡΠ³ΠΎΠ»ΡΠ½ΡΡ ΡΠ΅ΡΠΎΠΊ ΠΎΠ½ΠΈ ΡΠΊΠΎΡΠ°ΡΠΈΠ²Π°ΡΡΡΡ ΠΈ Ρ ΡΠΆΠ΅ ΠΏΡΠΈΠΆΠΈΠΌΠ°ΡΡΡΡ ΠΊ ΠΊΠΎΠ½ΡΠ°ΠΊΡΠ½ΠΎΠΌΡ ΠΊΠΎΠ»ΡΡΡ Π²ΠΎ Π²ΡΠ΅ΠΌΡ ΡΠ°Π±ΠΎΡΡ.
ΠΡΠ΅ ΠΎΠ΄Π½ΠΎΠΉ Π½Π΅ΠΈΡΠΏΡΠ°Π²Π½ΠΎΡΡΡΡ ΡΠ²Π»ΡΠ΅ΡΡΡ ΠΈΠ·Π½ΠΎΡ ΠΏΠΎΠ΄ΡΠΈΠΏΠ½ΠΈΠΊΠΎΠ² ΠΎΡΠΈ ΡΠΎΡΠΎΡΠ°. ΠΠ½ ΠΌΠΎΠΆΠ΅Ρ Π±ΡΡΡ Π΅ΡΡΠ΅ΡΡΠ²Π΅Π½Π½ΡΠΌ ΠΈΠ»ΠΈ Π²ΡΠ·Π²Π°Π½Π½ΡΠΌ ΠΈΠ·Π»ΠΈΡΠ½ΠΈΠΌ Π½Π°ΡΡΠΆΠ΅Π½ΠΈΠ΅ΠΌ ΡΠ΅ΠΌΠ½Ρ Π³Π΅Π½Π΅ΡΠ°ΡΠΎΡΠ°. Π ΡΡΠΎΠΌ ΡΠ»ΡΡΠ°Π΅ Π΄Π»Ρ Π·Π°ΠΌΠ΅Π½Ρ ΠΏΠΎΠ΄ΡΠΈΠΏΠ½ΠΈΠΊΠΎΠ² (ΠΈΡ Π΄Π²Π° β ΠΏΠ΅ΡΠ΅Π΄Π½ΠΈΠΉ ΠΈ Π·Π°Π΄Π½ΠΈΠΉ) ΡΠ»Π΅Π΄ΡΠ΅Ρ ΠΈΡ Π²ΡΠΏΡΠ΅ΡΡΠΎΠ²Π°ΡΡ ΠΈΠ· ΠΏΠΎΡΠ°Π΄ΠΎΡΠ½ΡΡ Π³Π½Π΅Π·Π΄ ΠΈ Π·Π°ΠΌΠ΅Π½ΠΈΡΡ Π½Π° Π½ΠΎΠ²ΡΠ΅. ΠΠΎ Π²ΡΠ΅Ρ ΡΠ»ΡΡΠ°ΡΡ Π³Π΅Π½Π΅ΡΠ°ΡΠΎΡ Π½ΡΠΆΠ½ΠΎ ΡΠ½ΠΈΠΌΠ°ΡΡ Ρ Π°Π²ΡΠΎΠΌΠΎΠ±ΠΈΠ»Ρ Π΄Π»Ρ ΡΠ΅Ρ ΠΎΠ±ΡΠ»ΡΠΆΠΈΠ²Π°Π½ΠΈΡ ΠΈ ΠΏΡΠΎΡΠΈΠ»Π°ΠΊΡΠΈΠΊΠΈ. ΠΠ° Π΄ΠΎΠ»Π³ΠΎΠ²ΡΠ΅ΠΌΠ΅Π½Π½ΡΡ ΠΈ Π±Π΅ΡΠΏΠ΅ΡΠ΅Π±ΠΎΠΉΠ½ΡΡ ΡΠ°Π±ΠΎΡΡ ΡΡΡΡΠΎΠΉΡΡΠ²Π° Π²Π»ΠΈΡΠ΅Ρ ΡΠΎΡΡΠΎΡΠ½ΠΈΠ΅ Π΅Π³ΠΎ ΠΏΡΠΈΠ²ΠΎΠ΄Π½ΠΎΠ³ΠΎ ΡΠ΅ΠΌΠ½Ρ. ΠΠΎΡΠ΅ΡΡΠΎΡΡΠΈ ΠΈ ΡΡΠ΅ΡΠΈΠ½Ρ ΡΠ²Π»ΡΡΡΡΡ ΠΏΡΠΈΠ·Π½Π°ΠΊΠΎΠΌ ΠΈΠ·Π½ΠΎΡΠ°. Π’Π°ΠΊΠΎΠΉ ΡΠ΅ΠΌΠ΅Π½Ρ ΠΏΠΎΠ΄Π»Π΅ΠΆΠΈΡ ΡΡΠΎΡΠ½ΠΎΠΉ Π·Π°ΠΌΠ΅Π½Π΅.
ΠΠ°ΠΊΠ»ΡΡΠ΅Π½ΠΈΠ΅
Π’Π°ΠΊΠΈΠΌ ΠΎΠ±ΡΠ°Π·ΠΎΠΌ, ΠΏΡΠ°Π²ΠΈΠ»ΡΠ½Π°Ρ ΠΈ Π±Π΅ΡΠΏΠ΅ΡΠ΅Π±ΠΎΠΉΠ½Π°Ρ ΡΠ°Π±ΠΎΡΠ° ΡΠ»Π΅ΠΊΡΡΠΎΠΎΠ±ΠΎΡΡΠ΄ΠΎΠ²Π°Π½ΠΈΡ Π°Π²ΡΠΎΠΌΠΎΠ±ΠΈΠ»Ρ Π£ΠΠ Π²ΠΎ ΠΌΠ½ΠΎΠ³ΠΎΠΌ ΠΎΡΠ½ΠΎΠ²ΡΠ²Π°Π΅ΡΡΡ Π½Π° ΡΠ°Π±ΠΎΡΠΎΡΠΏΠΎΡΠΎΠ±Π½ΠΎΡΡΠΈ Π³Π΅Π½Π΅ΡΠ°ΡΠΎΡΠ°. Π ΡΠΈΡΠΎΠΊΠΈΠ΅ Π²ΠΎΠ·ΠΌΠΎΠΆΠ½ΠΎΡΡΠΈ Π΄ΠΎΡΠ°Π±ΠΎΡΠΎΠΊ ΡΠ΅Π³ΡΠ»ΡΡΠΎΡΠ° Π½Π°ΠΏΡΡΠΆΠ΅Π½ΠΈΡ ΠΈ Π·Π°ΠΌΠ΅Π½Ρ Π΄ΡΡΠ³ΠΈΡ ΡΠ»Π΅ΠΌΠ΅Π½ΡΠΎΠ² ΠΏΠΎΠ·Π²ΠΎΠ»ΡΡΡ Π·Π½Π°ΡΠΈΡΠ΅Π»ΡΠ½ΠΎ ΡΠ°ΡΡΠΈΡΠΈΡΡ Π²ΠΎΠ·ΠΌΠΎΠΆΠ½ΠΎΡΡΠΈ ΡΠΈΡΡΠ΅ΠΌΡ ΡΠ»Π΅ΠΊΡΡΠΎΠΎΠ±ΠΎΡΡΠ΄ΠΎΠ²Π°Π½ΠΈΡ ΠΈ ΠΏΡΠΈΡΠΏΠΎΡΠΎΠ±ΠΈΡΡ Π΅Π΅ Π½Π° ΠΏΠΎΡΡΠ΅Π±Π»Π΅Π½ΠΈΠ΅ Π±ΠΎΠ»Π΅Π΅ Π²ΡΡΠΎΠΊΠΎΠ³ΠΎ ΡΠΈΡΠ»Π° ΡΠ»Π΅ΠΊΡΡΠΎΠΏΡΠΈΠ±ΠΎΡΠΎΠ².
Π₯Π°ΡΠ°ΠΊΡΠ΅ΡΠΈΡΡΠΈΠΊΠ° Π³Π΅Π½Π΅ΡΠ°ΡΠΎΡΠ° Π£ΠΠ ΠΠ°ΡΡΠΈΠΎΡ, ΡΡΠΊΠΎΠ²ΠΎΠ΄ΡΡΠ²ΠΎ ΠΏΠΎ ΠΏΠΎΠ΄ΠΊΠ»ΡΡΠ΅Π½ΠΈΡ ΠΈ ΡΠ°Π·Π±ΠΎΡΡ
ΠΠΈ Π΄Π»Ρ ΠΊΠΎΠ³ΠΎ Π½Π΅ ΡΠ΅ΠΊΡΠ΅Ρ, ΡΡΠΎ Π³Π΅Π½Π΅ΡΠ°ΡΠΎΡΠ½ΠΎΠ΅ ΡΡΡΡΠΎΠΉΡΡΠ²ΠΎ β ΡΡΠΎ Π²Π°ΠΆΠ½ΡΠΉ ΡΠ·Π΅Π» Π² Π»ΡΠ±ΠΎΠΌ Π°Π²ΡΠΎΠΌΠΎΠ±ΠΈΠ»Π΅, ΠΈ ΠΎΡΠ΅ΡΠ΅ΡΡΠ²Π΅Π½Π½ΡΠ΅ Π²Π½Π΅Π΄ΠΎΡΠΎΠΆΠ½ΠΈΠΊΠΈ β Π½Π΅ ΠΈΡΠΊΠ»ΡΡΠ΅Π½ΠΈΠ΅. ΠΡΡ ΠΎΠ΄ ΠΈΠ· ΡΡΡΠΎΡ ΡΠ·Π»Π° ΠΏΡΠΈΠ½Π΅ΡΠ΅Ρ ΡΠ΅ΡΡΠ΅Π·Π½ΡΠ΅ Π½Π΅ΠΏΡΠΈΡΡΠ½ΠΎΡΡΠΈ Π°Π²ΡΠΎΠ²Π»Π°Π΄Π΅Π»ΡΡΡ, ΠΏΠΎΡΡΠΎΠΌΡ ΠΏΠΎΠ½ΠΈΠΌΠ°ΡΡ, ΠΊΠ°ΠΊ ΡΠ°Π·ΠΎΠ±ΡΠ°ΡΡ ΠΈ ΠΏΠΎΠ΄ΠΊΠ»ΡΡΠΈΡΡ Π³Π΅Π½Π΅ΡΠ°ΡΠΎΡ Π½Π° Π°Π²ΡΠΎΠΌΠΎΠ±ΠΈΠ»Π΅ Π£ΠΠ ΠΠ°ΡΡΠΈΠΎΡ, Π΄ΠΎΠ»ΠΆΠ΅Π½ ΠΊΠ°ΠΆΠ΄ΡΠΉ Π°Π²ΡΠΎΠ»ΡΠ±ΠΈΡΠ΅Π»Ρ.
ΠΠ±ΡΠΈΠ΅ ΡΠ²Π΅Π΄Π΅Π½ΠΈΡ
ΠΠ²ΠΈΠ³Π°ΡΠ΅Π»ΠΈ 409 Ρ ΠΊΠΎΠ½Π΄ΠΈΡΠΈΠΎΠ½Π΅ΡΠΎΠΌ ΠΈΠ»ΠΈ Π±Π΅Π· Π½Π΅Π³ΠΎ ΠΎΠ±ΠΎΡΡΠ΄ΡΡΡΡΡ Π³Π΅Π½Π΅ΡΠ°ΡΠΎΡΠ½ΡΠΌ ΡΡΡΡΠΎΠΉΡΡΠ²ΠΎΠΌ ΠΏΠ΅ΡΠ΅ΠΌΠ΅Π½Π½ΠΎΠ³ΠΎ ΡΠΎΠΊΠ°. ΠΡΠ΅Π΄Π½Π°Π·Π½Π°ΡΠ΅Π½ΠΈΠ΅ ΡΡΠΎΠ³ΠΎ ΡΠ·Π»Π° Π·Π°ΠΊΠ»ΡΡΠ°Π΅ΡΡΡ Π² ΠΎΠ±Π΅ΡΠΏΠ΅ΡΠ΅Π½ΠΈΠΈ ΠΏΠΈΡΠ°Π½ΠΈΡ ΡΡΠ°Π½ΡΠΏΠΎΡΡΠ½ΠΎΠ³ΠΎ ΡΡΠ΅Π΄ΡΡΠ²Π° ΡΠ»Π΅ΠΊΡΡΠΎΡΠ½Π΅ΡΠ³ΠΈΠ΅ΠΉ ΠΈ ΠΏΠΎΠ΄Π·Π°ΡΡΠ΄ΠΊΠ΅ ΠΠΠ. Π‘Π°ΠΌΠΎ ΡΡΡΡΠΎΠΉΡΡΠ²ΠΎ ΡΡΠ½ΠΊΡΠΈΠΎΠ½ΠΈΡΡΠ΅Ρ ΠΏΡΠΈ Π½Π°Π»ΠΈΡΠΈΠΈ Π±Π°ΡΠ°ΡΠ΅ΠΈ ΠΈ ΡΠ΅Π³ΡΠ»ΡΡΠΎΡΠ° Π½Π°ΠΏΡΡΠΆΠ΅Π½ΠΈΡ. Π§ΡΠΎ ΠΊΠ°ΡΠ°Π΅ΡΡΡ ΡΡ Π΅ΠΌΡ ΠΏΠΎΠ΄ΠΊΠ»ΡΡΠ΅Π½ΠΈΡ Π³Π΅Π½Π΅ΡΠ°ΡΠΎΡΠ°, ΡΠΎ ΠΎΠ½Π° ΡΠ²Π»ΡΠ΅ΡΡΡ ΠΎΠ΄Π½ΠΎΠΏΡΠΎΠ²ΠΎΠ΄Π½ΠΎΠΉ.
ΠΠΎΠ΄ΡΠΈΠΏΠ½ΠΈΠΊΠΈ Π΄Π»Ρ Π³Π΅Π½Π΅ΡΠ°ΡΠΎΡΠ½ΠΎΠ³ΠΎ ΡΡΡΡΠΎΠΉΡΡΠ²Π° Π£ΠΠ
Π§ΡΠΎΠ±Ρ Π³Π΅Π½Π΅ΡΠ°ΡΠΎΡ 90 Π°ΠΌΠΏΠ΅Ρ Π²ΡΠ΅Π³Π΄Π° ΡΠ°Π±ΠΎΡΠ°Π» Π΄ΠΎΠ»ΠΆΠ½ΡΠΌ ΠΎΠ±ΡΠ°Π·ΠΎΠΌ, Π΅Π³ΠΎ Π½Π΅ΠΎΠ±Ρ ΠΎΠ΄ΠΈΠΌΠΎ ΠΏΠ΅ΡΠΈΠΎΠ΄ΠΈΡΠ΅ΡΠΊΠΈ ΠΏΡΠΎΠ²Π΅ΡΡΡΡ ΠΈ ΠΎΡΡΡΠ΅ΡΡΠ²Π»ΡΡΡ Π΅Π³ΠΎ ΠΎΠ±ΡΠ»ΡΠΆΠΈΠ²Π°Π½ΠΈΠ΅. Π ΠΏΠ΅ΡΠ²ΡΡ ΠΎΡΠ΅ΡΠ΅Π΄Ρ, Π³Π΅Π½Π΅ΡΠ°ΡΠΎΡ Π½Π° Π£ΠΠ Π²ΡΠ΅Π³Π΄Π° Π΄ΠΎΠ»ΠΆΠ΅Π½ ΡΠΎΠ΄Π΅ΡΠΆΠ°ΡΡΡΡ Π² ΡΠΈΡΡΠΎΡΠ΅, Π° ΠΏΠ΅ΡΠ΅Π΄ ΠΊΠ°ΠΆΠ΄ΠΎΠΉ ΠΏΠΎΠ΅Π·Π΄ΠΊΠΎΠΉ Π²ΠΎΠ΄ΠΈΡΠ΅Π»Ρ Π΄ΠΎΠ»ΠΆΠ΅Π½ ΠΏΡΠΎΠΈΠ·Π²ΠΎΠ΄ΠΈΡΡ Π΄ΠΈΠ°Π³Π½ΠΎΡΡΠΈΠΊΡ ΡΠ°Π±ΠΎΡΠΈΡ ΠΏΠ°ΡΠ°ΠΌΠ΅ΡΡΠΎΠ² ΠΌΠ΅Ρ Π°Π½ΠΈΠ·ΠΌΠ°. ΠΠ»Ρ ΡΡΠΎΠ³ΠΎ ΠΈΡΠΏΠΎΠ»ΡΠ·ΡΠ΅ΡΡΡ Π°ΠΌΠΏΠ΅ΡΠΌΠ΅ΡΡ.
Π Ρ ΠΎΠ΄Π΅ ΡΠ΅Ρ Π½ΠΈΡΠ΅ΡΠΊΠΎΠ³ΠΎ ΠΎΠ±ΡΠ»ΡΠΆΠΈΠ²Π°Π½ΠΈΡ Π½Π΅ΠΎΠ±Ρ ΠΎΠ΄ΠΈΠΌΠΎ ΡΠ΄ΠΎΡΡΠΎΠ²Π΅ΡΠΈΡΡΡΡ Π² ΡΠΎΠΌ, ΡΡΠΎ Π³Π΅Π½Π΅ΡΠ°ΡΠΎΡΠ½ΠΎΠ΅ ΡΡΡΡΠΎΠΉΡΡΠ²ΠΎ 120Π° ΠΈΠ»ΠΈ Π»ΡΠ±ΠΎΠ΅ Π΄ΡΡΠ³ΠΎΠ΅ Π½Π° Π΄Π²ΠΈΠ³Π°ΡΠ΅Π»Π΅ 402 Π½Π°Π΄Π΅ΠΆΠ½ΠΎ ΡΡΡΠ°Π½ΠΎΠ²Π»Π΅Π½ΠΎ. Π ΡΠ°ΡΡΠ½ΠΎΡΡΠΈ, ΡΠ΅ΡΡ ΠΈΠ΄Π΅Ρ ΠΎ Π΅Π³ΠΎ ΠΊΡΠ΅ΠΏΠ»Π΅Π½ΠΈΡΡ , Π½Π΅ Π»ΠΈΡΠ½ΠΈΠΌ Π±ΡΠ΄Π΅Ρ ΠΏΡΠΎΠ²Π΅ΡΠΈΡΡ ΠΈ Π½Π°ΡΡΠΆΠΊΡ ΡΠ΅ΠΌΠ΅ΡΠΊΠ°. ΠΠ°ΠΆΠ΄ΠΎΠΉ Π²Π΅ΡΠ½ΠΎΠΉ ΠΈ ΠΎΡΠ΅Π½ΡΡ Π½Π΅ΠΎΠ±Ρ ΠΎΠ΄ΠΈΠΌΠΎ Π΄Π΅ΠΌΠΎΠ½ΡΠΈΡΠΎΠ²Π°ΡΡ ΡΠ·Π΅Π» Π΄Π»Ρ Π΅Π³ΠΎ ΠΎΡΠΈΡΡΠΊΠΈ ΠΎΡ Π³ΡΡΠ·ΠΈ ΠΈ ΠΏΡΠ»ΠΈ, Π΅ΡΠ»ΠΈ Π² Ρ ΠΎΠ΄Π΅ ΠΏΡΠΎΠ²Π΅ΡΠΊΠΈ Π²Ρ Π·Π°ΠΌΠ΅ΡΠΈΠ»ΠΈ, ΡΡΠΎ ΠΊΠΎΠΌΠΏΠ»Π΅ΠΊΡΡΡΡΠΈΠ΅ ΡΠ»Π΅ΠΌΠ΅Π½ΡΡ ΠΈΠ·Π½ΠΎΡΠΈΠ»ΠΈΡΡ, ΡΠΎ ΠΈΡ Π½Π΅ΠΎΠ±Ρ ΠΎΠ΄ΠΈΠΌΠΎ Π·Π°ΠΌΠ΅Π½ΠΈΡΡ.
ΠΡΠ»ΠΈ ΠΏΡΠΈ ΡΠ°Π±ΠΎΡΠ΅ ΠΏΡΠΈΠ±ΠΎΡΠ° ΡΠ»ΡΡΠ΅Π½ ΡΡΠΌ ΠΈΠ»ΠΈ ΡΠ°ΠΌ ΠΏΠΎ ΡΠ΅Π±Π΅ ΡΠ·Π΅Π» ΡΡΠ½ΠΊΡΠΈΠΎΠ½ΠΈΡΡΠ΅Ρ Π½Π΅ΡΡΠ°Π±ΠΈΠ»ΡΠ½ΠΎ, Π²Π΅ΡΠΎΡΡΠ½Π΅Π΅ Π²ΡΠ΅Π³ΠΎ, Π΅Π³ΠΎ ΠΏΡΠΈΠ΄Π΅ΡΡΡ ΠΌΠ΅Π½ΡΡΡ. ΠΠ½ΠΎΠ³Π΄Π° ΡΡΠ΅Π±ΡΠ΅ΡΡΡ Π·Π°ΠΌΠ΅Π½Π° Π±Π»ΠΎΠΊΠ° ΠΏΡΠ΅Π΄ΠΎΡ ΡΠ°Π½ΠΈΡΠ΅Π»Π΅ΠΉ, Π½ΠΎ ΡΡΠΎ Π±ΡΠ²Π°Π΅Ρ ΡΠ΅Π΄ΠΊΠΎ. ΠΡΠ»ΠΈ Π²Ρ ΠΎΡΡΡΠ΅ΡΡΠ²Π»ΡΠ΅ΡΠ΅ ΡΠ°Π·Π±ΠΎΡ ΡΡΡΡΠΎΠΉΡΡΠ²Π°, ΡΠΎ ΠΎΡΠΊΠ»ΡΡΠ°Ρ ΠΏΡΠΎΠ²ΠΎΠ΄ΠΊΡ, Π½ΡΠΆΠ½ΠΎ ΠΏΡΠΎΠΈΠ·Π²Π΅ΡΡΠΈ Π΄Π΅ΠΌΠΎΠ½ΡΠ°ΠΆ ΠΈ ΡΠ°ΠΌΠΎΠΉ ΠΊΠΎΠ»ΠΎΠ΄ΠΊΠΈ. ΠΠΎ Π·Π° ΠΏΡΠΎΠ²ΠΎΠ΄Π° ΡΡΠ½ΡΡΡ Π½Π΅Π»ΡΠ·Ρ, ΡΡΠΎ ΡΡΠ΅Π²Π°ΡΠΎ ΠΏΠΎΡΠ»Π΅Π΄ΡΡΠ²ΠΈΡΠΌΠΈ.
Π§ΡΠΎ ΠΊΠ°ΡΠ°Π΅ΡΡΡ ΡΠ°Π±ΠΎΡΡ Π²ΡΠΏΡΡΠΌΠΈΡΠ΅Π»ΡΠ½ΠΎΠ³ΠΎ Π±Π»ΠΎΠΊΠ°, ΡΠΎ Π΅Π³ΠΎ Π΄ΠΈΠ°Π³Π½ΠΎΡΡΠΈΠΊΠ° ΠΎΡΡΡΠ΅ΡΡΠ²Π»ΡΠ΅ΡΡΡ ΡΠΎΠ»ΡΠΊΠΎ Π² Π½Π΅ΠΊΠΎΡΠΎΡΡΡ ΡΠ»ΡΡΠ°ΡΡ . Π ΠΏΡΠΈΠΌΠ΅ΡΡ, Π΅ΡΠ»ΠΈ ΠΏΡΠΈΠ±ΠΎΡ ΠΏΠΎΡΡΠΎΡΠ½Π½ΠΎΠ³ΠΎ ΡΠΎΠΊΠ° Π²ΡΠ΄Π°Π΅Ρ Π½Π°ΠΏΡΡΠΆΠ΅Π½ΠΈΠ΅ 12 Π²ΠΎΠ»ΡΡ. Π§ΡΠΎ ΠΊΠ°ΡΠ°Π΅ΡΡΡ ΠΏΡΠΈΠ±ΠΎΡΠΎΠ² ΠΏΠ΅ΡΠ΅ΠΌΠ΅Π½Π½ΠΎΠ³ΠΎ ΡΠΎΠΊΠ°, ΡΠΎ ΠΈΡ ΠΏΡΠΈΠΌΠ΅Π½ΡΡΡ Π½Π΅ ΡΡΠΎΠΈΡ. ΠΡΠΈ Π΄ΠΈΠ°Π³Π½ΠΎΡΡΠΈΠΊΠ΅ ΡΡΡΡΠΎΠΉΡΡΠ²Π° ΠΎΠ±ΡΠ·Π°ΡΠ΅Π»ΡΠ½ΠΎ Π΄ΠΎΠ»ΠΆΠ½Π° ΠΈΡΠΏΠΎΠ»ΡΠ·ΠΎΠ²Π°ΡΡΡΡ ΠΊΠΎΠ½ΡΡΠΎΠ»ΡΠ½Π°Ρ Π»Π°ΠΌΠΏΠΎΡΠΊΠ°. ΠΠ΅Π½ΡΡΡ ΡΠΌΠ°Π·ΠΊΡ Π½Π° 120 ΠΈΠ»ΠΈ Π»ΡΠ±ΠΎΠΌ Π΄ΡΡΠ³ΠΎΠΉ ΡΠ·Π»Π΅ ΡΠ°ΠΊΠΆΠ΅ Π½Π΅ Π½ΡΠΆΠ½ΠΎ, ΠΏΠΎΡΠΊΠΎΠ»ΡΠΊΡ ΠΎΠ½Π° ΡΠ°ΡΡΡΠΈΡΠ°Π½Π° Π½Π° Π²Π΅ΡΡ ΡΠ΅ΡΡΡΡ ΡΠΊΡΠΏΠ»ΡΠ°ΡΠ°ΡΠΈΠΈ ΡΠ·Π»Π°.
Π Π°Π·Π±ΠΎΡΠΊΠ° Π£ΠΠΠΎΠ²ΡΠΊΠΎΠ³ΠΎ Π³Π΅Π½Π΅ΡΠ°ΡΠΎΡΠ°
ΠΠ½ΡΡΡΡΠΊΡΠΈΡ ΠΏΠΎ ΠΏΠΎΠ΄ΠΊΠ»ΡΡΠ΅Π½ΠΈΡ
ΠΠ° Π»ΡΠ±ΠΎΠΌ Π£ΠΠΠ΅, Π±ΡΠ΄Ρ ΡΠΎ Β«Π±ΡΡ Π°Π½ΠΊΠ°Β» ΠΈΠ»ΠΈ Π£ΠΠ 469 ΠΎΠ΄Π½ΠΈΠΌ ΠΈΠ· ΠΎΡΠ½ΠΎΠ²Π½ΡΡ ΡΠ»Π΅ΠΌΠ΅Π½ΡΠΎΠ² ΡΠ²Π»ΡΠ΅ΡΡΡ ΡΠ΅ΠΌΠ΅Π½Ρ Π³Π΅Π½Π΅ΡΠ°ΡΠΎΡΠ°. ΠΡΠ»ΠΈ Π²Ρ Π²ΠΈΠ΄ΠΈΡΠ΅, ΡΡΠΎ ΠΎΠ½ ΠΈΠ·Π½ΠΎΡΠΈΠ»ΡΡ, ΡΠΎ Π²Π΅ΡΠΎΡΡΠ½Π΅Π΅ Π²ΡΠ΅Π³ΠΎ, Π²Π°ΠΌ ΠΏΡΠΈΠ΄Π΅ΡΡΡ Π΅Π³ΠΎ ΠΏΠΎΠΌΠ΅Π½ΡΡΡ. ΠΠ° ΠΎΡΠ΅ΡΠ΅ΡΡΠ²Π΅Π½Π½ΡΡ Π£ΠΠΠ°Ρ ΠΎΠ±ΡΡΠ½ΠΎ ΠΈΡΠΏΠΎΠ»ΡΠ·ΡΠ΅ΡΡΡ ΡΠ΅ΠΌΠ΅ΡΠΎΠΊ 6Π Π1275 Ρ ΡΠΎΠΎΡΠ²Π΅ΡΡΡΠ²ΡΡΡΠΈΠΌ ΡΠ°Π·ΠΌΠ΅ΡΠΎΠΌ. ΠΠ°ΠΊ ΠΎΡΡΡΠ΅ΡΡΠ²Π»ΡΠ΅ΡΡΡ ΠΏΠΎΠ΄ΠΊΠ»ΡΡΠ΅Π½ΠΈΠ΅ Π³Π΅Π½Π΅ΡΠ°ΡΠΎΡΠ° Π½Π° Π°Π²ΡΠΎΠΌΠΎΠ±ΠΈΠ»ΡΡ ΡΡΠΎΠΉ ΠΌΠ°ΡΠΊΠΈ?
Π ΡΠ΅Π»ΠΎΠΌ, Π² ΡΡΠΎΠΌ Π½Π΅Ρ Π½ΠΈΡΠ΅Π³ΠΎ ΡΠ»ΠΎΠΆΠ½ΠΎΠ³ΠΎ, Π΄Π»Ρ ΡΠΎΠ³ΠΎ, ΡΡΠΎΠ±Ρ ΠΏΡΠΎΠΈΠ·Π²Π΅ΡΡΠΈ Π²ΠΊΠ»ΡΡΠ΅Π½ΠΈΠ΅ ΡΡΡΡΠΎΠΉΡΡΠ²Π°, Π²ΡΠΏΠΎΠ»Π½ΠΈΡΠ΅ ΡΠ»Π΅Π΄ΡΡΡΠΈΠ΅ ΡΠ°Π³ΠΈ:
- ΠΠ»Ρ Π½Π°ΡΠ°Π»Π° ΠΎΠ±Π΅ΡΡΠΎΡΡΡΠ΅ Π±ΠΎΡΡΠΎΠ²ΡΡ ΡΠ΅ΠΏΡ Π°Π²ΡΠΎΠΌΠΎΠ±ΠΈΠ»Ρ, Π΄Π»Ρ ΡΡΠΎΠ³ΠΎ ΠΎΡΠΊΠ»ΡΡΠΈΡΠ΅ Π°ΠΊΠΊΡΠΌΡΠ»ΡΡΠΎΡ.
- ΠΠ°Π»Π΅Π΅, Π½Π΅ΠΎΠ±Ρ ΠΎΠ΄ΠΈΠΌΠΎ Π°ΠΊΡΠΈΠ²ΠΈΡΠΎΠ²Π°ΡΡ ΠΈ ΠΏΡΠΎΠ³ΡΠ΅ΡΡ Π±Π΅Π½Π·ΠΎΠ³Π΅Π½Π΅ΡΠ°ΡΠΎΡ.
- ΠΠΎΡΠ»Π΅ ΡΡΠΎΠ³ΠΎ ΡΠ·Π΅Π» Π½ΡΠΆΠ½ΠΎ ΠΏΠΎΠ΄ΠΊΠ»ΡΡΠΈΡΡ ΠΊ ΡΠ΅ΠΏΠΈ.
- Π‘Π»Π΅Π΄ΡΡΡΠΈΠΌ ΡΠ°Π³ΠΎΠΌ Π±ΡΠ΄Π΅Ρ ΠΎΡΠΊΠ»ΡΡΠ΅Π½ΠΈΠ΅ ΠΌΠ΅Ρ Π°Π½ΠΈΠ·ΠΌΠ° ΠΎΡ ΡΠ΅Π·Π΅ΡΠ²Π½ΠΎΠΉ ΡΠ΅ΡΠΈ, Π΅Π³ΠΎ Π½Π΅ΠΎΠ±Ρ ΠΎΠ΄ΠΈΠΌΠΎ Π·Π°Π³Π»ΡΡΠΈΡΡ. ΠΡΠ»ΠΈ Π½Π° ΡΡΠΎΠΌ ΡΡΠ°ΠΏΠ΅ Π²Ρ Π΄ΠΎΠΏΡΡΡΠΈΡΠ΅ ΠΎΡΠΈΠ±ΠΊΠΈ, ΡΡΠΎ ΠΌΠΎΠΆΠ΅Ρ ΠΏΡΠΈΠ²Π΅ΡΡΠΈ ΠΊ ΡΠΎΠΌΡ, ΡΡΠΎ Π³Π΅Π½Π΅ΡΠ°ΡΠΎΡ Π£ΠΠ ΠΠ°ΡΡΠΈΠΎΡ Π²ΡΠΉΠ΄Π΅Ρ ΠΈΠ· ΡΡΡΠΎΡ.
- ΠΠ°ΡΠ΅ΠΌ ΠΎΡΡΠ°Π΅ΡΡΡ ΡΠΎΠ»ΡΠΊΠΎ ΠΏΠΎΠ΄ΠΊΠ»ΡΡΠΈΡΡ Π°ΠΊΠΊΡΠΌΡΠ»ΡΡΠΎΡ ΠΈ ΠΏΡΠΎΠ²Π΅ΡΠΈΡΡ ΡΠ°Π±ΠΎΡΠΎΡΠΏΠΎΡΠΎΠ±Π½ΠΎΡΡΡ ΡΠ·Π»Π° (Π°Π²ΡΠΎΡ Π²ΠΈΠ΄Π΅ΠΎ β Frol3102).
ΠΠ½ΡΡΡΡΠΊΡΠΈΡ ΠΏΠΎ ΡΠ°Π·Π±ΠΎΡΡ
ΠΡΠ»ΠΈ Π²Ρ Π½Π΅ Π·Π½Π°Π΅ΡΠ΅, ΠΊΠ°ΠΊ ΠΏΡΠΎΠΈΠ·Π²ΠΎΠ΄ΠΈΡΡΡ ΠΎΡΠΊΠ»ΡΡΠ΅Π½ΠΈΠ΅ Π³Π΅Π½Π΅ΡΠ°ΡΠΎΡΠ½ΠΎΠ³ΠΎ ΡΠ·Π»Π° Π½Π° Π£ΠΠΒ ΠΠ°ΡΡΠΈΠΎΡ , Π±ΡΠ΄Ρ ΡΠΎ ΡΡΡΡΠΎΠΉΡΡΠ²ΠΎ 120Π° ΠΈΠ»ΠΈ Π»ΡΠ±ΠΎΠ΅ Π΄ΡΡΠ³ΠΎΠ΅, Π½ΠΈΠΆΠ΅ ΠΏΡΠ΅Π΄ΡΡΠ°Π²Π»Π΅Π½Π° ΠΏΠΎΠ΄ΡΠΎΠ±Π½Π°Ρ ΠΈΠ½ΡΡΡΡΠΊΡΠΈΡ. ΠΠ΅ΡΠ΅Π΄ ΡΠ΅ΠΌ, ΠΊΠ°ΠΊ ΡΠ°Π·ΠΎΠ±ΡΠ°ΡΡ ΡΠ·Π΅Π», Π½Π΅ΠΎΠ±Ρ ΠΎΠ΄ΠΈΠΌΠΎ ΠΏΡΠΎΠΈΠ·Π²Π΅ΡΡΠΈ ΠΎΡΠΈΡΡΠΊΡ ΡΡΡΡΠΎΠΉΡΡΠ²Π° ΠΎΡ Π³ΡΡΠ·ΠΈ. Π‘ΡΠ°Π·Ρ ΠΆΠ΅ Π½ΡΠΆΠ½ΠΎ ΠΎΡΠΌΠ΅ΡΠΈΡΡ, ΡΡΠΎ ΠΏΡΠΎΡΠ΅Π΄ΡΡΠ° ΡΠ°Π·Π±ΠΎΡΠ° Π΄ΠΎΠ»ΠΆΠ½Π° ΠΎΡΡΡΠ΅ΡΡΠ²Π»ΡΡΡΡΡ ΠΏΠΎΠ΄ ΠΊΠΎΠ½ΡΡΠΎΠ»Π΅ΠΌ ΠΌΠ΅Ρ Π°Π½ΠΈΠΊΠ°. ΠΡΠ»ΠΈ Ρ Π²Π°Ρ Π½Π΅Ρ ΠΎΠΏΡΡΠ° Π² ΠΏΡΠΎΠ²Π΅Π΄Π΅Π½ΠΈΠΈ ΠΏΠΎΠ΄ΠΎΠ±Π½ΡΡ ΡΠ°Π±ΠΎΡ, ΡΠ°Π·Π±ΠΎΡ ΡΡΡΡΠΎΠΉΡΡΠ²Π° ΠΌΠΎΠΆΠ΅Ρ ΠΏΡΠΈΠ²Π΅ΡΡΠΈ ΠΊ ΡΠ°ΡΠ°Π»ΡΠ½ΡΠΌ ΠΏΠΎΡΠ»Π΅Π΄ΡΡΠ²ΠΈΡΠΌ, ΡΠΎ Π΅ΡΡΡ Π΅Π³ΠΎ ΠΏΠΎΠ»Π½ΠΎΠΌΡ Π²ΡΡ ΠΎΠ΄Ρ ΠΈΠ· ΡΡΡΠΎΡ.
ΠΠ»Ρ ΡΠ°Π·Π±ΠΎΡΠΊΠΈΒ Π²ΡΠΏΠΎΠ»Π½ΡΡΡΡΡ ΡΠ°ΠΊΠΈΠ΅ ΡΠ°Π³ΠΈ:
- Π ΠΏΠ΅ΡΠ²ΡΡ ΠΎΡΠ΅ΡΠ΅Π΄Ρ, Π΄Π΅ΠΌΠΎΠ½ΡΠΈΡΡΠ΅ΡΡΡ Π·Π°Π΄Π½ΡΡ ΠΊΡΡΡΠΊΠ° ΡΠ·Π»Π°, ΠΎΠ½Π° Π·Π°ΡΠΈΠΊΡΠΈΡΠΎΠ²Π°Π½Π° Ρ ΠΏΠΎΠΌΠΎΡΡΡ ΡΡΠ΅Ρ Π³Π°Π΅ΠΊ, ΠΈΡ Π½ΡΠΆΠ½ΠΎ ΠΎΡΠΊΡΡΡΠΈΡΡ.
- ΠΠ°ΡΠ΅ΠΌ Π½Π΅ΠΎΠ±Ρ ΠΎΠ΄ΠΈΠΌΠΎ Π²ΡΠΊΡΡΡΠΈΡΡ Π³Π°ΠΉΠΊΠΈ, Ρ ΠΏΠΎΠΌΠΎΡΡΡ ΠΊΠΎΡΠΎΡΡΡ ΠΊΡΠ΅ΠΏΠΈΡΡΡ ΡΡΡΡΠΎΠΉΡΡΠ²ΠΎ ΡΠ΅ΡΠΊΠΎΠ΄Π΅ΡΠΆΠ°ΡΠ΅Π»Ρ.
- ΠΡΠΏΠΎΠ»ΡΠ·ΡΡ ΠΏΠ°ΡΠ»ΡΠ½ΠΈΠΊ, Ρ Π²ΡΠΏΡΡΠΌΠΈΡΠ΅Π»ΡΠ½ΠΎΠ³ΠΎ Π±Π»ΠΎΠΊΠ° ΠΈ ΠΎΠ±ΠΌΠΎΡΠΊΠΈ Π½Π΅ΠΎΠ±Ρ ΠΎΠ΄ΠΈΠΌΠΎ ΠΎΡΠΏΠ°ΡΡΡ ΠΏΡΠΎΠ²ΠΎΠ΄Π°.
- ΠΠΎΡΠ»Π΅ ΡΡΠΈΡ Π΄Π΅ΠΉΡΡΠ²ΠΈΠΉ ΠΎΡΠΊΡΡΡΠΈΠ²Π°Π΅ΡΡΡ Π±ΠΎΠ»ΡΠΈΠΊ ΠΊΠ»Π΅ΠΌΠΌΡ ΡΠΈΠΊΡΠ°ΡΠΎΡΠ° ΡΠ΅ΡΠΎΠΊ. Π‘Π°ΠΌ Π΄Π΅ΡΠΆΠ°ΡΠ΅Π»Ρ ΡΠ΅ΠΏΠ΅ΡΡ ΠΌΠΎΠΆΠ½ΠΎ Π΄Π΅ΠΌΠΎΠ½ΡΠΈΡΠΎΠ²Π°ΡΡ. ΠΡΠ»ΠΈ Π² ΠΌΠ΅Ρ Π°Π½ΠΈΠ·ΠΌΠ΅ ΠΈΠ·Π½ΠΎΡΠΈΠ»ΠΈΡΡ ΡΠ΅ΡΠΊΠΈ, Π½Π° ΡΡΠΎΠΌ ΡΡΠ°ΠΏΠ΅ ΠΌΠΎΠΆΠ½ΠΎ ΠΏΡΠΎΠΈΠ·Π²Π΅ΡΡΠΈ ΠΈΡ Π·Π°ΠΌΠ΅Π½Ρ.
- ΠΠ°Π»Π΅Π΅, Π½Π΅ΠΎΠ±Ρ ΠΎΠ΄ΠΈΠΌΠΎ ΠΎΡΠΊΡΡΡΠΈΡΡ ΡΡΠΈ Π³Π°ΠΉΠΊΠΈ ΠΈ ΡΠ΅ΡΡΡΠ΅ Π±ΠΎΠ»ΡΠ° Π½Π° ΡΠ°ΠΌΠΎΠΌ ΠΊΠΎΡΠΏΡΡΠ΅, Π° ΡΠ°ΠΊΠΆΠ΅ Π²ΡΠΏΡΡΠΌΠΈΡΠ΅Π»ΡΠ½ΠΎΠΌ ΡΡΡΡΠΎΠΉΡΡΠ²Π΅. Π‘Π΄Π΅Π»Π°Π² ΡΡΠΎ, ΠΌΠΎΠΆΠ½ΠΎ Π΄Π΅ΠΌΠΎΠ½ΡΠΈΡΠΎΠ²Π°ΡΡ ΠΊΡΡΡΠΊΡ Π²ΠΌΠ΅ΡΡΠ΅ Ρ ΡΠΎΡΠΎΡΠΎΠΌ.
- Π’Π΅ΠΏΠ΅ΡΡ ΡΠ»Π΅Π΄ΡΠ΅Ρ Π²ΡΠΊΡΡΡΠΈΡΡ Π³Π°ΠΉΠΊΡ, Π½Π°Ρ ΠΎΠ΄ΡΡΡΡΡΡ ΠΌΠ΅ΠΆΠ΄Ρ Π²Π°Π»ΠΎΠΌ ΡΠ°ΠΊ Π½Π°Π·ΡΠ²Π°Π΅ΠΌΠΎΠ³ΠΎ ΡΠΊΠΎΡΡ, Π° ΡΠ°ΠΊΠΆΠ΅ ΡΠ΅ΡΡΠΈΠ³ΡΠ°Π½Π½ΠΈΠΊΠΎΠΌ. Π‘Π΄Π΅Π»Π°Π² ΡΡΠΎ, ΡΠΊΠΎΡΡ ΠΌΠΎΠΆΠ½ΠΎ Π΄Π΅ΠΌΠΎΠ½ΡΠΈΡΠΎΠ²Π°ΡΡ. ΠΡΠ»ΠΈ ΡΡΠΎΡ ΡΠ»Π΅ΠΌΠ΅Π½Ρ Π²ΡΡΠ΅Π» ΠΈΠ· ΡΡΡΠΎΡ, Π΅Π³ΠΎ Π½Π΅ΠΎΠ±Ρ ΠΎΠ΄ΠΈΠΌΠΎ Π·Π°ΠΌΠ΅Π½ΠΈΡΡ Π½Π° Π½ΠΎΠ²ΡΠΉ. ΠΡΠΎΠΌΠ΅ ΡΠΎΠ³ΠΎ, Π½Π° ΡΡΠΎΠΌ ΡΡΠ°ΠΏΠ΅ ΠΌΠΎΠΆΠ½ΠΎ ΠΏΡΠΎΠΈΠ·Π²Π΅ΡΡΠΈ Π΄ΠΈΠ°Π³Π½ΠΎΡΡΠΈΠΊΡ ΡΠ°Π±ΠΎΡΠΎΡΠΏΠΎΡΠΎΠ±Π½ΠΎΡΡΠΈ ΡΠ΅Π³ΡΠ»ΡΡΠΎΡΠ½ΠΎΠ³ΠΎ ΡΠ»Π΅ΠΌΠ΅Π½ΡΡ ΠΈ ΠΊΠΎΠ½ΡΠ°ΠΊΡΠ½ΡΡ ΠΊΠΎΠ»Π΅Ρ. ΠΡΠ΅ ΡΡΠΈ ΠΊΠΎΠΌΠΏΠΎΠ½Π΅Π½ΡΡ Π½ΡΠΆΠ½ΠΎ ΠΏΡΠΎΠ²Π΅ΡΠΈΡΡ Π½Π° Π½Π°Π»ΠΈΡΠΈΠ΅ ΡΠ°Π·Π»ΠΈΡΠ½ΡΡ ΠΏΠΎΠ²ΡΠ΅ΠΆΠ΄Π΅Π½ΠΈΠΉ.
- ΠΡΠΏΠΎΠ»ΡΠ·ΡΡ Π΄ΠΈΠ°Π³Π½ΠΎΡΡΠΈΡΠ΅ΡΠΊΠΈΠΉ ΡΠ΅ΡΡΠ΅Ρ (ΠΎΠΌΠΌΠ΅ΡΡ), ΠΏΡΠΎΠΈΠ·Π²ΠΎΠ΄ΠΈΡΡΡ ΠΏΡΠΎΠ²Π΅ΡΠΊΠ° ΠΏΠ°ΡΠ°ΠΌΠ΅ΡΡΠ° ΡΠΎΠΏΡΠΎΡΠΈΠ²Π»Π΅Π½ΠΈΡ Π½Π° ΠΎΠ±ΠΌΠΎΡΠΊΠ΅ ΡΠΊΠΎΡΡ. Π’Π°ΠΊΠΆΠ΅ Π½Π° ΠΏΡΠ΅Π΄ΠΌΠ΅Ρ Π½Π°Π»ΠΈΡΠΈΡ Π·Π°ΠΌΡΠΊΠ°Π½ΠΈΠΉ ΠΌΠΎΠΆΠ½ΠΎ ΠΏΡΠΎΡΠ΅ΡΡΠΈΡΠΎΠ²Π°ΡΡ ΠΎΠ±ΠΌΠΎΡΠΊΡ. ΠΠ½ΠΈΠΌΠ°ΡΠ΅Π»ΡΠ½ΠΎ ΠΎΡΠΌΠΎΡΡΠΈΡΠ΅ ΡΡΠ°ΡΠΎΡ, Π΅ΡΠ»ΠΈ Π½Π° Π½Π΅ΠΌ Π΅ΡΡΡ ΠΏΠΎΠ²ΡΠ΅ΠΆΠ΄Π΅Π½ΠΈΡ, Π·Π°ΠΌΠ΅Π½ΠΈΡΠ΅ Π΅Π³ΠΎ. Π§ΡΠΎΠ±Ρ ΡΠ΄ΠΎΡΡΠΎΠ²Π΅ΡΠΈΡΡΡΡ Π² ΡΠ°Π±ΠΎΡΠΎΡΠΏΠΎΡΠΎΠ±Π½ΠΎΡΡΠΈ ΠΊΠΎΠΌΠΏΠΎΠ½Π΅Π½ΡΠ°, ΠΏΡΠΎΠΈΠ·Π²Π΅Π΄ΠΈΡΠ΅ Π΄ΠΈΠ°Π³Π½ΠΎΡΡΠΈΠΊΡ ΠΎΠ±ΠΌΠΎΡΠΊΠΈ Π½Π° Π²ΠΎΠ·ΠΌΠΎΠΆΠ½ΡΠ΅ Π·Π°ΠΌΡΠΊΠ°Π½ΠΈΡ. Π’Π°ΠΊΠΆΠ΅ Π½Π΅ Π»ΠΈΡΠ½ΠΈΠΌ Π±ΡΠ΄Π΅Ρ ΠΏΡΠΎΠ²Π΅ΡΠΈΡΡ ΠΏΡΠΎΠ²ΠΎΠ΄ΠΈΠΌΠΎΡΡΡ ΡΡΠΎΠ³ΠΎ ΠΊΠΎΠΌΠΏΠΎΠ½Π΅Π½ΡΠ°.
- ΠΠ½ΠΈΠΌΠ°ΡΠ΅Π»ΡΠ½ΠΎ ΠΎΡΠΌΠΎΡΡΠΈΡΠ΅ Π΄ΠΈΠΎΠ΄Π½ΡΠ΅ ΡΠ»Π΅ΠΌΠ΅Π½ΡΡ Π²ΡΠΏΡΡΠΌΠΈΡΠ΅Π»ΡΠ½ΠΎΠ³ΠΎ Π±Π»ΠΎΠΊΠ°. Π’Π°ΠΊΠΆΠ΅ ΠΎΡΠΌΠΎΡΡΠΈΡΠ΅ ΠΊΡΡΡΠΊΡ ΡΠΎ ΡΡΠΎΡΠΎΠ½Ρ ΠΏΡΠΈΠ²ΠΎΠ΄Π° ΠΈ ΠΏΡΠΎΠΈΠ·Π²Π΅Π΄ΠΈΡΠ΅ Π΄ΠΈΠ°Π³Π½ΠΎΡΡΠΈΠΊΡ ΠΏΠΎΠ΄ΡΠΈΠΏΠ½ΠΈΠΊΠΎΠ². ΠΡΠ»ΠΈ Π²Ρ ΠΏΠΎΠ½ΡΠ»ΠΈ, ΡΡΠΎ ΠΏΠΎΠ΄ΡΠΈΠΏΠ½ΠΈΠΊΠΈ Π½ΡΠΆΠ΄Π°ΡΡΡΡ Π² Π·Π°ΠΌΠ΅Π½Π΅, ΠΎΡΠΊΡΡΡΠΈΡΠ΅ ΡΠ΅ΡΡΡΠ΅ Π±ΠΎΠ»ΡΠ° ΠΈ Π΄Π΅ΠΌΠΎΠ½ΡΠΈΡΡΠΉΡΠ΅ ΡΡΡΡΠΎΠΉΡΡΠ²Π°. ΠΡΠΎΠ²Π΅ΡΡΡΠ΅, Π½Π°ΡΠΊΠΎΠ»ΡΠΊΠΎ Π»Π΅Π³ΠΊΠΎ ΡΠ»Π΅ΠΌΠ΅Π½Ρ Π²ΡΠ°ΡΠ°Π΅ΡΡΡ.
- ΠΠΈΠ·ΡΠ°Π»ΡΠ½ΠΎ ΠΎΡΠΌΠΎΡΡΠΈΡΠ΅ ΠΊΡΡΡΠΊΡ ΡΠ·Π»Π°, Π² ΡΠ°ΡΡΠ½ΠΎΡΡΠΈ, ΡΠΎ ΡΡΠΎΡΠΎΠ½Ρ ΡΠ°ΡΠΏΠΎΠ»ΠΎΠΆΠ΅Π½ΠΈΡ ΠΊΠΎΠ½ΡΠ°ΠΊΡΠ½ΡΡ ΠΊΠΎΠ»Π΅Ρ. Π’Π°ΠΊΠΆΠ΅ ΠΏΡΠΎΠ²Π΅ΡΡΡΠ΅ ΡΠ΅Π·ΠΈΠ½ΠΎΠ²ΡΠΉ ΡΠΏΠ»ΠΎΡΠ½ΠΈΡΠ΅Π»Ρ β ΠΎΠ±ΡΡΠ½ΠΎ ΠΎΠ½ ΠΈΠ·Π½Π°ΡΠΈΠ²Π°Π΅ΡΡΡ, ΡΠΎΠΎΡΠ²Π΅ΡΡΡΠ²Π΅Π½Π½ΠΎ, Π΅Π³ΠΎ Π½ΡΠΆΠ½ΠΎ Π±ΡΠ΄Π΅Ρ Π·Π°ΠΌΠ΅Π½ΠΈΡΡ. Π§ΡΠΎ ΠΊΠ°ΡΠ°Π΅ΡΡΡ ΡΠ±ΠΎΡΠΊΠΈ ΡΠ·Π»Π°, ΡΠΎ ΡΠΎΠ΅Π΄ΠΈΠ½Π΅Π½ΠΈΠ΅ Π²ΡΠ΅Ρ ΡΠ»Π΅ΠΌΠ΅Π½ΡΠΎΠ² ΠΏΡΠΎΠΈΠ·Π²ΠΎΠ΄ΠΈΡΡΡ Π² ΠΎΠ±ΡΠ°ΡΠ½ΠΎΠΉ ΠΏΠΎΡΠ»Π΅Π΄ΠΎΠ²Π°ΡΠ΅Π»ΡΠ½ΠΎΡΡΠΈ.
ΠΠΈΠ΄Π΅ΠΎ Β«ΠΠΎΠ΄ΡΠΎΠ±Π½Π°Ρ ΠΈΠ½ΡΡΡΡΠΊΡΠΈΡ ΠΏΠΎ ΡΠ°Π·Π±ΠΎΡΡ ΡΠ·Π»Π°Β»
ΠΠ°ΠΊ ΡΠ²ΠΎΠΈΠΌΠΈ ΡΡΠΊΠ°ΠΌΠΈ ΡΠ°Π·ΠΎΠ±ΡΠ°ΡΡ Π³Π΅Π½Π΅ΡΠ°ΡΠΎΡΠ½ΡΠΉ ΡΠ·Π΅Π» β ΡΠΌΠΎΡΡΠΈΡΠ΅ Π½Π° Π²ΠΈΠ΄Π΅ΠΎ Π½ΠΈΠΆΠ΅ (Π°Π²ΡΠΎΡ ΡΠΎΠ»ΠΈΠΊΠ° β ΠΠ²Π°Π½ΠΎΠ² ΠΠ²Π°Π½).
ΠΠΎΠ½ΡΠ°Π²ΠΈΠ»Π°ΡΡ ΡΡΠ°ΡΡΡ? ΠΠΎΠ΄Π΅Π»ΠΈΡΡΡΡ Ρ Π΄ΡΡΠ·ΡΡΠΌΠΈ:
Π‘Ρ Π΅ΠΌΠ° ΡΡΡΠ°Π½ΠΎΠ²ΠΊΠΈ ΡΠ΅ΠΌΠ½Ρ Π³Π΅Π½Π΅ΡΠ°ΡΠΎΡΠ° Π£ΠΠ ΠΠ°ΡΡΠΈΠΎΡ Π±Π΅Π· ΠΊΠΎΠ½Π΄ΠΈΡΠΈΠΎΠ½Π΅ΡΠ°
ΠΠΎΠ½ΡΠ°ΠΆ ΠΊΠΎΠΌΠΏΡΠ΅ΡΡΠΎΡΠ° 5h21 ΠΊΠΎΠ½Π΄ΠΈΡΠΈΠΎΠ½Π΅ΡΠ° Π½Π° Π΄Π²ΠΈΠ³Π°ΡΠ΅Π»Ρ ΠΠΠ ΠΠ»Ρ ΡΠ΄ΠΎΠ±ΡΡΠ²Π° ΠΌΠΎΠ½ΡΠ°ΠΆΠ° Π΄Π΅ΠΌΠΎΠ½ΡΠΈΡΡΠΉΡΠ΅ Ρ Π°Π²ΡΠΎΠΌΠΎΠ±ΠΈΠ»Ρ Π²ΠΎΠ·Π΄ΡΡΠ½ΡΠΉ ΡΠΈΠ»ΡΡΡ Ρ ΠΠΠ Π. ΠΠ°ΡΠ΅ΠΌ Π΄Π΅ΠΌΠΎΠ½ΡΠΈΡΡΠΉΡΠ΅ Π³Π΅Π½Π΅ΡΠ°ΡΠΎΡ Ρ ΠΊΡΠΎΠ½ΡΡΠ΅ΠΉΠ½Π°ΠΌΠΈ ΠΊΡΠ΅ΠΏΠ»Π΅Π½ΠΈΡ ΡΠΎΡΠΎ 1. ΠΠ΅ΠΎΠ±Ρ ΠΎΠ΄ΠΈΠΌΠΎ ΠΏΠΎΠ΄ΡΠΎΠ΅Π΄ΠΈΠ½ΠΈΡΡ ΠΎΠ±ΠΎΠ³ΡΠ΅Π² Π΄ΡΠΎΡΡΠ΅Π»ΡΠ½ΠΎΠ³ΠΎ ΠΏΠ°ΡΡΡΠ±ΠΊΠ°, ΠΊΠ°ΠΊ ΠΏΠΎΠΊΠ°Π·Π°Π½ΠΎ Π½Π° ΡΠΎΡΠΎ 2.
Π€ΠΎΡΠΎ 1.
Π€ΠΎΡΠΎ 2. Π‘ ΡΠ΅Π»ΡΡ Π΄Π°Π»ΡΠ½Π΅ΠΉΡΠ΅ΠΉ ΡΡΡΠ°Π½ΠΎΠ²ΠΊΠΈ ΠΊΠΎΠΌΠΏΡΠ΅ΡΡΠΎΡΠ° Π΄Π΅ΠΌΠΎΠ½ΡΠΈΡΠΎΠ²Π°ΡΡ ΡΡΠ°ΡΠ½ΡΡ ΡΠΎΠΏΠ»ΠΈΠ²Π½ΡΡ ΠΌΠ°Π³ΠΈΡΡΡΠ°Π»Ρ Π² ΡΠ°ΠΉΠΎΠ½Π΅ Π³Π΅Π½Π΅ΡΠ°ΡΠΎΡΠ° ΡΠΎΡΠΎ 3.
ΠΠΌΠ΅ΡΡΠΎ Π½Π΅Π΅ Π½ΡΠΆΠ½ΠΎ ΡΡΡΠ°Π½ΠΎΠ²ΠΈΡΡ ΠΌΠ°Π³ΠΈΡΡΡΠ°Π»Ρ ΠΈΠ· ΠΊΠΎΠΌΠΏΠ»Π΅ΠΊΡΠ° ΡΠΎΡΠΎ 4. ΠΠ°Π»Π΅Π΅ ΡΡΡΠ°Π½ΠΎΠ²ΠΈΡΡ Π³Π΅Π½Π΅ΡΠ°ΡΠΎΡ Π½Π° ΠΊΡΠΎΠ½ΡΡΠ΅ΠΉΠ½Π°Ρ ΠΈΠ· ΠΊΠΎΠΌΠΏΠ»Π΅ΠΊΡΠ° Π½Π° Π±ΠΎΠ»ΡΡ Π8Ρ Ρ ΠΈ ΠΊΡΠΎΠ½ΡΡΠ΅ΠΉΠ½ ΠΊΠΎΠΌΠΏΡΠ΅ΡΡΠΎΡΠ° Π½Π° Π±ΠΎΠ»ΡΡ Π10Ρ 25 ΠΈ Π10Ρ ΡΠΎΡΠΎ 4 ΠΈ 5.
Π€ΠΎΡΠΎ 3 Π€ΠΎΡΠΎ 4. Π€ΠΎΡΠΎ 5 Π Π²Π΅ΡΠΊΡ ΠΊΠΎΠ»Π΅Π½ΡΠ°ΡΡΠΉ Π²Π°Π» — Π½Π°ΡΡΠΆΠ½ΠΎΠΉ ΡΠΎΠ»ΠΈΠΊ β Π³Π΅Π½Π΅ΡΠ°ΡΠΎΡ — Π½Π°ΡΠΎΡ ΠΎΡ Π»Π°ΠΆΠ΄Π°ΡΡΠ΅ΠΉ ΠΆΠΈΠ΄ΠΊΠΎΡΡΠΈ ΡΡΡΠ°Π½ΠΎΠ²ΠΈΡΠ΅ ΡΠ΅ΠΌΠ΅Π½Ρ 6Π Π ΠΈΠ»ΠΈ 6Π Π ΠΠΎΠ±Π΅ΠΉΡΠ΅ΡΡ ΠΏΡΠ°Π²ΠΈΠ»ΡΠ½ΠΎΠ³ΠΎ Π΅Π³ΠΎ Π½Π°ΡΡΠΆΠ΅Π½ΠΈΡ. ΠΠ° ΡΡΠ°ΡΠ½ΡΠΉ ΡΠ΄Π²ΠΎΠ΅Π½Π½ΡΠΉ ΡΠΊΠΈΠ² ΡΡΡΠ°Π½ΠΎΠ²ΠΈΡΠ΅ ΠΊΠ»ΠΈΠ½ΠΎΠ²ΠΎΠΉ ΡΠΊΠΈΠ² ΠΈΠ· ΠΊΠΎΠΌΠΏΠ»Π΅ΠΊΡΠ° Π½Π° Π±ΠΎΠ»ΡΡ Π8Ρ 25 ΡΠΎΡΠΎ 6. Π ΡΠ»ΡΡΠ°Π΅, Π΅ΡΠ»ΠΈ Π² Π²Π΅ΡΠΊΠ΅ ΠΊΠΎΠ»Π΅Π½ΡΠ°ΡΡΠΉ Π²Π°Π» — ΠΎΠ±Π²ΠΎΠ΄Π½ΠΎΠΉ ΡΠΎΠ»ΠΈΠΊ — Π½Π°ΡΠΎΡ ΠΠ£Π Π΄Π΅ΠΌΠΎΠ½ΡΠΈΡΠΎΠ²Π°Π»ΡΡ ΡΠ΅ΠΌΠ΅Π½Ρ, ΡΡΡΠ°Π½ΠΎΠ²ΠΈΡΠ΅ Π΅Π³ΠΎ Π½Π° ΠΌΠ΅ΡΡΠΎ ΠΈ ΠΏΡΠΎΠΈΠ·Π²Π΅Π΄ΠΈΡΠ΅ Π½Π°ΡΡΠΆΠΊΡ Π΄ΠΎ Π½Π΅ΠΎΠ±Ρ ΠΎΠ΄ΠΈΠΌΡΡ Π·Π½Π°ΡΠ΅Π½ΠΈΠΉ.
ΠΠ° ΠΊΡΠΎΠ½ΡΡΠ΅ΠΉΠ½ ΠΊΠΎΠΌΠΏΡΠ΅ΡΡΠΎΡΠ° ΡΡΡΠ°Π½ΠΎΠ²ΠΈΡΠ΅ ΠΊΠΎΠΌΠΏΡΠ΅ΡΡΠΎΡ 5Π11, ΠΏΡΠ΅Π΄Π²Π°ΡΠΈΡΠ΅Π»ΡΠ½ΠΎ ΡΡΠ΅Π·Π°Π² ΡΠΎΡΠΊΡ ΠΊΡΠ΅ΠΏΠ»Π΅Π½ΠΈΡ G ΡΠΎΡΠΎ 7. Π Π²Π΅ΡΠΊΡ Π΄ΠΎΠΏΠΎΠ»Π½ΠΈΡΠ΅Π»ΡΠ½ΡΠΉ ΡΠΊΠΈΠ² — ΡΠΊΠΈΠ² ΠΊΠΎΠΌΠΏΡΠ΅ΡΡΠΎΡΠ° ΡΡΡΠ°Π½ΠΎΠ²ΠΈΡΠ΅ ΠΊΠ»ΠΈΠ½ΠΎΠ²ΠΎΠΉ ΡΠ΅ΠΌΠ΅Π½Ρ AVX10xLa. ΠΠ°Π»Π΅Π΅ ΡΡΡΠ°Π½ΠΎΠ²ΠΈΡΠ΅ Π½Π°ΡΡΠΆΠ½ΡΡ ΡΠ΅ΠΉΠΊΡ Π½Π° ΠΏΠ΅ΡΠ΅Π΄Π½ΠΈΠΉ ΠΊΡΠΎΠ½ΡΡΠ΅ΠΉΠ½ Π³Π΅Π½Π΅ΡΠ°ΡΠΎΡΠ°. ΠΡΠΎΠΈΠ·Π²Π΅Π΄ΠΈΡΠ΅ Π½Π°ΡΡΠΆΠΊΡ ΠΊΠ»ΠΈΠ½ΠΎΠ²ΠΎΠ³ΠΎ ΡΠ΅ΠΌΠ½Ρ Π΄ΠΎ Π½Π΅ΠΎΠ±Ρ ΠΎΠ΄ΠΈΠΌΠΎΠ³ΠΎ Π·Π½Π°ΡΠ΅Π½ΠΈΡ Ρ ΠΏΠΎΠΌΠΎΡΡΡ Π½Π°ΡΡΠΆΠ½ΠΎΠ³ΠΎ ΡΡΡΡΠΎΠΉΡΡΠ²Π° ΡΠΎΡΠΎ 8 ΠΈ Π·Π°ΡΠΈΠΊΡΠΈΡΡΠΉΡΠ΅ Π·ΡΠ±ΡΠ°ΡΡΡ Π³Π°ΠΉΠΊΡ Π½Π° Π±ΠΎΠ»ΡΠ΅ Π10Ρ Π€ΠΎΡΠΎ 6. Π€ΠΎΡΠΎ 7.
ΠΠ°ΠΌΠ΅Π½Π° ΡΠ΅ΠΌΠ½Ρ Π³Π΅Π½Π΅ΡΠ°ΡΠΎΡΠ° ΠΈ Π³ΡΡΠ° ΡΠ°Π· Ρ Π°Π½ΡΠ΅Ρ
Π€ΠΎΡΠΎ 8. ΠΠΎΠ½ΡΠ°ΠΆ ΡΠ΅ΡΠΈΠ²Π΅ΡΠ° ΠΈ ΠΊΠΎΠ½Π΄Π΅Π½ΡΠ°ΡΠΎΡΠ½ΠΎΠ³ΠΎ Π±Π»ΠΎΠΊΠ° c Π²Π΅Π½ΡΠΈΠ»ΡΡΠΎΡΠ°ΠΌΠΈ. ΠΠ΅ΡΠ΅Π΄ ΡΡΡΠ°Π½ΠΎΠ²ΠΊΠΎΠΉ Π½Π° Π°Π²ΡΠΎΠΌΠΎΠ±ΠΈΠ»Ρ Π²ΡΠ΅ΠΌΠ΅Π½Π½ΠΎ Π΄Π΅ΠΌΠΎΠ½ΡΠΈΡΡΠΉΡΠ΅ Π²Π΅ΡΡ Π½ΠΈΠ΅ ΠΊΡΠΎΠ½ΡΡΠ΅ΠΉΠ½Ρ ΠΊΠΎΠ½Π΄Π΅Π½ΡΠ°ΡΠΎΡΠ½ΠΎΠ³ΠΎ Π±Π»ΠΎΠΊΠ°, ΡΡΠΎΠ±Ρ ΠΎΠ½ΠΈ Π½Π΅ ΠΌΠ΅ΡΠ°Π»ΠΈ ΡΡΡΠ°Π½ΠΎΠ²ΠΊΠ΅. ΠΠΎΠ½Π΄Π΅Π½ΡΠ°ΡΠΎΡΠ½ΡΠΉ Π±Π»ΠΎΠΊ ΡΡΡΠ°Π½ΠΎΠ²ΠΈΡΠ΅ Π·Π° Π±Π°ΠΌΠΏΠ΅ΡΠΎΠΌ Π² ΡΠ΅Π·ΡΠ±ΠΎΠ²ΡΠ΅ ΠΎΡΠ²Π΅ΡΡΡΠΈΡ ΡΡΠΈΠ»ΠΈΡΠ΅Π»Ρ Π½Π° 4 Π±ΠΎΠ»ΡΠ° Π6Ρ 18 ΡΠΎΡΠΎ 9 ΠΈ ΠΠ° Π±ΠΎΠΊΠΎΠ²ΠΎΠΉ ΡΡΠ΅Π½ΠΊΠ΅ ΡΠ°ΠΌΠΊΠΈ ΡΠΎΡΠΎΠ»ΡΠ½ΠΎΠ³ΠΎ ΡΠ°Π΄ΠΈΠ°ΡΠΎΡΠ° ΠΏΡΠΎΡΠ²Π΅ΡΠ»ΠΈΡΠ΅ ΠΎΡΠ²Π΅ΡΡΡΠΈΠ΅, Π·Π°ΠΊΡΠ΅ΠΏΠΈΡΠ΅ Ρ ΠΎΠΌΡΡ ΡΠ΅ΡΠΈΠ²Π΅ΡΠ° Π±ΠΎΠ»ΡΠΎΠΌ Π6Ρ 18, ΡΡΡΠ°Π½ΠΎΠ²ΠΈΡΠ΅ Π² Π½Π΅Π³ΠΎ ΡΠ΅ΡΠΈΠ²Π΅Ρ Ρ Π΄Π°ΡΡΠΈΠΊΠΎΠΌ Π΄Π°Π²Π»Π΅Π½ΠΈΠΉ, ΡΡΡΠ½ΠΈΡΠ΅ Ρ ΠΎΠΌΡΡ Π±ΠΎΠ»ΡΠΎΠΌ Π6Ρ 25 ΡΠΎΡΠΎ 8.
Π€ΠΎΡΠΎ 9. Π€ΠΎΡΠΎ ΠΠ΅ΡΠ΅Π½ΠΎΡ ΠΎΡΠΎΠΏΠΈΡΠ΅Π»Ρ ΠΏΠΎΠ΄ ΠΏΠ°ΡΡΠ°ΠΆΠΈΡΡΠΊΠΎΠ΅ ΡΠΈΠ΄Π΅Π½ΠΈΠ΅. ΠΠ΅ΠΌΠΎΠ½ΡΠΈΡΡΠΉΡΠ΅ ΠΈΠ· ΡΠ°Π»ΠΎΠ½Π° ΠΏΠ΅ΡΠ΅Π΄Π½ΠΈΠ΅ ΡΠΈΠ΄Π΅Π½ΡΡ, Π΄Π΅ΠΊΠΎΡΠ°ΡΠΈΠ²Π½ΡΠ΅ ΠΊΠΎΠΆΡΡ ΠΈ ΡΠ΅Π½ΡΡΠ°Π»ΡΠ½ΠΎΠ³ΠΎ ΡΠΎΠ½Π½Π΅Π»Ρ ΠΈ ΡΡΡΠ½ΠΎΠ³ΠΎ ΡΠΎΡΠΌΠΎΠ·Π°.
ΠΠ΅ΠΌΠΎΠ½ΡΠΈΡΡΠΉΡΠ΅ ΠΎΡΠΎΠΏΠΈΡΠ΅Π»Ρ ΠΈΠ· ΠΊΠΎΠ½ΡΠΎΠ»ΠΈ ΠΈ ΡΡΡΠ°Π½ΠΎΠ²ΠΈΡΠ΅ Π΅Π³ΠΎ ΠΏΠΎΠ΄ ΠΏΠ΅ΡΠ΅Π΄Π½Π΅Π΅ ΠΏΠ°ΡΡΠ°ΠΆΠΈΡΡΠΊΠΎΠ΅ ΡΠΈΠ΄Π΅Π½ΠΈΠ΅ ΡΠ»Π΅Π΄ΡΡΡΠΈΠΌ ΠΎΠ±ΡΠ°Π·ΠΎΠΌ ΡΠΎΡΠΎ ΠΡΡΠΎΠ΅Π΄ΠΈΠ½ΠΈΡΠ΅ ΡΠ»Π΅ΠΊΡΡΠΎΠΏΡΠΎΠ²ΠΎΠ΄ΠΊΡ ΠΈ ΡΠΎΡΠΎΠ»ΡΠ½ΡΠ΅ ΠΏΠ°ΡΡΡΠ±ΠΊΠΈ ΠΎΡ ΠΎΡΠΎΠΏΠΈΡΠ΅Π»Ρ. Π‘Π½ΡΠ² Π·Π°ΡΠ΅Π»ΠΊΠΈ, ΡΠ°Π·Π±Π΅ΡΠΈΡΠ΅ ΠΎΡΠΎΠΏΠΈΡΠ΅Π»Ρ Π½Π° Π΄Π²Π΅ ΡΠ°ΡΡΠΈ ΠΈ ΡΠ΄Π°Π»ΠΈΡΠ΅ ΡΠ΅ΠΏΠ»ΠΎΠΎΠ±ΠΌΠ΅Π½Π½ΠΈΠΊ. ΠΡΠ²Π΅ΡΠ½ΡΠ² ΡΠ°ΠΌΠΎΡΠ΅Π·Ρ ΠΊΡΠ΅ΠΏΠ»Π΅Π½ΠΈΡ ΠΊ ΠΏΠΎΠ»Ρ, Π΄Π΅ΠΌΠΎΠ½ΡΠΈΡΡΠΉΡΠ΅ Π½ΠΈΠΆΠ½ΡΡ ΠΏΠΎΠ»ΠΎΠ²ΠΈΠ½Ρ ΠΊΠΎΡΠΏΡΡΠ° ΠΎΡΠΎΠΏΠΈΡΠ΅Π»Ρ.
ΠΠ°ΠΌΠ΅Π½Π° ΡΠ΅ΠΌΠ½Π΅ΠΉ ΠΏΡΠΈΠ²ΠΎΠ΄Π° Π½Π°Π²Π΅ΡΠ½ΡΡ Π°Π³ΡΠ΅Π³Π°ΡΠΎΠ² Π£ΠΠ ΠΠ°ΡΡΠΈΠΎΡ
ΠΡΡΠ΅ΠΆΡΡΠ΅ Π² ΠΎΡΠ½ΠΎΠ²Π°Π½ΠΈΠΈ ΠΏΠ΅ΡΠ΅Π΄Π½Π΅Π³ΠΎ ΠΏΠ°ΡΡΠ°ΠΆΠΈΡΡΠΊΠΎΠ³ΠΎ ΡΠΈΠ΄Π΅Π½ΠΈΡ ΠΎΠΊΠ½ΠΎ Π΄Π»Ρ ΡΡΡΠ°Π½ΠΎΠ²ΠΊΠΈ ΠΏΠ°Π½Π΅Π»ΠΈ Π΄Π΅ΡΠ»Π΅ΠΊΡΠΎΡΠΎΠ² ΠΎΡΠΎΠΏΠΈΡΠ΅Π»Ρ, ΡΡΠ°ΡΠ°ΡΡΡ ΠΏΡΠΈ ΡΡΠΎΠΌ Π½Π΅ ΠΏΠ΅ΡΠ΅ΡΠ΅Π·Π°ΡΡ Π½ΠΈΠΆΠ½ΡΡ ΠΎΡΠ±ΠΎΡΡΠΎΠ²ΠΊΡ ΠΎΡΠ½ΠΎΠ²Π°Π½ΠΈΡ. Π£ΡΡΠ°Π½ΠΎΠ²ΠΈΡΠ΅ ΠΏΠΎΠ»ΠΎΠ²ΠΈΠ½Ρ ΠΊΠΎΡΠΏΡΡΠ° ΠΎΡΠΎΠΏΠΈΡΠ΅Π»Ρ Π½Π° ΡΠ°ΠΌΠΎΡΠ΅Π·Ρ ΠΊ ΠΏΠΎΠ»Ρ ΡΠ°ΠΊΠΈΠΌ ΠΎΠ±ΡΠ°Π·ΠΎΠΌ, ΡΡΠΎΠ±Ρ ΡΠΎΡΠΎΠ»ΡΠ½ΡΠ΅ ΠΏΠ°ΡΡΡΠ±ΠΊΠΈ ΠΎΡΠΎΠΏΠΈΡΠ΅Π»Ρ Π²ΡΡ ΠΎΠ΄ΠΈΠ»ΠΈ ΠΊ Π²ΠΎΠ΄ΠΈΡΠ΅Π»ΡΡΠΊΠΎΠΌΡ ΡΠΈΠ΄Π΅Π½ΠΈΡ. ΠΠ»Ρ ΡΡΠΎΠ³ΠΎ ΠΎΡΠΎΠΏΠΈΡΠ΅Π»Ρ ΠΏΡΠΈ ΡΡΡΠ°Π½ΠΎΠ²ΠΊΠ΅ ΡΠ»Π΅Π΄ΡΠ΅Ρ ΠΏΠ΅ΡΠ΅Π²Π΅ΡΠ½ΡΡΡ. Π‘ΠΎΠ±Π΅ΡΠΈΡΠ΅ ΠΎΡΠΎΠΏΠΈΡΠ΅Π»Ρ Ρ ΡΠ΅ΠΏΠ»ΠΎΠΎΠ±ΠΌΠ΅Π½Π½ΠΈΠΊΠΎΠΌ ΠΈ Π²Π΅ΡΡ Π½Π΅ΠΉ ΠΏΠΎΠ»ΠΎΠ²ΠΈΠ½ΠΎΠΉ ΠΊΠΎΡΠΏΡΡΠ°. ΠΠ°Π½Π΅Π»Ρ Π΄Π΅ΡΠ»Π΅ΠΊΡΠΎΡΠΎΠ² ΠΎΠ±ΡΠ΅ΠΆΡΡΠ΅ Π² ΡΠ°Π·ΠΌΠ΅Ρ ΠΏΠΎΠ΄ ΡΡΡΠ°Π½ΠΎΠ²ΠΊΡ Π½Π° ΠΎΡΠ½ΠΎΠ²Π°Π½ΠΈΠ΅ ΠΏΠ΅ΡΠ΅Π΄Π½Π΅Π³ΠΎ ΡΠΈΠ΄Π΅Π½ΠΈΡ.
Π£ΡΡΠ°Π½ΠΎΠ²ΠΈΡΠ΅ ΡΠ΅Π·ΠΈΠ½ΠΎΠ²ΡΠ΅ Π²ΠΎΠ·Π΄ΡΡ ΠΎΠ²ΠΎΠ΄Ρ ΠΎΡΠΎΠΏΠΈΡΠ΅Π»Ρ ΠΈ Π΄Π΅ΡΠ»Π΅ΠΊΡΠΎΡΡ. ΠΡΠΈΡΠΎΠ΅Π΄ΠΈΠ½ΠΈΡΠ΅ ΡΠΎΡΠΎΠ»ΡΠ½ΡΠ΅ ΠΏΠ°ΡΡΡΠ±ΠΊΠΈ ΠΎΡΠΎΠΏΠΈΡΠ΅Π»Ρ ΠΈ ΡΠ»Π΅ΠΊΡΡΠΎΠΏΡΠΎΠ²ΠΎΠ΄ΠΊΡ. Π€ΠΎΡΠΎ Π€ΠΎΡΠΎ Π£ΡΡΠ°Π½ΠΎΠ²ΠΊΠ° ΠΈΡΠΏΠ°ΡΠΈΡΠ΅Π»ΡΠ½ΠΎΠ³ΠΎ Π±Π»ΠΎΠΊΠ°. Π£ΡΡΠ°Π½ΠΎΠ²ΠΈΡΠ΅ ΡΠ΄Π»ΠΈΠ½ΠΈΡΠ΅Π»Ρ Π½ΠΈΠΆΠ½Π΅Π³ΠΎ Π΄ΠΈΡΡΡΠ·ΠΎΡΠ° ΡΠΎΡΠΎ ΠΡΠΏΠ°ΡΠΈΡΠ΅Π»ΡΠ½ΡΠΉ Π±Π»ΠΎΠΊ Π² ΡΠ±ΠΎΡΠ΅ Ρ Π’Π Π ΠΈ ΡΠ΅ΡΠΌΠΎΡΡΠ°ΡΠΎΠΌ Π·Π°ΠΊΡΠ΅ΠΏΠΈΡΠ΅ Π² ΡΠ°Π»ΠΎΠ½Π΅, ΠΈΡΠΏΠΎΠ»ΡΠ·ΡΡ ΡΡΠ°ΡΠ½ΡΠ΅ Π±ΠΎΠ»ΡΡ ΡΠ°Π»Π°Π·ΠΎΠΊ ΠΏΡΠ°Π²ΠΎΠ³ΠΎ ΡΠΈΠ΄Π΅Π½ΠΈΡ ΠΈ ΡΡΡΠ½ΠΎΠ³ΠΎ ΡΠΎΡΠΌΠΎΠ·Π° ΡΠΎΡΠΎ Π€ΠΎΡΠΎ Π‘ΠΎΠ΅Π΄ΠΈΠ½ΠΈΡΠ΅ Π·Π°Π΄Π½ΡΡ ΡΠ°ΡΡΡ Π²ΠΎΠ·Π΄ΡΡ ΠΎΠ²ΠΎΠ΄Π° Ρ Π½ΠΈΠΆΠ½ΠΈΠΌ ΠΊΠΎΠΆΡΡ ΠΎΠΌ ΠΈΠ· ΠΊΠΎΠΌΠΏΠ»Π΅ΠΊΡΠ°. ΠΠ»Ρ ΡΠ»ΠΈΠ²Π° ΠΊΠΎΠ½Π΄Π΅Π½ΡΠ°ΡΠ° ΠΏΡΠΎΡΠ²Π΅ΡΠ»ΠΈΡΠ΅ ΠΎΡΠ²Π΅ΡΡΡΠΈΠ΅ Π΄ΠΈΠ°ΠΌΠ΅ΡΡΠΎΠΌ 14,5 ΠΌΠΌ Π½Π° ΡΠ°ΡΡΡΠΎΡΠ½ΠΈΠΈ 15 ΠΌΠΌ ΠΎΡ ΡΠ³ΠΎΠ»ΠΊΠ° ΡΠ°Π»Π°Π·ΠΎΠΊ ΠΏΡΠ°Π²ΠΎΠ³ΠΎ ΡΠΈΠ΄Π΅Π½ΡΡ.
ΠΠ°Π²Π΅Π΄ΠΈΡΠ΅ Π² Π½Π΅Π³ΠΎ ΡΠ»Π°Π½Π³ ΡΠ»ΠΈΠ²Π½ΠΎΠΉ, Π΄ΡΡΠ³ΠΎΠΉ ΠΊΠΎΠ½Π΅Ρ ΡΠ»Π°Π½Π³Π° Π½Π°Π΄Π΅Π½ΡΡΠ΅ Π½Π° ΡΠ»ΠΈΠ²Π½ΠΎΠΉ ΡΡΡΡΠ΅Ρ ΠΈΡΠΏΠ°ΡΠΈΡΠ΅Π»ΡΠ½ΠΎΠ³ΠΎ Π±Π»ΠΎΠΊΠ°.
ΠΠΠΠΠ: ΠΠ°ΠΌΠ΅Π½Π° ΡΠ΅ΠΌΠ½Ρ Π½Π° Π£ΠΠ ΠΠ°ΡΡΠΈΠΎΡ 2016 Π³ΠΎΠ΄Π° Ρ ΠΊΠΎΠ½Π΄ΠΈΡΠΈΠΎΠ½Π΅ΡΠΎΠΌ
ΠΠΎΠ½ΡΠ°ΠΆ ΡΡΠ΅ΠΎΠ½ΠΎΠ²ΡΡ ΠΌΠ°Π³ΠΈΡΡΡΠ°Π»Π΅ΠΉ. ΠΡΠΈ ΠΌΠΎΠ½ΡΠ°ΠΆΠ΅ ΡΡΠ΅ΠΎΠ½ΠΎΠ²ΡΡ ΠΌΠ°Π³ΠΈΡΡΡΠ°Π»Π΅ΠΉ Π½Π΅ΠΎΠ±Ρ ΠΎΠ΄ΠΈΠΌΠΎ ΡΡΠΈΡΡΠ²Π°ΡΡ, ΡΡΠΎ ΠΈΡ ΡΠΊΠ»Π°Π΄ΠΊΠ° Π΄ΠΎΠ»ΠΆΠ½Π° ΠΏΡΠΎΠΈΠ·Π²ΠΎΠ΄ΠΈΡΡΡΡ ΠΏΠΎ Π²ΠΎΠ·ΠΌΠΎΠΆΠ½ΠΎΡΡΠΈ Ρ Π½Π°ΠΈΠ±ΠΎΠ»ΡΡΠΈΠΌΠΈ ΡΠ°Π΄ΠΈΡΡΠ°ΠΌΠΈ Π³ΠΈΠ±ΠΎΠ². ΠΠ°Π³ΠΈΡΡΡΠ°Π»ΠΈ Π½Π΅Π»ΡΠ·Ρ ΠΏΠ΅ΡΠ΅Π³ΠΈΠ±Π°ΡΡ, ΡΠΊΡΡΡΠΈΠ²Π°ΡΡ, ΠΏΡΠΎΠΊΠ»Π°Π΄ΡΠ²Π°ΡΡ ΠΏΠΎ ΠΎΡΡΡΡΠΌ ΠΊΡΠΎΠΌΠΊΠ°ΠΌ.
3 Π‘ΠΠΠ‘ΠΠ.. Π·Π°ΠΌΠ΅Π½Π° ΡΠ΅ΠΌΠ½Ρ ΠΏΡΠΈΠ²ΠΎΠ΄Π° Π½Π° Π£ΠΠ ΠΠΠ’Π ΠΠΠ’
ΠΠ°Π΄Π΅Π½ΡΡΠ΅ ΡΠΏΠ»ΠΎΡΠ½ΠΈΡΠ΅Π»ΡΠ½ΡΠ΅ ΠΌΠ°Π½ΠΆΠ΅ΡΡ Π½Π° ΠΌΠ°Π³ΠΈΡΡΡΠ°Π»ΠΈ, Π° Π²ΠΏΠΎΡΠ»Π΅Π΄ΡΡΠ²ΠΈΠΈ ΡΠΏΠ»ΠΎΡΠ½ΠΈΡΠ΅ ΠΈΠΌΠΈ ΠΏΠ΅ΡΠ΅Π³ΠΎΡΠΎΠ΄ΠΊΡ ΠΌΠΎΡΠΎΡΠ½ΠΎΠ³ΠΎ ΠΎΡΡΠ΅ΠΊΠ°. ΠΠ°Π³ΠΈΡΡΡΠ°Π»ΠΈ ΠΏΡΠΎΠΏΡΡΡΠΈΡΠ΅ ΠΈΠ· ΠΌΠΎΡΠΎΡΠ½ΠΎΠ³ΠΎ ΠΎΡΡΠ΅ΠΊΠ° Π² ΡΠ°Π»ΠΎΠ½. ΠΡΠΎΠ»ΠΎΠΆΠΈΡΠ΅ ΠΌΠ°Π³ΠΈΡΡΡΠ°Π»ΠΈ Π² ΡΠ°Π»ΠΎΠ½Π΅ Ρ ΠΏΠ»Π°Π²Π½ΡΠΌΠΈ ΠΈΠ·Π³ΠΈΠ±Π°ΠΌΠΈ, ΡΠΊΡΠ΅ΠΏΠΈΡΠ΅ ΠΈΡ ΠΏΠ»Π°ΡΡΠΈΠΊΠΎΠ²ΡΠΌΠΈ ΡΡΡΠΆΠΊΠ°ΠΌΠΈ. ΠΠ°Π³ΠΈΡΡΡΠ°Π»ΠΈ, ΠΏΡΠΎΡ ΠΎΠ΄ΡΡΠΈΠ΅ Π² ΠΌΠΎΡΠΎΡΠ½ΠΎΠΌ ΠΎΡΡΠ΅ΠΊΠ΅, ΠΌΠΎΠΆΠ½ΠΎ Π΄ΠΎΠΏΠΎΠ»Π½ΠΈΡΠ΅Π»ΡΠ½ΠΎ Π·Π°ΠΊΡΠ΅ΠΏΠΈΡΡ Π½Π° ΠΊΡΠ·ΠΎΠ² Π°Π²ΡΠΎΠΌΠΎΠ±ΠΈΠ»Ρ ΠΌΠ΅ΡΠ°Π»Π»ΠΈΡΠ΅ΡΠΊΠΈΠΌΠΈ Ρ ΠΎΠΌΡΡΠ°ΠΌΠΈ Ρ ΡΠ°ΠΌΠΎΡΠ΅Π·Π°ΠΌΠΈ ΠΈΠ· ΠΊΠΎΠΌΠΏΠ»Π΅ΠΊΡΠ°.
ΠΠΎΠ΄ΠΊΠ»ΡΡΠ΅Π½ΠΈΠ΅ ΡΠ»Π΅ΠΊΡΡΠΎΠΏΡΠΎΠ²ΠΎΠ΄ΠΊΠΈ. ΠΠΎΠ΄ΠΊΠ»ΡΡΠ΅Π½ΠΈΠ΅ ΡΠ»Π΅ΠΊΡΡΠΎΠΏΡΠΎΠ²ΠΎΠ΄ΠΊΠΈ Π²ΡΠΏΠΎΠ»Π½ΡΠ΅ΡΡΡ ΡΠΎΠ³Π»Π°ΡΠ½ΠΎ ΡΡ Π΅ΠΌΠ΅, Π²Π»ΠΎΠΆΠ΅Π½Π½ΠΎΠΉ Π² ΠΊΠΎΠΌΠΏΠ»Π΅ΠΊΡ ΠΊΠΎΠ½Π΄ΠΈΡΠΈΠΎΠ½Π΅ΡΠ°. ΠΠ»ΠΎΠΊ ΡΠ΅Π»Π΅ ΠΈ ΠΏΡΠ΅Π΄ΠΎΡ ΡΠ°Π½ΠΈΡΠ΅Π»Π΅ΠΉ ΠΊΠΎΠ½Π΄ΠΈΡΠΈΠΎΠ½Π΅ΡΠ° Π·Π°ΠΊΡΠ΅ΠΏΠ»ΡΠ΅ΡΡΡ Π½Π° ΡΡΠ°ΡΠ½ΠΎΠΌ Π±Π»ΠΎΠΊΠ΅ ΠΏΡΠ΅Π΄ΠΎΡ ΡΠ°Π½ΠΈΡΠ΅Π»Π΅ΠΉ Π² ΡΠ°Π»ΠΎΠ½Π΅ Π°Π²ΡΠΎΠΌΠΎΠ±ΠΈΠ»Ρ.
ΠΠ³ΡΡ ΠΏΡΠΎΠ²ΠΎΠ΄ΠΊΠΈ ΠΊΠΎΠ½Π΄ΠΈΡΠΈΠΎΠ½Π΅ΡΠ° ΠΏΡΠΎΠΊΠ»Π°Π΄ΡΠ²Π°Π΅ΡΡΡ ΠΏΠΎ ΡΡΠ°ΡΠ½ΠΎΠΌΡ ΠΆΠ³ΡΡΡ.
ΠΠΎΡΠΎΡΠΊΠΈΠΉ ΡΠ΅ΠΌΠ΅Π½Ρ Π² ΠΎΠ±Ρ ΠΎΠ΄ ΠΊΠΎΠ½Π΄ΠΈΡΠΈΠΎΠ½Π΅ΡΠ°???
ΠΠ²ΠΎΠ΄ Π² ΡΠ°Π»ΠΎΠ½ ΠΎΡΡΡΠ΅ΡΡΠ²Π»ΡΠ΅ΡΡΡ ΡΠ΅ΡΠ΅Π· ΡΠΏΠ»ΠΎΡΠ½ΠΈΡΠ΅Π»Ρ. ΠΠΎΠ΄ΠΊΠ»ΡΡΠ΅Π½ΠΈΠ΅ ΠΊ ΡΠ»Π΅ΠΊΡΡΠΎΠ½Π½ΠΎΠΌΡ Π±Π»ΠΎΠΊΡ ΡΠΏΡΠ°Π²Π»Π΅Π½ΠΈΡ Π΄Π²ΠΈΠ³Π°ΡΠ΅Π»Π΅ΠΌ ΠΏΡΠΎΠΈΠ·Π²ΠΎΠ΄ΠΈΡΡΡ Π½Π° ΠΎΡΠ°Π½ΠΆΠ΅Π²ΡΠΉ ΠΏΡΠΎΠ²ΠΎΠ΄ ΡΡΠ°ΡΠ½ΠΎΠΉ Π΄Π²ΡΡ ΠΊΠΎΠ½ΡΠ°ΠΊΡΠ½ΠΎΠΉ ΠΊΠΎΠ»ΠΎΠ΄ΠΊΠΈ Π² ΡΠ°ΠΉΠΎΠ½Π΅ Π±Π»ΠΎΠΊΠ° ΠΏΡΠ΅Π΄ΠΎΡ ΡΠ°Π½ΠΈΡΠ΅Π»Π΅ΠΉ. ΠΡΠΎΠ²Π΅ΡΡΡΠ΅, ΡΡΠΎΠ±Ρ, ΠΏΡΠΈ ΠΏΠΎΠ΄Π°ΡΠ΅ Π½Π°ΠΏΡΡΠΆΠ΅Π½ΠΈΡ ΠΏΠΈΡΠ°Π½ΠΈΡ, Π²Π΅Π½ΡΠΈΠ»ΡΡΠΎΡΡ ΠΊΠΎΠ½Π΄Π΅Π½ΡΠ°ΡΠΎΡΠ° ΠΈ ΠΈΡΠΏΠ°ΡΠΈΡΠ΅Π»Ρ Π²ΡΠ°ΡΠ°Π»ΠΈΡΡ Π² Π½ΡΠΆΠ½ΡΡ ΡΡΠΎΡΠΎΠ½Ρ.
ΠΠ°ΠΊΠ»ΡΡΠΈΡΠ΅Π»ΡΠ½ΡΠ΅ ΡΠ±ΠΎΡΠΎΡΠ½ΡΠ΅ ΡΠ°Π±ΠΎΡΡ.
Π ΠΏΠΎΠ΄ΡΡΠ°ΠΌΠΏΠΎΠ²ΠΊΡ ΠΊΠΎΠ½ΡΠΎΠ»ΠΈ Π²ΠΎΠ·Π»Π΅ ΡΡΡΠ°Π³ΠΎΠ² ΠΠΠ ΡΡΡΠ°Π½ΠΎΠ²ΠΈΡΠ΅ ΡΠ°Π±Π»ΠΈΡΠΊΡ ΠΏΠ°Π½Π΅Π»ΠΈ ΡΠΏΡΠ°Π²Π»Π΅Π½ΠΈΡ ΠΈΠ· ΠΊΠΎΠΌΠΏΠ»Π΅ΠΊΡΠ°, ΠΏΠ΅ΡΠ΅ΠΊΠ»ΡΡΠ°ΡΠ΅Π»Ρ ΠΎΠ±ΠΎΡΠΎΡΠΎΠ² ΠΎΠ±Π΄ΡΠ²Π° Π²Π΅Π½ΡΠΈΠ»ΡΡΠΎΡΠ° ΠΈ ΠΏΠ΅ΡΠ΅ΠΊΠ»ΡΡΠ°ΡΠ΅Π»Ρ ΡΠ΅ΡΠΌΠΎΡΡΠ°ΡΠ° ΡΠΎΡΠΎ ΠΡΠΎΠΈΠ·Π²Π΅Π΄ΠΈΡΠ΅ ΠΏΠΎΠ΄ΠΊΠ»ΡΡΠ΅Π½ΠΈΠ΅ ΡΠ»Π΅ΠΊΡΡΠΎΠΏΡΠΎΠ²ΠΎΠ΄ΠΊΠΈ ΠΊ ΠΎΡΠ³Π°Π½Π°ΠΌ ΡΠΏΡΠ°Π²Π»Π΅Π½ΠΈΡ ΠΊΠΎΠ½Π΄ΠΈΡΠΈΠΎΠ½Π΅ΡΠ° ΠΈ ΠΈΡΠΏΠ°ΡΠΈΡΠ΅Π»ΡΠ½ΠΎΠΌΡ Π±Π»ΠΎΠΊΡ.
Π‘Π΄Π΅Π»Π°ΠΉΡΠ΅ ΠΏΡΡΠΌΠΎΡΠ³ΠΎΠ»ΡΠ½ΡΠΉ Π²ΡΡΠ΅Π· ΠΏΠΎ Π³Π°Π±Π°ΡΠΈΡΠ°ΠΌ ΠΌΠ΅ΡΠ°Π»Π»ΠΈΡΠ΅ΡΠΊΠΎΠΉ ΡΠ΅ΡΠΊΠΈ ΠΈΠ· ΠΊΠΎΠΌΠΏΠ»Π΅ΠΊΡΠ° Π² Π·Π°Π΄Π½Π΅ΠΉ ΡΠ°ΡΡΠΈ ΡΡΠ°ΡΠ½ΠΎΠΉ ΠΎΠ±Π»ΠΈΡΠΎΠ²ΠΊΠΈ ΠΎΡΠΎΠΏΠΈΡΠ΅Π»Ρ. Π£ΡΡΠ°Π½ΠΎΠ²ΠΈΡΠ΅ Π² Π²ΡΡΠ΅Π· ΡΠ΅ΡΠΊΡ, Π·Π°ΠΊΡΠ΅ΠΏΠΈΡΠ΅ Π΅Π΅ 4-ΠΌΡ ΡΠ΅ΡΠ½ΡΠΌΠΈ ΡΠ°ΠΌΠΎΡΠ΅Π·Π°ΠΌΠΈ ΡΠΎΡΠΎ Π£ΡΡΠ°Π½ΠΎΠ²ΠΈΡΠ΅ Π²ΡΠ΅ Π΄Π΅ΠΊΠΎΡΠ°ΡΠΈΠ²Π½ΡΠ΅ ΠΊΠΎΠΆΡΡ ΠΈ Π½Π° ΠΌΠ΅ΡΡΠΎ, Π·Π°ΠΊΡΠ΅ΠΏΠΈΡΠ΅.
Π‘Ρ Π΅ΠΌΠ° ΡΡΡΠ°Π½ΠΎΠ²ΠΊΠΈ ΡΠ΅ΠΌΠ½Ρ Π½Π° ΡΠ°Π· ΠΏΠ°ΡΡΠΈΠΎΡ
ΠΡΠΎΠ²Π΅ΡΡΡΠ΅, ΡΡΠΎΠ±Ρ ΡΡΡΠ°Π½ΠΎΠ²Π»Π΅Π½Π½ΡΠ΅ Π΄Π΅ΡΠ°Π»ΠΈ Π½Π΅ Π½Π°ΡΡΡΠ°Π»ΠΈ Π½ΠΎΡΠΌΠ°Π»ΡΠ½ΡΡ ΡΠ°Π±ΠΎΡΡ ΠΏΡΠΈΠ²ΠΎΠ΄Π° ΡΡΡΠ½ΠΎΠ³ΠΎ ΡΠΎΡΠΌΠΎΠ·Π°. Π€ΠΎΡΠΎ 20 ΠΈ Π€ΠΎΡΠΎ ΠΡΠ²Π°ΠΊΡΡΠΌΠΈΡΡΠΉΡΠ΅ ΠΈ Π·Π°ΠΏΡΠ°Π²ΡΡΠ΅ ΡΠΈΡΡΠ΅ΠΌΡ ΡΠΎΠ³Π»Π°ΡΠ½ΠΎ ΠΎΠ±ΡΠΈΠΌ ΠΏΡΠ°Π²ΠΈΠ»Π°ΠΌ ΡΠ°Π±ΠΎΡΡ Ρ ΡΠΈΡΡΠ΅ΠΌΠ°ΠΌΠΈ ΠΊΠΎΠ½Π΄ΠΈΡΠΈΠΎΠ½ΠΈΡΠΎΠ²Π°Π½ΠΈΡ. ΠΠ°ΠΏΡΡΡΠΈΡΠ΅ Π΄Π²ΠΈΠ³Π°ΡΠ΅Π»Ρ Π°Π²ΡΠΎΠΌΠΎΠ±ΠΈΠ»Ρ, Π²ΠΊΠ»ΡΡΠΈΡΠ΅ ΠΊΠΎΠ½Π΄ΠΈΡΠΈΠΎΠ½Π΅Ρ ΠΈ ΡΠ±Π΅Π΄ΠΈΡΠ΅ΡΡ Π² Π½ΠΎΡΠΌΠ°Π»ΡΠ½ΠΎΠΉ Π΅Π³ΠΎ ΡΠ°Π±ΠΎΡΠ΅. ΠΡΠΈ Π½Π°Π»ΠΈΡΠΈΠΈ Π½Π΅Π΄ΠΎΡΡΠ°ΡΠΊΠΎΠ² Π² ΡΠ°Π±ΠΎΡΠ΅ ΡΠΈΡΡΠ΅ΠΌΡ, ΡΡΡΡΠ°Π½ΠΈΡΠ΅ .
β ΠΠ΅Π½Π΅ΡΠ°ΡΠΎΡ Π΄Π»Ρ ΡΠ°Π· ΠΏΠ°ΡΡΠΈΠΎΡ
Π Π³Π΅Π½Π΅ΡΠ°ΡΠΎΡΠ΅ Π£ΠΠ ΠΠ°ΡΡΠΈΠΎΡ Ρ 409 Π΄Π²ΠΈΠ³Π°ΡΠ΅Π»Π΅ΠΌ
ΠΠ΅Π½Π΅ΡΠ°ΡΠΎΡ β ΡΠ»Π΅ΠΊΡΡΠΈΡΠ΅ΡΠΊΠΎΠ΅ ΡΡΡΡΠΎΠΉΡΡΠ²ΠΎ, ΠΏΡΠΈ ΠΏΠΎΠΌΠΎΡΠΈ ΠΊΠΎΡΠΎΡΠΎΠ³ΠΎ ΠΏΡΠΎΠΈΡΡ ΠΎΠ΄ΠΈΡ ΠΏΡΠ΅ΠΎΠ±ΡΠ°Π·ΠΎΠ²Π°Π½ΠΈΠ΅ ΠΌΠ΅Ρ Π°Π½ΠΈΡΠ΅ΡΠΊΠΎΠΉ ΡΠ½Π΅ΡΠ³ΠΈΠΈ Π΄Π²ΠΈΠ³Π°ΡΠ΅Π»Ρ Π² ΡΠ»Π΅ΠΊΡΡΠΈΡΠ΅ΡΠΊΡΡ. ΠΡΠ° ΡΠ»Π΅ΠΊΡΡΠΎΡΠ½Π΅ΡΠ³ΠΈΡ ΡΠ°ΡΡ ΠΎΠ΄ΡΠ΅ΡΡΡ Π½Π° ΡΠ°Π±ΠΎΡΡ ΡΠ»Π΅ΠΊΡΡΠΎΠΏΡΠΈΠ±ΠΎΡΠΎΠ² ΠΈ ΠΎΠ±ΠΎΡΡΠ΄ΠΎΠ²Π°Π½ΠΈΡ Π² ΡΠ°Π»ΠΎΠ½Π΅ Π°Π²ΡΠΎΠΌΠΎΠ±ΠΈΠ»Ρ. Π ΡΠΎΠΌΡ ΠΆΠ΅, Π±Π΅Π· ΡΠ»Π΅ΠΊΡΡΠΎΡΠ½Π΅ΡΠ³ΠΈΠΈ Π½Π΅ Π±ΡΠ΄Π΅Ρ ΡΠ°Π±ΠΎΡΠ°ΡΡ ΠΠΠ‘ (Π΄Π²ΠΈΠ³Π°ΡΠ΅Π»Ρ Π²Π½ΡΡΡΠ΅Π½Π½Π΅Π³ΠΎ ΡΠ³ΠΎΡΠ°Π½ΠΈΡ), ΠΏΠΎΡΠΊΠΎΠ»ΡΠΊΡ Π΅ΠΌΡ Π΄Π»Ρ ΡΠ°Π±ΠΎΡΡ ΠΆΠΈΠ·Π½Π΅Π½Π½ΠΎ Π½Π΅ΠΎΠ±Ρ ΠΎΠ΄ΠΈΠΌΡ ΡΠ²Π΅ΡΠΈ Π·Π°ΠΆΠΈΠ³Π°Π½ΠΈΡ (Π΅ΡΠ»ΠΈ ΡΠΎΠ»ΡΠΊΠΎ ΡΠ΅ΡΡ Π½Π΅ ΠΈΠ΄Π΅Ρ ΠΎ Π΄ΠΈΠ·Π΅Π»ΡΠ½ΡΡ Π΄Π²ΠΈΠ³Π°ΡΠ΅Π»ΡΡ ).
Π£ΡΡΡΠΎΠΉΡΡΠ²ΠΎ
Π‘Π°ΠΌ Π³Π΅Π½Π΅ΡΠ°ΡΠΎΡ ΡΠ°Π· ΠΠ°ΡΡΠΈΠΎΡΠ° ΡΠΎΡΡΠΎΠΈΡ ΠΈΠ· Π½Π΅ΡΠΊΠΎΠ»ΡΠΊΠΈΡ ΡΠ°ΡΡΠ΅ΠΉ, ΠΊΠΎΡΠΎΡΡΠ΅ ΠΏΡΠΈ Π²ΡΡ ΠΎΠ΄Π΅ ΠΈΠ· ΡΡΡΠΎΡ ΠΌΠΎΠΆΠ½ΠΎ Π·Π°ΠΌΠ΅Π½ΠΈΡΡ Π½Π° Π½ΠΎΠ²ΡΠ΅, ΠΊΡΠΏΠ»Π΅Π½Π½ΡΠ΅ Π² ΠΌΠ°Π³Π°Π·ΠΈΠ½Π΅. Π’Π°ΠΊ ΡΡΠΎ Π½Π΅ ΡΠΏΠ΅ΡΠΈΡΠ΅ ΠΏΠΎΠΊΡΠΏΠ°ΡΡ Π½ΠΎΠ²ΡΠΉ, Π΅ΡΠ»ΠΈ ΡΠΎ ΡΡΠ°ΡΡΠΌ ΡΡΠΎ-ΡΠΎ Π½Π΅ ΡΠ°ΠΊ. ΠΠΎΠ·ΠΌΠΎΠΆΠ½ΠΎ ΠΏΠΎΠ»ΡΡΠΈΡΡΡ ΠΎΠ±ΠΎΠΉΡΠΈΡΡ Β«ΠΌΠ°Π»ΠΎΠΉ ΠΊΡΠΎΠ²ΡΡΒ», Π·Π°ΠΌΠ΅Π½ΠΈΠ² ΠΊΠ°ΠΊΡΡ-ΡΠΎ ΠΎΠ΄Π½Ρ Π΄Π΅ΡΠ°Π»Ρ Π² Π½Π΅ΠΌ. Π ΡΠ»ΠΎΠ²Ρ, Π½Π° Π£Π°Π· ΠΠ°ΡΡΠΈΠΎΡ, Π΄Π°ΠΆΠ΅ Ρ ΠΊΠΎΠΌΠΏΠ»Π΅ΠΊΡΠ°ΡΠΈΠΉ Ρ ΠΊΠΎΠ½Π΄ΠΈΡΠΈΠΎΠ½Π΅ΡΠΎΠΌ, ΡΡΡΠ°Π½ΠΎΠ²Π»Π΅Π½Π° ΠΌΠΎΠ΄Π΅Π»Ρ β Β«ΠΡΠΊΡΠ°Β» Π½Π° 120Π. ΠΡΠ»ΠΈ ΡΠ°Π·ΠΎΠ±ΡΠ°ΡΡ Π΅Π³ΠΎ, ΡΠΎ ΠΌΠΎΠΆΠ½ΠΎ ΡΠ²ΠΈΠ΄Π΅ΡΡ Π½Π΅ΡΠΊΠΎΠ»ΡΠΊΠΎ ΠΎΡΠ½ΠΎΠ²Π½ΡΡ ΡΠ°ΡΡΠ΅ΠΉ:
- ΠΊΡΠ΅ΠΌΠ½ΠΈΠ΅Π²ΡΠΉ Π²ΡΠΏΡΡΠΌΠΈΡΠ΅Π»Ρ
- ΡΠ΅Π»Π΅ Π½Π°ΠΏΡΡΠΆΠ΅Π½ΠΈΡ
- Π΄ΠΈΠΎΠ΄Π½ΡΠΉ ΠΌΠΎΡΡ
ΠΠ½ΡΡΡΠΈ ΡΠ°ΠΊΠΆΠ΅ Π΅ΡΡΡ Π²Π°Π», ΠΊ ΠΊΠΎΡΠΎΡΠΎΠΌΡ ΡΠ½Π°ΡΡΠΆΠΈ ΠΊΠΎΡΠΏΡΡΠ° ΠΏΡΠΈΠΊΡΠ΅ΠΏΠ»Π΅Π½ ΡΠΊΠΈΠ², Π° ΡΠΊΠΈΠ² ΠΏΡΠΈΠ²ΠΎΠ΄ΠΈΡΡΡ Π² Π΄Π²ΠΈΠΆΠ΅Π½ΠΈΠ΅ ΡΠ΅ΠΌΠ΅Π½Π½ΠΎΠΉ ΠΏΠ΅ΡΠ΅Π΄Π°ΡΠ΅ΠΉ ΠΎΡ ΠΊΠΎΠ»Π΅Π½ΡΠ°ΡΠΎΠ³ΠΎ Π²Π°Π»Π° Π΄Π²ΠΈΠ³Π°ΡΠ΅Π»Ρ. ΠΠΎ Π±ΡΠ²Π°Π΅Ρ ΡΠ°ΠΊ, ΡΡΠΎ Π³Π΅Π½Π΅ΡΠ°ΡΠΎΡ Π²Π΄ΡΡΠ³ ΠΏΠ΅ΡΠ΅ΡΡΠ°Π΅Ρ Π²ΡΡΠ°Π±Π°ΡΡΠ²Π°ΡΡ Π½Π΅ΠΎΠ±Ρ ΠΎΠ΄ΠΈΠΌΠΎΠ΅ Π½Π°ΠΏΡΡΠΆΠ΅Π½ΠΈΠ΅, Π»ΠΈΠ±ΠΎ ΠΏΠ΅ΡΠ΅ΡΡΠ°Π΅Ρ ΡΠ°Π±ΠΎΡΠ°ΡΡ Π²ΠΎΠΎΠ±ΡΠ΅. ΠΠ΅ΠΊΠΎΡΠΎΡΡΠ΅ Π²Π»Π°Π΄Π΅Π»ΡΡΡ ΡΠ°Π· patriot ΠΆΠ°Π»ΡΡΡΡΡ Π½Π° ΠΏΠΎΡΡΠΎΡΠ½Π½ΡΠΉ Π½Π΅Π΄ΠΎΠ·Π°ΡΡΠ΄ ΠΠΠ, Π° Π²ΡΠ΅ Π΄Π΅Π»ΠΎ Π² ΡΠΎΠΌ, ΡΡΠΎ ΡΡΡΡΠΎΠΉΡΡΠ²ΠΎ Π²ΠΌΠ΅ΡΡΠΎ ΠΏΠΎΠ»ΠΎΠΆΠ΅Π½Π½ΡΡ 14 Π²ΠΎΠ»ΡΡ β Ρ ΡΡΡΠ΄ΠΎΠΌ Π²ΡΠ΄Π°Π΅Ρ 13. Π ΡΠ°ΠΊ, Π² ΠΊΠ°ΠΊΠΎΠΌ ΠΆΠ΅ ΡΠ»ΡΡΠ°Π΅ ΠΏΡΠΈΠ΄Π΅ΡΡΡ ΠΏΡΠΈΠ±Π΅Π³Π½ΡΡΡ ΠΊ Π΄Π΅ΠΌΠΎΠ½ΡΠ°ΠΆΡ Π³Π΅Π½Π΅ΡΠ°ΡΠΎΡΠ°:
β ΠΏΡΠΈ Π·Π°ΠΌΠ΅Π½Π΅ ΡΠ΅Π»Π΅ Π½Π°ΠΏΡΡΠΆΠ΅Π½ΠΈΡ (ΡΠ΅ΡΠΎΠΊ)
β ΠΏΡΠΈ ΡΠ΅ΠΌΠΎΠ½ΡΠ΅ ΠΈΠ»ΠΈ Π·Π°ΠΌΠ΅Π½Π΅ Π΄ΠΈΠΎΠ΄Π½ΠΎΠ³ΠΎ ΠΌΠΎΡΡΠ°
β ΠΏΡΠΈ Π·Π°ΠΌΠ΅Π½Π΅ ΠΏΠΎΠ΄ΡΠΈΠΏΠ½ΠΈΠΊΠ°
Π’ΡΠ΅Ρ ΡΡΠΎΠ²Π½Π΅Π²ΡΠΉ ΡΠ΅Π³ΡΠ»ΡΡΠΎΡ
ΠΡ ΠΏΡΠΎΡΠ°Π΄ΠΎΠΊ Π½Π°ΠΏΡΡΠΆΠ΅Π½ΠΈΡ, Π° ΡΠ°ΠΊΠΆΠ΅ Π΄Π»Ρ ΠΈΠ·Π±Π°Π²Π»Π΅Π½ΠΈΡ ΠΎΡ ΠΏΡΠΎΠ±Π»Π΅ΠΌΡ ΠΏΠΎΡΡΠΎΡΠ½Π½ΠΎΠ³ΠΎ Π½Π΅Π΄ΠΎΠ·Π°ΡΡΠ΄Π° ΠΠΠ Π³Π΅Π½Π΅ΡΠ°ΡΠΎΡΠΎΠΌ β ΡΠ΅ΠΊΠΎΠΌΠ΅Π½Π΄ΡΠ΅ΡΡΡ ΡΡΡΠ°Π½ΠΎΠ²ΠΈΡΡ Π²ΠΌΠ΅ΡΡΠΎ ΡΡΠ°ΡΠ½ΠΎΠ³ΠΎ ΡΠ΅Π³ΡΠ»ΡΡΠΎΡΠ° (ΠΈΠ΄ΡΡΠ΅Π³ΠΎ Ρ Π·Π°Π²ΠΎΠ΄Π° Π½Π° ΡΠ°Π· ΠΠ°ΡΡΠΈΠΎΡ) Π΄ΡΡΠ³ΠΎΠΉ β ΡΡΠ΅Ρ ΡΡΠΎΠ²Π½Π΅Π²ΡΠΉ. Π’Π°ΠΊΠΎΠΉ ΡΠ΅Π³ΡΠ»ΡΡΠΎΡ ΠΏΠΎΠ·Π²ΠΎΠ»ΡΠ΅Ρ Π²Π°ΡΡΠΈΡΠΎΠ²Π°ΡΡ Π²ΡΠ΄Π°Π²Π°Π΅ΠΌΠΎΠ΅ Π³Π΅Π½Π΅ΡΠ°ΡΠΎΡΠΎΠΌ Π½Π°ΠΏΡΡΠΆΠ΅Π½ΠΈΠ΅ Π½Π° Π²ΡΡ ΠΎΠ΄Π΅ Π² Π½Π΅ΠΊΠΎΡΠΎΡΡΡ ΠΏΡΠ΅Π΄Π΅Π»Π°Ρ , Π² Π·Π°Π²ΠΈΡΠΈΠΌΠΎΡΡΠΈ ΠΎΡ ΡΠ΅ΠΌΠΏΠ΅ΡΠ°ΡΡΡΡ ΠΎΠΊΡΡΠΆΠ°ΡΡΠ΅Π³ΠΎ Π²ΠΎΠ·Π΄ΡΡ Π°. ΠΠ°ΠΏΡΠΈΠΌΠ΅Ρ, Π² Π·ΠΈΠΌΠ½Π΅Π΅ Π²ΡΠ΅ΠΌΡ Π³ΠΎΠ΄Π° ΠΠΠ Π΄Π»Ρ Π½ΠΎΡΠΌΠ°Π»ΡΠ½ΠΎΠΉ ΠΏΠΎΠ΄Π·Π°ΡΡΠ΄ΠΊΠΈ ΡΡΠ΅Π±ΡΠ΅ΡΡΡ ΠΏΠΎΠ²ΡΡΠ΅Π½Π½ΠΎΠ΅ Π½Π°ΠΏΡΡΠΆΠ΅Π½ΠΈΠ΅ β Π΄Π»Ρ ΡΠ΅Π³ΠΎ Π½Π° ΡΠ°ΠΌΠΎΠΌ ΡΠ΅Π³ΡΠ»ΡΡΠΎΡΠ΅ Π²ΠΌΠΎΠ½ΡΠΈΡΠΎΠ²Π°Π½ ΡΡΠ΅Ρ ΠΏΠΎΠ·ΠΈΡΠΈΠΎΠ½Π½ΡΠΉ ΠΏΠ΅ΡΠ΅ΠΊΠ»ΡΡΠ°ΡΠ΅Π»Ρ.
ΠΠ° ΠΏΡΠΎΡΡΠΎΡΠ°Ρ ΡΠ΅ΡΠΈ ΠΌΠΎΠΆΠ½ΠΎ Π²ΡΡΡΠ΅ΡΠΈΡΡ ΠΌΠ½ΠΎΠΆΠ΅ΡΡΠ²ΠΎ ΠΆΠ°Π»ΠΎΠ± ΠΎΡ Π²Π»Π°Π΄Π΅Π»ΡΡΠ΅Π² Π£ΠΠ ΠΠ°ΡΡΠΈΠΎΡ Ρ Π΄Π²ΠΈΠ³Π°ΡΠ΅Π»Π΅ΠΌ ΠΠΠ 409 Π½Π° ΡΠΎ, ΡΡΠΎ Π»Π΅ΡΠΎΠΌ, Π²ΠΎ Π²ΡΠ΅ΠΌΡ ΠΏΡΠΎΠ±ΠΎΠΊ, ΠΊΠΎΠ½Π΄ΠΈΡΠΈΠΎΠ½Π΅Ρ Π΅Π»Π΅ ΠΎΡ Π»Π°ΠΆΠ΄Π°Π΅Ρ ΡΠ°Π»ΠΎΠ½, ΡΠΎ Π΅ΡΡΡ Π³Π΅Π½Π΅ΡΠ°ΡΠΎΡ Π²ΡΠ΄Π°Π΅Ρ ΡΠ»ΠΈΡΠΊΠΎΠΌ Π½ΠΈΠ·ΠΊΠΎΠ΅ Π½Π°ΠΏΡΡΠΆΠ΅Π½ΠΈΠ΅. Π’ΡΡ ΠΌΠΎΠΆΠ΅Ρ ΠΏΠΎΠΌΠΎΡΡ Π·Π°ΠΌΠ΅Π½Π° Π³Π΅Π½Π΅ΡΠ°ΡΠΎΡΠ° Π½Π° Π±ΠΎΠ»Π΅Π΅ ΠΏΡΠΎΠΈΠ·Π²ΠΎΠ΄ΠΈΡΠ΅Π»ΡΠ½ΡΠΉ, Π·Π°ΡΠΈΡΡΠΊΠ° ΠΊΠΎΠ½ΡΠ°ΠΊΡΠΎΠ² ΠΎΡ ΠΎΠΊΠΈΡΠ»ΠΎΠ², Π»ΠΈΠ±ΠΎ Π·Π°ΠΌΠ΅Π½Π° ΡΡΠ°ΡΠ½ΠΎΠ³ΠΎ ΡΠ΅Π³ΡΠ»ΡΡΠΎΡΠ° Π½Π°ΠΏΡΡΠΆΠ΅Π½ΠΈΡ Π½Π° ΠΌΠ½ΠΎΠ³ΠΎΡΡΠΎΠ²Π½Π΅Π²ΡΠΉ.
Π‘Π°ΠΌ ΡΠ΅Π³ΡΠ»ΡΡΠΎΡ Π»ΡΡΡΠ΅ Π²ΡΠ΅Π³ΠΎ Π·Π°ΠΊΡΠ΅ΠΏΠΈΡΡ Π½Π° Β«ΠΌΠ°ΡΡΡΒ» Π² ΡΠ΄ΠΎΠ±Π½ΠΎΠΌ ΠΌΠ΅ΡΡΠ΅ ΠΏΠΎΠ΄ ΠΊΠ°ΠΏΠΎΡΠΎΠΌ ΡΠ°Π· ΠΠ°ΡΡΠΈΠΎΡ, ΠΏΡΠ΅Π΄Π²Π°ΡΠΈΡΠ΅Π»ΡΠ½ΠΎ ΠΏΠΎΡΠΈΡΡΠΈΠ² ΠΌΠ΅ΡΡΠΎ ΠΊΡΠ΅ΠΏΠ»Π΅Π½ΠΈΡ ΠΎΡ Π³ΡΡΠ·ΠΈ. ΠΡΠΎΠΌΠ΅ ΡΠΎΠ³ΠΎ, ΡΠ°ΠΊ ΠΎΠ½ Π±ΡΠ΄Π΅Ρ Π»ΡΡΡΠ΅ ΠΎΡ Π»Π°ΠΆΠ΄Π°ΡΡΡΡ, Π²Π΅Π΄Ρ Π² ΠΏΡΠΎΡΠ΅ΡΡΠ΅ ΡΠ°Π±ΠΎΡΡ ΡΠ΅Π³ΡΠ»ΡΡΠΎΡ Π΄ΠΎΡΡΠ°ΡΠΎΡΠ½ΠΎ ΠΎΡΡΡΠΈΠΌΠΎ Π½Π°Π³ΡΠ΅Π²Π°Π΅ΡΡΡ.
ΠΡΠΈ ΡΠΌΠ΅Π½Π΅ ΠΈΠ»ΠΈ ΡΠ΅ΠΌΠΎΠ½ΡΠ΅ Π΄ΠΈΠΎΠ΄Π½ΠΎΠ³ΠΎ ΠΌΠΎΡΡΠ° ΡΠ°ΠΊΠΆΠ΅ Π½Π΅ΠΎΠ±Ρ ΠΎΠ΄ΠΈΠΌΠΎ ΡΠ½ΠΈΠΌΠ°ΡΡ Π³Π΅Π½Π΅ΡΠ°ΡΠΎΡ Ρ Π°Π²ΡΠΎΠΌΠΎΠ±ΠΈΠ»Ρ, ΡΠ΄Π΅Π»Π°ΡΡ ΡΠ°Π±ΠΎΡΡ Π½Π° ΠΌΠ΅ΡΡΠ΅ Π½Π΅ ΠΏΡΠ΅Π΄ΡΡΠ°Π²Π»ΡΠ΅ΡΡΡ Π²ΠΎΠ·ΠΌΠΎΠΆΠ½ΡΠΌ. ΠΠΎΠΎΠ±ΡΠ΅, Π΄ΠΈΠΎΠ΄Π½ΡΠΉ ΠΌΠΎΡΡ ΠΏΡΠ΅Π΄Π½Π°Π·Π½Π°ΡΠ΅Π½ Π΄Π»Ρ Π²ΡΠΏΡΡΠΌΠ»Π΅Π½ΠΈΡ ΡΠΎΠΊΠ° ΠΈΠ· ΠΏΠ΅ΡΠ΅ΠΌΠ΅Π½Π½ΠΎΠ³ΠΎ Π² ΠΏΠΎΡΡΠΎΡΠ½Π½ΡΠΉ, Π·Π° ΡΡΠ΅Ρ Π΄ΠΈΠΎΠ΄ΠΎΠ² β ΠΊΠΎΡΠΎΡΡΠ΅ ΠΏΡΠΎΠΏΡΡΠΊΠ°ΡΡ ΡΠΎΠΊ ΡΠΎΠ»ΡΠΊΠΎ Π² ΠΎΠ΄Π½ΠΎΠΌ Π½Π°ΠΏΡΠ°Π²Π»Π΅Π½ΠΈΠΈ. ΠΠΈΠΎΠ΄Π½ΡΠΉ ΠΌΠΎΡΡ Ρ ΠΎΡΠΎΡΠΎ Π·Π°ΡΠΈΡΠ΅Π½ ΠΎΡ ΠΏΠΎΠΏΠ°Π΄Π°Π½ΠΈΡ ΠΏΡΠ»ΠΈ ΠΈ Π³ΡΡΠ·ΠΈ ΠΈ Π΄ΠΎΡΡΠ°ΡΠΎΡΠ½ΠΎ ΠΏΡΠΎΡΡΠΎ ΠΌΠ΅Π½ΡΠ΅ΡΡΡ.
Π‘Π½ΡΡΠΈΠ΅ Π³Π΅Π½Π΅ΡΠ°ΡΠΎΡΠ°
ΠΠ»Ρ ΡΠ½ΡΡΠΈΡ Π³Π΅Π½Π΅ΡΠ°ΡΠΎΡΠ° ΠΡΠΊΡΠ° 120Π Π½Π° Π£ΠΠ ΠΠ°ΡΡΠΈΠΎΡ Ρ ΠΊΠΎΠ½Π΄ΠΈΡΠΈΠΎΠ½Π΅ΡΠΎΠΌ ΠΈ 409 ΠΌΠΎΡΠΎΡΠΎΠΌ Π½Π΅ΠΎΠ±Ρ ΠΎΠ΄ΠΈΠΌΠΎ Π²ΡΠΏΠΎΠ»Π½ΠΈΡΡ ΡΠ»Π΅Π΄ΡΡΡΠΈΠ΅ Π΄Π΅ΠΉΡΡΠ²ΠΈΡ:
- ΠΠΎ Π½Π°ΡΠ°Π»Π° ΠΏΡΠΎΠΈΠ·Π²ΠΎΠ΄ΠΈΠΌΡΡ Π΄Π΅ΠΉΡΡΠ²ΠΈΠΉ Π½Π΅ΠΎΠ±Ρ ΠΎΠ΄ΠΈΠΌΠΎ ΠΎΠ±Π΅ΡΡΠΎΡΠΈΡΡ Π°Π²ΡΠΎΠΌΠΎΠ±ΠΈΠ»Ρ, ΠΏΡΡΠ΅ΠΌ ΡΠ½ΡΡΠΈΡ ΠΌΠΈΠ½ΡΡΠΎΠ²ΠΎΠΉ ΠΊΠ»Π΅ΠΌΠΌΡ Ρ Π°ΠΊΠΊΡΠΌΡΠ»ΡΡΠΎΡΠ°.
- ΠΠ°Π»Π΅Π΅, Π½Π΅ΠΎΠ±Ρ ΠΎΠ΄ΠΈΠΌΠΎ ΠΎΡΡΠΎΠ΅Π΄ΠΈΠ½ΠΈΡΡ Π²ΡΠ΅ ΠΊΠΎΠ»ΠΎΠ΄ΠΊΠΈ Ρ ΠΏΡΠΎΠ²ΠΎΠ΄Π°ΠΌΠΈ, ΠΊΠΎΡΠΎΡΡΠ΅ ΠΈΠ΄ΡΡ ΠΊ Π½Π°ΡΠ΅ΠΌΡ ΡΡΡΡΠΎΠΉΡΡΠ²Ρ.
- Π§ΡΠΎΠ±Ρ ΡΠ½ΡΡΡ ΠΌΠΈΠ½ΡΡ Π³Π΅Π½Π΅ΡΠ°ΡΠΎΡΠ° Π½Π΅ΠΎΠ±Ρ ΠΎΠ΄ΠΈΠΌΠΎ ΡΠ½Π°ΡΠ°Π»Π° ΠΎΡΠΊΡΡΡΠΈΡΡ ΡΠΈΠΊΡΠΈΡΡΡΡΡΡ Π³Π°ΠΉΠΊΡ.
- ΠΠΎΡΠ»Π΅ ΡΡΠΎΠ³ΠΎ ΠΌΠΎΠΆΠ½ΠΎ ΠΏΡΠΈΡΡΡΠΏΠ°ΡΡ ΠΊ ΡΠ½ΡΡΠΈΡ ΠΏΡΠΈΠ²ΠΎΠ΄Π½ΠΎΠ³ΠΎ ΡΠ΅ΠΌΠ½Ρ.
- ΠΡΠ»Π°Π±ΡΡΠ΅ Π²Π΅ΡΡ Π½ΠΈΠ΅ Π±ΠΎΠ»ΡΡ ΠΊΡΠ΅ΠΏΠ»Π΅Π½ΠΈΡ, Π° Π·Π°ΡΠ΅ΠΌ Π½ΠΈΠΆΠ½ΠΈΠ΅.
- ΠΡΠ²Π΅ΡΠ½ΠΈΡΠ΅ Π΄Π²Π° Π±ΠΎΠ»ΡΠ° ΠΊΡΠ΅ΠΏΠ»Π΅Π½ΠΈΡ Π²Π΅ΡΡ Π½Π΅Π³ΠΎ ΠΊΡΠΎΠ½ΡΡΠ΅ΠΉΠ½Π° ΠΊ Π²Π΅ΡΡ Π½Π΅ΠΉ ΡΠ°ΡΡΠΈ Π±Π»ΠΎΠΊΠ° ΡΠΈΠ»ΠΈΠ½Π΄ΡΠΎΠ² ΠΈ ΡΠ½ΠΈΠΌΠΈΡΠ΅ ΡΡΡΡΠΎΠΉΡΡΠ²ΠΎ.
Π£ΡΡΠ°Π½ΠΎΠ²ΠΊΠ° ΠΏΡΠΎΠΈΠ·Π²ΠΎΠ΄ΠΈΡΡΡ Π² ΠΏΠΎΡΡΠ΄ΠΊΠ΅, ΠΎΠ±ΡΠ°ΡΠ½ΠΎΠΌ ΡΠ½ΡΡΠΈΡ.
ΠΠΎΠ΄ΡΠΈΠΏΠ½ΠΈΠΊ Π³Π΅Π½Π΅ΡΠ°ΡΠΎΡΠ°
ΠΠ»Ρ Π£ΠΠ ΠΠ°ΡΡΠΈΠΎΡ Π³Π΅Π½Π΅ΡΠ°ΡΠΎΡΠΎΠ² ΡΡΡΠ΅ΡΡΠ²ΡΠ΅Ρ Π±ΠΎΠ»ΡΡΠΎΠ΅ ΠΊΠΎΠ»ΠΈΡΠ΅ΡΡΠ²ΠΎ, Π½ΠΎ Ρ Π²ΡΠ΅Ρ ΠΈΠ· Π½ΠΈΡ Π½Π΅ΠΏΡΠ΅ΠΌΠ΅Π½Π½ΠΎ Π² ΠΊΠΎΠ½ΡΡΡΡΠΊΡΠΈΠΈ Π΅ΡΡΡ ΡΠ°ΠΊΠΎΠΉ ΡΠ»Π΅ΠΌΠ΅Π½Ρ, ΠΊΠ°ΠΊ ΠΏΠΎΠ΄ΡΠΈΠΏΠ½ΠΈΠΊ. ΠΡΠΈ Π΅Π³ΠΎ ΠΏΠΎΠ»ΠΎΠΌΠΊΠ΅ ΠΈΠ»ΠΈ ΠΏΡΠΎΡΡΠΎ ΡΠΈΠ»ΡΠ½ΠΎΠΌ ΠΈΠ·Π½ΠΎΡΠ΅ Π³Π΅Π½Π΅ΡΠ°ΡΠΎΡ Π½Π°ΡΠΈΠ½Π°Π΅Ρ ΠΊΠ°ΠΊ Π±Ρ Β«Π²ΡΡΡΒ», ΠΎΠ΄Π½Π°ΠΊΠΎ, Π²ΡΡΡ ΠΎΠ½ ΠΌΠΎΠΆΠ΅Ρ ΠΈ ΠΏΡΠΈ ΡΡΠ΅Π·ΠΌΠ΅ΡΠ½ΠΎΠΉ Π½Π°ΡΡΠΆΠΊΠ΅ ΡΠ΅ΠΌΠ½Ρ. ΠΠ° Π£ΠΠ ΠΠ°ΡΡΠΈΠΎΡ Π² ΠΊΠΎΠ½ΡΡΡΡΠΊΡΠΈΠΈ Π³Π΅Π½Π΅ΡΠ°ΡΠΎΡΠ° ΠΏΡΠΈΡΡΡΡΡΠ²ΡΠ΅Ρ Π°ΠΆ Π΄Π²Π° ΠΏΠΎΠ΄ΡΠΈΠΏΠ½ΠΈΠΊΠ°, Π½Π° Π²ΠΈΠ΄Ρ Π½Π°Ρ ΠΎΠ΄ΠΈΡΡΡ ΡΠΎΡ, ΡΡΠΎ Π½Π°Ρ ΠΎΠ΄ΠΈΡΡΡ Π½Π° ΠΊΡΡΡΠΊΠ΅. ΠΠΎΠ΄ΡΠΈΠΏΠ½ΠΈΠΊ ΠΌΠ΅Π½ΡΠ΅ΡΡΡ Π²ΠΌΠ΅ΡΡΠ΅ Ρ ΠΊΡΡΡΠΊΠΎΠΉ, Π»ΠΈΠ±ΠΎ ΠΈΠ·Π²Π»Π΅ΠΊΠ°Π΅ΡΡΡ ΠΎΡΠ΄Π΅Π»ΡΠ½ΠΎ (ΡΠ°ΠΊ Π΄Π΅ΡΠ΅Π²Π»Π΅).
Π‘Π΄Π΅Π»Π°ΡΡ Π΄ΠΈΠ°Π³Π½ΠΎΡΡΠΈΠΊΡ ΠΏΠΎΠ΄ΡΠΈΠΏΠ½ΠΈΠΊΠ° ΠΏΡΠΎΡΡΠΎ: Π½Π΅ΠΎΠ±Ρ ΠΎΠ΄ΠΈΠΌΠΎ Π·Π°ΠΏΡΡΡΠΈΡΡ Π΄Π²ΠΈΠ³Π°ΡΠ΅Π»Ρ ΠΈ Π΅ΡΠ»ΠΈ ΡΠΎ ΡΡΠΎΡΠΎΠ½Ρ Π³Π΅Π½Π΅ΡΠ°ΡΠΎΡΠ° Π±ΡΠ΄Π΅Ρ ΠΈΡΡ ΠΎΠ΄ΠΈΡΡ ΠΏΠΎΡΡΠΎΡΠΎΠ½Π½ΠΈΠΉ Π·Π²ΡΠΊ (ΡΠ²ΠΈΡΡ, ΡΠΊΡΠΈΠΏ), ΡΠΎΠ³Π΄Π° Π½Π°Π΄ΠΎ ΠΎΡΡΠ°Π½ΠΎΠ²ΠΈΡΡ ΠΌΠΎΡΠΎΡ, ΡΠ½ΡΡΡ ΡΠ΅ΠΌΠ΅Π½Ρ ΠΏΡΠΈΠ²ΠΎΠ΄Π°, ΠΏΠΎΡΠ»Π΅ ΡΠ΅Π³ΠΎ ΠΏΠΎΠΏΡΡΠ°ΡΡΡΡ ΠΏΠΎΠΊΡΡΡΠΈΡΡ ΡΠΊΠΈΠ² ΡΡΠΊΠΎΠΉ. Π’Π°ΠΊΡΠΈΠ»ΡΠ½ΡΠ΅ ΠΎΡΡΡΠ΅Π½ΠΈΡ ΠΎΡΠ΅Π½Ρ Ρ ΠΎΡΠΎΡΠΎ ΠΏΠΎΠΌΠΎΠ³ΡΡ Π΄ΠΈΠ°Π³Π½ΠΎΡΡΠΈΡΠΎΠ²Π°ΡΡ Π½Π΅ΠΈΡΠΏΡΠ°Π²Π½ΠΎΡΡΡ. ΠΠΈΡΡ ΡΡΠ΅Π²ΠΎΠ³Ρ ΠΈΠΌΠ΅Π΅Ρ ΡΠΌΡΡΠ» ΡΠΎΠ³Π΄Π°, ΠΊΠΎΠ³Π΄Π° Π½Π°Π±Π»ΡΠ΄Π°Π΅ΡΡΡ Π»ΡΡΡ ΠΏΡΠΈ ΠΏΠΎΠΊΠ°ΡΠΈΠ²Π°Π½ΠΈΠΈ ΡΠΊΠΈΠ²Π°, Π»ΠΈΠ±ΠΎ Π²Π°Π» Π²ΡΠ°ΡΠ°Π΅ΡΡΡ ΡΡΠ²ΠΊΠ°ΠΌΠΈ β Ρ ΠΏΠ΅ΡΠ΅ΠΌΠ΅Π½Π½ΡΠΌ ΡΡΠΈΠ»ΠΈΠ΅ΠΌ.
ΠΠ°ΠΌΠ΅Π½Π° ΡΠ΅ΠΌΠ½Ρ
Π§Π΅ΡΠ΅Π· Π½Π΅ΠΊΠΎΡΠΎΡΠΎΠ΅ ΠΊΠΎΠ»ΠΈΡΠ΅ΡΡΠ²ΠΎ ΠΊΠΌ ΠΏΡΠΎΠ±Π΅Π³Π° Π½Π° Π»ΡΠ±ΠΎΠΌ Π°Π²ΡΠΎΠΌΠΎΠ±ΠΈΠ»Π΅ ΡΠ΅ΠΌΠ΅Π½Ρ Π³Π΅Π½Π΅ΡΠ°ΡΠΎΡΠ° ΠΈΠ·Π½Π°ΡΠΈΠ²Π°Π΅ΡΡΡ, ΠΏΡΠΈΡΠ΅ΠΌ ΠΈΠ·Π½ΠΎΡ ΠΌΠΎΠΆΠ΅Ρ ΠΏΡΠΎΡΠ²Π»ΡΡΡ ΡΠ΅Π±Ρ ΠΊΠ°ΠΊ ΡΠ°ΡΡΡΠΆΠ΅Π½ΠΈΠ΅ ΡΠ΅ΠΌΠ½Ρ, ΡΠ°ΠΊ ΠΈ Π΅Π³ΠΎ ΡΠ°ΡΡΡΠ΅ΡΠΊΠΈΠ²Π°Π½ΠΈΠ΅. ΠΡΠ²Π°Π΅Ρ ΡΠ°ΠΊ, ΡΡΠΎ Π΄ΠΈΠ°ΠΏΠ°Π·ΠΎΠ½Π° ΡΠ΅Π³ΡΠ»ΠΈΡΠΎΠ²ΠΎΠΊ Π΄Π»Ρ Π½Π°ΡΡΠΆΠΊΠΈ ΡΠ΅ΠΌΠ½Ρ ΠΌΠΎΠΆΠ΅Ρ ΠΎΠΊΠ°Π·Π°ΡΡΡΡ ΠΌΠ°Π»ΠΎ, ΡΡΠΎΠ±Ρ Ρ ΠΎΡΠΎΡΠΎ Π½Π°ΡΡΠ½ΡΡΡ ΡΠ°ΡΡΡΠ½ΡΡΡΠΉ ΠΎΡ Π²ΡΠ΅ΠΌΠ΅Π½ΠΈ ΡΠ΅ΠΌΠ΅Π½Ρ. ΠΠ»Ρ Π·Π°ΠΌΠ΅Π½Ρ ΠΏΡΠΈΠ²ΠΎΠ΄Π½ΠΎΠ³ΠΎ ΡΠ΅ΠΌΠ½Ρ Π½Π΅ΠΎΠ±Ρ ΠΎΠ΄ΠΈΠΌΠΎ ΠΈΠΌΠ΅ΡΡ ΠΏΠΎΠ΄ ΡΡΠΊΠΎΠΉ Π³Π°Π΅ΡΠ½ΡΠ΅ ΠΊΠ»ΡΡΠΈ ΡΠ°Π·ΠΌΠ΅ΡΠΎΠΌ 10 ΠΈ 12. ΠΠΎΡΡΠ΄ΠΎΠΊ Π΄Π΅ΠΉΡΡΠ²ΠΈΠΉ ΡΠ°ΠΊΠΎΠ²:
- ΠΡΡΡΠ΅ΡΡΠ²ΠΈΡΡ Π΄Π΅ΠΌΠΎΠ½ΡΠ°ΠΆ ΡΠ΅ΠΌΠ½Ρ Π³ΠΈΠ΄ΡΠΎΡΡΠΈΠ»ΠΈΡΠ΅Π»Ρ ΡΡΠ»Ρ, ΡΠΊΠΈΠ²Π° ΠΊΠΎΠ»Π΅Π½Π²Π°Π»Π° ΠΈ ΡΠΊΠΈΠ²Π° Π²Π΅Π½ΡΠΈΠ»ΡΡΠΎΡΠ°. ΠΠΎΠ΄ΡΠΎΠ±Π½Π΅Π΅ ΠΎΠ± ΡΡΠΎΠΌ Π² ΡΡΠΎΠΉ ΡΡΠ°ΡΡΠ΅.
- ΠΡΠ»Π°Π±ΠΈΡΡ Π±ΠΎΠ»ΡΡ ΠΊΡΠ΅ΠΏΠ»Π΅Π½ΠΈΡ Ρ ΡΠΎΠ»ΠΈΠΊΠ°-Π½Π°ΡΡΠΆΠΈΡΠ΅Π»Ρ.
- ΠΡΠΊΡΡΡΠΈΡΡ ΡΠ΅Π³ΡΠ»ΠΈΡΠΎΠ²ΠΎΡΠ½ΡΠΉ Π±ΠΎΠ»Ρ, ΠΏΠΎΡΠ»Π΅ ΡΠ΅Π³ΠΎ ΡΠ½ΡΡΡ ΠΎΡΠ»Π°Π±Π»Π΅Π½Π½ΡΠΉ ΡΠ΅ΠΌΠ΅Π½Ρ ΠΏΠΎΠΌΠΏΡ ΠΈ Π³Π΅Π½Π΅ΡΠ°ΡΠΎΡΠ°.
- ΠΏΠΎΡΡΠ°Π²ΠΈΡΡ Π½ΠΎΠ²ΡΠΉ ΡΠ΅ΠΌΠ΅Π½Ρ, Π²ΠΊΡΡΡΠΈΠ² ΠΏΠ΅ΡΠ΅Π΄ ΡΡΠΈΠΌ Π±ΠΎΠ»Ρ ΡΠ΅Π³ΡΠ»ΠΈΡΠΎΠ²ΠΊΠΈ, ΡΠ΅ΠΌΠ΅Π½Ρ Π½Π°ΡΡΠ³ΠΈΠ²Π°Π΅ΡΡΡ ΡΠ°ΠΊ, ΡΡΠΎΠ±Ρ ΠΎΠ½ ΠΏΡΠΎΠ³ΠΈΠ±Π°Π»ΡΡ Π½Π° 15 ΠΌΠΌ. ΠΠ°ΡΠ΅ΠΌ, Π·Π°ΠΊΡΡΡΠΈΡΡ Π±ΠΎΠ»Ρ ΠΊΡΠ΅ΠΏΠ»Π΅Π½ΠΈΡ ΡΠΎΠ»ΠΈΠΊΠ°.
ΠΠ΄Π½Π°ΠΊΠΎ, ΡΡΡΠ΅ΡΡΠ²ΡΠ΅Ρ ΡΠΏΠΎΡΠΎΠ±, ΠΏΠΎΠ·Π²ΠΎΠ»ΡΡΡΠΈΠΉ ΠΏΡΠΎΠ΄Π΅Π»Π°ΡΡ Π΄Π°Π½Π½ΡΡ ΠΎΠΏΠ΅ΡΠ°ΡΠΈΡ Ρ Π³ΠΎΡΠ°Π·Π΄ΠΎ ΠΌΠ΅Π½ΡΡΠΈΠΌΠΈ Π·Π°ΡΡΠ°ΡΠ°ΠΌΠΈ ΠΏΠΎ Π²ΡΠ΅ΠΌΠ΅Π½ΠΈ. ΠΠΎΠ΄ΡΠΎΠ±Π½Π΅Π΅ ΠΎΠ± ΡΡΠΎΠΌ Π² Π²ΠΈΠ΄Π΅ΠΎ:
ΠΠ΅Π½Π΅ΡΠ°ΡΠΎΡ Π½Π° Π£ΠΠ ΠΠ°ΡΡΠΈΠΎΡ
ΠΡΠ±ΠΎΠΉ Π°Π²ΡΠΎΠ²Π»Π°Π΄Π΅Π»Π΅Ρ Π·Π½Π°Π΅Ρ ΠΎ ΡΠΎΠΌ, ΡΡΠΎ Π³Π΅Π½Π΅ΡΠ°ΡΠΎΡ β ΡΡΠΎ ΠΎΡΠΎΠ±ΡΠΉ ΡΠ»Π΅ΠΊΡΡΠΈΡΠ΅ΡΠΊΠΈΠΉ Π°Π³ΡΠ΅Π³Π°Ρ, ΠΏΠΎΡΡΠ΅Π΄ΡΡΠ²ΠΎΠΌ ΠΊΠΎΡΠΎΡΠΎΠ³ΠΎ ΠΏΡΠΎΠΈΡΡ ΠΎΠ΄ΠΈΡ ΠΏΡΠ΅ΠΎΠ±ΡΠ°Π·ΠΎΠ²Π°Π½ΠΈΠ΅ ΠΌΠ΅Ρ Π°Π½ΠΈΡΠ΅ΡΠΊΠΎΠΉ ΡΠ½Π΅ΡΠ³ΠΈΠΈ Π² ΡΠ»Π΅ΠΊΡΡΠΈΡΠ΅ΡΠΊΡΡ. ΠΠ°Π½Π½ΠΎΠ΅ ΡΡΡΡΠΎΠΉΡΡΠ²ΠΎ ΠΎΠ±Π΅ΡΠΏΠ΅ΡΠΈΠ²Π°Π΅Ρ ΡΠ»Π΅ΠΊΡΡΠΎΡΠ½Π΅ΡΠ³ΠΈΠ΅ΠΉ ΠΎΠ³ΡΠΎΠΌΠ½ΠΎΠ΅ ΠΊΠΎΠ»ΠΈΡΠ΅ΡΡΠ²ΠΎ ΡΡΡΡΠΎΠΉΡΡΠ², ΡΠΈΡΡΠ΅ΠΌ ΠΈ ΡΠ»Π΅ΠΌΠ΅Π½ΡΠΎΠ² Π² Π°Π²ΡΠΎΠΌΠΎΠ±ΠΈΠ»Π΅.
Π Π°Π²ΡΠΎΠΌΠΎΠ±ΠΈΠ»Π΅ Π£ΠΠ Β«ΠΠ°ΡΡΠΈΠΎΡΒ» Ρ 409 Π΄Π²ΠΈΠ³Π°ΡΠ΅Π»Π΅ΠΌ Π·Π°Π²ΠΎΠ΄ΠΎΠΌ-ΠΏΡΠΎΠΈΠ·Π²ΠΎΠ΄ΠΈΡΠ΅Π»Π΅ΠΌ ΡΡΡΠ°Π½ΠΎΠ²Π»Π΅Π½ Π³Π΅Π½Π΅ΡΠ°ΡΠΎΡ Β«ΠΡΠΊΡΠ° 120ΠΒ». ΠΠΎΠ½ΡΡΡΡΠΊΡΠΈΡ Π΄Π°Π½Π½ΠΎΠ³ΠΎ ΡΡΡΡΠΎΠΉΡΡΠ²Π° ΡΠΎΠ΄Π΅ΡΠΆΠΈΡ Π²ΡΠΏΡΡΠΌΠΈΡΠ΅Π»Ρ ΡΠΎΠΊΠ°, Π²ΡΠΏΠΎΠ»Π½Π΅Π½Π½ΡΠΉ ΠΈΠ· ΠΏΡΠΎΡΠ½ΠΎΠ³ΠΎ ΠΊΡΠ΅ΠΌΠ½ΠΈΡ. Π’Π°ΠΊΠΆΠ΅ Π² Π³Π΅Π½Π΅ΡΠ°ΡΠΎΡ Π²ΡΡΡΠΎΠ΅Π½ΠΎ ΡΠ΅Π»Π΅ Π½Π°ΠΏΡΡΠΆΠ΅Π½ΠΈΡ. ΠΠ»Π°Π³ΠΎΠ΄Π°ΡΡ Π½Π°Π»ΠΈΡΠΈΡ ΠΎΠ±ΠΎΠΈΡ ΡΠ»Π΅ΠΌΠ΅Π½ΡΠΎΠ² ΡΠ΄Π°Π΅ΡΡΡ ΠΏΠΎΠ΄Π΄Π΅ΡΠΆΠΈΠ²Π°ΡΡ Π·Π½Π°ΡΠ΅Π½ΠΈΠ΅ Π½Π°ΠΏΡΡΠΆΠ΅Π½ΠΈΡ Π² ΡΡΠ΅Π±ΡΠ΅ΠΌΡΡ ΠΏΠΎΠΊΠ°Π·Π°ΡΠ΅Π»ΡΡ , ΡΡΡΠ°Π½ΠΎΠ²Π»Π΅Π½Π½ΡΡ ΠΏΡΠΎΠΈΠ·Π²ΠΎΠ΄ΠΈΡΠ΅Π»Π΅ΠΌ.
ΠΠ°ΠΌΠ΅Π½Π° Π΄ΠΈΠΎΠ΄Π½ΠΎΠ³ΠΎ ΠΌΠΎΡΡΠ° Π½Π° Π£ΠΠ ΠΠ°ΡΡΠΈΠΎΡ
ΠΡΠΎΠ±Π»Π΅ΠΌΠ° Π² Π½ΠΈΠ·ΠΊΠΎΠΌ Π½Π°ΠΏΡΡΠΆΠ΅Π½ΠΈΠΈ ΡΠ»Π΅ΠΊΡΡΠΎΠ³Π΅Π½Π΅ΡΠ°ΡΠΎΡΠ° ΠΌΠΎΠΆΠ΅Ρ ΡΠΊΡΡΠ²Π°ΡΡΡΡ Π² Π½Π΅ΠΊΠΎΡΡΠ΅ΠΊΡΠ½ΠΎ ΡΠ°Π±ΠΎΡΠ°ΡΡΠ΅ΠΌ ΠΊΡΠ΅ΠΌΠ½ΠΈΠ΅Π²ΠΎΠΌ ΠΌΠΎΡΡΠ΅.
ΠΠ»Ρ ΠΏΡΠΎΠ²Π΅ΡΠΊΠΈ ΡΠ°Π±ΠΎΡΠΎΡΠΏΠΎΡΠΎΠ±Π½ΠΎΡΡΠΈ Π³Π΅Π½Π΅ΡΠ°ΡΠΎΡΠ° ΠΏΡΠΈΠ΄Π΅ΡΡΡ ΠΏΠΎΠ»Π½ΠΎΡΡΡΡ ΡΠ°Π·ΠΎΠ±ΡΠ°ΡΡ Π΄ΠΈΠΎΠ΄Π½ΡΠΉ ΠΌΠΎΡΡ ΠΈ ΠΈΠ·Π²Π»Π΅ΡΡ Π·Π°ΠΏΡΠ°ΡΡΡ.
ΠΠΏΡΠ΅Π΄Π΅Π»ΠΈΡΡ Π² Ρ ΠΎΡΠΎΡΠ΅ΠΌ ΡΠΎΡΡΠΎΡΠ½ΠΈΠΈ Π½Π°Ρ ΠΎΠ΄ΠΈΡΡΡ ΠΌΠΎΡΡ ΠΈΠ»ΠΈ Π½Π΅Ρ ΠΏΠΎΠΌΠΎΠΆΠ΅Ρ ΠΏΡΠΎΠ·Π²ΠΎΠ½. ΠΡΠΏΡΡΠΌΠΈΡΠ΅Π»ΡΠ½ΡΠΉ ΠΌΠΎΡΡ ΡΠΎΡΡΠΎΠΈΡ ΠΈΠ· ΡΠ΅ΡΡΠΈ Π΄ΠΈΠΎΠ΄ΠΎΠ², ΠΏΡΠΎΠ²ΠΎΠ΄ΡΡΠΈΡ Π½Π°ΠΏΡΡΠΆΠ΅Π½ΠΈΠ΅ Π² ΠΎΠ΄Π½Ρ ΡΡΠΎΡΠΎΠ½Ρ. ΠΡΠΈ ΠΏΡΠΎΠ·Π²ΠΎΠ½Π΅ ΡΠ·Π½Π°Π΅ΠΌ Π²Π΅Π»ΠΈΡΠΈΠ½Ρ ΡΠΎΠΏΡΠΎΡΠΈΠ²Π»Π΅Π½ΠΈΡ. Π ΡΠ»ΡΡΠ°Π΅, Π΅ΡΠ»ΠΈ ΡΠΎΠΏΡΠΎΡΠΈΠ²Π»Π΅Π½ΠΈΠ΅ ΠΎΡΠ»ΠΈΡΠ°Π΅ΡΡΡ ΠΌΠ΅ΠΆΠ΄Ρ Π΄ΠΈΠΎΠ΄Π°ΠΌΠΈ Π±ΠΎΠ»ΡΡΠ΅ ΡΠ΅ΠΌ Π½Π° 5 ΠΠΌ, ΡΠΎ Π½Π΅ΠΎΠ±Ρ ΠΎΠ΄ΠΈΠΌΠΎ ΠΏΡΠΎΠΈΠ·Π²Π΅ΡΡΠΈ Π·Π°ΠΌΠ΅Π½Ρ ΠΊΡΠ΅ΠΌΠ½ΠΈΠ΅Π²ΠΎΠ³ΠΎ ΠΌΠΎΡΡΠ°, ΡΠ°ΠΊ ΠΊΠ°ΠΊ ΡΠ°Π·Π½ΠΈΡΠ° ΠΏΠΎ ΡΠΎΠΏΡΠΎΡΠΈΠ²Π»Π΅Π½ΠΈΡ ΠΎΡΠ΅Π½Ρ ΡΠΈΠ»ΡΠ½ΠΎ ΠΏΠΎΠ²Π»ΠΈΡΠ΅Ρ Π½Π° ΠΏΡΠΎΡ ΠΎΠΆΠ΄Π΅Π½ΠΈΠ΅ ΡΠΎΠΊΠ°.
ΠΡΠΈ ΠΏΠΎΠΊΡΠΏΠΊΠ΅ Π½ΠΎΠ²ΠΎΠ³ΠΎ Π΄ΠΈΠΎΠ΄Π½ΠΎΠ³ΠΎ ΠΌΠΎΡΡΠ° Π²ΡΠ±ΠΎΡ Π½ΡΠΆΠ½ΠΎ ΠΏΡΠΎΠΈΠ·Π²ΠΎΠ΄ΠΈΡΡ Π½Π° ΠΎΡΠ½ΠΎΠ²Π°Π½ΠΈΠΈ Π΄ΠΎΠΏΡΡΠΊΠΎΠ² ΡΠΎΠΏΡΠΎΡΠΈΠ²Π»Π΅Π½ΠΈΡ, Π² ΠΈΠ½ΠΎΠΌ ΡΠ»ΡΡΠ°Π΅ ΠΏΡΠΎΠ±Π»Π΅ΠΌΡ Ρ ΡΠ»Π΅ΠΊΡΡΠΎΠ³Π΅Π½Π΅ΡΠ°ΡΠΎΡΠΎΠΌ Π½Π΅ ΠΈΡΡΠ΅Π·Π½ΡΡ.
ΠΠΎΡΠ΅ΠΌΡ Π³Π΅Π½Π΅ΡΠ°ΡΠΎΡ Π²ΡΡ ΠΎΠ΄ΠΈΡ ΠΈΠ· ΡΡΡΠΎΡ?
ΠΠ΄Π½Π° ΠΈΠ· ΠΏΡΠΈΡΠΈΠ½ ΠΏΠΎΠ»ΠΎΠΌΠΊΠΈ Π³Π΅Π½Π΅ΡΠ°ΡΠΎΡΠ° Π·Π°ΠΊΠ»ΡΡΠ°Π΅ΡΡΡ Π² Π½Π΅Π±ΡΠ΅ΠΆΠ½ΠΎΠΉ ΡΠΊΡΠΏΠ»ΡΠ°ΡΠ°ΡΠΈΠΈ ΡΡΠ°Π½ΡΠΏΠΎΡΡΠ½ΠΎΠ³ΠΎ ΡΡΠ΅Π΄ΡΡΠ²Π°. ΠΡΠ΅Π΄ΡΠΏΡΠ΅Π΄ΠΈΡΡ ΠΎ ΠΏΠΎΠ»ΠΎΠΌΠΊΠ΅ ΠΌΠΎΠΆΠ΅Ρ Π½Π΅ΠΏΡΠΈΡΡΠ½ΡΠΉ Π·Π²ΡΠΊ, ΠΊΠΎΡΠΎΡΡΠΉ Π±ΡΠ΄Π΅Ρ ΠΈΡΡ ΠΎΠ΄ΠΈΡΡ ΡΠΎ ΡΡΠΎΡΠΎΠ½Ρ Π³Π΅Π½Π΅ΡΠ°ΡΠΎΡΠ° Π²ΠΎ Π²ΡΠ΅ΠΌΡ ΠΏΠΎΠ΅Π·Π΄ΠΊΠΈ.
Π’Π°ΠΊΠΆΠ΅ Π²ΡΠΉΡΠΈ ΠΈΠ· ΡΡΡΠΎΡ ΠΌΠΎΠΆΠ΅Ρ Π½Π΅ ΡΠ°ΠΌ Π³Π΅Π½Π΅ΡΠ°ΡΠΎΡ, Π° Π΅Π³ΠΎ ΡΠΎΡΡΠ°Π²Π»ΡΡΡΠΈΠ΅ ΡΠ»Π΅ΠΌΠ΅Π½ΡΡ, ΠΈ Π² ΡΡΠΎΠΌ ΡΠ»ΡΡΠ°Π΅ ΠΌΠΎΠΆΠ½ΠΎ ΠΎΠ±ΠΎΠΉΡΠΈΡΡ ΡΠΎΠ»ΡΠΊΠΎ Π»ΠΈΡΡ ΡΠ΅ΠΌΠΎΠ½ΡΠΎΠΌ. ΠΠΎ Π΅ΡΠ»ΠΈ Π²ΠΎΠ²ΡΠ΅ΠΌΡ Π½Π΅ ΠΈΡΠΏΡΠ°Π²ΠΈΡΡ ΡΠΈΡΡΠ°ΡΠΈΡ, Π³Π΅Π½Π΅ΡΠ°ΡΠΎΡ ΡΠ»ΠΎΠΌΠ°Π΅ΡΡΡ, ΠΈ ΠΏΠΎΡΡΠ΅Π±ΡΠ΅ΡΡΡ Π΅Π³ΠΎ Π·Π°ΠΌΠ΅Π½Π°.
ΠΠ° Π·Π°ΠΌΠ΅Π½ΠΎΠΉ Π³Π΅Π½Π΅ΡΠ°ΡΠΎΡΠ° ΡΠ΅ΠΊΠΎΠΌΠ΅Π½Π΄ΡΠ΅ΡΡΡ ΠΎΠ±ΡΠ°ΡΠ°ΡΡΡΡ Π² ΡΠΏΠ΅ΡΠΈΠ°Π»ΠΈΠ·ΠΈΡΠΎΠ²Π°Π½Π½ΡΠ΅ Π‘Π’Π, Π³Π΄Π΅ Π·Π° ΡΠ°Π±ΠΎΡΡ Π³ΠΎΡΠΎΠ²Ρ Π²Π·ΡΡΡΡΡ Π½Π°ΡΡΠΎΡΡΠΈΠ΅ ΠΏΡΠΎΡΠ΅ΡΡΠΈΠΎΠ½Π°Π»Ρ ΡΠ²ΠΎΠ΅Π³ΠΎ Π΄Π΅Π»Π°. ΠΠ½ΠΈ ΠΏΡΠΎΠ²Π΅Π΄ΡΡ ΠΊΠ°ΡΠ΅ΡΡΠ²Π΅Π½Π½ΡΡ Π΄ΠΈΠ°Π³Π½ΠΎΡΡΠΈΠΊΡ, ΡΡΡΠ°Π½ΠΎΠ²ΡΡ ΠΏΡΠΈΡΠΈΠ½Ρ ΠΈ Π±ΡΡΡΡΠΎ ΠΎΡΡΠ΅ΠΌΠΎΠ½ΡΠΈΡΡΡΡ Π³Π΅Π½Π΅ΡΠ°ΡΠΎΡ ΠΈΠ»ΠΈ ΡΡΡΠ°Π½ΠΎΠ²ΡΡ Π½ΠΎΠ²ΡΠΉ. ΠΡΠΈ Π½Π΅ΠΎΠ±Ρ ΠΎΠ΄ΠΈΠΌΠΎΡΡΠΈ ΠΌΠΎΠΆΠ½ΠΎ Π²ΡΠΏΠΎΠ»Π½ΠΈΡΡ Π·Π°ΠΌΠ΅Π½Ρ ΡΠ²ΠΎΠΈΠΌΠΈ ΡΡΠΊΠ°ΠΌΠΈ. ΠΠΎ Π΄Π»Ρ ΡΡΠΎΠ³ΠΎ ΠΏΠΎΡΡΠ΅Π±ΡΠ΅ΡΡΡ ΠΎΠ·Π½Π°ΠΊΠΎΠΌΠΈΡΡΡΡ Ρ ΡΠ΅ΠΌ, ΠΊΠ°ΠΊ ΡΡΡΡΠΎΠ΅Π½ Π£ΠΠ ΠΠ°ΡΡΠΈΠΎΡ ΠΈ ΡΡ Π΅ΠΌΠ° ΠΏΠΎΠ΄ΠΊΠ»ΡΡΠ΅Π½ΠΈΡ Π³Π΅Π½Π΅ΡΠ°ΡΠΎΡΠ°. ΠΡΠΎΠΌΠ΅ ΡΡΠΎΠ³ΠΎ, ΠΌΠΎΠΆΠ½ΠΎ ΠΏΠΎΡΠΌΠΎΡΡΠ΅ΡΡ ΡΠ°Π·Π»ΠΈΡΠ½ΡΠ΅ ΡΠΎΡΠΎ ΠΈΠ»ΠΈ Π²ΠΈΠ΄Π΅ΠΎ ΠΏΡΠΎΠ²Π΅Π΄Π΅Π½ΠΈΡ ΠΏΠΎΠ΄ΠΎΠ±Π½ΡΡ ΠΏΡΠΎΡΠ΅ΡΡΠΎΠ².
ΠΠ°ΠΌΠ΅Π½Π° ΡΠ²ΠΎΠΈΠΌΠΈ ΡΡΠΊΠ°ΠΌΠΈ ΠΏΠΎΠ΄ΡΠ°Π·ΡΠΌΠ΅Π²Π°Π΅Ρ Π²ΡΠΏΠΎΠ»Π½Π΅Π½ΠΈΠ΅ Π½Π΅ΡΠΊΠΎΠ»ΡΠΊΠΈΡ ΡΡΠ°ΠΏΠΎΠ².
ΠΠΎΠ΄Π³ΠΎΡΠΎΠ²ΠΈΡΠ΅Π»ΡΠ½ΡΠΉ ΡΡΠ°ΠΏ
Π ΡΡΠΎΠΌ ΡΠ»ΡΡΠ°Π΅ Π°Π²ΡΠΎΠ²Π»Π°Π΄Π΅Π»ΡΡΡ Π½Π΅ΠΎΠ±Ρ ΠΎΠ΄ΠΈΠΌΠΎ ΠΏΠΎΠ΄Π³ΠΎΡΠΎΠ²ΠΈΡΡ ΡΡΠ΅Π±ΡΠ΅ΠΌΡΠ΅ ΠΈΠ½ΡΡΡΡΠΌΠ΅Π½ΡΡ, Π° ΡΠ°ΠΊΠΆΠ΅ ΠΊΡΠΏΠΈΡΡ Π½ΠΎΠ²ΡΠΉ Π³Π΅Π½Π΅ΡΠ°ΡΠΎΡ β ΡΡΠΎ ΠΌΠΎΠΆΠ΅Ρ Π±ΡΡΡ ΠΎΡΠΈΠ³ΠΈΠ½Π°Π»ΡΠ½Π°Ρ ΠΌΠΎΠ΄Π΅Π»Ρ ΠΈΠ»ΠΈ Π΅Π΅ Π°Π½Π°Π»ΠΎΠ³. Π ΠΊΠ°ΡΠ΅ΡΡΠ²Π΅ ΠΈΠ½ΡΡΡΡΠΌΠ΅Π½ΡΠΎΠ² ΠΏΠΎΠ½Π°Π΄ΠΎΠ±ΡΡΡΡ:
- ΠΎΡΠ²Π΅ΡΡΠΊΠΈ;
- ΠΊΠ»ΡΡΠΈ Π½Π° ΡΠ°Π·Π»ΠΈΡΠ½ΡΠ΅ Π΄ΠΈΠ°ΠΌΠ΅ΡΡΡ;
- ΡΠ΄Π»ΠΈΠ½ΠΈΡΠ΅Π»Ρ;
- ΠΌΠΎΠ»ΠΎΡΠΎΠΊ.
ΠΠΎΡΠ»Π΅ ΡΡΠΎΠ³ΠΎ ΠΌΠΎΠΆΠ½ΠΎ ΠΏΡΠΈΡΡΡΠΏΠ°ΡΡ ΠΊ ΡΠ»Π΅Π΄ΡΡΡΠ΅ΠΌΡ ΡΡΠ°ΠΏΡ.
ΠΡΠ½ΠΎΠ²Π½ΠΎΠΉ ΡΡΠ°ΠΏ
ΠΡΠ½ΠΎΠ²Π½ΠΎΠΉ ΡΡΠ°ΠΏ Π·Π°ΠΌΠ΅Π½Ρ Π³Π΅Π½Π΅ΡΠ°ΡΠΎΡΠ° ΠΏΠΎΠ΄ΡΠ°Π·ΡΠΌΠ΅Π²Π°Π΅Ρ Π΅Π³ΠΎ ΡΠ½ΡΡΠΈΠ΅ ΠΈ ΡΡΡΠ°Π½ΠΎΠ²ΠΊΡ Π½ΠΎΠ²ΠΎΠ³ΠΎ Π°Π³ΡΠ΅Π³Π°ΡΠ°. ΠΡΠΎΡΠ΅ΡΡ ΡΠ½ΡΡΠΈΡ Π΄Π΅Π»ΠΈΡΡΡ Π½Π° Π½Π΅ΡΠΊΠΎΠ»ΡΠΊΠΎ ΡΠ°Π³ΠΎΠ²:
- Π‘Π½Π°ΡΠ°Π»Π° ΠΏΠΎΡΡΠ΅Π±ΡΠ΅ΡΡΡ ΡΡΡΠ°Π½ΠΎΠ²ΠΈΡΡ Π°Π²ΡΠΎΠΌΠΎΠ±ΠΈΠ»Ρ Π½Π° ΡΠ΅ΠΌΠΎΠ½ΡΠ½ΠΎΠ΅ ΠΌΠ΅ΡΡΠΎ ΠΈ ΠΏΠΎΠ·Π°Π±ΠΎΡΠΈΡΡΡΡ ΠΎ ΡΠΈΠΊΡΠ°ΡΠΈΠΈ Π΅Π³ΠΎ ΠΊΠΎΠ»Π΅Ρ. Π’Π°ΠΊΠΆΠ΅ ΠΏΠΎΡΡΠ΅Π±ΡΠ΅ΡΡΡ ΠΎΡΠΊΠ»ΡΡΠΈΡΡ Π΄Π²ΠΈΠ³Π°ΡΠ΅Π»Ρ ΠΈ ΡΠ½ΡΡΡ ΠΊΠ»Π΅ΠΌΠΌΡ Ρ Π°ΠΊΠΊΡΠΌΡΠ»ΡΡΠΎΡΠ°. ΠΡΠΎ Π½Π΅ΠΎΠ±Ρ ΠΎΠ΄ΠΈΠΌΠΎ, ΡΡΠΎΠ±Ρ ΠΎΠ±Π΅ΡΠΏΠ΅ΡΠΈΡΡ Π±Π΅Π·ΠΎΠΏΠ°ΡΠ½ΠΎΡΡΡ ΠΏΡΠΎΠ²ΠΎΠ΄ΠΈΠΌΡΡ ΡΠ°Π±ΠΎΡ.
- ΠΠ°Π»Π΅Π΅ Π½Π΅ΠΎΠ±Ρ ΠΎΠ΄ΠΈΠΌΠΎ ΠΎΡΠΊΠ»ΡΡΠΈΡΡ ΠΎΡ Π³Π΅Π½Π΅ΡΠ°ΡΠΎΡΠ° ΠΊΠΎΠ»ΠΎΠ΄ΠΊΠΈ Ρ ΠΏΡΠΎΠ²ΠΎΠ΄Π°ΠΌΠΈ. ΠΠ΅Π»Π°ΡΡ ΡΡΠΎ Π½ΡΠΆΠ½ΠΎ ΠΌΠ°ΠΊΡΠΈΠΌΠ°Π»ΡΠ½ΠΎ ΠΎΡΡΠΎΡΠΎΠΆΠ½ΠΎ, ΡΡΠΎΠ±Ρ Π½Π΅ ΠΏΠΎΠ²ΡΠ΅Π΄ΠΈΡΡ ΠΏΡΠΎΠ²ΠΎΠ΄ΠΊΡ ΠΈ ΠΎΡΠ²Π΅ΡΡΡΠΈΡ, ΠΊΡΠ΄Π° ΠΊΡΠ΅ΠΏΡΡΡΡ ΠΏΡΠΎΠ²ΠΎΠ΄Π°.
- ΠΠΎΡΠ»Π΅ ΡΡΠΎΠ³ΠΎ Π½Π΅ΠΎΠ±Ρ ΠΎΠ΄ΠΈΠΌΠΎ ΠΎΡΠΊΡΡΡΠΈΡΡ Π³Π°ΠΉΠΊΡ Ρ ΠΌΠΈΠ½ΡΡΠΎΠ²ΠΎΠΉ ΠΊΠ»Π΅ΠΌΠΌΡ ΠΈ ΠΈΠ·Π²Π»Π΅ΡΡ ΠΎΡΠ½ΠΎΠ²Π½ΠΎΠΉ ΠΊΠ°Π±Π΅Π»Ρ, ΠΏΠΎΠ΄ΠΊΠ»ΡΡΠ°Π΅ΠΌΡΠΉ ΠΊ Π³Π΅Π½Π΅ΡΠ°ΡΠΎΡΡ.
- Π§Π΅ΡΠ²Π΅ΡΡΡΠΌ ΡΠ°Π³ΠΎΠΌ ΡΡΠ°Π½Π΅Ρ Π΄Π΅ΠΌΠΎΠ½ΡΠ°ΠΆ ΠΏΡΠΈΠ²ΠΎΠ΄Π½ΠΎΠ³ΠΎ ΡΠ΅ΠΌΠ½Ρ. ΠΠ»Ρ ΡΡΠΎΠ³ΠΎ ΡΠ½Π°ΡΠ°Π»Π° ΠΏΠΎΡΡΠ΅Π±ΡΠ΅ΡΡΡ ΠΎΡΠ»Π°Π±ΠΈΡΡ ΡΠΎΠ»ΠΈΠΊΠΈ, Π·Π° ΠΊΠΎΡΠΎΡΡΠ΅ Π·Π°ΠΊΡΠ΅ΠΏΠ»Π΅Π½ ΡΠ΅ΠΌΠ΅Π½Ρ, Π° ΠΏΠΎΡΠΎΠΌ ΠΏΡΠΈΡΡΡΠΏΠΈΡΡ Π½Π΅ΠΏΠΎΡΡΠ΅Π΄ΡΡΠ²Π΅Π½Π½ΠΎ ΠΊ Π΅Π³ΠΎ ΡΠ½ΡΡΠΈΡ.
- Π‘Π»Π΅Π΄ΡΡΡΠΈΠΉ ΡΠ°Π³ β ΠΎΡΠ»Π°Π±Π»Π΅Π½ΠΈΠ΅ Π½Π°ΡΡΠΆΠ΅Π½ΠΈΠ΅ ΠΊΠΎΠ½ΡΡ β Π±ΠΎΠ»ΡΠ° ΠΈ Π³Π°Π΅ΠΊ Π²Π΅ΡΡ Π½Π΅Π³ΠΎ ΠΊΡΠ΅ΠΏΠ»Π΅Π½ΠΈΡ. ΠΠ°ΠΆΠ½ΠΎ Π² ΡΡΠΎ Π²ΡΠ΅ΠΌΡ ΠΏΡΠΈΠ΄Π΅ΡΠΆΠΈΠ²Π°ΡΡ Π³Π΅Π½Π΅ΡΠ°ΡΠΎΡ, ΡΡΠΎΠ±Ρ Π±ΡΠ»ΠΎ Π»Π΅Π³ΡΠ΅ ΠΎΡΠΊΡΡΡΠΈΡΡ ΠΊΡΠ΅ΠΏΠ΅ΠΆΠ½ΡΠΉ ΡΠ»Π΅ΠΌΠ΅Π½Ρ.
- Π’ΠΎ ΠΆΠ΅ ΡΠ°ΠΌΠΎΠ΅ ΠΏΡΠΎΠ΄Π΅Π»ΡΠ²Π°Π΅ΡΡΡ Ρ Π±ΠΎΠ»ΡΠ°ΠΌΠΈ ΠΈ Π³Π°ΠΉΠΊΠ°ΠΌΠΈ Π² Π½ΠΈΠΆΠ½Π΅ΠΉ ΡΠ°ΡΡΠΈ Π³Π΅Π½Π΅ΡΠ°ΡΠΎΡΠ°.
ΠΠ°ΠΊΠΎΠ½Π΅Ρ, Π²Π»Π°Π΄Π΅Π»ΡΡΡ Β«ΠΠ°ΡΡΠΈΠΎΡΠ°Β» ΠΎΡΡΠ°Π½Π΅ΡΡΡ ΠΎΡΠΊΡΡΡΠΈΡΡ Π΄Π²Π° Π±ΠΎΠ»ΡΠ° ΠΊΡΠ΅ΠΏΠ»Π΅Π½ΠΈΡ Π²Π΅ΡΡ Π½Π΅Π³ΠΎ ΠΊΡΠΎΠ½ΡΡΠ΅ΠΉΠ½Π° ΠΈ ΠΈΠ·Π²Π»Π΅ΡΡ Π³Π΅Π½Π΅ΡΠ°ΡΠΎΡ. ΠΠΎΡΠ»Π΅ ΡΡΠΎΠ³ΠΎ ΠΌΠΎΠΆΠ½ΠΎ Π»ΠΈΠ±ΠΎ ΠΎΡΡΠ΅ΠΌΠΎΠ½ΡΠΈΡΠΎΠ²Π°ΡΡ Π²ΡΡΠ΅Π΄ΡΠΈΠΉ ΠΈΠ· ΡΡΡΠΎΡ Π°Π³ΡΠ΅Π³Π°Ρ, Π΅ΡΠ»ΠΈ Π²ΠΎ Π²ΡΠ΅ΠΌΡ ΠΎΡΠΌΠΎΡΡΠ° ΠΎΠΊΠ°ΠΆΠ΅ΡΡΡ, ΡΡΠΎ ΡΡΠΎ Π²ΠΎΠ·ΠΌΠΎΠΆΠ½ΠΎ, Π»ΠΈΠ±ΠΎ Π²ΡΠ΅-ΡΠ°ΠΊΠΈ ΡΡΡΠ°Π½ΠΎΠ²ΠΈΡΡ Π½ΠΎΠ²ΡΠΉ.
ΠΠ±ΡΠ°ΡΠ½Π°Ρ ΡΡΡΠ°Π½ΠΎΠ²ΠΊΠ° Π³Π΅Π½Π΅ΡΠ°ΡΠΎΡΠ° Π²ΡΠΏΠΎΠ»Π½ΡΠ΅ΡΡΡ ΡΠΎΡΠ½ΠΎ ΡΠ°ΠΊ ΠΆΠ΅, ΠΊΠ°ΠΊ ΡΠ°Π·Π±ΠΎΡ ΠΊΠΎΠ½ΡΡΡΡΠΊΡΠΈΠΈ, Π½ΠΎ Π΄Π΅ΠΉΡΡΠ²ΠΎΠ²Π°ΡΡ Π½ΡΠΆΠ½ΠΎ Π² ΠΎΠ±ΡΠ°ΡΠ½ΠΎ ΠΏΠΎΡΡΠ΄ΠΊΠ΅. ΠΠΎΡΡΠΎΠΌΡ Π²Π°ΠΆΠ½ΠΎ Π² ΠΏΡΠΎΡΠ΅ΡΡΠ΅ ΡΠ°Π±ΠΎΡΡ ΠΏΠΎΠΌΠ΅ΡΠ°ΡΡ Π±ΠΎΠ»ΡΡ, Π³Π°ΠΉΠΊΠΈ ΠΈ Π΄ΡΡΠ³ΠΈΠ΅ ΠΊΡΠ΅ΠΏΠ΅ΠΆΠ½ΡΠ΅ ΡΠ»Π΅ΠΌΠ΅Π½ΡΡ, ΡΡΠΎΠ±Ρ ΠΌΠΎΠΆΠ½ΠΎ Π±ΡΠ»ΠΎ ΠΏΠΎΠ½ΡΡΡ, Π·Π° ΡΠΈΠΊΡΠ°ΡΠΈΡ ΠΊΠ°ΠΊΠΎΠ³ΠΎ ΡΠ»Π΅ΠΌΠ΅Π½ΡΠ° ΠΎΠ½ΠΈ ΠΎΡΠ²Π΅ΡΠ°ΡΡ.
ΠΡΠΎΠ²Π΅ΡΠΊΠ° ΡΠ°Π±ΠΎΡΠΎΡΠΏΠΎΡΠΎΠ±Π½ΠΎΡΡΠΈ
ΠΠΎΠ³Π΄Π° ΡΠ±ΠΎΡΠΊΠ° ΠΊΠΎΠ½ΡΡΡΡΠΊΡΠΈΠΈ Π±ΡΠ΄Π΅Ρ Π·Π°Π²Π΅ΡΡΠ΅Π½Π°, ΠΎΡΡΠ°Π½Π΅ΡΡΡ ΡΠΎΠ»ΡΠΊΠΎ ΠΏΡΠΎΠ²Π΅ΡΠΈΡΡ ΡΠ°Π±ΠΎΡΠΎΡΠΏΠΎΡΠΎΠ±Π½ΠΎΡΡΡ Π½ΠΎΠ²ΠΎΠ³ΠΎ Π³Π΅Π½Π΅ΡΠ°ΡΠΎΡΠ°. ΠΠ»Ρ ΡΡΠΎΠ³ΠΎ Π½Π΅ΠΎΠ±Ρ ΠΎΠ΄ΠΈΠΌΠΎ ΠΏΠΎΠ΄ΡΠΎΠ΅Π΄ΠΈΠ½ΠΈΡΡ ΠΊΠ»Π΅ΠΌΠΌΡ ΠΊ Π°ΠΊΠΊΡΠΌΡΠ»ΡΡΠΎΡΡ ΠΈ Π·Π°Π²Π΅ΡΡΠΈ Π΄Π²ΠΈΠ³Π°ΡΠ΅Π»Ρ.
ΠΡΡΡΡΡΡΠ²ΠΈΠ΅ ΠΊΠ°ΠΊΠΎΠ³ΠΎ-Π»ΠΈΠ±ΠΎ Π·Π²ΡΠΊΠ° ΡΠΎ ΡΡΠΎΡΠΎΠ½Ρ Π³Π΅Π½Π΅ΡΠ°ΡΠΎΡΠ° ΠΏΠΎΠ΄ΡΠΊΠ°ΠΆΠ΅Ρ, ΡΡΠΎ ΡΠ°Π±ΠΎΡΠ° Π±ΡΠ»Π° Π²ΡΠΏΠΎΠ»Π½Π΅Π½Π° ΡΡΠΏΠ΅ΡΠ½ΠΎ ΠΈ ΠΌΠΎΠΆΠ½ΠΎ ΠΏΡΠΎΠ΄ΠΎΠ»ΠΆΠ°ΡΡ ΡΠΊΡΠΏΠ»ΡΠ°ΡΠ°ΡΠΈΡ Π°Π²ΡΠΎΠΌΠΎΠ±ΠΈΠ»Ρ. Π’Π΅ ΠΆΠ΅ ΡΠ°ΠΌΡΠ΅ ΡΠ°Π±ΠΎΡΡ ΠΏΡΠΎΠ²ΠΎΠ΄ΡΡΡΡ Π΄Π»Ρ Π£ΠΠ Β«ΠΠ°ΡΡΠΈΠΎΡΒ» Ρ ΠΊΠΎΠ½Π΄ΠΈΡΠΈΠΎΠ½Π΅ΡΠΎΠΌ.
Π§ΡΠΎΠ±Ρ Π²ΠΏΠΎΡΠ»Π΅Π΄ΡΡΠ²ΠΈΠΈ ΠΏΠΎΠ΄ΠΎΠ±Π½ΡΠ΅ ΠΏΡΠΎΠ±Π»Π΅ΠΌΡ Π½Π΅ Π²ΠΎΠ·Π½ΠΈΠΊΠ°Π»ΠΈ ΡΠ»ΠΈΡΠΊΠΎΠΌ ΡΠ°ΡΡΠΎ, ΠΈ Π½Π΅ ΠΏΡΠΈΡ
ΠΎΠ΄ΠΈΠ»ΠΎΡΡ ΠΈΠ·ΡΡΠ΄Π½ΠΎ ΡΡΠ°ΡΠΈΡΡΡΡ Π½Π° ΠΏΠΎΠΊΡΠΏΠΊΡ Π½ΠΎΠ²ΠΎΠ³ΠΎ Π³Π΅Π½Π΅ΡΠ°ΡΠΎΡΠ°, ΡΠ΅ΠΊΠΎΠΌΠ΅Π½Π΄ΡΠ΅ΡΡΡ ΡΠ΅Π³ΡΠ»ΡΡΠ½ΠΎ ΠΏΡΠΎΠ²ΠΎΠ΄ΠΈΡΡ ΠΎΡΠΌΠΎΡΡ ΡΠΎΡΡΠΎΡΠ½ΠΈΡ Π²ΡΠ΅Π³ΠΎ Π°Π²ΡΠΎΠΌΠΎΠ±ΠΈΠ»Ρ ΠΈ Π²ΡΠΏΠΎΠ»Π½ΡΡΡ ΡΠ²ΠΎΠ΅Π²ΡΠ΅ΠΌΠ΅Π½Π½ΡΠΉ ΡΠ΅ΠΌΠΎΠ½Ρ Π²ΡΡΠ΅Π΄ΡΠΈΡ
ΠΈΠ· ΡΡΡΠΎΡ ΡΠ»Π΅ΠΌΠ΅Π½ΡΠΎΠ².
ΠΠΎΠ΄ΠΊΠ»ΡΡΠ΅Π½ΠΈΠ΅ Π°Π³ΡΠ΅Π³Π°ΡΠ°
Π‘Ρ Π΅ΠΌΠ° ΠΏΠΎΠ΄ΠΊΠ»ΡΡΠ΅Π½ΠΈΡ Π°Π³ΡΠ΅Π³Π°ΡΠ°
ΠΠ»Ρ ΡΠ΄ΠΎΠ±ΡΡΠ²Π° ΠΈ ΠΏΠΎΠ½ΠΈΠΌΠ°Π½ΠΈΡ Π΄Π΅ΠΉΡΡΠ²ΠΈΠΉ, ΠΏΡΠΎΠ²ΠΎΠ΄ΠΈΠΌΡΡ Ρ Π³Π΅Π½Π΅ΡΠ°ΡΠΎΡΠΎΠΌ, ΡΠ΅ΠΊΠΎΠΌΠ΅Π½Π΄ΡΠ΅ΡΡΡ ΠΈΠ·ΡΡΠΈΡΡ ΡΡ Π΅ΠΌΡ ΠΏΠΎΠ΄ΠΊΠ»ΡΡΠ΅Π½ΠΈΡ. ΠΠ° ΡΠΈΡΡΠ½ΠΊΠ΅ ΠΏΠΎΠΊΠ°Π·Π°Π½Π° ΡΡ Π΅ΠΌΠ° ΠΏΡΠΎΠ²ΠΎΠ΄ΠΎΠ², ΠΊΠΎΡΠΎΡΡΠ΅ ΠΈΡΠΏΠΎΠ»ΡΠ·ΡΡΡΡΡ Π² ΠΏΡΠΎΡΠ΅ΡΡΠ΅ Π·Π°ΡΡΠ΄ΠΊΠΈ.
ΠΡΠΎΠ±ΠΎΠ΅ Π²Π½ΠΈΠΌΠ°Π½ΠΈΠ΅ Π½Π΅ΠΎΠ±Ρ ΠΎΠ΄ΠΈΠΌΠΎ ΡΠ΄Π΅Π»ΠΈΡΡ ΡΠ°Π·ΠΌΠ΅ΡΡ ΡΠ΅ΠΌΠ½Ρ, ΠΊΠΎΡΠΎΡΡΠΉ ΡΠ²Π»ΡΠ΅ΡΡΡ Π²Π°ΠΆΠ½ΠΎΠΉ ΡΠΎΡΡΠ°Π²Π»ΡΡΡΠ΅ΠΉ Π² ΡΠ°Π±ΠΎΡΠ΅ Π³Π΅Π½Π΅ΡΠ°ΡΠΎΡΠ°. ΠΠ° Π£ΠΠ ΠΎΠ±ΡΡΠ½ΠΎ ΡΡΠ°Π²ΠΈΡΡΡ ΡΠ΅ΠΌΠ΅Π½Ρ 6 Π K 1275.
ΠΡΠΏΠΎΠ»Π½Π΅Π½ΠΈΠ΅ Π»ΡΠ±ΠΎΠΉ ΡΠ°Π±ΠΎΡΡ ΠΏΡΠΎΠΈΡΡ ΠΎΠ΄ΠΈΡ ΠΏΠΎΡΡΠ°ΠΏΠ½ΠΎ. ΠΡ ΡΠΎΠ±Π»ΡΠ΄Π΅Π½ΠΈΡ ΠΎΡΠ΅ΡΠ΅Π΄Π½ΠΎΡΡΠΈ Π΄Π΅ΠΉΡΡΠ²ΠΈΠΉ Π·Π°Π²ΠΈΡΠΈΡ ΡΡΠΏΠ΅Ρ ΠΏΡΠΎΠ²ΠΎΠ΄ΠΈΠΌΡΡ ΠΎΠΏΠ΅ΡΠ°ΡΠΈΠΉ. ΠΠ»Ρ ΠΏΠΎΠ΄ΠΊΠ»ΡΡΠ΅Π½ΠΈΡ Π³Π΅Π½Π΅ΡΠ°ΡΠΎΡΠ° ΠΊ ΡΠΈΡΡΠ΅ΠΌΠ΅ Π°Π²ΡΠΎΠΌΠΎΠ±ΠΈΠ»Ρ Π΄ΠΎΡΡΠ°ΡΠΎΡΠ½ΠΎ ΡΠΎΠ²Π΅ΡΡΠΈΡΡ 5 ΠΏΡΠΎΡΡΡΡ ΡΠ°Π³ΠΎΠ².
- ΠΠ΅ΡΠ²ΡΠΌ Π΄Π΅Π»ΠΎΠΌ ΡΠ»Π΅Π΄ΡΠ΅Ρ ΠΎΡΠΊΠ»ΡΡΠΈΡΡ ΠΏΠΎΠ΄Π°ΡΡ ΡΠ»Π΅ΠΊΡΡΠΈΡΠ΅ΡΡΠ²Π°.
- ΠΠΊΠ»ΡΡΠΈΡΡ ΠΈ ΠΏΡΠΎΠ³ΡΠ΅ΡΡ Π±Π΅Π½Π·ΠΎΠ³Π΅Π½Π΅ΡΠ°ΡΠΎΡ.
- ΠΠΎΠ΄ΠΊΠ»ΡΡΠΈΡΡ Π°Π³ΡΠ΅Π³Π°Ρ ΠΊ ΡΠ΅ΡΠΈ.
- ΠΡΡΠΎΠ΅Π΄ΠΈΠ½ΠΈΡΡ Π³Π΅Π½Π΅ΡΠ°ΡΠΎΡ ΠΎΡ ΡΠ΅Π·Π΅ΡΠ²Π½ΠΎΠΉ ΡΠ΅ΡΠΈ ΠΈ Π·Π°Π³Π»ΡΡΠΈΡΡ. ΠΡΠ»ΠΈ ΡΠ΄Π΅Π»Π°ΡΡ ΡΡΠΎ Π½Π΅ΠΏΡΠ°Π²ΠΈΠ»ΡΠ½ΠΎ, Π°Π³ΡΠ΅Π³Π°Ρ ΠΌΠΎΠΆΠ΅Ρ ΠΏΠΎΠ²ΡΠ΅Π΄ΠΈΡΡΡΡ ΠΈ ΠΏΡΠΈΠΉΡΠΈ Π² Π½Π΅Π³ΠΎΠ΄Π½ΠΎΡΡΡ.
- ΠΠΎΠ΄ΠΊΠ»ΡΡΠΈΡΡ ΡΠ»Π΅ΠΊΡΡΠΎΡΠ΅ΡΡ.
ΠΡΠΎΡΠ΅ΡΡ ΠΏΠΎΠ΄ΠΊΠ»ΡΡΠ΅Π½ΠΈΡ Π°Π³ΡΠ΅Π³Π°ΡΠ°
Π’ΡΠ°Π½ΡΠΏΠΎΡΡΠ½ΠΎΠ΅ ΡΡΠ΅Π΄ΡΡΠ²ΠΎ Π½ΡΠΆΠ½ΠΎ ΠΏΠΎΠ΄Π³ΠΎΡΠΎΠ²ΠΈΡΡ ΠΊ ΠΏΡΠΎΠ²Π΅Π΄Π΅Π½ΠΈΡ ΡΠ΅ΠΌΠΎΠ½ΡΠ°. ΠΠ΅ΡΠ΅Π΄ ΡΠ΅ΠΌ ΠΊΠ°ΠΊ ΠΎΡΠΊΠ»ΡΡΠΈΡΡ Π³Π΅Π½Π΅ΡΠ°ΡΠΎΡ Π΄Π»Ρ Π·Π°ΠΌΠ΅Π½Ρ, Π½Π΅ΠΎΠ±Ρ ΠΎΠ΄ΠΈΠΌΠΎ ΡΡΡΠ°Π½ΠΎΠ²ΠΈΡΡ Π°Π²ΡΠΎΠΌΠΎΠ±ΠΈΠ»Ρ Π½Π° ΡΠΎΠ²Π½ΠΎΠΉ ΠΏΠΎΠ²Π΅ΡΡ Π½ΠΎΡΡΠΈ ΠΈ Π·Π°ΡΠΈΠΊΡΠΈΡΠΎΠ²Π°ΡΡ. ΠΠ±ΡΠ·Π°ΡΠ΅Π»ΡΠ½ΡΠΌ ΡΡΠ»ΠΎΠ²ΠΈΠ΅ΠΌ ΡΠ²Π»ΡΠ΅ΡΡΡ ΠΎΡΠΈΡΡΠΊΠ° Π²ΡΠ΅Ρ ΡΠ»Π΅ΠΌΠ΅Π½ΡΠΎΠ² ΠΌΠ°ΡΠΈΠ½Ρ, Π² ΡΠΎΠΌ ΡΠΈΡΠ»Π΅ Π΄Π½ΠΈΡΠ°.
Π Π°Π±ΠΎΡΡ ΡΠ»Π΅Π΄ΡΠ΅Ρ ΠΏΡΠΎΠ²ΠΎΠ΄ΠΈΡΡ ΡΠΎΠ»ΡΠΊΠΎ Π² ΠΏΡΠΈΡΡΡΡΡΠ²ΠΈΠΈ ΠΌΠ΅Ρ Π°Π½ΠΈΠΊΠ°. Π Π΅ΠΌΠΎΠ½Ρ Π² ΠΌΠ°ΡΡΠ΅ΡΡΠΊΠΎΠΉ ΠΎΠ±ΠΎΠΉΠ΄Π΅ΡΡΡ Π΄ΠΎΡΠΎΠΆΠ΅, Π½ΠΎ ΠΊΠ°ΡΠ΅ΡΡΠ²ΠΎ Π΅Π³ΠΎ Π²ΡΠΏΠΎΠ»Π½Π΅Π½ΠΈΡ Π±ΡΠ΄Π΅Ρ Π½Π°ΠΌΠ½ΠΎΠ³ΠΎ Π»ΡΡΡΠ΅. Π‘Π»Π΅Π΄ΡΠ΅Ρ ΡΡΠ΅ΡΡΡ ΡΠ΅Π½Ρ ΡΠ°ΠΌΠΎΠ³ΠΎ Π³Π΅Π½Π΅ΡΠ°ΡΠΎΡΠ°. Π’Π°ΠΊ ΠΊΠ°ΠΊ ΡΠΈΡΡΠ°ΡΠΈΡ Π½Π° ΡΡΠ½ΠΊΠ΅ Π½Π΅ΡΡΠ°Π±ΠΈΠ»ΡΠ½Π°Ρ, ΡΡΠΎΠΈΠΌΠΎΡΡΡ Π°Π³ΡΠ΅Π³Π°ΡΠ° ΠΌΠΎΠΆΠ΅Ρ Π±ΡΡΡΡΠΎ ΠΌΠ΅Π½ΡΡΡΡΡ. ΠΡΠΈ ΠΏΠΎΠΊΡΠΏΠΊΠ΅ Π½ΠΎΠ²ΠΎΠ³ΠΎ ΠΎΠ±ΠΎΡΡΠ΄ΠΎΠ²Π°Π½ΠΈΡ ΡΠ»Π΅Π΄ΡΠ΅Ρ ΠΎΠ±ΡΠ°ΡΠ°ΡΡ Π²Π½ΠΈΠΌΠ°Π½ΠΈΠ΅ Π½Π° ΡΡΠΎΠΊ Π³Π°ΡΠ°Π½ΡΠΈΠΈ ΠΈ ΠΊΠ°ΡΠ΅ΡΡΠ²ΠΎ ΠΈΠ·Π³ΠΎΡΠΎΠ²Π»Π΅Π½ΠΈΡ. Π Π΅ΠΊΠΎΠΌΠ΅Π½Π΄ΡΠ΅ΡΡΡ ΠΏΡΠΈΠΎΠ±ΡΠ΅ΡΠ°ΡΡ ΠΈΠ·Π΄Π΅Π»ΠΈΡ ΡΠΎΠ»ΡΠΊΠΎ ΠΈΠ·Π²Π΅ΡΡΠ½ΡΡ ΠΏΡΠΎΠΈΠ·Π²ΠΎΠ΄ΠΈΡΠ΅Π»Π΅ΠΉ.
ΠΡΠΈ Π²ΡΡ ΠΎΠ΄Π΅ ΠΈΠ· ΡΡΡΠΎΡ Π³Π΅Π½Π΅ΡΠ°ΡΠΎΡΠ° Π½Π΅ΡΠ΅Π΄ΠΊΠΎ ΠΏΡΠΈΡ ΠΎΠ΄ΠΈΡΡΡ ΠΌΠ΅Π½ΡΡΡ ΠΈ ΡΠ΅ΠΌΠ΅Π½Ρ. ΠΠ»Ρ ΡΡΠΎΠ³ΠΎ Π½Π΅ΠΎΠ±Ρ ΠΎΠ΄ΠΈΠΌΠΎ ΠΏΡΠΎΠ΄Π΅Π»Π°ΡΡ Π½Π΅ΡΠΊΠΎΠ»ΡΠΊΠΎ ΠΏΡΠΎΡΡΡΡ Π΄Π΅ΠΉΡΡΠ²ΠΈΠΉ. Π Π΅ΠΌΠ΅Π½Ρ ΠΏΡΠΈΠ²ΠΎΠ΄Π° ΠΈΠ·Π²Π»Π΅ΠΊΠ°Π΅ΡΡΡ ΠΈΠ· Π°Π²ΡΠΎΠΌΠΎΠ±ΠΈΠ»Ρ. ΠΠ°ΡΡΠ½ΡΡΡΠΉ Π±ΠΎΠ»Ρ ΡΠ»Π΅Π΄ΡΠ΅Ρ Π½Π΅ΠΌΠ½ΠΎΠ³ΠΎ ΠΎΡΠ»Π°Π±ΠΈΡΡ, Π½ΠΎ Π½Π΅ ΠΎΡΠΊΡΡΡΠΈΠ²Π°ΡΡ ΠΏΠΎΠ»Π½ΠΎΡΡΡΡ, Π±Π»Π°Π³ΠΎΠ΄Π°ΡΡ ΡΡΠΎΠΌΡ Π½Π°ΡΡΠΆΠ΅Π½ΠΈΠ΅ ΡΠ΅ΠΌΠ½Ρ ΡΠΌΠ΅Π½ΡΡΠΈΡΡΡ. ΠΠ°Π»Π΅Π΅ Π½Π΅ΠΎΠ±Ρ ΠΎΠ΄ΠΈΠΌΠΎ ΡΡΡΠ°Π½ΠΎΠ²ΠΈΡΡ Π½ΠΎΠ²ΡΠΉ ΡΠ΅ΠΌΠ΅Π½Ρ. ΠΡΠΈ ΡΡΠΎΠΌ Π½ΡΠΆΠ½ΠΎ ΡΠΎΠ±Π»ΡΡΡΠΈ Π²ΡΠ΅ ΡΡΠ°Π½Π΄Π°ΡΡΡ, Π³Π»Π°Π²Π½ΡΠΌ ΠΈΠ· ΠΊΠΎΡΠΎΡΡΡ ΡΠ²Π»ΡΠ΅ΡΡΡ ΠΎΡΠ»Π°Π±Π»Π΅Π½ΠΈΠ΅ Π½Π΅ Π±ΠΎΠ»Π΅Π΅ 15 ΠΌΠΌ ΠΏΡΠΈ Π½Π°Π³ΡΡΠ·ΠΊΠ΅ Π² 8 ΠΊΠ³Ρ. ΠΠ°Π³ΡΡΠ·ΠΊΠ° Π΄ΠΎΠ»ΠΆΠ½Π° ΠΏΡΠΈΠ΄Π°Π²Π°ΡΡΡΡ Π½Π° ΡΠ΅ΡΠ΅Π΄ΠΈΠ½Π΅ ΠΌΠ΅Ρ Π°Π½ΠΈΠ·ΠΌΠ°. ΠΠΎΡΠ»Π΅ ΠΏΡΠΎΠ²Π΅ΡΠΊΠΈ ΡΠ»Π΅Π΄ΡΠ΅Ρ Π·Π°ΠΊΡΠ΅ΠΏΠΈΡΡ ΡΠ΅Π³ΡΠ»ΠΈΡΠΎΠ²ΠΎΡΠ½ΡΠΉ Π±ΠΎΠ»Ρ ΠΈ ΡΡΡΠ°Π½ΠΎΠ²ΠΈΡΡ Π½Π° ΠΏΡΠ΅ΠΆΠ½Π΅Π΅ ΠΌΠ΅ΡΡΠΎ ΡΠ΅ΠΌΠ΅Π½Ρ ΠΏΡΠΈΠ²ΠΎΠ΄Π°.
ΠΠΎΠ·ΠΌΠΎΠΆΠ½ΠΎ, ΠΏΠΎΠ½Π°Π΄ΠΎΠ±ΠΈΡΡΡ Π΄ΠΎΠΏΠΎΠ»Π½ΠΈΡΠ΅Π»ΡΠ½Π°Ρ ΡΠ°Π·Π±ΠΎΡΠΊΠ° Π³Π΅Π½Π΅ΡΠ°ΡΠΎΡΠ°. Π ΡΡΠΎΠΌ ΡΠ»ΡΡΠ°Π΅ Π½Π΅ΠΎΠ±Ρ ΠΎΠ΄ΠΈΠΌΠΎ ΠΏΠΎΠ΄Π³ΠΎΡΠΎΠ²ΠΈΡΡ ΠΈΠ½ΡΡΡΡΠΌΠ΅Π½Ρ ΠΈ ΠΎΡΠΈΡΡΠΈΡΡ ΡΠ°Π±ΠΎΡΡΡ ΠΏΠΎΠ²Π΅ΡΡ Π½ΠΎΡΡΡ.
Π£ΡΡΡΠΎΠΉΡΡΠ²ΠΎ ΠΈ ΠΎΡΠΎΠ±Π΅Π½Π½ΠΎΡΡΠΈ
Π‘ΠΎΠ²ΡΠ΅ΠΌΠ΅Π½Π½ΡΠΉ Π£ΠΠ ΠΠ°ΡΡΠΈΠΎΡ ΠΎΡΠ½Π°ΡΠ΅Π½ Π³Π΅Π½Π΅ΡΠ°ΡΠΎΡΠΎΠΌ ΡΠΈΠΏΠ° ΠΡΠΊΡΠ° 120Π, ΠΊΠΎΡΠΎΡΡΠΉ ΠΈΠΌΠ΅Π΅Ρ ΡΠ΅Π»Π΅ Π½Π°ΠΏΡΡΠΆΠ΅Π½ΠΈΡ ΠΈ ΠΊΡΠ΅ΠΌΠ½ΠΈΠ΅Π²ΡΠΉ Π²ΡΠΏΡΡΠΌΠΈΡΠ΅Π»Ρ Π±Π»Π°Π³ΠΎΠ΄Π°ΡΡ ΠΊΠΎΡΠΎΡΠΎΠΌΡ ΠΏΠΎΠ΄Π΄Π΅ΡΠΆΠΈΠ²Π°Π΅ΡΡΡ Π½Π΅ΠΎΠ±Ρ ΠΎΠ΄ΠΈΠΌΠΎΠ΅ Π½Π°ΠΏΡΡΠΆΠ΅Π½ΠΈΠ΅. ΠΡΠΈ ΠΏΠΎΠΌΠΎΡΠΈ ΡΠ΅ΠΌΠ΅Π½Π½ΠΎΠΉ ΠΏΠ΅ΡΠ΅Π΄Π°ΡΠΈ Π ΠΎΡΠΎΡ (Π²Π°Π») Π³Π΅Π½Π΅ΡΠ°ΡΠΎΡΠ° ΠΏΡΠΈΠ²ΠΎΠ΄ΠΈΡΡΡ Π² Π΄Π²ΠΈΠΆΠ΅Π½ΠΈΠ΅. Π’Π°ΠΊ ΠΆΠ΅ Π² ΠΊΠΎΠ½ΡΡΡΡΠΊΡΠΈΡ ΡΡΡΡΠΎΠΉΡΡΠ²Π° Π²Ρ ΠΎΠ΄ΠΈΡ Π΄ΠΈΠΎΠ΄Π½ΡΠΉ ΠΌΠΎΡΡ ΠΊΠΎΡΠΎΡΡΠΉ ΠΏΡΠ΅ΠΎΠ±ΡΠ°Π·ΡΠ΅Ρ ΠΏΠ΅ΡΠ΅ΠΌΠ΅Π½Π½ΡΠΉ ΡΠΎΠΊ Π² ΠΏΠΎΡΡΠΎΡΠ½Π½ΡΠΉ. ΠΠ° ΡΡΠ΅Ρ ΡΠΎΠ³ΠΎ ΡΡΠΎ ΠΎΠ½ ΡΠΎΡΡΠΎΠΈΡ ΠΈΠ· Π΄ΠΈΠΎΠ΄Π½ΡΡ Π²ΡΠΏΡΡΠΌΠΈΡΠ΅Π»Π΅ΠΉ ΡΠΎΠΊ ΠΏΠΎΡΡΡΠΏΠ°Π΅Ρ Π² ΠΎΠ΄Π½ΠΎΠΌ Π½Π°ΠΏΡΠ°Π²Π»Π΅Π½ΠΈΠΈ. ΠΡΠΎ ΡΡΡΡΠΎΠΉΡΡΠ²ΠΎ ΠΈΠΌΠ΅Π΅Ρ ΡΠ΅Π»ΡΠ½ΡΡ Π³Π΅ΡΠΌΠ΅ΡΠΈΡΠ½ΡΡ ΠΊΠΎΠ½ΡΡΡΡΠΊΡΠΈΡ, ΡΡΠΎ ΡΠ΄Π΅Π»Π°Π½ΠΎ ΡΠΏΠ΅ΡΠΈΠ°Π»ΡΠ½ΠΎ Π΄Π»Ρ ΡΠΎΠ³ΠΎ, ΡΡΠΎΠ±Ρ Π² Π½Π΅Π΅ Π½Π΅ ΠΏΠΎΠΏΠ°Π΄Π°Π»Π°, Π³ΡΡΠ·Ρ, ΠΏΡΠ»Ρ ΠΈΠ»ΠΈ Π²Π»Π°Π³Π°, Π° ΡΠ°ΠΊΠΆΠ΅ ΡΠ°ΠΊΠ°Ρ ΠΊΠΎΠ½ΡΡΡΡΠΊΡΠΈΡ ΡΠ²Π»ΡΠ΅ΡΡΡ Π±ΠΎΠ»Π΅Π΅ Π½Π°Π΄Π΅ΠΆΠ½ΠΎΠΉ.
ΠΠΎΠ»ΡΡΠ°Π΅ΠΌΡΠΉ ΡΠΎΠΊ ΠΊΠΎΡΠΎΡΡΠΉ Π·Π° ΡΡΠ΅Ρ Π΄ΠΈΠΎΠ΄Π½ΠΎΠ³ΠΎ ΠΌΠΎΡΡΠ° ΠΈΠ· ΠΏΠ΅ΡΠ΅ΠΌΠ΅Π½Π½ΠΎΠ³ΠΎ ΠΏΡΠ΅ΠΎΠ±ΡΠ°Π·ΡΠ΅ΡΡΡ Π² ΠΏΠΎΡΡΠΎΡΠ½Π½ΡΠΉ ΠΏΠΈΡΠ°Π΅Ρ Π²ΡΠ΅ ΠΈΠΌΠ΅ΡΡΠΈΠ΅ΡΡ Π² ΠΌΠ°ΡΠΈΠ½Π΅ ΡΠ»Π΅ΠΊΡΡΠΎΠΏΡΠΈΠ±ΠΎΡΡ, Π° ΡΠ°ΠΊΠΆΠ΅ Π±Π»Π°Π³ΠΎΠ΄Π°ΡΡ Π΅ΠΌΡ ΠΏΡΠΎΠΈΡΡ ΠΎΠ΄ΠΈΡ ΠΏΠΎΠ΄Π·Π°ΡΡΠ΄ΠΊΠ° Π°ΠΊΠΊΡΠΌΡΠ»ΡΡΠΎΡΠ°.
ΠΠ²ΡΠΎΠ²Π»Π°Π΄Π΅Π»ΡΡΡ ΡΡΠΎΠ³ΠΎ Π²Π½Π΅Π΄ΠΎΡΠΎΠΆΠ½ΠΈΠΊΠ° ΠΌΠΎΠ³ΡΡ ΡΡΠΎΠ»ΠΊΠ½ΡΡΡΡ Ρ ΡΠ΅ΠΌ ΡΡΠΎ Π΄Π»Ρ Π·Π°ΡΡΠ΄ΠΊΠΈ Π°ΠΊΠΊΡΠΌΡΠ»ΡΡΠΎΡΠ° Π½Π΅ Ρ Π²Π°ΡΠ°Π΅Ρ Π½Π°ΠΏΡΡΠΆΠ΅Π½ΠΈΡ, ΠΈ Π²ΠΌΠ΅ΡΡΠΎ ΡΡΠ΅Π±ΡΠ΅ΠΌΡΡ 14,2 ΠΠΎΠ»ΡΡ ΠΏΠΎΡΡΡΠΏΠ°Π΅Ρ Π³ΠΎΡΠ°Π·Π΄ΠΎ ΠΌΠ΅Π½ΡΡΠ΅. ΠΡΠ° ΠΏΡΠΎΠ±Π»Π΅ΠΌΠ° ΡΠ΅ΡΠ°Π΅ΡΡΡ ΡΠ»Π΅Π΄ΡΡΡΠΈΠΌ ΡΠΏΠΎΡΠΎΠ±ΠΎΠΌ:
- ΠΠ΅Π½ΡΠ΅ΡΡΡ Π³Π΅Π½Π΅ΡΠ°ΡΠΎΡ;
- ΠΠ΅Π½ΡΠ΅ΡΡΡ Π΄ΠΈΠΎΠ΄Π½ΡΠΉ ΠΌΠΎΡΡ;
- ΠΡΠΎΠ²Π΅ΡΡΡΡΡΡ ΠΊΠΎΠ½ΡΠ°ΠΊΡΡ ΠΊΠΎΡΠΎΡΡΠ΅ ΠΏΠΈΡΠ°ΡΡ ΡΡΡΡΠΎΠΉΡΡΠ²ΠΎ;
- Π£ΡΡΠ°Π½Π°Π²Π»ΠΈΠ²Π°Π΅ΡΡΡ ΡΡΠ΅Ρ ΡΡΠΎΠ²Π½Π΅Π²ΡΠΉ ΡΠ΅Π³ΡΠ»ΡΡΠΎΡ.
Π£ΡΡΠ°Π½ΠΎΠ²ΠΊΠ° ΡΡΡΡ ΡΡΠΎΠ²Π½Π΅Π²ΠΎΠ³ΠΎ Π³Π΅Π½Π΅ΡΠ°ΡΠΎΡΠ° ΡΠ²Π»ΡΠ΅ΡΡΡ Π±ΠΎΠ»Π΅Π΅ ΡΡΡΠ΅ΠΊΡΠΈΠ²Π½ΡΠΌ ΠΈ Π½Π΅ Π΄ΠΎΡΠΎΠ³ΠΎΡΡΠΎΡΡΠΈΠΌ Π²Π°ΡΠΈΠ°Π½ΡΠΎΠΌ.
Π£ ΡΡΠΎΠ³ΠΎ ΡΡΡΡΠΎΠΉΡΡΠ²Π° Π΅ΡΡΡ ΠΎΠ΄Π½Π° ΠΎΡΠΎΠ±Π΅Π½Π½ΠΎΡΡΡ, Π½Π°ΠΏΡΡΠΆΠ΅Π½ΠΈΠ΅ ΠΊΠΎΡΠΎΡΠΎΠ΅ ΠΈΡΡ ΠΎΠ΄ΠΈΡ ΠΎΡ Π½Π΅Π³ΠΎ ΡΠ΅Π³ΡΠ»ΠΈΡΡΠ΅ΡΡΡ Π² Π·Π°Π²ΠΈΡΠΈΠΌΠΎΡΡΠΈ ΠΎΡ ΡΠΎΠ³ΠΎ, ΠΊΠ°ΠΊΡΡ ΡΠ΅ΠΌΠΏΠ΅ΡΠ°ΡΡΡΡ ΠΈΠΌΠ΅Π΅Ρ ΠΎΠΊΡΡΠΆΠ°ΡΡΠ°Ρ ΡΡΠ΅Π΄Π°.
Π£ΡΡΡΠΎΠΉΡΡΠ²ΠΎ ΠΈ ΠΎΡΠΎΠ±Π΅Π½Π½ΠΎΡΡΠΈ Π³Π΅Π½Π΅ΡΠ°ΡΠΎΡΠ° Π½Π° Π£ΠΠ ΠΠ°ΡΡΠΈΠΎΡ
Π£ Π²Π½Π΅Π΄ΠΎΡΠΎΠΆΠ½ΠΈΠΊΠ° UAZ Patriot Π΅ΡΡΡ ΡΠ»Π΅ΠΊΡΡΠΈΡΠ΅ΡΠΊΠΎΠ΅ ΡΡΡΡΠΎΠΉΡΡΠ²ΠΎ, ΠΊΠΎΡΠΎΡΠΎΠ΅ ΡΠ½ΠΈΠΌΠ°Π΅Ρ Ρ ΡΠ°ΡΠΏΡΠ΅Π΄Π΅Π»ΠΈΡΠ΅Π»ΡΠ½ΠΎΠ³ΠΎ Π²Π°Π»Π° ΠΌΠ΅Ρ Π°Π½ΠΈΡΠ΅ΡΠΊΡΡ ΡΠ½Π΅ΡΠ³ΠΈΡ ΠΈ ΠΏΡΠ΅ΠΎΠ±ΡΠ°Π·ΡΠ΅Ρ Π΅Π΅ Π² ΡΠ»Π΅ΠΊΡΡΠΈΡΠ΅ΡΠΊΡΡ. ΠΡΠΈ ΠΏΠΎΠΌΠΎΡΠΈ ΡΡΠΎΠΉ ΡΠ»Π΅ΠΊΡΡΠΈΡΠ΅ΡΠΊΠΎΠΉ ΡΠ½Π΅ΡΠ³ΠΈΠΈ ΠΏΡΠΎΠΈΡΡ ΠΎΠ΄ΠΈΡ ΠΏΠΈΡΠ°Π½ΠΈΠ΅ ΠΎΠ±ΠΎΡΡΠ΄ΠΎΠ²Π°Π½ΠΈΡ ΠΈ ΡΠ»Π΅ΠΊΡΡΠΎΠΏΡΠΈΠ±ΠΎΡΠΎΠ². ΠΠ±ΡΠ°Π·ΠΎΠ²Π°Π²ΡΠ°Ρ ΡΠ½Π΅ΡΠ³ΠΈΡ ΡΠ°ΠΊ ΠΆΠ΅ ΠΏΠΈΡΠ°Π΅Ρ ΡΠ»Π΅ΠΊΡΡΠΈΡΠ΅ΡΠΊΠΈΠ΅ ΡΠ²Π΅ΡΠΈ Π·Π°ΠΆΠΈΠ³Π°Π½ΠΈΡ ΠΎΠ±ΡΠ°Π·ΡΡ ΠΈΡΠΊΡΡ, ΠΊΠΎΡΠΎΡΠ°Ρ ΠΏΠΎΠ΄ΠΆΠΈΠ³Π°Π΅Ρ ΡΠΎΠΏΠ»ΠΈΠ²ΠΎ, Π΄Π²ΠΈΠ³Π°ΡΠ΅Π»Ρ Π½Π°ΡΠΈΠ½Π°Π΅Ρ ΡΠ°Π±ΠΎΡΠ°ΡΡ. Π ΡΡΠΎΠΉ ΡΡΠ°ΡΡΠ΅ Π±ΡΠ΄Π΅Ρ ΠΏΠΎΠ΄ΡΠΎΠ±Π½ΠΎ ΡΠ°ΡΡΠΌΠΎΡΡΠ΅Π½ Π³Π΅Π½Π΅ΡΠ°ΡΠΎΡ Π£ΠΠ ΠΠ°ΡΡΠΈΠΎΡ, Π΅Π³ΠΎ Ρ Π°ΡΠ°ΠΊΡΠ΅ΡΠΈΡΡΠΈΠΊΠΈ ΠΈ ΠΎΡΠΎΠ±Π΅Π½Π½ΠΎΡΡΠΈ.
Π£ΡΡΡΠΎΠΉΡΡΠ²ΠΎ ΠΈ ΠΎΡΠΎΠ±Π΅Π½Π½ΠΎΡΡΠΈ
Π£ΠΠ ΠΠ°ΡΡΠΈΠΎΡ ΠΎΡΠ½Π°ΡΠ΅Π½ Π³Π΅Π½Π΅ΡΠ°ΡΠΎΡΠΎΠΌ ΡΠΈΠΏΠ° ΠΡΠΊΡΠ° 120Π, ΠΊΠΎΡΠΎΡΡΠΉ ΠΈΠΌΠ΅Π΅Ρ ΡΠ΅Π»Π΅ Π½Π°ΠΏΡΡΠΆΠ΅Π½ΠΈΡ ΠΈ ΠΊΡΠ΅ΠΌΠ½ΠΈΠ΅Π²ΡΠΉ Π²ΡΠΏΡΡΠΌΠΈΡΠ΅Π»Ρ, ΠΏΠΎΠ΄Π΄Π΅ΡΠΆΠΈΠ²Π°ΡΡΠΈΠΉ Π½Π΅ΠΎΠ±Ρ ΠΎΠ΄ΠΈΠΌΠΎΠ΅ Π½Π°ΠΏΡΡΠΆΠ΅Π½ΠΈΠ΅. Π‘ ΠΏΠΎΠΌΠΎΡΡΡ ΡΠ΅ΠΌΠ΅Π½Π½ΠΎΠΉ ΠΏΠ΅ΡΠ΅Π΄Π°ΡΠΈ Π ΠΎΡΠΎΡ (Π²Π°Π») Π³Π΅Π½Π΅ΡΠ°ΡΠΎΡΠ° ΠΏΡΠΈΠ²ΠΎΠ΄ΠΈΡΡΡ Π² Π΄Π²ΠΈΠΆΠ΅Π½ΠΈΠ΅. Π ΡΡΡΡΠΎΠΉΡΡΠ²Π΅ Π΅ΡΡΡ Π΄ΠΈΠΎΠ΄Π½ΡΠΉ ΠΌΠΎΡΡ ΠΊΠΎΡΠΎΡΡΠΉ ΠΏΡΠ΅ΠΎΠ±ΡΠ°Π·ΡΠ΅Ρ ΠΏΠ΅ΡΠ΅ΠΌΠ΅Π½Π½ΡΠΉ ΡΠΎΠΊ Π² ΠΏΠΎΡΡΠΎΡΠ½Π½ΡΠΉ. ΠΠ° ΡΡΠ΅Ρ ΡΠΎΠ³ΠΎ ΡΡΠΎ ΠΎΠ½ ΡΠΎΡΡΠΎΠΈΡ ΠΈΠ· Π΄ΠΈΠΎΠ΄Π½ΡΡ Π²ΡΠΏΡΡΠΌΠΈΡΠ΅Π»Π΅ΠΉ ΡΠΎΠΊ ΠΏΠΎΡΡΡΠΏΠ°Π΅Ρ Π² ΠΎΠ΄Π½ΠΎΠΌ Π½Π°ΠΏΡΠ°Π²Π»Π΅Π½ΠΈΠΈ. ΠΡΠΎ ΡΡΡΡΠΎΠΉΡΡΠ²ΠΎ ΠΈΠΌΠ΅Π΅Ρ ΡΠ΅Π»ΡΠ½ΡΡ Π³Π΅ΡΠΌΠ΅ΡΠΈΡΠ½ΡΡ ΠΊΠΎΠ½ΡΡΡΡΠΊΡΠΈΡ, ΡΡΠΎ ΡΠ΄Π΅Π»Π°Π½ΠΎ ΡΠΏΠ΅ΡΠΈΠ°Π»ΡΠ½ΠΎ Π΄Π»Ρ ΡΠΎΠ³ΠΎ, ΡΡΠΎΠ±Ρ Π² Π½Π΅Π΅ Π½Π΅ ΠΏΠΎΠΏΠ°Π΄Π°Π»Π°, Π³ΡΡΠ·Ρ, ΠΏΡΠ»Ρ ΠΈΠ»ΠΈ Π²Π»Π°Π³Π°, Π° ΡΠ°ΠΊΠΆΠ΅ ΡΠ°ΠΊΠ°Ρ ΠΊΠΎΠ½ΡΡΡΡΠΊΡΠΈΡ ΡΠ²Π»ΡΠ΅ΡΡΡ Π±ΠΎΠ»Π΅Π΅ Π½Π°Π΄Π΅ΠΆΠ½ΠΎΠΉ.
ΠΠΎΠ»ΡΡΠ°Π΅ΠΌΡΠΉ ΡΠΎΠΊ ΠΊΠΎΡΠΎΡΡΠΉ Π·Π° ΡΡΠ΅Ρ Π΄ΠΈΠΎΠ΄Π½ΠΎΠ³ΠΎ ΠΌΠΎΡΡΠ° ΠΈΠ· ΠΏΠ΅ΡΠ΅ΠΌΠ΅Π½Π½ΠΎΠ³ΠΎ ΠΏΡΠ΅ΠΎΠ±ΡΠ°Π·ΡΠ΅ΡΡΡ Π² ΠΏΠΎΡΡΠΎΡΠ½Π½ΡΠΉ ΠΏΠΈΡΠ°Π΅Ρ Π²ΡΠ΅ ΠΈΠΌΠ΅ΡΡΠΈΠ΅ΡΡ Π² ΠΌΠ°ΡΠΈΠ½Π΅ ΡΠ»Π΅ΠΊΡΡΠΎΠΏΡΠΈΠ±ΠΎΡΡ, Π° ΡΠ°ΠΊΠΆΠ΅ Π±Π»Π°Π³ΠΎΠ΄Π°ΡΡ Π΅ΠΌΡ ΠΏΡΠΎΠΈΡΡ ΠΎΠ΄ΠΈΡ ΠΏΠΎΠ΄Π·Π°ΡΡΠ΄ΠΊΠ° Π°ΠΊΠΊΡΠΌΡΠ»ΡΡΠΎΡΠ°.
ΠΠ²ΡΠΎΠ²Π»Π°Π΄Π΅Π»ΡΡΡ ΡΡΠΎΠ³ΠΎ Π²Π½Π΅Π΄ΠΎΡΠΎΠΆΠ½ΠΈΠΊΠ° ΠΌΠΎΠ³ΡΡ ΡΡΠΎΠ»ΠΊΠ½ΡΡΡΡ Ρ ΡΠ΅ΠΌ, ΡΡΠΎ Π΄Π»Ρ Π·Π°ΡΡΠ΄ΠΊΠΈ Π°ΠΊΠΊΡΠΌΡΠ»ΡΡΠΎΡΠ° Π½Π΅ Ρ Π²Π°ΡΠ°Π΅Ρ Π½Π°ΠΏΡΡΠΆΠ΅Π½ΠΈΡ, ΠΈ Π²ΠΌΠ΅ΡΡΠΎ 14,2 ΠΠΎΠ»ΡΡ ΠΏΠΎΡΡΡΠΏΠ°Π΅Ρ ΠΌΠ΅Π½ΡΡΠ΅. ΠΡΠ° ΠΏΡΠΎΠ±Π»Π΅ΠΌΠ° ΡΠ΅ΡΠ°Π΅ΡΡΡ ΡΠ»Π΅Π΄ΡΡΡΠΈΠΌ ΡΠΏΠΎΡΠΎΠ±ΠΎΠΌ:
- ΠΠ΅Π½ΡΠ΅ΡΡΡ Π³Π΅Π½Π΅ΡΠ°ΡΠΎΡ;
- ΠΠ΅Π½ΡΠ΅ΡΡΡ Π΄ΠΈΠΎΠ΄Π½ΡΠΉ ΠΌΠΎΡΡ;
- ΠΡΠΎΠ²Π΅ΡΡΡΡΡΡ ΠΊΠΎΠ½ΡΠ°ΠΊΡΡ ΠΊΠΎΡΠΎΡΡΠ΅ ΠΏΠΈΡΠ°ΡΡ ΡΡΡΡΠΎΠΉΡΡΠ²ΠΎ;
- Π£ΡΡΠ°Π½Π°Π²Π»ΠΈΠ²Π°Π΅ΡΡΡ ΡΡΠ΅Ρ ΡΡΠΎΠ²Π½Π΅Π²ΡΠΉ ΡΠ΅Π³ΡΠ»ΡΡΠΎΡ.
Π£ΡΡΠ°Π½ΠΎΠ²ΠΊΠ° ΡΡΡΡ ΡΡΠΎΠ²Π½Π΅Π²ΠΎΠ³ΠΎ Π³Π΅Π½Π΅ΡΠ°ΡΠΎΡΠ° ΡΠ²Π»ΡΠ΅ΡΡΡ Π½Π°Π΄Π΅ΠΆΠ½ΡΠΌ ΡΠ΅ΡΠ΅Π½ΠΈΠ΅ΠΌ ΠΏΡΠΎΠ±Π»Π΅ΠΌΡ.
ΠΠ»Ρ Π΅Π³ΠΎ ΡΡΡΠ°Π½ΠΎΠ²ΠΊΠΈ Π½Π΅ Π½Π°Π΄ΠΎ ΠΏΠΎΠ»Π½ΠΎΡΡΡΡ ΡΠ½ΠΈΠΌΠ°ΡΡ Π³Π΅Π½Π΅ΡΠ°ΡΠΎΡ, Π΄ΠΎΡΡΠ°ΡΠΎΡΠ½ΠΎ ΡΠ½ΡΡΡ ΠΊΡΡΡΠΊΡ Π³Π΅Π½Π΅ΡΠ°ΡΠΎΡΠ° Π²ΡΠ½ΡΡΡ ΡΠΎΠ΄Π½ΡΠ΅ ΡΠ΅ΡΠΊΠΈ ΠΈ Π²ΡΡΠ°Π²Π»ΡΠ΅ΠΌ ΡΠ΅ΡΠΊΠΈ ΡΡΠ΅Ρ ΡΡΠΎΠ²Π½Π΅Π³ΠΎ ΡΠ΅Π³ΡΠ»ΡΡΠΎΡΠ°, Π²ΡΠ΅ ΡΡΠΎ Π²ΠΎΠ·ΠΌΠΎΠΆΠ½ΠΎ ΡΠ΄Π΅Π»Π°ΡΡ ΡΠ°ΠΌΠΎΠΌΡ. ΠΠΎΡΠ»Π΅ ΡΡΠΎΠ³ΠΎ ΡΡΠ°Π²ΠΈΠΌ ΠΊΡΡΡΠΊΡ ΠΎΠ±ΡΠ°ΡΠ½ΠΎ, ΡΠ°ΠΌ ΡΠ΅Π³ΡΠ»ΡΡΠΎΡ ΠΏΡΠΈΠΊΡΡΡΠΈΠ²Π°Π΅ΠΌ ΠΊ ΡΠ°ΠΌΠΎΠΌΡ Π΄Π²ΠΈΠ³Π°ΡΠ΅Π»Ρ ΠΊ ΠΌΠ°ΡΡΠ΅, ΡΡΠΎΠ±Ρ Π±ΡΠ»ΠΎ ΡΠ΄ΠΎΠ±Π½ΠΎ Π΅Π³ΠΎ ΠΏΠ΅ΡΠ΅ΠΊΠ»ΡΡΠ°ΡΡ. Π‘Π°ΠΌ ΡΠ΅Π³ΡΠ»ΡΡΠΎΡ ΠΈΠΌΠ΅Π΅Ρ ΡΡΠΈ ΠΏΠΎΠ»ΠΎΠΆΠ΅Π½ΠΈΡ ΠΏΠ΅ΡΠ΅ΠΊΠ»ΡΡΠ΅Π½ΠΈΡ, ΡΠ°ΠΌΠΎΠ΅ Π²Π΅ΡΡ Π½Π΅Π΅ ΠΏΠΎΠ»ΠΎΠΆΠ΅Π½ΠΈΠ΅, ΠΊΠΎΠ³Π΄Π° Π°Π²ΡΠΎΠΌΠΎΠ±ΠΈΠ»Ρ ΡΠΊΡΠΏΠ»ΡΠ°ΡΠΈΡΡΠ΅ΡΡΡ Π² ΠΌΠΎΡΠΎΠ·Ρ, ΡΠΎΠ³Π΄Π° Π³Π΅Π½Π΅ΡΠ°ΡΠΎΡΡ Π½ΡΠΆΠ½Π° ΡΠ°ΠΌΠ°Ρ Π±ΠΎΠ»ΡΡΠ°Ρ ΠΌΠΎΡΠ½ΠΎΡΡΡ Π·Π°ΡΡΠ΄ΠΊΠΈ. ΠΠΏΡΠΈΠΌΠ°Π»ΡΠ½ΠΎΠ΅ ΠΏΠΎΠ»ΠΎΠΆΠ΅Π½ΠΈΠ΅ ΡΡΠ΅Π΄Π½Π΅Π΅, Π΄Π»Ρ Π»ΡΠ±ΠΎΠΉ ΠΏΠΎΠ²ΡΠ΅Π΄Π½Π΅Π²Π½ΠΎΠΉ ΠΏΠΎΠ³ΠΎΠ΄Ρ Ρ Π²ΠΊΠ»ΡΡΠ΅Π½Π½ΡΠΌ Π±Π»ΠΈΠΆΠ½Π΅ΠΌ ΡΠ²Π΅ΡΠΎΠΌ. ΠΠΈΠ½ΠΈΠΌΠ°Π»ΡΠ½ΠΎΠ΅ ΠΏΠΎΠ»ΠΎΠΆΠ΅Π½ΠΈΠ΅ Π±Π΅Π· Π²ΠΊΠ»ΡΡΠ΅Π½Π½ΠΎΠ³ΠΎ ΡΠ²Π΅ΡΠ°, Π² ΠΆΠ°ΡΡ Π½Π° ΠΏΠΎΠΊΠ°ΡΡΡΠΊΠ°Ρ , ΡΡΠΎΠ±Ρ Π½Π΅ ΠΊΠΈΠΏΠ΅Π» Π°ΠΊΠΊΡΠΌΡΠ»ΡΡΠΎΡ. Π‘ Π³Π΅Π½Π΅ΡΠ°ΡΠΎΡΠΎΠΌ ΠΏΡΠ°ΠΌΠ° ΡΠ»Π΅ΠΊΡΡΠ° Π½ΠΎΠΌΠ΅Ρ 5122377110, ΠΏΠΎΡΠ»Π΅ ΡΡΡΠ°Π½ΠΎΠ²ΠΊΠΈ Π΄Π²ΠΈΠ³Π°ΡΠ΅Π»Ρ ΡΠ°Π±ΠΎΡΠ°Π΅Ρ Π½Π°Π΄Π΅ΠΆΠ½ΠΎ.
Π£ ΡΡΠΎΠ³ΠΎ ΡΡΡΡΠΎΠΉΡΡΠ²Π° Π΅ΡΡΡ ΠΎΠ΄Π½Π° ΠΎΡΠΎΠ±Π΅Π½Π½ΠΎΡΡΡ, Π½Π°ΠΏΡΡΠΆΠ΅Π½ΠΈΠ΅ ΠΊΠΎΡΠΎΡΠΎΠ΅ ΠΈΡΡ ΠΎΠ΄ΠΈΡ ΠΎΡ Π½Π΅Π³ΠΎ ΡΠ΅Π³ΡΠ»ΠΈΡΡΠ΅ΡΡΡ Π² Π·Π°Π²ΠΈΡΠΈΠΌΠΎΡΡΠΈ ΠΎΡ ΡΠΎΠ³ΠΎ, ΠΊΠ°ΠΊΡΡ ΡΠ΅ΠΌΠΏΠ΅ΡΠ°ΡΡΡΡ ΠΈΠΌΠ΅Π΅Ρ ΠΎΠΊΡΡΠΆΠ°ΡΡΠ°Ρ ΡΡΠ΅Π΄Π°.
Π‘Π½ΡΡΠΈΠ΅ ΠΈ ΡΡΡΠ°Π½ΠΎΠ²ΠΊΠ°
Π ΡΠ»ΡΡΠ°Π΅ Π²ΡΡ ΠΎΠ΄Π° ΠΈΠ· ΡΡΡΠΎΡ ΠΈΠ»ΠΈ Π·Π°ΠΌΠ΅Π½Ρ ΡΡΠ΅Π±ΡΠ΅ΡΡΡ ΡΠ΅ΠΌΠΎΠ½Ρ Π³Π΅Π½Π΅ΡΠ°ΡΠΎΡΠ° ΡΠ°Π· ΠΏΠ°ΡΡΠΈΠΎΡ, Π΄Π»Ρ ΡΡΠΎΠ³ΠΎ Π½ΡΠΆΠ½ΠΎ ΠΏΡΠΎΠ΄Π΅Π»Π°ΡΡ ΡΠ»Π΅Π΄ΡΡΠΈΠ΅ Π΄Π΅ΠΉΡΡΠ²ΠΈΡ:
- ΠΡ Π°ΠΊΠΊΡΠΌΡΠ»ΡΡΠΎΡΠ° ΠΎΡΠΊΠ»ΡΡΠ°Π΅ΡΡΡ ΠΌΠΈΠ½ΡΡΠΎΠ²Π°Ρ ΠΊΠ»Π΅ΠΌΠΌΠ°;
- ΠΡ ΠΈΠ·Π΄Π΅Π»ΠΈΡ ΠΎΡΠΊΠ»ΡΡΠ°Π΅ΡΡΡ ΠΊΠΎΠ»ΠΎΠ΄ΠΊΠ° Ρ ΠΏΡΠΎΠ²ΠΎΠ΄Π°ΠΌΠΈ;
- Π£ ΡΡΡΡΠΎΠΉΡΡΠ²Π° ΠΎΡΠΊΡΡΡΠΈΠ²Π°Π΅ΡΡΡ Π³Π°ΠΉΠΊΠ° ΠΌΠΈΠ½ΡΡΠΎΠ²ΠΎΠΉ ΠΊΠ»Π΅ΠΌΠΌΡ ΠΈ ΠΎΡΡΠΎΠ΅Π΄ΠΈΠ½ΡΠ΅ΡΡΡ ΠΊΠ°Π±Π΅Π»Ρ;
- Π£ ΠΏΡΠΈΠ²ΠΎΠ΄Π° ΡΡΡΡΠΎΠΉΡΡΠ²Π° ΡΠ½ΠΈΠΌΠ°Π΅ΡΡΡ ΡΠ΅ΠΌΠ΅Π½Ρ;
- Π£ Π³Π°Π΅ΠΊ Π²Π΅ΡΡ Π½Π΅Π³ΠΎ ΠΊΡΠ΅ΠΏΠ»Π΅Π½ΠΈΡ ΠΈ Ρ ΠΊΠΎΠ½ΡΡΠΈΡΡΡΡΠ΅Π³ΠΎ Π±ΠΎΠ»ΡΠ° ΠΎΡΠ»Π°Π±Π»ΡΠ΅ΡΡΡ Π½Π°ΡΡΠΆΠ΅Π½ΠΈΠ΅;
- Π‘Π½ΠΈΠ·Ρ Ρ Π³Π΅Π½Π΅ΡΠ°ΡΠΎΡΠ° ΠΎΡΠΊΡΡΡΠΈΠ²Π°Π΅ΡΡΡ Π±ΠΎΠ»Ρ ΠΊΡΠ΅ΠΏΠ»Π΅Π½ΠΈΡ;
- ΠΡΠΊΡΡΡΠΈΠ²Π°Π΅ΡΡΡ ΠΏΠ°ΡΠ° Π±ΠΎΠ»ΡΠΎΠ² ΠΊΠΎΡΠΎΡΡΠ΅ ΠΊΡΠ΅ΠΏΡΡ Π²Π΅ΡΡ Π½ΠΈΠΉ ΠΊΡΠΎΠ½ΡΡΠ΅ΠΉΠ½ ΠΈ ΠΠΠ¦;
- Π‘Π½ΠΈΠΌΠ΅ΡΡΡ Π³Π΅Π½Π΅ΡΠ°ΡΠΎΡ.
Π‘Π½ΡΡΠΈΠ΅ ΠΈ ΡΡΡΠ°Π½ΠΎΠ²ΠΊΠ°
Π ΡΠ»ΡΡΠ°Π΅ Π²ΡΡ ΠΎΠ΄Π° ΠΈΠ· ΡΡΡΠΎΡ ΠΈΠ»ΠΈ Π·Π°ΠΌΠ΅Π½Ρ Π³Π΅Π½Π΅ΡΠ°ΡΠΎΡΠ° Π΅Π³ΠΎ ΡΡΠ΅Π±ΡΠ΅ΡΡΡ ΡΠ½ΡΡΡ, Π΄Π»Ρ ΡΡΠΎΠ³ΠΎ Π½ΡΠΆΠ½ΠΎ ΠΏΡΠΎΠ΄Π΅Π»Π°ΡΡ ΡΠ»Π΅Π΄ΡΡΠΈΠ΅ Π΄Π΅ΠΉΡΡΠ²ΠΈΡ:
- ΠΡ Π°ΠΊΠΊΡΠΌΡΠ»ΡΡΠΎΡΠ° ΠΎΡΠΊΠ»ΡΡΠ°Π΅ΡΡΡ ΠΌΠΈΠ½ΡΡΠΎΠ²Π°Ρ ΠΊΠ»Π΅ΠΌΠΌΠ°;
- ΠΡ ΠΈΠ·Π΄Π΅Π»ΠΈΡ ΠΎΡΠΊΠ»ΡΡΠ°Π΅ΡΡΡ ΠΊΠΎΠ»ΠΎΠ΄ΠΊΠ° Ρ ΠΏΡΠΎΠ²ΠΎΠ΄Π°ΠΌΠΈ;
- Π£ ΡΡΡΡΠΎΠΉΡΡΠ²Π° ΠΎΡΠΊΡΡΡΠΈΠ²Π°Π΅ΡΡΡ Π³Π°ΠΉΠΊΠ° ΠΌΠΈΠ½ΡΡΠΎΠ²ΠΎΠΉ ΠΊΠ»Π΅ΠΌΠΌΡ ΠΈ ΠΎΡΡΠΎΠ΅Π΄ΠΈΠ½ΡΠ΅ΡΡΡ ΠΊΠ°Π±Π΅Π»Ρ;
- Π£ ΠΏΡΠΈΠ²ΠΎΠ΄Π° ΡΡΡΡΠΎΠΉΡΡΠ²Π° ΡΠ½ΠΈΠΌΠ°Π΅ΡΡΡ ΡΠ΅ΠΌΠ΅Π½Ρ;
- Π£ Π³Π°Π΅ΠΊ Π²Π΅ΡΡ Π½Π΅Π³ΠΎ ΠΊΡΠ΅ΠΏΠ»Π΅Π½ΠΈΡ ΠΈ Ρ ΠΊΠΎΠ½ΡΡΠΈΡΡΡΡΠ΅Π³ΠΎ Π±ΠΎΠ»ΡΠ° ΠΎΡΠ»Π°Π±Π»ΡΠ΅ΡΡΡ Π½Π°ΡΡΠΆΠ΅Π½ΠΈΠ΅;
- Π‘Π½ΠΈΠ·Ρ Ρ Π³Π΅Π½Π΅ΡΠ°ΡΠΎΡΠ° ΠΎΡΠΊΡΡΡΠΈΠ²Π°Π΅ΡΡΡ Π±ΠΎΠ»Ρ ΠΊΡΠ΅ΠΏΠ»Π΅Π½ΠΈΡ;
- ΠΡΠΊΡΡΡΠΈΠ²Π°Π΅ΡΡΡ ΠΏΠ°ΡΠ° Π±ΠΎΠ»ΡΠΎΠ² ΠΊΠΎΡΠΎΡΡΠ΅ ΠΊΡΠ΅ΠΏΡΡ Π²Π΅ΡΡ Π½ΠΈΠΉ ΠΊΡΠΎΠ½ΡΡΠ΅ΠΉΠ½ ΠΈ ΠΠΠ¦;
- Π‘Π½ΠΈΠΌΠ΅ΡΡΡ Π³Π΅Π½Π΅ΡΠ°ΡΠΎΡ.
ΠΠΎΡΠ»Π΅ ΡΠ½ΡΡΠΈΡ ΠΌΠΎΠΆΠ½ΠΎ ΠΏΡΠΎΠ²ΠΎΠ΄ΠΈΡΡ Π½Π΅ΠΎΠ±Ρ ΠΎΠ΄ΠΈΠΌΡΠΉ ΡΠ΅ΠΌΠΎΠ½Ρ ΠΈΠ»ΠΈ Π·Π°ΠΌΠ΅Π½Ρ. Π£ΡΡΠ°Π½Π°Π²Π»ΠΈΠ²Π°Π΅ΡΡΡ Π²ΡΠ΅ Π² ΠΎΠ±ΡΠ°ΡΠ½ΠΎΠΌ ΠΏΠΎΡΡΠ΄ΠΊΠ΅.
Π ΡΠ»ΡΡΠ°Π΅ Π΅ΡΠ»ΠΈ ΡΡΠ΅Π±ΡΠ΅ΡΡΡ ΡΡΡΠ°Π½ΠΎΠ²ΠΈΡΡ Π² ΠΌΠ΅ΡΡΠΎ ΡΡΠ°ΡΠ½ΠΎΠ³ΠΎ ΡΠ΅Π»Π΅ ΡΡΠ΅Ρ ΡΡΠΎΠ²Π½Π΅Π²ΡΠΉ ΡΠ΅Π³ΡΠ»ΡΡΠΎΡ Π½ΡΠΆΠ½ΠΎ ΠΏΡΠΎΠ΄Π΅Π»Π°ΡΡ ΡΠ»Π΅Π΄ΡΡΡΠΈΠ΅ Π΄Π΅ΠΉΡΡΠ²ΠΈΡ:
- Π£ Π³Π΅Π½Π΅ΡΠ°ΡΠΎΡΠ° ΡΠ½ΠΈΠΌΠ°Π΅ΡΡΡ Π·Π°Π΄Π½ΡΡ ΠΊΡΡΡΠΊΠ°;
- Π‘Π½ΠΈΠΌΠ°ΡΡΡΡ ΡΠ΅ΡΠΊΠΈ ΠΈ ΡΡΠ°ΡΠ½ΠΎΠ΅ ΡΠ΅Π»Π΅, Π΄Π»Ρ ΡΡΠΎΠ³ΠΎ Π²ΡΠΊΡΡΡΠΈΠ²Π°Π΅ΡΡΡ ΠΏΠ°ΡΠ° Π³Π°Π΅ΠΊ ΠΈ ΠΎΠ΄ΠΈΠ½ ΡΠΎΠ΅Π΄ΠΈΠ½ΠΈΡΠ΅Π»ΡΠ½ΡΠΉ Π²ΠΈΠ½Ρ;
- Π£ΡΡΠ°Π½Π°Π²Π»ΠΈΠ²Π°Π΅ΡΡΡ Π½ΠΎΠ²ΡΠΉ ΡΠ΅Π³ΡΠ»ΡΡΠΎΡ, ΠΎΠ½ ΠΏΡΠΈΠΊΡΡΡΠΈΠ²Π°Π΅ΡΡΡ ΡΡΠ°Π½Π½ΡΠΌΠΈ Π³Π°ΠΉΠΊΠ°ΠΌΠΈ ΠΈ Ρ ΠΏΠΎΠΌΠΎΡΡΡ Π²ΠΈΠ½ΡΠ° ΡΠΎΠ΅Π΄ΠΈΠ½ΡΠ΅ΡΡΡ Ρ Π΄ΠΈΠΎΠ΄Π½ΡΠΌ ΠΌΠΎΡΡΠΎΠΌ;
- Π ΠΊΡΠ·ΠΎΠ²Ρ Π°Π²ΡΠΎΠΌΠΎΠ±ΠΈΠ»Ρ Π² ΡΠ΄ΠΎΠ±Π½ΠΎΠΌ ΠΌΠ΅ΡΡΠ΅ ΠΏΡΠΈΠΊΡΡΡΠΈΠ²Π°Π΅ΡΡΡ ΠΊΠΎΡΠΎΠ±ΠΎΡΠΊΠ° Ρ ΡΠ΅Π³ΡΠ»ΡΡΠΎΡΠΎΠΌ;
- ΠΠ°ΡΡΠ° ΠΊΡΠ΅ΠΏΠΈΡΡΡ ΠΊ ΠΊΡΠ·ΠΎΠ²Ρ.
Π‘Π½ΡΡΠΈΠ΅ ΠΈ ΡΡΡΠ°Π½ΠΎΠ²ΠΊΠ° Π³Π΅Π½Π΅ΡΠ°ΡΠΎΡΠ° Π£ΠΠ ΠΠ°ΡΡΠΈΠΎΡ
ΠΠ΅Π½Π΅ΡΠ°ΡΠΎΡ ΡΠ½ΠΈΠΌΠ°Π΅ΠΌ Π΄Π»Ρ ΡΠ΅ΠΌΠΎΠ½ΡΠ°, Π·Π°ΠΌΠ΅Π½Ρ ΠΈ ΠΏΡΠΈ ΡΠ΅ΠΌΠΎΠ½ΡΠ΅ ΡΠΈΠ»ΠΎΠ²ΠΎΠΉ ΡΡΡΠ°Π½ΠΎΠ²ΠΊΠΈ.
Π§ΡΠΎΠ±Ρ ΡΠ½ΡΡΡ Π³Π΅Π½Π΅ΡΠ°ΡΠΎΡ Π½ΡΠΆΠ½ΠΎ ΠΎΡΠ»Π°Π±ΠΈΡΡ ΠΈΠ»ΠΈ ΡΠ½ΡΡΡ ΠΏΠΎΠ»Π½ΠΎΡΡΡΡ ΡΠ΅ΠΌΠ΅Π½Ρ ΠΏΡΠΈΠ²ΠΎΠ΄Π° Π³Π΅Π½Π΅ΡΠ°ΡΠΎΡΠ°. ΠΠ»Ρ ΡΡΠΎΠ³ΠΎ:
Π‘Π½ΠΈΠΌΠ°Π΅ΠΌ ΡΠ½Π°ΡΠ°Π»Π° ΡΠ΅ΠΌΠ΅Π½Ρ ΠΏΡΠΈΠ²ΠΎΠ΄Π° Π½Π°ΡΠΎΡΠ° ΠΠ£Π
ΠΡΠ»Π°Π±Π»ΡΠ΅ΠΌ Π΄Π²Π° Π±ΠΎΠ»ΡΠ° ΠΊΡΠ΅ΠΏΠ»Π΅Π½ΠΈΡ Π½Π°ΡΡΠΆΠ½ΠΎΠΉ ΠΏΠ»Π°ΡΡΠΈΠ½Ρ Π½Π°ΡΠΎΡΠ° Π³ΠΈΠ΄ΡΠΎΡΡΠΈΠ»ΠΈΡΠ΅Π»Ρ ΡΡΠ»Ρ
Π£Π΄Π΅ΡΠΆΠΈΠ²Π°Ρ ΠΊΠ»ΡΡΠΎΠΌ, Π½Π°ΡΡΠΆΠ½ΠΎΠΉ Π±ΠΎΠ»Ρ ΠΎΡ ΠΏΡΠΎΠ²ΠΎΡΠ°ΡΠΈΠ²Π°Π½ΠΈΡ, ΠΎΡΠ»Π°Π±Π»ΡΠ΅ΠΌ Π³Π°ΠΉΠΊΡ ΠΈ ΠΎΠΏΡΡΠΊΠ°Π΅ΠΌ Π½Π°ΡΠΎΡ Π²Π½ΠΈΠ·
ΠΡΠΈ ΡΡΡΠ°Π½ΠΎΠ²ΠΊΠ΅ ΡΠ΅ΠΌΠ½Ρ Π½ΡΠΆΠ½ΠΎ ΡΡΠΎΠ±Ρ ΠΊΠ»ΠΈΠ½ΠΎΠ²ΡΠ΅ Π΄ΠΎΡΠΎΠΆΠΊΠΈ ΡΠ΅ΠΌΠ½Ρ ΡΠΎΠ²ΠΏΠ°Π»ΠΈ Ρ ΡΡΡΡΡΠΌΠΈ ΡΠΊΠΈΠ²ΠΎΠ²
ΠΠ°ΡΠ΅ΠΌ ΠΎΡΠ»Π°Π±Π»ΡΠ΅ΠΌ Π½Π° Π΄Π²Π°-ΡΡΠΈ ΠΎΠ±ΠΎΡΠΎΡΠ° Π·Π°ΡΡΠΆΠΊΡ Π±ΠΎΠ»ΡΠ° ΠΊΡΠ΅ΠΏΠ»Π΅Π½ΠΈΡ Π½Π°ΡΡΠΆΠ½ΠΎΠ³ΠΎ ΡΠΎΠ»ΠΈΠΊΠ°
ΠΡΠΊΡΡΡΠΈΠ²Π°Ρ ΡΠ΅Π³ΡΠ»ΠΈΡΠΎΠ²ΠΎΡΠ½ΡΠΉ Π±ΠΎΠ»Ρ, ΠΎΡΠ»Π°Π±Π»ΡΠ΅ΠΌ Π½Π°ΡΡΠΆΠ΅Π½ΠΈΠ΅ ΡΠ΅ΠΌΠ½Ρ
ΠΠΎΡΠ»Π΅ ΡΡΡΠ°Π½ΠΎΠ²ΠΊΠΈ ΡΠ΅ΠΌΠ½Ρ Π½ΡΠΆΠ½ΠΎ ΠΎΡΡΠ΅Π³ΡΠ»ΠΈΡΠΎΠ²Π°ΡΡ Π½Π°ΡΡΠΆΠΊΡ Π΅Π³ΠΎ.
ΠΠ»Ρ ΡΡΠΎΠ³ΠΎ: Π²ΡΠ°ΡΠ°Ρ Π±ΠΎΠ»Ρ Π½Π°ΡΡΠΆΠ½ΠΎΠ³ΠΎ ΡΠΎΠ»ΠΈΠΊΠ°, Π΄ΠΎΠ±ΠΈΠ²Π°Π΅ΠΌΡΡ ΠΏΡΠΎΠ³ΠΈΠ±Π° ΡΠ΅ΠΌΠ½Ρ 13-15 ΠΌΠΌ ΠΏΠΎΠ΄ Π½Π°Π³ΡΡΠ·ΠΊΠΎΠΉ 80 Π (8ΠΊΠ³Ρ), ΠΏΡΠΈΠ»ΠΎΠΆΠ΅Π½Π½ΠΎΠΉ ΠΏΠΎΡΠ΅ΡΠ΅Π΄ΠΈΠ½Π΅ Π²Π΅ΡΠ²ΠΈ ΡΠ΅ΠΌΠ½Ρ ΠΌΠ΅ΠΆΠ΄Ρ Π³Π΅Π½Π΅ΡΠ°ΡΠΎΡΠΎΠΌ ΠΈ Π²ΠΎΠ΄ΡΠ½ΡΠΌ Π½Π°ΡΠΎΡΠΎΠΌ.
ΠΠΎΡΠ»Π΅ ΡΡΠΎΠ³ΠΎ ΡΠ½ΠΈΠΌΠ°Π΅ΠΌ Π³Π΅Π½Π΅ΡΠ°ΡΠΎΡ. ΠΠ»Ρ ΡΡΠΎΠ³ΠΎ:
β ΠΎΡΡΠΎΠ΅Π΄ΠΈΠ½ΡΠ΅ΠΌ ΠΌΠΈΠ½ΡΡΠΎΠ²ΡΡ ΠΊΠ»Π΅ΠΌΠΌΡ Π°ΠΊΠΊΡΠΌΡΠ»ΡΡΠΎΡΠ°;
ΠΡΡΠΎΠ΅Π΄ΠΈΠ½ΡΠ΅ΠΌ ΠΊΠΎΠ»ΠΎΠ΄ΠΊΡ Ρ ΠΏΡΠΎΠ²ΠΎΠ΄ΠΎΠΌ ΠΎΡ Π²ΡΠ²ΠΎΠ΄Π° ΠΎΠ±ΠΌΠΎΡΠΊΠΈ Π²ΠΎΠ·Π±ΡΠΆΠ΄Π΅Π½ΠΈΡ Π³Π΅Π½Π΅ΡΠ°ΡΠΎΡΠ°
Π‘Π½ΠΈΠΌΠ°Π΅ΠΌ ΠΊΠ»Π΅ΠΌΠΌΡ Ρ Π²ΡΠ²ΠΎΠ΄Π° Β«+Β» Π³Π΅Π½Π΅ΡΠ°ΡΠΎΡΠ°
Π‘Π½ΠΈΠΌΠ°Π΅ΠΌ ΡΠ΅ΠΌΠ΅Π½Ρ ΠΏΡΠΈΠ²ΠΎΠ΄Π° Π³Π΅Π½Π΅ΡΠ°ΡΠΎΡΠ°, ΠΊΠ°ΠΊ ΠΎΠΏΠΈΡΠ°Π½ΠΎ Π²ΡΡΠ΅
ΠΡΠ»Π°Π±Π»ΡΠ΅ΠΌ Π·Π°ΡΡΠΆΠΊΡ ΠΊΠΎΠ½ΡΡΡΡΠ΅Π³ΠΎ Π±ΠΎΠ»ΡΠ°
ΠΡΠ»Π°Π±Π»ΡΠ΅ΠΌ Π³Π°ΠΉΠΊΡ Π±ΠΎΠ»ΡΠ° Π²Π΅ΡΡ Π½Π΅Π³ΠΎ ΠΊΡΠ΅ΠΏΠ»Π΅Π½ΠΈΡ Π³Π΅Π½Π΅ΡΠ°ΡΠΎΡΠ° ΠΊ ΠΊΡΠΎΠ½ΡΡΠ΅ΠΉΠ½Ρ
ΠΡΠΊΡΡΡΠΈΠ²Π°Π΅ΠΌ Π³Π°ΠΉΠΊΡ Π±ΠΎΠ»ΡΠ° Π½ΠΈΠΆΠ½Π΅Π³ΠΎ ΠΊΡΠ΅ΠΏΠ»Π΅Π½ΠΈΡ Π³Π΅Π½Π΅ΡΠ°ΡΠΎΡΠ° ΠΊ ΠΊΡΠΎΠ½ΡΡΠ΅ΠΉΠ½Ρ ΠΈ Π²ΡΠ½ΠΈΠΌΠ°Π΅ΠΌ Π±ΠΎΠ»Ρ
ΠΡΠΊΡΡΡΠΈΠ²Π°Π΅ΠΌ Π΄Π²Π° Π±ΠΎΠ»ΡΠ° ΠΊΡΠ΅ΠΏΠ»Π΅Π½ΠΈΡ Π²Π΅ΡΡ Π½Π΅Π³ΠΎ ΠΊΡΠΎΠ½ΡΡΠ΅ΠΉΠ½Π° Π³Π΅Π½Π΅ΡΠ°ΡΠΎΡΠ° ΠΊ Π³ΠΎΠ»ΠΎΠ²ΠΊΠ΅ Π±Π»ΠΎΠΊΠ° ΡΠΈΠ»ΠΈΠ½Π΄ΡΠΎΠ² ΠΈ ΡΠ½ΠΈΠΌΠ°Π΅ΠΌ Π³Π΅Π½Π΅ΡΠ°ΡΠΎΡ Ρ Π°Π²ΡΠΎΠΌΠΎΠ±ΠΈΠ»Ρ
Π£ΡΡΠ°Π½Π°Π²Π»ΠΈΠ²Π°Π΅ΠΌ Π³Π΅Π½Π΅ΡΠ°ΡΠΎΡ Π² ΠΎΠ±ΡΠ°ΡΠ½ΠΎΠΌ ΠΏΠΎΡΡΠ΄ΠΊΠ΅
Π£ΡΡΠ°Π½Π°Π²Π»ΠΈΠ²Π°Π΅ΠΌ Π½Π° ΠΌΠ΅ΡΡΠΎ ΡΠ΅ΠΌΠ½ΠΈ ΠΏΡΠΈΠ²ΠΎΠ΄Π° Π³Π΅Π½Π΅ΡΠ°ΡΠΎΡΠ° ΠΈ ΠΠ£Π ΠΈ Π½Π°ΡΡΠ³ΠΈΠ²Π°Π΅ΠΌ ΠΈΡ ΠΊΠ°ΠΊ ΠΎΠΏΠΈΡΠ°Π½ΠΎ Π² ΡΡΠ°ΡΡΠ΅ β Π Π΅ΠΌΠ½ΠΈ Π£ΠΠ ΠΠ°ΡΡΠΈΠΎΡ Π½Π°ΡΡΠΆΠΊΠ°
ΠΡΡΠΎΡΠ½ΠΈΠΊ
ΠΠΎΠ΄ΡΠΈΠΏΠ½ΠΈΠΊ
ΠΠ»Ρ ΡΠΎΠ³ΠΎ ΡΡΠΎΠ±Ρ ΡΡΡΡΠΎΠΉΡΡΠ²ΠΎ Π²ΡΠ°ΡΠ°Π»ΠΎΡΡ, Π² ΠΊΠΎΠ½ΡΡΡΡΠΊΡΠΈΠΈ ΠΈΠΌΠ΅Π΅ΡΡΡ ΠΏΠΎΠ΄ΡΠΈΠΏΠ½ΠΈΠΊ Π³Π΅Π½Π΅ΡΠ°ΡΠΎΡΠ°, ΠΈ Π΅ΡΠ»ΠΈ ΠΎΠ½ Π²ΡΡ ΠΎΠ΄ΠΈΡ ΠΈΠ· ΡΡΡΠΎΡ Π΅Π³ΠΎ Π½ΡΠΆΠ½ΠΎ ΠΌΠ΅Π½ΡΡΡ, ΠΈΠ½Π°ΡΠ΅ Π³Π΅Π½Π΅ΡΠ°ΡΠΎΡ ΠΌΠΎΠΆΠ΅Ρ ΠΏΠ΅ΡΠ΅ΡΡΠ°ΡΡ ΡΠ°Π±ΠΎΡΠ°ΡΡ. Π£ΡΡΡΠΎΠΉΡΡΠ²ΠΎ ΠΈΠΌΠ΅Π΅Ρ Π΄Π²Π° ΠΏΠΎΠ΄ΡΠΈΠΏΠ½ΠΈΠΊΠ°, Π½ΠΎ ΠΎΡΠΎΠ±ΠΎΠ΅ Π²Π½ΠΈΠΌΠ°Π½ΠΈΠ΅ ΡΠ»Π΅Π΄ΡΠ΅Ρ ΡΠ΄Π΅Π»ΠΈΡΡ Π·Π°Π΄Π½Π΅ΠΌΡ. ΠΠΎΠ½ΡΡΡ Π² ΠΊΠ°ΠΊΠΎΠΌ ΡΠΎΡΡΠΎΡΠ½ΠΈΠΈ Π½Π°Ρ ΠΎΠ΄ΠΈΡΡΡ ΠΏΠΎΠ΄ΡΠΈΠΏΠ½ΠΈΠΊ ΠΌΠΎΠΆΠ½ΠΎ ΡΠ»Π΅Π΄ΡΡΡΠΈΠΌ ΠΎΠ±ΡΠ°Π·ΠΎΠΌ:
- ΠΡΠΎΠ²Π΅ΡΠΈΡΡ ΡΠΊΠΎΡΠΎΡΡΡ Π²ΡΠ°ΡΠ΅Π½ΠΈΡ;
- ΠΠΎΠΊΠ°ΡΠΈΠ²Π°ΡΡ ΠΈΠ· ΡΡΠΎΡΠΎΠ½Ρ Π² ΡΡΠΎΡΠΎΠ½Ρ Π½Π°ΡΡΠΆΠ½ΠΎΠ΅ ΠΊΠΎΠ»ΡΡΠΎ ;
- Π Π΅Π·ΠΊΠΎ ΠΏΡΠΎΠ²Π΅ΡΠ½ΡΡΡ ΠΈΠ·Π΄Π΅Π»ΠΈΠ΅ ΠΏΠΎ ΡΠ°ΡΠΎΠ²ΠΎΠΉ ΡΡΡΠ΅Π»ΠΊΠΈ.
ΠΡΠ»ΠΈ Π²ΠΎ Π²ΡΠ΅ΠΌΡ ΠΏΡΠΎΠ²Π΅ΡΠΊΠΈ ΠΏΡΠΎΠΈΡΡ ΠΎΠ΄ΠΈΡ Π·Π°Π΅Π΄Π°Π½ΠΈΠ΅, ΡΠ»ΡΡΠ΅Π½ ΡΡΠ΅ΡΠΊ ΠΈΠ»ΠΈ ΠΈΠΌΠ΅ΡΡΡΡ ΠΊΠΎΠ»Π΅Π±Π°Π½ΠΈΡ, ΡΠΎ ΡΡΠΎ Π³ΠΎΠ²ΠΎΡΠΈΡ ΠΎ ΡΠΎΠΌ ΡΡΠΎ Π΄Π΅ΡΠ°Π»Ρ Π½ΡΠΆΠ½ΠΎ ΠΌΠ΅Π½ΡΡΡ. Π’Π°ΠΊ ΠΆΠ΅ Π²ΠΎ Π²ΡΠ΅ΠΌΡ ΡΠ°Π±ΠΎΡΡ Π΄Π²ΠΈΠ³Π°ΡΠ΅Π»Ρ ΠΌΠΎΠΆΠ΅Ρ Π΄ΠΎΠ½ΠΎΡΠΈΡΡΡ ΠΏΠΎΡΡΠΎΡΠΎΠ½Π½ΠΈΠΉ ΡΠΊΡΠΈΠΏ ΠΈΠ»ΠΈ ΡΠ²ΠΈΡΡ, Π² ΡΡΠΎΠΌ ΡΠ»ΡΡΠ°Π΅ Π½ΡΠΆΠ½ΠΎ Π·Π°Π³Π»ΡΡΠΈΡΡ ΠΌΠΎΡΠΎΡ, ΡΠ½ΡΡΡ ΡΠ΅ΠΌΠ΅Π½Ρ Π³Π΅Π½Π΅ΡΠ°ΡΠΎΡΠ° Π£ΠΠ ΠΠ°ΡΡΠΈΠΎΡ ΠΈ ΡΡΠΊΠΎΠΉ ΠΏΠΎΠΊΡΡΡΠΈΡΡ ΡΠΊΠΈΠ², ΡΠ°ΠΊΠΈΠΌ ΠΎΠ±ΡΠ°Π·ΠΎΠΌ ΠΌΠΎΠΆΠ½ΠΎ ΠΏΠΎΠ½ΡΡΡ ΠΈΡΠΏΡΠ°Π²Π½Π° Π΄Π΅ΡΠ°Π»Ρ ΠΈΠ»ΠΈ Π½Π΅Ρ. ΠΠ°ΠΌΠ΅Π½Π° ΠΏΠΎΠ΄ΡΠΈΠΏΠ½ΠΈΠΊΠ° ΠΊΠ°ΠΊ ΠΏΡΠ°Π²ΠΈΠ»ΠΎ ΠΏΡΠΎΠΈΡΡ ΠΎΠ΄ΠΈΡ Π²ΠΌΠ΅ΡΡΠ΅ Ρ ΠΊΡΡΡΠΊΠΎΠΉ Π³Π΅Π½Π΅ΡΠ°ΡΠΎΡΠ°, Π½ΠΎ ΠΌΠ½ΠΎΠ³ΠΈΠ΅ ΡΠΌΠ΅Π»ΡΡΡ Π΄Π΅Π»Π°ΡΡ ΡΡΠΎ ΠΏΠΎ ΠΎΡΠ΄Π΅Π»ΡΠ½ΠΎΡΡΠΈ.
ΠΠ°ΠΌΠ΅Π½Π° ΡΠ΅ΠΌΠ½Ρ
ΠΠΎ Π²ΡΠ΅ΠΌΡ ΡΠΊΡΠΏΠ»ΡΠ°ΡΠ°ΡΠΈΠΈ Π² Π°Π²ΡΠΎΠΌΠΎΠ±ΠΈΠ»Π΅ ΡΠ°Π½ΠΎ ΠΈΠ»ΠΈ ΠΏΠΎΠ·Π΄Π½ΠΎ ΠΌΠΎΠΆΠ΅Ρ ΠΏΠΎΡΡΠ΅Π±ΠΎΠ²Π°ΡΡΡΡ Π·Π°ΠΌΠ΅Π½Π° ΡΠ΅ΠΌΠ½Ρ. Π§ΡΠΎΠ±Ρ ΠΏΠΎΠΌΠ΅Π½ΡΡΡ ΠΏΡΠΈΠ²ΠΎΠ΄Π½ΠΎΠΉ ΡΠ΅ΠΌΠ΅Π½Ρ Π½ΡΠΆΠ½ΠΎ ΠΏΠΎΠ΄Π³ΠΎΡΠΎΠ²ΠΈΡΡ ΠΏΠ°ΡΡ ΠΊΠ»ΡΡΠ΅ΠΉ Π½Π° 10 ΠΈ 12 Π·Π°ΡΠ΅ΠΌ:
- Π‘Π½ΠΈΠΌΠ°Π΅ΡΡΡ ΠΏΡΠΈΠ²ΠΎΠ΄Π½ΠΎΠΉ ΡΠ΅ΠΌΠ΅Π½Ρ Π½Π°ΡΠΎΡΠ° ΠΠ£Π Π ΡΡΠ»Ρ, Π° ΡΠ°ΠΊΠΆΠ΅ ΡΠΊΠΈΠ² Π²Π΅Π½ΡΠΈΠ»ΡΡΠΎΡΠ° ΠΈ ΠΊΠΎΠ»Π΅Π½ΡΠ°ΡΠΎΠ³ΠΎ Π²Π°Π»Π°;
- Π£ Π½Π°ΡΡΠΆΠ½ΠΎΠ³ΠΎ ΡΠΎΠ»ΠΈΠΊΠ° ΠΎΡΠ»Π°Π±Π»ΡΡΡΡΡ Π±ΠΎΠ»ΡΡ ΠΊΡΠ΅ΠΏΠ»Π΅Π½ΠΈΡ;
- Π Π΅Π³ΡΠ»ΠΈΡΠΎΠ²ΠΎΡΠ½ΡΠΉ Π±ΠΎΠ»Ρ Π²ΡΠΊΡΡΡΠΈΠ²Π°Π΅ΡΡΡ, ΠΎΡΠ»Π°Π±Π»ΡΠ΅ΡΡΡ ΠΈ ΡΠ½ΠΈΠΌΠ΅ΡΡΡ ΡΠ΅ΠΌΠ΅Π½Ρ ΠΏΠΎΠΌΠΏΡ ΠΈ Π³Π΅Π½Π΅ΡΠ°ΡΠΎΡΠ°;
- Π£ΡΡΠ°Π½Π°Π²Π»ΠΈΠ²Π°Π΅ΡΡΡ Π½ΠΎΠ²ΡΠΉ ΡΠ΅ΠΌΠ΅Π½Ρ, Π΄Π»Ρ ΡΡΠΎΠ³ΠΎ Π²ΠΊΡΡΡΠΈΠ²Π°Π΅ΡΡΡ Π±ΠΎΠ»Ρ ΡΠ΅Π³ΡΠ»ΠΈΡΠΎΠ²ΠΊΠΈ ΡΠΎΠ»ΠΈΠΊΠ°, ΡΠ΅ΠΌΠ΅Π½Ρ Π½Π°ΡΡΠ³ΠΈΠ²Π°Π΅ΡΡΡ ΠΏΠΎΠ΄ ΠΏΡΠΎΠ³ΠΈΠ±ΠΎΠΌ 15 ΠΌΠΌ, ΠΈ Ρ Π½Π°ΡΡΠΆΠ½ΠΎΠ³ΠΎ ΡΠΎΠ»ΠΈΠΊΠ° Π·Π°ΠΊΡΡΡΠΈΠ²Π°Π΅ΡΡΡ Π±ΠΎΠ»Ρ ΠΊΡΠ΅ΠΏΠ»Π΅Π½ΠΈΡ.
ΠΠ° ΡΡΠΎΠΌ Π·Π°ΠΌΠ΅Π½Π° ΡΠ΅ΠΌΠ½Ρ Π³Π΅Π½Π΅ΡΠ°ΡΠΎΡΠ° Π£ΠΠ ΠΠ°ΡΡΠΈΠΎΡ Π·Π°ΠΊΠΎΠ½ΡΠ΅Π½Π°.
ΠΠΎΠ΄ΠΊΠ»ΡΡΠ΅Π½ΠΈΠ΅ Π³Π΅Π½Π΅ΡΠ°ΡΠΎΡΠ° ΡΠ°Π· Π±ΡΡ Π°Π½ΠΊΠ°, ΡΡ Π΅ΠΌΠ°
- Π‘Ρ Π΅ΠΌΠ° ΠΏΠΎΠ΄ΠΊΠ»ΡΡΠ΅Π½ΠΈΡ Π³Π΅Π½Π΅ΡΠ°ΡΠΎΡΠ° ΡΠ°Π· Π±ΡΡ Π°Π½ΠΊΠ° 402 Π΄Π²ΠΈΠ³Π°ΡΠ΅Π»Ρ
- Π£ΡΡΡΠΎΠΉΡΡΠ²ΠΎ
- ΠΠ°ΠΊ ΠΏΠΎΠ΄ΠΊΠ»ΡΡΠΈΡΡ
- ΠΠ΅ΠΈΡΠΏΡΠ°Π²Π½ΠΎΡΡΠΈ ΠΈ ΡΠ΅ΠΌΠΎΠ½Ρ
- ΠΠ°ΠΊ ΠΏΡΠΎΠ²Π΅ΡΠΈΡΡ
- ΠΠ°ΠΌΠ΅Π½Π° ΡΠ΅ΠΌΠ½Ρ Π³Π΅Π½Π΅ΡΠ°ΡΠΎΡΠ°
- ΠΠ»Π΅ΠΊΡΡΠΎΡΡ Π΅ΠΌΠ° Π£ΠΠ 3303
- ΠΠ°ΠΊΡΠ΅ΠΏΠ»Π΅Π½Π½ΡΠ΅
- ΠΠΎΠ½ΡΠ°Π²ΠΈΠ²ΡΠΈΠ΅ΡΡ
ΠΠΎΡΠ»Π΅ ΡΡΡΠ°Π½ΠΎΠ²ΠΊΠΈ Π³Π΅Π½Π΅ΡΠ°ΡΠΎΡΠ° Π‘ΡΠ°ΡΡΠΠΠΠ¬Π’, LG 03216 ΠΏΠΎΡΠ²ΠΈΠ»ΡΡ ΡΠ°ΠΊΠΎΠΉ ΡΡΠ°Π±Π»: Π°Π²ΡΠΎ Π½Π΅ Π³Π»ΠΎΡ Π½Π΅Ρ ΠΏΠΎΡΠ»Π΅ Π²ΡΠΊΠ»ΡΡΠ΅Π½ΠΈΡ Π·Π°ΠΆΠΈΠ³Π°Π½ΠΈΡ. Π‘Π½Π°ΡΠ°Π»Π° Ρ ΠΌΠ΅Π½Ρ ΠΏΠ°Π½ΠΈΠΊΠ°: Π° ΠΊΠ°ΠΊ, ΡΡΠΊΠΎ, Π΅Π³ΠΎ Π·Π°Π³Π»ΡΡΠΈΡΡ? ΠΠ° ΠΏΠ΅ΡΠ²ΠΎΠΉ ΡΠ΅Π·ΠΊΠΎ Π±ΡΠΎΡΠΈΠ» ΡΡΠ΅ΠΏΠ»Π΅Π½ΠΈΠ΅ ΠΈ Π²ΡΡ, Π·Π°Π³Π»ΠΎΡ Π»ΠΈ,
ΠΡΠΈΡΡΠ» Π΄ΠΎΠΌΠΎΠΉ, ΠΏΠΎΡΡΡΠΊΠ°Π» ΠΏΠΎ ΡΡΡΡΡΡΠ½Π΅ΡΡ ΠΈ Π½Π°ΡΡΠ» ΡΠ΅ΠΌΡ Π½Π° Π£ΠΠΠΠ£ΠΠ ΠΏΡΠΎ ΠΠΠΠΠ ΠΠ’ΠΠ Π«.
Π ΠΏΠ΅ΡΠ²ΠΎΠΌ ΡΠΎΠΎΠ±ΡΠ΅Π½ΠΈΠΈ ΠΏΡΠ½ΠΊΡ 2 ΠΊΠ°ΠΊ ΡΠ°Π· ΠΌΠΎΠΉ ΡΠ»ΡΡΠ°ΠΉ β Π Π΅Π»Π΅ Π Π΅Π³ΡΠ»ΡΡΠΎΡ (Π Π ) Ρ ΠΌΠ΅Π½Ρ Π²ΡΡΡΠΎΠ΅Π½ Π² Π³Π΅Π½Π΅ΡΠ°ΡΠΎΡ. ΠΠΎΡ ΡΡΠ° ΡΡ Π΅ΠΌΠ°:
ΠΠ·ΡΡΠΎ Ρ Π£ΠΠΠΠ£ΠΠ, ΡΠΏΠ°ΡΠΈΠ±ΠΎ Udarnik-truda ΠΈ Π²ΡΠ΅ΠΌ ΠΎΡΡΠ°Π»ΡΠ½ΡΠΌ ΠΊΡΠΎ Π²Π½ΠΎΡΠΈΡ Π²ΠΊΠ»Π°Π΄ Π² ΠΌΠΎΡ (Π½Π°ΡΠ΅) ΡΠΌΡΡΠ²Π΅Π½Π½ΠΎΠ΅ ΡΠ°Π·Π²ΠΈΡΠΈΠ΅.
Π‘Π½Π°ΡΠ°Π»Π° Π·Π°Π³ΠΎΡΠ΅Π»ΡΡ ΡΡ Π΅ΠΌΠΎΠΉ Ρ Π»Π°ΠΌΠΏΠΎΡΠΊΠΎΠΉ ΠΈ ΡΠ΅Π·ΠΈΡΡΠΎΡΠΎΠΌ (Π΄Π°Π½Π½ΡΠ΅ ΠΎ ΡΠ΅Π·ΠΈΡΡΠΎΡΠ΅- 100 ΠΠΌ, 2 ΠΡ), ΡΠΎΠ±ΡΠ°Π» Π΅Ρ ΠΈ ΠΏΠΎΠ΄Π²ΡΠ·Π°Π» ΠΊ ΡΠ»Π°Π½Π³Π°ΠΌ ΡΡΠ΄ΠΎΠΌ Ρ Π³Π΅Π½ΠΎΠΉ. Π Π΅ΡΠΈΠ» Π½Π°ΠΉΡΠΈ ΡΠΎΠ΄Π½ΠΎΠ΅ ΠΊΡΠ΅ΠΏΠ»Π΅Π½ΠΈΠ΅ Π»Π°ΠΌΠΏΠΎΡΠΊΠΈ ΠΈ Π²ΡΡΠ°Π²ΠΈΡΡ Π΅Ρ Π² ΠΏΠ°Π½Π΅Π»Ρ. Π ΡΡΡ ΠΌΠ΅Π½Ρ ΠΆΠ΄Π°Π» ΠΎΠ±Π»ΠΎΠΌ- ΠΈΡ Π½Π΅Ρ Π½Π΅ ΡΠΎΠ»ΡΠΊΠΎ Π² ΠΌΠ°Π³Π°Π·ΠΈΠ½Π°Ρ , Π½ΠΎ ΠΈ Π½Π° Π±Π°ΡΠ°Ρ ΠΎΠ»ΠΊΠ΅, Π, Π²ΠΎ Π²ΡΠΎΡΡΡ , Π½Π° ΠΏΠ°Π½Π΅Π»Π΅ Π΅ΡΡΡ Π²ΠΎΠ»ΡΡΠΌΠ΅ΡΡ, Π·Π°ΡΠ΅ΠΌ Π΅ΡΡ ΠΎΠ΄ΠΈΠ½ Π΄Π°ΡΡΠΈΠΊ, ΠΏΡΡΡΡ ΠΈ ΡΠ²Π΅ΡΠΎΠ²ΠΎΠΉ?
ΠΠΎΡΡΠΎΠΌΡ ΠΏΡΠΈΡΠ»ΠΎΡΡ ΡΠΌΠΎΡΡΠ΅ΡΡ Π½Π° Π΄ΡΡΠ³ΡΡ ΡΡ Π΅ΠΌΡ ΠΈΠ· ΡΠΎΠ³ΠΎ ΠΆΠ΅ ΠΏΡΠ½ΠΊΡΠ°:
ΠΠ·ΡΡΠΎ Ρ Π£ΠΠΠΠ£ΠΠ, ΡΠΏΠ°ΡΠΈΠ±ΠΎ Udarnik-truda ΠΈ ΠΊΠΎΠΌΠΏΠ°Π½ΠΈΠΈ
Π‘Π½ΠΎΠ²Π° ΠΏΠΎΠ΅Ρ Π°Π» Π² ΠΌΠ°Π³Π°Π·ΠΈΠ½ ΡΠ°Π΄ΠΈΠΎΠ΄Π΅ΡΠ°Π»Π΅ΠΉ, ΡΠ΅ΠΏΠ΅ΡΡ ΡΠΆΠ΅ Π·Π° Π΄ΠΈΠΎΠ΄ΠΎΠΌ ( Π»ΡΠ±ΠΎΠΉ Π½Π° 50V, 5Π). ΠΠΎΡΡΠ°Π²Π»Ρ Π΅Π³ΠΎ ΡΡΠ°Π·Ρ Ρ Π³Π΅Π½Π΅ΡΠ°ΡΠΎΡΠ° ΠΈ Π½Π° ΡΡΠΎΠΌ Π·Π°Π±ΡΠ΄Ρ ΠΏΡΠΎ Π½Π΅Π³Π»ΠΎΡ Π½ΡΡΠΈΠΉ Π°Π²ΡΠΎΠΌΠΎΠ±ΠΈΠ»Ρ,
Π Π΅ΠΌΠΎΠ½Ρ ΠΠ΅Π½Π΅ΡΠ°ΡΠΎΡΠ° Π£ΠΠ
ΠΠ΅Π½Π΅ΡΠ°ΡΠΎΡ Π£ΠΠ ΠΠ°ΡΡΠΈΠΎΡ ΠΈ Π΅Π³ΠΎ ΡΠΎΡΡΠ°Π²Π»ΡΡΡΠΈΠ΅
ΠΠ΅Π½Π΅ΡΠ°ΡΠΎΡ β ΡΡΠΎ ΡΠ»Π΅ΠΊΡΡΠΈΡΠ΅ΡΠΊΠΎΠ΅ ΡΡΡΡΠΎΠΉΡΡΠ²ΠΎ, Ρ ΠΏΠΎΠΌΠΎΡΡΡ ΠΊΠΎΡΠΎΡΠΎΠ³ΠΎ ΠΎΡΡΡΠ΅ΡΡΠ²Π»ΡΠ΅ΡΡΡ ΠΏΡΠ΅ΠΎΠ±ΡΠ°Π·ΠΎΠ²Π°Π½ΠΈΠ΅ ΠΌΠ΅Ρ Π°Π½ΠΈΡΠ΅ΡΠΊΠΎΠΉ ΡΠ½Π΅ΡΠ³ΠΈΠΈ, ΡΠ½ΠΈΠΌΠ°Π΅ΠΌΠΎΠΉ Ρ ΡΠ°ΡΠΏΡΠ΅Π΄Π΅Π»ΠΈΡΠ΅Π»ΡΠ½ΠΎΠ³ΠΎ Π²Π°Π»Π° Π°Π²ΡΠΎΠΌΠΎΠ±ΠΈΠ»Ρ, Π² ΡΠ»Π΅ΠΊΡΡΠΈΡΠ΅ΡΠΊΡΡ. ΠΡΠ° ΡΠ»Π΅ΠΊΡΡΠΈΡΠ΅ΡΠΊΠ°Ρ ΡΠ½Π΅ΡΠ³ΠΈΡ ΠΈΠ΄Π΅Ρ Π½Π° ΠΏΠΈΡΠ°Π½ΠΈΠ΅ ΡΠ»Π΅ΠΊΡΡΠΎΠΏΡΠΈΠ±ΠΎΡΠΎΠ² ΠΈ ΠΎΠ±ΠΎΡΡΠ΄ΠΎΠ²Π°Π½ΠΈΡ. ΠΠ΅Π· ΡΠ»Π΅ΠΊΡΡΠΎΡΠ½Π΅ΡΠ³ΠΈΠΈ Π½Π΅ Π±ΡΠ΄Π΅Ρ ΡΠ°Π±ΠΎΡΠ°ΡΡ ΠΠΠ‘, ΡΠ°ΠΊ, ΠΊΠ°ΠΊ ΠΈΠ·Π²Π΅ΡΡΠ½ΠΎ, ΡΡΠΎ ΠΏΠΎΠ΄ΠΆΠΈΠ³Π°Π½ΠΈΠ΅ Π³ΠΎΡΡΡΠ΅ΠΉ ΡΠΌΠ΅ΡΠΈ ΠΎΡΡΡΠ΅ΡΡΠ²Π»ΡΠ΅ΡΡΡ Π·Π° ΡΡΠ΅Ρ ΡΠ»Π΅ΠΊΡΡΠΈΡΠ΅ΡΠΊΠΈΡ ΡΠ²Π΅ΡΠ΅ΠΉ Π·Π°ΠΆΠΈΠ³Π°Π½ΠΈΡ. Π‘Π΅Π³ΠΎΠ΄Π½Ρ ΠΆΠ΅ ΠΌΡ ΡΠ°ΡΡΠΌΠΎΡΡΠΈΠΌ ΠΎΡΠ½ΠΎΠ²Π½ΡΠ΅ Ρ Π°ΡΠ°ΠΊΡΠ΅ΡΠΈΡΡΠΈΠΊΠΈ Π³Π΅Π½Π΅ΡΠ°ΡΠΎΡΠ° Π½Π° Π£ΠΠ ΠΠ°ΡΡΠΈΠΎΡ, Π° ΡΠ°ΠΊΠΆΠ΅ Π΅Π³ΠΎ ΠΎΡΠ½ΠΎΠ²Π½ΡΠ΅ ΠΎΡΠΎΠ±Π΅Π½Π½ΠΎΡΡΠΈ.
ΠΠΈΠΎΠ΄Π½ΡΠΉ ΠΌΠΎΡΡ Π³Π΅Π½Π΅ΡΠ°ΡΠΎΡΠ° Π£ΠΠ ΠΏΠ°ΡΡΠΈΠΎΡ
ΠΡΠΎΠ±Π»Π΅ΠΌΠ° Π³Π΅Π½Π°ΡΠ°ΡΠΎΡΠ° Π£ΠΠ 469-ΡΡΠΎ Π½ΠΈΠ·ΠΊΠΎΠ΅ Π½Π°ΠΏΡΡΠΆΠ΅Π½ΠΈΠ΅. ΠΠ½ΠΎ ΡΠΎΡΡΠ°Π²Π»ΡΠ΅Ρ 13-13.2 Π, Π½ΠΎ ΠΏΡΠΈ ΠΏΠΎΡΡΠ΅Π±ΠΈΡΠ΅Π»ΡΡΠΊΠΎΠΌ ΡΠΏΠΎΡΡΠ΅Π±Π»Π΅Π½ΠΈΠΈ Π½Π°ΠΏΡΡΠΆΠ΅Π½ΠΈΠ΅ ΠΏΠ°Π΄Π°Π΅Ρ Π΄ΠΎ 12Π, ΡΡΠΎ ΡΠΎΠ²ΡΠ΅ΠΌ Π½Π΅Ρ ΠΎΡΠΎΡΠΎ Π΄Π»Ρ ΡΠΊΡΠΏΠ»ΡΠ°ΡΠ°ΡΠΈΠΈ Π°Π²ΡΠΎΠΌΠΎΠ±ΠΈΠ»Ρ.
Π Π°Π·Π±ΠΈΡΠ°Π΅ΠΌ Π³Π΅Π½Π΅ΡΠ°ΡΠΎΡ ΠΏΠΎΠ»Π½ΠΎΡΡΡΡ, Π΄ΠΎΡΡΠ°Π΅ΠΌ ΠΈΠ· Π½Π΅Π³ΠΎ Π΄Π΅ΡΠ°Π»Ρ, ΠΊΠΎΡΠΎΡΠ°Ρ Π½Π°Π·ΡΠ²Π°Π΅ΡΡΡ Π΄ΠΈΠΎΠ΄Π½ΡΠΉ ΠΌΠΎΡΡ.
ΠΠ³ΠΎ Π½Π°Π΄ΠΎ ΠΏΡΠΎΠ·Π²ΠΎΠ½ΠΈΡΡ, ΡΡΠΎΠ±Ρ ΠΏΠΎΠ½ΡΡΡ Ρ ΠΎΡΠΎΡΠΈΠΉ ΠΌΠΎΡΡ ΠΈΠ»ΠΈ Π½Π΅Ρ.
ΠΠ»Ρ ΡΡΠΎΠ³ΠΎ ΠΏΠΎΠ΄ΠΊΠ»ΡΡΠ°Π΅ΠΌ ΡΠ΅ΡΡΠ΅Ρ, Π²ΠΊΠ»ΡΡΠ°Π΅ΠΌ Π΅Π³ΠΎ Π½Π° ΡΠ΅ΠΆΠΈΠΌ ΠΏΡΠΎΠ·Π²ΠΎΠ½. Π Π½Π°ΡΠ΅ΠΌ Π΄ΠΈΠΎΠ΄Π½ΠΎΠΌ ΠΌΠΎΡΡΡ ΡΠ΅ΡΡΡ Π΄ΠΈΠΎΠ΄ΠΎΠ², ΠΊΠΎΡΠΎΡΡΠ΅ ΠΏΡΠΎΠ·Π²Π°Π½ΠΈΠ²Π°ΡΡΡΡ Π² ΠΎΠ΄Π½Ρ ΡΡΠΎΡΠΎΠ½Ρ.
ΠΡΠΈ ΠΏΡΠΎΠ·Π²ΠΎΠ½Π΅ ΠΏΠΎΠ»ΡΡΠ°Π΅ΠΌ Π²Π΅Π»ΠΈΡΠΈΠ½Ρ ΡΠΎΠΏΡΠ°ΡΠΈΠ²Π»Π΅Π½ΠΈΡ. ΠΡΠΈ ΡΡΠΎΠΌ ΡΠ°Π·Π½ΠΈΡΠ° ΡΡΠΎΠ³ΠΎ ΡΠΎΠΏΡΠΎΡΠΈΠ²Π»Π΅Π½ΠΈΡ Ρ Π΄ΠΈΠΎΠ΄ΠΎΠ² Π½Π΅ Π΄ΠΎΠ»ΠΆΠ½Π° ΠΎΡΠ»ΠΈΡΠ°ΡΡΡΡ Π±ΠΎΠ»ΡΡΠ΅, ΡΠ΅ΠΌ Π½Π° 5ΠΠΌ, Π΅ΡΠ»ΠΈ Π±ΠΎΠ»ΡΡΠ΅- ΡΡΠΎ ΡΠΆΠ΅ ΠΏΠ»ΠΎΡ
ΠΎ.
ΠΠΎΠ»ΡΡΠ°Ρ ΡΠ°Π·Π½ΠΈΡΠ° ΠΏΠΎ ΡΠΎΠΏΡΠΎΡΠΈΠ²Π»Π΅Π½ΠΈΡ Π±ΡΠ΄Π΅Ρ ΡΠΊΠ°Π·ΡΠ²Π°ΡΡΡΡ Π½Π° ΠΏΡΠΎΡ ΠΎΠΆΠ΄Π΅Π½ΠΈΡ ΡΠΎΠΊΠ° ΡΠ΅ΡΠ΅Π· Π΄ΠΈΠΎΠ΄Π½ΡΠΉ ΠΌΠΎΡΡ, ΠΏΠΎΡΡΠΎΠΌΡ Π½Π΅ΠΎΠ±Ρ ΠΎΠ΄ΠΈΠΌΠΎ Π΅Π³ΠΎ ΠΏΠΎΠΌΠ΅Π½ΡΡΡ. ΠΡΠΈ ΠΏΠΎΠΊΡΠΏΠΊΠ΅ Π½ΠΎΠ²ΠΎΠ³ΠΎ ΠΌΠΎΡΡΠ° Π½ΡΠΆΠ½ΠΎ Π² ΠΌΠ°Π³Π°Π·ΠΈΠ½Π΅ ΠΏΡΠΎΠ·Π²ΠΎΠ½ΠΈΡΡ Π΅Π³ΠΎ ΠΈ Π²ΡΠ±ΡΠ°ΡΡ ΡΠ΅Π±Π΅ ΡΠΎΠ³Π»Π°ΡΠ½ΠΎ Π΄ΠΎΠΏΡΡΠΊΠΎΠ² ΡΠΎΠΏΡΠΎΡΠΈΠ²Π»Π΅Π½ΠΈΡ, ΠΈΠ½Π°ΡΠ΅ ΠΏΡΠΎΠ±Π»Π΅ΠΌΡ ΠΏΠΎ ΡΠ°Π±ΠΎΡΠ΅ Π³Π΅Π½Π΅ΡΠ°ΡΠΎΡΠ° Π½Π΅ ΠΈΡΡΠ΅Π·Π½ΡΡ.
ΠΡΠΎΠ±Π΅Π½Π½ΠΎΡΡΡ Π³Π΅Π½Π΅ΡΠ°ΡΠΎΡΠ° Π½Π° ΠΠ°ΡΡΠΈΠΎΡΠ΅
ΠΠ²ΡΠΎΠΌΠΎΠ±ΠΈΠ»ΠΈ Π£ΠΠ ΠΠ°ΡΡΠΈΠΎΡ Π² Π½Π°ΡΡΠΎΡΡΠ΅Π΅ Π²ΡΠ΅ΠΌΡ ΠΎΡΠ½Π°ΡΠ°ΡΡΡΡ Π³Π΅Π½Π΅ΡΠ°ΡΠΎΡΠ°ΠΌΠΈ ΡΠΈΠΏΠ° ΠΡΠΊΡΠ° 120Π. Π Π΄Π°Π½Π½ΠΎΠ΅ ΡΡΡΡΠΎΠΉΡΡΠ²ΠΎ Π²ΠΌΠΎΠ½ΡΠΈΡΠΎΠ²Π°Π½ ΠΊΡΠ΅ΠΌΠ½ΠΈΠ΅Π²ΡΠΉ Π²ΡΠΏΡΡΠΌΠΈΡΠ΅Π»Ρ ΠΈ ΡΠ΅Π»Π΅ Π½Π°ΠΏΡΡΠΆΠ΅Π½ΠΈΡ. ΠΠ»Π°Π³ΠΎΠ΄Π°ΡΡ Π½Π°Π»ΠΈΡΠΈΡ Π²ΡΠΏΡΡΠΌΠΈΡΠ΅Π»Ρ, ΠΈΠΌΠ΅Π΅ΡΡΡ Π²ΠΎΠ·ΠΌΠΎΠΆΠ½ΠΎΡΡΡ ΠΏΠΎΠ΄Π΄Π΅ΡΠΆΠΈΠ²Π°ΡΡ Π½Π°ΠΏΡΡΠΆΠ΅Π½ΠΈΠ΅ Π² Π½Π΅ΠΎΠ±Ρ ΠΎΠ΄ΠΈΠΌΡΡ Π·Π½Π°ΡΠ΅Π½ΠΈΡΡ . ΠΡΠΈΠ²ΠΎΠ΄ΠΈΡΡΡ Π² Π΄Π²ΠΈΠΆΠ΅Π½ΠΈΠ΅ Π²Π°Π» (ΡΠΎΡΠΎΡ) Π³Π΅Π½Π΅ΡΠ°ΡΠΎΡΠ° Ρ ΠΏΠΎΠΌΠΎΡΡΡ ΡΠ΅ΠΌΠ΅Π½Π½ΠΎΠΉ ΠΏΠ΅ΡΠ΅Π΄Π°ΡΠΈ. Π ΠΊΠΎΠ½ΡΡΡΡΠΊΡΠΈΠΈ ΡΡΡΡΠΎΠΉΡΡΠ²Π° ΠΈΠΌΠ΅Π΅ΡΡΡ Π΄ΠΈΠΎΠ΄Π½ΡΠΉ ΠΌΠΎΡΡ. Π§ΡΠΎ ΡΡΠΎ ΡΠ°ΠΊΠΎΠ΅, ΡΠ°ΡΡΠΌΠΎΡΡΠΈΠΌ Π΄Π°Π»Π΅Π΅.
ΠΠΈΠΎΠ΄Π½ΡΠΉ ΠΌΠΎΡΡ
ΠΡΠ΅Π΄Π½Π°Π·Π½Π°ΡΠ΅Π½ Π΄ΠΈΠΎΠ΄Π½ΡΠΉ ΠΌΠΎΡΡ Π΄Π»Ρ ΠΏΡΠ΅ΠΎΠ±ΡΠ°Π·ΠΎΠ²Π°Π½ΠΈΡ ΠΏΠ΅ΡΠ΅ΠΌΠ΅Π½Π½ΠΎΠ³ΠΎ ΡΠΎΠΊΠ° Π² ΠΏΠΎΡΡΠΎΡΠ½Π½ΡΠΉ, ΠΏΠΎΡΡΡΠΏΠ°ΡΡΠΈΠΉ ΠΊ Π²ΡΡ ΠΎΠ΄Ρ Π³Π΅Π½Π΅ΡΠ°ΡΠΎΡΠ½ΠΎΠΉ ΡΡΡΠ°Π½ΠΎΠ²ΠΊΠΈ. ΠΠΈΠΎΠ΄Π½ΡΠΉ ΠΌΠΎΡΡ ΡΠΎΡΡΠΎΠΈΡ ΠΈΠ· Π²ΡΠΏΡΡΠΌΠΈΡΠ΅Π»ΡΠ½ΡΡ Π΄ΠΈΠΎΠ΄ΠΎΠ², ΠΊΠΎΡΠΎΡΡΠ΅ ΠΏΠΎΠ·Π²ΠΎΠ»ΡΡΡ ΠΏΡΠΎΠΏΡΡΠΊΠ°ΡΡ ΡΠΎΠΊ ΡΠΎΠ»ΡΠΊΠΎ Π² ΠΎΠ΄Π½ΠΎΠΌ Π½Π°ΠΏΡΠ°Π²Π»Π΅Π½ΠΈΠΈ. ΠΠΈΠΎΠ΄Π½ΡΠΉ ΠΌΠΎΡΡ Π½Π°Ρ ΠΎΠ΄ΠΈΡΡΡ Π² Π³Π΅ΡΠΌΠ΅ΡΠΈΡΠ½ΠΎΠΉ ΠΊΠΎΠ½ΡΡΡΡΠΊΡΠΈΠΈ, ΡΡΠΎ ΠΏΠΎΠ·Π²ΠΎΠ»ΡΠ΅Ρ ΠΏΡΠ΅Π΄ΠΎΡΠ²ΡΠ°ΡΠ°ΡΡ ΡΠ°ΠΊΠΈΠ΅ Π½Π΅Π³Π°ΡΠΈΠ²Π½ΡΠ΅ ΠΏΠΎΡΠ»Π΅Π΄ΡΡΠ²ΠΈΡ, ΠΊΠ°ΠΊ ΠΏΠΎΠΏΠ°Π΄Π°Π½ΠΈΠ΅ Π³ΡΡΠ·ΠΈ, ΠΏΡΠ»ΠΈ ΠΈ Π²ΠΎΠ΄Ρ.
ΠΠΈΠΎΠ΄Π½ΡΠΉ ΠΌΠΎΡΡ ΠΎΡΠ΄Π΅Π»ΡΠ½ΠΎ
Π ΠΊΠΎΠ½ΡΡΡΡΠΊΡΠΈΠΈ Π³Π΅Π½Π΅ΡΠ°ΡΠΎΡΠ° Π°Π²ΡΠΎΠΌΠΎΠ±ΠΈΠ»Ρ Π£ΠΠ ΠΠ°ΡΡΠΈΠΎΡ Π΄ΠΈΠΎΠ΄Π½ΡΠΉ ΠΌΠΎΡΡ ΠΏΡΠ΅Π΄ΡΡΠ°Π²Π»ΡΠ΅Ρ ΡΠΎΠ±ΠΎΠΉ ΡΠ΅Π»ΡΠ½ΡΡ ΠΊΠΎΠ½ΡΡΡΡΠΊΡΠΈΡ. Π’Π°ΠΊΠΎΠΉ Π²Π°ΡΠΈΠ°Π½Ρ ΠΈΡΠΏΠΎΠ»Π½Π΅Π½ΠΈΡ ΡΠ²Π»ΡΠ΅ΡΡΡ Π±ΠΎΠ»Π΅Π΅ Π½Π°Π΄Π΅ΠΆΠ½ΡΠΌ ΠΏΠΎ ΠΏΡΠΈΡΠΈΠ½Π΅ ΠΏΡΠΎΡΡΠΎΡΡ ΠΊΠΎΠ½ΡΡΡΡΠΊΡΠΈΠΈ ΠΈ ΡΡΡΠ°Π½ΠΎΠ²ΠΊΠΈ.
Π’ΡΠ΅Ρ ΡΡΠΎΠ²Π½Π΅Π²ΡΠΉ ΡΠ΅Π³ΡΠ»ΡΡΠΎΡ
ΠΠΈΠΎΠ΄Π½ΡΠΉ ΠΌΠΎΡΡ Π²ΡΠΏΡΡΠΌΠ»ΡΠ΅Ρ ΠΏΠ΅ΡΠ΅ΠΌΠ΅Π½Π½ΡΠΉ ΡΠΎΠΊ Π² ΠΏΠΎΡΡΠΎΡΠ½Π½ΡΠΉ, ΠΊΠΎΡΠΎΡΡΠΉ ΠΈΠ΄Π΅Ρ Π² ΠΏΠ΅ΡΠ²ΡΡ ΠΎΡΠ΅ΡΠ΅Π΄Ρ Π½Π° ΠΏΠΎΠ΄Π·Π°ΡΡΠ΄ΠΊΡ Π°ΠΊΠΊΡΠΌΡΠ»ΡΡΠΎΡΠ° ΠΈ ΡΠ°Π±ΠΎΡΡ Π²ΡΠ΅Π³ΠΎ ΡΠ»Π΅ΠΊΡΡΠΎΠΎΠ±ΠΎΡΡΠ΄ΠΎΠ²Π°Π½ΠΈΡ Π²Π½Π΅Π΄ΠΎΡΠΎΠΆΠ½ΠΈΠΊΠ°. ΠΠ΅Π½Π΅ΡΠ°ΡΠΎΡ ΠΏΡΠΈ ΡΡΠΎΠΌ Π΄ΠΎΠ»ΠΆΠ΅Π½ Π²ΡΡΠ°Π±Π°ΡΡΠ²Π°ΡΡ ΡΠΎΠΊ Π΄ΠΎ 120 ΠΠΌΠΏΠ΅Ρ, Π΅ΡΠ»ΠΈ ΡΡΠΎ ΠΡΠΊΡΠ° 120Π. ΠΠΎ ΠΌΠ½ΠΎΠ³ΠΈΠ΅ Π²Π»Π°Π΄Π΅Π»ΡΡΡ Π²Π½Π΅Π΄ΠΎΡΠΎΠΆΠ½ΠΈΠΊΠ° Π½Π°ΡΠ»ΡΡΠ°Π½Ρ ΠΎ ΠΏΡΠΎΠ±Π»Π΅ΠΌΠ΅ Π½Π΅Π΄ΠΎΠ·Π°ΡΡΠ΄ΠΊΠΈ Π°ΠΊΠΊΡΠΌΡΠ»ΡΡΠΎΡΠ°. ΠΠΌΠ΅ΡΡΠΎ ΡΡΠ΅Π±ΡΠ΅ΠΌΡΡ 14,2 Π Π½Π°ΠΏΡΡΠΆΠ΅Π½ΠΈΡ Π΄Π»Ρ Π°ΠΊΠΊΡΠΌΡΠ»ΡΡΠΎΡΠ°, Π³Π΅Π½Π΅ΡΠ°ΡΠΎΡ Π²ΡΠ΄Π°Π΅Ρ Ρ ΡΡΡΠ΄ΠΎΠΌ ΡΠΎΠ»ΡΠΊΠΎ 13 ΠΠΎΠ»ΡΡ, Π° ΡΠΎ ΠΈ ΠΌΠ΅Π½ΡΡΠ΅. ΠΡΠΏΡΠ°Π²ΠΈΡΡ ΠΏΡΠΎΠ±Π»Π΅ΠΌΡ ΠΌΠΎΠΆΠ½ΠΎ ΡΠ»Π΅Π΄ΡΡΡΠΈΠΌΠΈ ΡΠΏΠΎΡΠΎΠ±Π°ΠΌΠΈ:
- Π·Π°ΠΌΠ΅Π½ΠΈΡΡ Π³Π΅Π½Π΅ΡΠ°ΡΠΎΡ;
- Π·Π°ΠΌΠ΅Π½ΠΈΡΡ Π΄ΠΈΠΎΠ΄Π½ΡΠΉ ΠΌΠΎΡΡ;
- ΠΏΡΠΎΠ²Π΅ΡΠΈΡΡ Π²ΡΠ΅ ΠΊΠΎΠ½ΡΠ°ΠΊΡΡ ΠΏΠΈΡΠ°Π½ΠΈΡ;
- ΡΡΡΠ°Π½ΠΎΠ²ΠΈΡΡ ΡΡΠ΅Ρ ΡΡΠΎΠ²Π½Π΅Π²ΡΠΉ ΡΠ΅Π³ΡΠ»ΡΡΠΎΡ.
Π‘ ΠΏΠ΅ΡΠ²ΡΠΌΠΈ Π΄Π²ΡΠΌΡ Π²Π°ΡΠΈΠ°Π½ΡΠ°ΠΌΠΈ Π²ΡΠ΅ ΠΏΠΎΠ½ΡΡΠ½ΠΎ, Π° Π²ΠΎΡ ΡΠ΅ΡΠ²Π΅ΡΡΡΠΉ ΡΠ²Π»ΡΠ΅ΡΡΡ Π½Π°ΠΈΠ±ΠΎΠ»Π΅Π΅ ΠΏΡΠΎΠ΄ΡΠΊΡΠΈΠ²Π½ΡΠΌ, Π½Π΅ Π΄ΠΎΡΠΎΠ³ΠΎΡΡΠΎΡΡΠΈΠΌ, Π°, Π³Π»Π°Π²Π½ΠΎΠ΅, ΡΡΡΠ΅ΠΊΡΠΈΠ²Π½ΡΠΌ. ΠΠ»Ρ ΡΡΠΎΠ³ΠΎ ΠΏΡΠΈΠΎΠ±ΡΠ΅ΡΠ°Π΅ΡΡΡ ΡΠΏΠ΅ΡΠΈΠ°Π»ΡΠ½ΡΠΉ ΡΡΠ΅Ρ ΡΡΠΎΠ²Π½Π΅Π²ΡΠΉ ΡΠ΅Π³ΡΠ»ΡΡΠΎΡ, ΠΊΠΎΡΠΎΡΡΠΉ ΠΈΠΌΠ΅Π΅Ρ ΠΎΠ΄Π½Ρ ΠΎΡΠΎΠ±Π΅Π½Π½ΠΎΡΡΡ: ΡΠ΅Π³ΡΠ»ΠΈΡΠΎΠ²Π°Π½ΠΈΠ΅ Π½Π°ΠΏΡΡΠΆΠ΅Π½ΠΈΡ, ΠΈΡΡ ΠΎΠ΄ΡΡΠ΅Π³ΠΎ ΠΎΡ Π³Π΅Π½Π΅ΡΠ°ΡΠΎΡΠ° Π² Π·Π°Π²ΠΈΡΠΈΠΌΠΎΡΡΠΈ ΠΎΡ ΡΠ΅ΠΌΠΏΠ΅ΡΠ°ΡΡΡΡ ΠΎΠΊΡΡΠΆΠ°ΡΡΠ΅ΠΉ ΡΡΠ΅Π΄Ρ.
ΠΠ° ΡΠΎΡΠΎ Π½ΠΈΠΆΠ΅ ΠΏΡΠ΅Π΄ΡΡΠ°Π²Π»Π΅Π½ ΡΡΠ΅Ρ ΡΡΠΎΠ²Π½Π΅Π²ΡΠΉ ΡΠ΅Π³ΡΠ»ΡΡΠΎΡ Π½Π°ΠΏΡΡΠΆΠ΅Π½ΠΈΡ, ΡΡΡΠ°Π½ΠΎΠ²Π»Π΅Π½Π½ΡΠΉ Π² ΠΏΠΎΠΌΠΎΡΡ Π³Π΅Π½Π΅ΡΠ°ΡΠΎΡΡ Π΄Π»Ρ ΡΠΎΠ³ΠΎ, ΡΡΠΎΠ±Ρ ΠΎΠ±Π΅ΡΠΏΠ΅ΡΠΈΡΡ ΡΡΠ΅Π±ΡΠ΅ΠΌΡΠΉ Π·Π°ΡΡΠ΄ Π΄Π»Ρ ΠΠΠ.
ΠΠ»Ρ ΡΡΡΠ°Π½ΠΎΠ²ΠΊΠΈ ΠΈ ΠΏΠΎΠ΄ΠΊΠ»ΡΡΠ΅Π½ΠΈΡ ΡΠ΅Π³ΡΠ»ΡΡΠΎΡΠ° Π½Π°ΠΏΡΡΠΆΠ΅Π½ΠΈΡ Π½Π΅ΠΎΠ±Ρ ΠΎΠ΄ΠΈΠΌΠΎ ΡΠ½ΡΡΡ Π³Π΅Π½Π΅ΡΠ°ΡΠΎΡ. Π Π°ΡΡΠΌΠΎΡΡΠΈΠΌ ΠΏΡΠΎΡΠ΅ΡΡ ΡΠ½ΡΡΠΈΡ.
Π‘Π½ΡΡΠΈΠ΅ Π³Π΅Π½Π΅ΡΠ°ΡΠΎΡΠ°
Π‘Π½ΡΡΠΈΠ΅ Π³Π΅Π½Π΅ΡΠ°ΡΠΎΡΠ° ΠΎΡΡΡΠ΅ΡΡΠ²Π»ΡΠ΅ΡΡΡ Π² ΡΠ»ΡΡΠ°Π΅, ΠΊΠΎΠ³Π΄Π° ΡΡΠ΅Π±ΡΠ΅ΡΡΡ ΡΠ΅ΠΌΠΎΠ½Ρ Π΅Π³ΠΎ ΡΠΎΡΡΠ°Π²Π½ΡΡ ΡΠ°ΡΡΠ΅ΠΉ ΠΈΠ»ΠΈ ΠΆΠ΅ Π·Π°ΠΌΠ΅Π½Π° ΠΈΠ·Π΄Π΅Π»ΠΈΡ. Π’Π°ΠΊΠΆΠ΅ Π΅Π³ΠΎ ΡΠ»Π΅Π΄ΡΠ΅Ρ ΡΠ½ΡΡΡ, ΡΡΠΎΠ±Ρ ΡΡΡΠ°Π½ΠΎΠ²ΠΈΡΡ ΡΠ΅Π³ΡΠ»ΡΡΠΎΡ Π½Π°ΠΏΡΡΠΆΠ΅Π½ΠΈΡ. ΠΠ»Ρ ΡΠ½ΡΡΠΈΡ Π³Π΅Π½Π΅ΡΠ°ΡΠΎΡΠ° ΠΡΠΊΡΠ° 120Π ΡΠ»Π΅Π΄ΡΠ΅Ρ Π²ΡΠΏΠΎΠ»Π½ΠΈΡΡ ΡΠ°ΠΊΠΈΠ΅ Π΄Π΅ΠΉΡΡΠ²ΠΈΡ:
- Π‘Π½ΡΡΡ ΠΊΠ»Π΅ΠΌΠΌΡ Β«ΠΌΠΈΠ½ΡΡΒ» Ρ Π°ΠΊΠΊΡΠΌΡΠ»ΡΡΠΎΡΠ°.
- ΠΡΠΊΠ»ΡΡΠ°Π΅ΡΡΡ ΠΊΠΎΠ»ΠΎΠ΄ΠΊΠ° Ρ ΠΏΡΠΎΠ²ΠΎΠ΄Π°ΠΌΠΈ ΠΎΡ ΠΈΠ·Π΄Π΅Π»ΠΈΡ.
- ΠΡΠΊΡΡΡΠΈΠ²Π°Π΅ΡΡΡ Π³Π°ΠΉΠΊΠ° Ρ ΠΊΠ»Π΅ΠΌΠΌΡ Β«ΠΌΠΈΠ½ΡΡΒ» ΡΡΡΡΠΎΠΉΡΡΠ²Π° ΠΈ ΠΈΠ·Π²Π»Π΅ΠΊΠ°Π΅ΡΡΡ
ΠΊΠ°Π±Π΅Π»Ρ. - Π‘Π½ΠΈΠΌΠ°Π΅ΡΡΡ ΡΠ΅ΠΌΠ΅Π½Ρ ΠΏΡΠΈΠ²ΠΎΠ΄Π° ΡΡΡΡΠΎΠΉΡΡΠ²Π°.
- ΠΠ°ΡΠ΅ΠΌ ΠΎΡΠ»Π°Π±Π»ΡΠ΅ΡΡΡ Π½Π°ΡΡΠΆΠ΅Π½ΠΈΠ΅ ΠΊΠΎΠ½ΡΡΠΈΡΡΡΡΠ΅Π³ΠΎ Π±ΠΎΠ»ΡΠ°, Π° ΡΠ°ΠΊΠΆΠ΅ Π³Π°Π΅ΠΊ Π²Π΅ΡΡ Π½Π΅Π³ΠΎ ΠΊΡΠ΅ΠΏΠ»Π΅Π½ΠΈΡ.
- ΠΡΠ²ΠΈΠ½ΡΠΈΠ²Π°Π΅ΡΡΡ Π±ΠΎΠ»Ρ ΠΊΡΠ΅ΠΏΠ»Π΅Π½ΠΈΡ Π³Π΅Π½Π΅ΡΠ°ΡΠΎΡΠ°, ΡΠ°ΡΠΏΠΎΠ»Π°Π³Π°ΡΡΠΈΠΉΡΡ ΡΠ½ΠΈΠ·Ρ.
- ΠΡΠ²ΠΈΠ½ΡΠΈΠ²Π°ΡΡΡΡ Π΄Π²Π° Π±ΠΎΠ»ΡΠ° ΠΊΡΠ΅ΠΏΠ»Π΅Π½ΠΈΡ Π²Π΅ΡΡ Π½Π΅Π³ΠΎ ΠΊΡΠΎΠ½ΡΡΠ΅ΠΉΠ½Π° ΠΊ Π³ΠΎΠ»ΠΎΠ²ΠΊΠ΅ Π±Π»ΠΎΠΊΠ° ΡΠΈΠ»ΠΈΠ½Π΄ΡΠΎΠ².
- ΠΠ·Π²Π»Π΅ΠΊΠ°Π΅ΡΡΡ Π³Π΅Π½Π΅ΡΠ°ΡΠΎΡ ΠΡΠΊΡΠ° 120Π ΠΈ ΠΎΡΡΡΠ΅ΡΡΠ²Π»ΡΠ΅ΡΡΡ Π΅Π³ΠΎ Π½Π΅ΠΎΠ±Ρ ΠΎΠ΄ΠΈΠΌΡΠΉ ΡΠ΅ΠΌΠΎΠ½Ρ.
Π£ΡΡΠ°Π½ΠΎΠ²ΠΊΠ° ΠΎΡΡΡΠ΅ΡΡΠ²Π»ΡΠ΅ΡΡΡ Π² ΠΏΠΎΡΡΠ΄ΠΊΠ΅ ΠΎΠ±ΡΠ°ΡΠ½ΠΎΠΌ ΡΠ½ΡΡΠΈΡ.
Π£ΡΡΠ°Π½ΠΎΠ²ΠΊΠ° ΡΡΠ΅Ρ ΡΡΠΎΠ²Π½Π΅Π²ΠΎΠ³ΠΎ ΡΠ΅Π³ΡΠ»ΡΡΠΎΡΠ°
Π’Π΅ΠΏΠ΅ΡΡ Π΄Π»Ρ ΡΠΎΠ³ΠΎ, ΡΡΠΎΠ±Ρ ΡΡΡΠ°Π½ΠΎΠ²ΠΈΡΡ ΡΠ΅Π³ΡΠ»ΡΡΠΎΡ Π½Π°ΠΏΡΡΠΆΠ΅Π½ΠΈΡ, ΡΠ»Π΅Π΄ΡΠ΅Ρ Π²ΠΌΠ΅ΡΡΠΎ ΡΡΠ°ΡΠ½ΠΎΠ³ΠΎ ΡΠ΅Π»Π΅, ΡΡΡΠ°Π½ΠΎΠ²ΠΈΡΡ ΡΡΠ΅Ρ ΡΡΠΎΠ²Π½Π΅Π²ΡΠΉ ΡΠ΅Π³ΡΠ»ΡΡΠΎΡ. ΠΠ°ΠΊ ΡΡΠΎ ΡΠ΄Π΅Π»Π°ΡΡ? Π Π°ΡΡΠΌΠΎΡΡΠΈΠΌ ΠΏΠΎΠ΄ΡΠΎΠ±Π½Π΅Π΅.
- ΠΠ»Ρ Π½Π°ΡΠ°Π»Π° ΡΠ»Π΅Π΄ΡΠ΅Ρ ΡΠ΄Π°Π»ΠΈΡΡ Π·Π°Π΄Π½ΡΡ ΠΊΡΡΡΠΊΡ Π³Π΅Π½Π΅ΡΠ°ΡΠΎΡΠ°.
- ΠΠΎΡΠ»Π΅ ΡΠ½ΡΡΠΈΡ ΠΊΡΡΡΠΊΡ ΠΏΠΎΠ»ΡΡΠ°Π΅ΠΌ ΡΠ»Π΅Π΄ΡΡΡΡΡ ΠΊΠ°ΡΡΠΈΠ½Ρ.
ΠΠ° ΡΠΎΡΠΎ Π²ΠΈΠ΄Π½ΠΎ, ΠΊΠ°ΠΊ ΡΠ΅ΡΠΊΠΈ ΡΠΎΠΏΡΠΈΠΊΠ°ΡΠ°ΡΡΡΡ Ρ Π²Π°Π»ΠΎΠΌ, ΠΏΠΎΡΡΠ΅Π΄ΡΡΠ²ΠΎΠΌ ΡΠ΅Π³ΠΎ ΠΏΡΠΎΠΈΡΡ ΠΎΠ΄ΠΈΡ ΡΠ½ΡΡΠΈΠ΅ Π½Π°ΠΏΡΡΠΆΠ΅Π½ΠΈΡ. ΠΠ°ΡΠ΅ΠΌ ΡΠΎΠΊ ΠΏΠΎΡΡΡΠΏΠ°Π΅Ρ Π½Π° ΡΠ΅Π»Π΅, Π° Ρ Π½Π΅Π³ΠΎ Π½Π° Π΄ΠΈΠΎΠ΄Π½ΡΠΉ ΠΌΠΎΡΡ ΠΏΠΎΡΡΠ΅Π΄ΡΡΠ²ΠΎΠΌ Π²ΠΈΠ½ΡΠΎΠ²ΠΎΠ³ΠΎ ΡΠΎΡΠ»Π΅Π½Π΅Π½ΠΈΡ. - ΠΠ΅ΠΎΠ±Ρ ΠΎΠ΄ΠΈΠΌΠΎ ΡΠ΄Π°Π»ΠΈΡΡ ΡΡΠ°ΡΠ½ΠΎΠ΅ ΡΠ΅Π»Π΅ ΠΈ ΡΠ΅ΡΠΊΠΈ, ΡΡΠΎΠ±Ρ Π·Π°ΠΌΠ΅Π½ΠΈΡΡ ΠΈΡ ΡΠ΅ΡΠΊΠ°ΠΌΠΈ ΠΈΠ· ΠΊΠΎΠΌΠΏΠ»Π΅ΠΊΡΠ° ΡΡΠ΅Ρ ΡΡΠΎΠ²Π½Π΅Π²ΠΎΠ³ΠΎ ΡΡΡΡΠΎΠΉΡΡΠ²Π°. ΠΠ»Ρ ΡΠ½ΡΡΠΈΡ Π½Π΅ΠΎΠ±Ρ ΠΎΠ΄ΠΈΠΌΠΎ Π²ΡΠΊΡΡΡΠΈΡΡ Π΄Π²Π΅ Π³Π°ΠΉΠΊΠΈ ΠΈ ΠΎΠ΄ΠΈΠ½ ΡΠΎΠ΅Π΄ΠΈΠ½ΠΈΡΠ΅Π»ΡΠ½ΡΠΉ Π²ΠΈΠ½Ρ.
- Π’Π΅ΠΏΠ΅ΡΡ ΠΌΠΎΠΆΠ½ΠΎ ΡΡΡΠ°Π½ΠΎΠ²ΠΈΡΡ Π½ΠΎΠ²ΡΠΉ ΡΠ΅Π³ΡΠ»ΡΡΠΎΡ, ΠΏΡΠΈΠΊΡΡΡΠΈΠ² Π΅Π³ΠΎ ΡΡΠ°ΡΠ½ΡΠΌΠΈ Π³Π°ΠΉΠΊΠ°ΠΌΠΈ ΠΈ ΡΠΎΠ΅Π΄ΠΈΠ½ΠΈΠ² Ρ Π΄ΠΈΠΎΠ΄Π½ΡΠΌ ΠΌΠΎΡΡΠΎΠΌ Ρ ΠΏΠΎΠΌΠΎΡΡΡ Π²ΠΈΠ½ΡΠ°. Π©Π΅ΡΠΊΠΈ Π²ΡΡΡΠΎΠ΅Π½Ρ Π½Π° ΡΠ΅Π³ΡΠ»ΡΡΠΎΡΠ΅.
- Π Π°Π·ΠΌΠ΅ΡΠ°Π΅ΠΌ ΠΊΠΎΡΠΎΠ±ΠΎΡΠΊΡ ΡΠ΅Π³ΡΠ»ΡΡΠΎΡΠ° Π² ΡΠ΄ΠΎΠ±Π½ΠΎΠΌ ΠΌΠ΅ΡΡΠ΅ ΠΏΠΎΠ΄ ΠΊΠ°ΠΏΠΎΡΠΎΠΌ, ΠΏΡΠΈΠΊΡΡΡΠΈΠ² Π΅Π΅ ΠΊ ΠΊΡΠ·ΠΎΠ²Ρ.
- ΠΡΠΈΠΊΡΡΡΠΈΠ²Π°Π΅ΡΡΡ ΠΌΠ°ΡΡΠ° ΡΠ΅Π³ΡΠ»ΡΡΠΎΡΠ° Π½Π° ΠΊΠΎΡΠΏΡΡ Π°Π²ΡΠΎΠΌΠΎΠ±ΠΈΠ»Ρ Π΄Π»Ρ Π»ΡΡΡΠ΅Π³ΠΎ ΠΊΠΎΠ½ΡΠ°ΠΊΡΠ° ΠΈ ΠΎΡ Π»Π°ΠΆΠ΄Π΅Π½ΠΈΡ.
ΠΠΎΡ ΡΠ°ΠΊΠΎΠΉ Π½Π΅Π·Π½Π°ΡΠΈΡΠ΅Π»ΡΠ½ΡΠΉ ΡΠ΅ΠΌΠΎΠ½Ρ ΠΏΠΎΠ·Π²ΠΎΠ»ΡΠ΅Ρ ΠΏΡΠΎΠ΄Π»ΠΈΡΡ ΠΆΠΈΠ·Π½Ρ Π°ΠΊΠΊΡΠΌΡΠ»ΡΡΠΎΡΡ.
Π‘Ρ Π΅ΠΌΠ° ΠΏΠΎΠ΄ΠΊΠ»ΡΡΠ΅Π½ΠΈΡ
ΠΠ»Ρ ΡΠΎΠ³ΠΎ ΡΡΠΎΠ±Ρ ΡΠ·Π½Π°ΡΡ ΠΏΡΠΈΠ½ΡΠΈΠΏ ΡΠ°Π±ΠΎΡΡ ΡΡΡΡΠΎΠΉΡΡΠ²Π°, Π° ΡΠ°ΠΊΠΆΠ΅ Π²ΡΡΠ²ΠΈΡΡ Π½Π΅ΠΈΡΠΏΡΠ°Π²Π½ΡΡ Π΄Π΅ΡΠ°Π»Ρ, ΡΠ»Π΅Π΄ΡΠ΅Ρ Π²ΡΡΡΠ½ΠΈΡΡ, ΠΊΠ°ΠΊ ΠΎΡΡΡΠ΅ΡΡΠ²Π»ΡΠ΅ΡΡΡ ΠΏΠΎΠ΄ΠΊΠ»ΡΡΠ΅Π½ΠΈΠ΅. ΠΠ»Ρ ΡΡΠΎΠ³ΠΎ ΠΈΠΌΠ΅Π΅ΡΡΡ ΡΡ Π΅ΠΌΠ° ΠΏΠΎΠ΄ΠΊΠ»ΡΡΠ΅Π½ΠΈΡ Π³Π΅Π½Π΅ΡΠ°ΡΠΎΡΠ°, ΠΊΠΎΡΠΎΡΠ°Ρ ΠΏΡΠΈΠ³ΠΎΠ΄ΠΈΡΡΡ, ΠΊΠΎΠ³Π΄Π° ΠΏΠΎΡΡΠ΅Π±ΡΠ΅ΡΡΡ ΡΠ΅ΠΌΠΎΠ½Ρ.
Π‘Ρ Π΅ΠΌΠ° ΠΏΠΎΠ΄ΠΊΠ»ΡΡΠ΅Π½ΠΈΡ ΡΠΎΡΡΠΎΠΈΡ ΠΈΠ· ΠΎΡΠ½ΠΎΠ²Π½ΡΡ ΡΠ»Π΅ΠΌΠ΅Π½ΡΠΎΠ², ΡΡΠ°ΡΡΠ²ΡΡΡΠΈΡ Π² ΠΏΡΠΎΡΠ΅ΡΡΠ΅ ΡΠ°Π±ΠΎΡΡ Π°Π³ΡΠ΅Π³Π°ΡΠ°. ΠΠ° ΡΠΎΡΠΎ Π½ΠΈΠΆΠ΅ ΠΏΡΠ΅Π΄ΡΡΠ°Π²Π»Π΅Π½Π° ΡΠ°ΠΊΠ°Ρ ΡΡ Π΅ΠΌΠ° ΠΏΠΎΠ΄ΠΊΠ»ΡΡΠ΅Π½ΠΈΡ Π³Π΅Π½Π΅ΡΠ°ΡΠΎΡΠ° Ρ ΡΡΠ΅Ρ ΡΡΠΎΠ²Π½Π΅Π²ΡΠΌ ΡΠ΅Π»Π΅ Π½Π° Π£ΠΠ ΠΠ°ΡΡΠΈΠΎΡ.
ΠΠ°Π½Π½Π°Ρ ΡΡ Π΅ΠΌΠ° ΠΎΡΠΎΠ±ΡΠ°ΠΆΠ°Π΅Ρ ΠΎΡΠ½ΠΎΠ²Π½ΡΠ΅ ΡΠ·Π»Ρ, Π² ΠΊΠΎΡΠΎΡΡΠ΅ Π²Ρ ΠΎΠ΄ΡΡ:
- Π³Π΅Π½Π΅ΡΠ°ΡΠΎΡ;
- ΠΊΠΎΠ½ΡΡΠΎΠ»ΡΠ½Π°Ρ Π»Π°ΠΌΠΏΠ°;
- ΡΠ΅Π·ΠΈΡΡΠΎΡ ΡΡΠ½ΡΠΈΡΡΡΡΠΈΠΉ;
- ΡΠ΅Π³ΡΠ»ΡΡΠΎΡ Π½Π°ΠΏΡΡΠΆΠ΅Π½ΠΈΡ;
- ΠΎΠ±ΠΌΠΎΡΠΊΠ° Π²ΠΎΠ·Π±ΡΠΆΠ΄Π΅Π½ΠΈΡ;
- Π·Π°ΠΌΠΎΠΊ Π·Π°ΠΆΠΈΠ³Π°Π½ΠΈΡ;
- ΠΎΠ±ΠΌΠΎΡΠΊΠ° ΡΡΠ°ΡΠΎΡΠ°;
- Π²ΡΠΏΡΡΠΌΠΈΡΠ΅Π»Ρ;
- ΠΊΠΎΠ½Π΄Π΅Π½ΡΠ°ΡΠΎΡ;
- ΠΠΠ.
ΠΠΎΠ΄ΡΠΈΠΏΠ½ΠΈΠΊ Π³Π΅Π½Π΅ΡΠ°ΡΠΎΡΠ°
ΠΠΎΠ΄ΡΠΈΠΏΠ½ΠΈΠΊ Π³Π΅Π½Π΅ΡΠ°ΡΠΎΡΠ° ΠΏΡΠ΅Π΄Π½Π°Π·Π½Π°ΡΠ°Π΅ΡΡΡ Π΄Π»Ρ ΡΠΎΠ³ΠΎ, ΡΡΠΎΠ±Ρ ΡΠΎΡΠΎΡ ΡΡΡΡΠΎΠΉΡΡΠ²Π° ΠΈΠΌΠ΅Π» Π²ΠΎΠ·ΠΌΠΎΠΆΠ½ΠΎΡΡΡ Π²ΡΠ°ΡΠ΅Π½ΠΈΡ. ΠΡΠ»ΠΈ ΠΏΠΎΠ΄ΡΠΈΠΏΠ½ΠΈΠΊ Π²ΡΡ ΠΎΠ΄ΠΈΡ ΠΈΠ· ΡΡΡΠΎΡ, ΡΠΎ Π΅Π³ΠΎ ΡΠ»Π΅Π΄ΡΠ΅Ρ Π½Π΅Π·Π°ΠΌΠ΅Π΄Π»ΠΈΡΠ΅Π»ΡΠ½ΠΎ Π·Π°ΠΌΠ΅Π½ΠΈΡΡ, ΡΠ°ΠΊ ΠΊΠ°ΠΊ Π½Π΅ΠΈΡΠΏΡΠ°Π²Π½Π°Ρ Π΅Π³ΠΎ ΡΠ°Π±ΠΎΡΠ° ΠΌΠΎΠΆΠ΅Ρ ΠΏΡΠΈΠ²Π΅ΡΡΠΈ ΠΊ ΠΏΠΎΠ»ΠΎΠΌΠΊΠ΅ Π³Π΅Π½Π΅ΡΠ°ΡΠΎΡΠ°.
Π’ΠΎΠΏΠ»ΠΈΠ²Π½ΡΠΉ ΡΠΈΠ»ΡΡΡ Π²Π½Π΅Π΄ΠΎΡΠΎΠΆΠ½ΠΈΠΊΠ° Π£ΠΠ ΠΠ°ΡΡΠΈΠΎΡ
Π’ΠΎΠΏΠ»ΠΈΠ²Π½ΡΠΉ ΡΠΈΠ»ΡΡΡ β ΡΡΠΎ ΠΎΡΠ΅Π½Ρ Π²Π°ΠΆΠ½Π°Ρ Π΄Π΅ΡΠ°Π»Ρ, ΠΏΡΠΈ Π½Π΅ΠΈΡΠΏΡΠ°Π²Π½ΠΎΡΡΠΈ ΠΊΠΎΡΠΎΡΠΎΠΉ, ΡΠ°Π±ΠΎΡΠ° Π΄Π²ΠΈΠ³Π°ΡΠ΅Π»Ρ Π½Π° Π²Π½Π΅Π΄ΠΎΡΠΎΠΆΠ½ΠΈΠΊΠ΅ Π£ΠΠ ΠΠ°ΡΡΠΈΠΎΡ ΡΡΠ°Π½ΠΎΠ²ΠΈΡΡΡ Π½Π΅Π²ΠΎΠ·ΠΌΠΎΠΆΠ½ΠΎΠΉ.
Π’Π°ΠΊ ΠΊΠ°ΠΊ ΡΡΠΎ ΠΈΠ·Π΄Π΅Π»ΠΈΠ΅ ΡΠ²Π»ΡΠ΅ΡΡΡ ΡΠ°ΡΡ ΠΎΠ΄Π½ΡΠΌ ΠΌΠ°ΡΠ΅ΡΠΈΠ°Π»ΠΎΠΌ, ΠΏΠΎΡΡΠΎΠΌΡ ΠΎΡΠ½ΠΎΠ²Π½ΠΎΠΉ ΠΏΡΠΈΡΠΈΠ½ΠΎΠΉ Π΅Π³ΠΎ Π½Π΅ΠΈΡΠΏΡΠ°Π²Π½ΠΎΡΡΠΈ ΡΠ²Π»ΡΠ΅ΡΡΡ Π·Π°ΡΠΎΡΠ΅Π½ΠΈΠ΅ ΠΎΡΠΈΡΡΠΈΡΠ΅Π»ΡΠ½ΠΎΠ³ΠΎ ΡΠ»Π΅ΠΌΠ΅Π½ΡΠ°.
Π’Π°ΠΊ ΠΊΠ°ΠΊ ΡΠΎΠΏΠ»ΠΈΠ²Π½ΡΠΉ ΡΠΈΠ»ΡΡΡ ΠΏΡΠ΅Π΄Π½Π°Π·Π½Π°ΡΠ΅Π½ Π΄Π»Ρ ΠΎΡΠΈΡΡΠΊΠΈ Π±Π΅Π½Π·ΠΈΠ½Π° ΠΈΠ»ΠΈ Π΄ΠΈΠ·Π΅Π»Ρ, ΡΠΎ ΠΏΡΠΎΠ΄ΠΎΠ»ΠΆΠΈΡΠ΅Π»ΡΠ½ΠΎΡΡΡ Π΅Π³ΠΎ ΡΡΠ½ΠΊΡΠΈΠΎΠ½ΠΈΡΠΎΠ²Π°Π½ΠΈΡ Π·Π°Π²ΠΈΡΠΈΡ ΠΎΡ ΠΊΠ°ΡΠ΅ΡΡΠ²Π° ΡΡΠΈΡ Π²ΠΈΠ΄ΠΎΠ² ΡΠΎΠΏΠ»ΠΈΠ²Π°. Π Π°ΡΡΠΌΠΎΡΡΠΈΠΌ ΠΎΡΠ½ΠΎΠ²Π½ΡΠ΅ ΠΎΡΠΎΠ±Π΅Π½Π½ΠΎΡΡΠΈ ΡΠΎΠΏΠ»ΠΈΠ²Π½ΠΎΠ³ΠΎ ΡΠΈΠ»ΡΡΡΡΡΡΠ΅Π³ΠΎ ΡΠ»Π΅ΠΌΠ΅Π½ΡΠ°, Π° ΡΠ°ΠΊΠΆΠ΅ ΠΊΠ°ΠΊ ΠΏΡΠΎΠΈΠ·Π²ΠΎΠ΄ΠΈΡΡΡ Π΅Π³ΠΎ Π·Π°ΠΌΠ΅Π½Π° Π½Π° Π£ΠΠ ΠΠ°ΡΡΠΈΠΎΡ.
ΠΡΠΎΠ±Π΅Π½Π½ΠΎΡΡΠΈ
Π’ΠΎΠΏΠ»ΠΈΠ²Π½ΡΠΉ ΡΠΈΠ»ΡΡΡ ΡΠΎΠ½ΠΊΠΎΠΉ ΠΎΡΠΈΡΡΠΊΠΈ ΠΈΠΌΠ΅Π΅Ρ ΡΠ΅ΡΡΡΡ ΡΠ°Π±ΠΎΡΡ Π΄ΠΎ 15-20 ΡΡΡΡΡ ΠΊΠΌ ΠΏΡΠΎΠ±Π΅Π³Π°. ΠΠΎ ΡΡΠΎ Π½Π΅ ΡΠ²Π»ΡΠ΅ΡΡΡ ΠΎΡΠ½ΠΎΠ²Π½ΡΠΌ ΠΏΠΎΠΊΠ°Π·Π°ΡΠ΅Π»Π΅ΠΌ Π΄Π»Ρ Π΅Π³ΠΎ Π·Π°ΠΌΠ΅Π½Ρ. ΠΠ°Π½Π½Π°Ρ ΠΏΠΎΡΡΠ΅Π±Π½ΠΎΡΡΡ Π·Π°Π²ΠΈΡΠΈΡ ΠΎΡ ΠΊΠ°ΡΠ΅ΡΡΠ²Π° Π·Π°ΠΏΡΠ°Π²Π»ΡΠ΅ΠΌΠΎΠ³ΠΎ ΡΠΎΠΏΠ»ΠΈΠ²Π°, Π° ΡΠ°ΠΊΠΆΠ΅ ΡΡΠ΅Π΄Ρ ΡΠΊΡΠΏΠ»ΡΠ°ΡΠ°ΡΠΈΠΈ ΡΡΠ°Π½ΡΠΏΠΎΡΡΠ½ΠΎΠ³ΠΎ ΡΡΠ΅Π΄ΡΡΠ²Π°.
ΠΠ²ΡΠΎΠΌΠΎΠ±ΠΈΠ»Ρ Π£ΠΠ ΠΠ°ΡΡΠΈΠΎΡ ΠΎΡΠ½ΠΎΡΠΈΡΡΡ ΠΊ Π²Π½Π΅Π΄ΠΎΡΠΎΠΆΠ½ΠΈΠΊΠ°ΠΌ ΠΈ Π΅ΡΠ»ΠΈ ΠΎΠ½ ΡΠΊΡΠΏΠ»ΡΠ°ΡΠΈΡΡΠ΅ΡΡΡ ΠΏΠΎ Π½Π°Π·Π½Π°ΡΠ΅Π½ΠΈΡ, ΡΠΎ Π·Π°ΠΌΠ΅Π½Ρ ΠΈΠ·Π΄Π΅Π»ΠΈΡ ΡΠ»Π΅Π΄ΡΠ΅Ρ ΠΎΡΡΡΠ΅ΡΡΠ²Π»ΡΡΡ ΠΊΠ°ΠΆΠ΄ΡΠ΅ 10 ΡΡΡΡΡ ΠΊΠΌ ΠΏΡΠΎΠ±Π΅Π³Π°.
ΠΠΎ ΠΎΡΠ½ΠΎΠ²Π½ΡΠΌ ΠΏΠΎΠΊΠ°Π·Π°ΡΠ΅Π»Π΅ΠΌ ΠΊ Π΅Π³ΠΎ Π·Π°ΠΌΠ΅Π½Π΅ ΡΠ²Π»ΡΠ΅ΡΡΡ ΡΡΠ΄ Π½Π΅Π³Π°ΡΠΈΠ²Π½ΡΡ ΠΏΡΠΈΠ·Π½Π°ΠΊΠΎΠ², ΠΊΠΎΡΠΎΡΡΠ΅ Π²ΠΎΠ΄ΠΈΡΠ΅Π»Ρ ΠΎΠ±Π½Π°ΡΡΠΆΠΈΠ²Π°Π΅Ρ Π²ΠΎ Π²ΡΠ΅ΠΌΡ Π΄Π²ΠΈΠΆΠ΅Π½ΠΈΡ:
- ΠΠ°ΡΠΈΠ½Π° Π΄Π΅ΡΠ³Π°Π΅ΡΡΡ Π²ΠΎ Π²ΡΠ΅ΠΌΡ Π΄Π²ΠΈΠΆΠ΅Π½ΠΈΡ ΠΈ ΠΏΡΠΈ Π½Π°Π±ΠΎΡΠ΅ ΡΠΊΠΎΡΠΎΡΡΠΈ.
- ΠΠ²ΠΈΠ³Π°ΡΠ΅Π»Ρ Π½Π° Ρ ΠΎΠ»ΠΎΡΡΠΎΠΌ Ρ ΠΎΠ΄Ρ ΡΠ°Π±ΠΎΡΠ°Π΅Ρ ΡΠΎ ΡΠ±ΠΎΡΠΌΠΈ.
- ΠΠ²ΡΠΎΠΌΠΎΠ±ΠΈΠ»Ρ ΠΎΡΠΊΠ°Π·ΡΠ²Π°Π΅ΡΡΡ Π·Π°Π²ΠΎΠ΄ΠΈΡΡΡΡ.
ΠΠΎΡΡΠΎΠΌΡ ΡΠ»Π΅Π΄ΡΠ΅Ρ Π½Π΅Π·Π°ΠΌΠ΅Π΄Π»ΠΈΡΠ΅Π»ΡΠ½ΠΎ ΠΏΡΠΈΠ±Π΅Π³Π½ΡΡΡ ΠΊ ΡΡΡΠ°Π½ΠΎΠ²ΠΊΠ΅ Π½ΠΎΠ²ΠΎΠ³ΠΎ ΠΈΠ·Π΄Π΅Π»ΠΈΡ Π½Π° Π²Π½Π΅Π΄ΠΎΡΠΎΠΆΠ½ΠΈΠΊΠ΅ Π£ΠΠ ΠΠ°ΡΡΠΈΠΎΡ.
Π€ΠΈΠ»ΡΡΡ Π΄ΠΈΠ·ΠΈΠ»ΡΠ½ΠΎΠ³ΠΎ Π΄Π²ΠΈΠ³Π°ΡΠ΅Π»Ρ
Π£ΠΠ ΠΠ°ΡΡΠΈΠΎΡ ΠΊΠΎΠΌΠΏΠ»Π΅ΠΊΡΡΠ΅ΡΡΡ ΠΊΠ°ΠΊ Ρ Π±Π΅Π½Π·ΠΈΠ½ΠΎΠ²ΡΠΌΠΈ Π΄Π²ΠΈΠ³Π°ΡΠ΅Π»ΡΠΌΠΈ, ΡΠ°ΠΊ ΠΈ Ρ Π΄ΠΈΠ·Π΅Π»ΡΠ½ΡΠΌΠΈ. Π§Π΅ΠΌ ΠΎΠ½ΠΈ ΠΎΡΠ»ΠΈΡΠ°ΡΡΡΡ β Π²ΡΠ΅ΠΌ ΠΈΠ·Π²Π΅ΡΡΠ½ΠΎ. Π Π²ΠΎΡ Π΅ΡΡΡ Π»ΠΈ ΠΎΡΠ»ΠΈΡΠΈΠ΅ ΠΌΠ΅ΠΆΠ΄Ρ Π΄ΠΈΠ·Π΅Π»ΡΠ½ΡΠΌ ΡΠΈΠ»ΡΡΡΠΎΠΌ ΠΈ Π±Π΅Π½Π·ΠΈΠ½ΠΎΠ²ΡΠΌ?
Π₯ΠΎΡΠΈΡΠ΅ ΡΠΌΠ΅Π½ΡΡΠΈΡΡ ΡΠ°ΡΡ ΠΎΠ΄ Π²Π°ΡΠ΅Π³ΠΎ ΠΠ°ΡΡΠΈΠΎΡΠ°? ΠΠ»Ρ ΡΡΠΎΠ³ΠΎ ΠΏΡΠΎΡΠΈΡΠ°ΠΉΡΠ΅β¦
Π€ΠΈΠ»ΡΡΡ ΡΠΎΠ½ΠΊΠΎΠΉ ΠΎΡΠΈΡΡΠΊΠΈ, ΠΊΠΎΡΠΎΡΡΠΉ ΠΎΡΠΈΡΠ°Π΅Ρ Π΄ΠΈΠ·Π΅Π»Ρ Π² ΡΠΈΡΡΠ΅ΠΌΠ΅, ΠΊΠΎΠ½ΡΡΡΡΠΊΡΠΈΠ²Π½ΠΎ Π½ΠΈΡΠ΅ΠΌ Π½Π΅ ΠΎΡΠ»ΠΈΡΠ°Π΅ΡΡΡ ΠΎΡ Π±Π΅Π½Π·ΠΈΠ½ΠΎΠ²ΠΎΠ³ΠΎ. ΠΠΎ ΠΊΡΠΎΠΌΠ΅ ΠΎΡΠΈΡΡΠΈΡΠ΅Π»ΡΠ½ΠΎΠ³ΠΎ ΡΠ»Π΅ΠΌΠ΅Π½ΡΠ°, ΡΠΈΠ»ΡΡΡ Π΄ΠΈΠ·Π΅Π»ΡΠ½ΠΎΠ³ΠΎ Π΄Π²ΠΈΠ³Π°ΡΠ΅Π»Ρ ΠΎΡΠ½Π°ΡΠ΅Π½ ΡΠ΅ΠΏΠ°ΡΠ°ΡΠΎΡΠ°ΠΌΠΈ, ΠΊΠΎΡΠΎΡΡΠ΅ ΠΏΡΠ΅Π΄Π½Π°Π·Π½Π°ΡΠ΅Π½Ρ Π΄Π»Ρ ΠΎΡΠ΄Π΅Π»Π΅Π½ΠΈΡ ΠΈΠ· ΡΠΎΠΏΠ»ΠΈΠ²Π° Π²ΠΎΠ΄Ρ. ΠΠ΅ΠΊΠΎΡΠΎΡΡΠ΅ ΠΌΠΎΠ΄Π΅Π»ΠΈ Π°Π²ΡΠΎΠΌΠΎΠ±ΠΈΠ»Π΅ΠΉ Π΄Π°ΠΆΠ΅ ΠΎΡΠ½Π°ΡΠ΅Π½Ρ ΡΠΏΠ΅ΡΠΈΠ°Π»ΡΠ½ΡΠΌΠΈ Π΄Π°ΡΡΠΈΠΊΠ°ΠΌΠΈ Π²ΠΎΠ΄Ρ ΠΈ ΠΊΡΠ°Π½ΠΈΠΊΠ°ΠΌΠΈ, Π΄Π»Ρ Π²ΠΎΠ·ΠΌΠΎΠΆΠ½ΠΎΡΡΠΈ Π΅Π΅ ΡΠ»ΠΈΠ²Π°.
Π ΡΠ²Π΅Π΄Π΅Π½ΠΈΡ! ΠΡΠ»ΠΈ Π£ΠΠ ΠΠ°ΡΡΠΈΠΎΡ ΠΎΡΠ½Π°ΡΠ΅Π½ Π΄ΠΈΠ·Π΅Π»Ρ-Π΄Π²ΠΈΠ³Π°ΡΠ΅Π»Π΅ΠΌ, ΡΠΎ Π΄Π»Ρ ΡΠΎΠ³ΠΎ, ΡΡΠΎΠ±Ρ ΠΈΡΠΊΠ»ΡΡΠΈΡΡ ΠΎΠ±ΡΠ°Π·ΠΎΠ²Π°Π½ΠΈΠ΅ ΠΊΠΎΠ½Π΄Π΅Π½ΡΠ°ΡΠ° Π² Π±Π°ΠΊΠ΅, ΡΠ΅ΠΊΠΎΠΌΠ΅Π½Π΄ΡΠ΅ΡΡΡ Π΅Π³ΠΎ ΠΏΠ΅ΡΠΈΠΎΠ΄ΠΈΡΠ΅ΡΠΊΠΈ Π½Π°ΠΏΠΎΠ»Π½ΡΡΡ Π΄ΠΎΠΏΠΎΠ»Π½Π°.
ΠΠ°ΠΌΠ΅Π½Π°
ΠΠ°ΠΌΠ΅Π½Π° ΡΠΎΠΏΠ»ΠΈΠ²Π½ΠΎΠ³ΠΎ ΡΠΈΠ»ΡΡΡΠ° ΡΠΎΠ½ΠΊΠΎΠΉ ΠΎΡΠΈΡΡΠΊΠΈ ΠΏΡΠ΅Π΄ΡΡΠΌΠ°ΡΡΠΈΠ²Π°Π΅Ρ Π²ΡΠΏΠΎΠ»Π½Π΅Π½ΠΈΠ΅ ΡΠ»Π΅Π΄ΡΡΡΠΈΡ Π΄Π΅ΠΉΡΡΠ²ΠΈΠΉ:
Π‘Π½ΠΈΠΆΠ°Π΅ΡΡΡ Π΄Π°Π²Π»Π΅Π½ΠΈΠ΅ Π² ΡΠΈΡΡΠ΅ΠΌΠ΅. ΠΠ»Ρ ΡΡΠΎΠ³ΠΎ Π½ΡΠΆΠ½ΠΎ Π½Π΅ Π·Π°Π²ΠΎΠ΄ΠΈΡΡ Π΄Π²ΠΈΠ³Π°ΡΠ΅Π»Ρ Π² ΡΠ΅ΡΠ΅Π½ΠΈΠ΅ 20 ΠΌΠΈΠ½ΡΡ. ΠΠ±Π΅ΡΡΠΎΡΠΈΠ²Π°Π΅ΡΡΡ Π°Π²ΡΠΎΠΌΠΎΠ±ΠΈΠ»Ρ ΠΏΡΡΠ΅ΠΌ ΠΎΡΠΊΠ»ΡΡΠ΅Π½ΠΈΡ ΠΊΠ»Π΅ΠΌΠΌΡ Β«ΠΌΠΈΠ½ΡΡΒ». ΠΡΠΊΡΡΡΠΈΠ²Π°Π΅ΠΌ Π³Π°ΠΉΠΊΠΈ ΠΊΡΠ΅ΠΏΠ»Π΅Π½ΠΈΡ
ΠΠ»Ρ Π²ΡΠΏΠΎΠ»Π½Π΅Π½ΠΈΡ ΡΠ»Π΅Π΄ΡΡΡΠΈΡ Π΄Π΅ΠΉΡΡΠ²ΠΈΠΉ ΠΏΠΎΡΡΠ΅Π±ΡΠ΅ΡΡΡ Π΄Π²Π° ΠΊΠ»ΡΡΠ°. ΠΠ΄Π½ΠΈΠΌ Π²ΡΠΏΠΎΠ»Π½ΡΠ΅ΡΡΡ ΡΠ΄Π΅ΡΠΆΠΈΠ²Π°Π½ΠΈΠ΅ ΡΡΡΡΠ΅ΡΠ°, Π° Π²ΡΠΎΡΡΠΌ ΠΎΡΠ²ΠΈΠ½ΡΠΈΠ²Π°ΡΡΡΡ Π³Π°ΠΉΠΊΠΈ ΠΊΡΠ΅ΠΏΠ»Π΅Π½ΠΈΡ Π½Π°ΠΊΠΎΠ½Π΅ΡΠ½ΠΈΠΊΠΎΠ². Π’Π΅ΠΏΠ΅ΡΡ ΠΏΠΎΡΡΠ΅Π±ΡΠ΅ΡΡΡ ΠΎΡΠ»Π°Π±ΠΈΡΡ ΡΡΡΠΆΠ½ΠΎΠΉ Ρ ΠΎΠΌΡΡ, Ρ ΠΏΠΎΠΌΠΎΡΡΡ ΠΊΠΎΡΠΎΡΠΎΠ³ΠΎ ΡΠΈΠΊΡΠΈΡΡΠ΅ΡΡΡ ΡΠΈΠ»ΡΡΡ. ΠΡΡΠΎΠ΅Π΄ΠΈΠ½ΡΡΡΡΡ ΡΠΎΠΏΠ»ΠΈΠ²Π½ΡΠ΅ ΡΡΡΠ±ΠΊΠΈ. Π’ΡΡΠ±ΠΊΠΈ Π² ΠΌΠ΅ΡΡΠ΅ ΡΠΎΠ΅Π΄ΠΈΠ½Π΅Π½ΠΈΡ ΡΠΏΠ»ΠΎΡΠ½Π΅Π½Ρ ΡΠ΅Π·ΠΈΠ½ΠΎΠ²ΡΠΌΠΈ ΠΊΠΎΠ»ΡΡΠ°ΠΌΠΈ, ΠΊΠΎΡΠΎΡΡΠ΅ Π±ΡΡΡΡΠΎ ΠΈΠ·Π½Π°ΡΠΈΠ²Π°ΡΡΡΡ
ΠΠΎΡΡΠΎΠΌΡ ΠΏΠΎΡΡΠ΅Π±ΡΠ΅ΡΡΡ ΡΠ΄Π΅Π»ΠΈΡΡ ΠΈΠΌ ΠΎΡΠΎΠ±ΠΎΠ΅ Π²Π½ΠΈΠΌΠ°Π½ΠΈΠ΅.
Π’Π΅ΠΏΠ΅ΡΡ ΠΌΠΎΠΆΠ½ΠΎ ΠΈΠ·Π²Π»Π΅ΡΡ ΡΡΡΡΠΎΠΉΡΡΠ²ΠΎ ΠΈΠ· ΡΠ΄Π΅ΡΠΆΠΈΠ²Π°ΡΡΠ΅Π³ΠΎ Π΅Π³ΠΎ Ρ ΠΎΠΌΡΡΠ°.
ΠΠ°ΠΌΠ΅Π½Π° Π½ΠΎΠ²ΠΎΠΉ Π΄Π΅ΡΠ°Π»ΠΈ ΠΎΡΡΡΠ΅ΡΡΠ²Π»ΡΠ΅ΡΡΡ Π² ΠΏΠΎΡΠ»Π΅Π΄ΠΎΠ²Π°ΡΠ΅Π»ΡΠ½ΠΎΡΡΠΈ ΠΎΠ±ΡΠ°ΡΠ½ΠΎΠΉ ΡΠ½ΡΡΠΈΡ, Π½ΠΎ ΠΏΠ΅ΡΠ²ΠΎΠ½Π°ΡΠ°Π»ΡΠ½ΠΎ ΡΠ±Π΅Π΄ΠΈΠ²ΡΠΈΡΡ Π² ΠΏΡΠ°Π²ΠΈΠ»ΡΠ½ΠΎΡΡΠΈ Π½Π°ΠΏΡΠ°Π²Π»Π΅Π½ΠΈΡ ΠΏΠΎΡΠΎΠΊΠ° ΠΆΠΈΠ΄ΠΊΠΎΡΡΠΈ. ΠΠ»Ρ ΡΡΠΎΠ³ΠΎ Π½Π° ΠΈΠ·Π΄Π΅Π»ΠΈΡΡ ΠΈΠΌΠ΅Π΅ΡΡΡ ΡΠΏΠ΅ΡΠΈΠ°Π»ΡΠ½Π°Ρ ΡΡΡΠ΅Π»ΠΎΡΠΊΠ°.
ΠΠ΅ΠΌΠ°Π»ΡΡ ΡΠΎΠ»Ρ ΠΈΠ³ΡΠ°Π΅Ρ ΠΈ ΡΠΊΠΎΠ»ΠΎΠ³ΠΈΡΠ΅ΡΠΊΠΈΠΉ ΡΡΠ°Π½Π΄Π°ΡΡ ΠΠ²ΡΠΎ-3 ΠΈ ΠΠ²ΡΠΎ-4. ΠΠ²ΡΠΎ-3 ΠΏΡΠ΅Π΄ΡΡΠΌΠ°ΡΡΠΈΠ²Π°Π΅Ρ ΡΠ΅Π³ΡΠ»ΠΈΡΠΎΠ²Π°Π½ΠΈΠ΅ Π²ΡΡ Π»ΠΎΠΏΠ½ΡΡ Π³Π°Π·ΠΎΠ² Π½Π° Π²Π½Π΅Π΄ΠΎΡΠΎΠΆΠ½ΠΈΠΊΠ΅ Ρ Π±Π΅Π½Π·ΠΈΠ½ΠΎΠ²ΡΠΌ ΠΈ Π΄ΠΈΠ·Π΅Π»ΡΠ½ΡΠΌ Π΄Π²ΠΈΠ³Π°ΡΠ΅Π»ΡΠΌΠΈ. ΠΠΎΠ΄Π΅Π»ΠΈ Π£ΠΠ ΠΠ°ΡΡΠΈΠΎΡ, Π²ΡΠΏΡΡΠΊΠ°Π΅ΠΌΡΠ΅ Ρ 2005 Π³ΠΎΠ΄Π° ΠΎΡΠ½Π°ΡΠ°ΡΡΡΡ Π΄Π²ΠΈΠ³Π°ΡΠ΅Π»ΡΠΌΠΈ Ρ ΡΠΎΠ±Π»ΡΠ΄Π΅Π½ΠΈΠ΅ΠΌ ΡΠΊΠΎΠ»ΠΎΠ³ΠΈΡΠ΅ΡΠΊΠΎΠ³ΠΎ ΡΡΠ°Π½Π΄Π°ΡΡΠ° ΠΠ²ΡΠΎ-4.
ΠΠΎΠ΄Π²ΠΎΠ΄Ρ ΠΈΡΠΎΠ³, Π½ΡΠ΄Π½ΠΎ Π·Π°ΠΌΠ΅ΡΠΈΡΡ, ΡΡΠΎ Π½Π°Π»ΠΈΡΠΈΠ΅ ΡΠΈΠ»ΡΡΡΡΡΡΠ΅Π³ΠΎ ΡΠΎΠΏΠ»ΠΈΠ²Π½ΠΎΠ³ΠΎ ΡΠ»Π΅ΠΌΠ΅Π½ΡΠ° Π² Π΄Π²ΠΈΠ³Π°ΡΠ΅Π»Π΅ ΡΠ²Π»ΡΠ΅ΡΡΡ ΠΎΠ±ΡΠ·Π°ΡΠ΅Π»ΡΠ½ΡΠΌ, ΡΠ°ΠΊ ΠΊΠ°ΠΊ Π΅Π³ΠΎ ΠΎΡΡΡΡΡΡΠ²ΠΈΠ΅ ΠΏΠΎΠ²Π»Π΅ΡΠ΅Ρ ΡΡΠ΄ ΠΏΡΠΎΠ±Π»Π΅ΠΌ Ρ ΡΠΈΡΡΠ΅ΠΌΠΎΠΉ ΡΠ»Π΅ΠΊΡΡΠΎΠ½Π½ΠΎΠ³ΠΎ Π²ΠΏΡΡΡΠΊΠ° ΡΠΎΠΏΠ»ΠΈΠ²Π°, ΠΈ Ρ ΡΠΎΡΡΠΎΡΠ½ΠΈΠ΅ΠΌ Π΄Π²ΠΈΠ³Π°ΡΠ΅Π»Ρ Π² ΡΠ΅Π»ΠΎΠΌ. ΠΠΎΡΡΠΎΠΌΡ ΡΠ΅ΠΊΠΎΠΌΠ΅Π½Π΄ΡΠ΅ΠΌ Π½Π΅ ΡΠ±ΠΈΡΠ°ΡΡ ΡΡΡ Π΄Π΅ΡΠ°Π»Ρ ΠΈ ΡΠ»Π΅Π΄ΠΈΡΡ Π·Π° Π΅Π΅ ΡΠΎΡΡΠΎΡΠ½ΠΈΠ΅ΠΌ.
Π£ΡΡΡΠΎΠΉΡΡΠ²ΠΎ ΠΈ ΠΎΡΠΎΠ±Π΅Π½Π½ΠΎΡΡΠΈ
ΠΠ°Π²ΠΎΠ΄ ΠΊΠΎΠΌΠΏΠ»Π΅ΠΊΡΡΠ΅Ρ Π°Π²ΡΠΎΠΌΠΎΠ±ΠΈΠ»ΠΈ ΡΠΈΠ½Ρ ΡΠΎΠ½Π½ΡΠΌΠΈ Π³Π΅Π½Π΅ΡΠ°ΡΠΎΡΠ°ΠΌΠΈ Iskra, ΠΡΠ°ΠΌΠΎ ΠΠ»Π΅ΠΊΡΡΠΎ ΠΈΠ»ΠΈ ΠΠΠ’Π, ΠΎΡΠ½Π°ΡΠ΅Π½Π½ΡΠΌΠΈ ΠΊΡΠ΅ΠΌΠ½ΠΈΠ΅Π²ΡΠΌ Π²ΡΠΏΡΡΠΌΠΈΡΠ΅Π»ΡΠ½ΡΠΌ Π±Π»ΠΎΠΊΠΎΠΌ ΠΈ Π°Π²ΡΠΎΠΌΠ°ΡΠΈΡΠ΅ΡΠΊΠΈΠΌ ΠΊΠΎΡΡΠ΅ΠΊΡΠΎΡΠΎΠΌ Π½Π°ΠΏΡΡΠΆΠ΅Π½ΠΈΡ. ΠΠ° Π²Π°Π» ΡΠΎΡΠΎΡΠ° ΡΡΡΠ°Π½ΠΎΠ²Π»Π΅Π½ ΡΠΊΠΈΠ², ΠΊΠΎΡΠΎΡΡΠΉ ΡΠΈΠΊΡΠΈΡΡΠ΅ΡΡΡ ΡΠΏΠΎΠ½ΠΊΠΎΠΉ ΠΈ Π³Π°ΠΉΠΊΠΎΠΉ. ΠΡΡΡΡΡΠΈΠΉ ΠΌΠΎΠΌΠ΅Π½Ρ ΠΏΠ΅ΡΠ΅Π΄Π°Π΅ΡΡΡ ΠΎΡ ΠΊΠΎΠ»Π΅Π½ΡΠ°ΡΠΎΠ³ΠΎ Π²Π°Π»Π° ΠΌΠΎΡΠΎΡΠ° ΠΏΡΠΈ ΠΏΠΎΠΌΠΎΡΠΈ ΡΠ΅ΠΌΠ΅Π½Π½ΠΎΠΉ ΠΏΠ΅ΡΠ΅Π΄Π°ΡΠΈ Ρ ΡΡΡΠ½ΡΠΌ ΠΌΠ΅Ρ Π°Π½ΠΈΠ·ΠΌΠΎΠΌ Π½Π°ΡΡΠΆΠ΅Π½ΠΈΡ.
ΠΡΠΈ ΡΠ΅Π³ΡΠ»ΠΈΡΠΎΠ²ΠΊΠ΅ ΡΠ»Π΅Π΄ΡΠ΅Ρ ΠΏΡΠΈΠ΄Π΅ΡΠΆΠΈΠ²Π°ΡΡΡΡ ΡΠ΅ΠΊΠΎΠΌΠ΅Π½Π΄Π°ΡΠΈΠΉ Π·Π°Π²ΠΎΠ΄Π°-ΠΈΠ·Π³ΠΎΡΠΎΠ²ΠΈΡΠ΅Π»Ρ, Ρ. ΠΊ. ΡΡΠ΅Π·ΠΌΠ΅ΡΠ½ΠΎΠ΅ Π½Π°ΡΡΠΆΠ΅Π½ΠΈΠ΅ ΠΏΡΠΈΠ²ΠΎΠ΄ΠΈΡ ΠΊ ΠΏΡΠ΅ΠΆΠ΄Π΅Π²ΡΠ΅ΠΌΠ΅Π½Π½ΠΎΠΌΡ Π²ΡΡ ΠΎΠ΄Ρ ΠΈΠ· ΡΡΡΠΎΡ ΠΏΠΎΠ΄ΡΠΈΠΏΠ½ΠΈΠΊΠΎΠ²ΡΡ ΠΎΠΏΠΎΡ.
ΠΠΈΠΎΠ΄Π½ΡΠΉ Π²ΡΠΏΡΡΠΌΠΈΡΠ΅Π»ΡΠ½ΡΠΉ Π±Π»ΠΎΠΊ Π²ΡΠΏΠΎΠ»Π½Π΅Π½ ΡΡΠ΅ΠΌΠ½ΡΠΉ, ΡΡΠΎ ΡΠΏΡΠΎΡΠ°Π΅Ρ ΠΏΡΠΎΡΠ΅Π΄ΡΡΡ ΡΠ΅ΠΌΠΎΠ½ΡΠ° ΠΎΠ±ΠΎΡΡΠ΄ΠΎΠ²Π°Π½ΠΈΡ. Π£ΡΡΡΠΎΠΉΡΡΠ²ΠΎ Π²ΡΠΏΡΡΠΌΠ»Π΅Π½ΠΈΡ Π³Π΅ΡΠΌΠ΅ΡΠΈΡΠ½ΠΎ, Ρ. Π΅. ΠΎΠ±Π΅ΡΠΏΠ΅ΡΠ΅Π½ΠΎ ΡΠΎΡ ΡΠ°Π½Π΅Π½ΠΈΠ΅ ΡΠ°Π±ΠΎΡΠΎΡΠΏΠΎΡΠΎΠ±Π½ΠΎΡΡΠΈ ΠΏΡΠΈ ΠΏΠΎΠΏΠ°Π΄Π°Π½ΠΈΠΈ Π²ΠΎΠ΄Ρ. ΠΠΎΠΌΠΈΠ½Π°Π»ΡΠ½ΠΎΠ΅ Π½Π°ΠΏΡΡΠΆΠ΅Π½ΠΈΠ΅ Π½Π° Π²ΡΡ ΠΎΠ΄Π΅ ΡΠΎΡΡΠ°Π²Π»ΡΠ΅Ρ 14 Π, ΡΠΈΠ»Π° ΡΠΎΠΊΠ° Π½Π΅ ΠΏΡΠ΅Π²ΡΡΠ°Π΅Ρ 80-90 Π (Π½Π° ΠΌΠ°ΡΠΈΠ½Π°Ρ Ρ ΠΊΠΎΠ½Π΄ΠΈΡΠΈΠΎΠ½Π΅ΡΠΎΠΌ ΠΏΠ°ΡΠ°ΠΌΠ΅ΡΡ ΡΠ²Π΅Π»ΠΈΡΠ΅Π½ Π΄ΠΎ 110-120 Π).
Π ΠΎΡΠΎΡ ΡΡΡΠ°Π½ΠΎΠ²Π»Π΅Π½ Π½Π° 2 ΡΠ°ΡΠΈΠΊΠΎΠ²ΡΡ ΠΏΠΎΠ΄ΡΠΈΠΏΠ½ΠΈΠΊΠ°Ρ , Π²ΡΠ°ΡΠ°Π΅ΡΡΡ Π² ΠΏΡΠ°Π²ΡΡ ΡΡΠΎΡΠΎΠ½Ρ (Π΅ΡΠ»ΠΈ ΡΠΌΠΎΡΡΠ΅ΡΡ ΡΠΎ ΡΡΠΎΡΠΎΠ½Ρ ΠΏΡΠΈΠ²ΠΎΠ΄Π°). ΠΠ½Π΅ΡΠ½ΠΈΠΉ ΠΊΠΎΠΆΡΡ Π³Π΅Π½Π΅ΡΠ°ΡΠΎΡΠ° Π²ΡΠΏΠΎΠ»Π½Π΅Π½ ΠΈΠ· Π°Π»ΡΠΌΠΈΠ½ΠΈΠ΅Π²ΠΎΠ³ΠΎ ΡΠΏΠ»Π°Π²Π°, ΠΏΡΠ΅Π΄ΡΡΠΌΠΎΡΡΠ΅Π½ Π²Π΅Π½ΡΠΈΠ»ΡΡΠΎΡ Π΄Π»Ρ ΠΎΡ Π»Π°ΠΆΠ΄Π΅Π½ΠΈΡ.
ΠΠΈΠΎΠ΄Π½ΡΠΉ ΠΌΠΎΡΡ
ΠΠΎΠ»ΡΠΏΡΠΎΠ²ΠΎΠ΄Π½ΠΈΠΊΠΎΠ²ΡΠΉ Π΄ΠΈΠΎΠ΄Π½ΡΠΉ ΠΌΠΎΡΡ, ΡΡΡΠ°Π½ΠΎΠ²Π»Π΅Π½Π½ΡΠΉ Π½Π° Π²Π½Π΅ΡΠ½Π΅ΠΉ ΡΠ°ΡΡΠΈ Π·Π°Π΄Π½Π΅ΠΉ ΠΊΡΡΡΠΊΠΈ ΡΠ»Π΅ΠΊΡΡΠΎΠ³Π΅Π½Π΅ΡΠ°ΡΠΎΡΠ°, ΠΏΡΠ΅Π΄Π½Π°Π·Π½Π°ΡΠ΅Π½ Π΄Π»Ρ ΠΏΡΠ΅ΠΎΠ±ΡΠ°Π·ΠΎΠ²Π°Π½ΠΈΡ ΠΏΠ΅ΡΠ΅ΠΌΠ΅Π½Π½ΠΎΠ³ΠΎ ΡΠΎΠΊΠ° Π² ΠΏΠΎΡΡΠΎΡΠ½Π½ΡΠΉ. Π ΠΊΠΎΠ½ΡΡΡΡΠΊΡΠΈΠΈ ΡΠ·Π»Π° ΠΏΡΠΈΠΌΠ΅Π½Π΅Π½Ρ ΠΊΡΠ΅ΠΌΠ½ΠΈΠ΅Π²ΡΠ΅ Π΄ΠΈΠΎΠ΄Ρ, ΠΏΠΎΠ·Π²ΠΎΠ»ΡΡΡΠΈΠ΅ ΠΏΡΠΎΠ²ΠΎΠ΄ΠΈΡΡ Π½Π°ΠΏΡΡΠΆΠ΅Π½ΠΈΠ΅ ΡΠΎΠ»ΡΠΊΠΎ Π² ΠΎΠ΄Π½ΠΎΠΌ Π½Π°ΠΏΡΠ°Π²Π»Π΅Π½ΠΈΠΈ.
ΠΠ»Ρ ΠΏΡΠ΅Π΄ΠΎΡΠ²ΡΠ°ΡΠ΅Π½ΠΈΡ ΠΊΠΎΡΠΎΡΠΊΠΈΡ Π·Π°ΠΌΡΠΊΠ°Π½ΠΈΠΉ Π΄Π΅ΡΠ°Π»ΠΈ ΡΠ°ΡΠΏΠΎΠ»ΠΎΠΆΠ΅Π½Ρ Π² Π³Π΅ΡΠΌΠ΅ΡΠΈΡΠ½ΠΎΠΌ ΠΊΠΎΠΆΡΡ Π΅. ΠΡΠΈ ΡΠ°Π±ΠΎΡΠ΅ ΡΡΡΡΠΎΠΉΡΡΠ²ΠΎ ΠΎΡ Π»Π°ΠΆΠ΄Π°Π΅ΡΡΡ ΠΊΠΎΠ½Π²Π΅ΠΊΡΠΈΠΎΠ½Π½ΡΠΌ ΠΌΠ΅ΡΠΎΠ΄ΠΎΠΌ ΠΈ ΠΏΠΎΡΠΎΠΊΠΎΠΌ Π²ΠΎΠ·Π΄ΡΡ Π°, ΡΠΎΠ·Π΄Π°Π²Π°Π΅ΠΌΡΠΌ Π²Π΅Π½ΡΠΈΠ»ΡΡΠΎΡΠΎΠΌ, ΡΡΡΠ°Π½ΠΎΠ²Π»Π΅Π½Π½ΡΠΌ Π½Π° ΡΠΎΡΠΎΡΠ΅.
Π’ΡΠ΅Ρ ΡΡΠΎΠ²Π½Π΅Π²ΡΠΉ ΡΠ΅Π³ΡΠ»ΡΡΠΎΡ
Π Π·Π°Π²ΠΎΠ΄ΡΠΊΠΎΠΉ ΡΠ±ΠΎΡΠΊΠ΅ Π² ΠΊΠΎΠ½ΡΡΡΡΠΊΡΠΈΠΈ Π³Π΅Π½Π΅ΡΠ°ΡΠΎΡΠ° ΠΈΡΠΏΠΎΠ»ΡΠ·ΡΠ΅ΡΡΡ ΡΡΠ°Π½Π΄Π°ΡΡΠ½ΡΠΉ Π²ΡΠΏΡΡΠΌΠΈΡΠ΅Π»ΡΠ½ΡΠΉ Π±Π»ΠΎΠΊ, ΠΊΠΎΡΠΎΡΡΠΉ ΡΠ°Π±ΠΎΡΠ°Π΅Ρ Π±Π΅Π· ΡΡΠ΅ΡΠ° ΡΠ΅ΠΌΠΏΠ΅ΡΠ°ΡΡΡΡ ΠΎΠΊΡΡΠΆΠ°ΡΡΠ΅ΠΉ ΡΡΠ΅Π΄Ρ. Π ΡΠ΅Π·ΡΠ»ΡΡΠ°ΡΠ΅ Π½Π°Π±Π»ΡΠ΄Π°Π΅ΡΡΡ ΠΏΡΠΎΡΠ°Π΄ΠΊΠ° Π½Π°ΠΏΡΡΠΆΠ΅Π½ΠΈΡ ΠΈ Π½Π΅ΠΏΠΎΠ»Π½ΠΎΡΠ΅Π½Π½Π°Ρ Π·Π°ΡΡΠ΄ΠΊΠ° ΠΠΠ.
ΠΠ»Ρ ΠΏΠΎΠ²ΡΡΠ΅Π½ΠΈΡ ΡΠ°Π±ΠΎΡΠΈΡ ΠΏΠ°ΡΠ°ΠΌΠ΅ΡΡΠΎΠ² ΡΠ»Π΅ΠΊΡΡΠΎΠ³Π΅Π½Π΅ΡΠ°ΡΠΎΡΠ° ΠΏΡΠΈΠΌΠ΅Π½ΡΠ΅ΡΡΡ ΠΌΠΎΠ΄Π΅ΡΠ½ΠΈΠ·ΠΈΡΠΎΠ²Π°Π½Π½ΡΠΉ 3-ΡΡΠΎΠ²Π½Π΅Π²ΡΠΉ ΡΠ΅Π³ΡΠ»ΡΡΠΎΡ. Π£ΡΡΡΠΎΠΉΡΡΠ²ΠΎ Π°Π²ΡΠΎΠΌΠ°ΡΠΈΡΠ΅ΡΠΊΠΈ ΠΊΠΎΡΡΠ΅ΠΊΡΠΈΡΡΠ΅Ρ ΠΏΠ°ΡΠ°ΠΌΠ΅ΡΡΡ ΡΠΎΠΊΠ° Π² Π²ΡΡ ΠΎΠ΄Π½ΠΎΠΉ ΡΠ΅ΠΏΠΈ Π³Π΅Π½Π΅ΡΠ°ΡΠΎΡΠ°, ΠΎΡΠΈΠ΅Π½ΡΠΈΡΡΡΡΡ Π½Π° ΡΠ΅ΠΌΠΏΠ΅ΡΠ°ΡΡΡΡ Π²ΠΎΠ·Π΄ΡΡ Π°. Π ΠΊΠΎΠ½ΡΡΡΡΠΊΡΠΈΠΈ ΠΏΡΠ΅Π΄ΡΡΠΌΠΎΡΡΠ΅Π½ ΠΌΠ΅Ρ Π°Π½ΠΈΡΠ΅ΡΠΊΠΈΠΉ ΡΡΠΌΠ±Π»Π΅Ρ Π΄Π»Ρ ΠΏΠ΅ΡΠ΅ΠΊΠ»ΡΡΠ΅Π½ΠΈΡ Π² ΡΠ΅ΠΆΠΈΠΌ Π·ΠΈΠΌΠ½Π΅ΠΉ ΡΠ°Π±ΠΎΡΡ.
ΠΠ²ΡΠΎΠΌΠΎΠ±ΠΈΠ»ΠΈ Patriot Π½Π΅ ΠΎΠ±Π΅ΡΠΏΠ΅ΡΠΈΠ²Π°ΡΡ Π·Π°ΡΡΠ΄ΠΊΡ Π±Π°ΡΠ°ΡΠ΅ΠΈ ΠΈΠ·-Π·Π° ΡΠ½ΠΈΠΆΠ΅Π½ΠΈΡ ΡΠ°ΡΡΠΎΡΡ Π²ΡΠ°ΡΠ΅Π½ΠΈΡ ΡΠΎΡΠΎΡΠ° Π³Π΅Π½Π΅ΡΠ°ΡΠΎΡΠ° ΠΏΡΠΈ Π΄Π²ΠΈΠΆΠ΅Π½ΠΈΠΈ ΠΏΠΎ Π±Π΅Π·Π΄ΠΎΡΠΎΠΆΡΡ (ΠΏΡΠΈ ΠΏΠΎΠ΄Π°ΡΠ΅ Π΄ΠΎΠΏΠΎΠ»Π½ΠΈΡΠ΅Π»ΡΠ½ΠΎΠΉ Π½Π°Π³ΡΡΠ·ΠΊΠΈ Π½Π° ΡΠ»Π΅ΠΊΡΡΠΈΡΠ΅ΡΠΊΠΈΠ΅ ΡΠ΅ΠΏΠΈ).
Π‘ΠΈΡΡΠ°ΡΠΈΡ ΠΈΡΠΏΡΠ°Π²Π»ΡΡΡ Π·Π°ΠΌΠ΅Π½ΠΎΠΉ ΡΠΊΠΈΠ²Π° (Π΄Π»Ρ ΡΠ²Π΅Π»ΠΈΡΠ΅Π½ΠΈΡ ΡΠΈΡΠ»Π° ΠΎΠ±ΠΎΡΠΎΡΠΎΠ² ΡΠΎΡΠΎΡΠ°) ΠΈΠ»ΠΈ ΡΡΡΠ°Π½ΠΎΠ²ΠΊΠΎΠΉ Π±ΠΎΠ»Π΅Π΅ ΠΌΠΎΡΠ½ΠΎΠ³ΠΎ Π³Π΅Π½Π΅ΡΠ°ΡΠΎΡΠ°, ΠΏΡΠΎΠΈΠ·Π²ΠΎΠ΄ΠΈΠΌΠΎΠ³ΠΎ Π°Π»ΡΡΠ΅ΡΠ½Π°ΡΠΈΠ²Π½ΡΠΌΠΈ ΠΏΠΎΡΡΠ°Π²ΡΠΈΠΊΠ°ΠΌΠΈ. ΠΡΠΈΠΌΠ΅Π½Π΅Π½ΠΈΠ΅ 3-ΡΡΠΎΠ²Π½Π΅Π²ΠΎΠ³ΠΎ ΡΠ΅Π³ΡΠ»ΡΡΠΎΡΠ° ΠΏΠΎΠ·Π²ΠΎΠ»ΡΠ΅Ρ ΡΠ»ΡΡΡΠΈΡΡ ΡΠ°Π±ΠΎΡΡ ΡΠ»Π΅ΠΊΡΡΠΎΠ³Π΅Π½Π΅ΡΠ°ΡΠΎΡΠ°, ΠΌΠΎΠ½ΡΠ°ΠΆ Π΄ΠΎΠΏΠΎΠ»Π½ΠΈΡΠ΅Π»ΡΠ½ΠΎΠ³ΠΎ ΡΡΡΡΠΎΠΉΡΡΠ²Π° Π²ΡΠΏΠΎΠ»Π½ΡΠ΅ΡΡΡ ΡΠ°ΠΌΠΎΡΡΠΎΡΡΠ΅Π»ΡΠ½ΠΎ.
Π£ΡΡΡΠΎΠΉΡΡΠ²ΠΎ ΠΈ ΠΎΡΠΎΠ±Π΅Π½Π½ΠΎΡΡΠΈ Π³Π΅Π½Π΅ΡΠ°ΡΠΎΡΠ° Π½Π° Π£ΠΠ ΠΠ°ΡΡΠΈΠΎΡ
ΠΠ΅Π½Π΅ΡΠ°ΡΠΎΡ Π£ΠΠ ΠΠ°ΡΡΠΈΠΎΡ ΠΏΡΠ΅Π΄Π½Π°Π·Π½Π°ΡΠ΅Π½ Π΄Π»Ρ ΡΠΎΡ ΡΠ°Π½Π΅Π½ΠΈΡ Π·Π°ΡΡΠ΄Π° Π°ΠΊΠΊΡΠΌΡΠ»ΡΡΠΎΡΠ½ΠΎΠΉ Π±Π°ΡΠ°ΡΠ΅ΠΈ ΠΈ ΡΡΠ½ΠΊΡΠΈΠΎΠ½ΠΈΡΠΎΠ²Π°Π½ΠΈΡ ΡΠ»Π΅ΠΊΡΡΠΈΡΠ΅ΡΠΊΠΎΠ³ΠΎ ΠΎΠ±ΠΎΡΡΠ΄ΠΎΠ²Π°Π½ΠΈΡ ΠΏΡΠΈ ΡΠ°Π±ΠΎΡΠ΅ ΡΠΈΠ»ΠΎΠ²ΠΎΠ³ΠΎ Π°Π³ΡΠ΅Π³Π°ΡΠ°. ΠΠ»Π΅ΠΊΡΡΠΈΡΠ΅ΡΠΊΠ°Ρ ΠΌΠ°ΡΠΈΠ½Π° ΠΎΡΠ½Π°ΡΠ°Π΅ΡΡΡ ΡΠ΅ΠΌΠ΅Π½Π½ΡΠΌ ΠΏΡΠΈΠ²ΠΎΠ΄ΠΎΠΌ ΠΎΡ ΠΊΠΎΠ»Π΅Π½ΡΠ°ΡΠΎΠ³ΠΎ Π²Π°Π»Π° Π΄Π²ΠΈΠ³Π°ΡΠ΅Π»Ρ. Π ΠΊΠΎΠ½ΡΡΡΡΠΊΡΠΈΠΈ ΡΠ·Π»Π° ΠΏΡΠ΅Π΄ΡΡΠΌΠΎΡΡΠ΅Π½ Π²ΡΠΏΡΡΠΌΠ»ΡΡΡΠΈΠΉ Π±Π»ΠΎΠΊ, ΠΈΠΌΠ΅Π΅ΡΡΡ Π·Π°ΡΠΈΡΠ½ΡΠΉ ΠΏΡΠ΅Π΄ΠΎΡ ΡΠ°Π½ΠΈΡΠ΅Π»Ρ, ΡΡΠ°Π±Π°ΡΡΠ²Π°ΡΡΠΈΠΉ ΠΏΡΠΈ ΠΏΠ΅ΡΠ΅Π³ΡΡΠ·ΠΊΠ΅ ΠΎΠ±ΠΎΡΡΠ΄ΠΎΠ²Π°Π½ΠΈΡ.
Π£ΡΡΡΠΎΠΉΡΡΠ²ΠΎ ΠΈ ΠΎΡΠΎΠ±Π΅Π½Π½ΠΎΡΡΠΈ
ΠΠ°Π²ΠΎΠ΄ ΠΊΠΎΠΌΠΏΠ»Π΅ΠΊΡΡΠ΅Ρ Π°Π²ΡΠΎΠΌΠΎΠ±ΠΈΠ»ΠΈ ΡΠΈΠ½Ρ ΡΠΎΠ½Π½ΡΠΌΠΈ Π³Π΅Π½Π΅ΡΠ°ΡΠΎΡΠ°ΠΌΠΈ Iskra, ΠΡΠ°ΠΌΠΎ ΠΠ»Π΅ΠΊΡΡΠΎ ΠΈΠ»ΠΈ ΠΠΠ’Π, ΠΎΡΠ½Π°ΡΠ΅Π½Π½ΡΠΌΠΈ ΠΊΡΠ΅ΠΌΠ½ΠΈΠ΅Π²ΡΠΌ Π²ΡΠΏΡΡΠΌΠΈΡΠ΅Π»ΡΠ½ΡΠΌ Π±Π»ΠΎΠΊΠΎΠΌ ΠΈ Π°Π²ΡΠΎΠΌΠ°ΡΠΈΡΠ΅ΡΠΊΠΈΠΌ ΠΊΠΎΡΡΠ΅ΠΊΡΠΎΡΠΎΠΌ Π½Π°ΠΏΡΡΠΆΠ΅Π½ΠΈΡ. ΠΠ° Π²Π°Π» ΡΠΎΡΠΎΡΠ° ΡΡΡΠ°Π½ΠΎΠ²Π»Π΅Π½ ΡΠΊΠΈΠ², ΠΊΠΎΡΠΎΡΡΠΉ ΡΠΈΠΊΡΠΈΡΡΠ΅ΡΡΡ ΡΠΏΠΎΠ½ΠΊΠΎΠΉ ΠΈ Π³Π°ΠΉΠΊΠΎΠΉ. ΠΡΡΡΡΡΠΈΠΉ ΠΌΠΎΠΌΠ΅Π½Ρ ΠΏΠ΅ΡΠ΅Π΄Π°Π΅ΡΡΡ ΠΎΡ ΠΊΠΎΠ»Π΅Π½ΡΠ°ΡΠΎΠ³ΠΎ Π²Π°Π»Π° ΠΌΠΎΡΠΎΡΠ° ΠΏΡΠΈ ΠΏΠΎΠΌΠΎΡΠΈ ΡΠ΅ΠΌΠ΅Π½Π½ΠΎΠΉ ΠΏΠ΅ΡΠ΅Π΄Π°ΡΠΈ Ρ ΡΡΡΠ½ΡΠΌ ΠΌΠ΅Ρ Π°Π½ΠΈΠ·ΠΌΠΎΠΌ Π½Π°ΡΡΠΆΠ΅Π½ΠΈΡ.
ΠΡΠΈ ΡΠ΅Π³ΡΠ»ΠΈΡΠΎΠ²ΠΊΠ΅ ΡΠ»Π΅Π΄ΡΠ΅Ρ ΠΏΡΠΈΠ΄Π΅ΡΠΆΠΈΠ²Π°ΡΡΡΡ ΡΠ΅ΠΊΠΎΠΌΠ΅Π½Π΄Π°ΡΠΈΠΉ Π·Π°Π²ΠΎΠ΄Π°-ΠΈΠ·Π³ΠΎΡΠΎΠ²ΠΈΡΠ΅Π»Ρ, Ρ. ΠΊ. ΡΡΠ΅Π·ΠΌΠ΅ΡΠ½ΠΎΠ΅ Π½Π°ΡΡΠΆΠ΅Π½ΠΈΠ΅ ΠΏΡΠΈΠ²ΠΎΠ΄ΠΈΡ ΠΊ ΠΏΡΠ΅ΠΆΠ΄Π΅Π²ΡΠ΅ΠΌΠ΅Π½Π½ΠΎΠΌΡ Π²ΡΡ ΠΎΠ΄Ρ ΠΈΠ· ΡΡΡΠΎΡ ΠΏΠΎΠ΄ΡΠΈΠΏΠ½ΠΈΠΊΠΎΠ²ΡΡ ΠΎΠΏΠΎΡ.
ΠΠΈΠΎΠ΄Π½ΡΠΉ Π²ΡΠΏΡΡΠΌΠΈΡΠ΅Π»ΡΠ½ΡΠΉ Π±Π»ΠΎΠΊ Π²ΡΠΏΠΎΠ»Π½Π΅Π½ ΡΡΠ΅ΠΌΠ½ΡΠΉ, ΡΡΠΎ ΡΠΏΡΠΎΡΠ°Π΅Ρ ΠΏΡΠΎΡΠ΅Π΄ΡΡΡ ΡΠ΅ΠΌΠΎΠ½ΡΠ° ΠΎΠ±ΠΎΡΡΠ΄ΠΎΠ²Π°Π½ΠΈΡ. Π£ΡΡΡΠΎΠΉΡΡΠ²ΠΎ Π²ΡΠΏΡΡΠΌΠ»Π΅Π½ΠΈΡ Π³Π΅ΡΠΌΠ΅ΡΠΈΡΠ½ΠΎ, Ρ. Π΅. ΠΎΠ±Π΅ΡΠΏΠ΅ΡΠ΅Π½ΠΎ ΡΠΎΡ ΡΠ°Π½Π΅Π½ΠΈΠ΅ ΡΠ°Π±ΠΎΡΠΎΡΠΏΠΎΡΠΎΠ±Π½ΠΎΡΡΠΈ ΠΏΡΠΈ ΠΏΠΎΠΏΠ°Π΄Π°Π½ΠΈΠΈ Π²ΠΎΠ΄Ρ. ΠΠΎΠΌΠΈΠ½Π°Π»ΡΠ½ΠΎΠ΅ Π½Π°ΠΏΡΡΠΆΠ΅Π½ΠΈΠ΅ Π½Π° Π²ΡΡ ΠΎΠ΄Π΅ ΡΠΎΡΡΠ°Π²Π»ΡΠ΅Ρ 14 Π, ΡΠΈΠ»Π° ΡΠΎΠΊΠ° Π½Π΅ ΠΏΡΠ΅Π²ΡΡΠ°Π΅Ρ 80-90 Π (Π½Π° ΠΌΠ°ΡΠΈΠ½Π°Ρ Ρ ΠΊΠΎΠ½Π΄ΠΈΡΠΈΠΎΠ½Π΅ΡΠΎΠΌ ΠΏΠ°ΡΠ°ΠΌΠ΅ΡΡ ΡΠ²Π΅Π»ΠΈΡΠ΅Π½ Π΄ΠΎ 110-120 Π).
Π ΠΎΡΠΎΡ ΡΡΡΠ°Π½ΠΎΠ²Π»Π΅Π½ Π½Π° 2 ΡΠ°ΡΠΈΠΊΠΎΠ²ΡΡ ΠΏΠΎΠ΄ΡΠΈΠΏΠ½ΠΈΠΊΠ°Ρ , Π²ΡΠ°ΡΠ°Π΅ΡΡΡ Π² ΠΏΡΠ°Π²ΡΡ ΡΡΠΎΡΠΎΠ½Ρ (Π΅ΡΠ»ΠΈ ΡΠΌΠΎΡΡΠ΅ΡΡ ΡΠΎ ΡΡΠΎΡΠΎΠ½Ρ ΠΏΡΠΈΠ²ΠΎΠ΄Π°). ΠΠ½Π΅ΡΠ½ΠΈΠΉ ΠΊΠΎΠΆΡΡ Π³Π΅Π½Π΅ΡΠ°ΡΠΎΡΠ° Π²ΡΠΏΠΎΠ»Π½Π΅Π½ ΠΈΠ· Π°Π»ΡΠΌΠΈΠ½ΠΈΠ΅Π²ΠΎΠ³ΠΎ ΡΠΏΠ»Π°Π²Π°, ΠΏΡΠ΅Π΄ΡΡΠΌΠΎΡΡΠ΅Π½ Π²Π΅Π½ΡΠΈΠ»ΡΡΠΎΡ Π΄Π»Ρ ΠΎΡ Π»Π°ΠΆΠ΄Π΅Π½ΠΈΡ.
ΠΠΈΠΎΠ΄Π½ΡΠΉ ΠΌΠΎΡΡ
ΠΠΎΠ»ΡΠΏΡΠΎΠ²ΠΎΠ΄Π½ΠΈΠΊΠΎΠ²ΡΠΉ Π΄ΠΈΠΎΠ΄Π½ΡΠΉ ΠΌΠΎΡΡ, ΡΡΡΠ°Π½ΠΎΠ²Π»Π΅Π½Π½ΡΠΉ Π½Π° Π²Π½Π΅ΡΠ½Π΅ΠΉ ΡΠ°ΡΡΠΈ Π·Π°Π΄Π½Π΅ΠΉ ΠΊΡΡΡΠΊΠΈ ΡΠ»Π΅ΠΊΡΡΠΎΠ³Π΅Π½Π΅ΡΠ°ΡΠΎΡΠ°, ΠΏΡΠ΅Π΄Π½Π°Π·Π½Π°ΡΠ΅Π½ Π΄Π»Ρ ΠΏΡΠ΅ΠΎΠ±ΡΠ°Π·ΠΎΠ²Π°Π½ΠΈΡ ΠΏΠ΅ΡΠ΅ΠΌΠ΅Π½Π½ΠΎΠ³ΠΎ ΡΠΎΠΊΠ° Π² ΠΏΠΎΡΡΠΎΡΠ½Π½ΡΠΉ. Π ΠΊΠΎΠ½ΡΡΡΡΠΊΡΠΈΠΈ ΡΠ·Π»Π° ΠΏΡΠΈΠΌΠ΅Π½Π΅Π½Ρ ΠΊΡΠ΅ΠΌΠ½ΠΈΠ΅Π²ΡΠ΅ Π΄ΠΈΠΎΠ΄Ρ, ΠΏΠΎΠ·Π²ΠΎΠ»ΡΡΡΠΈΠ΅ ΠΏΡΠΎΠ²ΠΎΠ΄ΠΈΡΡ Π½Π°ΠΏΡΡΠΆΠ΅Π½ΠΈΠ΅ ΡΠΎΠ»ΡΠΊΠΎ Π² ΠΎΠ΄Π½ΠΎΠΌ Π½Π°ΠΏΡΠ°Π²Π»Π΅Π½ΠΈΠΈ.
ΠΠ»Ρ ΠΏΡΠ΅Π΄ΠΎΡΠ²ΡΠ°ΡΠ΅Π½ΠΈΡ ΠΊΠΎΡΠΎΡΠΊΠΈΡ Π·Π°ΠΌΡΠΊΠ°Π½ΠΈΠΉ Π΄Π΅ΡΠ°Π»ΠΈ ΡΠ°ΡΠΏΠΎΠ»ΠΎΠΆΠ΅Π½Ρ Π² Π³Π΅ΡΠΌΠ΅ΡΠΈΡΠ½ΠΎΠΌ ΠΊΠΎΠΆΡΡ Π΅. ΠΡΠΈ ΡΠ°Π±ΠΎΡΠ΅ ΡΡΡΡΠΎΠΉΡΡΠ²ΠΎ ΠΎΡ Π»Π°ΠΆΠ΄Π°Π΅ΡΡΡ ΠΊΠΎΠ½Π²Π΅ΠΊΡΠΈΠΎΠ½Π½ΡΠΌ ΠΌΠ΅ΡΠΎΠ΄ΠΎΠΌ ΠΈ ΠΏΠΎΡΠΎΠΊΠΎΠΌ Π²ΠΎΠ·Π΄ΡΡ Π°, ΡΠΎΠ·Π΄Π°Π²Π°Π΅ΠΌΡΠΌ Π²Π΅Π½ΡΠΈΠ»ΡΡΠΎΡΠΎΠΌ, ΡΡΡΠ°Π½ΠΎΠ²Π»Π΅Π½Π½ΡΠΌ Π½Π° ΡΠΎΡΠΎΡΠ΅.
Π’ΡΠ΅Ρ ΡΡΠΎΠ²Π½Π΅Π²ΡΠΉ ΡΠ΅Π³ΡΠ»ΡΡΠΎΡ
Π Π·Π°Π²ΠΎΠ΄ΡΠΊΠΎΠΉ ΡΠ±ΠΎΡΠΊΠ΅ Π² ΠΊΠΎΠ½ΡΡΡΡΠΊΡΠΈΠΈ Π³Π΅Π½Π΅ΡΠ°ΡΠΎΡΠ° ΠΈΡΠΏΠΎΠ»ΡΠ·ΡΠ΅ΡΡΡ ΡΡΠ°Π½Π΄Π°ΡΡΠ½ΡΠΉ Π²ΡΠΏΡΡΠΌΠΈΡΠ΅Π»ΡΠ½ΡΠΉ Π±Π»ΠΎΠΊ, ΠΊΠΎΡΠΎΡΡΠΉ ΡΠ°Π±ΠΎΡΠ°Π΅Ρ Π±Π΅Π· ΡΡΠ΅ΡΠ° ΡΠ΅ΠΌΠΏΠ΅ΡΠ°ΡΡΡΡ ΠΎΠΊΡΡΠΆΠ°ΡΡΠ΅ΠΉ ΡΡΠ΅Π΄Ρ. Π ΡΠ΅Π·ΡΠ»ΡΡΠ°ΡΠ΅ Π½Π°Π±Π»ΡΠ΄Π°Π΅ΡΡΡ ΠΏΡΠΎΡΠ°Π΄ΠΊΠ° Π½Π°ΠΏΡΡΠΆΠ΅Π½ΠΈΡ ΠΈ Π½Π΅ΠΏΠΎΠ»Π½ΠΎΡΠ΅Π½Π½Π°Ρ Π·Π°ΡΡΠ΄ΠΊΠ° ΠΠΠ.
ΠΠ»Ρ ΠΏΠΎΠ²ΡΡΠ΅Π½ΠΈΡ ΡΠ°Π±ΠΎΡΠΈΡ ΠΏΠ°ΡΠ°ΠΌΠ΅ΡΡΠΎΠ² ΡΠ»Π΅ΠΊΡΡΠΎΠ³Π΅Π½Π΅ΡΠ°ΡΠΎΡΠ° ΠΏΡΠΈΠΌΠ΅Π½ΡΠ΅ΡΡΡ ΠΌΠΎΠ΄Π΅ΡΠ½ΠΈΠ·ΠΈΡΠΎΠ²Π°Π½Π½ΡΠΉ 3-ΡΡΠΎΠ²Π½Π΅Π²ΡΠΉ ΡΠ΅Π³ΡΠ»ΡΡΠΎΡ. Π£ΡΡΡΠΎΠΉΡΡΠ²ΠΎ Π°Π²ΡΠΎΠΌΠ°ΡΠΈΡΠ΅ΡΠΊΠΈ ΠΊΠΎΡΡΠ΅ΠΊΡΠΈΡΡΠ΅Ρ ΠΏΠ°ΡΠ°ΠΌΠ΅ΡΡΡ ΡΠΎΠΊΠ° Π² Π²ΡΡ ΠΎΠ΄Π½ΠΎΠΉ ΡΠ΅ΠΏΠΈ Π³Π΅Π½Π΅ΡΠ°ΡΠΎΡΠ°, ΠΎΡΠΈΠ΅Π½ΡΠΈΡΡΡΡΡ Π½Π° ΡΠ΅ΠΌΠΏΠ΅ΡΠ°ΡΡΡΡ Π²ΠΎΠ·Π΄ΡΡ Π°. Π ΠΊΠΎΠ½ΡΡΡΡΠΊΡΠΈΠΈ ΠΏΡΠ΅Π΄ΡΡΠΌΠΎΡΡΠ΅Π½ ΠΌΠ΅Ρ Π°Π½ΠΈΡΠ΅ΡΠΊΠΈΠΉ ΡΡΠΌΠ±Π»Π΅Ρ Π΄Π»Ρ ΠΏΠ΅ΡΠ΅ΠΊΠ»ΡΡΠ΅Π½ΠΈΡ Π² ΡΠ΅ΠΆΠΈΠΌ Π·ΠΈΠΌΠ½Π΅ΠΉ ΡΠ°Π±ΠΎΡΡ.
ΠΠ²ΡΠΎΠΌΠΎΠ±ΠΈΠ»ΠΈ Patriot Π½Π΅ ΠΎΠ±Π΅ΡΠΏΠ΅ΡΠΈΠ²Π°ΡΡ Π·Π°ΡΡΠ΄ΠΊΡ Π±Π°ΡΠ°ΡΠ΅ΠΈ ΠΈΠ·-Π·Π° ΡΠ½ΠΈΠΆΠ΅Π½ΠΈΡ ΡΠ°ΡΡΠΎΡΡ Π²ΡΠ°ΡΠ΅Π½ΠΈΡ ΡΠΎΡΠΎΡΠ° Π³Π΅Π½Π΅ΡΠ°ΡΠΎΡΠ° ΠΏΡΠΈ Π΄Π²ΠΈΠΆΠ΅Π½ΠΈΠΈ ΠΏΠΎ Π±Π΅Π·Π΄ΠΎΡΠΎΠΆΡΡ (ΠΏΡΠΈ ΠΏΠΎΠ΄Π°ΡΠ΅ Π΄ΠΎΠΏΠΎΠ»Π½ΠΈΡΠ΅Π»ΡΠ½ΠΎΠΉ Π½Π°Π³ΡΡΠ·ΠΊΠΈ Π½Π° ΡΠ»Π΅ΠΊΡΡΠΈΡΠ΅ΡΠΊΠΈΠ΅ ΡΠ΅ΠΏΠΈ).
Π‘ΠΈΡΡΠ°ΡΠΈΡ ΠΈΡΠΏΡΠ°Π²Π»ΡΡΡ Π·Π°ΠΌΠ΅Π½ΠΎΠΉ ΡΠΊΠΈΠ²Π° (Π΄Π»Ρ ΡΠ²Π΅Π»ΠΈΡΠ΅Π½ΠΈΡ ΡΠΈΡΠ»Π° ΠΎΠ±ΠΎΡΠΎΡΠΎΠ² ΡΠΎΡΠΎΡΠ°) ΠΈΠ»ΠΈ ΡΡΡΠ°Π½ΠΎΠ²ΠΊΠΎΠΉ Π±ΠΎΠ»Π΅Π΅ ΠΌΠΎΡΠ½ΠΎΠ³ΠΎ Π³Π΅Π½Π΅ΡΠ°ΡΠΎΡΠ°, ΠΏΡΠΎΠΈΠ·Π²ΠΎΠ΄ΠΈΠΌΠΎΠ³ΠΎ Π°Π»ΡΡΠ΅ΡΠ½Π°ΡΠΈΠ²Π½ΡΠΌΠΈ ΠΏΠΎΡΡΠ°Π²ΡΠΈΠΊΠ°ΠΌΠΈ. ΠΡΠΈΠΌΠ΅Π½Π΅Π½ΠΈΠ΅ 3-ΡΡΠΎΠ²Π½Π΅Π²ΠΎΠ³ΠΎ ΡΠ΅Π³ΡΠ»ΡΡΠΎΡΠ° ΠΏΠΎΠ·Π²ΠΎΠ»ΡΠ΅Ρ ΡΠ»ΡΡΡΠΈΡΡ ΡΠ°Π±ΠΎΡΡ ΡΠ»Π΅ΠΊΡΡΠΎΠ³Π΅Π½Π΅ΡΠ°ΡΠΎΡΠ°, ΠΌΠΎΠ½ΡΠ°ΠΆ Π΄ΠΎΠΏΠΎΠ»Π½ΠΈΡΠ΅Π»ΡΠ½ΠΎΠ³ΠΎ ΡΡΡΡΠΎΠΉΡΡΠ²Π° Π²ΡΠΏΠΎΠ»Π½ΡΠ΅ΡΡΡ ΡΠ°ΠΌΠΎΡΡΠΎΡΡΠ΅Π»ΡΠ½ΠΎ.
Π‘Π½ΡΡΠΈΠ΅ Π³Π΅Π½Π΅ΡΠ°ΡΠΎΡΠ°
ΠΠ»Π³ΠΎΡΠΈΡΠΌ ΡΠ½ΡΡΠΈΡ Π³Π΅Π½Π΅ΡΠ°ΡΠΎΡΠ° Ρ Π°Π²ΡΠΎΠΌΠΎΠ±ΠΈΠ»Π΅ΠΉ ΠΠ°ΡΡΠΈΠΎΡ Ρ Π±Π΅Π½Π·ΠΈΠ½ΠΎΠ²ΡΠΌ Π΄Π²ΠΈΠ³Π°ΡΠ΅Π»Π΅ΠΌ ΠΠΠ 409:
- ΠΡΠΊΠ»ΡΡΠΈΡΡ ΠΎΡΡΠΈΡΠ°ΡΠ΅Π»ΡΠ½ΡΠΉ ΠΏΡΠΎΠ²ΠΎΠ΄ ΠΎΡ Π°ΠΊΠΊΡΠΌΡΠ»ΡΡΠΎΡΠ°.
- ΠΡΡΠΎΠ΅Π΄ΠΈΠ½ΠΈΡΡ ΡΡΠ΅ΠΊΠ΅Ρ Ρ ΠΊΠ°Π±Π΅Π»ΡΠΌΠΈ, ΠΏΠΎΠ΄ΡΠΎΠ΅Π΄ΠΈΠ½Π΅Π½Π½ΡΠΉ ΠΊ ΠΎΠ±ΠΌΠΎΡΠΊΠ°ΠΌ Π²ΠΎΠ·Π±ΡΠΆΠ΄Π΅Π½ΠΈΡ.
- ΠΡΠΊΡΡΡΠΈΡΡ Π³Π°ΠΉΠΊΡ, ΡΠΈΠΊΡΠΈΡΡΡΡΡΡ ΠΏΡΠΎΠ²ΠΎΠ΄ ΠΊ ΠΏΠΎΠ»ΠΎΠΆΠΈΡΠ΅Π»ΡΠ½ΠΎΠΉ ΠΊΠ»Π΅ΠΌΠΌΠ΅ ΡΠ»Π΅ΠΊΡΡΠΎΠ³Π΅Π½Π΅ΡΠ°ΡΠΎΡΠ°.
- ΠΡΠ»Π°Π±ΠΈΡΡ Π½Π°ΡΡΠΆΠ½ΠΎΠΉ ΡΠΎΠ»ΠΈΠΊ, ΠΏΡΠΎΠ²Π΅ΡΠ½ΡΠ² Π±ΠΎΠ»Ρ ΠΊΡΠ΅ΠΏΠ»Π΅Π½ΠΈΡ ΡΠΎΠ»ΠΈΠΊΠ°, Π° Π·Π°ΡΠ΅ΠΌ Π²ΡΠ°ΡΠ°ΡΡ Π²ΠΈΠ½Ρ, ΡΠΌΠ΅Π½ΡΡΠ°ΡΡΠΈΠΉ Π½Π°ΡΡΠΆΠ΅Π½ΠΈΠ΅ ΡΠ΅ΠΌΠ΅Π½Π½ΠΎΠ³ΠΎ ΠΏΡΠΈΠ²ΠΎΠ΄Π°.
- Π£Π΄Π°Π»ΠΈΡΡ ΡΠ΅ΠΌΠ΅Π½Ρ ΡΠΎ ΡΠΊΠΈΠ²ΠΎΠ², Π° Π·Π°ΡΠ΅ΠΌ ΠΎΡΠΊΡΡΡΠΈΡΡ ΠΊΠΎΠ½ΡΡΡΡΠΈΠΉ Π±ΠΎΠ»Ρ ΠΊΠΎΡΠΏΡΡΠ° Π³Π΅Π½Π΅ΡΠ°ΡΠΎΡΠ°.
- ΠΡΠΊΡΡΡΠΈΡΡ Π³Π°ΠΉΠΊΡ, ΠΏΡΠ΅Π΄Π½Π°Π·Π½Π°ΡΠ΅Π½Π½ΡΡ Π΄Π»Ρ ΡΠΈΠΊΡΠ°ΡΠΈΠΈ Π²Π΅ΡΡ Π½Π΅ΠΉ ΡΠ°ΡΡΠΈ ΡΡΡΡΠΎΠΉΡΡΠ²Π° ΠΊ ΠΏΠ΅ΡΠ΅Ρ ΠΎΠ΄Π½ΠΎΠΌΡ ΠΊΡΠΎΠ½ΡΡΠ΅ΠΉΠ½Ρ.
- ΠΠΎ Π°Π½Π°Π»ΠΎΠ³ΠΈΠΈ ΠΎΡΠΊΡΡΡΠΈΠ²Π°Π΅ΡΡΡ Π½ΠΈΠΆΠ½ΡΡ ΡΠΎΡΠΊΠ° ΠΊΡΠ΅ΠΏΠ»Π΅Π½ΠΈΡ, ΡΠΈΠΊΡΠΈΡΡΡΡΠΈΠΉ Π±ΠΎΠ»Ρ ΠΈΠ·Π²Π»Π΅ΠΊΠ°Π΅ΡΡΡ ΠΈΠ· ΠΎΡΠ²Π΅ΡΡΡΠΈΡ.
- ΠΡΡΠΎΠ΅Π΄ΠΈΠ½ΠΈΡΡ ΠΊΡΠΎΠ½ΡΡΠ΅ΠΉΠ½ ΠΎΡ Π±Π»ΠΎΠΊΠ° ΡΠΈΠ»ΠΈΠ½Π΄ΡΠΎΠ² (ΠΊΡΠ΅ΠΏΠΈΡΡΡ 2 Π³Π°ΠΉΠΊΠ°ΠΌΠΈ) ΠΈ Π΄Π΅ΠΌΠΎΠ½ΡΠΈΡΠΎΠ²Π°ΡΡ Π³Π΅Π½Π΅ΡΠ°ΡΠΎΡ Π΄Π»Ρ ΡΠ΅ΠΌΠΎΠ½ΡΠ° ΠΈΠ»ΠΈ ΠΎΠ±ΡΠ»ΡΠΆΠΈΠ²Π°Π½ΠΈΡ.
ΠΠ° Π°Π²ΡΠΎΠΌΠΎΠ±ΠΈΠ»ΡΡ Ρ Π΄ΠΈΠ·Π΅Π»ΡΠ½ΡΠΌ Π΄Π²ΠΈΠ³Π°ΡΠ΅Π»Π΅ΠΌ 4CT90-1 (ΠΠ½Π΄ΠΎΡΠΈΡ) Π΄Π»Ρ ΠΏΡΠΈΠ²ΠΎΠ΄Π° Π³Π΅Π½Π΅ΡΠ°ΡΠΎΡΠ° ΠΈΡΠΏΠΎΠ»ΡΠ·ΡΠ΅ΡΡΡ Π΅Π΄ΠΈΠ½ΡΠΉ ΡΠ΅ΠΌΠ΅Π½Ρ, Π²ΡΠ°ΡΠ°ΡΡΠΈΠΉ ΡΠΊΠΈΠ² Π²Π΅Π½ΡΠΈΠ»ΡΡΠΎΡΠ°, ΡΠΎΠ΅Π΄ΠΈΠ½Π΅Π½Π½ΡΠΉ Ρ ΡΠΎΡΠΎΡΠΎΠΌ Π²ΠΎΠ΄ΡΠ½ΠΎΠΉ ΠΏΠΎΠΌΠΏΡ. ΠΠ΅ΡΠ΅Π΄ Π½Π°ΡΠ°Π»ΠΎΠΌ Π΄Π΅ΠΌΠΎΠ½ΡΠ°ΠΆΠ° ΡΠ»Π΅ΠΊΡΡΠΎΠ³Π΅Π½Π΅ΡΠ°ΡΠΎΡΠ° ΠΏΠΎΡΡΠ΅Π±ΡΠ΅ΡΡΡ ΡΠ½ΡΡΡ ΠΊΡΡΠ»ΡΡΠ°ΡΠΊΡ, ΠΏΡΠ΅ΠΏΡΡΡΡΠ²ΡΡΡΡΡ ΡΠ΄Π°Π»Π΅Π½ΠΈΡ ΡΠ΅ΠΌΠ½Ρ ΠΈ ΠΏΠ΅ΡΠ΅ΠΊΡΡΠ²Π°ΡΡΡΡ Π΄ΠΎΡΡΡΠΏ ΠΊ Π±ΠΎΠ»ΡΠ°ΠΌ.
ΠΠΎΠΏΠΎΠ»Π½ΠΈΡΠ΅Π»ΡΠ½ΠΎ ΡΠ½ΠΈΠΌΠ°ΡΡΡΡ Π²ΠΎΠ·Π΄ΡΡΠ½ΡΠ΅ ΠΏΠ°ΡΡΡΠ±ΠΊΠΈ, Π·Π°ΠΊΡΡΠ²Π°ΡΡΠΈΠ΅ Π΄ΠΎΡΡΡΠΏ ΠΊ Π³Π΅Π½Π΅ΡΠ°ΡΠΎΡΡ. ΠΠΎΡΠΏΡΡ Π³Π΅Π½Π΅ΡΠ°ΡΠΎΡΠ° ΠΈΡΠΏΠΎΠ»ΡΠ·ΡΠ΅ΡΡΡ Π΄Π»Ρ Π½Π°ΡΡΠΆΠ΅Π½ΠΈΡ ΡΠ΅ΠΌΠ½Ρ, ΡΠ΅Π³ΡΠ»ΠΈΡΠΎΠ²ΠΎΡΠ½ΡΠΉ Π±ΠΎΠ»Ρ ΡΠ°ΡΠΏΠΎΠ»ΠΎΠΆΠ΅Π½ ΡΠ²Π΅ΡΡ Ρ, ΡΠ½ΠΈΠ·Ρ ΡΠΌΠΎΠ½ΡΠΈΡΠΎΠ²Π°Π½Π° Π΄ΠΎΠΏΠΎΠ»Π½ΠΈΡΠ΅Π»ΡΠ½Π°Ρ ΠΎΠΏΠΎΡΠ°.
Π£ΡΡΠ°Π½ΠΎΠ²ΠΊΠ° ΡΡΠ΅Ρ ΡΡΠΎΠ²Π½Π΅Π²ΠΎΠ³ΠΎ ΡΠ΅Π³ΡΠ»ΡΡΠΎΡΠ°
ΠΠ»Π³ΠΎΡΠΈΡΠΌ ΡΡΡΠ°Π½ΠΎΠ²ΠΊΠΈ ΠΎΠ±ΠΎΡΡΠ΄ΠΎΠ²Π°Π½ΠΈΡ Π½Π° Π±Π΅Π½Π·ΠΈΠ½ΠΎΠ²ΡΠ΅ ΠΈ Π΄ΠΈΠ·Π΅Π»ΡΠ½ΡΠ΅ ΠΌΠΎΡΠΎΡΡ Π£ΠΠ ΠΠ°ΡΡΠΈΠΎΡ:
- ΠΠ΅ΠΌΠΎΠ½ΡΠΈΡΠΎΠ²Π°ΡΡ Π³Π΅Π½Π΅ΡΠ°ΡΠΎΡ, Π° Π·Π°ΡΠ΅ΠΌ ΡΠ½ΡΡΡ Π·Π°ΡΠΈΡΠ½ΡΠΉ ΠΊΠΎΠΆΡΡ , ΡΠ°ΡΠΏΠΎΠ»ΠΎΠΆΠ΅Π½Π½ΡΠΉ Π½Π° Π·Π°Π΄Π½Π΅ΠΉ ΠΊΡΡΡΠΊΠ΅.
- ΠΡΡΠΎΠ΅Π΄ΠΈΠ½ΠΈΡΡ ΡΡΠ°ΡΠ½ΡΠΉ ΡΠ΅Π³ΡΠ»ΡΡΠΎΡ Π½Π°ΠΏΡΡΠΆΠ΅Π½ΠΈΡ, ΠΎΡΠΌΠΎΡΡΠ΅ΡΡ ΡΠΎΡΡΠΎΡΠ½ΠΈΠ΅ ΠΊΠΎΠ»Π»Π΅ΠΊΡΠΎΡΠ½ΡΡ ΠΏΠ»Π°ΡΡΠΈΠ½ Π½Π° ΡΠΎΡΠΎΡΠ΅ Π³Π΅Π½Π΅ΡΠ°ΡΠΎΡΠ°.
- Π£ΡΡΠ°Π½ΠΎΠ²ΠΈΡΡ Π½Π° ΠΌΠ΅ΡΡΠΎ ΠΌΠΎΠ΄Π΅ΡΠ½ΠΈΠ·ΠΈΡΠΎΠ²Π°Π½Π½ΡΠΉ ΡΠ·Π΅Π», ΠΊΠΎΡΠΎΡΡΠΉ ΠΊΡΠ΅ΠΏΠΈΡΡΡ ΠΈ ΠΏΠΎΠ΄ΡΠΎΠ΅Π΄ΠΈΠ½ΡΠ΅ΡΡΡ ΡΡΠ°ΡΠ½ΡΠΌΠΈ Π³Π°ΠΉΠΊΠ°ΠΌΠΈ ΠΈ ΠΏΡΠΎΠ²ΠΎΠ΄Π°ΠΌΠΈ.
- ΠΡΠ²Π΅ΡΡΠΈ Π΄ΠΎΠΏΠΎΠ»Π½ΠΈΡΠ΅Π»ΡΠ½ΡΠΉ ΠΊΠ°Π±Π΅Π»Ρ Ρ Π³ΠΎΡΡΠΈΡΠΎΠ²Π°Π½Π½ΠΎΠΉ Π·Π°ΡΠΈΡΠΎΠΉ ΡΠ΅ΡΠ΅Π· Π΄ΠΎΠΏΠΎΠ»Π½ΠΈΡΠ΅Π»ΡΠ½ΠΎΠ΅ ΠΎΡΠ²Π΅ΡΡΡΠΈΠ΅ Π² Π·Π°ΡΠΈΡΠ½ΠΎΠΉ ΠΊΡΡΡΠΊΠ΅.
- Π£ΡΡΠ°Π½ΠΎΠ²ΠΈΡΡ ΠΊΠΎΠ½ΡΡΠΎΠ»Π»Π΅Ρ ΡΠΏΡΠ°Π²Π»Π΅Π½ΠΈΡ Π½Π° ΡΡΠ΅Π½ΠΊΠ΅ ΠΌΠΎΡΠΎΡΠ½ΠΎΠ³ΠΎ ΡΠΈΡΠ°. ΠΠΊΠ»ΡΡΠΈΡΡ ΡΠΎΠΎΡΠ²Π΅ΡΡΡΠ²ΡΡΡΠΈΠΉ ΡΡΠ»ΠΎΠ²ΠΈΡΠΌ ΡΠΊΡΠΏΠ»ΡΠ°ΡΠ°ΡΠΈΠΈ ΡΠ΅ΠΆΠΈΠΌ ΡΠ°Π±ΠΎΡΡ.
- Π£ΡΡΠ°Π½ΠΎΠ²ΠΈΡΡ Π½Π° ΡΡΠ°ΡΠ½ΠΎΠ΅ ΠΌΠ΅ΡΡΠΎ Π³Π΅Π½Π΅ΡΠ°ΡΠΎΡ.
Π‘Π»Π΅Π΄ΡΠ΅Ρ ΡΡΠΈΡΡΠ²Π°ΡΡ, ΡΡΠΎ ΠΏΡΠΈΠΌΠ΅Π½Π΅Π½ΠΈΠ΅ 3-ΡΡΠΎΠ²Π½Π΅Π²ΠΎΠ³ΠΎ ΡΠ΅Π³ΡΠ»ΡΡΠΎΡΠ° Π½Π΅ ΡΠ²Π»ΡΠ΅ΡΡΡ ΠΏΠ°Π½Π°ΡΠ΅Π΅ΠΉ. ΠΠ΅ ΡΠ΅ΠΊΠΎΠΌΠ΅Π½Π΄ΡΠ΅ΡΡΡ ΠΏΠΎΠ΄ΠΊΠ»ΡΡΠ°ΡΡ Π΄ΠΎΠΏΠΎΠ»Π½ΠΈΡΠ΅Π»ΡΠ½ΡΠ΅ ΡΠ»Π΅ΠΊΡΡΠΈΡΠ΅ΡΠΊΠΈΠ΅ ΠΏΡΠΈΠ±ΠΎΡΡ ΠΊ Π°Π²ΡΠΎΠΌΠΎΠ±ΠΈΠ»Ρ Ρ ΠΌΠΎΡΠΎΡΠΎΠΌ, ΡΠ°Π±ΠΎΡΠ°ΡΡΠΈΠΌ Π½Π° Ρ ΠΎΠ»ΠΎΡΡΡΡ ΠΎΠ±ΠΎΡΠΎΡΠ°Ρ .
ΠΠ»Ρ ΠΏΠΈΡΠ°Π½ΠΈΡ Π²Π½Π΅ΡΠ½Π΅Π³ΠΎ ΠΎΠ±ΠΎΡΡΠ΄ΠΎΠ²Π°Π½ΠΈΡ ΡΠ΅ΠΊΠΎΠΌΠ΅Π½Π΄ΡΠ΅ΡΡΡ ΠΈΡΠΏΠΎΠ»ΡΠ·ΠΎΠ²Π°ΡΡ ΠΏΠΎΡΡΠ°ΡΠΈΠ²Π½ΡΠ΅ Π±Π΅Π½Π·ΠΎΠ³Π΅Π½Π΅ΡΠ°ΡΠΎΡΡ, ΠΎΡΠ½Π°ΡΠ΅Π½Π½ΡΠ΅ Π²ΡΠΏΡΡΠΌΠΈΡΠ΅Π»ΡΠ½ΡΠΌΠΈ Π±Π»ΠΎΠΊΠ°ΠΌΠΈ.
Π‘Π½ΡΡΠΈΠ΅ Π³Π΅Π½Π΅ΡΠ°ΡΠΎΡΠ°
ΠΠ»Π³ΠΎΡΠΈΡΠΌ ΡΠ½ΡΡΠΈΡ Π³Π΅Π½Π΅ΡΠ°ΡΠΎΡΠ° Ρ Π°Π²ΡΠΎΠΌΠΎΠ±ΠΈΠ»Π΅ΠΉ ΠΠ°ΡΡΠΈΠΎΡ Ρ Π±Π΅Π½Π·ΠΈΠ½ΠΎΠ²ΡΠΌ Π΄Π²ΠΈΠ³Π°ΡΠ΅Π»Π΅ΠΌ ΠΠΠ 409:
- ΠΡΠΊΠ»ΡΡΠΈΡΡ ΠΎΡΡΠΈΡΠ°ΡΠ΅Π»ΡΠ½ΡΠΉ ΠΏΡΠΎΠ²ΠΎΠ΄ ΠΎΡ Π°ΠΊΠΊΡΠΌΡΠ»ΡΡΠΎΡΠ°.
- ΠΡΡΠΎΠ΅Π΄ΠΈΠ½ΠΈΡΡ ΡΡΠ΅ΠΊΠ΅Ρ Ρ ΠΊΠ°Π±Π΅Π»ΡΠΌΠΈ, ΠΏΠΎΠ΄ΡΠΎΠ΅Π΄ΠΈΠ½Π΅Π½Π½ΡΠΉ ΠΊ ΠΎΠ±ΠΌΠΎΡΠΊΠ°ΠΌ Π²ΠΎΠ·Π±ΡΠΆΠ΄Π΅Π½ΠΈΡ.
- ΠΡΠΊΡΡΡΠΈΡΡ Π³Π°ΠΉΠΊΡ, ΡΠΈΠΊΡΠΈΡΡΡΡΡΡ ΠΏΡΠΎΠ²ΠΎΠ΄ ΠΊ ΠΏΠΎΠ»ΠΎΠΆΠΈΡΠ΅Π»ΡΠ½ΠΎΠΉ ΠΊΠ»Π΅ΠΌΠΌΠ΅ ΡΠ»Π΅ΠΊΡΡΠΎΠ³Π΅Π½Π΅ΡΠ°ΡΠΎΡΠ°.
- ΠΡΠ»Π°Π±ΠΈΡΡ Π½Π°ΡΡΠΆΠ½ΠΎΠΉ ΡΠΎΠ»ΠΈΠΊ, ΠΏΡΠΎΠ²Π΅ΡΠ½ΡΠ² Π±ΠΎΠ»Ρ ΠΊΡΠ΅ΠΏΠ»Π΅Π½ΠΈΡ ΡΠΎΠ»ΠΈΠΊΠ°, Π° Π·Π°ΡΠ΅ΠΌ Π²ΡΠ°ΡΠ°ΡΡ Π²ΠΈΠ½Ρ, ΡΠΌΠ΅Π½ΡΡΠ°ΡΡΠΈΠΉ Π½Π°ΡΡΠΆΠ΅Π½ΠΈΠ΅ ΡΠ΅ΠΌΠ΅Π½Π½ΠΎΠ³ΠΎ ΠΏΡΠΈΠ²ΠΎΠ΄Π°.
- Π£Π΄Π°Π»ΠΈΡΡ ΡΠ΅ΠΌΠ΅Π½Ρ ΡΠΎ ΡΠΊΠΈΠ²ΠΎΠ², Π° Π·Π°ΡΠ΅ΠΌ ΠΎΡΠΊΡΡΡΠΈΡΡ ΠΊΠΎΠ½ΡΡΡΡΠΈΠΉ Π±ΠΎΠ»Ρ ΠΊΠΎΡΠΏΡΡΠ° Π³Π΅Π½Π΅ΡΠ°ΡΠΎΡΠ°.
- ΠΡΠΊΡΡΡΠΈΡΡ Π³Π°ΠΉΠΊΡ, ΠΏΡΠ΅Π΄Π½Π°Π·Π½Π°ΡΠ΅Π½Π½ΡΡ Π΄Π»Ρ ΡΠΈΠΊΡΠ°ΡΠΈΠΈ Π²Π΅ΡΡ Π½Π΅ΠΉ ΡΠ°ΡΡΠΈ ΡΡΡΡΠΎΠΉΡΡΠ²Π° ΠΊ ΠΏΠ΅ΡΠ΅Ρ ΠΎΠ΄Π½ΠΎΠΌΡ ΠΊΡΠΎΠ½ΡΡΠ΅ΠΉΠ½Ρ.
- ΠΠΎ Π°Π½Π°Π»ΠΎΠ³ΠΈΠΈ ΠΎΡΠΊΡΡΡΠΈΠ²Π°Π΅ΡΡΡ Π½ΠΈΠΆΠ½ΡΡ ΡΠΎΡΠΊΠ° ΠΊΡΠ΅ΠΏΠ»Π΅Π½ΠΈΡ, ΡΠΈΠΊΡΠΈΡΡΡΡΠΈΠΉ Π±ΠΎΠ»Ρ ΠΈΠ·Π²Π»Π΅ΠΊΠ°Π΅ΡΡΡ ΠΈΠ· ΠΎΡΠ²Π΅ΡΡΡΠΈΡ.
- ΠΡΡΠΎΠ΅Π΄ΠΈΠ½ΠΈΡΡ ΠΊΡΠΎΠ½ΡΡΠ΅ΠΉΠ½ ΠΎΡ Π±Π»ΠΎΠΊΠ° ΡΠΈΠ»ΠΈΠ½Π΄ΡΠΎΠ² (ΠΊΡΠ΅ΠΏΠΈΡΡΡ 2 Π³Π°ΠΉΠΊΠ°ΠΌΠΈ) ΠΈ Π΄Π΅ΠΌΠΎΠ½ΡΠΈΡΠΎΠ²Π°ΡΡ Π³Π΅Π½Π΅ΡΠ°ΡΠΎΡ Π΄Π»Ρ ΡΠ΅ΠΌΠΎΠ½ΡΠ° ΠΈΠ»ΠΈ ΠΎΠ±ΡΠ»ΡΠΆΠΈΠ²Π°Π½ΠΈΡ.
ΠΠ° Π°Π²ΡΠΎΠΌΠΎΠ±ΠΈΠ»ΡΡ Ρ Π΄ΠΈΠ·Π΅Π»ΡΠ½ΡΠΌ Π΄Π²ΠΈΠ³Π°ΡΠ΅Π»Π΅ΠΌ 4CT90-1 (ΠΠ½Π΄ΠΎΡΠΈΡ) Π΄Π»Ρ ΠΏΡΠΈΠ²ΠΎΠ΄Π° Π³Π΅Π½Π΅ΡΠ°ΡΠΎΡΠ° ΠΈΡΠΏΠΎΠ»ΡΠ·ΡΠ΅ΡΡΡ Π΅Π΄ΠΈΠ½ΡΠΉ ΡΠ΅ΠΌΠ΅Π½Ρ, Π²ΡΠ°ΡΠ°ΡΡΠΈΠΉ ΡΠΊΠΈΠ² Π²Π΅Π½ΡΠΈΠ»ΡΡΠΎΡΠ°, ΡΠΎΠ΅Π΄ΠΈΠ½Π΅Π½Π½ΡΠΉ Ρ ΡΠΎΡΠΎΡΠΎΠΌ Π²ΠΎΠ΄ΡΠ½ΠΎΠΉ ΠΏΠΎΠΌΠΏΡ. ΠΠ΅ΡΠ΅Π΄ Π½Π°ΡΠ°Π»ΠΎΠΌ Π΄Π΅ΠΌΠΎΠ½ΡΠ°ΠΆΠ° ΡΠ»Π΅ΠΊΡΡΠΎΠ³Π΅Π½Π΅ΡΠ°ΡΠΎΡΠ° ΠΏΠΎΡΡΠ΅Π±ΡΠ΅ΡΡΡ ΡΠ½ΡΡΡ ΠΊΡΡΠ»ΡΡΠ°ΡΠΊΡ, ΠΏΡΠ΅ΠΏΡΡΡΡΠ²ΡΡΡΡΡ ΡΠ΄Π°Π»Π΅Π½ΠΈΡ ΡΠ΅ΠΌΠ½Ρ ΠΈ ΠΏΠ΅ΡΠ΅ΠΊΡΡΠ²Π°ΡΡΡΡ Π΄ΠΎΡΡΡΠΏ ΠΊ Π±ΠΎΠ»ΡΠ°ΠΌ.
ΠΠΎΠΏΠΎΠ»Π½ΠΈΡΠ΅Π»ΡΠ½ΠΎ ΡΠ½ΠΈΠΌΠ°ΡΡΡΡ Π²ΠΎΠ·Π΄ΡΡΠ½ΡΠ΅ ΠΏΠ°ΡΡΡΠ±ΠΊΠΈ, Π·Π°ΠΊΡΡΠ²Π°ΡΡΠΈΠ΅ Π΄ΠΎΡΡΡΠΏ ΠΊ Π³Π΅Π½Π΅ΡΠ°ΡΠΎΡΡ. ΠΠΎΡΠΏΡΡ Π³Π΅Π½Π΅ΡΠ°ΡΠΎΡΠ° ΠΈΡΠΏΠΎΠ»ΡΠ·ΡΠ΅ΡΡΡ Π΄Π»Ρ Π½Π°ΡΡΠΆΠ΅Π½ΠΈΡ ΡΠ΅ΠΌΠ½Ρ, ΡΠ΅Π³ΡΠ»ΠΈΡΠΎΠ²ΠΎΡΠ½ΡΠΉ Π±ΠΎΠ»Ρ ΡΠ°ΡΠΏΠΎΠ»ΠΎΠΆΠ΅Π½ ΡΠ²Π΅ΡΡ Ρ, ΡΠ½ΠΈΠ·Ρ ΡΠΌΠΎΠ½ΡΠΈΡΠΎΠ²Π°Π½Π° Π΄ΠΎΠΏΠΎΠ»Π½ΠΈΡΠ΅Π»ΡΠ½Π°Ρ ΠΎΠΏΠΎΡΠ°.
Π£ΡΡΠ°Π½ΠΎΠ²ΠΊΠ° ΡΡΠ΅Ρ ΡΡΠΎΠ²Π½Π΅Π²ΠΎΠ³ΠΎ ΡΠ΅Π³ΡΠ»ΡΡΠΎΡΠ°
ΠΠ»Π³ΠΎΡΠΈΡΠΌ ΡΡΡΠ°Π½ΠΎΠ²ΠΊΠΈ ΠΎΠ±ΠΎΡΡΠ΄ΠΎΠ²Π°Π½ΠΈΡ Π½Π° Π±Π΅Π½Π·ΠΈΠ½ΠΎΠ²ΡΠ΅ ΠΈ Π΄ΠΈΠ·Π΅Π»ΡΠ½ΡΠ΅ ΠΌΠΎΡΠΎΡΡ Π£ΠΠ ΠΠ°ΡΡΠΈΠΎΡ:
- ΠΠ΅ΠΌΠΎΠ½ΡΠΈΡΠΎΠ²Π°ΡΡ Π³Π΅Π½Π΅ΡΠ°ΡΠΎΡ, Π° Π·Π°ΡΠ΅ΠΌ ΡΠ½ΡΡΡ Π·Π°ΡΠΈΡΠ½ΡΠΉ ΠΊΠΎΠΆΡΡ , ΡΠ°ΡΠΏΠΎΠ»ΠΎΠΆΠ΅Π½Π½ΡΠΉ Π½Π° Π·Π°Π΄Π½Π΅ΠΉ ΠΊΡΡΡΠΊΠ΅.
- ΠΡΡΠΎΠ΅Π΄ΠΈΠ½ΠΈΡΡ ΡΡΠ°ΡΠ½ΡΠΉ ΡΠ΅Π³ΡΠ»ΡΡΠΎΡ Π½Π°ΠΏΡΡΠΆΠ΅Π½ΠΈΡ, ΠΎΡΠΌΠΎΡΡΠ΅ΡΡ ΡΠΎΡΡΠΎΡΠ½ΠΈΠ΅ ΠΊΠΎΠ»Π»Π΅ΠΊΡΠΎΡΠ½ΡΡ ΠΏΠ»Π°ΡΡΠΈΠ½ Π½Π° ΡΠΎΡΠΎΡΠ΅ Π³Π΅Π½Π΅ΡΠ°ΡΠΎΡΠ°.
- Π£ΡΡΠ°Π½ΠΎΠ²ΠΈΡΡ Π½Π° ΠΌΠ΅ΡΡΠΎ ΠΌΠΎΠ΄Π΅ΡΠ½ΠΈΠ·ΠΈΡΠΎΠ²Π°Π½Π½ΡΠΉ ΡΠ·Π΅Π», ΠΊΠΎΡΠΎΡΡΠΉ ΠΊΡΠ΅ΠΏΠΈΡΡΡ ΠΈ ΠΏΠΎΠ΄ΡΠΎΠ΅Π΄ΠΈΠ½ΡΠ΅ΡΡΡ ΡΡΠ°ΡΠ½ΡΠΌΠΈ Π³Π°ΠΉΠΊΠ°ΠΌΠΈ ΠΈ ΠΏΡΠΎΠ²ΠΎΠ΄Π°ΠΌΠΈ.
- ΠΡΠ²Π΅ΡΡΠΈ Π΄ΠΎΠΏΠΎΠ»Π½ΠΈΡΠ΅Π»ΡΠ½ΡΠΉ ΠΊΠ°Π±Π΅Π»Ρ Ρ Π³ΠΎΡΡΠΈΡΠΎΠ²Π°Π½Π½ΠΎΠΉ Π·Π°ΡΠΈΡΠΎΠΉ ΡΠ΅ΡΠ΅Π· Π΄ΠΎΠΏΠΎΠ»Π½ΠΈΡΠ΅Π»ΡΠ½ΠΎΠ΅ ΠΎΡΠ²Π΅ΡΡΡΠΈΠ΅ Π² Π·Π°ΡΠΈΡΠ½ΠΎΠΉ ΠΊΡΡΡΠΊΠ΅.
- Π£ΡΡΠ°Π½ΠΎΠ²ΠΈΡΡ ΠΊΠΎΠ½ΡΡΠΎΠ»Π»Π΅Ρ ΡΠΏΡΠ°Π²Π»Π΅Π½ΠΈΡ Π½Π° ΡΡΠ΅Π½ΠΊΠ΅ ΠΌΠΎΡΠΎΡΠ½ΠΎΠ³ΠΎ ΡΠΈΡΠ°. ΠΠΊΠ»ΡΡΠΈΡΡ ΡΠΎΠΎΡΠ²Π΅ΡΡΡΠ²ΡΡΡΠΈΠΉ ΡΡΠ»ΠΎΠ²ΠΈΡΠΌ ΡΠΊΡΠΏΠ»ΡΠ°ΡΠ°ΡΠΈΠΈ ΡΠ΅ΠΆΠΈΠΌ ΡΠ°Π±ΠΎΡΡ.
- Π£ΡΡΠ°Π½ΠΎΠ²ΠΈΡΡ Π½Π° ΡΡΠ°ΡΠ½ΠΎΠ΅ ΠΌΠ΅ΡΡΠΎ Π³Π΅Π½Π΅ΡΠ°ΡΠΎΡ.
Π‘Π»Π΅Π΄ΡΠ΅Ρ ΡΡΠΈΡΡΠ²Π°ΡΡ, ΡΡΠΎ ΠΏΡΠΈΠΌΠ΅Π½Π΅Π½ΠΈΠ΅ 3-ΡΡΠΎΠ²Π½Π΅Π²ΠΎΠ³ΠΎ ΡΠ΅Π³ΡΠ»ΡΡΠΎΡΠ° Π½Π΅ ΡΠ²Π»ΡΠ΅ΡΡΡ ΠΏΠ°Π½Π°ΡΠ΅Π΅ΠΉ. ΠΠ΅ ΡΠ΅ΠΊΠΎΠΌΠ΅Π½Π΄ΡΠ΅ΡΡΡ ΠΏΠΎΠ΄ΠΊΠ»ΡΡΠ°ΡΡ Π΄ΠΎΠΏΠΎΠ»Π½ΠΈΡΠ΅Π»ΡΠ½ΡΠ΅ ΡΠ»Π΅ΠΊΡΡΠΈΡΠ΅ΡΠΊΠΈΠ΅ ΠΏΡΠΈΠ±ΠΎΡΡ ΠΊ Π°Π²ΡΠΎΠΌΠΎΠ±ΠΈΠ»Ρ Ρ ΠΌΠΎΡΠΎΡΠΎΠΌ, ΡΠ°Π±ΠΎΡΠ°ΡΡΠΈΠΌ Π½Π° Ρ ΠΎΠ»ΠΎΡΡΡΡ ΠΎΠ±ΠΎΡΠΎΡΠ°Ρ .
ΠΠ»Ρ ΠΏΠΈΡΠ°Π½ΠΈΡ Π²Π½Π΅ΡΠ½Π΅Π³ΠΎ ΠΎΠ±ΠΎΡΡΠ΄ΠΎΠ²Π°Π½ΠΈΡ ΡΠ΅ΠΊΠΎΠΌΠ΅Π½Π΄ΡΠ΅ΡΡΡ ΠΈΡΠΏΠΎΠ»ΡΠ·ΠΎΠ²Π°ΡΡ ΠΏΠΎΡΡΠ°ΡΠΈΠ²Π½ΡΠ΅ Π±Π΅Π½Π·ΠΎΠ³Π΅Π½Π΅ΡΠ°ΡΠΎΡΡ, ΠΎΡΠ½Π°ΡΠ΅Π½Π½ΡΠ΅ Π²ΡΠΏΡΡΠΌΠΈΡΠ΅Π»ΡΠ½ΡΠΌΠΈ Π±Π»ΠΎΠΊΠ°ΠΌΠΈ.
Π‘Ρ Π΅ΠΌΠ° ΠΏΠΎΠ΄ΠΊΠ»ΡΡΠ΅Π½ΠΈΡ
ΠΠΎΡΠΏΡΡ ΡΠ΅Π³ΡΠ»ΡΡΠΎΡΠ° ΠΏΠΎΠ΄ΠΊΠ»ΡΡΠ°Π΅ΡΡΡ ΠΊ ΠΊΡΠ·ΠΎΠ²Ρ Π°Π²ΡΠΎΠΌΠΎΠ±ΠΈΠ»Ρ, ΡΡΠ΅ΠΊΠ΅Ρ Ρ Π»ΠΈΡΠ΅ΡΠΎΠΉ Π¨ ΠΈΡΠΏΠΎΠ»ΡΠ·ΡΠ΅ΡΡΡ Π΄Π»Ρ ΠΏΠΎΠ΄ΡΠΎΠ΅Π΄ΠΈΠ½Π΅Π½ΠΈΡ ΠΊ ΠΌΠΎΠ΄Π΅ΡΠ½ΠΈΠ·ΠΈΡΠΎΠ²Π°Π½Π½ΠΎΠΌΡ ΡΠ΅ΡΠΎΡΠ½ΠΎΠΌΡ ΡΠ·Π»Ρ. ΠΡΠΎΡΠΎΠΉ Π²ΡΡ ΠΎΠ΄ ΠΎΡ ΡΠ΅ΡΠΎΠΊ ΠΏΠΎΠ΄Ρ ΠΎΠ΄ΠΈΡ ΠΊ ΡΡΠ΅ΡΡΠ΅ΠΌΡ ΠΊΠΎΠ½ΡΠ°ΠΊΡΡ Π ΡΠ΅Π³ΡΠ»ΡΡΠΎΡΠ°. ΠΠΎΠ»ΠΎΠ΄ΠΊΠ° Π ΡΠΎΠ΅Π΄ΠΈΠ½ΡΠ΅ΡΡΡ Ρ ΠΏΠΎΠ»ΠΎΠΆΠΈΡΠ΅Π»ΡΠ½ΡΠΌ ΠΏΠΎΠ»ΡΡΠΎΠΌ Π±Π°ΡΠ°ΡΠ΅ΠΈ ΡΠ΅ΡΠ΅Π· ΡΠ΅Π»Π΅, ΡΠ°Π±ΠΎΡΠ°ΡΡΠ΅Π΅ ΠΎΡ Π·Π°ΠΌΠΊΠ° Π·Π°ΠΆΠΈΠ³Π°Π½ΠΈΡ.
Π ΠΏΠ°Π½Π΅Π»ΠΈ ΠΏΡΠΈΠ±ΠΎΡΠΎΠ² ΡΡΠ°Π²ΡΡ ΡΠ΅Π·ΠΈΡΡΠΎΡ, ΡΡΠΎΠ±Ρ ΠΈΠ½Π΄ΠΈΠΊΠ°ΡΠΎΡ Π½Π΅ Π²ΡΠ΄Π°Π²Π°Π» ΠΎΡΠΈΠ±ΠΊΠΈ ΠΏΡΠΈ Ρ ΠΎΠ»ΠΎΡΡΡΡ ΠΎΠ±ΠΎΡΠΎΡΠ°Ρ .
ΠΠΎΠ΄ΡΠΈΠΏΠ½ΠΈΠΊ Π³Π΅Π½Π΅ΡΠ°ΡΠΎΡΠ°
Π ΠΎΡΠΎΡ Π³Π΅Π½Π΅ΡΠ°ΡΠΎΡΠ° ΡΡΡΠ°Π½ΠΎΠ²Π»Π΅Π½ Π½Π° 2 ΡΠ°ΡΠΈΠΊΠΎΠ²ΡΡ ΠΏΠΎΠ΄ΡΠΈΠΏΠ½ΠΈΠΊΠ°Ρ , ΡΠ°ΡΠΏΠΎΠ»ΠΎΠΆΠ΅Π½Π½ΡΡ Π² ΡΠΎΡΡΠ΅Π²ΡΡ ΠΊΡΡΡΠΊΠ°Ρ . ΠΠΎΠ΄ΡΠΈΠΏΠ½ΠΈΠΊΠΈ ΠΎΡΠ½Π°ΡΠ΅Π½Ρ Π·Π°ΡΠΈΡΠ½ΡΠΌΠΈ ΡΠ°ΠΉΠ±Π°ΠΌΠΈ, ΠΏΡΠ΅Π΄ΠΎΡΠ²ΡΠ°ΡΠ°ΡΡΠΈΠΌΠΈ ΠΏΠΎΠΏΠ°Π΄Π°Π½ΠΈΠ΅ Π³ΡΡΠ·ΠΈ Π½Π° Π±Π΅Π³ΠΎΠ²ΡΠ΅ Π΄ΠΎΡΠΎΠΆΠΊΠΈ ΠΈ ΡΠ΄Π΅ΡΠΆΠΈΠ²Π°ΡΡΠΈΠΌΠΈ ΡΠΌΠ°Π·ΠΊΡ. ΠΡΠΈ ΠΈΠ·Π½ΠΎΡΠ΅ ΡΠ»Π΅ΠΌΠ΅Π½ΡΠΎΠ² ΠΏΠΎΡΠ²Π»ΡΠ΅ΡΡΡ Π±ΠΈΠ΅Π½ΠΈΠ΅ ΡΠΎΡΠΎΡΠ° ΠΈ ΡΡΠΌ ΠΏΡΠΈ Π²ΡΠ°ΡΠ΅Π½ΠΈΠΈ.
ΠΠ»Ρ ΠΏΡΠΎΠ²Π΅Π΄Π΅Π½ΠΈΡ ΡΠ΅ΠΌΠΎΠ½ΡΠ° ΡΠ»Π΅ΠΊΡΡΠΈΡΠ΅ΡΠΊΠ°Ρ ΠΌΠ°ΡΠΈΠ½Π° ΡΠ½ΠΈΠΌΠ°Π΅ΡΡΡ Ρ ΠΌΠΎΡΠΎΡΠ°, Π° Π·Π°ΡΠ΅ΠΌ ΡΠ°Π·Π±ΠΈΡΠ°Π΅ΡΡΡ. ΠΠ·Π½ΠΎΡΠ΅Π½Π½ΡΠ΅ ΠΏΠΎΠ΄ΡΠΈΠΏΠ½ΠΈΠΊΠΈ ΡΡΡΠ³ΠΈΠ²Π°ΡΡΡΡ Π²ΠΈΠ½ΡΠΎΠ²ΡΠΌ ΡΡΠ΅ΠΌΠ½ΠΈΠΊΠΎΠΌ. ΠΠΎΠ²ΡΠ΅ Π΄Π΅ΡΠ°Π»ΠΈ Π·Π°ΠΏΡΠ΅ΡΡΠΎΠ²ΡΠ²Π°ΡΡΡΡ ΠΏΡΠΈ ΠΏΠΎΠΌΠΎΡΠΈ ΠΎΠΏΡΠ°Π²ΠΎΠΊ, ΡΠ΅ΠΊΠΎΠΌΠ΅Π½Π΄ΡΠ΅ΡΡΡ ΠΏΡΠΎΠ²Π΅ΡΠΈΡΡ ΠΊΠΎΠ»ΠΈΡΠ΅ΡΡΠ²ΠΎ ΡΠΌΠ°Π·ΠΊΠΈ ΠΏΠΎΠ΄ Π·Π°ΡΠΈΡΠ½ΡΠΌΠΈ ΠΊΡΡΡΠΊΠ°ΠΌΠΈ.
ΠΠ°ΠΌΠ΅Π½Π° ΡΠ΅ΠΌΠ½Ρ
ΠΠ»Ρ ΠΏΡΠΈΠ²ΠΎΠ΄Π° ΡΠΎΡΠΎΡΠ° Π³Π΅Π½Π΅ΡΠ°ΡΠΎΡΠ° ΠΈΡΠΏΠΎΠ»ΡΠ·ΡΠ΅ΡΡΡ ΠΏΠΎΠ»ΠΈΠΊΠ»ΠΈΠ½ΠΎΠ²ΡΠΉ ΡΠ΅ΠΌΠ΅Π½Ρ, ΠΊΠΎΡΠΎΡΡΠΉ ΠΈΠΌΠ΅Π΅Ρ ΠΎΠ³ΡΠ°Π½ΠΈΡΠ΅Π½Π½ΡΠΉ ΡΡΠΎΠΊ ΡΠ»ΡΠΆΠ±Ρ. Π£Π·Π΅Π» ΠΏΠΎΠ΄Π»Π΅ΠΆΠΈΡ Π·Π°ΠΌΠ΅Π½Π΅ ΠΏΡΠΈ ΠΏΡΠΎΠ²Π΅Π΄Π΅Π½ΠΈΠΈ ΡΠ΅Π³Π»Π°ΠΌΠ΅Π½ΡΠ½ΡΡ ΡΠ°Π±ΠΎΡ ΠΈΠ»ΠΈ ΠΏΡΠΈ ΠΏΠΎΡΠ²Π»Π΅Π½ΠΈΠΈ ΡΡΠ΅ΡΠΈΠ½ Π½Π° Π²Π½ΡΡΡΠ΅Π½Π½Π΅ΠΉ ΠΏΠΎΠ²Π΅ΡΡ Π½ΠΎΡΡΠΈ. ΠΠ»Ρ Π΄ΠΎΡΡΡΠΏΠ° ΠΊ ΡΠ΅ΠΌΠ΅Π½Π½ΠΎΠΌΡ ΠΏΡΠΈΠ²ΠΎΠ΄Ρ ΠΏΠΎΡΡΠ΅Π±ΡΠ΅ΡΡΡ ΡΠ΄Π°Π»ΠΈΡΡ ΠΏΠ»Π°ΡΡΠΈΠΊΠΎΠ²ΡΠΉ Π΄ΠΈΡΡΡΠ·ΠΎΡ ΠΈ Π²Π΅Π½ΡΠΈΠ»ΡΡΠΎΡ Ρ Π²ΠΈΡΠΊΠΎΠΌΡΡΡΠΎΠΉ.
ΠΠ°ΡΠ΅ΠΌ Π³Π°Π΅ΡΠ½ΡΠΌ ΠΊΠ»ΡΡΠΎΠΌ ΠΎΡΠ»Π°Π±Π»ΡΠ΅ΡΡΡ Π½Π°ΡΡΠΆΠ½ΠΎΠΉ ΡΠΎΠ»ΠΈΠΊ, ΡΡΠ°ΡΡΠΉ ΡΠ΅ΠΌΠ΅Π½Ρ ΡΠ½ΠΈΠΌΠ°Π΅ΡΡΡ ΡΠΎ ΡΠΊΠΈΠ²Π°. ΠΠΎΡΠ»Π΅ ΡΡΡΠ°Π½ΠΎΠ²ΠΊΠΈ Π½ΠΎΠ²ΠΎΠΉ Π΄Π΅ΡΠ°Π»ΠΈ ΠΏΡΠΎΠ²ΠΎΠ΄ΠΈΡΡΡ ΠΏΡΠΎΠ²Π΅ΡΠΊΠ° ΠΊΠΎΡΡΠ΅ΠΊΡΠ½ΠΎΡΡΠΈ ΠΏΡΠΎΠΊΠ»Π°Π΄ΠΊΠΈ Π²Π΅ΡΠ²Π΅ΠΉ, Π΄Π»Ρ ΡΠ΅Π³ΡΠ»ΠΈΡΠΎΠ²ΠΊΠΈ Π½Π°ΡΡΠΆΠ΅Π½ΠΈΡ ΠΈΡΠΏΠΎΠ»ΡΠ·ΡΠ΅ΡΡΡ ΡΠΎΠ»ΠΈΠΊ.
ΠΡΡΠΎΡΠ½ΠΈΠΊΠΈ:
https://uazzone.ru/uaz-patriot/zamena-generatora-uaz-patriot.html https://zapchasti.expert/generator/generator-na-uaz-patriot.html https://djeeprus.ru/uaz/elektrooborudovanie-uaz/ustrojstvo-i-osobennosti-generatora-na-uaz-patriot https://prohodimets.ru/elektrooborudovanie/generator-uaz-patriot.html https://myuazpatriot.ru/jelektrooborudovanie/ustrojstvo-i-osobennosti-generatora-na-uaz-patriot
ΠΠ΅ΠΈΡΠΏΡΠ°Π²Π½ΠΎΡΡΠΈ ΠΈ ΡΠ΅ΠΌΠΎΠ½Ρ
- ΠΡΡΡΡΡΡΠ²ΠΈΠ΅ Π·Π°ΡΡΠ΄ΠΊΠΈ Π±Π°ΡΠ°ΡΠ΅ΠΈ Π²ΠΎΠ·Π½ΠΈΠΊΠ°Π΅Ρ ΠΏΡΠΈ ΠΏΡΠΎΡΠΊΠ°Π»ΡΠ·ΡΠ²Π°Π½ΠΈΠΈ ΠΏΡΠΈΠ²ΠΎΠ΄Π½ΠΎΠ³ΠΎ ΡΠ΅ΠΌΠ½Ρ ΠΈΠ·-Π·Π° ΠΈΠ·Π½ΠΎΡΠ° ΠΈΠ»ΠΈ ΡΠ»Π°Π±ΠΎΠ³ΠΎ Π½Π°ΡΡΠΆΠ΅Π½ΠΈΡ. Π Π΅ΠΌΠΎΠ½Ρ Π·Π°ΠΊΠ»ΡΡΠ°Π΅ΡΡΡ Π² ΡΡΡΠ°Π½ΠΎΠ²ΠΊΠ΅ Π½ΠΎΠ²ΠΎΠΉ Π΄Π΅ΡΠ°Π»ΠΈ ΠΈ ΠΊΠΎΡΡΠ΅ΠΊΡΠΈΡΠΎΠ²ΠΊΠ΅ Π½Π°ΡΡΠΆΠ΅Π½ΠΈΡ. ΠΡΡΠ³ΠΎΠΉ ΠΏΡΠΈΡΠΈΠ½ΠΎΠΉ ΠΌΠΎΠΆΠ΅Ρ Π±ΡΡΡ ΠΈΠ·Π½ΠΎΡ ΡΠ΅ΡΠΎΡΠ½ΠΎΠ³ΠΎ ΡΠ·Π»Π°, ΠΊΠΎΡΠΎΡΡΠΉ ΡΡΠ΅Π±ΡΠ΅ΡΡΡ ΠΎΡΠΈΡΡΠΈΡΡ ΠΎΡ Π³ΡΡΠ·ΠΈ ΠΈ Π½Π°Π³Π°ΡΠ°. ΠΠ°ΡΠ°Π»Π»Π΅Π»ΡΠ½ΠΎ ΡΠ΅ΠΊΠΎΠΌΠ΅Π½Π΄ΡΠ΅ΡΡΡ ΠΎΡΠΌΠΎΡΡΠ΅ΡΡ ΠΈ Π·Π°ΡΠΈΡΡΠΈΡΡ ΠΊΠΎΠ»Π»Π΅ΠΊΡΠΎΡ, ΠΏΡΠΈ ΡΠΈΠ»ΡΠ½ΠΎΠΌ ΠΈΠ·Π½ΠΎΡΠ΅ ΠΏΠΎΠ²Π΅ΡΡ Π½ΠΎΡΡΡ ΠΏΡΠΎΡΠ°ΡΠΈΠ²Π°Π΅ΡΡΡ.
- ΠΠΎΡΡΠΎΡΠ½Π½ΡΠΉ ΠΏΠ΅ΡΠ΅Π·Π°ΡΡΠ΄ Π°ΠΊΠΊΡΠΌΡΠ»ΡΡΠΎΡΠ° Π²ΠΎΠ·Π½ΠΈΠΊΠ°Π΅Ρ ΠΈΠ·-Π·Π° ΠΏΠΎΠ»ΠΎΠΌΠΊΠΈ ΡΠ΅Π³ΡΠ»ΡΡΠΎΡΠ° Π½Π°ΠΏΡΡΠΆΠ΅Π½ΠΈΡ ΠΈΠ»ΠΈ ΠΏΠΎΠ²ΡΠ΅ΠΆΠ΄Π΅Π½ΠΈΡ ΡΠ΅ΠΏΠΈ ΠΏΠΈΡΠ°Π½ΠΈΡ ΠΈΠ½ΡΠ΅Π³ΡΠ°Π»ΡΠ½ΠΎΠ³ΠΎ ΡΠ·Π»Π°. Π‘Π³ΠΎΡΠ΅Π²ΡΠ°Ρ Π΄Π΅ΡΠ°Π»Ρ ΠΌΠ΅Π½ΡΠ΅ΡΡΡ Π½Π° Π½ΠΎΠ²ΡΡ.
- ΠΠΈΠ·ΠΊΠ°Ρ ΠΌΠΎΡΠ½ΠΎΡΡΡ Π³Π΅Π½Π΅ΡΠ°ΡΠΎΡΠ° Π½Π°Π±Π»ΡΠ΄Π°Π΅ΡΡΡ ΠΏΡΠΈ ΠΏΡΠΎΡΠΊΠ°Π»ΡΠ·ΡΠ²Π°Π½ΠΈΠΈ ΡΠ΅ΠΌΠ½Ρ ΠΈΠ»ΠΈ ΠΏΠΎΠ²ΡΠ΅ΠΆΠ΄Π΅Π½ΠΈΠΈ ΡΠ΅Π³ΡΠ»ΡΡΠΎΡΠ°. Π’Π°ΠΊΠΆΠ΅ Π²ΠΎΠ·ΠΌΠΎΠΆΠ½ΠΎ ΠΌΠ΅ΠΆΠ²ΠΈΡΠΊΠΎΠ²ΠΎΠ΅ Π·Π°ΠΌΡΠΊΠ°Π½ΠΈΠ΅ Π²Π½ΡΡΡΠΈ ΠΎΠ±ΠΌΠΎΡΠΎΠΊ ΡΡΠ°ΡΠΎΡΠ°, ΠΊΠΎΡΠΎΡΡΠΉ ΠΏΡΠΈΠ΄Π΅ΡΡΡ Π·Π°ΠΌΠ΅Π½ΠΈΡΡ. Π Π΅ΠΊΠΎΠΌΠ΅Π½Π΄ΡΠ΅ΡΡΡ ΠΏΡΠΎΠ²Π΅ΡΠΈΡΡ ΡΠ°Π±ΠΎΡΠΎΡΠΏΠΎΡΠΎΠ±Π½ΠΎΡΡΡ Π΄ΠΈΠΎΠ΄Π½ΠΎΠ³ΠΎ ΠΌΠΎΡΡΠ°.
- Π£ΡΠΊΠΎΡΠ΅Π½Π½ΡΠΉ ΠΈΠ·Π½ΠΎΡ ΡΠ΅ΡΠΎΠΊ Π²ΠΎΠ·Π½ΠΈΠΊΠ°Π΅Ρ ΠΏΡΠΈ Π±ΠΈΠ΅Π½ΠΈΠΈ ΠΊΠΎΠ»Π»Π΅ΠΊΡΠΎΡΠ° ΠΈΠ»ΠΈ Π·Π°ΠΌΠ°ΡΠ»ΠΈΠ²Π°Π½ΠΈΠΈ ΠΏΠΎΠ²Π΅ΡΡ Π½ΠΎΡΡΠΈ ΡΠ·Π»Π°. Π Π΅ΠΌΠΎΠ½Ρ Π·Π°ΠΊΠ»ΡΡΠ°Π΅ΡΡΡ Π² ΠΏΡΠΎΡΠΎΡΠΊΠ΅ ΠΏΠΎΠ²Π΅ΡΡ Π½ΠΎΡΡΠΈ ΠΈ ΠΎΠ±Π΅Π·ΠΆΠΈΡΠΈΠ²Π°Π½ΠΈΠΈ Π±Π΅Π½Π·ΠΈΠ½ΠΎΠΌ.
ΠΠ°ΠΊ ΠΏΡΠΎΠ²Π΅ΡΠΈΡΡ
ΠΡΠΎΠ²Π΅ΡΠΊΠ° Π³Π΅Π½Π΅ΡΠ°ΡΠΎΡΠ° Π²ΡΠΏΠΎΠ»Π½ΡΠ΅ΡΡΡ ΠΏΡΠΈ ΠΏΠΎΠΌΠΎΡΠΈ ΡΠ΅ΡΡΠΎΠ²ΠΎΠ³ΠΎ ΠΏΡΠΈΠ±ΠΎΡΠ°, ΠΊΠΎΡΠΎΡΡΠΉ ΠΏΠΎΠ΄ΠΊΠ»ΡΡΠ°Π΅ΡΡΡ ΠΊ ΠΏΠΎΠ»ΠΎΠΆΠΈΡΠ΅Π»ΡΠ½ΠΎΠΉ ΠΊΠ»Π΅ΠΌΠΌΠ΅ ΠΈ ΠΊΠΎΡΠΏΡΡΡ. ΠΠ°ΠΏΡΡΠΆΠ΅Π½ΠΈΠ΅ Π΄ΠΎΠ»ΠΆΠ½ΠΎ Π½Π°Ρ ΠΎΠ΄ΠΈΡΡΡΡ Π² Π΄ΠΈΠ°ΠΏΠ°Π·ΠΎΠ½Π΅ 13,5-14,6 Π.
Π Π΅Π³ΡΠ»ΡΡΠΎΡ Π½Π°ΠΏΡΡΠΆΠ΅Π½ΠΈΡ ΡΠ΅ΡΡΠΈΡΡΠ΅ΡΡΡ ΠΏΡΠΈ ΠΏΠΎΠΌΠΎΡΠΈ Π»Π°ΠΌΠΏΡ ΠΈ ΠΏΠΎΠ΄Π°ΡΠΈ ΠΏΠΎΠ²ΡΡΠ΅Π½Π½ΠΎΠ³ΠΎ Π½Π°ΠΏΡΡΠΆΠ΅Π½ΠΈΡ. Π’ΡΠ°ΡΠ΅Π»ΡΠ½ΠΎ ΠΏΡΠΎΠ²Π΅ΡΠΈΡΡ Π³Π΅Π½Π΅ΡΠ°ΡΠΎΡ ΠΌΠΎΠΆΠ½ΠΎ Π² ΡΡΠ»ΠΎΠ²ΠΈΡΡ ΠΌΠ°ΡΡΠ΅ΡΡΠΊΠΎΠΉ Ρ ΠΈΡΠΏΠΎΠ»ΡΠ·ΠΎΠ²Π°Π½ΠΈΠ΅ΠΌ ΡΠΏΠ΅ΡΠΈΠ°Π»ΡΠ½ΠΎΠ³ΠΎ ΡΡΠ΅Π½Π΄Π°.
ΠΠ°ΠΌΠ΅Π½Π° ΡΠ΅ΠΌΠ½Ρ Π³Π΅Π½Π΅ΡΠ°ΡΠΎΡΠ°
Π’ΠΈΠΏ ΠΈ ΡΠ°Π·ΠΌΠ΅Ρ ΡΠ΅ΠΌΠ½Ρ Π·Π°Π²ΠΈΡΡΡ ΠΎΡ ΠΌΠΎΠ΄Π΅Π»ΠΈ Π΄Π²ΠΈΠ³Π°ΡΠ΅Π»Ρ. ΠΠ°ΠΏΡΠΈΠΌΠ΅Ρ, Π½Π° ΠΈΠ½ΠΆΠ΅ΠΊΡΠΎΡΠ½ΠΎΠΌ Π°Π³ΡΠ΅Π³Π°ΡΠ΅ ΠΠΠ-409 ΠΈΡΠΏΠΎΠ»ΡΠ·ΡΠ΅ΡΡΡ ΠΏΠΎΠ»ΠΈΠΊΠ»ΠΈΠ½ΠΎΠ²Π°Ρ Π΄Π΅ΡΠ°Π»Ρ Π΄Π»ΠΈΠ½ΠΎΠΉ 1220 ΠΌΠΌ. ΠΠ»Ρ ΡΠ½ΡΡΠΈΡ ΡΠ»Π΅ΠΌΠ΅Π½ΡΠ° Π½Π΅ΠΎΠ±Ρ ΠΎΠ΄ΠΈΠΌΠΎ ΠΎΡΠ»Π°Π±ΠΈΡΡ ΡΠΎΠ»ΠΈΠΊ Π½Π°ΡΡΠΆΠΈΡΠ΅Π»Ρ, Π° Π·Π°ΡΠ΅ΠΌ ΠΎΡΠΊΡΡΡΠΈΡΡ ΠΊΡΠ΅ΠΏΠ»Π΅Π½ΠΈΠ΅ Π³Π΅Π½Π΅ΡΠ°ΡΠΎΡΠ°. ΠΠΎΡΠ»Π΅ ΡΡΠΎΠ³ΠΎ ΡΠ΅ΠΌΠ΅Π½Ρ ΡΠ½ΠΈΠΌΠ°Π΅ΡΡΡ ΡΠΎ ΡΠΊΠΈΠ²ΠΎΠ² ΠΈ ΠΌΠΎΠ½ΡΠΈΡΡΠ΅ΡΡΡ Π½ΠΎΠ²Π°Ρ Π΄Π΅ΡΠ°Π»Ρ.
ΠΠ»Ρ Π·Π°ΠΌΠ΅Π½Ρ ΠΊΠ»ΠΈΠ½ΠΎΠ²ΠΈΠ΄Π½ΠΎΠ³ΠΎ ΡΠ΅ΠΌΠ½Ρ, ΠΏΡΠΈΠΌΠ΅Π½ΡΠ΅ΠΌΠΎΠ³ΠΎ Π½Π° ΠΊΠ°ΡΠ±ΡΡΠ°ΡΠΎΡΠ½ΡΡ ΠΌΠΎΡΠΎΡΠ°Ρ , ΡΡΠ΅Π±ΡΠ΅ΡΡΡ ΠΎΡΠ»Π°Π±ΠΈΡΡ ΠΊΡΠ΅ΠΏΠ»Π΅Π½ΠΈΠ΅ Π³Π΅Π½Π΅ΡΠ°ΡΠΎΡΠ°. ΠΠΎΡΠ»Π΅ ΡΡΡΠ°Π½ΠΎΠ²ΠΊΠΈ Π½ΠΎΠ²ΠΎΠΉ Π΄Π΅ΡΠ°Π»ΠΈ Π½Π°ΡΡΠΆΠ΅Π½ΠΈΠ΅ ΠΎΠ±Π΅ΡΠΏΠ΅ΡΠΈΠ²Π°Π΅ΡΡΡ ΠΏΠ΅ΡΠ΅ΠΌΠ΅ΡΠ΅Π½ΠΈΠ΅ΠΌ ΠΊΠΎΡΠΏΡΡΠ° ΠΏΠΎ Π½Π°ΠΏΡΠ°Π²Π»ΡΡΡΠ΅ΠΌΡ ΠΊΡΠΎΠ½ΡΡΠ΅ΠΉΠ½Ρ. ΠΠ°ΠΆΠ½ΠΎ Π²ΡΡΡΠ°Π²ΠΈΡΡ ΡΠΊΠΈΠ²Ρ Π³Π΅Π½Π΅ΡΠ°ΡΠΎΡΠ° ΠΈ ΠΊΠΎΠ»Π΅Π½ΡΠ°ΡΠΎΠ³ΠΎ Π²Π°Π»Π° Π² ΠΎΠ΄Π½ΠΎΠΉ ΠΏΠ»ΠΎΡΠΊΠΎΡΡΠΈ, ΡΡΠΎ ΠΏΡΠΎΠ΄Π»Π΅Π²Π°Π΅Ρ ΡΡΠΎΠΊ ΡΠ»ΡΠΆΠ±Ρ ΡΠ΅ΠΌΠ½Ρ ΠΈ ΠΏΠΎΠ·Π²ΠΎΠ»ΡΠ΅Ρ ΡΠ½ΠΈΠ·ΠΈΡΡ ΡΡΠΌ ΠΏΡΠΈ ΡΠ°Π±ΠΎΡΠ΅.
ΠΠΎΠ΄ΠΊΠ»ΡΡΠ΅Π½ΠΈΠ΅ ΠΌΠΎΡΠΊΠ²ΠΈΡΠ΅Π²ΡΠΊΠΎΠ³ΠΎ Π³Π΅Π½Π΅ΡΠ°ΡΠΎΡΠ°
ΠΠΠ-2101, Π³Π΅Π½Π΅ΡΠ°ΡΠΎΡ: ΡΡ Π΅ΠΌΠ° ΠΏΠΎΠ΄ΠΊΠ»ΡΡΠ΅Π½ΠΈΡ, ΡΠ΅ΠΌΠΎΠ½Ρ, Π·Π°ΠΌΠ΅Π½Π°
Π Π°Π²ΡΠΎΠΌΠΎΠ±ΠΈΠ»Π΅ ΠΠΠ 2101 Π³Π΅Π½Π΅ΡΠ°ΡΠΎΡ ΡΠ²Π»ΡΠ΅ΡΡΡ ΠΎΠ΄Π½ΠΈΠΌ ΠΈΠ· ΠΈΡΡΠΎΡΠ½ΠΈΠΊΠΎΠ² ΠΏΠΈΡΠ°Π½ΠΈΡ. ΠΡΠΎΡΠΎΠΉ — Π°ΠΊΠΊΡΠΌΡΠ»ΡΡΠΎΡ, Π½ΠΎ ΠΎΠ½ ΡΡΠ°ΡΡΠ²ΡΠ΅Ρ ΡΠΎΠ»ΡΠΊΠΎ Π² Π·Π°ΠΏΡΡΠΊΠ΅ Π΄Π²ΠΈΠ³Π°ΡΠ΅Π»Ρ, Π² ΠΎΡΡΠ°Π»ΡΠ½ΠΎΠ΅ Π²ΡΠ΅ΠΌΡ Π·Π°ΡΡΠΆΠ°Π΅ΡΡΡ ΠΎΡ Π³Π΅Π½Π΅ΡΠ°ΡΠΎΡΠ°. ΠΠ»Π°Π³ΠΎΠ΄Π°ΡΡ ΡΠ°ΠΊΠΎΠΌΡ ΡΠΈΠΌΠ±ΠΈΠΎΠ·Ρ Π²ΠΎΠ·ΠΌΠΎΠΆΠ½ΠΎ ΠΏΠΈΡΠ°Π½ΠΈΠ΅ ΠΏΠΎΡΡΠ΅Π±ΠΈΡΠ΅Π»Π΅ΠΉ Π΄Π°ΠΆΠ΅ ΠΏΡΠΈ ΠΎΡΡΠ°Π½ΠΎΠ²Π»Π΅Π½Π½ΠΎΠΌ Π΄Π²ΠΈΠ³Π°ΡΠ΅Π»Π΅. ΠΠΎΠΆΠ½ΠΎ ΠΏΡΠΎΠ²Π΅ΡΡΠΈ ΡΡΠ°Π²Π½Π΅Π½ΠΈΠ΅ Ρ ΠΌΠΎΡΠΎΡΠΈΠΊΠ»Π°ΠΌΠΈ ΡΠΈΠΏΠ° Β«ΠΠΈΠ½ΡΠΊΒ», Π²ΡΠΏΡΡΠΊΠ°Π²ΡΠΈΠΌΠΈΡΡ Π² ΡΠΎΠ²Π΅ΡΡΠΊΠΎΠ΅ Π²ΡΠ΅ΠΌΡ.
ΠΠΊΠΊΡΠΌΡΠ»ΡΡΠΎΡΠ° Ρ Π½ΠΈΡ Π½Π΅ Π±ΡΠ»ΠΎ, ΡΡΠΎ Π½Π΅ΠΌΠ½ΠΎΠ³ΠΎ ΡΠ΄Π΅ΡΠ΅Π²ΠΈΠ»ΠΎ ΠΌΠ°ΡΠΈΠ½Ρ, Π½ΠΎ ΠΎΡΠ²Π΅ΡΠΈΡΠ΅Π»ΡΠ½ΡΠ΅ ΠΏΡΠΈΠ±ΠΎΡΡ ΡΠ°Π±ΠΎΡΠ°Π»ΠΈ ΡΠΎΠ»ΡΠΊΠΎ ΠΏΡΠΈ ΡΠ°Π±ΠΎΡΠ°ΡΡΠ΅ΠΌ Π΄Π²ΠΈΠ³Π°ΡΠ΅Π»Π΅.ΠΠΎ ΡΡΠΎ ΠΆΠ΅ ΠΌΠΎΡΠΎΡΠΈΠΊΠ». ΠΠ° Π°Π²ΡΠΎΠΌΠΎΠ±ΠΈΠ»Π΅ ΡΠ°ΠΊΠ°Ρ ΡΡ Π΅ΠΌΠ° Π½Π΅ΡΠ΄ΠΎΠ±Π½Π°, ΡΠ°ΠΊ ΠΊΠ°ΠΊ Π΄Π²ΠΈΠ³Π°ΡΠ΅Π»Ρ Π½ΡΠΆΠ½ΠΎ Π·Π°ΠΏΡΡΠΊΠ°ΡΡ Β«ΠΊΡΠΈΠ²ΡΠΌΒ» ΡΡΠ°ΡΡΠ΅ΡΠΎΠΌ ΠΈΠ»ΠΈ ΠΎΡ Π±ΡΠΊΡΠΈΡΠ°. Π ΡΡΠΎ Π²ΡΠ·ΡΠ²Π°Π΅Ρ Π΄ΠΎΠ²ΠΎΠ»ΡΠ½ΠΎ ΡΠ΅ΡΡΠ΅Π·Π½ΡΠ΅ ΡΡΡΠ΄Π½ΠΎΡΡΠΈ.
ΠΡΠ½ΠΎΠ²Π½ΡΠ΅ ΡΠ·Π»Ρ Π³Π΅Π½Π΅ΡΠ°ΡΠΎΡΠ°
ΠΠΎΠ½ΡΡΡΡΠΊΡΠΈΠ²Π½ΠΎ ΠΎΠ½ ΡΠΎΡΡΠΎΠΈΡ ΠΈΠ· ΡΠ»Π΅Π΄ΡΡΡΠΈΡ ΠΎΡΠ½ΠΎΠ²Π½ΡΡ ΡΠ»Π΅ΠΌΠ΅Π½ΡΠΎΠ²:
- Π ΠΎΡΠΎΡ — ΠΏΠΎΠ΄Π²ΠΈΠΆΠ½Π°Ρ ΡΠ°ΡΡΡ, Π²ΡΠ°ΡΠ°Π΅ΡΡΡ ΠΎΡ ΠΊΠΎΠ»Π΅Π½ΡΠ°ΡΠΎΠ³ΠΎ Π²Π°Π»Π° Π΄Π²ΠΈΠ³Π°ΡΠ΅Π»Ρ. ΠΠΌΠ΅Π΅Ρ ΠΎΠ±ΠΌΠΎΡΠΊΡ Π²ΠΎΠ·Π±ΡΠΆΠ΄Π΅Π½ΠΈΡ.
- Π‘ΡΠ°ΡΠΎΡ — Π½Π΅ΠΏΠΎΠ΄Π²ΠΈΠΆΠ½Π°Ρ ΡΠ°ΡΡΡ Π³Π΅Π½Π΅ΡΠ°ΡΠΎΡΠ°, ΡΠ°ΠΊΠΆΠ΅ ΠΈΠΌΠ΅Π΅Ρ ΠΎΠ±ΠΌΠΎΡΠΊΡ.
- ΠΠ΅ΡΠ΅Π΄Π½ΡΡ ΠΈ Π·Π°Π΄Π½ΡΡ ΠΊΡΡΡΠΊΠΈ, Π²Π½ΡΡΡΠΈ ΠΊΠΎΡΠΎΡΡΡ ΡΡΡΠ°Π½ΠΎΠ²Π»Π΅Π½Ρ ΠΏΠΎΠ΄ΡΠΈΠΏΠ½ΠΈΠΊΠΈ. Π£ Π½ΠΈΡ Π΅ΡΡΡ ΠΏΡΠΎΡΡΠΈΠ½Ρ Π΄Π»Ρ ΠΊΡΠ΅ΠΏΠ»Π΅Π½ΠΈΡ ΠΊ Π΄Π²ΠΈΠ³Π°ΡΠ΅Π»Ρ. Π Π·Π°Π΄Π½Π΅ΠΉ ΠΊΡΡΡΠΊΠ΅ Π΅ΡΡΡ ΠΊΠΎΠ½Π΄Π΅Π½ΡΠ°ΡΠΎΡ, Π½Π΅ΠΎΠ±Ρ ΠΎΠ΄ΠΈΠΌΡΠΉ Π΄Π»Ρ ΠΎΡΡΠ΅ΡΠΊΠΈ ΡΠΎΡΡΠ°Π²Π»ΡΡΡΠ΅ΠΉ ΠΏΠ΅ΡΠ΅ΠΌΠ΅Π½Π½ΠΎΠ³ΠΎ ΡΠΎΠΊΠ°.
- ΠΠΎΠ»ΡΠΏΡΠΎΠ²ΠΎΠ΄Π½ΠΈΠΊΠΎΠ²ΡΠΉ ΠΌΠΎΡΡ — Π·Π° ΡΡ ΠΎΠ΄ΡΡΠ²ΠΎ Π½Π°Π·ΡΠ²Π°Π΅ΡΡΡ Β«ΠΏΠΎΠ΄ΠΊΠΎΠ²Π°Β». ΠΠ° ΠΏΠΎΠ΄ΠΊΠΎΠ²ΠΎΠΎΠ±ΡΠ°Π·Π½ΠΎΠΉ ΠΎΡΠ½ΠΎΠ²Π΅ ΡΠΌΠΎΠ½ΡΠΈΡΠΎΠ²Π°Π½Ρ ΡΡΠΈ ΠΏΠ°ΡΡ ΠΏΠΎΠ»ΡΠΏΡΠΎΠ²ΠΎΠ΄Π½ΠΈΠΊΠΎΠ²ΡΡ ΡΠΈΠ»ΠΎΠ²ΡΡ Π΄ΠΈΠΎΠ΄ΠΎΠ².
- Π¨ΠΊΠΈΠ², Π½Π° ΠΊΠΎΡΠΎΡΡΠΉ Π½Π°Π΄Π΅Π²Π°Π΅ΡΡΡ ΡΠ΅ΠΌΠ΅Π½Ρ Π³Π΅Π½Π΅ΡΠ°ΡΠΎΡΠ° ΠΠΠ-2101. Π Π΅ΠΌΠ΅Π½Ρ ΠΊΠ»ΠΈΠ½ΠΎΠ²ΠΎΠΉ (Π½Π° ΡΠΎΠ²ΡΠ΅ΠΌΠ΅Π½Π½ΡΡ Π°Π²ΡΠΎΠΌΠΎΠ±ΠΈΠ»ΡΡ ΠΈΡΠΏΠΎΠ»ΡΠ·ΡΠ΅ΡΡΡ ΠΏΠΎΠ»ΠΈΠΊΠ»ΠΈΠ½ΠΎΠ²ΠΎΠΉ).
- Π Π΅Π³ΡΠ»ΡΡΠΎΡ Π½Π°ΠΏΡΡΠΆΠ΅Π½ΠΈΡ Π² Π°Π²ΡΠΎΠΌΠΎΠ±ΠΈΠ»Π΅ ΠΠΠ-2101 ΡΡΡΠ°Π½Π°Π²Π»ΠΈΠ²Π°Π΅ΡΡΡ Π² ΠΏΠΎΠ΄ΠΊΠ°ΠΏΠΎΡΠ½ΠΎΠΌ ΠΏΡΠΎΡΡΡΠ°Π½ΡΡΠ²Π΅, Π²Π΄Π°Π»ΠΈ ΠΎΡ Π³Π΅Π½Π΅ΡΠ°ΡΠΎΡΠ°. ΠΠΎ Π²ΡΠ΅ ΠΆΠ΅ ΡΡΠΎ Π½ΡΠΆΠ½ΠΎ ΡΠ°ΡΡΠΌΠ°ΡΡΠΈΠ²Π°ΡΡ ΠΊΠ°ΠΊ ΡΠ°ΡΡΡ Π΄ΠΈΠ·Π°ΠΉΠ½Π°.
- Π©Π΅ΡΠΊΠΈ ΡΡΡΠ°Π½ΠΎΠ²Π»Π΅Π½Ρ Π²Π½ΡΡΡΠΈ Π³Π΅Π½Π΅ΡΠ°ΡΠΎΡΠ° ΠΈ ΠΏΠ΅ΡΠ΅Π΄Π°ΡΡ Π½Π°ΠΏΡΡΠΆΠ΅Π½ΠΈΠ΅ ΠΏΠΈΡΠ°Π½ΠΈΡ Π½Π° ΠΎΠ±ΠΌΠΎΡΠΊΡ Π²ΠΎΠ·Π±ΡΠΆΠ΄Π΅Π½ΠΈΡ (Π½Π° ΡΠΎΡΠΎΡΠ΅).
ΠΠ±ΠΌΠΎΡΠΊΠ° Π³Π΅Π½Π΅ΡΠ°ΡΠΎΡΠ°
ΠΡ Π΄Π²Π° — ΡΠΎΡΠΎΡΠ½ΡΠ΅ (Π²ΠΎΠ·Π±ΡΠΆΠ΄Π΅Π½ΠΈΠ΅) ΠΈ ΡΡΠ°ΡΠΎΡΠ½ΡΠ΅ (ΡΠΈΠ»ΠΎΠ²ΡΠ΅). ΠΡΠΈΠ½ΡΠΈΠΏ ΡΠ°Π±ΠΎΡΡ ΡΡΡΠ°Π½ΠΎΠ²ΠΊΠΈ Π·Π°ΠΊΠ»ΡΡΠ°Π΅ΡΡΡ Π² ΡΠΎΠΌ, ΡΡΠΎ Π³Π΅Π½Π΅ΡΠ°ΡΠΈΡ ΡΠΎΠΊΠ° Π² ΡΠΈΠ»ΠΎΠ²ΠΎΠΉ ΠΎΠ±ΠΌΠΎΡΠΊΠ΅ Π²ΠΎΠ·ΠΌΠΎΠΆΠ½Π° ΡΠΎΠ»ΡΠΊΠΎ ΠΏΡΠΈ ΡΠΎΠ±Π»ΡΠ΄Π΅Π½ΠΈΠΈ ΡΠ»Π΅Π΄ΡΡΡΠΈΡ Π΄Π²ΡΡ ΡΡΠ»ΠΎΠ²ΠΈΠΉ:
- ΠΠΌΠ΅Π΅ΡΡΡ ΠΏΠΎΡΡΠΎΡΠ½Π½ΠΎΠ΅ ΠΌΠ°Π³Π½ΠΈΡΠ½ΠΎΠ΅ ΠΏΠΎΠ»Π΅.
- ΠΡΠΎ ΠΏΠΎΠ»Π΅ Π²ΡΠ°ΡΠ°Π΅ΡΡΡ ΠΎΡΠ½ΠΎΡΠΈΡΠ΅Π»ΡΠ½ΠΎ ΡΠΈΠ»ΠΎΠ²ΠΎΠΉ ΠΎΠ±ΠΌΠΎΡΠΊΠΈ.
Π’ΠΎΠ»ΡΠΊΠΎ ΠΏΡΠΈ ΠΈΡ ΡΠΎΠ±Π»ΡΠ΄Π΅Π½ΠΈΠΈ Π³Π΅Π½Π΅ΡΠ°ΡΠΎΡ Π±ΡΠ΄Π΅Ρ ΡΠ°Π±ΠΎΡΠ°ΡΡ. ΠΠΎΠ΄Π°Π²Π°Ρ Π½Π°ΠΏΡΡΠΆΠ΅Π½ΠΈΠ΅ Π½Π° ΠΎΠ±ΠΌΠΎΡΠΊΡ ΡΠΎΡΠΎΡΠ°, ΠΌΡ ΠΏΠΎΠ»ΡΡΠ°Π΅ΠΌ ΠΌΠ°Π³Π½ΠΈΡΠ½ΠΎΠ΅ ΠΏΠΎΠ»Π΅. ΠΠΎΡΠΊΠΎΠ»ΡΠΊΡ ΡΠΎΡΠΎΡ Π²ΡΠ°ΡΠ°Π΅ΡΡΡ ΠΎΡ ΠΊΠΎΠ»Π΅Π½ΡΠ°ΡΠΎΠ³ΠΎ Π²Π°Π»Π°, Π²ΡΠΎΡΠΎΠ΅ ΡΡΠ»ΠΎΠ²ΠΈΠ΅ Π²ΡΠΏΠΎΠ»Π½ΡΠ΅ΡΡΡ. ΠΠΎ Π²ΡΠ΅ ΠΆΠ΅ Π½ΡΠΆΠ½ΠΎ ΠΎΠ±ΡΠ°ΡΠΈΡΡ Π²Π½ΠΈΠΌΠ°Π½ΠΈΠ΅ Π½Π° ΡΠΎ, ΠΊΠ°ΠΊΠ°Ρ ΡΡ Π΅ΠΌΠ° ΠΏΠΎΠ΄ΠΊΠ»ΡΡΠ΅Π½ΠΈΡ Π³Π΅Π½Π΅ΡΠ°ΡΠΎΡΠ° ΠΠΠ-2101. ΠΠ½ ΠΏΠΎΠ΄ΠΊΠ»ΡΡΠ°Π΅ΡΡΡ ΠΊ Π°ΠΊΠΊΡΠΌΡΠ»ΡΡΠΎΡΡ ΠΏΠ°ΡΠ°Π»Π»Π΅Π»ΡΠ½ΠΎ Π΄Π»Ρ Π·Π°ΡΡΠ΄ΠΊΠΈ.
ΠΡΠΈΠ½ΡΠΈΠΏ ΡΠ°Π±ΠΎΡΡ Π³Π΅Π½Π΅ΡΠ°ΡΠΎΡΠ°
Π Π½Π°ΡΠ°Π»ΡΠ½ΡΠΉ ΠΌΠΎΠΌΠ΅Π½Ρ (ΠΏΡΠΈ Π·Π°ΠΏΡΡΠΊΠ΅ Π΄Π²ΠΈΠ³Π°ΡΠ΅Π»Ρ) Π½Π°ΠΏΡΡΠΆΠ΅Π½ΠΈΠ΅ Π² Π±ΠΎΡΡΠΎΠ²ΠΎΠΉ ΡΠ΅ΡΠΈ ΡΠ°Π²Π½ΠΎ ΠΈΠΌΠ΅ΡΡΠ΅ΠΌΡΡΡ Π² Π°ΠΊΠΊΡΠΌΡΠ»ΡΡΠΎΡΠ΅ (ΠΎΠΊΠΎΠ»ΠΎ 12 Π).Π Π² ΠΏΡΠΎΡΡΠΎΠ΅ ΠΎΠ½ Π±ΡΠ΄Π΅Ρ ΠΏΠΎΠ΄Π΄Π΅ΡΠΆΠΈΠ²Π°ΡΡΡΡ ΠΏΡΠΈΠΌΠ΅ΡΠ½ΠΎ Π½Π° ΡΡΠΎΠΌ ΡΡΠΎΠ²Π½Π΅. ΠΠΎ Ρ ΡΠ²Π΅Π»ΠΈΡΠ΅Π½ΠΈΠ΅ΠΌ ΡΠ°ΡΡΠΎΡΡ Π²ΡΠ°ΡΠ΅Π½ΠΈΡ ΡΠΎΡΠΎΡΠ° ΠΏΡΠΎΠΈΠ·ΠΎΠΉΠ΄Π΅Ρ ΡΠΊΠ°ΡΠΎΠΊ Π½Π°ΠΏΡΡΠΆΠ΅Π½ΠΈΡ Π΄ΠΎ 30 Π. ΠΡΠΈΡΠΈΠ½Π°: ΠΊ ΠΎΠ±ΠΌΠΎΡΠΊΠ΅ Π²ΠΎΠ·Π±ΡΠΆΠ΄Π΅Π½ΠΈΡ ΠΏΡΠΈΠ»ΠΎΠΆΠ΅Π½ΠΎ Π±ΠΎΠ»Π΅Π΅ Π²ΡΡΠΎΠΊΠΎΠ΅ Π½Π°ΠΏΡΡΠΆΠ΅Π½ΠΈΠ΅ ΠΈΠ·-Π·Π° ΡΠ²Π΅Π»ΠΈΡΠ΅Π½ΠΈΡ ΡΠΊΠΎΡΠΎΡΡΠΈ ΡΠΎΡΠΎΡΠ° (ΡΠ²Π΅Π»ΠΈΡΠΈΠ²Π°Π΅ΡΡΡ ΡΠΊΠΎΡΠΎΡΡΡ ΠΌΠ°Π³Π½ΠΈΡΠ½ΠΎΠ³ΠΎ ΠΏΠΎΠ»Ρ). Π ΡΡΠΎ ΡΡΠ΅Π²Π°ΡΠΎ ΠΏΠΎΠ²ΡΠ΅ΠΆΠ΄Π΅Π½ΠΈΠ΅ΠΌ ΠΏΡΠΎΠ²ΠΎΠ΄ΠΊΠΈ Π°Π²ΡΠΎΠΌΠΎΠ±ΠΈΠ»Ρ ΠΈ Π²ΡΡ ΠΎΠ΄ΠΎΠΌ ΠΈΠ· ΡΡΡΠΎΡ ΠΏΠΎΡΡΠ΅Π±ΠΈΡΠ΅Π»Π΅ΠΉ.
Π©Π΅ΡΠΊΠΈ ΡΠ΅Π³ΡΠ»ΡΡΠΎΡΠ° Π½Π°ΠΏΡΡΠΆΠ΅Π½ΠΈΡ
ΠΠ΅ΠΎΠ±Ρ ΠΎΠ΄ΠΈΠΌΠΎ, ΡΡΠΎΠ±Ρ Π½Π°ΠΏΡΡΠΆΠ΅Π½ΠΈΠ΅ Π½Π° Π²ΡΡ ΠΎΠ΄Π΅ Π³Π΅Π½Π΅ΡΠ°ΡΠΎΡΠ° ΠΎΡΡΠ°Π²Π°Π»ΠΎΡΡ ΠΏΠΎΡΡΠΎΡΠ½Π½ΡΠΌ, ΠΈ Π΄Π»Ρ ΡΡΠΎΠ³ΠΎ ΠΈΡΠΏΠΎΠ»ΡΠ·ΡΠ΅ΡΡΡ ΠΏΡΠΎΡΡΠΎΠΉ ΠΏΡΠΈΠ½ΡΠΈΠΏ.ΠΡΠ»ΠΈ ΡΠ΄Π΅Π»Π°ΡΡ Π½Π°ΠΏΡΡΠΆΠ΅Π½ΠΈΠ΅ ΠΏΠΈΡΠ°Π½ΠΈΡ ΠΎΠ±ΠΌΠΎΡΠΊΠΈ ΡΠΎΡΠΎΡΠ° ΠΏΠΎΡΡΠΎΡΠ½Π½ΡΠΌ, ΡΠΎ ΠΌΠΎΠΆΠ½ΠΎ ΠΈΠ·Π±Π΅ΠΆΠ°ΡΡ ΠΈΠ·ΠΌΠ΅Π½Π΅Π½ΠΈΡ Π²Π΅Π»ΠΈΡΠΈΠ½Ρ ΠΌΠ°Π³Π½ΠΈΡΠ½ΠΎΠ³ΠΎ ΠΏΠΎΠ»Ρ. ΠΠ° ΠΠΠ-2101 Π³Π΅Π½Π΅ΡΠ°ΡΠΎΡ Π΄ΠΎΠ»ΠΆΠ΅Π½ ΡΠ°Π±ΠΎΡΠ°ΡΡ ΠΏΡΠΈ Π½Π°Π³ΡΡΠ·ΠΊΠ΅ 13-14 Π. ΠΠ°ΠΆΠ΅ Π΄Π²Π° ΡΠ΅Π»Π΅-ΡΠ΅Π³ΡΠ»ΡΡΠΎΡΠ° ΠΎΠ΄ΠΈΠ½Π°ΠΊΠΎΠ²ΠΎΠΉ ΠΊΠΎΠ½ΡΡΡΡΠΊΡΠΈΠΈ ΠΌΠΎΠ³ΡΡ Π΄Π΅ΡΠΆΠ°ΡΡ ΡΠ°Π·Π½ΠΎΠ΅ Π·Π½Π°ΡΠ΅Π½ΠΈΠ΅ Π½Π°ΠΏΡΡΠΆΠ΅Π½ΠΈΡ.
Π’ΠΈΠΏΡ ΡΠ΅Π³ΡΠ»ΡΡΠΎΡΠΎΠ²:
- ΠΠ΅Ρ Π°Π½ΠΈΡΠ΅ΡΠΊΠΈΠΉ — Π½Π° ΠΎΡΠ½ΠΎΠ²Π΅ ΡΠ»Π΅ΠΊΡΡΠΎΠΌΠ΅Ρ Π°Π½ΠΈΡΠ΅ΡΠΊΠΎΠ³ΠΎ ΡΠ΅Π»Π΅ ΠΈ ΡΠΎΠΏΡΠΎΡΠΈΠ²Π»Π΅Π½ΠΈΡ Π΄Π»Ρ ΠΏΠΎΠ½ΠΈΠΆΠ΅Π½ΠΈΡ Π½Π°ΠΏΡΡΠΆΠ΅Π½ΠΈΡ.
- ΠΠΎΠ»ΡΠΏΡΠΎΠ²ΠΎΠ΄Π½ΠΈΠΊ — ΠΎΡΠ½ΠΎΠ²Π° Π½Π΅Π±ΠΎΠ»ΡΡΠ°Ρ ΡΡ Π΅ΠΌΠ° Π½Π° ΡΡΠ°Π½Π·ΠΈΡΡΠΎΡΠ°Ρ ΠΌΠ°Π»ΠΎΠΉ ΠΌΠΎΡΠ½ΠΎΡΡΠΈ ΠΈΠ»ΠΈ ΠΎΠ΄ΠΈΠ½ ΡΠΈΠ»ΠΎΠ²ΠΎΠΉ Π²ΡΠΊΠ»ΡΡΠ°ΡΠ΅Π»Ρ.
- Π‘ΠΌΠ΅ΡΠ°Π½Π½ΡΠΉ — ΠΊΠΎΠ½ΡΡΡΡΠΊΡΠΈΡ ΠΈΠΌΠ΅Π΅Ρ ΠΊΠ°ΠΊ ΡΡΠ°Π½Π·ΠΈΡΡΠΎΡΠ½ΡΡ ΡΡ Π΅ΠΌΡ, ΡΠ°ΠΊ ΠΈ ΡΠ»Π΅ΠΊΡΡΠΎΠΌΠ°Π³Π½ΠΈΡΠ½ΠΎΠ΅ ΡΠ΅Π»Π΅.
Π©Π΅ΡΠΊΠΈ — ΡΡΠΎ ΠΈΠΌΠ΅Π½Π½ΠΎ ΡΠΎΡ ΡΠ»Π΅ΠΌΠ΅Π½Ρ, Ρ ΠΏΠΎΠΌΠΎΡΡΡ ΠΊΠΎΡΠΎΡΠΎΠ³ΠΎ ΡΠ΅Π°Π»ΠΈΠ·ΠΎΠ²Π°Π½Π° ΡΡ Π΅ΠΌΠ° ΠΏΠΎΠ΄ΠΊΠ»ΡΡΠ΅Π½ΠΈΡ Π³Π΅Π½Π΅ΡΠ°ΡΠΎΡΠ° ΠΠΠ-2101. ΠΠ»Π°Π³ΠΎΠ΄Π°ΡΡ ΠΈΠΌ Π½Π° ΠΊΠΎΠ½ΡΠ°ΠΊΡΠ½ΡΠ΅ ΠΊΠΎΠ»ΡΡΠ° Π΄Π²ΠΈΠΆΡΡΠ΅Π³ΠΎΡΡ ΡΠΎΡΠΎΡΠ° ΠΏΠΎΠ΄Π°Π΅ΡΡΡ Π½Π°ΠΏΡΡΠΆΠ΅Π½ΠΈΠ΅.
ΠΠ°ΠΊ ΡΠ½ΡΡΡ Π³Π΅Π½Π΅ΡΠ°ΡΠΎΡ
ΠΠ»Ρ Π΄Π΅ΠΌΠΎΠ½ΡΠ°ΠΆΠ° ΠΏΠΎΡΡΠ΅Π±ΡΡΡΡΡ ΡΠ»Π΅Π΄ΡΡΡΠΈΠ΅ ΠΈΠ½ΡΡΡΡΠΌΠ΅Π½ΡΡ:
- ΠΠ°Π΅ΡΠ½ΡΠ΅ ΠΊΠ»ΡΡΠΈ 10, 13 ΠΈ 17.
- ΠΠΎΠ½ΡΠ°ΠΆΠ½Π°Ρ Π»ΠΎΠΏΠ°ΡΠΊΠ°.
- Π‘ΠΌΠ°Π·ΠΊΠ° ΠΏΡΠΎΠ½ΠΈΠΊΠ°ΡΡΠ°Ρ ΡΠΈΠΏΠ° WD-40.
Π‘Π½Π°ΡΠ°Π»Π° ΠΎΡΡΠΎΠ΅Π΄ΠΈΠ½ΠΈΡΠ΅ Π°ΠΊΠΊΡΠΌΡΠ»ΡΡΠΎΡ ΠΈ ΠΎΡΡΠΎΠ΅Π΄ΠΈΠ½ΠΈΡΠ΅ ΠΏΡΠΎΠ²ΠΎΠ΄Π° ΠΎΡ Π³Π΅Π½Π΅ΡΠ°ΡΠΎΡΠ°. ΠΡΠ΅ ΡΠ°Π±ΠΎΡΡ ΠΆΠ΅Π»Π°ΡΠ΅Π»ΡΠ½ΠΎ ΠΏΡΠΎΠ²ΠΎΠ΄ΠΈΡΡ Ρ Π½Π΅ΠΌΠ½ΠΎΠ³ΠΎ ΠΏΡΠΈΠΏΠΎΠ΄Π½ΡΡΡΠΌ ΠΏΠ΅ΡΠ΅Π΄ΠΎΠΌ Π°Π²ΡΠΎΠΌΠΎΠ±ΠΈΠ»Ρ ΠΈΠ»ΠΈ Π½Π° ΡΠΌΠΎΡΡΠΎΠ²ΠΎΠΉ ΡΠΌΠ΅, ΡΡΡΠ°ΠΊΠ°Π΄Π΅. ΠΠ΅ΡΠ΅Π΄ ΡΠ½ΡΡΠΈΠ΅ΠΌ Π³Π΅Π½Π΅ΡΠ°ΡΠΎΡΠ° ΠΎΡΠ»Π°Π±ΡΡΠ΅ ΠΏΡΠΈΠ²ΠΎΠ΄Π½ΠΎΠΉ ΡΠ΅ΠΌΠ΅Π½Ρ. ΠΠ»Ρ ΡΡΠΎΠ³ΠΎ ΠΏΠΎΠ»Π½ΠΎΡΡΡΡ ΠΎΡΠΊΡΡΡΠΈΡΠ΅ Π³Π°Π΅ΡΠ½ΡΠΉ ΠΊΠ»ΡΡ Π½Π° 17 Π³Π°ΠΉΠΊΠΎΠ² ΠΎΡ Π²Π΅ΡΡ Π½Π΅ΠΉ ΡΠΏΠΈΠ»ΡΠΊΠΈ ΠΊΠ°ΡΡΠ΅ΡΠ° ΠΊ Π±Π»ΠΎΠΊΡ Π΄Π²ΠΈΠ³Π°ΡΠ΅Π»Ρ. ΠΠΈΠΊΠ°ΠΊΠΈΡ ΠΏΡΠΎΠ±Π»Π΅ΠΌ Ρ Π½Π΅ΠΉ Π²ΠΎΠ·Π½ΠΈΠΊΠ½ΡΡΡ Π½Π΅ Π΄ΠΎΠ»ΠΆΠ½ΠΎ.
ΠΠΎΡΠΏΡΡ Π³Π΅Π½Π΅ΡΠ°ΡΠΎΡΠ° Π½ΡΠΆΠ½ΠΎ ΠΏΠ΅ΡΠ΅ΠΌΠ΅ΡΡΠΈΡΡ Π½Π° Π±Π»ΠΎΠΊ, Π·Π°ΡΠ΅ΠΌ ΡΠ½ΡΡΡ ΡΠ΅ΠΌΠ΅Π½Ρ.ΠΡΠΊΡΡΡΠΈΡΡ Π½ΠΈΠΆΠ½ΠΈΠΉ Π±ΠΎΠ»Ρ ΠΊΡΠ΅ΠΏΠ»Π΅Π½ΠΈΡ Π±ΡΠ΄Π΅Ρ ΠΏΡΠΎΠ±Π»Π΅ΠΌΠ°ΡΠΈΡΠ½ΠΎ. ΠΠ½ Π½Π°Ρ ΠΎΠ΄ΠΈΡΡΡ Π±Π»ΠΈΠ·ΠΊΠΎ ΠΊ Π·Π΅ΠΌΠ»Π΅, Π½Π° Π½Π΅Π³ΠΎ ΡΠ°ΡΡΠΎ ΠΏΠΎΠΏΠ°Π΄Π°Π΅Ρ ΠΏΡΠ»Ρ, Π³ΡΡΠ·Ρ, Π²ΠΎΠ΄Π°. ΠΠΎΡΡΠΎΠΌΡ ΠΏΡΠ΅Π΄Π²Π°ΡΠΈΡΠ΅Π»ΡΠ½ΠΎ ΠΎΠ±ΡΠ°Π±ΠΎΡΠ°ΠΉΡΠ΅ ΡΠ΅Π·ΡΠ±ΠΎΠ²ΠΎΠ΅ ΡΠΎΠ΅Π΄ΠΈΠ½Π΅Π½ΠΈΠ΅ ΠΏΡΠΎΠ½ΠΈΠΊΠ°ΡΡΠ΅ΠΉ ΡΠΌΠ°Π·ΠΊΠΎΠΉ.
Π£ΡΡΠ°Π½ΠΎΠ²ΠΊΠ° Π³Π΅Π½Π΅ΡΠ°ΡΠΎΡΠ°
Π£ΡΡΠ°Π½ΠΎΠ²ΠΊΠ° ΠΏΡΠΎΠΈΠ·Π²ΠΎΠ΄ΠΈΡΡΡ Π² ΠΎΠ±ΡΠ°ΡΠ½ΠΎΠΉ ΠΏΠΎΡΠ»Π΅Π΄ΠΎΠ²Π°ΡΠ΅Π»ΡΠ½ΠΎΡΡΠΈ. ΠΡΠ»ΠΈ Π²Π°ΠΌ Π½Π΅ΠΎΠ±Ρ ΠΎΠ΄ΠΈΠΌΠΎ Π·Π°ΠΌΠ΅Π½ΠΈΡΡ Π³Π΅Π½Π΅ΡΠ°ΡΠΎΡ Π½Π° Π±ΠΎΠ»Π΅Π΅ ΠΌΠΎΡΠ½ΡΠΉ, ΡΠΎ Π²Ρ ΠΌΠΎΠΆΠ΅ΡΠ΅ ΡΡΡΠ°Π½ΠΎΠ²ΠΈΡΡ Π°Π½Π°Π»ΠΎΠ³ Ρ ΠΌΠΎΠ΄Π΅Π»ΡΡ ΠΠΠ-2107 ΠΈΠ»ΠΈ 2109. ΠΠ½ΠΈ ΠΎΠ±Π»Π°Π΄Π°ΡΡ Π±ΠΎΠ»ΡΡΠ΅ΠΉ ΠΌΠΎΡΠ½ΠΎΡΡΡΡ ΠΈ ΡΠΏΠΎΡΠΎΠ±Π½Ρ ΠΎΠ±Π΅ΡΠΏΠ΅ΡΠΈΡΡ ΡΡΠ°Π±ΠΈΠ»ΡΠ½ΡΡ Π·Π°ΡΡΠ΄ΠΊΡ Π°ΠΊΠΊΡΠΌΡΠ»ΡΡΠΎΡΠ°.ΠΡΠ»ΠΈΡΠΈΠ΅ ΠΎΡ Β«ΡΠΎΠ΄Π½ΠΎΠ³ΠΎΒ» ΠΠΠ-2101 Π² ΡΠΎΠΌ, ΡΡΠΎ ΡΠ΅Π³ΡΠ»ΡΡΠΎΡ Π½Π°ΠΏΡΡΠΆΠ΅Π½ΠΈΡ ΡΠΎΠ²ΠΌΠ΅ΡΠ΅Π½ ΡΠΎ ΡΠ΅ΡΠΎΡΠ½ΡΠΌ ΡΠ·Π»ΠΎΠΌ.
ΠΠ»Π°Π²Π½ΠΎΠ΅, ΡΡΠΎΠ±Ρ Π½Π΅ Π±ΡΠ»ΠΎ ΠΏΠ΅ΡΠ΅ΠΊΠΎΡΠ°, ΠΈΠ½Π°ΡΠ΅ ΡΠ΅ΠΌΠ΅Π½Ρ ΠΏΠΎΡΠ²Π΅ΡΡΡ, Π±ΡΡΡΡΠΎ ΠΈΠ·Π½ΠΎΡΠΈΡΡΡ, Π½Π°Π³ΡΡΠ·ΠΊΠ° Π½Π° ΡΠΎΡΠΎΡ ΡΠ²Π΅Π»ΠΈΡΠΈΡΡΡ Π² Π½Π΅ΡΠΊΠΎΠ»ΡΠΊΠΎ ΡΠ°Π·. ΠΠ»Ρ Π½ΠΎΡΠΌΠ°Π»ΡΠ½ΠΎΠΉ ΡΠ°Π±ΠΎΡΡ Π½Π΅ΠΎΠ±Ρ ΠΎΠ΄ΠΈΠΌΠΎ, ΡΡΠΎΠ±Ρ ΡΡΠΎΡ ΡΠ»Π΅ΠΌΠ΅Π½Ρ ΠΈΠΌΠ΅Π» ΠΎΠΏΡΠ΅Π΄Π΅Π»Π΅Π½Π½ΠΎΠ΅ Π½Π°ΡΡΠΆΠ΅Π½ΠΈΠ΅. ΠΠ½ ΡΠ΅Π³ΡΠ»ΠΈΡΡΠ΅ΡΡΡ ΠΈΠ·ΠΌΠ΅Π½Π΅Π½ΠΈΠ΅ΠΌ ΠΏΠΎΠ»ΠΎΠΆΠ΅Π½ΠΈΡ ΠΊΠΎΡΠΏΡΡΠ° ΠΎΡΠ½ΠΎΡΠΈΡΠ΅Π»ΡΠ½ΠΎ Π΄Π²ΠΈΠ³Π°ΡΠ΅Π»Ρ. ΠΡΠ΅ΠΏΠ»Π΅Π½ΠΈΠ΅ ΠΏΡΠΎΠΈΠ·Π²ΠΎΠ΄ΠΈΡΡΡ Π³Π°ΠΉΠΊΠΎΠΉ Π² ββΠ²Π΅ΡΡ Π½Π΅ΠΉ ΡΠ°ΡΡΠΈ Π³Π΅Π½Π΅ΡΠ°ΡΠΎΡΠ°.
ΠΠΎΠΈΡΠΊ ΠΈ ΡΡΡΡΠ°Π½Π΅Π½ΠΈΠ΅ Π½Π΅ΠΈΡΠΏΡΠ°Π²Π½ΠΎΡΡΠ΅ΠΉ
Π Π³Π΅Π½Π΅ΡΠ°ΡΠΎΡΠ΅ ΠΌΠΎΠ³ΡΡ Π²ΠΎΠ·Π½ΠΈΠΊΠ½ΡΡΡ ΡΠ»Π΅Π΄ΡΡΡΠΈΠ΅ ΠΌΠ΅Ρ Π°Π½ΠΈΡΠ΅ΡΠΊΠΈΠ΅ ΠΈ ΡΠ»Π΅ΠΊΡΡΠΈΡΠ΅ΡΠΊΠΈΠ΅ Π½Π΅ΠΈΡΠΏΡΠ°Π²Π½ΠΎΡΡΠΈ:
- ΠΠ·Π½ΠΎΡ ΠΏΠΎΠ΄ΡΠΈΠΏΠ½ΠΈΠΊΠΎΠ² Π΄ΠΈΠ°Π³Π½ΠΎΡΡΠΈΡΡΠ΅ΡΡΡ ΠΏΠΎ Ρ Π°ΡΠ°ΠΊΡΠ΅ΡΠ½ΠΎΠΌΡ ΡΠ²ΠΈΡΡΡ ΠΈΠ»ΠΈ Π΄ΡΠ΅Π±Π΅Π·ΠΆΠ°Π½ΠΈΡ ΡΠ±ΠΎΠΊΡ ΡΡΡΡΠΎΠΉΡΡΠ²Π°.Π‘ΠΌΠ°Π·ΠΊΠ° Π²Π½ΡΡΡΠΈ ΠΏΠΎΠ΄ΡΠΈΠΏΠ½ΠΈΠΊΠΎΠ² ΡΠΎ Π²ΡΠ΅ΠΌΠ΅Π½Π΅ΠΌ ΠΈΡΡΠ΅Π·Π°Π΅Ρ, ΡΡΠΎ ΡΠ²Π΅Π»ΠΈΡΠΈΠ²Π°Π΅Ρ ΡΡΠ΅Π½ΠΈΠ΅.
- Π©Π΅ΡΠΊΠΈ Π³Π΅Π½Π΅ΡΠ°ΡΠΎΡΠ° ΠΠΠ-2101 Π½Π΅ΠΎΠ±Ρ ΠΎΠ΄ΠΈΠΌΠΎ ΡΠ²ΠΎΠ΅Π²ΡΠ΅ΠΌΠ΅Π½Π½ΠΎ Π·Π°ΠΌΠ΅Π½ΡΡΡ Π΄Π»Ρ ΠΎΠ±Π΅ΡΠΏΠ΅ΡΠ΅Π½ΠΈΡ Π½ΠΎΡΠΌΠ°Π»ΡΠ½ΠΎΠΉ ΡΠ°Π±ΠΎΡΡ Π°Π²ΡΠΎΠΌΠΎΠ±ΠΈΠ»Ρ. ΠΡΠ»ΠΈ ΠΎΠ½ΠΈ ΠΈΠ·Π½Π°ΡΠΈΠ²Π°ΡΡΡΡ, ΡΠΎ Π½Π° ΠΏΠ°Π½Π΅Π»ΠΈ ΠΏΡΠΈΠ±ΠΎΡΠΎΠ² Π·Π°Π³ΠΎΡΠ°Π΅ΡΡΡ ΠΊΠΎΠ½ΡΡΠΎΠ»ΡΠ½Π°Ρ Π»Π°ΠΌΠΏΠ° Ρ ΠΈΠ·ΠΎΠ±ΡΠ°ΠΆΠ΅Π½ΠΈΠ΅ΠΌ Π°ΠΊΠΊΡΠΌΡΠ»ΡΡΠΎΡΠ½ΠΎΠΉ Π±Π°ΡΠ°ΡΠ΅ΠΈ.
- ΠΠ΅Π΄ΠΎΡΡΠ°ΡΠΎΡΠ½ΡΠΉ ΠΈΠ»ΠΈ ΡΡΠ΅Π·ΠΌΠ΅ΡΠ½ΡΠΉ Π·Π°ΡΡΠ΄ Π°ΠΊΠΊΡΠΌΡΠ»ΡΡΠΎΡΠ° — ΡΠ²Π½ΡΠΉ ΠΏΡΠΈΠ·Π½Π°ΠΊ Π½Π΅ΠΈΡΠΏΡΠ°Π²Π½ΠΎΡΡΠΈ ΡΠ΅Π³ΡΠ»ΡΡΠΎΡΠ° Π½Π°ΠΏΡΡΠΆΠ΅Π½ΠΈΡ. Π’Π΅ΡΡΠΈΡΠΎΠ²Π°Π½ΠΈΠ΅ ΠΌΠΎΠΆΠ½ΠΎ ΠΏΡΠΎΠ²Π΅ΡΡΠΈ ΠΎΠ±ΡΡΠ½ΡΠΌ ΠΌΡΠ»ΡΡΠΈΠΌΠ΅ΡΡΠΎΠΌ. ΠΠ°Π²Π΅ΡΡΠΈ Π΄Π²ΠΈΠ³Π°ΡΠ΅Π»Ρ, Π²ΠΊΠ»ΡΡΠΈΡΡ Π±Π»ΠΈΠΆΠ½ΠΈΠΉ ΡΠ²Π΅Ρ.Π₯ΠΎΠ»ΠΎΡΡΠΎΠΉ Ρ ΠΎΠ΄ Π΄ΠΎΠ»ΠΆΠ΅Π½ Π±ΡΡΡ ΠΎΠΊΠΎΠ»ΠΎ 800 ΠΎΠ± / ΠΌΠΈΠ½. ΠΠ΅ΠΎΠ±Ρ ΠΎΠ΄ΠΈΠΌΠΎ, ΡΡΠΎΠ±Ρ Π½Π°ΠΏΡΡΠΆΠ΅Π½ΠΈΠ΅ Π½Π° Π²ΡΠ²ΠΎΠ΄Π°Ρ ΠΠΠ Π±ΡΠ»ΠΎ ~ 13,2 Π.
- ΠΠΈΠ³Π°Π½ΠΈΠ΅, ΠΏΡΠ»ΡΡΠ°ΡΠΈΡ — ΠΏΡΠΈΠ·Π½Π°ΠΊ Π²ΡΡ ΠΎΠ΄Π° ΠΈΠ· ΡΡΡΠΎΡ ΠΎΠ΄Π½ΠΎΠ³ΠΎ ΠΈΠ»ΠΈ Π΄Π²ΡΡ ΠΏΠΎΠ»ΡΠΏΡΠΎΠ²ΠΎΠ΄Π½ΠΈΠΊΠΎΠ²ΡΡ Π΄ΠΈΠΎΠ΄ΠΎΠ² Π² Π²ΡΠΏΡΡΠΌΠΈΡΠ΅Π»ΡΠ½ΠΎΠΌ ΡΠ·Π»Π΅. ΠΠ° ΠΠΠ-2101 Π³Π΅Π½Π΅ΡΠ°ΡΠΎΡ ΠΏΠΎΡΡΡΠΎΠ΅Π½ ΠΏΠΎ ΠΊΠ»Π°ΡΡΠΈΡΠ΅ΡΠΊΠΎΠΉ ΡΡ Π΅ΠΌΠ΅ — Π²ΡΡΠ°Π±Π°ΡΡΠ²Π°Π΅Ρ ΡΡΠΈ ΡΠ°Π·Ρ, Π·Π°ΡΠ΅ΠΌ Ρ ΠΏΠΎΠΌΠΎΡΡΡ Π²ΡΠΏΡΡΠΌΠΈΡΠ΅Π»Ρ ΠΏΡΠ΅ΠΎΠ±ΡΠ°Π·ΡΠ΅Ρ Π² ΠΏΠΎΡΡΠΎΡΠ½Π½ΡΠΉ ΡΠΎΠΊ.
- Π ΡΠΎΠΌ ΡΠ»ΡΡΠ°Π΅, Π΅ΡΠ»ΠΈ Π³Π΅Π½Π΅ΡΠ°ΡΠΎΡ Π½Π΅ Π·Π°ΡΡΠΆΠ°Π΅ΡΡΡ, Π° Π²ΡΠΏΡΡΠΌΠΈΡΠ΅Π»Ρ ΠΈ ΡΠ΅Π³ΡΠ»ΡΡΠΎΡ Π½Π°ΠΏΡΡΠΆΠ΅Π½ΠΈΡ ΠΈΡΠΏΡΠ°Π²Π½Ρ, ΠΌΠΎΠΆΠ½ΠΎ Π³ΠΎΠ²ΠΎΡΠΈΡΡ ΠΎ ΡΠ°Π·ΡΡΡΠ΅Π½ΠΈΠΈ ΠΎΠ΄Π½ΠΎΠΉ ΠΈΠ· ΠΎΠ±ΠΌΠΎΡΠΎΠΊ.Π ΡΡΠΎΠΌ ΡΠ»ΡΡΠ°Π΅ Π»ΠΈΠ±ΠΎ Π·Π°ΠΌΠ΅Π½ΡΡΡ Π³Π΅Π½Π΅ΡΠ°ΡΠΎΡ, Π»ΠΈΠ±ΠΎ ΡΡΡΠ°Π½Π°Π²Π»ΠΈΠ²Π°ΡΡ Π½ΠΎΠ²ΡΠΉ ΡΠΎΡΠΎΡ ΠΈΠ»ΠΈ ΡΡΠ°ΡΠΎΡ (Π² Π·Π°Π²ΠΈΡΠΈΠΌΠΎΡΡΠΈ ΠΎΡ ΡΠΎΠ³ΠΎ, ΠΊΠ°ΠΊΠ°Ρ ΠΈΠ· ΠΎΠ±ΠΌΠΎΡΠΎΠΊ ΡΠ°Π·ΡΡΡΠ΅Π½Π°). ΠΠΈΠ°Π³Π½ΠΎΡΡΠΈΠΊΠ° ΠΏΡΠΎΠ²ΠΎΠ΄ΠΈΡΡΡ Ρ ΠΏΠΎΠΌΠΎΡΡΡ ΡΠ΅ΡΡΠ΅ΡΠ°.
Π²ΡΠ²ΠΎΠ΄Ρ
ΠΠ΅ΡΠΌΠΎΡΡΡ Π½Π° ΠΊΠ°ΠΆΡΡΡΡΡΡ ΠΏΡΠΎΡΡΠΎΡΡ, Π³Π΅Π½Π΅ΡΠ°ΡΠΎΡ Π² Π°Π²ΡΠΎΠΌΠΎΠ±ΠΈΠ»Π΅ ΠΠΠ-2101 ΡΠΏΠΎΡΠΎΠ±Π΅Π½ Π΄ΠΎΡΡΠ°Π²ΠΈΡΡ Π²Π»Π°Π΄Π΅Π»ΡΡΡ Π½Π΅ΠΌΠ°Π»ΠΎ Ρ Π»ΠΎΠΏΠΎΡ. Π Π΅ΡΠ»ΠΈ Π²ΠΎ Π²ΡΠ΅ΠΌΡ ΠΏΠΎΠ΅Π·Π΄ΠΊΠΈ Π²Ρ Π·Π°ΠΌΠ΅ΡΠΈΠ»ΠΈ, ΡΡΠΎ Π·Π°Π³ΠΎΡΠ΅Π»Π°ΡΡ Π»Π°ΠΌΠΏΠ° Π½Π° ΠΏΠ°Π½Π΅Π»ΠΈ ΠΏΡΠΈΠ±ΠΎΡΠΎΠ², ΡΠΎ Π½Π΅ΠΎΠ±Ρ ΠΎΠ΄ΠΈΠΌΠΎ ΠΊΠ°ΠΊ ΠΌΠΎΠΆΠ½ΠΎ ΡΠΊΠΎΡΠ΅Π΅ ΠΏΡΠΈΠ½ΡΡΡ ΠΌΠ΅ΡΡ ΠΏΠΎ ΡΡΡΡΠ°Π½Π΅Π½ΠΈΡ ΠΏΠΎΠ»ΠΎΠΌΠΊΠΈ.ΠΡΠ²Π°Π΅Ρ ΠΈ ΡΠ°ΠΊ, ΡΡΠΎ ΠΏΡΠΎΡΡΠΎ ΠΎΠΊΠΈΡΠ»ΡΠ΅ΡΡΡ ΠΏΡΠΎΠ²ΠΎΠ΄, ΠΏΡΠΎΠΏΠ°Π΄Π°Π΅Ρ ΠΊΠΎΠ½ΡΠ°ΠΊΡ, Π½ΠΎ ΡΡΠΎ Π½ΡΠΆΠ½ΠΎ ΠΎΠ±Π½Π°ΡΡΠΆΠΈΠ²Π°ΡΡ Π½Π° ΡΠ°Π½Π½Π΅ΠΉ ΡΡΠ°Π΄ΠΈΠΈ, ΠΈΠ½Π°ΡΠ΅ Ρ ΡΠ΅Π²ΡΠΈΠΌ Π°ΠΊΠΊΡΠΌΡΠ»ΡΡΠΎΡΠΎΠΌ Π΄Π°Π»Π΅ΠΊΠΎ ΡΠΉΡΠΈ Π½Π΅ ΠΏΠΎΠ»ΡΡΠΈΡΡΡ.
Autodata Workshop — ΠΎΠ±Π½ΠΎΠ²Π»Π΅Π½ΠΈΠ΅ Π·Π° ΠΈΡΠ»Ρ / Π°Π²Π³ΡΡΡ 2019 Π³.
Π ΡΠ°ΠΌΠΊΠ°Ρ Π½Π΅ΠΏΡΠ΅ΡΡΠ²Π½ΠΎΠ³ΠΎ ΡΠ°Π·Π²ΠΈΡΠΈΡ Autodata, Π½Π°ΠΏΡΠ°Π²Π»Π΅Π½Π½ΠΎΠ³ΠΎ Π½Π° ΠΏΠΎΡΡΠΎΡΠ½Π½ΠΎΠ΅ ΠΎΡΡΠ°ΠΆΠ΅Π½ΠΈΠ΅ ΡΡΠ΅Π±ΠΎΠ²Π°Π½ΠΈΠΉ ΡΠΎΠ²ΡΠ΅ΠΌΠ΅Π½Π½ΠΎΠΉ ΠΌΠ°ΡΡΠ΅ΡΡΠΊΠΎΠΉ, Π΅ΠΆΠ΅ΠΌΠ΅ΡΡΡΠ½ΠΎ Π²ΡΠΏΡΡΠΊΠ°ΡΡΡΡ ΠΎΠ±Π½ΠΎΠ²Π»Π΅Π½ΠΈΡ, ΠΊΠΎΡΠΎΡΡΠ΅ Π·Π½Π°ΠΊΠΎΠΌΡΡ Π²Π°Ρ Ρ Π½ΠΎΠ²Π΅ΠΉΡΠΈΠΌΠΈ ΠΌΠΎΠ΄Π΅Π»ΡΠΌΠΈ Π°Π²ΡΠΎΠΌΠΎΠ±ΠΈΠ»Π΅ΠΉ, ΠΎΠ±Π½ΠΎΠ²Π»Π΅Π½ΠΈΡΠΌΠΈ ΡΠ΅Ρ Π½ΠΈΡΠ΅ΡΠΊΠΎΠΉ ΠΈΠ½ΡΠΎΡΠΌΠ°ΡΠΈΠΈ ΠΎΡ ΠΏΡΠΎΠΈΠ·Π²ΠΎΠ΄ΠΈΡΠ΅Π»Π΅ΠΉ, Π° ΡΠ°ΠΊΠΆΠ΅ Ρ Π½ΠΎΠ²Π΅ΠΉΡΠΈΠΌΠΈ ΠΌΠΎΠ΄ΡΠ»ΡΠΌΠΈ ΠΈ ΡΡΠΎΠ²Π΅ΡΡΠ΅Π½ΡΡΠ²ΠΎΠ²Π°Π½Π½ΡΠΌΠΈ ΡΡΠ½ΠΊΡΠΈΡΠΌΠΈ Autodata.
ΠΠΎΠΏΠΎΠ»Π½Π΅Π½ΠΈΡ ΠΈ ΠΎΠ±Π½ΠΎΠ²Π»Π΅Π½ΠΈΡ Π΄Π»Ρ Π°Π²ΡΠΎΠΌΠΎΠ±ΠΈΠ»Π΅ΠΉ
1884 ΠΎΠ±Π½ΠΎΠ²Π»Π΅Π½Π½ΠΎΠΉ ΡΠ΅Ρ Π½ΠΈΡΠ΅ΡΠΊΠΎΠΉ ΠΈΠ½ΡΠΎΡΠΌΠ°ΡΠΈΠΈ Π±ΡΠ»ΠΎ Π΄ΠΎΡΡΠ°Π²Π»Π΅Π½ΠΎ, Π²ΠΊΠ»ΡΡΠ°Ρ Π²ΡΠ΅ΠΌΡ ΡΠ΅ΠΌΠΎΠ½ΡΠ°, ΠΏΡΠΎΡΠ΅Π΄ΡΡΡ Ρ Π°ΠΊΠΊΡΠΌΡΠ»ΡΡΠΎΡΠΎΠΌ, Π³ΡΠ°ΡΠΈΠΊΠΈ ΠΎΠ±ΡΠ»ΡΠΆΠΈΠ²Π°Π½ΠΈΡ, TPMS, ΡΠ»Π΅ΠΊΡΡΠΈΡΠ΅ΡΠΊΠΈΠ΅ ΡΡ Π΅ΠΌΡ, ΡΠ΅Π³ΡΠ»ΠΈΡΠΎΠ²ΠΊΡ ΠΊΠΎΠ»Π΅Ρ, ΡΠΎΡΠΊΠΈ ΠΏΠΎΠ΄Π΄ΠΎΠΌΠΊΡΠ°ΡΠΈΠ²Π°Π½ΠΈΡ, ΠΏΡΠΎΠ³ΡΠ°ΠΌΠΌΠΈΡΠΎΠ²Π°Π½ΠΈΠ΅ ΠΊΠ»ΡΡΠ΅ΠΉ, ΠΈΡΠΏΡΠ°Π²Π»Π΅Π½ΠΈΡ ΠΈ Π±ΡΠ»Π»Π΅ΡΠ΅Π½ΠΈ, ΡΠ»Π΅ΠΊΡΡΠΈΡΠ΅ΡΠΊΠΈΠ΅ ΡΡΠΎΡΠ½ΠΎΡΠ½ΡΠ΅ ΡΠΎΡΠΌΠΎΠ·Π°, ΡΡΠ΅ΠΏΠ»Π΅Π½ΠΈΡ ΠΈ ΠΌΠ½ΠΎΠ³ΠΎΠ΅ Π΄ΡΡΠ³ΠΎΠ΅. Π ΡΡΠΎΡ Π²ΡΠΏΡΡΠΊ Π²ΠΎΡΠ»ΠΈ 39 Π½ΠΎΠ²ΡΡ Π²Π°ΡΠΈΠ°Π½ΡΠ° Π°Π²ΡΠΎΠΌΠΎΠ±ΠΈΠ»Π΅ΠΉ.
ΠΠ΅Π½Π·ΠΈΠ½ΠΎΠ²ΡΠ΅, Π΄ΠΈΠ·Π΅Π»ΡΠ½ΡΠ΅ ΠΈ ΡΠ»Π΅ΠΊΡΡΠΈΡΠ΅ΡΠΊΠΈΠ΅ Π°Π²ΡΠΎΠΌΠΎΠ±ΠΈΠ»ΠΈ, ΠΎΠ±Π½ΠΎΠ²Π»Π΅Π½Π½ΡΠ΅ Π² ΡΡΠΎΠΌ ΠΌΠ΅ΡΡΡΠ΅, Π²ΠΊΠ»ΡΡΠ°ΡΡ:
Alfa Romeo Stelvio (17-) 2,2 Q4 (2018-2019), Audi A1 Sportback (GBA) (18-) 1,0 30 TFSI (2018-2019), BMW 3 ΡΠ΅ΡΠΈΠΈ (G20 ) (18-) 2,0, 320i (2019-2019), BMW X3 (G01) (17-) 2,0 xDrive 30e (2019-2019), CitroΓ«n C4 Cactus (17-), 1, 2, PureTech (2017-2018), Daewoo Matiz 0,8 (2005-2010), Daewoo Nexia / Cielo / Racer 1,5 (1997-2008), DS 3 Crossback (19-) 1, 2 PureTech (2019-2019), Ford C-MAX (’15) 1,0 EcoBoost (2018-2019), Ford Focus Active (’19) 1,0 EcoBoost (2019-2019), Honda CR -V (07-12) 2,2, i-CTDi (2007-2010), Hyundai i40 1,6, CRDi, (2018-2019), Jaguar F-Type ΠΠ°Π±ΡΠΈΠΎΠ»Π΅Ρ (X152) (13- ) 5,0 V8 S, (2013-2015), Jeep Wrangler (JL) (18-) 2,2 CRDi (2018-2019), Lada 110 1,5 16V (1999-2000), Lada ΠΠ΅Π³Π° 1,5 (1995-2005), ΠΠ΅Π½Π΄ Π ΠΎΠ²Π΅Ρ Π Π΅Π½Π΄ΠΆ Π ΠΎΠ²Π΅Ρ ΠΠ΅Π»Π°Ρ , (L560) (17-) 3,0, 306 DT (2017-2019), Lexus NX 2,5 300h 2AR-FXE (2014-2019), Mazda CX-5 (KF) (17-) 2,5 SKYACTIV-G (2018-2019), Mercedes-Benz A-Class (177) (18-) 2,0 A45 AMG S 4Matic, (2019-2020), Nissan Leaf (ZE1) (18-) Zero Emission e + 62kW (2019-2019), Opel / Vauxhall Astra-K (B16) 1,0 (2018-2019), Peugeot 308 (13-) 2,0 BlueHDi GT (2017-2019), Peugeot 5008 (17-) 1,5 BlueHDi (2018-2019), Renault Captur (J87) 1,3 TCe 150 (2018-2019), Π£ΠΠ 31512 2,4 (1998-2010), Π£ΠΠ ΠΠ°ΡΡΠΈΠΎΡ 2,4 (2004-2015), Volkswagen Passat (362/365) (11-15) 2,0 TDI CR / BlueMotion / Technology (2012-2015), Volvo S90 (16-) 2,0 D4 (2018-2019), Volvo V40 (12-) 1,5 T3 (2018-2019) ΠΈ Volvo XC40 (17-) 1,5 T5 Twin Engine (2019-2019).
Π»Π΅Π³ΠΊΠΈΡ ΠΊΠΎΠΌΠΌΠ΅ΡΡΠ΅ΡΠΊΠΈΡ Π°Π²ΡΠΎΠΌΠΎΠ±ΠΈΠ»Π΅ΠΉ, Π΄ΠΎΠ±Π°Π²Π»Π΅Π½Π½ΡΡ Π² ΡΡΠΎΠΌ ΠΌΠ΅ΡΡΡΠ΅, Π²ΠΊΠ»ΡΡΠ°ΡΡ:
CitroΓ«n Berlingo IV (18-) 1,2 PureTech (2019-2019), Ford Transit Connect (’14) 1,5, EcoBlue (2018-2019), Opel / Vauxhall Combo-E (X19 ) (18-) 1,5 BlueInjection (2018-2019), Peugeot Rifter (18-) 1,2 PureTech (2018-2019), Toyota Hilux (05-16) 2,5 D-4D (2005Π³.) -2007), Volkswagen Caddy / Caddy Maxi (2Kx) (04-10) 2,0 SDI (2003-2010) ΠΈ Volkswagen Transporter T4 (70x / 7Dx) (90-03) 2,5 TDI (1998 Π³. -2003).
ΠΠ»Π΅ΠΊΡΡΠΎΡΡ Π΅ΠΌΡ ΡΠ»Π΅ΠΊΡΡΠΎΠΌΠΎΠ±ΠΈΠ»Π΅ΠΉ ΠΈ Π³ΠΈΠ±ΡΠΈΠ΄Π½ΡΡ Π°Π²ΡΠΎΠΌΠΎΠ±ΠΈΠ»Π΅ΠΉ
Π ΡΡΠΎΠΌ ΠΌΠ΅ΡΡΡΠ΅ Autodata ΠΏΡΠ΅Π΄ΡΡΠ°Π²ΠΈΠ»Π° ΡΡ Π΅ΠΌΡ ΠΏΡΠΈΠ²ΠΎΠ΄Π½ΡΡ ΡΠΈΡΡΠ΅ΠΌ Π΄Π»Ρ ΡΠ»Π΅ΠΊΡΡΠΈΡΠ΅ΡΠΊΠΈΡ ΠΈ Π³ΠΈΠ±ΡΠΈΠ΄Π½ΡΡ ΡΡΠ°Π½ΡΠΏΠΎΡΡΠ½ΡΡ ΡΡΠ΅Π΄ΡΡΠ², Π³Π°ΡΠ°Π½ΡΠΈΡΡΡ, ΡΡΠΎ ΠΏΠΎ ΠΌΠ΅ΡΠ΅ ΡΠΎΡΡΠ° ΠΏΠΎΠΏΡΠ»ΡΡΠ½ΠΎΡΡΠΈ ΡΠ»Π΅ΠΊΡΡΠΎΠΌΠΎΠ±ΠΈΠ»Π΅ΠΉ ΠΈ Π³ΠΈΠ±ΡΠΈΠ΄Π½ΡΡ Π°Π²ΡΠΎΠΌΠΎΠ±ΠΈΠ»Π΅ΠΉ Autodata ΠΎΡΡΠ°Π΅ΡΡΡ Π»ΡΡΡΠΈΠΌ ΡΠ΅ΡΠ΅Π½ΠΈΠ΅ΠΌ Π΄Π»Ρ Π΄ΠΈΠ°Π³Π½ΠΎΡΡΠΈΠΊΠΈ ΠΈ ΡΠ΅ΠΌΠΎΠ½ΡΠ° Π΄ΠΎΡΠΎΠΆΠ½ΡΡ ΡΡΠ°Π½ΡΠΏΠΎΡΡΠ½ΡΡ ΡΡΠ΅Π΄ΡΡΠ².
Π‘ΠΎΠ²ΡΠ΅ΠΌ Π½Π΅Π΄Π°Π²Π½ΠΎ ΠΏΠΎΡΠ²ΠΈΠ»ΠΈΡΡ Π΄ΠΈΠ°Π³ΡΠ°ΠΌΠΌΡ Π΄Π»Ρ Mercedes-Benz C-Class (205) (Π΄Π»Ρ Π±Π΅Π½Π·ΠΈΠ½ΠΎΠ²ΡΡ ΠΈ Π΄ΠΈΠ·Π΅Π»ΡΠ½ΡΡ Π³ΠΈΠ±ΡΠΈΠ΄Π½ΡΡ Π²Π°ΡΠΈΠ°Π½ΡΠΎΠ²), Nissan Leaf (ZE0) ΠΈ BMW 3 Series (F30 / 31) Π±Π΅Π½Π·ΠΈΠ½ΠΎΠ²ΡΡ Π³ΠΈΠ±ΡΠΈΠ΄ΠΎΠ². .
Π‘Ρ Π΅ΠΌΡ Π³Π΅Π½Π΅ΡΠ°ΡΠΎΡΠΎΠ² ΡΠ΅ΡΠΈΠΈAll-Power America Π‘Ρ Π΅ΠΌΡ Π³Π΅Π½Π΅ΡΠ°ΡΠΎΡΠΎΠ² All-Power America
ΠΠ°Π³Π°Π·ΠΈΠ½ Π½Π΅ Π±ΡΠ΄Π΅Ρ ΡΠ°Π±ΠΎΡΠ°ΡΡ ΠΊΠΎΡΡΠ΅ΠΊΡΠ½ΠΎ, Π΅ΡΠ»ΠΈ ΠΊΡΠΊΠΈ ΠΎΡΠΊΠ»ΡΡΠ΅Π½Ρ.
ΠΠΎΡ ΠΎΠΆΠ΅, Π² Π²Π°ΡΠ΅ΠΌ Π±ΡΠ°ΡΠ·Π΅ΡΠ΅ ΠΎΡΠΊΠ»ΡΡΠ΅Π½ JavaScript. ΠΠ»Ρ Π½Π°ΠΈΠ»ΡΡΡΠ΅Π³ΠΎ Π²Π·Π°ΠΈΠΌΠΎΠ΄Π΅ΠΉΡΡΠ²ΠΈΡ Ρ Π½Π°ΡΠΈΠΌ ΡΠ°ΠΉΡΠΎΠΌ ΠΎΠ±ΡΠ·Π°ΡΠ΅Π»ΡΠ½ΠΎ Π²ΠΊΠ»ΡΡΠΈΡΠ΅ Javascript Π² ΡΠ²ΠΎΠ΅ΠΌ Π±ΡΠ°ΡΠ·Π΅ΡΠ΅.
- ΠΠΎΠΌ
- Π‘Ρ Π΅ΠΌΡ Π³Π΅Π½Π΅ΡΠ°ΡΠΎΡΠΎΠ² All-Power America
ΠΡΠΎΡΠΌΠΎΡΡΠΈΡΠ΅ ΡΡ Π΅ΠΌΡ ΡΠ½ΠΈΠ²Π΅ΡΡΠ°Π»ΡΠ½ΡΡ Π³Π΅Π½Π΅ΡΠ°ΡΠΎΡΠΎΠ² Π½ΠΈΠΆΠ΅.Π©Π΅Π»ΠΊΠ½ΠΈΡΠ΅ ΡΡΡΠ»ΠΊΡ Ρ Π½ΠΎΠΌΠ΅ΡΠΎΠΌ Π²Π°ΡΠ΅ΠΉ ΠΌΠΎΠ΄Π΅Π»ΠΈ, ΡΡΠΎΠ±Ρ ΠΎΡΠΊΡΡΡΡ Π²Π΅ΡΡΠΈΡ ΡΡΠΊΠΎΠ²ΠΎΠ΄ΡΡΠ²Π° ΠΏΠΎ Π³Π΅Π½Π΅ΡΠ°ΡΠΎΡΡ Π² ΡΠΎΡΠΌΠ°ΡΠ΅ .pdf.
ΠΠ°Π³Π°Π·ΠΈΠ½ Π³Π΅Π½Π΅ΡΠ°ΡΠΎΡΠΎΠ² All-Power America
ΠΡΡΡΡΡΠ΅ ΡΠΈΠ»ΡΡΡΡ
Π‘ΡΠΈΠ»Ρ Π³Π΅Π½Π΅ΡΠ°ΡΠΎΡΠ° ΠΠΎ ΡΠΈΠΏΡ Π³Π΅Π½Π΅ΡΠ°ΡΠΎΡΠ°: ΠΠΎΠΌΠΌΠ΅ΡΡΠ΅ΡΠΊΠΈΠΉ ΠΌΠΎΠ±ΠΈΠ»ΡΠ½ΡΠΉ Π³Π΅Π½Π΅ΡΠ°ΡΠΎΡΠΠ²Π°ΡΠΈΠΉΠ½ΡΠΉ ΡΠ΅Π·Π΅ΡΠ²Π½ΡΠΉ Π³Π΅Π½Π΅ΡΠ°ΡΠΎΡΠΠ½Π²Π΅ΡΡΠΎΡΠ½ΡΠΉ Π³Π΅Π½Π΅ΡΠ°ΡΠΎΡΠΠΎΡΡΠ°ΡΠΈΠ²Π½ΡΠΉ Π³Π΅Π½Π΅ΡΠ°ΡΠΎΡPTO-Π³Π΅Π½Π΅ΡΠ°ΡΠΎΡΠΠΈΡΠΊΠΎΠ²ΡΠΉ Π³Π΅Π½Π΅ΡΠ°ΡΠΎΡΠΠ°Π΄Π²ΠΈΠΆΠ½ΠΎΠΉ Π³Π΅Π½Π΅ΡΠ°ΡΠΎΡΠΠ΄Π½ΠΎΠΏΠΎΠ΄ΡΠΈΠΏΠ½ΠΈΠΊΠΎΠ²ΡΠΉ Π³Π΅Π½Π΅ΡΠ°ΡΠΎΡΠΠ²ΡΡ ΠΎΠΏΠΎΡΠ½ΡΠΉ Π³Π΅Π½Π΅ΡΠ°ΡΠΎΡΠΠ°Π±Π΅ΡΠ½ΡΠΉ Π³Π΅Π½Π΅ΡΠ°ΡΠΎΡΠΠ΅Π½Π΅ΡΠ°ΡΠΎΡ, ΡΡΡΠ°Π½ΠΎΠ²Π»Π΅Π½Π½ΡΠΉ Π½Π° ΡΡΠ°Π½ΡΠΏΠΎΡΡΠ½ΠΎΠΌ ΡΡΠ΅Π΄ΡΡΠ²Π΅
Π’ΠΈΠΏ ΡΠΎΠΏΠ»ΠΈΠ²Π° ΠΠΎ ΡΠΈΠΏΡ ΡΠΎΠΏΠ»ΠΈΠ²Π° ΠΠΈΠ·Π΅Π»Ρ ΠΠ΅Π½Π·ΠΈΠ½ Π‘Π — ΠΡΠΎΠΏΠ°Π½ ΠΠ — ΠΡΠΈΡΠΎΠ΄Π½ΡΠΉ Π³Π°Π· ΠΠΈΠΎΡΠΎΠΏΠ»ΠΈΠ²ΠΎ: ΠΠ°Π· ΠΈ NGBi-ΡΠΎΠΏΠ»ΠΈΠ²ΠΎ: Π‘ΠΆΠΈΠΆΠ΅Π½Π½ΡΠΉ ΠΈ Π³Π°Π·ΠΎΠ²ΡΠΉ Π±ΠΈΠΎΡΠΎΠΏΠ»ΠΈΠ²ΠΎ: Π‘ΠΆΠΈΠΆΠ΅Π½Π½ΡΠΉ ΠΈ ΠΏΡΠΈΡΠΎΠ΄Π½ΡΠΉ Π³Π°Π· Π’ΡΠΈ-ΡΠΎΠΏΠ»ΠΈΠ²ΠΎ: Π‘ΠΠ ΠΈ Π³Π°Π· ΠΈ NGP
ΠΡ ΠΠ²ΡΠΎΡ: Watts1999 ΠΡ ΠΈ ΠΌΠ΅Π½ΡΡΠ΅ 10 ΠΊΠΡ-15 ΠΊΠΡ 2000-3999 ΠΡ 4000-5999 ΠΡ 6000-9999 ΠΡ 10 ΠΊΠΡ-15 ΠΊΠΡ 16 ΠΊΠΡ — 19 ΠΊΠΡ 20 ΠΊΠΡ — 29 ΠΊΠΡ 30 ΠΊΠΡ — 39 ΠΊΠΡ 40 ΠΊΠΡ — 59 ΠΊΠΡ 60 ΠΊΠΡ — 99 ΠΊΠΡ 100 ΠΊΠΡ — 199 ΠΊΠΡ 200 ΠΊΠΡ — 499 ΠΊΠΡ 500 ΠΊΠΡ — 999 ΠΊΠΡ Β· 1 ΠΠΡ — 1.9 ΠΠΡ2 ΠΠΡ ΠΈ Π±ΠΎΠ»Π΅Π΅
ΠΠ°ΡΠΊΠ° By BrandBriggs & StrattonΠΠ»Π°ΡΡΠΈΡΠ΅ΡΠΊΠΈΠ΅ Π°ΠΊΡΠ΅ΡΡΡΠ°ΡΡCumminsEVSEGeneracGilletteHIPOWERKubotakWiet PowerMecc AlteMultiquipNorthStarOdysseyReliance ControlsUPGWancoWildcatWincoYanmar
ΠΠΠΠ£Π§ΠΠ’Π¬ Π‘ΠΠΠΠ’Π« Π Π‘ΠΠΠ¦ΠΠΠΠ¬ΠΠΠ‘Π’Π
ΠΠ°Π³ΡΡΠ·ΠΊΠ° …
{{#categories_without_path}} Π² {{{category_without_path}}} {{/ category_without_path}} {{#_highlightResult.ΡΠ²Π΅Ρ}} {{# _highlightResult.color.value}} {{#categories_without_path}} | {{/ category_without_path}} Π¦Π²Π΅Ρ: {{{_highlightResult.color.value}}} {{/_highlightResult.color.value}} {{/_highlightResult.color}}
ΠΡΠΎΠΈΠ·Π²ΠΎΠ΄ΠΈΡΠ΅Π»Ρ: {{Manufacturer}}
ΠΡΡΠΈΠΊΡΠ»: {{sku}}
ΠΠΎΠ΄Π΅Π»Ρ: {{model_number}}
{{ΡΠ΅Π½Π°.USD.default_formated}} {{# price.USD.default_original_formated}} {{price.USD.default_original_formated}} {{/price.USD.default_original_formated}} {{# price.USD.default_tier_formated}} ΠΡ {{price.USD.default_tier_formated}} {{/price.USD.default_tier_formated}}
Β© 2020 ΠΠ±ΡΠΎΠ»ΡΡΠ½ΡΠ΅ Π³Π΅Π½Π΅ΡΠ°ΡΠΎΡΡ.ΠΡΠ΅ ΠΏΡΠ°Π²Π° Π·Π°ΡΠΈΡΠ΅Π½Ρ.ΠΠ°ΠΊ ΡΠ΄Π΅Π»Π°ΡΡ ΡΠ»ΡΡΡΠ΅Π½Π½ΡΡ ΡΠΎΠ»Π½Π΅ΡΠ½ΡΡ ΠΏΠ°Π½Π΅Π»Ρ Π² ΠΠ°ΠΉΠ½ΠΊΡΠ°ΡΡ
ΠΠ°ΠΊ ΡΠ΄Π΅Π»Π°ΡΡ ΡΠ»ΡΡΡΠ΅Π½Π½ΡΡ ΡΠΎΠ»Π½Π΅ΡΠ½ΡΡ ΠΏΠ°Π½Π΅Π»Ρ Π² ΠΠ°ΠΉΠ½ΠΊΡΠ°ΡΡ
Π‘ Fashion Industrial Craft 2 Π² ΠΌΠΈΡΠ΅ Minecraft ΠΏΡΠΈΡ ΠΎΠ΄ΠΈΡΠ΅ ΠΊ ΡΠ΅Ρ Π½ΠΎΠ»ΠΎΠ³ΠΈΡΠΌ Π΄Π²Π°Π΄ΡΠ°ΡΡ ΠΏΠ΅ΡΠ²ΠΎΠ³ΠΎ Π²Π΅ΠΊΠ°. ΠΠ΅ΠΉΠΌΠ΅Ρ ΠΈΠΌΠ΅Π΅Ρ Π²ΠΎΠ·ΠΌΠΎΠΆΠ½ΠΎΡΡΡ ΡΠΎΠ·Π΄Π°Π²Π°ΡΡ Π½ΠΎΠ²Π΅ΠΉΡΠΈΠ΅ ΡΡΡΠ°Π½ΠΎΠ²ΠΊΠΈ Π΄Π»Ρ ΠΏΡΠΎΠΈΠ·Π²ΠΎΠ΄ΡΡΠ²Π° ΡΠ½Π΅ΡΠ³ΠΈΠΈ, Π°Π²ΡΠΎΠΌΠ°ΡΠΈΠ·Π°ΡΠΈΠΈ ΡΠ°Π·Π»ΠΈΡΠ½ΡΡ ΠΏΡΠΎΡΠ΅ΡΡΠΎΠ² ΠΈ Π²ΡΠΏΠΎΠ»Π½Π΅Π½ΠΈΡ Π΄ΡΡΠ³ΠΈΡ ΠΈΠ³ΡΠΎΠ²ΡΡ Π·Π°Π΄Π°Ρ. ΠΠ»Ρ ΠΏΠ΅ΡΠ²ΠΎΠ³ΠΎ ΠΈΠ· Π²ΡΡΠ΅ΠΏΠ΅ΡΠ΅ΡΠΈΡΠ»Π΅Π½Π½ΡΡ ΠΎΡΠ΅Π½Ρ ΠΏΡΠΈΠ³ΠΎΠ΄ΠΈΡΡΡ ΡΠΎΠ»Π½Π΅ΡΠ½Π°Ρ ΠΏΠ°Π½Π΅Π»Ρ.
ΠΡΠ»ΠΈΡΠΈΠ΅ ΡΠ»ΡΡΡΠ΅Π½Π½ΠΎΠΉ ΡΠΎΠ»Π½Π΅ΡΠ½ΠΎΠΉ ΠΏΠ°Π½Π΅Π»ΠΈ ΠΎΡ ΠΎΠ±ΡΡΠ½ΠΎΠΉ
Π’Π°ΠΊΠΈΠ΅ ΠΈΡΡΠΎΡΠ½ΠΈΠΊΠΈ ΡΠ½Π΅ΡΠ³ΠΈΠΈ ΡΡΡΠ΅ΡΡΠ²ΠΎΠ²Π°Π»ΠΈ Π² IndustrialCraft Ρ ΡΠ°ΠΌΠΎΠ³ΠΎ Π½Π°ΡΠ°Π»Π°.ΠΠ΄Π½Π°ΠΊΠΎ Π³Π΅ΠΉΠΌΠ΅ΡΠ°ΠΌ ΠΎΠ½ΠΈ Π½Π΅ ΠΎΡΠ΅Π½Ρ ΠΏΠΎΠ½ΡΠ°Π²ΠΈΠ»ΠΈΡΡ. ΠΠ»Ρ Π΄Π΅ΠΉΡΡΠ²ΠΈΡΠ΅Π»ΡΠ½ΠΎ ΠΏΠΎΠ»Π½ΠΎΡΠ΅Π½Π½ΠΎΠ³ΠΎ Π²ΠΎΡΠΏΠΎΠ»Π½Π΅Π½ΠΈΡ ΡΠ½Π΅ΡΠ³Π΅ΡΠΈΡΠ΅ΡΠΊΠΈΡ ΠΏΠΎΡΡΠ΅Π±Π½ΠΎΡΡΠ΅ΠΉ Π² ΠΈΠ³ΡΠ΅ ΡΡΠ΅Π±ΠΎΠ²Π°Π»ΠΎΡΡ ΠΏΠΎΡΡΡΠΎΠΈΡΡ ΠΏΡΠΎΡΡΠΎ ΠΎΠ³ΡΠΎΠΌΠ½ΠΎΠ΅ ΠΏΠΎΠ»Π΅, ΡΠ΅Π»ΠΈΠΊΠΎΠΌ ΡΠΎΡΡΠΎΡΡΠ΅Π΅ ΠΈΠ· ΡΠΎΠ»Π½Π΅ΡΠ½ΡΡ Π±Π°ΡΠ°ΡΠ΅ΠΉ. Π ΡΠΎΠΌΡ ΠΆΠ΅ ΡΠ°ΠΊΠΈΠ΅ ΡΡΡΡΠΎΠΉΡΡΠ²Π° Π±ΡΠ»ΠΈ ΠΎΡΠ΅Π½Ρ ΠΊΠ°ΠΏΡΠΈΠ·Π½Ρ Π² ΠΏΠ»Π°Π½Π΅ ΠΏΠΎΠ³ΠΎΠ΄Π½ΡΡ ΡΡΠ»ΠΎΠ²ΠΈΠΉ ΠΈ Π²ΡΠ΅ΠΌΠ΅Π½ΠΈ ΡΡΡΠΎΠΊ. ΠΠ½ΠΈ ΡΡΠ½ΠΊΡΠΈΠΎΠ½ΠΈΡΠΎΠ²Π°Π»ΠΈ, ΠΏΠΎ ΡΡΡΠΈ, ΡΠΎΠ»ΡΠΊΠΎ ΡΡΠ½ΡΠΌ Π΄Π½Π΅ΠΌ, ΠΈΠ·-Π·Π° ΡΠ΅Π³ΠΎ ΡΠΎΠ»ΠΊΡ ΠΎΡ Π½ΠΈΡ Π±ΡΠ»ΠΎ ΠΌΠ°Π»ΠΎ. ΠΠΎΡΡΠΎΠΌΡ ΡΠ°Π·ΡΠ°Π±ΠΎΡΡΠΈΠΊΠΈ ΠΌΠΎΠ΄Π° ΡΠΎΠ·Π΄Π°Π»ΠΈ Π΄Π»Ρ Π½Π΅Π³ΠΎ ΡΠΏΠ΅ΡΠΈΠ°Π»ΡΠ½ΡΠΉ Π°Π΄Π΄ΠΎΠ½ — Advanced Solar Panels. ΠΡΠΎ Π΄ΠΎΠΏΠΎΠ»Π½Π΅Π½ΠΈΠ΅ Π΄ΠΎΠ±Π°Π²ΠΈΠ»ΠΎ Π² ΠΈΠ³ΡΡ ΡΠ»ΡΡΡΠ΅Π½Π½ΡΡ ΠΏΠ°Π½Π΅Π»Π΅ΠΉ Π΄Π»Ρ Π½Π°ΠΊΠΎΠΏΠ»Π΅Π½ΠΈΡ ΠΈ ΠΏΡΠ΅ΠΎΠ±ΡΠ°Π·ΠΎΠ²Π°Π½ΠΈΡ ΡΠΎΠ»Π½Π΅ΡΠ½ΠΎΠΉ ΡΠ½Π΅ΡΠ³ΠΈΠΈ.ΠΠ½ΠΈ ΡΡΠ°Π»ΠΈ Π±ΠΎΠ»Π΅Π΅ ΠΊΠΎΠΌΠΏΠ°ΠΊΡΠ½ΡΠΌΠΈ, Π½ΠΎ ΠΏΡΠΈ ΡΡΠΎΠΌ ΠΎΡΠ΅Π½Ρ Π²ΠΌΠ΅ΡΡΠΈΡΠ΅Π»ΡΠ½ΡΠΌΠΈ. ΠΡΠΎΠΌΠ΅ ΡΠΎΠ³ΠΎ, ΠΎΠ½ΠΈ ΠΌΠΎΠ³ΡΡ ΠΏΡΠΎΠΈΠ·Π²ΠΎΠ΄ΠΈΡΡ ΡΠ»Π΅ΠΊΡΡΠΈΡΠ΅ΡΡΠ²ΠΎ Π΄Π°ΠΆΠ΅ Π½ΠΎΡΡΡ, Π° ΠΈΠ½ΠΎΠ³Π΄Π° ΠΈ Π² ΠΏΠ»ΠΎΡ ΡΡ ΠΏΠΎΠ³ΠΎΠ΄Ρ.Π Π΅ΡΡΡΡΡ Π΄Π»Ρ ΡΠΎΠ·Π΄Π°Π½ΠΈΡ ΡΠ°ΠΊΠΎΠΉ ΠΏΠ°Π½Π΅Π»ΠΈ ΠΏΡΠΎΡΡΡΠΌ ΠΌΠ΅ΡΠΎΠ΄ΠΎΠΌ
Π‘ΠΎΠ·Π΄Π°Π½ΠΈΠ΅ ΠΏΠΎΠ΄ΠΎΠ±Π½ΠΎΠΉ ΠΏΠ°Π½Π΅Π»ΠΈ ΠΏΡΠ΅Π΄ΠΏΠΎΠ»Π°Π³Π°Π΅Ρ Π΄Π²Π° ΡΠΏΠΎΡΠΎΠ±Π° — Π±ΠΎΠ»Π΅Π΅ ΠΏΡΠΎΡΡΠΎΠΉ ΠΈ Π±ΠΎΠ»Π΅Π΅ ΡΠ»ΠΎΠΆΠ½ΡΠΉ. Π ΠΏΠ΅ΡΠ²ΠΎΠΌ ΡΠ»ΡΡΠ°Π΅ ΠΏΠΎΡΡΠ΅Π±ΡΠ΅ΡΡΡ ΡΠΎΠ»Π½Π΅ΡΠ½Π°Ρ Π±Π°ΡΠ°ΡΠ΅Ρ, ΠΊΠΎΠΌΠΏΠΎΠ·ΠΈΡ, Π°ΡΠΌΠΈΡΠΎΠ²Π°Π½Π½ΠΎΠ΅ ΡΡΠ΅ΠΊΠ»ΠΎ, ΡΠ»ΡΡΡΠ΅Π½Π½Π°Ρ ΡΠ»Π΅ΠΊΡΡΠΎΡΡ Π΅ΠΌΠ° ΠΈ ΡΠ»ΡΡΡΠ΅Π½Π½ΡΠΉ ΠΊΠΎΡΠΏΡΡ ΠΌΠ΅Ρ Π°Π½ΠΈΠ·ΠΌΠ° ΠΈΠ»ΠΈ ΡΠ²Π΅ΡΡΡΠ°ΡΡΡ Π°ΡΠΌΠΈΡΠΎΠ²Π°Π½Π½Π°Ρ ΠΏΠ»Π°ΡΡΠΈΠ½Π°, Π² Π·Π°Π²ΠΈΡΠΈΠΌΠΎΡΡΠΈ ΠΎΡ ΡΠΎΠ³ΠΎ, ΠΊΠ°ΠΊΠ°Ρ Π²Π΅ΡΡΠΈΡ ΠΌΠΎΠ΄Π° ΠΈΡΠΏΠΎΠ»ΡΠ·ΡΠ΅ΡΡΡ: 3.3.4 ΠΈΠ»ΠΈ ΡΡΠ°ΡΡΠ΅. ΠΠΎΠΌΠΏΠΎΠ·ΠΈΡ ΠΏΠΎΠ»ΡΡΠ°ΡΡ ΠΏΡΡΠ΅ΠΌ ΡΠΆΠ°ΡΠΈΡ ΡΠΏΠ΅ΡΠΈΠ°Π»ΡΠ½ΠΎΠ³ΠΎ ΡΠ»ΠΈΡΠΊΠ° ΠΠΎΠΌΠΏΠΎΠ·ΠΈΡΠ° Ρ ΠΏΠΎΠΌΠΎΡΡΡ ΠΊΠΎΠΌΠΏΡΠ΅ΡΡΠΎΡΠ°. ΠΡΠΎΡ ΠΈΡΡ ΠΎΠ΄Π½ΡΠΉ ΠΌΠ°ΡΠ΅ΡΠΈΠ°Π» ΡΠΎΠ·Π΄Π°Π΅ΡΡΡ ΠΈΠ· ΡΠΏΠ»Π°Π²Π° ΡΡΠ΅Ρ ΠΌΠ΅ΡΠ°Π»Π»ΠΎΠ²: ΠΎΡΠΈΡΠ΅Π½Π½ΠΎΠ³ΠΎ ΠΆΠ΅Π»Π΅Π·Π°, Π±ΡΠΎΠ½Π·Ρ ΠΈ ΠΎΠ»ΠΎΠ²Π° — Π² Π²ΠΈΠ΄Π΅ ΡΠ»ΠΈΡΠΊΠΎΠ² ΠΈΠ»ΠΈ ΠΏΠ»Π°ΡΡΠΈΠ½. ΠΠΎΠΌΠΏΠΎΠ·ΠΈΡ ΡΠ°ΠΊΠΆΠ΅ Π½ΡΠΆΠ΅Π½ Π΄Π»Ρ ΠΏΡΠΎΠΈΠ·Π²ΠΎΠ΄ΡΡΠ²Π° Π°ΡΠΌΠΈΡΠΎΠ²Π°Π½Π½ΠΎΠ³ΠΎ ΡΡΠ΅ΠΊΠ»Π°. ΠΠ»Ρ ΡΡΠΎΠ³ΠΎ Π΄Π²Π΅ Π΅Π΅ ΠΏΠ»Π°ΡΡΠΈΠ½Ρ ΡΡΡΠ°Π½Π°Π²Π»ΠΈΠ²Π°ΡΡ Π²ΠΎ Π²Π½Π΅ΡΠ½ΠΈΡ ΡΡΠ΅ΠΉΠΊΠ°Ρ ΡΡΠ΅Π΄Π½Π΅Π³ΠΎ Π²Π΅ΡΡΠΈΠΊΠ°Π»ΡΠ½ΠΎΠ³ΠΎ ΠΈΠ»ΠΈ Π³ΠΎΡΠΈΠ·ΠΎΠ½ΡΠ°Π»ΡΠ½ΠΎΠ³ΠΎ ΡΡΠ΄Π° ΡΠΊΠ°ΠΌΠ΅ΠΉΠΊΠΈ. ΠΡΡΠ°Π»ΡΠ½ΡΠ΅ ΡΠ»ΠΎΡΡ Π·Π°Π½ΠΈΠΌΠ°ΡΡ ΡΡΠ΅ΠΊΠ»ΠΎΠ±Π»ΠΎΠΊΠΈ. ΠΠ· ΡΡΠΎΠ³ΠΎ ΠΊΠΎΠ»ΠΈΡΠ΅ΡΡΠ²Π° ΠΌΠ°ΡΠ΅ΡΠΈΠ°Π»ΠΎΠ² ΠΏΠΎΠ»ΡΡΠ°Π΅ΡΡΡ ΡΠ΅ΠΌΡ Π΅Π΄ΠΈΠ½ΠΈΡ Π°ΡΠΌΠΈΡΠΎΠ²Π°Π½Π½ΠΎΠ³ΠΎ ΡΡΠ΅ΠΊΠ»Π°.Π‘ΠΎΠ»Π½Π΅ΡΠ½ΡΡ Π±Π°ΡΠ°ΡΠ΅Ρ ΠΈΠ·Π³ΠΎΡΠΎΠ²ΠΈΡΡ Π½Π°ΠΌΠ½ΠΎΠ³ΠΎ ΡΠ»ΠΎΠΆΠ½Π΅Π΅. ΠΠ΄Π΅ΡΡ Π²Π°ΠΌ ΠΏΠΎΠ½Π°Π΄ΠΎΠ±ΡΡΡΡ ΡΡΠΈ ΡΡΠ΅ΠΊΠ»ΠΎΠ±Π»ΠΎΠΊΠ° ΠΈ Π°Π³ΡΠ΅Π³Π°ΡΠ° ΡΠ³ΠΎΠ»ΡΠ½ΠΎΠΉ ΠΏΡΠ»ΠΈ, Π΄Π²Π΅ ΡΠ»Π΅ΠΊΡΡΠΈΡΠ΅ΡΠΊΠΈΠ΅ ΡΠ΅ΠΏΠΈ ΠΈ Π³Π΅Π½Π΅ΡΠ°ΡΠΎΡ. ΠΠΎΡΠ»Π΅Π΄Π½ΠΈΠΉ ΡΡΡΠ°Π½Π°Π²Π»ΠΈΠ²Π°Π΅ΡΡΡ ΠΏΠΎ ΡΠ΅Π½ΡΡΡ Π½ΠΈΠΆΠ½Π΅Π³ΠΎ ΡΡΠ΄Π° ΠΊΡΠ°ΡΡΠΎΠ²ΠΎΠΉ ΡΠ΅ΡΠΊΠΈ, ΠΏΠΎ Π±ΠΎΠΊΠ°ΠΌ ΠΎΡ Π½Π΅Π³ΠΎ ΡΡ Π΅ΠΌΡ ΠΏΠΎΠ΄ΠΊΠ»ΡΡΠ΅Π½ΠΈΡ, Π½Π°Π΄ Π½ΠΈΠΌ ΠΈ Π² Π²Π΅ΡΡ Π½ΠΈΡ ΡΠ³Π»Π°Ρ — ΡΠ³ΠΎΠ»ΡΠ½Π°Ρ ΠΏΡΠ»Ρ, Π° ΠΎΡΡΠ°Π»ΡΠ½ΡΠ΅ ΠΌΠ΅ΡΡΠ° ΡΡ ΠΎΠ΄ΡΡ Π½Π° ΡΡΠ΅ΠΊΠ»ΠΎ. Π£ΡΠΎΠ²Π΅ΡΡΠ΅Π½ΡΡΠ²ΠΎΠ²Π°Π½Π½Π°Ρ ΡΠ»Π΅ΠΊΡΡΠΈΡΠ΅ΡΠΊΠ°Ρ ΡΡ Π΅ΠΌΠ° ΡΠ΄Π΅Π»Π°Π½Π° ΠΈΠ· ΠΎΠ±ΡΡΠ½ΠΎΠΉ, ΠΊΠΎΡΠΎΡΡΡ Π΄Π»Ρ ΡΡΠΎΠ³ΠΎ Π½Π΅ΠΎΠ±Ρ ΠΎΠ΄ΠΈΠΌΠΎ ΡΠ°Π·ΠΌΠ΅ΡΡΠΈΡΡ Π² ΡΠ΅Π½ΡΡΠ΅ ΠΌΠ°ΡΠΈΠ½Ρ. ΠΠΎ ΡΠ³Π»Π°ΠΌ Π΅Π³ΠΎ ΡΠ΅ΡΠΊΠΈ Π±ΡΠ΄Π΅Ρ ΡΠ΅ΡΡΡΠ΅ Π΅Π΄ΠΈΠ½ΠΈΡΡ ΠΏΡΠ»ΠΈ ΠΈΠ· ΠΊΡΠ°ΡΠ½ΠΎΠ³ΠΎ ΠΊΠ°ΠΌΠ½Ρ, Π² Π΄Π²ΡΡ ΠΎΡΡΠ°Π²ΡΠΈΡ ΡΡ Π²Π΅ΡΡΠΈΠΊΠ°Π»ΡΠ½ΡΡ ΡΡΠ΅ΠΉΠΊΠ°Ρ — ΡΠ²Π΅ΡΠ»Π°Ρ (ΡΠΎΠ·Π΄Π°Π½Π½Π°Ρ ΠΏΡΠΈ ΡΠ°Π·ΡΡΡΠ΅Π½ΠΈΠΈ ΡΠ»Π°Π²ΠΎΡΠ½Π° — ΡΠ²Π΅ΡΡΡΠΈΠΉΡΡ ΠΊΠ°ΠΌΠ΅Π½Ρ ΠΈΠ· Π°Π΄Π°), Π° Π² ΠΏΠ°ΡΠ΅ Π³ΠΎΡΠΈΠ·ΠΎΠ½ΡΠ°Π»ΡΠ½ΡΡ — Π»Π°Π·ΡΡΠΈΡ.Π£ΡΠΎΠ²Π΅ΡΡΠ΅Π½ΡΡΠ²ΠΎΠ²Π°Π½Π½ΡΠΉ ΠΊΠΎΡΠΏΡΡ ΠΌΠ΅Ρ Π°Π½ΠΈΠ·ΠΌΠ° Π²ΡΠΏΠΎΠ»Π½Π΅Π½ ΠΈΠ· Π°Π½Π°Π»ΠΎΠ³ΠΈΡΠ½ΠΎΠ³ΠΎ ΠΏΡΠΎΡΡΠΎΠ³ΠΎ ΡΡΡΡΠΎΠΉΡΡΠ²Π°. ΠΠ±ΡΡΠ½ΡΠΉ ΠΊΠΎΡΠΏΡΡ ΠΌΠ΅Ρ Π°Π½ΠΈΠ·ΠΌΠ° Π΄ΠΎΠ»ΠΆΠ΅Π½ Π±ΡΡΡ ΠΏΠΎΠΌΠ΅ΡΠ΅Π½ Π² ΡΠ΅Π½ΡΡΠ°Π»ΡΠ½ΡΡ ΡΡΠ΅ΠΉΠΊΡ ΡΠ°Π±ΠΎΡΠ΅Π³ΠΎ ΠΌΠ΅ΡΡΠ°, ΠΏΠΎ Π΄Π²Π΅ Π΅Π΄ΠΈΠ½ΠΈΡΡ Π°ΡΠΌΠΈΡΠΎΠ²Π°Π½Π½ΠΎΠ³ΠΎ ΡΠ³Π»Π΅ΡΠΎΠ΄Π½ΡΠΌ Π²ΠΎΠ»ΠΎΠΊΠ½ΠΎΠΌ ΠΏΠ»Π°ΡΡΠΈΠΊΠ° (ΠΏΠΎΠ»ΡΡΠ΅Π½Π½ΠΎΠ³ΠΎ ΠΏΡΡΠ΅ΠΌ ΡΠΆΠ°ΡΠΈΡ ΡΠ³Π»Π΅ΡΠΎΠ΄Π½ΠΎΠ³ΠΎ Π²ΠΎΠ»ΠΎΠΊΠ½Π°) ΡΠ°Π·ΠΌΠ΅ΡΠ°Π΅ΡΡΡ Ρ ΠΊΠ°ΠΆΠ΄ΠΎΠΉ ΡΡΠΎΡΠΎΠ½Ρ, ΡΠ΅ΡΡΡΠ΅ ΠΏΠ»Π°ΡΡΠΈΠ½Ρ ΠΈΠ· Π·Π°ΠΊΠ°Π»Π΅Π½Π½ΠΎΠ³ΠΎ ΠΆΠ΅Π»Π΅Π·Π° ΡΠ°Π·ΠΌΠ΅ΡΠ°ΡΡΡΡ ΠΏΠΎ ΡΠ³Π»Π°ΠΌ, ΠΈ ΠΊΠΎΠΌΠΏΠΎΠ·ΠΈΡ Π²ΡΡΠ°Π²Π»ΡΠ΅ΡΡΡ Π² ΠΎΡΡΠ°Π²ΡΠΈΠ΅ΡΡ Π΄Π²Π΅ ΡΡΠ΅ΠΉΠΊΠΈ. ΠΡΠ»ΠΈ Π²ΠΌΠ΅ΡΡΠΎ ΠΊΠΎΡΠΏΡΡΠ° ΡΠ°ΠΊΠΎΠ³ΠΎ ΠΌΠ΅Ρ Π°Π½ΠΈΠ·ΠΌΠ° Π Π±ΡΠ΄Π΅Ρ ΡΠ²Π΅ΡΡΡΠ°ΡΡΡ ΡΠΊΡΠ΅ΠΏΠ»Π΅Π½Π½Π°Ρ ΠΏΠ»ΠΈΡΠ°, ΡΠΎ ΠΎΠ½Π° ΠΏΠΎΠ»ΡΡΠ΅Π½Π° ΠΈΠ· Π½Π΅ΡΠΊΠΎΠ»ΡΠΊΠΈΡ Π΄ΡΡΠ³ΠΈΡ ΠΈΡΡΠΎΡΠ½ΠΈΠΊΠΎΠ². Π ΡΠ΅Π½ΡΡΠ΅ ΠΌΠ°ΡΠΈΠ½Ρ Π½Π° ΡΡΠΎΡ ΡΠ°Π· ΠΏΠΎΠΉΠ΄Π΅Ρ ΡΡΠΈΠ»Π΅Π½Π½Π°Ρ ΠΏΠ»Π°ΡΡΠΈΠ½Π° ΠΈΠ· ΠΆΠ΅Π»Π΅Π·Π° ΠΈ ΠΈΡΠΈΠ΄ΠΈΡ, ΠΏΠΎΠ΄ Π½Π΅ΠΉ Π±ΡΠ΄Π΅Ρ Π²ΡΡΠ°Π²Π»Π΅Π½ Π°Π»ΠΌΠ°Π·, Π½Π°Π΄ Π½Π΅ΠΉ — ΡΠΎΠ»Π½Π΅ΡΠ½Π°Ρ ΡΠ°ΡΡΡ (ΠΈΠ· ΡΠ²Π΅ΡΠ° ΠΈ Π΄Π²Π° ΠΊΡΡΠΎΡΠΊΠ° ΡΠΎΠ·ΠΎΠ²ΠΎΠΉ ΠΌΠ°ΡΠ΅ΡΠΈΠΈ), ΠΏΠΎ Π±ΠΎΠΊΠ°ΠΌ — ΡΠ»ΡΡΡΠ°ΠΌΠ°ΡΠΈΠ½, ΠΈ ΠΏΠΎ ΡΠ³Π»Π°ΠΌ — ΠΊΡΠ°ΡΠ½Π°Ρ ΠΏΡΠ»Ρ.Π‘Π±ΠΎΡΠΊΠ° ΡΠ»ΡΡΡΠ΅Π½Π½ΠΎΠΉ ΡΠΎΠ»Π½Π΅ΡΠ½ΠΎΠΉ Π±Π°ΡΠ°ΡΠ΅ΠΈ. ΠΡΠΈ Π½Π°Π»ΠΈΡΠΈΠΈ Π½Π΅ΠΎΠ±Ρ ΠΎΠ΄ΠΈΠΌΡΡ ΡΠ΅ΡΡΡΡΠΎΠ² ΡΡΠΎ Π½Π΅ ΡΠΎΡΡΠ°Π²ΠΈΡ ΡΡΡΠ΄Π°. ΠΠ΅ΡΡ Π²Π΅ΡΡ Π½ΠΈΠΉ ΡΡΠ΄ ΡΠ°Π±ΠΎΡΠ΅Π³ΠΎ ΠΌΠ΅ΡΡΠ° Π±ΡΠ΄Π΅Ρ Π·Π°Π½ΡΡ ΡΡΠ΅ΠΌΡ Π±Π»ΠΎΠΊΠ°ΠΌΠΈ ΠΈΠ· Π°ΡΠΌΠΈΡΠΎΠ²Π°Π½Π½ΠΎΠ³ΠΎ ΡΡΠ΅ΠΊΠ»Π°, ΡΠΎΠ»Π½Π΅ΡΠ½Π°Ρ Π±Π°ΡΠ°ΡΠ΅Ρ Π²ΠΎΠΉΠ΄Π΅Ρ Π² ΡΠ΅Π½ΡΡΠ°Π»ΡΠ½ΡΡ ΠΏΡΠΎΡΠ΅Π·Ρ, ΠΊΠΎΠΌΠΏΠΎΠ·ΠΈΡ ΠΏΠΎ Π±ΠΎΠΊΠ°ΠΌ, Π΄Π²Π΅ ΡΠ»ΡΡΡΠ΅Π½Π½ΡΠ΅ ΡΡ Π΅ΠΌΡ ΠΏΠΎΠ΄ Π½Π΅ΠΉ ΠΈ ΡΠ»ΡΡΡΠ΅Π½Π½ΡΠΉ ΠΊΠΎΠΆΡΡ ΠΌΠ΅Ρ Π°Π½ΠΈΠ·ΠΌΠ° ΠΈΠ»ΠΈ ΡΠ²Π΅ΡΡΡΠ°ΡΡΡ Π°ΡΠΌΠΈΡΠΎΠ²Π°Π½Π½Π°Ρ ΠΏΠ»Π°ΡΡΠΈΠ½Π° ΠΌΠ΅ΠΆΠ΄Ρ Π½ΠΈΠΌΠΈ. ΠΈΡ .ΠΠ·ΠΎΡΡΠ΅Π½Π½ΡΠΉ ΡΠΏΠΎΡΠΎΠ± ΡΠΎΠ·Π΄Π°Π½ΠΈΡ ΡΠΊΠΎΠ»ΠΎΠ³ΠΈΡΠ΅ΡΠΊΠΈ ΡΠΈΡΡΠΎΠ³ΠΎ ΠΈΡΡΠΎΡΠ½ΠΈΠΊΠ° ΡΠ½Π΅ΡΠ³ΠΈΠΈ
Π‘ΠΎΠ·Π΄Π°Π½ΠΈΠ΅ ΡΠ»ΡΡΡΠ΅Π½Π½ΠΎΠΉ ΡΠΎΠ»Π½Π΅ΡΠ½ΠΎΠΉ ΠΏΠ°Π½Π΅Π»ΠΈ Π΄Π»Ρ Π±ΠΎΠ»ΡΡΠ΅Π³ΠΎ Π‘Π»ΠΎΠΆΠ½ΡΠΉ ΡΠ΅ΡΠ΅ΠΏΡ Π΄ΠΎΠ»ΠΆΠ΅Π½ Π±ΡΡΡ ΡΠ΅Π°Π»ΠΈΠ·ΠΎΠ²Π°Π½ ΠΏΡΠΈΠΌΠ΅ΡΠ½ΠΎ ΡΠ°ΠΊΠΈΠΌ ΠΆΠ΅ ΠΎΠ±ΡΠ°Π·ΠΎΠΌ.ΠΠ΄ΠΈΠ½ΡΡΠ²Π΅Π½Π½ΠΎΠ΅ ΡΠ΅ΡΡΠ΅Π·Π½ΠΎΠ΅ ΠΎΡΠ»ΠΈΡΠΈΠ΅ ΡΠΎΡΡΠΎΠΈΡ Π² ΡΠΎΠΌ, ΡΡΠΎ Π²ΠΌΠ΅ΡΡΠΎ Π°ΡΠΌΠΈΡΠΎΠ²Π°Π½Π½ΠΎΠ³ΠΎ ΡΡΠ΅ΠΊΠ»Π° Π±ΡΠ΄Π΅Ρ ΠΈΡΠΏΠΎΠ»ΡΠ·ΠΎΠ²Π°ΡΡΡΡ ΡΠ²Π΅ΡΡΡΠ°ΡΡΡ ΡΡΠ΅ΠΊΠ»ΡΠ½Π½Π°Ρ ΠΏΠ°Π½Π΅Π»Ρ Π² ΡΠΎΠΌ ΠΆΠ΅ ΠΊΠΎΠ»ΠΈΡΠ΅ΡΡΠ²Π΅ — ΡΡΠΈ ΡΡΡΠΊΠΈ. ΠΠ»Ρ Π΅Π³ΠΎ ΠΈΠ·Π³ΠΎΡΠΎΠ²Π»Π΅Π½ΠΈΡ ΡΠ½Π°ΡΠ°Π»Π° Π½Π΅ΠΎΠ±Ρ ΠΎΠ΄ΠΈΠΌΠΎ Π·Π°ΠΆΠ΅ΡΡ ΡΠ²Π΅ΡΡΡΠΈΠΉΡΡ ΡΡΠ°Π½. ΠΠ»Ρ ΡΡΠΎΠ³ΠΎ Π΅Π³ΠΎ ΡΠ»ΠΈΡΠΎΠΊ Π² ΠΎΠ±ΠΎΠ³Π°ΡΠ΅Π½Π½ΠΎΠΌ Π²ΠΈΠ΄Π΅ Π½ΡΠΆΠ½ΠΎ ΠΏΠΎΠΌΠ΅ΡΡΠΈΡΡ Π² ΡΠ΅Π½ΡΡ ΡΠΊΠ°ΠΌΠ΅ΠΉΠΊΠΈ, Π° ΠΏΠΎ Π±ΠΎΠΊΠ°ΠΌ ΡΠ½ΠΈΠ·Ρ ΠΈ ΡΠ²Π΅ΡΡ Ρ ΠΏΠΎΡΡΠ°Π²ΠΈΡΡ ΡΠ΅ΡΡΡΠ΅ Π΅Π΄ΠΈΠ½ΠΈΡΡ ΡΠ²Π΅ΡΠ°. ΠΠ»Ρ ΡΠ°ΠΊΠΈΡ ΠΏΡΠ΅Π΄ΠΌΠ΅ΡΠΎΠ² ΠΏΠΎΡΡΠ΅Π±ΡΠ΅ΡΡΡ Π΄Π²Π΅ ΡΡΡΠΊΠΈ. Π‘Π²Π΅ΡΠ΅Π½ΠΈΠ΅ ΡΠ²Π΅ΡΡΡΠ΅Π³ΠΎΡΡ ΡΡΠ°Π½Π° ΠΏΠΎΠΉΠ΄Π΅Ρ Π½Π° Π²Π½Π΅ΡΠ½ΠΈΠ΅ ΡΡΠ΅ΠΉΠΊΠΈ ΡΡΠ΅Π΄Π½Π΅Π³ΠΎ Π³ΠΎΡΠΈΠ·ΠΎΠ½ΡΠ°Π»ΡΠ½ΠΎΠ³ΠΎ ΡΡΠ΄Π° ΠΌΠ°ΡΠΈΠ½Ρ, ΠΌΠ΅ΠΆΠ΄Ρ Π½ΠΈΠΌΠΈ Π²ΠΎΠ·Π½ΠΈΠΊΠ½ΡΡ ΡΠ²Π΅ΡΠΎΠ²ΡΠ΅ Π±ΡΡΠ·Π³ΠΈ, Π° ΠΎΡΡΠ°Π²ΡΠΈΠ΅ΡΡ ΡΠ΅ΡΡΡ ΡΠ΅Π»Π΅ΠΉ Π±ΡΠ΄ΡΡ Π·Π°ΠΊΡΡΡΡ Π°ΡΠΌΠΈΡΠΎΠ²Π°Π½Π½ΡΠΌ ΡΡΠ΅ΠΊΠ»ΠΎΠΌ.Π ΡΠ΅Π·ΡΠ»ΡΡΠ°ΡΠ΅ Π²Ρ ΠΏΠΎΠ»ΡΡΠΈΡΠ΅ ΡΠ²Π΅ΡΡΡΠΈΠ΅ΡΡ ΡΡΠ΅ΠΊΠ»ΡΠ½Π½ΡΠ΅ ΠΏΠ°Π½Π΅Π»ΠΈ, ΠΏΡΠΈΡΠ΅ΠΌ Π² Π΄ΠΎΡΡΠ°ΡΠΎΡΠ½ΠΎΠΌ ΠΊΠΎΠ»ΠΈΡΠ΅ΡΡΠ²Π΅ — ΡΠ΅ΡΡΡ ΡΡΡΠΊ (ΡΡΠΎΠ³ΠΎ Ρ Π²Π°ΡΠΈΡ ΡΠΆΠ΅ Π½Π° Π΄Π²Π΅ ΡΠ»ΡΡΡΠ΅Π½Π½ΡΠ΅ ΡΠΎΠ»Π½Π΅ΡΠ½ΡΠ΅ ΠΏΠ°Π½Π΅Π»ΠΈ).Π£ΡΡΠ°Π½ΠΎΠ²ΠΊΠ° Π³Π΅Π½Π΅ΡΠ°ΡΠΎΡΠ° 90Π° Π½Π° Π³Π°Π· 53. ΠΠ°ΠΌΠ°Π· Π² Π°ΡΠ΅Π½Π΄Π΅
ΠΠ° Π°Π²ΡΠΎΠΌΠΎΠ±ΠΈΠ»Ρ ΠΠΠ-5ΠΠ ΡΡΡΠ°Π½Π°Π²Π»ΠΈΠ²Π°Π΅ΡΡΡ Π΄Π²ΡΡ ΠΏΠΎΠ»ΡΡΠ½ΡΠΉ Π΄Π²ΡΡ ΡΠ΅ΡΠΎΡΠ½ΡΠΉ Π³Π΅Π½Π΅ΡΠ°ΡΠΎΡ Π130-Π (ΡΠΈΡ. 1), Π° Π½Π° ΠΠΠ-66 — Π130-Π
.ΠΠ΅Π½Π΅ΡΠ°ΡΠΎΡΡ ΠΏΠΎΡΡΠΎΡΠ½Π½ΠΎΠ³ΠΎ ΡΠΎΠΊΠ° ΠΎΡΠΊΡΡΡΠΎΠ³ΠΎ ΡΠΈΠΏΠ°, ΡΠ°ΡΡΡΠΈΡΠ°Π½Π½ΡΠ΅ Π½Π° ΠΌΠ°ΠΊΡΠΈΠΌΠ°Π»ΡΠ½ΡΠΉ Π²ΡΡ ΠΎΠ΄Π½ΠΎΠΉ ΡΠΎΠΊ 28 Π ΠΏΡΠΈ Π½Π°ΠΏΡΡΠΆΠ΅Π½ΠΈΠΈ 12-15 Π.
ΠΠ° Π·Π°ΠΏΡΠ°ΡΡΠΈ Π°Π²ΡΠΎΠΌΠΎΠ±ΠΈΠ»Π΅ΠΉ ΠΏΡΠΈΠΌΠ΅Π½ΡΡΡΡΡ Π³Π΅Π½Π΅ΡΠ°ΡΠΎΡΡ Π 130-Π, ΠΈΠΌΠ΅ΡΡΠΈΠ΅ ΡΠΊΡΠ°Π½ΠΈΡΠΎΠ²Π°Π½Π½ΡΠ΅ Π²ΡΠ²ΠΎΠ΄Ρ.
Π’Π΅Ρ Π½ΠΈΡΠ΅ΡΠΊΠΎΠ΅ ΠΎΠ±ΡΠ»ΡΠΆΠΈΠ²Π°Π½ΠΈΠ΅ Π³Π΅Π½Π΅ΡΠ°ΡΠΎΡΠ°
Π£Π΄Π°Π»ΠΈΡΠ΅ Π·Π°ΡΠΈΡΠ½ΡΡ Π»Π΅Π½ΡΡ Π΄Π»Ρ ΠΎΠ±Π»Π΅Π³ΡΠ΅Π½ΠΈΡ ΠΏΡΠΎΠ²Π΅ΡΠΊΠΈ Π³Π΅Π½Π΅ΡΠ°ΡΠΎΡΠ°. ΠΠ°ΡΠ½ΠΈΡΠ΅ ΠΎΡΠΌΠΎΡΡ Ρ ΠΊΠΎΠ»Π»Π΅ΠΊΡΠΎΡΠ°, ΡΠ΅ΡΠΎΠΊ ΠΈ ΡΠ΅ΡΠΊΠΎΠ΄Π΅ΡΠΆΠ°ΡΠ΅Π»Π΅ΠΉ. Π ΡΡΠΎΠΌ ΡΠ»ΡΡΠ°Π΅ Π½Π΅ΠΎΠ±Ρ ΠΎΠ΄ΠΈΠΌΠΎ ΡΠ±Π΅Π΄ΠΈΡΡΡΡ, ΡΡΠΎ ΡΠ΅ΡΠΊΠΈ ΡΠ΅Π»Ρ, Π½Π΅ Π±ΠΎΠ»ΡΠ°ΡΡΡΡ Π² ΡΠ΅ΡΠΊΠΎΠ΄Π΅ΡΠΆΠ°ΡΠ΅Π»ΡΡ ΠΈ Π½Π°Π΄Π΅ΠΆΠ½ΠΎ ΠΊΠΎΠ½ΡΠ°ΠΊΡΠΈΡΡΡΡ Ρ ΠΊΠΎΠ»Π»Π΅ΠΊΡΠΎΡΠΎΠΌ.
ΠΡΠΎΠ²Π΅ΡΠΈΡΡ Π½Π°ΡΡΠΆΠ΅Π½ΠΈΠ΅ ΠΏΡΡΠΆΠΈΠ½ ΡΠ΅ΡΠΎΠΊ. ΠΠΎ ΠΌΠ΅ΡΠ΅ ΠΈΠ·Π½ΠΎΡΠ° ΡΠ΅ΡΠΎΠΊ Π½Π°ΡΡΠΆΠ΅Π½ΠΈΠ΅ ΠΏΡΡΠΆΠΈΠ½Ρ ΠΌΠΎΠΆΠ΅Ρ ΡΠΌΠ΅Π½ΡΡΠ°ΡΡΡΡ.
ΠΠ°ΡΡΠΆΠ΅Π½ΠΈΠ΅ ΠΏΡΡΠΆΠΈΠ½Ρ ΠΌΠΎΠΆΠ½ΠΎ ΠΎΡΡΠ΅Π³ΡΠ»ΠΈΡΠΎΠ²Π°ΡΡ, ΠΎΡΠΎΠ³Π½ΡΠ² ΡΠΏΠΎΡ ΠΏΡΡΠΆΠΈΠ½Ρ.ΠΠ·ΠΌΠ΅ΡΡΡΠ΅ Π΄Π°Π²Π»Π΅Π½ΠΈΠ΅ ΡΠ΅ΡΠΊΠΈ Ρ ΠΏΠΎΠΌΠΎΡΡΡ ΠΏΡΡΠΆΠΈΠ½Π½ΠΎΠ³ΠΎ Π΄ΠΈΠ½Π°ΠΌΠΎΠΌΠ΅ΡΡΠ°.
ΠΡΠΎΠ΄ΡΡΡ Π³Π΅Π½Π΅ΡΠ°ΡΠΎΡ ΡΠΆΠ°ΡΡΠΌ Π²ΠΎΠ·Π΄ΡΡ ΠΎΠΌ ΡΠΎ ΡΡΠΎΡΠΎΠ½Ρ ΠΊΠΎΠ»Π»Π΅ΠΊΡΠΎΡΠ°; Π‘Π»Π΅Π³ΠΊΠ° Π·Π°Π³ΡΡΠ·Π½Π΅Π½Π½ΡΠΉ ΠΊΠΎΠ»Π»Π΅ΠΊΡΠΎΡ ΠΏΡΠΎΡΠ΅ΡΠ΅ΡΡ ΡΠΈΡΡΠΎΠΉ ΡΠΊΠ°Π½ΡΡ, ΡΠ»Π΅Π³ΠΊΠ° ΡΠΌΠΎΡΠ΅Π½Π½ΠΎΠΉ Π±Π΅Π½Π·ΠΈΠ½ΠΎΠΌ.
Π‘ΠΈΠ»ΡΠ½ΠΎ Π·Π°Π³ΡΡΠ·Π½Π΅Π½Π½ΡΠΉ ΠΊΠΎΠ»Π»Π΅ΠΊΡΠΎΡ Ρ Π»Π΅Π³ΠΊΠΈΠΌ ΠΏΠΎΠ΄Π³ΠΎΡΠ°Π½ΠΈΠ΅ΠΌ ΠΈ ΠΌΠ΅Π»ΠΊΠΎΠΉ ΡΠ΅ΡΠΎΡ ΠΎΠ²Π°ΡΠΎΡΡΡΡ ΡΠ»Π΅Π΄ΡΠ΅Ρ ΠΎΡΠΈΡΡΠΈΡΡ ΡΡΠ΅ΠΊΠ»ΠΎΠ±ΡΠΌΠ°Π³ΠΎΠΉ Π·Π΅ΡΠ½ΠΈΡΡΠΎΡΡΡΡ 80 ΠΈΠ»ΠΈ 100, Π²ΡΠ°ΡΠ°Ρ Π°Π½ΠΊΠ΅Ρ Π²ΡΡΡΠ½ΡΡ (Π½Π°ΠΆΠ΄Π°ΡΠ½ΠΎΠΉ Π±ΡΠΌΠ°Π³ΠΎΠΉ ΠΏΠΎΠ»ΡΠ·ΠΎΠ²Π°ΡΡΡΡ Π½Π΅Π»ΡΠ·Ρ).
ΠΠ»Ρ Π³Π΅Π½Π΅ΡΠ°ΡΠΎΡΠ° Ρ ΡΠΈΠ»ΡΠ½ΠΎ ΠΈΠ·Π½ΠΎΡΠ΅Π½Π½ΡΠΌ ΠΈΠ»ΠΈ ΡΠ³ΠΎΡΠ΅Π²ΡΠΈΠΌ ΠΊΠΎΠ»Π»Π΅ΠΊΡΠΎΡΠΎΠΌ ΠΏΡΠΎΡΠΊΠ½ΠΈΡΠ΅ ΠΊΠΎΠ»Π»Π΅ΠΊΡΠΎΡ.ΠΡΠΈΡΡΠΈΡΠ΅ ΡΠ°Π±ΠΎΡΡΡ ΠΏΠΎΠ²Π΅ΡΡ Π½ΠΎΡΡΡ ΡΠ΅ΡΠΎΠΊ ΡΠΊΠ°Π½ΡΡ, ΡΠ»Π΅Π³ΠΊΠ° ΡΠΌΠΎΡΠ΅Π½Π½ΠΎΠΉ Π±Π΅Π½Π·ΠΈΠ½ΠΎΠΌ.
ΠΡΠΈ Π½Π΅ΠΏΠΎΠ»Π½ΠΎΠΌ ΠΊΠΎΠ½ΡΠ°ΠΊΡΠ΅ ΡΠΎ ΡΠ΅ΡΠΎΡΠ½ΡΠΌ ΠΊΠΎΠ»Π»Π΅ΠΊΡΠΎΡΠΎΠΌ Π²ΡΠΈΡΠ°ΡΡ.
Π’ΡΠ°ΡΠ΅Π»ΡΠ½ΠΎ ΠΏΡΠΎΠ²Π΅ΡΡΡΠ΅ ΠΏΠΎΠ΄ΡΠΈΠΏΠ½ΠΈΠΊΠΈ Π³Π΅Π½Π΅ΡΠ°ΡΠΎΡΠ° Π½Π° ΠΏΡΠ΅Π΄ΠΌΠ΅Ρ Π·Π°Π΅Π΄Π°Π½ΠΈΡ. ΠΠ°ΠΌΠ΅Π½ΠΈΡΡ Π·Π°ΠΊΠ»ΠΈΠ½ΠΈΠ²ΡΠΈΠ΅ ΠΏΠΎΠ΄ΡΠΈΠΏΠ½ΠΈΠΊΠΈ.
ΠΠ΅ΠΈΡΠΏΡΠ°Π²Π½ΠΎΡΡΠΈ Π³Π΅Π½Π΅ΡΠ°ΡΠΎΡΠ° ΠΈ ΡΠΏΠΎΡΠΎΠ±Ρ ΠΈΡ ΡΡΡΡΠ°Π½Π΅Π½ΠΈΡ
ΠΡΠΈΡΠΈΠ½Ρ Π½Π΅ΠΈΡΠΏΡΠ°Π²Π½ΠΎΡΡΠΈ
Π‘ΡΠ΅Π΄ΡΡΠ²Π° ΠΏΡΠ°Π²ΠΎΠ²ΠΎΠΉ Π·Π°ΡΠΈΡΡ
ΠΠΊΠΊΡΠΌΡΠ»ΡΡΠΎΡ Π½Π΅ Π·Π°ΡΡΠΆΠ°Π΅ΡΡΡ
ΠΠΎΠ΄Π²Π΅ΡΠ½Π°Ρ ΡΠ΅ΡΠΊΠ°
ΠΡΠΈΡΡΠΈΡΡ ΡΠ΅ΡΠΊΠΎΠ΄Π΅ΡΠΆΠ°ΡΠ΅Π»ΠΈ ΠΎΡ Π³ΡΡΠ·ΠΈ, ΠΏΡΠΎΠ²Π΅ΡΠΈΡΡ ΡΠΈΠ»Ρ ΠΏΡΡΠΆΠΈΠ½ ΡΠ΅ΡΠΎΠΊ
ΠΠΎΡΠ΅Π½ΠΈΠ΅ ΠΊΠΎΠ»Π»Π΅ΠΊΡΠΎΡΠ°
ΠΡΠΈΡΡΠΈΡΡ ΠΈΠ»ΠΈ ΠΏΡΠΈ Π½Π΅ΠΎΠ±Ρ ΠΎΠ΄ΠΈΠΌΠΎΡΡΠΈ ΠΎΡΡΠ»ΠΈΡΠΎΠ²Π°ΡΡ ΠΊΠΎΠ»Π»Π΅ΠΊΡΠΎΡ
ΠΠ±ΡΡΠ² ΡΠ΅ΠΏΠΈ Π²ΠΎΠ·Π±ΡΠΆΠ΄Π΅Π½ΠΈΡ
ΠΡΠΈΠΏΠ°ΡΡΡ ΠΈΠ»ΠΈ Π·Π°ΠΌΠ΅Π½ΠΈΡΡ ΠΊΠ°ΡΡΡΠΊΡ
Π―ΠΊΠΎΡΠ½Π°Ρ ΡΠ΅ΠΏΡ ΠΎΡΠΊΡΡΡΠ°Ρ
ΠΠ°ΠΌΠ΅Π½ΠΈΡΡ ΠΈΠ»ΠΈ ΠΎΡΡΠ΅ΠΌΠΎΠ½ΡΠΈΡΠΎΠ²Π°ΡΡ Π°Π½ΠΊΠ΅Ρ
Π―ΠΊΠΎΡΠ½ΡΠ΅ Π·Π°ΡΠ²ΠΎΡΡ ΠΏΠΎΠ²ΠΎΡΠΎΡΠ½ΡΠ΅
ΠΠ°ΠΌΠ΅Π½ΠΈΡΡ Π½Π΅ΠΈΡΠΏΡΠ°Π²Π½ΡΠΉ Π°Π½ΠΊΠ΅Ρ.
ΠΠ°ΡΠ°Π½ΠΈΠ΅ ΡΠΊΠΎΡΡ Π½Π° ΠΎΠΏΠΎΡΠ°Ρ
ΠΡΠΎΠ²Π΅ΡΠΈΡΡ ΠΏΠΎΠ΄ΡΠΈΠΏΠ½ΠΈΠΊΠΈ ΠΈ ΠΈΡ Π³Π½Π΅Π·Π΄Π°, ΠΏΠΎΠ²ΡΠ΅ΠΆΠ΄Π΅Π½Π½ΡΠ΅ Π΄Π΅ΡΠ°Π»ΠΈ, Π·Π°ΠΌΠ΅Π½ΠΈΡΡ
ΠΠ΅Π½Π°Π΄Π΅ΠΆΠ½ΡΠΉ ΠΊΠΎΠ½ΡΠ°ΠΊΡ Π² ΡΠΊΡΠ°Π½ΠΈΡΠΎΠ²Π°Π½Π½ΡΡ ΡΠ°Π·ΡΠ΅ΠΌΠ°Ρ Π³Π΅Π½Π΅ΡΠ°ΡΠΎΡΠ° Π13Π-Π
Π£ΡΡΡΠ°Π½ΠΈΡΡ Π½Π΅ΠΈΡΠΏΡΠ°Π²Π½ΠΎΡΡΠΈ Π·Π°ΠΌΠ΅Π½ΠΎΠΉ ΠΏΡΡΠΆΠΈΠ½Π½ΡΡ ΠΊΠΎΠ»Π΅Ρ, ΡΠΆΠΈΠΌΠ°ΡΡΠΈΡ Π³Π½Π΅Π·Π΄Π° ΡΠ°Π·ΡΠ΅ΠΌΠ°
ΠΡΡΡΡΡΠΉ ΠΈΠ·Π½ΠΎΡ ΡΠ΅ΡΠΎΠΊ:
ΠΠΎΠ²ΡΡΠ΅Π½Π½ΠΎΠ΅ Π±ΠΈΠ΅Π½ΠΈΠ΅ ΠΊΠΎΠ»Π»Π΅ΠΊΡΠΎΡΠ°
ΠΡΡΠ»ΠΈΡΠΎΠ²Π°ΡΡ ΠΊΠΎΠ»Π»Π΅ΠΊΡΠΎΡ
ΠΠΈΡΠΊ Π³Π΅Π½Π΅ΡΠ°ΡΠΎΡΠ° ΠΈΠ»ΠΈ Π½Π΅ΠΎΠ±ΡΡΠ½ΡΠΉ ΡΡΠΌ:
Π©Π΅ΡΠΊΠΈ ΠΏΠ»ΠΎΡ ΠΎ ΠΎΡΡΠ»ΠΈΡΠΎΠ²Π°Π½Ρ
ΠΡΡΠ»ΠΈΡΠΎΠ²Π°ΡΡ ΡΠ΅ΡΠΊΠΈ
ΠΡΡΡΡΡΡΠ²ΠΈΠ΅ ΡΠΌΠ°Π·ΠΊΠΈ Π² ΠΏΠΎΠ΄ΡΠΈΠΏΠ½ΠΈΠΊΠ°Ρ
ΠΠ°ΠΌΠ΅Π½ΠΈΡΡ ΠΏΠΎΠ΄ΡΠΈΠΏΠ½ΠΈΠΊΠΈ
ΠΠ°ΡΠ°Π½ΠΈΠ΅ ΡΠΊΠΎΡΡ Π½Π° ΠΎΠΏΠΎΡΠ°Ρ
ΠΡΠΎΠ²Π΅ΡΠΈΡΡ ΠΏΠΎΠ΄ΡΠΈΠΏΠ½ΠΈΠΊΠΈ, ΡΠ΅Π΄Π»Π°, ΠΏΠΎΠ²ΡΠ΅ΠΆΠ΄Π΅Π½Π½ΡΠ΅ Π΄Π΅ΡΠ°Π»ΠΈ, Π·Π°ΠΌΠ΅Π½ΠΈΡΡ
ΠΠ·Π½ΠΎΡ ΠΏΠΎΠ΄ΡΠΈΠΏΠ½ΠΈΠΊΠΎΠ²
ΠΠ°ΠΌΠ΅Π½ΠΈΡΡ ΠΏΠΎΠ΄ΡΠΈΠΏΠ½ΠΈΠΊΠΈ
ΠΠ°Π΄ΠΈΡΡ ΠΏΠΎΠ΄ΡΠΈΠΏΠ½ΠΈΠΊΠ°
ΠΠ°ΠΌΠ΅Π½ΠΈΡΡ ΠΏΠΎΠ΄ΡΠΈΠΏΠ½ΠΈΠΊΠΈ
Π Π°Π·ΡΠ°Π±ΠΎΡΠΊΠ° Π³Π½Π΅Π·Π΄Π° ΠΏΠΎΠ΄ΡΠΈΠΏΠ½ΠΈΠΊΠ°
ΠΠ°ΠΌΠ΅Π½ΠΈΡΡ ΠΊΡΡΡΠΊΠΈ ΠΈΠ»ΠΈ Π°Π½ΠΊΠ΅Ρ
ΠΠ½ΠΊΠ΅ΡΡ Ρ ΡΠ²Π΅Π»ΠΈΡΠ΅Π½Π½ΡΠΌ ΠΎΡΠ΅Π²ΡΠΌ Π»ΡΡΡΠΎΠΌ:
ΠΠ·Π½ΠΎΡ ΠΏΠΎΠ΄ΡΠΈΠΏΠ½ΠΈΠΊΠ°
ΠΠ°ΠΌΠ΅Π½ΠΈΡΡ ΠΏΠΎΠ΄ΡΠΈΠΏΠ½ΠΈΠΊΠΈ
ΠΠΎΠ»ΠΎΠΌΠΊΠ° ΠΊΡΠΎΠ½ΡΡΠ΅ΠΉΠ½Π° ΠΈ Π΅Π³ΠΎ ΠΌΠΎΠ½ΡΠ°ΠΆΠ½ΡΡ Π»Π°ΠΏ.Π§Π°ΡΡΠΎΠ΅ ΠΎΡΠ»Π°Π±Π»Π΅Π½ΠΈΠ΅ ΠΊΡΠ΅ΠΏΠ»Π΅Π½ΠΈΡ Π³Π΅Π½Π΅ΡΠ°ΡΠΎΡΠ°:
ΠΠΎΠ²ΡΡΠ΅Π½Π½ΡΠΉ Π΄ΠΈΡΠ±Π°Π»Π°Π½Ρ ΡΠΊΠΈΠ²Π°
ΠΡΠΎΠ²Π΅ΡΠΈΡΡ Π΄ΠΈΡΠ±Π°Π»Π°Π½Ρ ΡΠΊΠΈΠ²Π°, Π΅ΡΠ»ΠΈ ΠΎΠ½ ΠΏΡΠ΅Π²ΡΡΠ°Π΅Ρ 25 Gsm, ΠΏΡΠΎΠ²Π΅ΡΡΠΈ Π±Π°Π»Π°Π½ΡΠΈΡΠΎΠ²ΠΊΡ
ΠΠ°Π»ΠΈΡΠΈΠ΅ Π²ΠΌΡΡΠΈΠ½ Π½Π° ΡΠΊΠΈΠ²Π΅ Π²ΠΎΠ΄ΡΠ½ΠΎΠ³ΠΎ Π½Π°ΡΠΎΡΠ°
ΠΠ°ΠΌΠ΅Π½ΠΈΡΡ ΠΏΠΎΠ²ΡΠ΅ΠΆΠ΄Π΅Π½Π½ΡΠΉ ΡΠΊΠΈΠ²
Π‘ΠΈΠ»ΡΠ½ΡΠΉ Π½Π°Π³ΡΠ΅Π² Π³Π΅Π½Π΅ΡΠ°ΡΠΎΡΠ°:
ΠΠ°ΡΡΡΠ΅Π½ΠΈΠ΅ ΡΠ΅Π³ΡΠ»ΠΈΡΠΎΠ²Π°Π½ΠΈΡ ΠΈ ΡΠΏΠ΅ΠΊΠ°Π½ΠΈΠ΅ ΠΊΠΎΠ½ΡΠ°ΠΊΡΠΎΠ² Π½Π° ΡΠ΅Π³ΡΠ»ΡΡΠΎΡΠ΅ Π½Π°ΠΏΡΡΠΆΠ΅Π½ΠΈΡ ΠΈΠ»ΠΈ ΠΎΠ³ΡΠ°Π½ΠΈΡΠΈΡΠ΅Π»Π΅ ΡΠΎΠΊΠ°
ΠΡΠΎΠ²Π΅ΡΠΈΡΡ ΡΠ΅Π»Π΅-ΡΠ΅Π³ΡΠ»ΡΡΠΎΡ ΠΈ ΡΡΡΡΠ°Π½ΠΈΡΡ Π½Π΅ΠΈΡΠΏΡΠ°Π²Π½ΠΎΡΡΡ
Π Π°Π²ΡΠΎΠΌΠΎΠ±ΠΈΠ»Π΅ ΠΠΠ-53 ΠΏΠΎΡΡΠ°Π²Π»Π΅Π½ Π³Π΅Π½Π΅ΡΠ°ΡΠΎΡ Π250-Π1.ΠΠ³ΠΎ ΠΌΠ΅ΡΡΠΎ Π±ΡΠ»ΠΎ ΠΏΠ΅ΡΠ΅Π΄ ΠΌΠΎΡΠΎΡΠΎΠΌ ΠΈ ΡΠΈΠΊΡΠΈΡΠΎΠ²Π°Π»ΠΎΡΡ ΠΊΡΠΎΠ½ΡΡΠ΅ΠΉΠ½ΠΎΠΌ, ΡΡΠ΄Π° ΠΆΠ΅ Π±ΡΠ»Π° Π·Π°Π΄Π΅ΠΉΡΡΠ²ΠΎΠ²Π°Π½Π° ΡΠ°ΡΠΏΠΎΡΠ½Π°Ρ ΠΏΠ»Π°Π½ΠΊΠ°. Π Π΅ΠΌΠ΅Π½Ρ ΠΈΠΌΠ΅Π΅Ρ ΡΠΎΡΠΌΡ ΡΡΠ°ΠΏΠ΅ΡΠΈΠΈ, ΠΎΠ½ ΠΏΡΠΈΠ²ΠΎΠ΄ΠΈΡ Π² Π΄Π²ΠΈΠΆΠ΅Π½ΠΈΠ΅ ΡΠΎΡΠΎΡ, ΠΊΠΎΡΠΎΡΡΠΉ Π½Π°ΡΠΈΠ½Π°Π΅Ρ Π²ΡΠ°ΡΠ°ΡΡΡΡ.
Π’Π°ΠΊ Π²ΡΠ³Π»ΡΠ΄ΠΈΡ Π³Π΅Π½Π΅ΡΠ°ΡΠΎΡ ΠΠΠ-53.
ΠΠ΅Π½Π΅ΡΠ°ΡΠΎΡ Π½Π° ΠΠΠ-53 ΡΠΎΡΡΠΎΠΈΡ ΠΈΠ· ΠΎΡΠ½ΠΎΠ²Π½ΡΡ ΡΠ·Π»ΠΎΠ²:
- Π‘ΡΠ°ΡΠΎΡ ΡΠΎΡΡΠΎΠΈΡ ΠΈΠ· ΠΏΠ»Π°ΡΡΠΈΠ½, ΠΈΠ·Π³ΠΎΡΠΎΠ²Π»Π΅Π½Π½ΡΡ ΠΈΠ· ΡΡΠ°Π»ΠΈ, ΠΎΠ±Π΅ΡΠΏΠ΅ΡΠΈΠ²Π°ΡΡΠ΅ΠΉ ΡΠ»Π΅ΠΊΡΡΠΎΠΏΡΠΎΠ²ΠΎΠ΄Π½ΠΎΡΡΡ. ΠΠ°Π·ΠΎΠ² Π² Π½ΠΈΡ Π΅ΡΡΡ — 18 ΡΡ. ΠΠ½ΠΈ ΡΠΎΠ΄Π΅ΡΠΆΠ°Ρ 18 ΠΊΠ°ΡΡΡΠ΅ΠΊ Ρ ΠΌΠ΅Π΄Π½ΠΎΠΉ ΠΎΠ±ΠΌΠΎΡΠΊΠΎΠΉ. ΠΡΠ΅ ΡΡΠΎ ΠΎΠ±ΡΠ°Π·ΡΠ΅Ρ 3 ΡΠ°Π·Ρ, ΡΠΎΠ΅Π΄ΠΈΠ½Π΅Π½Π½ΡΠ΅ Π·Π²Π΅Π·Π΄ΠΎΠΉ.Π‘ΡΠ°ΡΠΎΡ ΡΠ΄Π΅ΡΠΆΠΈΠ²Π°Π΅Ρ 3 ΡΠΏΠΈΠ»ΡΠΊΠΈ, ΡΠ°ΡΠΏΠΎΠ»ΠΎΠΆΠ΅Π½Π½ΡΠ΅ Π² ΠΏΡΠΎΠ΅ΠΌΠ΅ ΠΌΠ΅ΠΆΠ΄Ρ Π·Π°Π΄Π½Π΅ΠΉ ΠΈ ΠΏΠ΅ΡΠ΅Π΄Π½Π΅ΠΉ ΡΡΠ΅Π½ΠΊΠ°ΠΌΠΈ Π³Π΅Π½Π΅ΡΠ°ΡΠΎΡΠ°. Π‘ΡΠ΅Π½Ρ ΠΈΠ· Π°Π»ΡΠΌΠΈΠ½ΠΈΡ.
- Π ΠΎΡΠΎΡ. Π Π΅Π³ΠΎ ΡΠΎΡΡΠ°Π² Π²Ρ ΠΎΠ΄ΠΈΡ Π²Π°Π», Π½Π° ΠΊΠΎΡΠΎΡΠΎΠΌ ΡΠ°ΡΠΏΠΎΠ»ΠΎΠΆΠ΅Π½Ρ ΠΊΠ°ΡΡΡΠΊΠΈ ΠΈ 2 ΡΠΏΠ΅ΡΠΈΠ°Π»ΡΠ½ΡΡ ΠΊΠΎΠ»ΠΏΠ°ΡΠΊΠ°, Π²ΡΠ΅ ΡΡΠΎ ΡΠΎΡΡΠ°Π²Π»ΡΠ΅Ρ ΡΠ΅ΡΠ΄Π΅ΡΠ½ΠΈΠΊ. ΠΠΎΠ½ΡΡ ΠΎΠ±ΠΌΠΎΡΠΊΠΈ ΡΠΎΠ΅Π΄ΠΈΠ½Π΅Π½Ρ Ρ Π΄Π²ΡΠΌΡ ΠΊΠΎΠ»ΡΡΠ°ΠΌΠΈ.
- Β«Π»Π°ΠΏΠΊΠΈΒ» ΠΊΡΡΡΠ΅ΠΊ Ρ ΠΎΡΡΠΈΡΠ°ΡΠ΅Π»ΡΠ½ΡΠΌ Π·Π°ΠΏΠ°ΡΠΎΠΌ ΠΏΠΎΠΌΠ΅ΡΠ°ΡΡΡΡ ΠΌΠ΅ΠΆΠ΄Ρ Β«Π»Π°ΠΏΠΊΠ°ΠΌΠΈΒ» Ρ ΠΏΠΎΠ»ΠΎΠΆΠΈΡΠ΅Π»ΡΠ½ΠΎΠΉ ΠΏΠΎΠ»ΡΡΠ½ΠΎΡΡΡΡ. ΠΡΠΎ ΡΠΎΡΠΌΠΈΡΡΠ΅Ρ ΡΠ΅ΡΠ΅Π΄ΠΎΠ²Π°Π½ΠΈΠ΅ ΠΏΠΎΠ»ΡΡΠΎΠ² (ΠΏΠ»ΡΡ-ΠΌΠΈΠ½ΡΡ-ΠΏΠ»ΡΡ).
- ΠΠ°Π» ΡΡΡΠ°Π½ΠΎΠ²Π»Π΅Π½ Π² Π³Π΅ΡΠΌΠ΅ΡΠΈΡΠ½ΡΡ ΠΏΠΎΠ΄ΡΠΈΠΏΠ½ΠΈΠΊΠ°Ρ . ΠΠ½ΠΈ ΡΠ°ΡΠΏΠΎΠ»ΠΎΠΆΠ΅Π½Ρ Π² ΠΏΠ°Π·Π°Ρ ΡΠ°ΠΌΠΎΠΉ ΠΊΡΡΡΠΊΠΈ Π³Π΅Π½Π΅ΡΠ°ΡΠΎΡΠ°. Π‘ΠΌΠ°Π·Π°ΡΡ ΠΏΠΎΠ΄ΡΠΈΠΏΠ½ΠΈΠΊΠΈ ΠΌΠΎΠΆΠ½ΠΎ ΡΠΎΠ»ΡΠΊΠΎ ΠΏΡΠΈ ΡΠ°Π·Π±ΠΎΡΠΊΠ΅ Π³Π΅Π½Π΅ΡΠ°ΡΠΎΡΠ°.
- ΠΠ΅Π½ΡΠΈΠ»ΡΡΠΎΡ, ΠΊΠΎΡΠΎΡΡΠΉ ΠΏΠΎΠ΄Π°Π΅Ρ Ρ ΠΎΠ»ΠΎΠ΄Π½ΡΠΉ Π²ΠΎΠ·Π΄ΡΡ Π΄Π»Ρ ΡΠ½ΠΈΠΆΠ΅Π½ΠΈΡ ΡΠ΅ΠΌΠΏΠ΅ΡΠ°ΡΡΡΡ Π²ΠΎ Π²ΡΠ΅ΠΌΡ ΡΠ°Π±ΠΎΡΡ.
ΠΡΠ»ΠΈ ΠΎΠ±ΠΎΠ±ΡΠΈΡΡ ΠΎΠΏΠΈΡΠ°Π½ΠΈΠ΅ Π³Π΅Π½Π΅ΡΠ°ΡΠΎΡΠ°, ΡΠΎ:
- ΠΠ°ΠΆΠΈΠ³Π°Π½ΠΈΠ΅ Π²ΠΊΠ»ΡΡΠ΅Π½ΠΎ.
- ΠΠ΅ΡΠ΅ΠΊΠ»ΡΡΠ°ΡΠ΅Π»Ρ ΠΏΠΎΠ΄Π°Π΅Ρ ΡΠΎΠΊ ΠΎΡ Π±Π°ΡΠ°ΡΠ΅ΠΈ ΡΠ΅ΡΠ΅Π· ΠΊΠ°ΡΡΡΠΊΠΈ.
- Π ΡΠ΅ΡΠ΄Π΅ΡΠ½ΠΈΠΊΠ΅ ΠΏΠΎΡΠ²Π»ΡΠ΅ΡΡΡ ΠΌΠ°Π³Π½ΠΈΡΠ½ΠΎΠ΅ ΠΏΠΎΠ»Π΅.
- Π Π΅ΡΡ ΠΈΠ΄Π΅Ρ ΠΎΠ± ΠΎΠ±ΠΌΠΎΡΠΊΠ°Ρ ΡΡΠ°ΡΠΎΡΠ°.
- ΠΠΎΡΠ²Π»ΡΠ΅ΡΡΡ ΡΠ»Π΅ΠΊΡΡΠΎΠ΄Π²ΠΈΠΆΡΡΠ°Ρ ΡΠΈΠ»Π° (ΠΠΠ‘)
- Π§Π΅ΠΌ Π²ΡΡΠ΅ ΡΠ°ΡΡΠΎΡΠ° Π²ΡΠ°ΡΠ΅Π½ΠΈΡ Π²Π°Π»Π°, ΡΠ΅ΠΌ Π²ΡΡΠ΅ ΠΠΠ‘.
ΠΠ»Π΅ΠΊΡΡΠΈΡΠ΅ΡΠΊΠ°Ρ ΡΡ Π΅ΠΌΠ°:
ΠΠΎΠ»ΠΎΠΌΠΊΠ° Π³Π΅Π½Π΅ΡΠ°ΡΠΎΡΠ°
Π ΡΠ»ΡΡΠ°Π΅ ΠΏΠΎΠ»ΠΎΠΌΠΊΠΈ ΠΏΡΠ΅ΠΊΡΠ°ΡΠ°Π΅ΡΡΡ ΠΏΠΎΠ΄Π°ΡΠ° ΡΠ»Π΅ΠΊΡΡΠΎΡΠ½Π΅ΡΠ³ΠΈΠΈ ΠΊ Π°Π³ΡΠ΅Π³Π°ΡΠ°ΠΌ Π°Π²ΡΠΎΠΌΠΎΠ±ΠΈΠ»Ρ.
- Π§Π°ΡΡΡΠ΅ ΠΏΠΎΠ»ΠΎΠΌΠΊΠΈ ΡΠ²ΡΠ·Π°Π½Ρ Ρ:
- Π Π΅ΠΌΠ΅Π½Ρ ΠΎΡΠ»Π°Π±Π»Π΅Π½.
- ΠΡΡΠ·Π½ΡΠ΅ ΠΊΠΎΠ»ΡΡΠ° ΠΈ Π³ΡΡΠ·Π½ΡΠ΅ ΡΠ΅ΡΠΊΠΈ.
- ΠΠ±ΡΡΠ² ΠΎΠ±ΠΌΠΎΡΠΊΠΈ ΠΈ ΡΠΎΠ΅Π΄ΠΈΠ½Π΅Π½ΠΈΠ΅ ΠΊΠΎΠ½ΡΠ°ΠΊΡΠΎΠ².
- ΠΠ±Π³ΠΎΡΠ΅Π²ΡΠΈΠ΅ ΠΊΠΎΠ½ΡΠ°ΠΊΡΡ.
- ΠΠ΅ΡΠ΅Π³ΠΎΡΠ΅Π²ΡΠΈΠ΅ Π΄ΠΈΠΎΠ΄Ρ.
ΠΠ΅Π½Π΅ΡΠ°ΡΠΎΡ ΡΠ²Π»ΡΠ΅ΡΡΡ ΠΎΡΠ½ΠΎΠ²Π½ΡΠΌ ΠΈΡΡΠΎΡΠ½ΠΈΠΊΠΎΠΌ ΠΏΠΈΡΠ°Π½ΠΈΡ ΠΌΠ°ΡΠΈΠ½Π½ΠΎΠ³ΠΎ ΠΎΠ±ΠΎΡΡΠ΄ΠΎΠ²Π°Π½ΠΈΡ. Π ΡΠ°ΠΊΠΆΠ΅ ΠΎΠ±Π΅ΡΠΏΠ΅ΡΠΈΠ²Π°Π΅Ρ Π·Π°ΡΡΠ΄ΠΊΡ Π°ΠΊΠΊΡΠΌΡΠ»ΡΡΠΎΡΠΎΠ² ΠΏΡΠΈ ΡΠ°Π±ΠΎΡΠ΅ ΠΌΠ΅Ρ Π°Π½ΠΈΠ·ΠΌΠΎΠ² Π°Π²ΡΠΎΠΌΠΎΠ±ΠΈΠ»Ρ.
Π§ΠΈΡΠ°ΠΉΡΠ΅ ΡΠ°ΠΊΠΆΠ΅
ΠΡΠ·ΠΎΠ² Π½Π° ΠΠΠ-53
Π₯Π°ΡΠ°ΠΊΡΠ΅ΡΠΈΡΡΠΈΠΊΠ° ΠΠ°Π·ΠΎΠ³Π΅Π½Π΅ΡΠ°ΡΠΎΡΠ° ΠΏΡΠΎΡΡΠ°. ΠΠ½ Π΄Π΅Π»ΠΈΡΡΡ Π½Π° 3 ΡΠ°Π·Ρ. Π‘ΠΈΠ½Ρ ΡΠΎΠ½Π½ΡΠΉ. Π£ Π½Π΅Π³ΠΎ ΡΠ»Π΅ΠΊΡΡΠΎΠΌΠ°Π³Π½ΠΈΡΠ½ΠΎΠ΅ Π²ΠΎΠ·Π±ΡΠΆΠ΄Π΅Π½ΠΈΠ΅.Π§Π°ΡΡΠΎΡΠ° ΡΠΎΡΠΎΡΠ° ΠΏΡΡΠΌΠΎ ΠΏΡΠΎΠΏΠΎΡΡΠΈΠΎΠ½Π°Π»ΡΠ½Π° ΠΠΠ‘.
ΠΠ½Π΅ΡΠ½ΠΈΠΉ Π²ΠΈΠ΄ ΡΡΡΠ°Π½ΠΎΠ²Π»Π΅Π½Π½ΠΎΠ³ΠΎ Π³Π΅Π½Π΅ΡΠ°ΡΠΎΡΠ° Π½Π° ΠΠΠ 53
- Π’ΡΠ΅Π±ΠΎΠ²Π°Π½ΠΈΡ ΠΊ Π³Π΅Π½Π΅ΡΠ°ΡΠΎΡΡ ΠΠΠ:
- ΠΡΠΎΡΡΠ°Ρ ΠΊΠΎΠ½ΡΡΡΡΠΊΡΠΈΡ;
- ΠΠΎΠ»Π³ΠΎ Π΄Π΅ΡΠΆΠΈΡ Π² ΡΠ°Π±ΠΎΡΠ΅ΠΌ ΡΠ΅ΠΆΠΈΠΌΠ΅ (Π²ΡΡ ΠΎΠ΄ΠΈΡ ΠΈΠ· ΡΡΡΠΎΡ ΡΠ΅Π΄ΠΊΠΎ).
- ΠΠΎ ΡΠ°Π·ΠΌΠ΅ΡΠ°ΠΌ Π½Π΅ Π·Π°Π½ΠΈΠΌΠ°Π΅Ρ ΠΌΠ½ΠΎΠ³ΠΎ ΠΌΠ΅ΡΡΠ°, Π½Π΅ ΡΡΠΆΠ΅Π»ΡΠΉ;
- Π‘ ΡΠΎΡΠΊΠΈ Π·ΡΠ΅Π½ΠΈΡ ΡΠ΅Π½ΠΎΠ²ΠΎΠΉ ΠΏΠΎΠ»ΠΈΡΠΈΠΊΠΈ Π΄Π΅ΡΠ΅Π²ΠΎ;
- Π£ Π½Π΅Π³ΠΎ Π΄ΠΎΠ²ΠΎΠ»ΡΠ½ΠΎ Π±ΠΎΠ»ΡΡΠ°Ρ ΠΌΠΎΡΠ½ΠΎΡΡΡ;
- ΠΡΠΈ Π²ΠΊΠ»ΡΡΠ΅Π½Π½ΠΎΠΉ «Π½Π΅ΠΉΡΡΠ°Π»ΠΈ» Π°ΠΊΠΊΡΠΌΡΠ»ΡΡΠΎΡ Π·Π°ΡΡΠΆΠ°Π΅ΡΡΡ.
- Π‘Ρ Π΅ΠΌΠ° Π²ΡΠΏΡΡΠΌΠ»Π΅Π½ΠΈΡ ΡΠΎΠΊΠ° Π³Π΅Π½Π΅ΡΠ°ΡΠΎΡΠ° ΠΠΠ 53:
- ΡΠΎΠ΅Π΄ΠΈΠ½Π΅Π½ΠΈΠ΅ ΠΎΠ±ΠΌΠΎΡΠΊΠΈ ΠΊΠ°ΡΡΡΠΊΠΈ Ρ ΠΏΡΠ΅ΠΎΠ±ΡΠ°Π·ΠΎΠ²Π°ΡΠ΅Π»Π΅ΠΌ;
- ΡΠΈΠ½ΡΡ ΠΈ ΠΊΠΎΡΠΈΠ½ΡΡ, ΠΏΠΎΠΊΠ°Π·ΡΠ²Π°ΡΡΠΈΠ΅ ΠΈΠ·ΠΌΠ΅Π½Π΅Π½ΠΈΠ΅ ΡΠΎΠΊΠ° Π² Π΄Π°Π½Π½ΡΠΉ ΠΌΠΎΠΌΠ΅Π½Ρ Π·Π° ΠΎΠΏΡΠ΅Π΄Π΅Π»Π΅Π½Π½ΡΠΉ ΠΏΠ΅ΡΠΈΠΎΠ΄ Π²ΡΠ΅ΠΌΠ΅Π½ΠΈ;
- ΠΈΠ·ΠΎΠ³Π½ΡΡΡΠ΅ Π»ΠΈΠ½ΠΈΠΈ Π² ΠΌΠΎΠΌΠ΅Π½Ρ ΠΎΠ±ΡΠ°Π·ΠΎΠ²Π°Π½ΠΈΡ ΡΠ»Π΅ΠΊΡΡΠΈΡΠ΅ΡΠΊΠΎΠ³ΠΎ ΡΠΎΠΊΠ° ΠΏΠΎΡΠ»Π΅ Π²ΡΠΏΡΡΠΌΠΈΡΠ΅Π»Ρ;
I, II, III — ΡΠ°Π·Π½ΡΠ΅ ΠΎΠ±ΠΌΠΎΡΠΊΠΈ.
ΠΡΠ°ΡΠΈΠΊ Π½Π°ΠΏΡΡΠΆΠ΅Π½ΠΈΡ ΠΈ Π³ΡΠ°ΡΠΈΠΊ Π·Π°Π²ΠΈΡΠΈΠΌΠΎΡΡΠΈ ΠΈΠ·ΠΌΠ΅Π½Π΅Π½ΠΈΡ ΡΠΈΠ»Ρ ΡΠ»Π΅ΠΊΡΡΠΈΡΠ΅ΡΠΊΠΎΠ³ΠΎ ΠΈΠΌΠΏΡΠ»ΡΡΠ°.
ΠΠ° Π³ΡΠ°ΡΠΈΠΊΠ΅ Π²ΠΈΠ΄Π½ΠΎ, ΡΡΠΎ ΠΈΠ½ΡΠ΅Π½ΡΠΈΠ²Π½ΠΎΡΡΡ ΡΠ²Π΅Π»ΠΈΡΠΈΠ²Π°Π΅ΡΡΡ Ρ ΡΠ²Π΅Π»ΠΈΡΠ΅Π½ΠΈΠ΅ΠΌ ΡΠΊΠΎΡΠΎΡΡΠΈ Π²ΡΠ°ΡΠ΅Π½ΠΈΡ ΡΠΎΡΠΎΡΠ°. Π ΡΠΎΡΠΊΠ° ΠΏΠ΅ΡΠ΅ΡΠ΅ΡΠ΅Π½ΠΈΡ Π»ΠΈΠ½ΠΈΠΉ Π½ΡΠ»Π΅Π²Π°Ρ. Π’ΠΎΡΠΊΠΈ n0 ΠΈ nN — ΠΏΠΎΡΡΠΎΡΠ½Π½ΡΠ΅.
Π₯Π°ΡΠ°ΠΊΡΠ΅ΡΠΈΡΡΠΈΠΊΠ°
ΠΠ΅Π½Π΅ΡΠ°ΡΠΎΡ ΠΏΠ΅ΡΠ΅ΠΌΠ΅Π½Π½ΠΎΠ³ΠΎ ΡΠΎΠΊΠ° (ACG) Π·Π½Π°ΡΠΈΡΠ΅Π»ΡΠ½ΠΎ Π»ΡΡΡΠ΅, ΡΠ΅ΠΌ Π³Π΅Π½Π΅ΡΠ°ΡΠΎΡ ΠΏΠΎΡΡΠΎΡΠ½Π½ΠΎΠ³ΠΎ ΡΠΎΠΊΠ°. ΠΠΎΡΠ½ΠΎΡΡΡ ΠΎΡΡΠ°Π΅ΡΡΡ ΠΏΡΠ΅ΠΆΠ½Π΅ΠΉ, Π° Π²Π΅Ρ GGE ΠΌΠ΅Π½ΡΡΠ΅. ΠΡΠ°ΠΊΡΠΈΡΠ΅ΡΠΊΠΈ Π½Π΅ Π»ΠΎΠΌΠ°Π΅ΡΡΡ. ΠΡΡΡΠΈΠ΅ ΡΠΏΠ»Π°Π²Π° ΠΎΠΊΠΈΡΠ»ΡΡΡΡΡ Π³ΠΎΡΠ°Π·Π΄ΠΎ ΡΠ΅ΠΆΠ΅, Π° ΡΠ°ΠΊΠΆΠ΅ Π»ΡΡΡΠ΅ ΠΏΠΎ ΠΏΡΠΎΠ²ΠΎΠ΄ΠΈΠΌΠΎΡΡΠΈ ΠΈΠ·-Π·Π° ΠΌΠ°ΡΠ΅ΡΠΈΠ°Π»Π° ΡΠΏΠ»Π°Π²Π°.Π‘ΠΊΠΎΡΠΎΡΡΡ ΠΏΠ΅ΡΠ΅Π΄Π°ΡΠΈ ΠΎΡ ΡΠ½Π΅ΡΠ³ΠΎΠ±Π»ΠΎΠΊΠ° Π΄ΠΎ Π³Π΅Π½Π΅ΡΠ°ΡΠΎΡΠ° 3,0, ΡΡΠΎ Π² 2,5 ΡΠ°Π·Π° Π±ΠΎΠ»ΡΡΠ΅ ΡΠ°Π±ΠΎΡΡ Π³Π΅Π½Π΅ΡΠ°ΡΠΎΡΠ° ΠΏΠΎΡΡΠΎΡΠ½Π½ΠΎΠ³ΠΎ ΡΠ»Π΅ΠΊΡΡΠΈΡΠ΅ΡΠΊΠΎΠ³ΠΎ ΡΠΎΠΊΠ°. ΠΡΠΈ ΡΠ°Π±ΠΎΡΠ΅ Π½Π° Β«Ρ ΠΎΠ»ΠΎΡΡΠΎΠΌ Ρ ΠΎΠ΄ΡΒ» ΡΠ»Π΅ΠΊΡΡΠΎΠ³Π΅Π½Π΅ΡΠ°ΡΠΎΡ Π΄ΠΎΡΡΠΈΠ³Π°Π΅Ρ 50 ΠΎΠ±ΠΎΡΠΎΡΠΎΠ², ΡΡΠΎ ΡΠ»ΡΠΆΠΈΡ Π»ΡΡΡΠ΅ΠΉ Π·Π°ΡΡΠ΄ΠΊΠΎΠΉ Π°ΠΊΠΊΡΠΌΡΠ»ΡΡΠΎΡΠ°.
ΠΠΎΠ»Π½Π°Ρ ΡΡ Π΅ΠΌΠ° ΡΠ»Π΅ΠΊΡΡΠΎΠΎΠ±ΠΎΡΡΠ΄ΠΎΠ²Π°Π½ΠΈΡ Π³Π΅Π½Π΅ΡΠ°ΡΠΎΡΠ°
ΠΠΎΡΠΏΡΡ ΡΡΠ°ΡΠΎΡΠ° Π²ΡΠΏΠΎΠ»Π½Π΅Π½ ΠΈΠ· ΡΠ»Π΅ΠΊΡΡΠΎΡΡΠ°ΡΠΈΡΠ΅ΡΠΊΠΈΡ ΠΏΠ»Π°ΡΡΠΈΠ½, ΠΈΡΠΏΠΎΠ»ΡΠ·ΡΠ΅ΠΌΡΡ Π² ΡΠ»Π΅ΠΊΡΡΠΎΡΠ΅Ρ Π½ΠΈΠΊΠ΅. ΠΠΎΠΊΠΎΠ²Π°Ρ ΠΎΠ±ΠΌΠΎΡΠΊΠ° Π²ΡΠΏΠΎΠ»Π½Π΅Π½Π° Π² Π²ΠΈΠ΄Π΅ ΠΊΠ°ΡΡΡΠΊΠΈ ΠΈ Π½Π°ΠΌΠΎΡΠ°Π½Π° Π½Π° ΡΡΠ°Π»ΡΠ½ΡΡ Π²ΡΡΠ»ΠΊΡ, ΠΊΠΎΡΠΎΡΠ°Ρ Π½Π°Ρ ΠΎΠ΄ΠΈΡΡΡ Π²Π½ΡΡΡΠΈ ΡΡΠ΅ΡΠΆΠ½Π΅ΠΉ ΠΊΡΡΠΊΠ°.Π¨ΡΡΡΠ΅Ρ, ΡΠ»Π΅ΠΊΡΡΠΎΠΏΠΎΠ»Ρ, ΠΊΠΎΠ»ΡΡΠ° ΠΎΡΠ΅Π½Ρ ΠΏΠ»ΠΎΡΠ½ΠΎ Π·Π°ΠΊΡΠ΅ΠΏΠ»Π΅Π½Ρ Π½Π° Π²Π°Π»Ρ (ΠΏΡΠΈΠ½ΡΠΈΠΏ Π·Π°ΠΏΡΠ΅ΡΡΠΎΠ²ΠΊΠΈ). ΠΠ°Π³Π½ΠΈΡΠ½ΠΎΠ΅ ΡΠ»Π΅ΠΊΡΡΠΈΡΠ΅ΡΠΊΠΎΠ΅ ΠΏΠΎΠ»Π΅ ΠΏΡΠΎΡ ΠΎΠ΄ΠΈΡ ΡΠ΅ΡΠ΅Π· ΠΏΠΎΠ»ΡΡΠ½ΡΠ΅ ΠΊΡΡΡΠΊΠΈ ΠΈ ΠΏΡΠ΅ΠΎΠ±ΡΠ°Π·ΡΠ΅Ρ ΠΏΠ»ΡΡ ΠΈ ΠΌΠΈΠ½ΡΡ.
Π ΡΠ΅ΠΏΠΈ ΠΏΡΠΎΡΠ΅ΠΊΠ°Π΅Ρ ΠΏΠΎΡΡΠΎΡΠ½Π½ΡΠΉ ΡΠΎΠΊ. ΠΠ»Π΅ΠΌΠΌΠ° ΠΎΡΡΠΈΡΠ°ΡΠ΅Π»ΡΠ½ΠΎΠΉ ΠΌΠΎΡΠ½ΠΎΡΡΠΈ — ΡΡΠΎ Π²Π΅Ρ ΠΊΠΎΡΠΏΡΡΠ° ΠΈ ΡΠ°ΠΌΡ. ΠΠ΅Π½Π΅ΡΠ°ΡΠΎΡ ΠΏΠ΅ΡΠ΅ΠΌΠ΅Π½Π½ΠΎΠ³ΠΎ ΡΠΎΠΊΠ° Π³ΡΡΠ·ΠΎΠ²ΠΈΠΊΠ° ΠΏΡΠ΅Π΄ΡΡΠ°Π²Π»ΡΠ΅Ρ ΡΠΎΠ±ΠΎΠΉ ΡΠΈΠ½Ρ ΡΠΎΠ½Π½ΡΠΉ ΡΡΠ΅Ρ ΡΠ°Π·Π½ΡΠΉ Π΄Π²ΠΈΠ³Π°ΡΠ΅Π»Ρ, ΠΊΠΎΡΠΎΡΡΠΉ Π²ΡΡΠ°Π±Π°ΡΡΠ²Π°Π΅Ρ ΡΠΎΠΊ Π΄Π»Ρ ΠΏΠΈΡΠ°Π½ΠΈΡ ΡΠ»Π΅ΠΊΡΡΠΈΡΠ΅ΡΠΊΠΎΠΉ ΡΠ΅ΠΏΠΈ ΡΡΠ°Π½ΡΠΏΠΎΡΡΠ½ΠΎΠ³ΠΎ ΡΡΠ΅Π΄ΡΡΠ²Π° ΠΈ ΠΏΠΎΠ΄Π·Π°ΡΡΠ΄ΠΊΠΈ Π°ΠΊΠΊΡΠΌΡΠ»ΡΡΠΎΡΠ° ΡΡΠ°Π½ΡΠΏΠΎΡΡΠ½ΠΎΠ³ΠΎ ΡΡΠ΅Π΄ΡΡΠ²Π°.
ΠΠ΅Π³ΠΊΠΎΠ²ΠΎΠΉ Π°Π²ΡΠΎΠΌΠΎΠ±ΠΈΠ»Ρ ΠΠΠ 53
ΠΠ±ΠΎΡΡΠ΄ΠΎΠ²Π°Π½ Π³Π΅Π½Π΅ΡΠ°ΡΠΎΡΠΎΠΌ ΠΌΠΎΠ΄Π΅Π»ΠΈ Π-250 Ρ ΠΌΠ°ΠΊΡΠΈΠΌΠ°Π»ΡΠ½ΡΠΌ Π³Π΅Π½Π΅ΡΠΈΡΡΠ΅ΠΌΡΠΌ ΡΠΎΠΊΠΎΠΌ 40 ΠΠΌΠΏΠ΅Ρ ΠΈ ΡΠΎΡΡΠΎΠΈΡ ΠΈΠ· ΡΠ»Π΅Π΄ΡΡΡΠΈΡ ΡΠ»Π΅ΠΌΠ΅Π½ΡΠΎΠ²:
Π‘Ρ Π΅ΠΌΠ° ΠΏΠΎΠ΄ΠΊΠ»ΡΡΠ΅Π½ΠΈΡ Π³Π΅Π½Π΅ΡΠ°ΡΠΎΡΠ° ΠΎΡΠ΅Π½Ρ ΠΏΡΠΎΡΡΠ° — Π½Π° Π·Π°Π΄Π½Π΅ΠΉ ΠΊΡΡΡΠΊΠ΅ ΠΏΡΠΈΠ±ΠΎΡΠ° Π΅ΡΡΡ ΡΡΠΎ ΠΊΠ»Π΅ΠΌΠΌΠ°, Π½Π° ΠΊΠΎΡΠΎΡΡΡ ΠΏΠΎΠ΄Π°Π΅ΡΡΡ ΠΏΠΈΡΠ°Π½ΠΈΠ΅ ΠΎΡ Π°ΠΊΠΊΡΠΌΡΠ»ΡΡΠΎΡΠ° (+12 ΠΠΎΠ»ΡΡ).Π ΠΊΠΎΡΠΏΡΡΡ ΠΏΠΎΠ΄ΡΠΎΠ΅Π΄ΠΈΠ½ΡΠ΅ΡΡΡ ΠΎΡΡΠΈΡΠ°ΡΠ΅Π»ΡΠ½ΡΠΉ ΠΏΡΠΎΠ²ΠΎΠ΄, Π½Π° ΡΠ΅ΡΠΎΡΠ½ΡΠΉ ΡΠ·Π΅Π» ΠΏΠΎΠ΄Π°Π΅ΡΡΡ Π½Π°ΠΏΡΡΠΆΠ΅Π½ΠΈΠ΅ Π΄Π»Ρ Π²ΠΎΠ·Π±ΡΠΆΠ΄Π΅Π½ΠΈΡ ΡΠΎΡΠΎΡΠ°.
Π’Π΅Ρ Π½ΠΈΡΠ΅ΡΠΊΠΈΠ΅ Ρ Π°ΡΠ°ΠΊΡΠ΅ΡΠΈΡΡΠΈΠΊΠΈ
ΠΠ΅Π½Π΅ΡΠ°ΡΠΎΡ Π250 ΠΈΠΌΠ΅Π΅Ρ ΡΠ»Π΅Π΄ΡΡΡΠΈΠ΅ ΡΠ΅Ρ Π½ΠΈΡΠ΅ΡΠΊΠΈΠ΅ Ρ Π°ΡΠ°ΠΊΡΠ΅ΡΠΈΡΡΠΈΠΊΠΈ:
Π§ΠΈΡΠ°ΠΉΡΠ΅ ΡΠ°ΠΊΠΆΠ΅
ΠΠ»Π΅ΠΊΡΡΠΈΡΠ΅ΡΠΊΠ°Ρ ΡΡ Π΅ΠΌΠ° ΠΠΠ 53
Π’ΠΈΠΏΠΈΡΠ½ΡΠ΅ Π½Π΅ΠΈΡΠΏΡΠ°Π²Π½ΠΎΡΡΠΈ
ΠΠ°ΠΊ ΠΈ Π»ΡΠ±ΠΎΠ΅ Π΄ΡΡΠ³ΠΎΠ΅ ΡΡΡΡΠΎΠΉΡΡΠ²ΠΎ, Π³Π΅Π½Π΅ΡΠ°ΡΠΎΡ ΡΠ°Π½ΠΎ ΠΈΠ»ΠΈ ΠΏΠΎΠ·Π΄Π½ΠΎ Π²ΡΡ ΠΎΠ΄ΠΈΡ ΠΈΠ· ΡΡΡΠΎΡ. ΠΡΠΈ Π²ΡΡ ΠΎΠ΄Π΅ ΠΈΠ· ΡΡΡΠΎΡ Π·Π°ΡΡΠ΄ΠΊΠ° ΡΠ΅ΡΡΠ΅ΡΡΡ, ΠΈ Π΄Π²ΠΈΠ³Π°ΡΠ΅Π»Ρ ΠΏΡΠΎΠ΄ΠΎΠ»ΠΆΠ°Π΅Ρ ΡΠ°Π±ΠΎΡΠ°ΡΡ ΡΠΎΠ»ΡΠΊΠΎ Π·Π° ΡΡΠ΅Ρ Π°ΠΊΠΊΡΠΌΡΠ»ΡΡΠΎΡΠ°.
ΠΠΎ ΡΠ΅ΡΠ΅Π· Π½Π΅ΠΊΠΎΡΠΎΡΠΎΠ΅ Π²ΡΠ΅ΠΌΡ Π°ΠΊΠΊΡΠΌΡΠ»ΡΡΠΎΡ Β«ΡΠ°Π΄ΠΈΡΡΡΒ», ΠΈ Π±Π΅Π· ΡΠ°Π±ΠΎΡΠ°ΡΡΠ΅Π³ΠΎ Π³Π΅Π½Π΅ΡΠ°ΡΠΎΡΠ° ΠΌΠ½ΠΎΠ³ΠΎ Π΅Π·Π΄ΠΈΡΡ Π½Π΅ ΠΏΠΎΠ»ΡΡΠΈΡΡΡ — ΠΌΠ°ΡΠΈΠ½Π° Π³Π»ΠΎΡ Π½Π΅Ρ ΠΈ ΠΏΠΎΡΠΎΠΌ Π½Π΅ Π·Π°Π²ΠΎΠ΄ΠΈΡΡΡ.
ΠΠ΅Π½Π΅ΡΠ°ΡΠΎΡ ΠΠΠ 53 Ρ Π°ΡΠ°ΠΊΡΠ΅ΡΠΈΠ·ΡΠ΅ΡΡΡ ΡΠ»Π΅Π΄ΡΡΡΠΈΠΌΠΈ Π½Π΅ΠΈΡΠΏΡΠ°Π²Π½ΠΎΡΡΡΠΌΠΈ:
Π§Π°ΡΠ΅ Π²ΡΠ΅Π³ΠΎ ΡΠ΅ΡΠΊΠΈ ΠΏΠ»ΠΎΡ ΠΎ ΠΊΠΎΠ½ΡΠ°ΠΊΡΠΈΡΡΡΡ Ρ ΠΊΠΎΠ»Π»Π΅ΠΊΡΠΎΡΠΎΠΌ ΡΠΊΠΎΡΡ. ΠΠΎΠ½ΡΠ°ΠΊΡ ΠΌΠΎΠΆΠ΅Ρ ΡΡΠ°ΡΡ ΠΌΠ°ΡΠ»ΡΠ½ΠΈΡΡΡΠΌ, ΡΠ΅ΡΠΊΠΈ ΠΏΠ»ΠΎΡ ΠΎ ΠΏΡΠΈΠΆΠΈΠΌΠ°ΡΡΡΡ ΠΈΠ·-Π·Π° ΠΎΡΠ»Π°Π±Π»Π΅Π½Π½ΡΡ ΠΏΡΡΠΆΠΈΠ½ ΡΠ΅ΡΠΎΡΠ½ΠΎΠ³ΠΎ ΡΠ·Π»Π°, ΠΈΠ·Π½Π°ΡΠΈΠ²Π°Π΅ΡΡΡ ΡΠ°ΠΌ ΠΊΠΎΠ»Π»Π΅ΠΊΡΠΎΡ.
ΠΠΎΠΆΠ½ΠΎ ΠΏΠΎΠΏΡΠΎΠ±ΠΎΠ²Π°ΡΡ ΠΏΠΎΠ΄ΡΡΠ½ΡΡΡ ΠΏΡΡΠΆΠΈΠ½Ρ, ΠΏΡΠΎΡΠ΅ΡΠ΅ΡΡ ΠΌΠ°ΡΠ»ΡΠ½ΡΠΉ ΠΊΠΎΠ½ΡΠ°ΠΊΡ ΡΠΈΡΡΠΎΠΉ ΡΠΊΠ°Π½ΡΡ, ΡΠΌΠΎΡΠ΅Π½Π½ΠΎΠΉ ΡΠ°ΡΡΠ²ΠΎΡΠΈΡΠ΅Π»Π΅ΠΌ. ΠΠ·Π½ΠΎΡΠ΅Π½Π½ΡΠΉ ΠΊΠΎΠ»Π»Π΅ΠΊΡΠΎΡ ΠΎΠ±ΡΠ°ΡΠΈΠ²Π°ΡΡ Π½Π° ΡΠΎΠΊΠ°ΡΠ½ΠΎΠΌ ΡΡΠ°Π½ΠΊΠ΅, Π΅ΡΠ»ΠΈ Π΅Π³ΠΎ Π΅ΡΠ΅ Π½ΡΠΆΠ½ΠΎ ΠΎΡΡΠ΅ΠΌΠΎΠ½ΡΠΈΡΠΎΠ²Π°ΡΡ.
ΠΠΎΡ ΠΎΠΆΠ΅, Π³Π΅Π½Π΅ΡΠ°ΡΠΎΡ ΡΡΡΠ°Π½ΠΎΠ²Π»Π΅Π½ Π½Π° ΠΠΠ 53
ΠΠ΅ΠΈΡΠΏΡΠ°Π²Π½ΠΎΠ΅ ΡΠ΅Π»Π΅ ΡΠ΅Π³ΡΠ»ΡΡΠΎΡΠ° Π½Π°ΠΏΡΡΠΆΠ΅Π½ΠΈΡ Π³Π΅Π½Π΅ΡΠ°ΡΠΎΡΠ° ΡΠΎΠΆΠ΅ ΠΌΠΎΠΆΠ΅Ρ Π±ΡΡΡ ΠΏΡΠΈΡΠΈΠ½ΠΎΠΉ ΠΎΡΡΡΡΡΡΠ²ΠΈΡ Π·Π°ΡΡΠ΄ΠΊΠΈ.
ΠΠ΅Π½Π΅ΡΠ°ΡΠΎΡ Π250Π3 (ΡΠΈΡΡΠ½ΠΎΠΊ 1) ΡΡΡΠ°Π½ΠΎΠ²Π»Π΅Π½ Π½Π° Π°Π²ΡΠΎΠΌΠΎΠ±ΠΈΠ»Π΅ΠΉ ΠΠΠ , ββΠΏΡΠ΅Π΄ΡΡΠ°Π²Π»ΡΠ΅Ρ ΡΠΎΠ±ΠΎΠΉ ΡΠΈΠ½Ρ ΡΠΎΠ½Π½ΡΡ ΡΡΠ΅Ρ ΡΠ°Π·Π½ΡΡ ΡΠ»Π΅ΠΊΡΡΠΎΡΡΡΠ°Π½ΠΎΠ²ΠΊΡ, Ρ ΡΠ»Π΅ΠΊΡΡΠΎΠΌΠ°Π³Π½ΠΈΡΠ½ΡΠΌ Π²ΠΎΠ·Π±ΡΠΆΠ΄Π΅Π½ΠΈΠ΅ΠΌ, ΡΠΎ Π²ΡΡΡΠΎΠ΅Π½Π½ΡΠΌ ΠΊΡΠ΅ΠΌΠ½ΠΈΠ΅Π²ΡΠΌ Π²ΡΠΏΡΡΠΌΠΈΡΠ΅Π»ΡΠ½ΡΠΌ Π±Π»ΠΎΠΊΠΎΠΌ (ΠΏΠΎΠ·. 20). ΠΠ΅Π½Π΅ΡΠ°ΡΠΎΡ ΡΠ°Π±ΠΎΡΠ°Π΅Ρ ΡΠΎΠ²ΠΌΠ΅ΡΡΠ½ΠΎ Ρ ΡΠ΅Π³ΡΠ»ΡΡΠΎΡΠΎΠΌ Π½Π°ΠΏΡΡΠΆΠ΅Π½ΠΈΡ, ΠΊΠΎΡΠΎΡΡΠΉ Π°Π²ΡΠΎΠΌΠ°ΡΠΈΡΠ΅ΡΠΊΠΈ ΠΏΠΎΠ΄Π΄Π΅ΡΠΆΠΈΠ²Π°Π΅Ρ Π½Π°ΠΏΡΡΠΆΠ΅Π½ΠΈΠ΅ Π² Π·Π°Π΄Π°Π½Π½ΡΡ ΠΏΡΠ΅Π΄Π΅Π»Π°Ρ Π² Π·Π°Π²ΠΈΡΠΈΠΌΠΎΡΡΠΈ ΠΎΡ ΠΈΠ·ΠΌΠ΅Π½Π΅Π½ΠΈΡ ΡΠ°ΡΡΠΎΡΡ Π²ΡΠ°ΡΠ΅Π½ΠΈΡ ΡΠΎΡΠΎΡΠ°, ΡΠΈΠ»Ρ ΡΠΎΠΊΠ° Π² ΡΠ΅ΠΆΠΈΠΌΠ΅ Π½Π°Π³ΡΡΠ·ΠΊΠΈ ΠΈ ΡΠ΅ΠΌΠΏΠ΅ΡΠ°ΡΡΡΡ ΠΎΠΊΡΡΠΆΠ°ΡΡΠ΅ΠΉ ΡΡΠ΅Π΄Ρ.
Π£ΡΡΠ°Π½Π°Π²Π»ΠΈΠ²Π°Π΅ΡΡΡ Π½Π° ΠΊΡΠΎΠ½ΡΡΠ΅ΠΉΠ½ Π² Π²Π΅ΡΡ Π½Π΅ΠΉ ΡΠ°ΡΡΠΈ Π΄Π²ΠΈΠ³Π°ΡΠ΅Π»Ρ. Π ΠΎΡΠΎΡ (ΠΏΠΎΠ·. 10) Π³Π΅Π½Π΅ΡΠ°ΡΠΎΡΠ° Π²ΡΠ°ΡΠ°Π΅ΡΡΡ ΡΠ΅ΡΠ΅Π· ΠΊΠ»ΠΈΠ½ΠΎΠ²ΠΎΠΉ ΡΠ΅ΠΌΠ΅Π½Ρ ΠΎΡ Π²ΠΎΠ΄ΡΠ½ΠΎΠ³ΠΎ Π½Π°ΡΠΎΡΠ°. Π‘ΡΠ°ΡΠΎΡ (ΠΏΠΎΠ·. 24) Ρ ΠΎΠ±ΠΌΠΎΡΠΊΠ°ΠΌΠΈ ΡΠ°ΡΠΏΠΎΠ»ΠΎΠΆΠ΅Π½ Π² Π΄Π²ΡΡ ΠΊΡΡΡΠΊΠ°Ρ (ΠΏΠΎΠ·. 6, 19) Ρ ΡΠ°ΡΠΈΠΊΠΎΠΏΠΎΠ΄ΡΠΈΠΏΠ½ΠΈΠΊΠ°ΠΌΠΈ (ΠΏΠΎΠ·. 7, 11), Π² ΠΊΠΎΡΠΎΡΡΡ Π²ΡΠ°ΡΠ°Π΅ΡΡΡ Π²Π°Π» ΡΠΎΡΠΎΡΠ°. ΠΠΎΠ΄ΡΠΈΠΏΠ½ΠΈΠΊ (ΠΏΠΎΠ·. 11) Π·Π°ΠΊΡΡΡ ΠΊΡΡΡΠΊΠΎΠΉ (ΠΏΠΎΠ·. 16). Π ΠΎΡΠΎΡ ΡΠΎΠ΄Π΅ΡΠΆΠΈΡ ΠΎΠ±ΠΌΠΎΡΠΊΡ Π²ΠΎΠ·Π±ΡΠΆΠ΄Π΅Π½ΠΈΡ ΠΈ Π΄Π²Π΅Π½Π°Π΄ΡΠ°ΡΡ ΠΏΠΎΠ»ΡΡΠΎΠ² Π² ΡΠΎΡΠΌΠ΅ ΠΊΠ»ΡΠ²Π°, ΠΊΠΎΡΠΎΡΡΠ΅ ΡΠΎΠ·Π΄Π°ΡΡ ΠΌΠ°Π³Π½ΠΈΡΠ½ΠΎΠ΅ ΠΏΠΎΠ»Π΅. ΠΠ° Π²Π°Π»Ρ ΡΡΡΠ°Π½ΠΎΠ²Π»Π΅Π½Ρ Π΄Π²Π° ΠΈΠ·ΠΎΠ»ΠΈΡΠΎΠ²Π°Π½Π½ΡΡ ΠΊΠΎΠ½ΡΠ°ΠΊΡΠ½ΡΡ ΠΊΠΎΠ»ΡΡΠ°, ΡΠ΅ΡΠ΅Π· ΠΊΠΎΡΠΎΡΡΠ΅ ΡΠ»Π΅ΠΊΡΡΠΈΡΠ΅ΡΠΊΠΈΠΉ ΡΠΎΠΊ ΠΏΠΎΠ΄Π²ΠΎΠ΄ΠΈΡΡΡ ΠΊ ΠΎΠ±ΠΌΠΎΡΠΊΠ΅ Π²ΠΎΠ·Π±ΡΠΆΠ΄Π΅Π½ΠΈΡ.
Π‘ΡΠ°ΡΠΎΡ Π²ΡΠΏΠΎΠ»Π½Π΅Π½ Π² Π²ΠΈΠ΄Π΅ ΠΏΠ°ΠΊΠ΅ΡΠ° ΠΏΠ»Π°ΡΡΠΈΠ½ ΠΈΠ· Π»ΠΈΡΡΠΎΠ²ΠΎΠΉ ΡΠ»Π΅ΠΊΡΡΠΎΡΠ΅Ρ Π½ΠΈΡΠ΅ΡΠΊΠΎΠΉ ΡΡΠ°Π»ΠΈ. Π ΠΏΠ°Π·Π°Ρ ΠΊΠΎΡΠΏΡΡΠ° ΡΠ°Π·ΠΌΠ΅ΡΠ΅Π½Ρ ΠΎΠ±ΠΌΠΎΡΠΊΠΈ, ΠΊΠΎΡΠΎΡΡΠ΅ ΠΊΠΎΠ½ΡΠ°ΠΌΠΈ ΡΠΎΠ΅Π΄ΠΈΠ½Π΅Π½Ρ Ρ Π²ΡΠΏΡΡΠΌΠΈΡΠ΅Π»ΡΠ½ΡΠΌ Π±Π»ΠΎΠΊΠΎΠΌ (ΠΏΠΎΠ·. 20). ΠΡΠΎΡ Π±Π»ΠΎΠΊ Π²ΡΠΏΡΡΠΌΠ»ΡΠ΅Ρ ΠΏΠ΅ΡΠ΅ΠΌΠ΅Π½Π½ΡΠΉ ΡΠ»Π΅ΠΊΡΡΠΈΡΠ΅ΡΠΊΠΈΠΉ ΡΠΎΠΊ, Π½Π°Π²Π΅Π΄Π΅Π½Π½ΡΠΉ Π² ΠΎΠ±ΠΌΠΎΡΠΊΠ°Ρ ΡΡΠ°ΡΠΎΡΠ°. ΠΡΠΏΡΡΠΌΠΈΡΠ΅Π»ΡΠ½ΡΠΉ Π±Π»ΠΎΠΊ ΡΠΎΡΡΠΎΠΈΡ ΠΈΠ· Π΄Π²ΡΡ ΠΏΠ»Π°ΡΡΠΈΠ½, ΠΊΠ°ΠΆΠ΄Π°Ρ ΠΈΠ· ΠΊΠΎΡΠΎΡΡΡ ΡΠΎΠ΄Π΅ΡΠΆΠΈΡ ΠΏΠΎ ΡΡΠΈ Π΄ΠΈΠΎΠ΄Π° ΡΠ°Π·Π½ΠΎΠΉ ΠΏΠΎΠ»ΡΡΠ½ΠΎΡΡΠΈ. ΠΠ° ΠΊΡΡΡΠΊΠ΅ (ΠΏΠΎΠ·. 19) Π½Π°Ρ ΠΎΠ΄ΠΈΡΡΡ ΡΠ΅ΡΠΊΠΎΠ΄Π΅ΡΠΆΠ°ΡΠ΅Π»Ρ (ΠΏΠΎΠ·. 12) ΡΠΎ ΡΠ΅ΡΠΊΠ°ΠΌΠΈ (ΠΏΠΎΠ·. 13, 14), ΠΊΠΎΠ½ΡΠ°ΠΊΡΠΈΡΡΡΡΠΈΠΌΠΈ Ρ ΠΊΠΎΠ½ΡΠ°ΠΊΡΠ½ΡΠΌΠΈ ΠΊΠΎΠ»ΡΡΠ°ΠΌΠΈ ΡΠΎΡΠΎΡΠ° Π³Π΅Π½Π΅ΡΠ°ΡΠΎΡΠ°.ΠΠ΅Π΄ΡΡΠΈΠΉ ΡΠΊΠΈΠ² (ΠΏΠΎΠ·. 3) Ρ Π²Π΅Π½ΡΠΈΠ»ΡΡΠΎΡΠΎΠΌ (ΠΏΠΎΠ·. 4) ΡΠ΅Π½ΡΡΠΎΠ±Π΅ΠΆΠ½ΠΎΠ³ΠΎ ΡΠΈΠΏΠ° ΡΡΡΠ°Π½ΠΎΠ²Π»Π΅Π½ Π½Π° Π²Π°Π»Ρ ΡΠΎΡΠΎΡΠ° ΡΠ΅ΡΠ΅Π· ΡΠΏΠΎΠ½ΠΊΡ (ΠΏΠΎΠ·. 9), ΠΊΠΎΡΠΎΡΠ°Ρ ΡΠΎΠ·Π΄Π°Π΅Ρ Π²ΠΎΠ·Π΄ΡΡΠ½ΡΠΉ ΠΏΠΎΡΠΎΠΊ, ΠΎΡ Π»Π°ΠΆΠ΄Π°ΡΡΠΈΠΉ Π²Π½ΡΡΡΠ΅Π½Π½ΠΈΠ΅ ΡΠ°ΡΡΠΈ Π³Π΅Π½Π΅ΡΠ°ΡΠΎΡΠ°. Π¨ΠΊΠΈΠ² ΠΈ Π²Π΅Π½ΡΠΈΠ»ΡΡΠΎΡ Π΄ΠΎΠΏΠΎΠ»Π½ΠΈΡΠ΅Π»ΡΠ½ΠΎ ΠΊΡΠ΅ΠΏΡΡΡΡ ΠΊ Π²Π°Π»Ρ Π³Π°ΠΉΠΊΠΎΠΉ (ΠΏΠΎΠ·. 1) ΠΈ ΡΡΠΎΠΏΠΎΡΠ½ΠΎΠΉ ΡΠ°ΠΉΠ±ΠΎΠΉ (ΠΏΠΎΠ·. 2). ΠΠΎΠ·Π΄ΡΡ ΠΏΠΎΡΡΡΠΏΠ°Π΅Ρ Π² Π³Π΅Π½Π΅ΡΠ°ΡΠΎΡ ΡΠ΅ΡΠ΅Π· ΠΎΠΊΠ½Π° Π² ΠΊΡΡΡΠΊΠ΅ (ΠΏΠΎΠ·. 19), ΠΎΡ Π»Π°ΠΆΠ΄Π°Π΅Ρ Π΄Π΅ΡΠ°Π»ΠΈ Π³Π΅Π½Π΅ΡΠ°ΡΠΎΡΠ° ΠΈ ΠΏΠΎΠ΄ Π΄Π΅ΠΉΡΡΠ²ΠΈΠ΅ΠΌ Π²Π΅Π½ΡΠΈΠ»ΡΡΠΎΡΠ° Π²ΡΠ±ΡΠ°ΡΡΠ²Π°Π΅ΡΡΡ ΡΠ΅ΡΠ΅Π· ΠΎΠΊΠ½Π° Π² ΠΊΡΡΡΠΊΠ΅ (ΠΏΠΎΠ·. 6).
Π€ΠΈΠ³.1 — ΠΠ΅Π½Π΅ΡΠ°ΡΠΎΡ Π250Π3 Π°Π²ΡΠΎΠΌΠΎΠ±ΠΈΠ»Π΅ΠΉ ΠΠΠ-53, ΠΠΠ-33061, ΠΠΠ-3307
1 — Π³Π°ΠΉΠΊΠ°; 2 — ΡΠ°ΠΉΠ±Π° ΠΏΡΡΠΆΠΈΠ½Π½Π°Ρ; 3 — Π²Π΅Π΄ΡΡΠΈΠΉ ΡΠΊΠΈΠ²; 4 — Π²Π΅Π½ΡΠΈΠ»ΡΡΠΎΡ; 5 — Π²ΡΡΠ»ΠΊΠ°; 6 — ΠΊΡΡΡΠΊΠ° ΡΠΎ ΡΡΠΎΡΠΎΠ½Ρ ΠΏΡΠΈΠ²ΠΎΠ΄Π°; 7 — ΡΠ°ΡΠΈΠΊΠΎΠ²ΡΠΉ ΠΏΠΎΠ΄ΡΠΈΠΏΠ½ΠΈΠΊ; 8 — ΡΠ°ΠΉΠ±Π° ΡΠΏΠ΅ΡΠΈΠ°Π»ΡΠ½Π°Ρ; 9 — ΠΊΠ»ΡΡ; 10 — ΡΠΎΡΠΎΡ; 11 — ΡΠ°ΡΠΈΠΊΠΎΠ²ΡΠΉ ΠΏΠΎΠ΄ΡΠΈΠΏΠ½ΠΈΠΊ; 12 — ΡΠ΅ΡΠΊΠΎΠ΄Π΅ΡΠΆΠ°ΡΠ΅Π»Ρ; 13 — ΠΈΠ·ΠΎΠ»ΠΈΡΠΎΠ²Π°Π½Π½Π°Ρ ΡΠ΅ΡΠΊΠ°; 14 — Β«ΠΌΠ°ΡΡΠΎΠ²Π°ΡΒ» ΠΊΠΈΡΡΡ; 15 — ΠΊΡΡΡΠΊΠ° ΡΠ΅ΡΠΊΠΎΠ΄Π΅ΡΠΆΠ°ΡΠ΅Π»Ρ; 16 — ΠΊΡΡΡΠΊΠ° ΠΏΠΎΠ΄ΡΠΈΠΏΠ½ΠΈΠΊΠ°; 17 — Π²ΠΈΠ½Ρ; 18 — ΠΈΠ·ΠΎΠ»ΡΡΠΈΠΎΠ½Π½Π°Ρ Π²ΡΡΠ»ΠΊΠ°; 19 — ΠΊΡΡΡΠΊΠ° ΡΠΎ ΡΡΠΎΡΠΎΠ½Ρ ΠΊΠΎΠ½ΡΠ°ΠΊΡΠ½ΡΡ ΠΊΠΎΠ»Π΅Ρ; 20 — Π²ΡΠΏΡΡΠΌΠΈΡΠ΅Π»ΡΠ½ΡΠΉ Π±Π»ΠΎΠΊ; 21 — ΡΡΠΈΡΡ Π±ΠΎΠ»ΡΠ°; 22 — ΡΠ°ΠΉΠ±Π°; 23 — Π²ΠΈΠ½Ρ; 24 — ΡΡΠ°ΡΠΎΡ.
Π’Π΅Ρ Π½ΠΈΡΠ΅ΡΠΊΠΎΠ΅ ΠΎΠ±ΡΠ»ΡΠΆΠΈΠ²Π°Π½ΠΈΠ΅ ΠΈ ΡΠ΅ΠΌΠΎΠ½Ρ Π³Π΅Π½Π΅ΡΠ°ΡΠΎΡΠ° Π°Π²ΡΠΎΠΌΠΎΠ±ΠΈΠ»Ρ ΠΠΠ-66, ΠΠΠ-53
ΠΠ²ΡΠΎΠΌΠΎΠ±ΠΈΠ»Ρ ΠΠΠ-5ΠΠ ΠΈΠΌΠ΅Π΅Ρ Π΄Π²ΡΡ ΠΏΠΎΠ»ΡΡΠ½ΡΠΉ Π΄Π²ΡΡ ΡΠ΅ΡΠΎΡΠ½ΡΠΉ Π³Π΅Π½Π΅ΡΠ°ΡΠΎΡ Π130-Π (ΡΠΈΡ. 1), Π° ΠΠΠ-66 — Π130-Π. ΠΠ΅Π½Π΅ΡΠ°ΡΠΎΡΡ ΠΏΠΎΡΡΠΎΡΠ½Π½ΠΎΠ³ΠΎ ΡΠΎΠΊΠ° ΠΎΡΠΊΡΡΡΠΎΠ³ΠΎ ΡΠΈΠΏΠ°, ΡΠ°ΡΡΡΠΈΡΠ°Π½Π½ΡΠ΅ Π½Π° ΠΌΠ°ΠΊΡΠΈΠΌΠ°Π»ΡΠ½ΡΠΉ Π²ΡΡ ΠΎΠ΄Π½ΠΎΠΉ ΡΠΎΠΊ 28 Π ΠΏΡΠΈ Π½Π°ΠΏΡΡΠΆΠ΅Π½ΠΈΠΈ 12-15 Π. ΠΠ° Π΄Π΅ΡΠ°Π»ΡΡ Π°Π²ΡΠΎΠΌΠΎΠ±ΠΈΠ»Π΅ΠΉ ΠΈΡΠΏΠΎΠ»ΡΠ·ΡΡΡΡΡ Π³Π΅Π½Π΅ΡΠ°ΡΠΎΡΡ Π 130-Π, ΠΈΠΌΠ΅ΡΡΠΈΠ΅ ΡΠΊΡΠ°Π½ΠΈΡΠΎΠ²Π°Π½Π½ΡΠ΅ Π²ΡΠ²ΠΎΠ΄Ρ.
Π’Π΅Ρ Π½ΠΈΡΠ΅ΡΠΊΠΎΠ΅ ΠΎΠ±ΡΠ»ΡΠΆΠΈΠ²Π°Π½ΠΈΠ΅ Π³Π΅Π½Π΅ΡΠ°ΡΠΎΡΠ°
Π£Π΄Π°Π»ΠΈΡΠ΅ Π·Π°ΡΠΈΡΠ½ΡΡ Π»Π΅Π½ΡΡ Π΄Π»Ρ ΠΎΠ±Π»Π΅Π³ΡΠ΅Π½ΠΈΡ ΠΏΡΠΎΠ²Π΅ΡΠΊΠΈ Π³Π΅Π½Π΅ΡΠ°ΡΠΎΡΠ°. ΠΠ°ΡΠ½ΠΈΡΠ΅ ΠΎΡΠΌΠΎΡΡ Ρ ΠΊΠΎΠ»Π»Π΅ΠΊΡΠΎΡΠ°, ΡΠ΅ΡΠΎΠΊ ΠΈ ΡΠ΅ΡΠΊΠΎΠ΄Π΅ΡΠΆΠ°ΡΠ΅Π»Π΅ΠΉ.Π ΡΡΠΎΠΌ ΡΠ»ΡΡΠ°Π΅ Π½Π΅ΠΎΠ±Ρ ΠΎΠ΄ΠΈΠΌΠΎ ΡΠ±Π΅Π΄ΠΈΡΡΡΡ, ΡΡΠΎ ΡΠ΅ΡΠΊΠΈ ΡΠ΅Π»Ρ, Π½Π΅ Π±ΠΎΠ»ΡΠ°ΡΡΡΡ Π² ΡΠ΅ΡΠΊΠΎΠ΄Π΅ΡΠΆΠ°ΡΠ΅Π»ΡΡ ΠΈ Π½Π°Π΄Π΅ΠΆΠ½ΠΎ ΠΊΠΎΠ½ΡΠ°ΠΊΡΠΈΡΡΡΡ Ρ ΠΊΠΎΠ»Π»Π΅ΠΊΡΠΎΡΠΎΠΌ. ΠΡΠΎΠ²Π΅ΡΡΡΠ΅ Π½Π°ΡΡΠΆΠ΅Π½ΠΈΠ΅ ΠΏΡΡΠΆΠΈΠ½ ΡΠ΅ΡΠΎΠΊ. ΠΠΎ ΠΌΠ΅ΡΠ΅ ΠΈΠ·Π½ΠΎΡΠ° ΡΠ΅ΡΠΎΠΊ Π½Π°ΡΡΠΆΠ΅Π½ΠΈΠ΅ ΠΏΡΡΠΆΠΈΠ½Ρ ΠΌΠΎΠΆΠ΅Ρ ΡΠΌΠ΅Π½ΡΡΠ°ΡΡΡΡ. ΠΠ°ΡΡΠΆΠ΅Π½ΠΈΠ΅ ΠΏΡΡΠΆΠΈΠ½Ρ ΠΌΠΎΠΆΠ½ΠΎ ΠΎΡΡΠ΅Π³ΡΠ»ΠΈΡΠΎΠ²Π°ΡΡ, ΠΎΡΠΎΠ³Π½ΡΠ² ΡΠΏΠΎΡ ΠΏΡΡΠΆΠΈΠ½Ρ. ΠΠ·ΠΌΠ΅ΡΡΡΠ΅ Π΄Π°Π²Π»Π΅Π½ΠΈΠ΅ ΡΠ΅ΡΠΊΠΈ Ρ ΠΏΠΎΠΌΠΎΡΡΡ ΠΏΡΡΠΆΠΈΠ½Π½ΠΎΠ³ΠΎ Π΄ΠΈΠ½Π°ΠΌΠΎΠΌΠ΅ΡΡΠ°.
ΠΡΠΎΠ΄ΡΡΡ Π³Π΅Π½Π΅ΡΠ°ΡΠΎΡ ΡΠΆΠ°ΡΡΠΌ Π²ΠΎΠ·Π΄ΡΡ ΠΎΠΌ ΡΠΎ ΡΡΠΎΡΠΎΠ½Ρ ΠΊΠΎΠ»Π»Π΅ΠΊΡΠΎΡΠ°; Π‘Π»Π΅Π³ΠΊΠ° Π·Π°Π³ΡΡΠ·Π½Π΅Π½Π½ΡΠΉ ΠΊΠΎΠ»Π»Π΅ΠΊΡΠΎΡ ΠΏΡΠΎΡΠ΅ΡΠ΅ΡΡ ΡΠΈΡΡΠΎΠΉ ΡΠΊΠ°Π½ΡΡ, ΡΠ»Π΅Π³ΠΊΠ° ΡΠΌΠΎΡΠ΅Π½Π½ΠΎΠΉ Π±Π΅Π½Π·ΠΈΠ½ΠΎΠΌ.Π‘ΠΈΠ»ΡΠ½ΠΎ Π·Π°Π³ΡΡΠ·Π½Π΅Π½Π½ΡΠΉ ΠΊΠΎΠ»Π»Π΅ΠΊΡΠΎΡ Ρ Π»Π΅Π³ΠΊΠΈΠΌ ΠΏΠΎΠ΄Π³ΠΎΡΠ°Π½ΠΈΠ΅ΠΌ ΠΈ ΠΌΠ΅Π»ΠΊΠΎΠΉ ΡΠ΅ΡΠΎΡ ΠΎΠ²Π°ΡΠΎΡΡΡΡ ΡΠ»Π΅Π΄ΡΠ΅Ρ ΠΎΡΠΈΡΡΠΈΡΡ ΡΡΠ΅ΠΊΠ»ΠΎΠ±ΡΠΌΠ°Π³ΠΎΠΉ Π·Π΅ΡΠ½ΠΈΡΡΠΎΡΡΡΡ 80 ΠΈΠ»ΠΈ 100, Π²ΡΠ°ΡΠ°Ρ Π°Π½ΠΊΠ΅Ρ Π²ΡΡΡΠ½ΡΡ (Π½Π°ΠΆΠ΄Π°ΡΠ½ΠΎΠΉ Π±ΡΠΌΠ°Π³ΠΎΠΉ ΠΏΠΎΠ»ΡΠ·ΠΎΠ²Π°ΡΡΡΡ Π½Π΅Π»ΡΠ·Ρ).
ΠΠ»Ρ Π³Π΅Π½Π΅ΡΠ°ΡΠΎΡΠ° Ρ ΡΠΈΠ»ΡΠ½ΠΎ ΠΈΠ·Π½ΠΎΡΠ΅Π½Π½ΡΠΌ ΠΈΠ»ΠΈ ΡΠ³ΠΎΡΠ΅Π²ΡΠΈΠΌ ΠΊΠΎΠ»Π»Π΅ΠΊΡΠΎΡΠΎΠΌ ΠΏΡΠΎΡΠΊΠ½ΠΈΡΠ΅ ΠΊΠΎΠ»Π»Π΅ΠΊΡΠΎΡ. ΠΡΠΈΡΡΠΈΡΠ΅ ΡΠ°Π±ΠΎΡΡΡ ΠΏΠΎΠ²Π΅ΡΡ Π½ΠΎΡΡΡ ΡΠ΅ΡΠΎΠΊ ΡΠΊΠ°Π½ΡΡ, ΡΠ»Π΅Π³ΠΊΠ° ΡΠΌΠΎΡΠ΅Π½Π½ΠΎΠΉ Π±Π΅Π½Π·ΠΈΠ½ΠΎΠΌ. ΠΡΠΈ Π½Π΅ΠΏΠΎΠ»Π½ΠΎΠΌ ΠΊΠΎΠ½ΡΠ°ΠΊΡΠ΅ ΡΠΎ ΡΠ΅ΡΠΎΡΠ½ΡΠΌ ΠΊΠΎΠ»Π»Π΅ΠΊΡΠΎΡΠΎΠΌ Π²ΡΠ΅ΡΠ΅ΡΡΡΡ. Π’ΡΠ°ΡΠ΅Π»ΡΠ½ΠΎ ΠΏΡΠΎΠ²Π΅ΡΠΈΡΡ ΠΏΠΎΠ΄ΡΠΈΠΏΠ½ΠΈΠΊΠΈ Π³Π΅Π½Π΅ΡΠ°ΡΠΎΡΠ° Π½Π° ΠΏΡΠ΅Π΄ΠΌΠ΅Ρ Π·Π°Π΅Π΄Π°Π½ΠΈΡ. ΠΠ°ΠΌΠ΅Π½ΠΈΡΡ Π·Π°ΠΊΠ»ΠΈΠ½ΠΈΠ²ΡΠΈΠ΅ ΠΏΠΎΠ΄ΡΠΈΠΏΠ½ΠΈΠΊΠΈ.
Π Π΅ΠΌΠΎΠ½Ρ Π³Π΅Π½Π΅ΡΠ°ΡΠΎΡΠ°
Π Π°Π·Π±Π΅ΡΠΈΡΠ΅ Π³Π΅Π½Π΅ΡΠ°ΡΠΎΡ, ΠΏΠΎΠ΄Π»Π΅ΠΆΠ°ΡΠΈΠΉ ΡΠ΅ΠΌΠΎΠ½ΡΡ, Π² ΡΠ»Π΅Π΄ΡΡΡΠ΅ΠΌ ΠΏΠΎΡΡΠ΄ΠΊΠ΅.
Π£Π΄Π°Π»ΠΈΡΠ΅ Π·Π°ΡΠΈΡΠ½ΡΡ Π»Π΅Π½ΡΡ ΠΈ ΡΠ΅ΡΠΊΠΈ.
Π§ΡΠΎΠ±Ρ ΠΎΡΠ²Π΅ΡΠΈΡΡ ΠΊΡΡΡΠΊΡ ΠΏΠΎΠ΄ΡΠΈΠΏΠ½ΠΈΠΊΠ°, ΠΎΡΠΊΡΡΡΠΈΠ²Π°Ρ Π³Π°ΠΉΠΊΡ ΠΊΡΠ΅ΠΏΠ»Π΅Π½ΠΈΡ Π·Π°Π΄Π½Π΅Π³ΠΎ ΠΊΠΎΠ½ΡΠ° Π²Π°Π»Π° ΡΠΊΠΎΡΡ.
ΠΡΠ²ΠΈΠ½ΡΠΈΡΠ΅ Π·Π°ΠΆΠΈΠΌΠ½ΡΠ΅ Π²ΠΈΠ½ΡΡ Π³Π΅Π½Π΅ΡΠ°ΡΠΎΡΠ° ΠΈ ΡΠ½ΠΈΠΌΠΈΡΠ΅ ΠΊΡΡΡΠΊΡ ΡΠΎ ΡΡΠΎΡΠΎΠ½Ρ ΠΊΠΎΠ»Π»Π΅ΠΊΡΠΎΡΠ° Ρ ΠΏΠΎΠΌΠΎΡΡΡ ΡΡΠ΅ΠΌΠ½ΠΈΠΊΠ° (ΡΠΈΡ.2).
Π‘Π½ΠΈΠΌΠΈΡΠ΅ ΡΠΊΠΎΡΡ Ρ ΠΊΡΡΡΠΊΠΎΠΉ ΡΠ±ΠΎΠΊΡ ΡΠΊΠΈΠ²Π° ΠΎΡ ΠΊΠΎΡΠΏΡΡΠ°.
Π‘Π½ΠΈΠΌΠΈΡΠ΅ ΡΠΊΠΈΠ² Ρ ΡΠΊΠΎΡΡ ΡΡΠ΅ΠΌΠ½ΠΈΠΊΠΎΠΌ, Π·Π°ΡΠ΅ΠΌ ΠΎΡΠΊΡΡΡΠΈΡΠ΅ Π²ΠΈΠ½ΡΡ ΠΏΠ»Π°ΡΡΠΈΠ½ ΠΊΡΠ΅ΠΏΠ»Π΅Π½ΠΈΡ ΠΏΠΎΠ΄ΡΠΈΠΏΠ½ΠΈΠΊΠΎΠ² ΠΈ ΡΠ½ΠΈΠΌΠΈΡΠ΅ ΠΊΡΡΡΠΊΡ.
ΠΡΠΈ Π½Π΅ΠΎΠ±Ρ ΠΎΠ΄ΠΈΠΌΠΎΡΡΠΈ ΠΎΡΠ²Π΅ΡΠ½ΠΈΡΠ΅ Π²ΠΈΠ½ΡΡ ΠΊΡΠ΅ΠΏΠ»Π΅Π½ΠΈΡ ΠΏΠΎΠ»ΡΡΠ° Π² ΠΏΡΠΈΡΠΏΠΎΡΠΎΠ±Π»Π΅Π½ΠΈΠΈ ΠΈ ΡΠ½ΠΈΠΌΠΈΡΠ΅ ΠΊΠ°ΡΡΡΠΊΠΈ Π²ΠΎΠ·Π±ΡΠΆΠ΄Π΅Π½ΠΈΡ (ΡΠΈΡ. 3).
ΠΡΠΌΠΎΡΡ ΠΈ ΠΎΡΠΌΠΎΡΡ ΠΊΠΎΡΠΏΡΡΠ°. ΠΠΎΠ΄ΠΊΠ»ΡΡΠΈΠ² ΠΏΡΠΈΠ±ΠΎΡ 533 ΠΈΠ»ΠΈ ΠΊΠΎΠ½ΡΡΠΎΠ»ΡΠ½ΡΡ Π»Π°ΠΌΠΏΡ ΠΊ ΡΠ΅ΡΠΈ ΠΏΠ΅ΡΠ΅ΠΌΠ΅Π½Π½ΠΎΠ³ΠΎ ΡΠΎΠΊΠ°, ΠΏΡΠΎΠ²Π΅ΡΡΡΠ΅ ΠΎΡΡΡΡΡΡΠ²ΠΈΠ΅ ΠΊΠΎΡΠΎΡΠΊΠΎΠ³ΠΎ Π·Π°ΠΌΡΠΊΠ°Π½ΠΈΡ ΠΊΠ°ΡΡΡΠ΅ΠΊ Π²ΠΎΠ·Π±ΡΠΆΠ΄Π΅Π½ΠΈΡ ΠΈ Π²ΡΠ²ΠΎΠ΄ΠΎΠ² Π½Π° ΠΊΠΎΡΠΏΡΡ.ΠΡΠΈ ΠΏΡΠΎΠ²Π΅ΡΠΊΠ΅ ΠΊΠΎΠ½ΡΡΠΎΠ»ΡΠ½ΠΎΠΉ Π»Π°ΠΌΠΏΠΎΠΉ ΠΏΠΎΠ΄ΠΊΠ»ΡΡΠΈΡΡ Π΅Π΅ ΠΊ ΠΊΠ»Π΅ΠΌΠΌΠ΅ Β«Π¨Β» ΠΈ ΠΊΠΎΡΠΏΡΡΡ. ΠΠ°ΡΠ΅ΠΌ Ρ Π²ΡΠ²ΠΎΠ΄Π° Β«Π¨Β» ΠΏΠ΅ΡΠ΅ΠΊΠ»ΡΡΠΈΡΠ΅ ΠΊΠΎΠ½ΡΡΠΎΠ»ΡΠ½ΡΡ Π»Π°ΠΌΠΏΡ Π½Π° Π²ΡΠ²ΠΎΠ΄ Β«IΒ». Π ΡΡΠΎΠΌ ΡΠ»ΡΡΠ°Π΅ ΠΊΠΎΠ½ΡΠΈΠΊΠΈ, ΠΎΡΡΠΎΠ΅Π΄ΠΈΠ½Π΅Π½Π½ΡΠ΅ ΠΎΡ ΡΠ΅ΡΠΊΠΎΠ΄Π΅ΡΠΆΠ°ΡΠ΅Π»Π΅ΠΉ, Π½Π΅ Π΄ΠΎΠ»ΠΆΠ½Ρ ΠΊΠ°ΡΠ°ΡΡΡΡ ΡΠ΅Π»Π°. Π ΠΎΠ±ΠΎΠΈΡ ΡΠ»ΡΡΠ°ΡΡ Π»Π°ΠΌΠΏΠ° Π½Π΅ Π΄ΠΎΠ»ΠΆΠ½Π° Π³ΠΎΡΠ΅ΡΡ. ΠΡΠ»ΠΈ Π»Π°ΠΌΠΏΠ° Π³ΠΎΡΠΈΡ, ΡΠΎ ΡΡΠΎ ΡΠ²ΠΈΠ΄Π΅ΡΠ΅Π»ΡΡΡΠ²ΡΠ΅Ρ ΠΎ ΠΊΠΎΡΠΎΡΠΊΠΎΠΌ Π·Π°ΠΌΡΠΊΠ°Π½ΠΈΠΈ ΠΎΠ±ΠΌΠΎΡΠΊΠΈ Π²ΠΎΠ·Π±ΡΠΆΠ΄Π΅Π½ΠΈΡ ΠΈΠ»ΠΈ Π²ΡΠ²ΠΎΠ΄Π° Π½Π° ΠΊΠΎΡΠΏΡΡ. Π ΡΡΠΎΠΌ ΡΠ»ΡΡΠ°Π΅ ΡΠ½ΠΈΠΌΠΈΡΠ΅ ΠΎΠ±ΠΌΠΎΡΠΊΠΈ Π²ΠΎΠ·Π±ΡΠΆΠ΄Π΅Π½ΠΈΡ ΠΈ ΡΡΡΡΠ°Π½ΠΈΡΠ΅ ΠΏΠΎΠ²ΡΠ΅ΠΆΠ΄Π΅Π½ΠΈΠ΅.
ΠΠ°ΠΌΠ΅Π½ΠΈΡΡ ΠΏΠΎΠ²ΡΠ΅ΠΆΠ΄Π΅Π½Π½ΡΠ΅ ΠΈΠ·ΠΎΠ»ΠΈΡΡΡΡΠΈΠ΅ ΠΏΡΠΎΠΊΠ»Π°Π΄ΠΊΠΈ ΠΈ ΠΊΠ»Π΅ΠΌΠΌΠ½ΡΠ΅ Π²ΡΡΠ»ΠΊΠΈ.ΠΠ°ΡΠ΅ΠΌ ΠΏΡΠΎΠ²Π΅ΡΡΡΠ΅ ΡΠ΅Π»ΠΎΡΡΠ½ΠΎΡΡΡ ΠΎΠ±ΠΌΠΎΡΠΊΠΈ Π²ΠΎΠ·Π±ΡΠΆΠ΄Π΅Π½ΠΈΡ Ρ ΠΏΠΎΠΌΠΎΡΡΡ ΠΊΠΎΠ½ΡΡΠΎΠ»ΡΠ½ΠΎΠΉ Π»Π°ΠΌΠΏΡ. ΠΠ»Ρ ΡΡΠΎΠ³ΠΎ ΠΏΠΎΠ΄ΠΊΠ»ΡΡΠΈΡΠ΅ ΠΊΠΎΠ½ΡΡΠΎΠ»ΡΠ½ΡΡ Π»Π°ΠΌΠΏΡ ΠΊ Π²ΡΠ²ΠΎΠ΄Ρ Β«Π¨Β» ΠΈ ΠΊΠΎΠ½ΡΠΈΠΊΡ ΠΏΡΠΎΠ²ΠΎΠ΄Π° ΠΎΡ ΠΎΠ±ΠΌΠΎΡΠΊΠΈ Π²ΠΎΠ·Π±ΡΠΆΠ΄Π΅Π½ΠΈΡ. ΠΡΠΈ Ρ ΠΎΡΠΎΡΠ΅ΠΉ Π½Π°ΠΌΠΎΡΠΊΠ΅ Π»Π°ΠΌΠΏΠ° Π΄ΠΎΠ»ΠΆΠ½Π° Π³ΠΎΡΠ΅ΡΡ.
ΠΡΠΎΠ²Π΅ΡΠΈΡΡ ΠΎΠ±ΠΌΠΎΡΠΊΠΈ Π²ΠΎΠ·Π±ΡΠΆΠ΄Π΅Π½ΠΈΡ Π½Π° ΠΏΡΠ΅Π΄ΠΌΠ΅Ρ ΠΌΠ΅ΠΆΠ²ΠΈΡΠΊΠΎΠ²ΠΎΠ³ΠΎ Π·Π°ΠΌΡΠΊΠ°Π½ΠΈΡ. ΠΡΠΏΠΎΠ»Π½ΠΈΡΠ΅ ΡΡΡ ΠΏΡΠΎΠ²Π΅ΡΠΊΡ Π½Π° 533. ΠΠ°ΡΡΡΠΊΠΈ Π²ΠΎΠ·Π±ΡΠΆΠ΄Π΅Π½ΠΈΡ ΠΌΠΎΠΆΠ½ΠΎ ΠΏΡΠΎΠ²Π΅ΡΠΈΡΡ Ρ ΠΏΠΎΠΌΠΎΡΡΡ ΠΎΠΌΠΌΠ΅ΡΡΠ°. Π‘ΠΎΠΏΡΠΎΡΠΈΠ²Π»Π΅Π½ΠΈΠ΅ ΠΎΠ±Π΅ΠΈΡ ΠΊΠ°ΡΡΡΠ΅ΠΊ Π΄ΠΎΠ»ΠΆΠ½ΠΎ Π±ΡΡΡ 7,6 — 8,4 ΠΠΌ. ΠΠ°ΡΡΡΠΊΠΈ Π²ΠΎΠ·Π±ΡΠΆΠ΄Π΅Π½ΠΈΡ Ρ ΠΌΠ΅ΠΆΠ²ΠΈΡΠΊΠΎΠ²ΡΠΌΠΈ Π·Π°ΠΌΡΠΊΠ°Π½ΠΈΡΠΌΠΈ ΠΏΠΎΠ΄Π»Π΅ΠΆΠ°Ρ Π·Π°ΠΌΠ΅Π½Π΅.
ΠΠ° ΡΡΠΎΠ»Π±Π°Ρ Π½Π΅ Π΄ΠΎΠ»ΠΆΠ½ΠΎ Π±ΡΡΡ ΡΠ»Π΅Π΄ΠΎΠ² ΠΊΠ°ΡΠ°Π½ΠΈΡ ΡΠΊΠΎΡΡ Π΄Π»Ρ Π½ΠΈΡ .ΠΡΠΈ Π½Π°Π»ΠΈΡΠΈΠΈ ΡΡΠ΅Π½ΠΈΡ ΠΏΡΠΎΠ²Π΅ΡΡΡΠ΅ ΠΊΡΡΡΠΊΠΈ ΠΈ ΠΏΠΎΠ΄ΡΠΈΠΏΠ½ΠΈΠΊΠΈ ΠΈ ΠΏΡΠΈ Π½Π΅ΠΎΠ±Ρ ΠΎΠ΄ΠΈΠΌΠΎΡΡΠΈ Π·Π°ΠΌΠ΅Π½ΠΈΡΠ΅.
ΠΡΠΌΠΎΡΡ ΠΈ ΠΏΡΠΎΠ²Π΅ΡΠΊΠ° ΠΊΡΡΡΠ΅ΠΊ. ΠΡΠΎΠ²Π΅ΡΡΡΠ΅ Ρ ΠΏΠΎΠΌΠΎΡΡΡ ΠΏΡΠΈΠ±ΠΎΡΠ° 533 ΠΈΠ»ΠΈ ΠΊΠΎΠ½ΡΡΠΎΠ»ΡΠ½ΠΎΠΉ Π»Π°ΠΌΠΏΡ, ΡΡΠΎ ΠΈΠ·ΠΎΠ»ΠΈΡΠΎΠ²Π°Π½Π½ΡΠΉ ΡΠ΅ΡΠΊΠΎΠ΄Π΅ΡΠΆΠ°ΡΠ΅Π»Ρ Π½Π΅ Π·Π°ΠΌΠΊΠ½ΡΡ Π½Π°ΠΊΠΎΡΠΎΡΠΊΠΎ Π½Π° ΠΊΡΡΡΠΊΡ ΡΠΎ ΡΡΠΎΡΠΎΠ½Ρ ΠΊΠΎΠ»Π»Π΅ΠΊΡΠΎΡΠ°. ΠΡΠΈ ΠΏΡΠ°Π²ΠΈΠ»ΡΠ½ΠΎΠΉ ΠΈΠ·ΠΎΠ»ΡΡΠΈΠΈ Π»Π°ΠΌΠΏΠ° Π½Π΅ Π΄ΠΎΠ»ΠΆΠ½Π° Π³ΠΎΡΠ΅ΡΡ. ΠΠΎΠ΄ΡΠΈΠΏΠ½ΠΈΠΊ Π² ΠΊΡΡΡΠΊΠ΅ ΡΠΎ ΡΡΠΎΡΠΎΠ½Ρ ΠΊΠΎΠ»Π»Π΅ΠΊΡΠΎΡΠ° Π΄ΠΎΠ»ΠΆΠ΅Π½ Π²Ρ
ΠΎΠ΄ΠΈΡΡ ΡΠ²ΠΎΠ±ΠΎΠ΄Π½ΠΎ, Π½ΠΎ Π±Π΅Π· Π·Π°ΠΌΠ΅ΡΠ½ΠΎΠ³ΠΎ Π»ΡΡΡΠ°. ΠΠΈΠ°ΠΌΠ΅ΡΡ ΠΎΡΠ²Π΅ΡΡΡΠΈΡ ΠΏΠΎΠ΄ΡΠΈΠΏΠ½ΠΈΠΊΠ° Π΄ΠΎΠ»ΠΆΠ΅Π½ ΡΠΎΡΡΠ°Π²Π»ΡΡΡ 35 + 0,03 ΠΌΠΌ. ΠΡΠ»ΠΈ Π΄ΠΈΠ°ΠΌΠ΅ΡΡ ΠΎΡΠ²Π΅ΡΡΡΠΈΡ ΠΏΠΎΠ΄ΡΠΈΠΏΠ½ΠΈΠΊΠ° Π±ΠΎΠ»ΡΡΠ΅ ΡΠΊΠ°Π·Π°Π½Π½ΠΎΠ³ΠΎ ΠΈΠ»ΠΈ Π·Π°ΠΊΡΡΠ²Π°Π΅ΡΡΡ ΠΈΠ·ΠΎΠ»ΠΈΡΠΎΠ²Π°Π½Π½ΡΠΉ ΡΠ΅ΡΠΊΠΎΠ΄Π΅ΡΠΆΠ°ΡΠ΅Π»Ρ, Π½Π΅ΠΎΠ±Ρ
ΠΎΠ΄ΠΈΠΌΠΎ Π·Π°ΠΌΠ΅Π½ΠΈΡΡ ΠΊΡΡΡΠΊΡ.
Π£Π±Π΅Π΄ΠΈΡΠ΅ΡΡ, ΡΡΠΎ ΠΏΠΎΠ΄ΡΠΈΠΏΠ½ΠΈΠΊ Π² ΡΠΎΡΡΠ΅Π²ΠΎΠΉ ΠΊΡΡΡΠΊΠ΅ ΡΠΊΠΈΠ²Π° ΠΏΠ»ΠΎΡΠ½ΠΎ ΡΠΈΠ΄ΠΈΡ (ΠΏΡΠ΅ΡΡΠΎΠ²Π°Ρ ΠΏΠΎΡΠ°Π΄ΠΊΠ°). ΠΠΈΠ°ΠΌΠ΅ΡΡ ΠΎΡΠ²Π΅ΡΡΡΠΈΡ ΠΏΠΎΠ΄ΡΠΈΠΏΠ½ΠΈΠΊΠ° Π΄ΠΎΠ»ΠΆΠ΅Π½ ΡΠΎΡΡΠ°Π²Π»ΡΡΡ 47 + 0,03 ΠΌΠΌ. ΠΡΠΌΠΎΡΡ ΠΈ ΠΏΡΠΎΠ²Π΅ΡΠΊΠ° ΡΠΊΠΎΡΡ. ΠΡΠΎΠ²Π΅ΡΠΈΡΡ ΡΠΊΠΎΡΡ Π³Π΅Π½Π΅ΡΠ°ΡΠΎΡΠ° Π½Π° ΠΏΡΠ΅Π΄ΠΌΠ΅Ρ ΠΌΠ΅ΠΆΠ²ΠΈΡΠΊΠΎΠ²ΡΡ Π·Π°ΠΌΡΠΊΠ°Π½ΠΈΠΉ (ΡΠΈΡ. 4), Π° ΡΠ°ΠΊΠΆΠ΅ Π·Π°ΠΌΡΠΊΠ°Π½ΠΈΡ ΠΎΠ±ΠΌΠΎΡΠΎΠΊ Π½Π° ΠΊΠΎΡΠΏΡΡ ΠΆΠ΅Π»Π΅Π·Π° Π½Π° ΠΏΡΠΈΠ±ΠΎΡΠ΅ 533.
ΠΡΠΈ Π½Π°Π»ΠΈΡΠΈΠΈ ΠΏΠΎΠ²ΡΠ΅ΠΆΠ΄Π΅Π½ΠΈΠΉ Π°Π½ΠΊΠ΅Ρ Π½Π΅ΠΎΠ±Ρ ΠΎΠ΄ΠΈΠΌΠΎ Π·Π°ΠΌΠ΅Π½ΠΈΡΡ.
ΠΡΠ»ΠΈ ΠΏΡΠΈ ΠΎΡΠΌΠΎΡΡΠ΅ Π°Π½ΠΊΠ΅ΡΠ½ΠΎΠ³ΠΎ ΠΊΠΎΠ»Π»Π΅ΠΊΡΠΎΡΠ° ΠΎΠ±Π½Π°ΡΡΠΆΠΈΠ²Π°Π΅ΡΡΡ, ΡΡΠΎ ΠΎΠ½ Π·Π°Π³ΡΡΠ·Π½Π΅Π½ ΠΈ ΠΈΠΌΠ΅Π΅Ρ ΡΠ»Π΅Π΄Ρ ΠΏΡΠΎΠΆΠΎΠ³Π° ΠΈ Π½Π΅ΡΠ°Π²Π½ΠΎΠΌΠ΅ΡΠ½ΠΎΠ³ΠΎ ΠΈΠ·Π½ΠΎΡΠ° ΠΏΠΎ Π²ΡΠ΅ΠΉ Π΄Π»ΠΈΠ½Π΅, Π΅Π³ΠΎ ΡΠ»Π΅Π΄ΡΠ΅Ρ ΠΎΡΠΈΡΡΠΈΡΡ ΠΌΠ΅Π»ΠΊΠΎΠΉ Π½Π°ΠΆΠ΄Π°ΡΠ½ΠΎΠΉ Π±ΡΠΌΠ°Π³ΠΎΠΉ Π΄Π»Ρ ΡΡΠ΅ΠΊΠ»Π° Π·Π΅ΡΠ½ΠΈΡΡΠΎΡΡΡΡ 80 ΠΈΠ»ΠΈ 100.ΠΠ»Ρ ΠΎΡΠΈΡΡΠΊΠΈ ΠΊΠΎΠ»Π»Π΅ΠΊΡΠΎΡΠ° Π·Π°ΠΊΡΠ΅ΠΏΠΈΡΠ΅ Π°Π½ΠΊΠ΅Ρ Π² ΡΠΈΡΠΊΠ°Ρ ΠΊ ΠΏΠ΅ΡΠ΅Π΄Π½Π΅ΠΉ ΠΊΡΡΡΠΊΠ΅ ΠΈ, ΠΏΠ»Π°Π²Π½ΠΎ ΠΏΠΎΠ²ΠΎΡΠ°ΡΠΈΠ²Π°Ρ Π°Π½ΠΊΠ΅Ρ, ΠΏΡΠΎΡΠΈΡΡΠΈΡΠ΅ ΠΊΠΎΠ»Π»Π΅ΠΊΡΠΎΡ Π½Π°ΠΆΠ΄Π°ΡΠ½ΠΎΠΉ Π±ΡΠΌΠ°Π³ΠΎΠΉ …
ΠΡΠ»ΠΈ ΠΊΠΎΠ»Π»Π΅ΠΊΡΠΎΡ ΠΈΠΌΠ΅Π΅Ρ ΡΠΈΠ»ΡΠ½ΡΠΉ ΠΈΠ·Π½ΠΎΡ ΠΈ Π±ΠΈΠ΅Π½ΠΈΠ΅ ΠΏΠΎΠ²Π΅ΡΡ Π½ΠΎΡΡΠΈ, ΠΎΡΡΠ»ΠΈΡΡΠΉΡΠ΅ Π΅Π³ΠΎ Π½Π° ΡΠΏΠ΅ΡΠΈΠ°Π»ΡΠ½ΠΎΠΌ ΡΡΠ°Π½ΠΊΠ΅ GARO ΠΈΠ»ΠΈ Π½Π° ΡΠΎΠΊΠ°ΡΠ½ΠΎΠΌ ΡΡΠ°Π½ΠΊΠ΅.
ΠΠΎΡΠ»Π΅ ΠΏΡΠΎΡΠΎΡΠΊΠΈ ΠΏΡΠΎΠ²Π΅ΡΡΡΠ΅ Π±ΠΈΠ΅Π½ΠΈΠ΅ ΠΊΠΎΠ»Π»Π΅ΠΊΡΠΎΡΠ° ΠΈΠ½Π΄ΠΈΠΊΠ°ΡΠΎΡΠΎΠΌ.
ΠΠΈΠ΅Π½ΠΈΠ΅ ΠΊΠΎΠ»Π»Π΅ΠΊΡΠΎΡΠ° Π±ΠΎΠ»Π΅Π΅ 0,03 ΠΌΠΌ ΠΏΡΠΈΠ²ΠΎΠ΄ΠΈΡ ΠΊ Π±ΡΡΡΡΠΎΠΌΡ ΠΏΡΠΎΠ³ΠΎΡΠ°Π½ΠΈΡ ΠΊΠΎΠ»Π»Π΅ΠΊΡΠΎΡΠ° ΠΈ ΠΈΠ·Π½ΠΎΡΡ ΡΠ΅ΡΠΎΠΊ, ΠΎΡΠΎΠ±Π΅Π½Π½ΠΎ ΠΏΡΠΈ Π²ΡΡΠΎΠΊΠΈΡ ΠΎΠ±ΠΎΡΠΎΡΠ°Ρ ΠΊΠΎΠ»Π΅Π½ΡΠ°ΡΠΎΠ³ΠΎ Π²Π°Π»Π° Π΄Π²ΠΈΠ³Π°ΡΠ΅Π»Ρ.ΠΠ° ΠΆΠ΅Π»ΠΎΠ±ΡΠ°ΡΠΎΠΌ ΠΊΠΎΠ»Π»Π΅ΠΊΡΠΎΡΠ΅ ΡΠ°Π·ΡΠ΅ΠΆΡΡΠ΅ ΠΈΠ·ΠΎΠ»ΡΡΠΈΡ Π½Π° Π³Π»ΡΠ±ΠΈΠ½Ρ 0,8 ΠΌΠΌ Ρ ΠΏΠΎΠΌΠΎΡΡΡ ΠΈΠ½ΡΡΡΡΠΌΠ΅Π½ΡΠ° ΠΈΠ»ΠΈ Π½ΠΎΠΆΠΎΠ²ΠΊΠΈ, Π·Π°ΠΎΡΡΡΠ΅Π½Π½ΠΎΠΉ Ρ ΠΎΠ±Π΅ΠΈΡ ΡΡΠΎΡΠΎΠ½ Π΄ΠΎ 0,8 ΠΌΠΌ. ΠΠΎΡΠ»Π΅ ΠΎΠ±ΡΠ΅Π·ΠΊΠΈ ΠΎΡΡΠ»ΠΈΡΠΎΠ²Π°ΡΡ ΠΊΠΎΠ»Π»Π΅ΠΊΡΠΎΡ ΠΌΠ΅Π»ΠΊΠΎΠΉ Π½Π°ΠΆΠ΄Π°ΡΠ½ΠΎΠΉ Π±ΡΠΌΠ°Π³ΠΎΠΉ Π΄Π»Ρ ΡΡΠ΅ΠΊΠ»Π° 100.
ΠΡΠΌΠΎΡΡ ΠΈ ΠΏΡΠΎΠ²Π΅ΡΠΊΠ° ΡΠ·Π»Π° ΡΠ΅ΡΠΊΠΈ.
ΠΠ»Ρ ΠΏΡΠΎΠ²Π΅ΡΠΊΠΈ ΡΠ΅ΡΠΎΠΊ ΡΠΎΠ±Π΅ΡΠΈΡΠ΅ ΡΠΊΠΎΡΡ Ρ ΠΊΡΡΡΠΊΠΎΠΉ ΡΠΎ ΡΡΠΎΡΠΎΠ½Ρ ΠΊΠΎΠ»Π»Π΅ΠΊΡΠΎΡΠ°.
ΠΡΠΎΠ²Π΅ΡΡΡΠ΅, Π½Π΅ Π·Π°ΠΆΠ°ΡΡ Π»ΠΈ ΡΠ΅ΡΠΊΠΈ Π² Π΄Π΅ΡΠΆΠ°ΡΠ΅Π»ΡΡ ΡΠ΅ΡΠΎΠΊ, Π° ΡΠ°ΠΊΠΆΠ΅ ΡΠΎΡΡΠΎΡΠ½ΠΈΠ΅ ΠΈ ΡΡΠ΅ΠΏΠ΅Π½Ρ ΠΈΠ·Π½ΠΎΡΠ° ΡΠ΅ΡΠΎΠΊ, Π° ΡΠ°ΠΊΠΆΠ΅ ΡΠΈΠ»Ρ Π΄Π°Π²Π»Π΅Π½ΠΈΡ ΠΏΡΡΠΆΠΈΠ½ ΡΠ΅ΡΠΊΠΈ.
ΠΡΠΈ Π½ΠΈΠ·ΠΊΠΎΠΌ Π΄Π°Π²Π»Π΅Π½ΠΈΠΈ ΡΠ΅ΡΠΊΠΈ ΠΈΡΠΊΡΠ΅Π½ΠΈΠ΅ ΡΡΠΈΠ»ΠΈΠ²Π°Π΅ΡΡΡ ΠΈ ΠΊΠΎΠ»Π»Π΅ΠΊΡΠΎΡ ΠΏΠ΅ΡΠ΅Π³ΠΎΡΠ°Π΅Ρ.
Π§ΡΠ΅Π·ΠΌΠ΅ΡΠ½ΠΎΠ΅ Π΄Π°Π²Π»Π΅Π½ΠΈΠ΅ ΡΠ΅ΡΠΎΠΊ Π²ΡΠ·ΠΎΠ²Π΅Ρ ΠΏΠ΅ΡΠ΅Π³ΡΠ΅Π² ΠΊΠΎΠ»Π»Π΅ΠΊΡΠΎΡΠ° ΠΈ ΡΠ΅ΡΡΠ΅Π·Π½ΡΠΉ ΠΈΠ·Π½ΠΎΡ ΡΠ΅ΡΠΎΠΊ. ΠΠ°Π²Π»Π΅Π½ΠΈΠ΅ ΠΏΡΡΠΆΠΈΠ½ Π½Π° ΡΠ΅ΡΠΊΠΈ Π΄ΠΎΠ»ΠΆΠ½ΠΎ Π±ΡΡΡ Π² ΠΏΡΠ΅Π΄Π΅Π»Π°Ρ 800 — 1300 Π. ΠΡΠΈ ΠΈΠ·ΠΌΠ΅ΡΠ΅Π½ΠΈΠΈ Π΄Π°Π²Π»Π΅Π½ΠΈΡ ΠΏΠΎΠ΄Π»ΠΎΠΆΠΈΡΠ΅ ΠΏΠΎΠ΄ ΡΠ΅ΡΠΊΡ ΠΏΠΎΠ»ΠΎΡΠΊΡ Π±ΡΠΌΠ°Π³ΠΈ, Π° Π·Π°ΡΠ΅ΠΌ, ΠΏΠΎΡΡΠ½ΡΠ² Π·Π° ΠΏΡΡΠΆΠΈΠ½Ρ Π΄ΠΈΠ½Π°ΠΌΠΎΠΌΠ΅ΡΡΠ°, ΠΎΠ΄Π½ΠΎΠ²ΡΠ΅ΠΌΠ΅Π½Π½ΠΎ ΠΏΠΎΡΡΠ½ΠΈΡΠ΅ Π±ΡΠΌΠ°ΠΆΠ½ΡΡ ΠΏΠΎΠ»ΠΎΡΠΊΡ ΠΈ, ΠΊΠΎΠ³Π΄Π° Π±ΡΠΌΠ°Π³Π° Π½Π°ΡΠ½Π΅Ρ Π²ΡΡΡΠ³ΠΈΠ²Π°ΡΡΡΡ. Π΄Π²ΠΈΠ³Π°ΡΡΡΡ, Π·Π°ΡΠΈΠΊΡΠΈΡΠΎΠ²Π°ΡΡ Π·Π½Π°ΡΠ΅Π½ΠΈΠ΅ ΠΏΠΎΠΊΠ°Π·Π°Π½ΠΈΡ Π΄ΠΈΠ½Π°ΠΌΠΎΠΌΠ΅ΡΡΠ°.
Π©Π΅ΡΠΊΠΈ Π² ΡΠ΅ΡΠΊΠΎΠ΄Π΅ΡΠΆΠ°ΡΠ΅Π»ΡΡ Π΄ΠΎΠ»ΠΆΠ½Ρ Π΄Π²ΠΈΠ³Π°ΡΡΡΡ ΡΠ²ΠΎΠ±ΠΎΠ΄Π½ΠΎ, Π±Π΅Π· Π·Π°Π΅Π΄Π°Π½ΠΈΠΉ ΠΈ Π»ΠΈΡΠ½ΠΈΡ Π·Π°Π·ΠΎΡΠΎΠ².
ΠΠ°ΠΌΠ΅Π½ΠΈΡΠ΅ ΡΠ΅ΡΠΊΠΈ, ΠΈΠ·Π½ΠΎΡΠ΅Π½Π½ΡΠ΅ Π΄ΠΎ 14 ΠΌΠΌ, Π·Π°Π³ΡΡΠ·Π½Π΅Π½Π½ΡΠ΅ ΠΈΠ»ΠΈ ΠΏΠΎΠ²ΡΠ΅ΠΆΠ΄Π΅Π½Π½ΡΠ΅ ΡΠ΅ΡΠΊΠΈ, Π½Π° Π½ΠΎΠ²ΡΠ΅ ΡΠ΅ΡΠΊΠΈ ΡΠΈΠΏΠ° EG1Z ΠΈΠ»ΠΈ EG1Z-P Ρ ΡΠ°Π·ΠΌΠ΅ΡΠ°ΠΌΠΈ 22,3X23,5X6,3 ΠΌΠΌ.
ΠΡΡΠ³ΠΈΠ΅ ΡΠΈΠΏΡ ΠΊΠΈΡΡΠ΅ΠΉ ΠΈΡΠΏΠΎΠ»ΡΠ·ΠΎΠ²Π°ΡΡ Π½Π΅Π»ΡΠ·Ρ.
ΠΡΠΈ Π·Π°ΠΌΠ΅Π½Π΅ ΡΠ΅ΡΠΎΠΊ ΠΈΠ»ΠΈ ΠΊΠ°Π½Π°Π²ΠΎΠΊ ΠΊΠΎΠ»Π»Π΅ΠΊΡΠΎΡΠ° ΡΠ΅ΠΊΠΎΠΌΠ΅Π½Π΄ΡΠ΅ΡΡΡ ΠΏΡΠΈΡΠΎΡΠΈΡΡ ΡΠ΅ΡΠΊΠΈ Π΄ΠΎ ΠΊΠΎΠ»Π»Π΅ΠΊΡΠΎΡΠ°. ΠΠ° ΠΊΠΎΠ»Π»Π΅ΠΊΡΠΎΡ ΠΊΠ»Π°Π΄ΡΡ ΠΏΠΎΠ»ΠΎΡΠΊΡ ΠΊΠΎΠΆΠΈ Π°Π±ΡΠ°Π·ΠΈΠ²Π½ΠΎΠΉ ΡΡΠΎΡΠΎΠ½ΠΎΠΉ ΠΊ ΡΠ΅ΡΠΊΠ΅. ΠΠΎΠ²ΠΎΡΠ°ΡΠΈΠ²Π°Ρ ΡΠΊΠΎΡΡ Π²ΡΡΡΠ½ΡΡ Π² Π½Π°ΠΏΡΠ°Π²Π»Π΅Π½ΠΈΠΈ, ΠΏΡΠΎΡΠΈΠ²ΠΎΠΏΠΎΠ»ΠΎΠΆΠ½ΠΎΠΌ Π²ΡΠ°ΡΠ΅Π½ΠΈΡ ΡΠΊΠΎΡΡ, Π΄ΠΎΠ±ΠΈΠ²Π°ΡΡΡΡ ΠΏΡΠΈΡΠΈΡΠΊΠΈ ΡΠ΅ΡΠΊΠΎΠΉ ΠΏΠΎ Π²ΡΠ΅ΠΉ ΡΠ°Π±ΠΎΡΠ΅ΠΉ ΠΏΠΎΠ²Π΅ΡΡ Π½ΠΎΡΡΠΈ.
ΠΡΠΈ ΠΏΠΎΠ²ΠΎΡΠΎΡΠ΅ ΡΠΊΠΎΡΡ Π² ΠΎΠ±ΡΠ°ΡΠ½ΠΎΠΌ Π½Π°ΠΏΡΠ°Π²Π»Π΅Π½ΠΈΠΈ ΡΠ»Π΅Π³ΠΊΠ° ΠΏΡΠΈΠΏΠΎΠ΄Π½ΡΡΡ ΡΠ΅ΡΠΊΡ Ρ ΠΊΡΡΡΠΊΠΎΠΌ.
ΠΠΎΡΠ»Π΅ ΠΎΠΊΠΎΠ½ΡΠ°Π½ΠΈΡ ΠΎΡΠΌΠΎΡΡΠ° Π·Π°ΠΌΠ΅Π½ΡΡ Π½Π΅ΠΈΡΠΏΡΠ°Π²Π½ΡΠ΅ Π΄Π΅ΡΠ°Π»ΠΈ, ΡΠΎΠ±ΠΈΡΠ°Ρ Π³Π΅Π½Π΅ΡΠ°ΡΠΎΡ Π² ΠΏΠΎΡΡΠ΄ΠΊΠ΅, ΠΎΠ±ΡΠ°ΡΠ½ΠΎΠΌ ΡΠ°Π·Π±ΠΎΡΠΊΠ΅. ΠΠΎΡΠ»Π΅ ΡΠ±ΠΎΡΠΊΠΈ ΠΏΡΠΎΠ²Π΅ΡΡΡΠ΅ Π³Π΅Π½Π΅ΡΠ°ΡΠΎΡ.
ΠΡΠΎΠ²Π΅ΡΠΊΠ° ΡΠΏΡΠ°Π²Π»Π΅Π½ΠΈΡ Π³Π΅Π½Π΅ΡΠ°ΡΠΎΡΠΎΠΌ. ΠΡΠΏΡΠ°Π²Π½ΠΎΡΡΡ Π³Π΅Π½Π΅ΡΠ°ΡΠΎΡΠ° ΠΈ ΠΏΡΠ°Π²ΠΈΠ»ΡΠ½ΠΎΡΡΡ Π΅Π³ΠΎ ΡΠ±ΠΎΡΠΊΠΈ ΠΎΠΏΡΠ΅Π΄Π΅Π»ΡΡΡΡΡ:
ΠΏΡΠΎΠ²Π΅ΡΠΊΠ°, ΠΊΠΎΠ³Π΄Π° Π³Π΅Π½Π΅ΡΠ°ΡΠΎΡ ΡΠ°Π±ΠΎΡΠ°Π΅Ρ Π² ΡΠ΅ΠΆΠΈΠΌΠ΅ ΡΠ»Π΅ΠΊΡΡΠΎΠ΄Π²ΠΈΠ³Π°ΡΠ΅Π»Ρ;
, ΠΏΡΠΎΠ²Π΅ΡΠΈΠ² ΠΊΠΎΠ»ΠΈΡΠ΅ΡΡΠ²ΠΎ ΠΎΠ±ΠΎΡΠΎΡΠΎΠ² Π² ΠΌΠΈΠ½ΡΡΡ, ΠΏΡΠΈ ΠΊΠΎΡΠΎΡΠΎΠΌ Π½Π°ΠΏΡΡΠΆΠ΅Π½ΠΈΠ΅ 12.5 Π²ΠΎΠ»ΡΡ Π΄ΠΎΡΡΠΈΠ³Π°Π΅ΡΡΡ, ΠΊΠΎΠ³Π΄Π° Π³Π΅Π½Π΅ΡΠ°ΡΠΎΡ ΡΠ°Π±ΠΎΡΠ°Π΅Ρ Π½Π° Ρ ΠΎΠ»ΠΎΡΡΠΎΠΌ Ρ ΠΎΠ΄Ρ ΠΈ ΠΏΡΠΈ ΠΏΠΎΠ»Π½ΠΎΠΉ Π½Π°Π³ΡΡΠ·ΠΊΠ΅.
Π§ΡΠΎΠ±Ρ ΠΏΡΠΎΠ²Π΅ΡΠΈΡΡ Π³Π΅Π½Π΅ΡΠ°ΡΠΎΡ Π½Π° Ρ ΠΎΠ»ΠΎΡΡΠΎΠΌ Ρ ΠΎΠ΄Ρ, Π΅Π³ΠΎ Π½Π΅ΠΎΠ±Ρ ΠΎΠ΄ΠΈΠΌΠΎ ΠΏΠΎΠ΄ΠΊΠ»ΡΡΠΈΡΡ ΠΊ ΡΠ΅ΠΏΠΈ Π°ΠΊΠΊΡΠΌΡΠ»ΡΡΠΎΡΠ½ΠΎΠΉ Π±Π°ΡΠ°ΡΠ΅ΠΈ 12 Π ΠΈ ΠΈΠ·ΠΌΠ΅ΡΠΈΡΡ ΠΏΠΎΡΡΠ΅Π±Π»ΡΠ΅ΠΌΡΠΉ ΡΠΎΠΊ. ΠΠΎΠ΄ΠΊΠ»ΡΡΠΈΡΠ΅ ΠΊΠΎΡΠΏΡΡ Π³Π΅Π½Π΅ΡΠ°ΡΠΎΡΠ° ΠΊ ΠΎΡΡΠΈΡΠ°ΡΠ΅Π»ΡΠ½ΠΎΠΉ ΠΊΠ»Π΅ΠΌΠΌΠ΅ Π°ΠΊΠΊΡΠΌΡΠ»ΡΡΠΎΡΠ½ΠΎΠΉ Π±Π°ΡΠ°ΡΠ΅ΠΈ, Π° ΠΊΠ»Π΅ΠΌΠΌΡ Β«IΒ» ΠΈ Β«Π¨Β» — ΠΊ Π΅Π΅ ΠΏΠΎΠ»ΠΎΠΆΠΈΡΠ΅Π»ΡΠ½ΠΎΠΉ ΠΊΠ»Π΅ΠΌΠΌΠ΅ (ΡΠΈΡ. 5).
ΠΠ»Ρ ΠΏΡΠΎΠ²Π΅ΡΠΊΠΈ Π³Π΅Π½Π΅ΡΠ°ΡΠΎΡΠ° G130-E Π½Π΅ΠΎΠ±Ρ ΠΎΠ΄ΠΈΠΌΡ Π΄ΠΎΠΏΠΎΠ»Π½ΠΈΡΠ΅Π»ΡΠ½ΡΠ΅ ΠΊΠ»Π΅ΠΌΠΌΠ½ΡΠ΅ ΡΠ°Π·ΡΠ΅ΠΌΡ. ΠΡΠΈ ΠΏΠΎΠ΄ΠΊΠ»ΡΡΠ΅Π½ΠΈΠΈ ΠΎΡΠ΅Π½Ρ Π²Π°ΠΆΠ½ΠΎ Π½Π΅ ΠΏΠ΅ΡΠ΅ΠΏΡΡΠ°ΡΡ ΠΏΡΠΎΠ²ΠΎΠ΄Π°, ΡΠ°ΠΊ ΠΊΠ°ΠΊ ΠΏΡΠΈ Π½Π΅ΡΠΎΠ±Π»ΡΠ΄Π΅Π½ΠΈΠΈ ΠΏΠΎΠ»ΡΡΠ½ΠΎΡΡΠΈ Π³Π΅Π½Π΅ΡΠ°ΡΠΎΡ ΡΠ½ΠΎΠ²Π° Π½Π°ΠΌΠ°Π³Π½ΠΈΡΠΈΡΡΡ.
Π£ΡΡΠ°Π½ΠΎΠ²ΠΊΠ° Π½Π°ΠΌΠ°Π³Π½ΠΈΡΠ΅Π½Π½ΠΎΠ³ΠΎ Π³Π΅Π½Π΅ΡΠ°ΡΠΎΡΠ° Π½Π° Π°Π²ΡΠΎΠΌΠΎΠ±ΠΈΠ»Ρ ΠΌΠΎΠΆΠ΅Ρ ΠΏΡΠΈΠ²Π΅ΡΡΠΈ ΠΊ ΡΠΏΠ΅ΠΊΠ°Π½ΠΈΡ ΠΊΠΎΠ½ΡΠ°ΠΊΡΠΎΠ² ΡΠ΅Π»Π΅ ΠΎΠ±ΡΠ°ΡΠ½ΠΎΠ³ΠΎ ΡΠΎΠΊΠ° ΠΈ ΠΊ ΡΠ±ΠΎΡ Π² ΡΠ°Π±ΠΎΡΠ΅ ΡΠ΅Π»Π΅-ΡΠ΅Π³ΡΠ»ΡΡΠΎΡΠ°. ΠΠ΅ΠΎΠ±Ρ ΠΎΠ΄ΠΈΠΌΠΎ ΠΈΠ·ΠΌΠ΅ΡΠΈΡΡ ΠΏΠΎΡΡΠ΅Π±Π»ΡΠ΅ΠΌΡΠΉ ΡΠΎΠΊ ΡΠ΅ΡΠ΅Π· ΠΏΡΡΡ ΠΌΠΈΠ½ΡΡ ΡΠ°Π±ΠΎΡΡ Π³Π΅Π½Π΅ΡΠ°ΡΠΎΡΠ°. Π Π°Π±ΠΎΡΠ°ΡΡΠΈΠΉ Π³Π΅Π½Π΅ΡΠ°ΡΠΎΡ Π΄ΠΎΠ»ΠΆΠ΅Π½ ΠΏΠΎΡΡΠ΅Π±Π»ΡΡΡ Π½Π΅ Π±ΠΎΠ»Π΅Π΅ 6 Π°ΠΌΠΏΠ΅Ρ ΠΏΡΠΈ 550-700 ΠΎΠ± / ΠΌΠΈΠ½. ΠΡΠΈ ΡΡΠΎΠΌ Π΅Π³ΠΎ ΡΠΊΠΎΡΡ Π΄ΠΎΠ»ΠΆΠ΅Π½ Π²ΡΠ°ΡΠ°ΡΡΡΡ ΠΏΠΎ ΡΠ°ΡΠΎΠ²ΠΎΠΉ ΡΡΡΠ΅Π»ΠΊΠ΅ (ΡΠΎ ΡΡΠΎΡΠΎΠ½Ρ ΠΏΡΠΈΠ²ΠΎΠ΄Π°) ΠΏΠ»Π°Π²Π½ΠΎ, Π±Π΅Π· ΡΡΠ²ΠΊΠΎΠ². Π ΡΠ²ΠΊΠΈ ΡΠΊΠΎΡΡ ΠΏΡΠΈ ΠΏΡΠΈΠ±Π»ΠΈΠΆΠ΅Π½ΠΈΠΈ ΠΊ ΡΠ΅ΡΠΊΠ°ΠΌ ΠΎΠ΄Π½ΠΈΡ ΠΈ ΡΠ΅Ρ ΠΆΠ΅ ΠΏΠ»Π°ΡΡΠΈΠ½ ΠΊΠΎΠ»Π»Π΅ΠΊΡΠΎΡΠ° ΠΎΠ±ΡΡΠ½ΠΎ ΡΠ²Π»ΡΡΡΡΡ ΠΏΡΠΈΠ·Π½Π°ΠΊΠΎΠΌ Π½Π΅ΠΈΡΠΏΡΠ°Π²Π½ΠΎΡΡΠΈ ΠΎΠ±ΠΌΠΎΡΠΊΠΈ ΡΠΊΠΎΡΡ Π³Π΅Π½Π΅ΡΠ°ΡΠΎΡΠ°.
ΠΠΎΠ³Π΄Π° Π³Π΅Π½Π΅ΡΠ°ΡΠΎΡ ΡΠ°Π±ΠΎΡΠ°Π΅Ρ Ρ ΡΠ»Π΅ΠΊΡΡΠΎΠ΄Π²ΠΈΠ³Π°ΡΠ΅Π»Π΅ΠΌ, ΠΈΡΠΊΡΠ΅Π½ΠΈΠ΅ ΠΏΠΎΠ΄ ΡΠ΅ΡΠΊΠ°ΠΌΠΈ Π³Π΅Π½Π΅ΡΠ°ΡΠΎΡΠ° Π΄ΠΎΠ»ΠΆΠ½ΠΎ Π±ΡΡΡ Π΅Π΄Π²Π° Π·Π°ΠΌΠ΅ΡΠ½ΡΠΌ. ΠΡΠ»ΠΈ ΠΈΡΠΊΡΠ° ΡΠΈΠ»ΡΠ½Π°Ρ ΠΈ Π½Π° ΠΊΠΎΠ»Π»Π΅ΠΊΡΠΎΡΠ΅ ΠΎΡΡΠ°ΡΡΡΡ ΡΠ»Π΅Π΄Ρ Π³ΠΎΡΠ΅Π½ΠΈΡ, Π·Π½Π°ΡΠΈΡ, Π½Π΅ΠΈΡΠΏΡΠ°Π²Π½Ρ ΠΎΠ±ΠΌΠΎΡΠΊΠΈ Π³Π΅Π½Π΅ΡΠ°ΡΠΎΡΠ°.
ΠΠΎΠ²ΡΡΠ΅Π½Π½ΠΎΠ΅ ΠΏΠΎΡΡΠ΅Π±Π»Π΅Π½ΠΈΠ΅ ΡΠΎΠΊΠ° ΠΈ ΠΎΠ΄Π½ΠΎΠ²ΡΠ΅ΠΌΠ΅Π½Π½ΠΎ ΠΏΠΎΠ½ΠΈΠΆΠ΅Π½Π½ΡΠ΅ ΠΎΠ±ΠΎΡΠΎΡΡ Ρ Π°ΡΠ°ΠΊΡΠ΅ΡΠΈΠ·ΡΡΡ Π½Π΅ΠΏΡΠ°Π²ΠΈΠ»ΡΠ½ΡΡ ΡΠ±ΠΎΡΠΊΡ (ΠΏΠ΅ΡΠ΅ΠΊΠΎΡ ΠΊΡΡΡΠ΅ΠΊ, ΠΊΠ°ΡΠ°Π½ΠΈΠ΅ ΡΠΊΠΎΡΡ ΠΏΠΎΠ»ΡΡΠ°ΠΌΠΈ).
ΠΠΎΠ²ΡΡΠ΅Π½Π½ΠΎΠ΅ ΠΏΠΎΡΡΠ΅Π±Π»Π΅Π½ΠΈΠ΅ ΡΠΎΠΊΠ° ΠΈ ΠΎΠ΄Π½ΠΎΠ²ΡΠ΅ΠΌΠ΅Π½Π½ΠΎ ΠΏΠΎΠ²ΡΡΠ΅Π½Π½ΡΠ΅ ΠΎΠ±ΠΎΡΠΎΡΡ ΠΎΠ±ΡΡΠ½ΠΎ ΡΠΊΠ°Π·ΡΠ²Π°ΡΡ Π½Π° Π½Π°Π»ΠΈΡΠΈΠ΅ Π½Π΅ΠΈΡΠΏΡΠ°Π²Π½ΠΎΡΡΠ΅ΠΉ Π² ΡΠ»Π΅ΠΊΡΡΠΈΡΠ΅ΡΠΊΠΎΠΉ ΡΠ°ΡΡΠΈ Π³Π΅Π½Π΅ΡΠ°ΡΠΎΡΠ°.
ΠΠΎΠ½ΠΈΠΆΠ΅Π½Π½ΠΎΠ΅ ΠΏΠΎΡΡΠ΅Π±Π»Π΅Π½ΠΈΠ΅ ΡΠΎΠΊΠ° ΡΠ²ΠΈΠ΄Π΅ΡΠ΅Π»ΡΡΡΠ²ΡΠ΅Ρ ΠΎ ΠΏΠ»ΠΎΡ ΠΎΠΌ ΠΊΠΎΠ½ΡΠ°ΠΊΡΠ΅ Π² ΡΠ΅ΠΏΠΈ ΡΠΊΠΎΡΡ (Π·Π°Π³ΡΡΠ·Π½Π΅Π½ ΠΊΠΎΠ»Π»Π΅ΠΊΡΠΎΡ ΠΈΠ»ΠΈ ΡΠ΅ΡΠΊΠΈ, ΡΠ»Π°Π±ΠΎΠ΅ Π΄Π°Π²Π»Π΅Π½ΠΈΠ΅ ΡΠ΅ΡΠΎΠΊ Π½Π° ΠΊΠΎΠ»Π»Π΅ΠΊΡΠΎΡ, ΠΏΠ»ΠΎΡ ΠΈΠ΅ ΠΊΠΎΠ½ΡΠ°ΠΊΡΡ Π² ΡΠΎΡΠΊΠ°Ρ ΠΏΠΎΠ΄ΠΊΠ»ΡΡΠ΅Π½ΠΈΡ).
Π§ΠΈΡΠ»ΠΎ ΠΎΠ±ΠΎΡΠΎΡΠΎΠ², ΠΏΡΠΈ ΠΊΠΎΡΠΎΡΡΡ Π³Π΅Π½Π΅ΡΠ°ΡΠΎΡ ΡΠ°Π·Π²ΠΈΠ²Π°Π΅Ρ Π½Π°ΠΏΡΡΠΆΠ΅Π½ΠΈΠ΅ 12,5 Π, ΠΏΡΠΎΠ²Π΅ΡΡΡΡ Π½Π° ΠΈΡΠΏΡΡΠ°ΡΠ΅Π»ΡΠ½ΠΎΠΌ ΡΡΠ΅Π½Π΄Π΅, ΡΠΎΡΡΠΎΡΡΠ΅ΠΌ ΠΈΠ· ΡΠ»Π΅ΠΊΡΡΠΎΠ΄Π²ΠΈΠ³Π°ΡΠ΅Π»Ρ, ΠΏΠΎΠ·Π²ΠΎΠ»ΡΡΡΠ΅Π³ΠΎ ΠΏΠ»Π°Π²Π½ΠΎ ΠΈΠ·ΠΌΠ΅Π½ΡΡΡ ΠΎΠ±ΠΎΡΠΎΡΡ ΡΠΊΠΎΡΡ Π³Π΅Π½Π΅ΡΠ°ΡΠΎΡΠ° (Π΄ΠΎ 3000 ΠΎΠ± / ΠΌΠΈΠ½), ΠΏΡΠΈΠ±ΠΎΡΠΎΠ² (Π²ΠΎΠ»ΡΡΠΌΠ΅ΡΡ, Π°ΠΌΠΏΠ΅ΡΠΌΠ΅ΡΡ ΠΈ ΡΠ°Ρ ΠΎΠΌΠ΅ΡΡ) ΠΈ ΡΠ΅ΠΎΡΡΠ°Ρ, ΠΏΠΎΠ·Π²ΠΎΠ»ΡΡΡΠΈΠΉ ΡΠΎΠ·Π΄Π°Π²Π°ΡΡ Π² ΡΠ΅ΠΏΠΈ Π³Π΅Π½Π΅ΡΠ°ΡΠΎΡΠ° Π½Π°Π³ΡΡΠ·ΠΊΡ Π΄ΠΎ 30 Π°ΠΌΠΏΠ΅Ρ.
Π‘Ρ Π΅ΠΌΠ° ΠΏΠΎΠ΄ΠΊΠ»ΡΡΠ΅Π½ΠΈΡ Π³Π΅Π½Π΅ΡΠ°ΡΠΎΡΠ° Π΄Π»Ρ ΠΏΡΠΎΠ²Π΅ΡΠΊΠΈ Π½Π° ΠΏΡΠΎΡΡΠ΅ΠΉΡΠ΅ΠΌ ΡΡΠ΅Π½Π΄Π΅ ΠΏΡΠ΅Π΄ΡΡΠ°Π²Π»Π΅Π½Π° ββΠ½Π° ΡΠΈΡ. 6. ΠΠ΅Π· Π½Π°Π³ΡΡΠ·ΠΊΠΈ, ΠΊΠΎΠ³Π΄Π° Π³Π΅Π½Π΅ΡΠ°ΡΠΎΡ Ρ ΠΎΠ»ΠΎΠ΄Π½ΡΠΉ, Π²ΠΎΠ»ΡΡΠΌΠ΅ΡΡ Π΄ΠΎΠ»ΠΆΠ΅Π½ ΠΏΠΎΠΊΠ°Π·ΡΠ²Π°ΡΡ 12,5 Π²ΠΎΠ»ΡΡ, ΠΏΡΠΈ 1450 ΠΎΠ± / ΠΌΠΈΠ½ (Π½Π΅ Π±ΠΎΠ»Π΅Π΅) ΡΠΊΠΎΡΡ Π³Π΅Π½Π΅ΡΠ°ΡΠΎΡΠ°.





